Информационная система
«Ёшкин Кот»

XXXecatmenu

Распоряжение ОАО "РЖД" от 29 декабря 2012 г. № 2791р
"Об утверждении и введении в действие
"Инструкции по текущему содержанию железнодорожного пути"

В целях усиления требований к текущему содержанию железнодорожного пути, контролю за его состоянием и выполнению работ по поддержанию технического уровня, обеспечивающего безопасное движение поездов с установленными скоростями:

1. Утвердить и ввести в действие с 1 марта 2013 г. прилагаемую "Инструкцию по текущему содержанию железнодорожного пути" (далее - Инструкция).

2. Начальникам дирекций инфраструктуры, руководителям причастных подразделений ОАО "РЖД" обеспечить изучение и выполнение настоящей Инструкции причастными работниками.

3. Отменить применение в ОАО "РЖД" с 1 марта 2013 г.:

а) распоряжения МПС России от 30 мая 2001 г. № С-950у "О внесении изменений и дополнений в Инструкцию по текущему содержанию железнодорожного пути", от 2 октября 2003 г. № С-1054у "О внесении изменений в Инструкцию по текущему содержанию железнодорожного пути", от 4 октября 2003 г. № С-1058у "О внесении изменений и дополнений в "Инструкцию по текущему содержанию железнодорожного пути";

б) "Инструкцию по текущему содержанию железнодорожного пути", утвержденную МПС России 1 июля 2000 г. № ЦП-774.

Вице-президент ОАО "РЖД"

А.В. Целько

ИНСТРУКЦИЯ ПО ТЕКУЩЕМУ СОДЕРЖАНИЮ
ЖЕЛЕЗНОДОРОЖНОГО ПУТИ

(утв. распоряжением ОАО "РЖД" от 29 декабря 2012 г. № 2791р)

Москва, 2012 г.

Вводится в действие
с 1 марта 2013 г.

1. Общие положения

1.1. Железнодорожный путь представляет собой комплекс инженерных сооружений и устройств, расположенных в полосе отвода и предназначенных для осуществления движения поездов с установленными скоростями.

Железнодорожный путь (далее - путь) - это подсистема инфраструктуры железнодорожного транспорта, включающая в себя верхнее строение (рельсы, стрелочные переводы, подрельсовое основание со скреплениями и балластная призма), земляное полотно, водоотводные, противодеформационные, защитные и укрепительные сооружения земляного полотна, расположенные в полосе отвода, а также искусственные сооружения. Для пропуска через железнодорожные пути автотранспортных средств устраиваются переезды и путепроводы соответственно в одном и разных уровнях, а для прохода пешеходов - пешеходные мосты и дорожки (тротуары), пешеходные тоннели.

Для обеспечения работы автоблокировки, локомотивной и переездной сигнализации, контроля целостности пути он оборудуется электрическими рельсовыми цепями, связанными с работой сигнальных устройств, сигналами, сигнальными и путевыми знаками, устройствами путевого заграждения.

1.2. Текущее содержание пути осуществляется круглогодично и на всем протяжении пути, включая участки, находящиеся в ремонте. Оно включает в себя диагностику состояния пути, изучение причин появления отступлений и неисправностей и выполнение работ по их устранению и предупреждению.

1.3. Все сооружения и устройства пути на перегонах и станциях должны содержаться в соответствии с нормами и допусками, установленными действующей нормативной документацией.

1.4. Основным структурным подразделением путевого хозяйства, осуществляющим текущее содержание пути, является дистанция пути.

Текущее содержание искусственных сооружений осуществляется дистанциями инженерных сооружений.

1.5. Дистанции пути должны иметь контингент монтеров пути в соответствии с нормами расхода рабочей силы на текущее содержание пути, установленными ОАО "РЖД", и утвержденным структурным делением дистанции, а также необходимое техническое оснащение, оборудование и инструменты.

1.6. Организация работ по содержанию пути, сооружений и устройств, обеспечивающих его функционирование, а также работ по содержанию рельсовых цепей (в объеме, выполняемом дистанцией пути) возлагается на начальников дистанций пути, их заместителей, старших дорожных мастеров, начальников участков, дорожных и мостовых (тоннельных) мастеров, бригадиров пути и бригадиров по искусственным сооружениям. На них же, а также на персонал диагностических средств, путеобследовательских и мостоиспытательных станций, обходчиков и дежурных по переездам (в зоне переездов) возлагается контроль за состоянием пути, сооружений и устройств, обеспечивающих его функционирование.

Указанными работниками должны периодически, в соответствии с установленными правилами, проверяться вверенные им участки пути, обеспечиваться высокое качество текущего содержания пути, сооружений и устройств, создаваться необходимые условия для бесперебойного и безопасного движения поездов с установленными скоростями, а также для продления срока службы элементов пути.

С целью большей оперативности при принятии неотложных мер по обеспечению безопасности движения поездов начальник дистанции пути, его заместитель, начальники участков, дорожные мастера и бригадиры пути должны обеспечиваться средствами мобильной связи.

1.7. Текущее содержание пути должно осуществляться при наиболее рациональном сочетании двух основных условий: обеспечения безопасности движения поездов с установленными скоростями и ресурсосбережения.

Рациональность такого сочетания достигается на основе деления путей на классы. Классность путей устанавливается в зависимости от их грузонапряженности, допускаемых скоростей движения поездов и других факторов, оказывающих влияние на работу пути и его элементов, в соответствии с Положением о системе ведения путевого хозяйства ОАО "Российские железные дороги" [1].

1.8. В настоящей Инструкции изложены основные технические условия, нормы, требования и правила устройства и содержания пути, сооружений и устройств, обеспечивающих его функционирование при допускаемых скоростях движения: до 200 км/ч - для пассажирских поездов; 120 км/ч - для рефрижераторных; 90 км/ч - для грузовых.

Технические условия, нормы и правила для высокоскоростных линий устанавливаются специальной инструкцией ОАО "РЖД".

1.9. В настоящей Инструкции используются термины в части геометрии рельсовой колеи, приведенные в Инструкции по оценке состояния рельсовой колеи путеизмерительными средствами и мерам по обеспечению безопасности движения [2].

2. Нормативы устройства и содержания рельсовой колеи в профиле, плане, по уровню и ширине

2.1. Нормативы устройства рельсовой колеи

2.1.1. Путь в профиле и плане должен соответствовать утвержденной ОАО "РЖД" проектной документации и требованиям настоящей Инструкции.

2.1.2. Круговые кривые радиусом 4000 м и менее должны сопрягаться с прямыми участками переходными кривыми, кроме кривых на стрелочных переводах и случаев, когда по условиям плана линии осуществить это не представляется возможным (закрестовинные и смежные с прямой вставкой кривые недостаточной длины и другие).

2.1.3. В кривых участках пути наружная рельсовая нить устраивается и содержится выше внутренней. Величина возвышения в кривых определяется по следующим правилам:

Минимально допустимое возвышение должно обеспечить значение поперечного непогашенного ускорения, направленного наружу кривой (анп), не более 0,7 м/с2 на уровне буксы подвижного состава для максимальной скорости грузовых и, как правило, пассажирских поездов.

Величина поперечного непогашенного ускорения (анп) рассчитывается по фактическим значениям кривизны пути, возвышения наружного рельса и в зависимости от скорости (V) по формуле:

(2.1)

На линиях, где обращаются скоростные поезда и пассажирский подвижной состав с улучшенными динамическими характеристиками, с разрешения ОАО "РЖД" допускаемая величина анп может быть увеличена до 1,0 м/с2.

На линиях с грузовым и смешанным движением поездов наименьшее воздействие на путь в кривых, снижающее интенсивность расстройства и износа элементов пути производится при анп близком к нулю при средневзвешенной скорости движения грузовых поездов. Для этого непогашенное ускорение в грузовых поездах должно, как правило, находиться в диапазоне ±0,3 м/с2 при фактически реализуемых скоростях движения.

Увеличение непогашенное ускорение в грузовых поездах более диапазона ±0,3 м/с2 допускается при наличии технико-экономического обоснования (на направлениях с большой разницей между максимальными скоростями пассажирских и грузовых поездов).

2.1.4. Длины переходных кривых устанавливаются исходя из условий обеспечения требуемых действующими нормативами величин:

отвода возвышения наружного рельса, определяемого скоростью подъема колеса по отводу возвышения;

отвода кривизны, определяемого допускаемой скоростью 0,6 м/с3 нарастания поперечного непогашенного ускорения.

Конец и начало отвода возвышения наружного рельса кривой и кривизны должны совпадать с точками начала переходной кривой и конца переходной кривой.

В стесненных условиях допускается устройство отводов возвышения без переходных кривых: либо на протяжении прямой, либо по 50 % на прямой и кривой (без соблюдения условия совпадения отводов возвышения и кривизны).

2.1.5. Длина переходной кривой определяется в зависимости от расчетной величины возвышения наружного рельса и от количества смежных главных путей.

На однопутных линиях и для наружного пути двухпутных линий длина переходной кривой (Lн) определяется по формуле:

(2.2)

где h - расчетное возвышение наружного рельса в круговой кривой, мм;

i - расчетный уклон отвода возвышения.

Необходимые уширения междупутья на двух- и более путных участках определяются в соответствии с Инструкцией по применению габаритов приближения строений [3]. В соответствии с этим определяются длины переходных кривых.

Длина переходной кривой не должна быть меньше 20 м. При этом должны соблюдаться требования непревышения величины непогашенного ускорения 0,7 м/с2 и скорости его изменения 0,6 м/с3.

2.1.6. Крутизна отвода возвышения в переходных кривых, соединяющих прямые и кривые участки или участки кривых с различной величиной возвышения должна соответствовать нормативам таблицы 2.1.

2.1.7. При превышении допускаемого уклона отвода возвышения наружного рельса на всей длине переходной кривой или ее части длиной не менее 30 м установленная скорость уменьшается, согласно таблице 2.1, вплоть до закрытия движения поездов.

2.1.8. Ограничения скорости по параметрам устройства пути в кривых на скоростных линиях для скоростных электропоездов производятся при следующих условиях:

а) при превышении средним непогашенным ускорением в круговой части кривой допустимой для скоростных поездов величины* анп > 0,9 м/с2.

Таблица 2.1. Допускаемые уклоны отвода возвышения наружного рельса в кривых

Максимальный уклон отвода возвышения (i), мм/м, не более

Допускаемая скорость поездов, км/ч

пассажирских

грузовых

1

2

3

0,9

200

90

1,0

180

90

1,1

160

90

1,2

140

90

1,4

120

90

1,5

110

90

1,6

100

90

1,7

95

85

1,8

90

80

1,9

85

80

2,1

80

75

1

2

3

2,3

75

70

2,5

70

65

2,7

65

60

2,9

55

3,0

50

3,1

40

3,2

25

Более 3,2

Закрытие движения

б) при превышении местным горизонтальным ускорением аг (х), рассчитанным по фактическим величинам кривизны и возвышения в пределах всей кривой, допустимой для скоростных поездов величины** аг >1,0 м/с2.

в) при превышении расчетной величиной ψ*** значения 0,66 м/с3.

Отводы возвышения наружного рельса в переходных кривых должны быть не более величины, обеспечивающей скорость подъема колеса 50 мм/с.

2.1.9. При проведении работ по техническому обслуживанию железнодорожного пути скоростных линий должно обеспечиваться не превышение величин амплитуд длинноволновых неровностей в плане длиной свыше 40 до 200 м включительно, при которых расчетное непогашенное ускорение, ими вызываемое, достигает значения 0,2 м/с2.

2.1.10. Определение и оценка фактических характеристик главных путей в плане и профиле производятся путеизмерительными комплексами ЦНИИ-4, ЭРА, ИНТЕГРАЛ в соответствии с требованиями: Положения по оценке фактических параметров устройства кривых участков пути вагонами-путеизмерителями, расчету рациональных параметров устройства кривых для их паспортизации [4].

2.1.11. Нормы устройства и содержания стрелочных переводов по уровню устанавливаются такие же, как и на прилегающих путях.

2.1.12. На станциях, расположенных в кривых, возвышение наружного рельса на главных и приемо-отправочных путях устанавливается с учетом как допускаемых скоростей движения поездов по путям станции, так и габаритов приближения строений в соответствии с Инструкцией по применению габаритов приближения строений [3].

Стрелочные переводы, расположенные на главных путях в кривых с возвышением наружной нити, устраиваются также с возвышением наружной нити, если переводная кривая совпадает по направлению с кривым участком пути. При этом величина возвышения наружной нити на стрелочном переводе должна быть не более 75 мм.

Если же переводная кривая стрелочного перевода не совпадает по направлению с кривым участком пути, то возвышение на таких стрелочных переводах, как правило, не устраивается, при этом скорость движения поездов по такому стрелочному переводу должна определяться по "Нормам допускаемых скоростей подвижного состава по железнодорожным путям колеи 1520 (1524) мм федерального железнодорожного транспорта" [5]. Допускается на таких стрелочных переводах устраивать возвышение наружного рельса по главному пути величиной не более 20 мм. Скорость движения поездов по ответвленной переводной кривой в таких случаях должна быть не более 15 км/ч.

На приемо-отправочных путях, расположенных на кривых, а также на закрестовинных кривых, где установленные скорости движения 25 км/ч и менее, возвышение наружного рельса, как правило, не устраивается. Переводные кривые стрелочных переводов, расположенных на прямых участках, содержатся без возвышения наружного рельса.

Постановка закрестовинных кривых в плане должна производиться по ординатам, значения которых в зависимости от марки крестовин и ширины междупутья приведены в приложении 8 к настоящей Инструкции.

На закрестовинных и переводных кривых не допускается образование в процессе эксплуатации понижения наружной нити по отношению к внутренней (обратного возвышения) более чем на 20 мм, при понижении от 20 мм до 40 мм скорость движения по такой кривой уменьшается до 15 км/ч, при понижении более 40 мм движение закрывается.

2.1.13. Радиусы закрестовинных кривых должны быть не менее: 300 м на главных, приемо-отправочных и сортировочных путях; 200 м на остальных станционных путях, но во всех случаях не менее радиусов переводных кривых.

2.1.14. Между переходными кривыми смежных круговых кривых должны быть прямые вставки длиной не менее 50 м; в стесненных условиях допускается прямая вставка меньшей длины, но не менее 25 м в кривых одного направления.

На близко расположенных кривых одного направления без переходных кривых отводы возвышения устраиваются только в том случае, если на протяжении прямой вставки, расположенной между концами кривых, укладываются длины обоих отводов и между их концами остается прямой участок длиной не менее 25 м (рисунок 2.1.А).

В случае недостаточной длины прямой вставки для соблюдения этого условия отвод делается более крутой, но не круче, чем допускаемый согласно п. 2.1.8. Если же и в этом случае длина прямого участка оказывается менее 25 м, то возвышение делается на всем протяжении прямой между кривыми. При этом возвышение устанавливается равным возвышению на кривых и делается переходным на длине прямой вставки при разных радиусах кривых (рисунок 2.1.Б). В таких случаях величина возвышения должна быть не более 115 мм (по условию непревышения непогашенного ускорения 0,7 м/с2).

При отсутствии прямой вставки на двухрадиусной кривой одного направления отводы возвышения наружного рельса и уширения колеи делаются в переходной кривой или в пределах кривой большего радиуса (рисунок 2.1.В). Переходные кривые можно не устраивать между примыкающими одна к другой круговыми кривыми одного направления, если разность их кривизны не превышает 1/4000.

При разносторонних кривых без переходных кривых отвод возвышения делается на прямой вставке между ними. При этом между концами отводов возвышений наружных нитей кривых должен быть прямой участок длиной не менее 25 м при возможности устройства отводов возвышения с уклоном не более 0,001. При несоблюдении этого условия допускается увеличить уклон до 0,003 при сохранении длины прямой вставки 25 м, снизив скорость в соответствии с Инструкцией по оценке состояния рельсовой колеи путеизмерительными средствами и мерам по обеспечению безопасности движения [2]; при невозможности выполнения и этого условия допускается уменьшение прямого участка без возвышения до длины 15 м с устройством отводов уклоном 0,003, причем в начале круговой кривой возвышение должно составлять не менее половины величины полного возвышения (рисунок 2.1.Г).

Во всех случаях, когда между кривыми одного или разных направлений прямая вставка недостаточна, порядок устройства отводов возвышения наружного рельса и уширения колеи устанавливается начальником службы пути.

Скорости движения по сопрягаемым кривым, у которых длина прямой вставки без возвышения 25 м и менее, определяются по методике, изложенной в "Нормах допускаемых скоростей подвижного состава по железнодорожным путям колеи 1520 (1524) мм федерального железнодорожного транспорта" [5].

Рисунок 2.1.

2.1.15. На кривых участках пути 1 и 2 класса и 1 - 3 категории 3 класса на концах тангенсов (в середине переходной кривой) должны устанавливаться постоянные знаки (реперы) с надписями НКК - начало круговой кривой, ККК - конец круговой кривой.

Начало и конец каждой переходной кривой отмечаются на шейке рельса вертикальной полосой белой несмываемой краской и надписями НПК начало переходной кривой, КПК - конец переходной кривой.

Начало и конец закрестовинных кривых, а также их координаты на главных и приемо-отправочных путях отмечаются на шейке рельса с внутренней стороны наружной нити вертикальной полосой и соответствующими цифрами несмываемой белой краской.

2.1.16. Сооружения и устройства железных дорог, а также подъездных путей должны удовлетворять требованиям габарита приближения строений, установленного Государственным стандартом "Габариты приближения строений и подвижного состава железных дорог колеи 1520 (1524) мм" [6].

Сооружения, устройства, механизмы и оборудование должны соответствовать утвержденной проектной документации и техническим условиям.

Габарит С установлен для путей, сооружений и устройств общей сети железных дорог и подъездных путей от станции примыкания до территории промышленных, транспортных и других предприятий.

Сооружения и устройства железных дорог, находящиеся на территории и между территориями промышленных и транспортных предприятий, должны удовлетворять требованиям габарита приближения строений Сп, установленного государственным стандартом. Размеры габаритов приближения строений С и Сп приведены в приложении 1 к настоящей Инструкции.

Для габаритов подвижного состава устанавливаются обозначения, учитывающие разные габариты приближения строений железных дорог, а также наличие на них участков с негабаритными сооружениями и устройствами:

Габарит Т - для вагонов пригородных электропоездов, предназначенных к эксплуатации на электрифицированных линиях, а также для отдельных типов грузового подвижного состава;

Габарит 1 - Т - для подвижного состава любого типа, допускаемого к обращению по всем путям общей сети железных дорог;

Габарит Тп - для большегрузных цистерн;

Габарит Тпр - для полувагонов.

Не допускается нарушать габариты сооружений и устройств железных дорог при проведении любых ремонтных, строительных и других работ.

2.1.17. Расстояние между осями соседних путей (междупутье) на перегонах должно соответствовать Правилам технической эксплуатации железных дорог Российской Федерации [7] и быть:

между первым и вторым путями на прямых на двухпутных участках - не менее 4100 мм;

между вторым и третьим путями на прямых на трехпутных и четырехпутных участках - не менее 5000 мм.

На станциях расстояние между осями смежных путей на прямых участках должно быть не менее 4800 мм, на второстепенных путях и путях грузовых районов - не менее 4500 мм. Расстояние между осями путей, предназначенных для непосредственной перегрузки грузов из вагона в вагон, может быть 3600 мм.

В кривых участках расстояния между осями путей устанавливаются Инструкцией по применению габаритов приближения строений [3].

2.1.18. Выгруженные или приготовленные к погрузке около пути грузы должны быть уложены и закреплены так, чтобы габарит приближения строений не нарушался.

Грузы (кроме балласта, выгружаемого для путевых работ) при высоте до 1200 мм должны находиться от наружной грани головки рельса не ближе 2,0 м, а при большей высоте - не ближе 2,5 м.

Пассажирские и грузовые платформы на линиях со смешанным движением пассажирских и грузовых поездов должны в прямых участках соответствовать следующим нормам по высоте и расстоянию от оси пути:

1100 мм - от уровня верха головок рельсов для высоких платформ;

200 мм - от уровня верха головок рельсов для низких платформ;

1920 мм - от оси пути до высоких платформ;

1745 мм - от оси пути до низких платформ.

В кривых участках пути эти расстояния определяются по нормам, установленным Инструкцией по применению габаритов приближения строений [3].

В процессе эксплуатации допускается содержать указанные сооружения по высоте до 20 мм в сторону увеличения и до 50 мм в сторону уменьшения, по расстоянию от оси пути до 30 мм в сторону увеличения и до 25 мм в сторону уменьшения. При ремонте пути и платформ не допускается изменять нормы расстояний от уровня головки рельса до верха пассажирских и грузовых платформ, а также от оси пути до края платформ.

Предельные столбики устанавливаются посередине междупутья в том месте, где расстояние между осями сходящихся путей составляют 4100 мм. На существующих станционных путях, по которым не обращается подвижной состав, построенный по габариту Т, разрешается сохранять расстояние 3810 мм.

На перегрузочных путях с суженным междупутьем предельные столбики устанавливаются в том месте, где ширина междупутья достигает 3600 мм. На кривых участках пути эти расстояния должны быть увеличены в соответствии с нормами, установленными Инструкцией по применению габаритов приближения строений [3].

2.1.19. На многопутных линиях головки рельсов всех путей, расположенных на общем земляном полотне, должны устраиваться на одном уровне. В процессе эксплуатации допускается разница в уровне головок рельсов всех путей на прямых участках не более 15 см.

В пределах переездов, расположенных на прямых участках пути, разность в уровнях головок рельсов смежных путей не должна быть более: 40 мм - при междупутном расстоянии до 5000 мм; 50 мм - при междупутном расстоянии более 5000 мм.

При расположении переездов на кривых участках пути настил переезда устраивается с уклоном, обусловленным возвышением наружного рельса над внутренним.

2.1.20. Путь в плане должен соответствовать проектному положению. Положение пути в плане нормируется и оценивается, в зависимости от установленных скоростей движения поездов, по разности смежных стрел изгиба рельсовых нитей, измеряемых от середины хорды длиной 20 м. Допуски на разность смежных стрел при текущем содержании пути в плане приведены в Инструкции по оценке состояния рельсовой колеи путеизмерительными средствами и мерам по обеспечению безопасности движения [2].

2.1.21. Номинальный размер ширины колеи приведен в Правилах технической эксплуатации железных дорог Российской Федерации [7].

На участках сопряжения прямой с кривой, имеющих разные номинальные размеры ширины колеи, переход от одной ширины к другой осуществляется в пределах переходной кривой, а при ее отсутствии - на прямой с номинальным отводом не более 1 мм/м.

2.1.22. Согласно Правилам технической эксплуатации железных дорог Российской Федерации [7] рельсовые нити на прямых участках должны быть расположены по уровню с нулевым возвышением одной нити над другой.

Разрешается на прямых участках содержать путь по уровню с возвышением на 6 мм одной нити над другой, при этом длина такого прямого участка не должна быть менее 200 м за исключением прямых участков, расположенных между смежными кривыми одного направления.

На прямых, расположенных на двухпутных участках пути, повышается, как правило, наружная нить; на однопутных участках повышаемая рельсовая нить устанавливается начальником дистанции пути в зависимости от местных условий (состояния земляного полотна, наличия односторонних пучин и др.)

Если на прямых участках с возвышением одной нити над другой расположено мостовое полотно на балласте, то на нем также должно быть сохранено это возвышение.

Перечень прямых участков, где разрешается содержание одной нити на 6 мм выше другой, устанавливается приказом начальника дистанции пути с указанием километров, пикетов и повышенной нити.

2.2. Допуски на содержание рельсовой колеи

2.2.1. Исходя из целей наиболее рационального определения видов и сроков выполнения работ по устранению и предупреждению появления отступлений от номинальных параметров и норм устройства рельсовой колеи при условии обеспечения безопасности движения поездов, оценка отступлений от номинальных значений параметров производится по степеням, регламентированным в зависимости от установленных скоростей движения поездов по принципу: чем выше установленные скорости движения поездов, тем жестче допускаемые величины степеней отступлений и требования, предъявляемые к содержанию пути.

2.2.2. Величины степеней отступлений от номинальных параметров и норм устройства рельсовой колеи приведены в Инструкции по оценке состояния рельсовой колеи путеизмерительными средствами и мерам по обеспечению безопасности движения [2]. Разделение отклонений от норм содержания пути на степени производится по приближению к предельным значениям, требующим ограничения скоростей движения поездов.

2.2.3. При превышении допускаемого уклона отвода ширины колеи для установленной скорости, определяемого на базе 2 м, скорость уменьшается до значений, соответствующих фактическому уклону отвода, вплоть до закрытия движения поездов.

Уклоны отвода ширины колеи* допускаются не более, приведённых в таблице 2.2:

Таблица 2.2. Уклоны отвода ширины колеи*

Уклон

Скорости движения поездов

2,0 ‰

при скорости движения поездов более 140 км/ч

2,5 ‰

при скорости движения поездов 121 - 140 км/ч

3,0 ‰

при скорости движения поездов 101 - 120 км/ч

3,5 ‰

при скорости движения поездов 81 - 100 км/ч

4,0 ‰

при скорости движения поездов 61 - 80 км/ч

4,5 ‰

при скорости движения поездов 26 - 60 км/ч

5,0 ‰

при скорости движения поездов не более 25 км/ч

Примечание:* кроме стрелочных переводов, уравнительных стыков и также глухих пересечений.

Уклон отвода ширины колеи при ручных промерах определяется как разность значений ширины колеи в точках через 2 м, уменьшенная на разность величин бокового износа в этих точках и деленная на 2000.

Например, ширина колеи в данной точке кривой составляет 1530 мм и боковой износ наружного рельса 4 мм, а в точке через 2 м - ширина колеи 1535 мм и боковой износ 6 мм; величина уклона отвода при этом составляет:

2.2.4. На мостах, в тоннелях и на подходах к ним просадки, перекосы и рихтовки III и IV степени оцениваются согласно нормативам Инструкции по оценке состояния рельсовой колеи путеизмерительными средствами и мерам по обеспечению безопасности движения [2].

2.2.5. Состояние пути в профиле (по просадкам), по уровню, ширине колеи и направлению в плане должно проверяться путеизмерительными средствами с установленной периодичностью.

2.2.6. Контроль и оценка параметров кривых участков пути производится путеизмерительными диагностическими средствами: ЦНИИ-4, ЭРА, ИНТЕГРАЛ, КВЛ-П. Выходной формой является "карточка кривой".

Контролируемыми величинами кривой, по которым производится оценка фактических параметров устройства кривой, являются:

радиус и возвышение наружного рельса;

длины переходных кривых и несовпадения отводов кривизны и возвышения;

крутизна отвода возвышения наружного рельса (i) в переходных кривых.

величина местного непогашенного горизонтального ускорения (аг), рассчитанная на всей кривой по фактическим величинам кривизны и возвышения;

величина непогашенного ускорения в кривой (анп), рассчитанная как средняя величина ускорения аг в круговой части кривой;

скорость изменения непогашенного ускорения на участках переменной кривизны (ψ).

Оценка состояния параметров устройства кривых определяется в зависимости от установленной скорости движения поездов. При оценке параметров устройства пути в плане и по уровню не учитываются короткие локальные неровности. Оценка величин уклона отвода возвышения, непогашенного ускорения и скорости его изменения производятся по фактическим значениям кривизны и уровня, отфильтрованным от неровностей короче 40 м.

Карточка кривой

ПС: NNN

Поездка: 20.03.2012

 

ПЧ: N

Участок: ZZZ - XXX

Направление: NNNNN

Путь: 2

Км: 88 - 123

 

Кривых

24

Характеристики кривой

1-я переходные 2-я

правая

2

Начало

Конец

 

Отвод

 

Отвод

 

 

км

м

км

м

дл.

уг

max

ср.

дл.

max

ср.

дл.

план

90

733

91

411

668

45,96

0,59

0,48

149

0,59

0,47

149

уровень

-5

-7

-2

 

1,03

0,79

143

1,02

0,82

141

пр.

0,793

Характеристики круговой кривой

Анп (ср/макс)

ψ

Скор.

пасс.

груз.

сл.

0,307

Начало

Конец

 

Рад./Уров./Шаб.

0,43/0,46

0,13

Vпз

100

80

 

км

м

км

м

дл.

min

max

ср.

-0,00/-0,09

 

Vкр

111

-

план

90

883

91

262

370

614

679

646

202

297

Vпр

120

 

уровень

2

-14

-16

118

130

126

 

Vиз

150

 

шаблон

 

1522

1535

1528

 

Vдп

110

-

Карточка многорадиусной кривой

ПС: NNN

Поездка: 20.03.2012

 

ПЧ: N

Участок: ZZZ - XXX

Направление: NNNNN

Путь: 2

Км: 124 - 351

 

Кривых

275

Характеристики кривой

1-я переходные 2-я

правая

196

Начало

Конец

 

Отвод

 

Отвод

 

 

км

м

км

м

дл.

уг

max

ср.

дл.

max

ср.

дл.

план

179

734

180

961

1227

50,83

0,32

0,25

167

0,41

0,23

134

уровень

179

751

180

955

1204

 

0,27

0,22

113

0,50

0,40

87

пр.

1,518

Характеристики многорадиусной кривой

Анп

ψ

Скор.

пасс.

груз.

сл.

0,074

Начало

Конец

 

Рад./Уров./Шаб.

0,87

0,24

Vпз

120

80

 

км

м

км

м

дл.

min

max

ср.

0,26

 

Vкр

113

-

план

179

901

180

827

926

1014

1515

1218

228

889

Vпр

250

 

уровень

179

864

180

868

1004

29

39

36

Р = 1, 00

Vиз

165

 

шаблон

 

1517

1534

1526

V+03 > 80

Vсопр

-

-

Боковой износ

> 6 мм: 529 м

>10 мм: 36 м

> 15 мм: 0 м

12,5

5,2

V-03 = (-)

Vдп

110

-

 

Характеристики элементарных кривых

 

 

 

Начало

Конец

дл.

ср. рад./уров.

ср. отв.

дл.

Анп

ψ

 

1

план

179

734

180

268

534

1078

-

-

0,82/0,87

0,19

Vпз

120

80

 

уров.

179

751

180

268

817

35

-

-

0,24/0,26

 

Vдп

110

-

2

план

180

268

180

961

693

1389

0,06

172

0,58/0,80

0,24

Vпз

120

80

 

уров.

180

268

180

955

687

37

0,01

172

0,13/0,24

 

Vдп

120

-

Пикеты с огр. Vдп

179/10 Vкр

180/1 Vкр

180/2 Vкр

180/3 Vкр

 

 

______________

* - допускается увеличение анп до 1,4 м/с2 в режиме движения с наклоном кузова.

** - допускается увеличение аг до 1,5 м/с2 в режиме движения с наклоном кузова.

*** - допускается увеличение ψ до 0,9 м/с2 в режиме движения с наклоном кузова.

3. Технические условия, нормативы устройства и содержания пути и его элементов

3.1. Рельсы и скрепления

3.1.1. Основной тип укладываемых в путь рельсов - Р65. В пути лежат также рельсы Р75, Р65 повышенной износостойкости (для наружных нитей кривых), Р50 и легче. Характеристики рельсов приведены в приложении 2 к настоящей Инструкции.

3.1.2. Стандартная длина рельсов составляет: без болтовых отверстий - 25,00 м, с болтовыми отверстиями - 25,00; 24,92; 24,84; 12,52; 12,50; 12,46; 12,42; 12,38 м.

Длина рельсовых плетей бесстыкового пути устанавливается проектом в зависимости от местных условий.

3.1.3. Рельсы в пути, как на прямых, так и на кривых участках, устанавливаются с подуклонкой 1/20 (наклон внутрь колеи относительно поверхности шпал).

При деревянных шпалах такая подуклонка рельсов обеспечивается за счет металлических подкладок, а при железобетонных шпалах - за счет такой же подуклонки подрельсовой площадки на шпалах.

Подуклонка рельсов не должна быть меньше 1/60 и больше 1/12.

Перед и за стрелочными переводами, на которых рельсы не имеют подуклонки, устраивается плавный переход от подуклоненного к неподуклоненному положению рельса на длине не менее 3 м: на деревянных шпалах - путём затёски шпал под подкладками или за счёт укладки подкладок с переходной полуклонкой; на железобетонных шпалах - путём укладки переводных брусьев с переходной подуклонкой подрельсовой площадки.

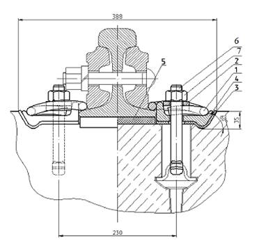
3.1.4. Стыкование рельсов между собой производится с помощью шести- или четырёхдырных накладок и болтов с пружинными шайбами (рисунки 3.1, 3.2) или тарельчатыми пружинами установленных типов.

Рисунок 3.1. Стыковое и промежуточное костыльное скрепление при рельсах Р65, Р75:

1 - подкладка Д65; 2 - гайка М27; 3 - пружинная одновитковая шайба;
4 - рельс типа Р65; 5 - двухголовая накладка; 6 - путевой болт М27×160;
7 - путевой костыль; 8 - прокладка под подкладку

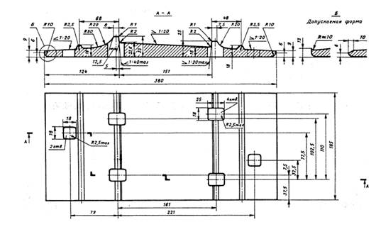
Рисунок 3.2. Стыковое и промежуточное скрепление КБ65
на железобетонных шпалах с рельсами Р65 и Р75:

1 - прокладка под подкладку КБ; 2 - подкладка КБ; 3 - гайка М22;
4 - болт М22×75; 5 - двухвитковая шайба; 6 - клемма; 7 - болт М22×75;
8 - скоба для изолирующей втулки КБ; 9 - изолирующая втулка КБ;
10 - прокладка под подошву рельса

Характеристики конструкций стыковых рельсовых скреплений приведены в приложении 3 к настоящей Инструкции.

Во избежание образования вертикальных и горизонтальных ступенек при смене рельсов в процессе эксплуатации концы укладываемых рельсов должны иметь одинаковую с концами лежащих в пути рельсов высоту и ширину головки.

Рельсы в стыках, имеющие вертикальные ступеньки более 1 мм, должны соединяться переходными накладками, а на путях 4-го и 5-го классов может быть произведена их наплавка (пониженного конца рельса) или шлифовка. До проведения этих работ (на срок не более 3 суток) во избежание больших динамических нагрузок, могущих привести к излому рельсов и стыковых болтов, скорости пропуска поездов по стыкам с вертикальными ступеньками должны быть не более приведенных в таблице 3.1.

Таблица 3.1. Условия пропуска поездов по стыкам с вертикальными ступеньками

Величина ступеньки

Скорость движения, км/ч, при температуре воздуха

выше -25 °С

-25 °С и ниже

Более 1 до 2

80

50

Более 2 до 4

40

25

Более 4 до 5

15

15

Более 5

Движение закрывается

При постоянной эксплуатации вертикальные ступеньки в стыках более 2 мм не допускаются.

3.1.5. Переход от рельсов одного типа к рельсам другого типа осуществляют с использованием переходных рельсов или переходных накладок (рисунки 3.3; 3.4).

Рисунок 3.3. Переходной рельс типа Р65/Р50

Рисунок 3.4. Переходной стык Р65/Р50

3.1.6. Гайки стыковых болтов должны затягиваться с усилием, соответствующим следующему крутящему моменту:

с пружинными одновитковыми шайбами при рельсах типа Р65 и Р75 - 600 Н·м (60 кгм); при рельсах типа Р50 - 400 Н·м (40 кгс·м); при рельсах типа Р65 и Р75 и высокопрочных стыковых болтах (устанавливаются в стыках уравнительных пролетов бесстыкового пути) гайки затягивают с усилием 1100 Н·м (110 кгс·м);

с тарельчатыми пружинами при рельсах типа Р65 и Р75 - 350 Н·м (35 кгс·м).

В стыках уравнительных рельсов на болты устанавливают по две тарельчатых пружины "одна в одну" и затягивают гайки с крутящим моментом 600 Н·м (60 кгс·м).

Минимально допустимые (в среднем на стыке) значения затяжки гаек болтов, при которых еще не требуется их дозатяжка, составляют:

для рельсов типа Р65 (в т.ч. уравнительных) - 300 Н·м (30 кгс·м), а при высокопрочных болтах - 550 Н·м (55 кгс·м );

для рельсов типа Р50 - 225 Н·м (22,5 кгс·м); для рельсов длиной 25 м с тарельчатыми пружинами - 175 Н·м (17,5 кгс·м).

3.1.7. В скреплениях для деревянных шпал для уменьшения износа древесины между шпалой и металлической подкладкой при капитальном ремонте укладываются прокладки.

При скреплении на железобетонных шпалах под подошву рельса, а также между подкладкой и шпалой, укладываются прокладки, выполняющие роль амортизаторов и изоляторов.

В кривые радиусом 1200 м и менее на деревянных шпалах рекомендуется укладывать удлиненные подкладки под обеими нитями.

3.1.8. Способы прикрепления рельсов к шпалам зависят от вида и конструкции шпал, классности пути, плана линии (таблица 3.2).

3.1.9. В стыках рельсов при их укладке оставляют зазоры с тем, чтобы при изменении температуры рельсы могли изменять свою длину во избежание возникновения значительных температурных сил: летом - сжатия; зимой - растяжения.

Таблица 3.2. Способы прикрепления рельсов к шпалам

Характеристика пути

Способы и схемы прикрепления рельсов к шпалам

Звеньевой путь на деревянных шпалах

Пути 1-го и 2-го классов, а также все кривые радиусом 1200 м и менее; все мосты, тоннели и подходы к ним на длине 50 м

Подкладки и рельс прикрепляются к шпале пятью костылями

Пути 3-го и 4-го классов

Двумя основными и двумя обшивочными костылями, кроме стыковых и предстыковых шпал, на которых подкладка и рельс скрепляются со шпалой пятью костылями. На стыковых шпалах с двухголовыми накладками основные костыли располагаются в сторону рельса "затылком".

Пути 5-го класса

Допускается пришивать подкладки к шпалам двумя (в кривых радиусом менее 350 м - тремя) основными костылями. На стыковых шпалах с двухголовыми накладками основные костыли располагаются в сторону рельса "затылком".

Бесстыковой и звеньевой путь на железобетонных шпалах

Все пути 1 - 5-го классов независимо от типа рельсов и плана линии

При раздельном скреплении рельс прикрепляется к шпале двумя клеммами на конце шпалы, а подкладка прикрепляется к шпале двумя закладными болтами или шурупами. При нераздельном скреплении рельс прикрепляется к шпале двумя клеммами, при этом подкладка и клеммы крепятся к шпале общим прикрепителем. При бесподкладочном скреплении рельс крепиться к шпале клеммами, которые в свою очередь крепятся к шпале при помощи анкеров, закладных болтов или шурупов.

Примечание. Допускается применение других, утвержденных ОАО "РЖД", способов прикрепления рельсов к шпалам.

Номинальная (нормальная) величина стыковых зазоров для рельсов длиной 25 и 12,5 м определяется в зависимости от годовой (наибольшей из многолетних) амплитуды изменения температуры рельса по климатическим регионам (таблица 3.3).

Таблица 3.3. Номинальные значения зазоров в стыках по климатическим регионам (при диаметре отверстий в рельсах 36 мм)

Зазор, мм

Температура рельсов, °С, для климатических регионов с годовой амплитудой температуры рельсов*

Т > 100 °С

Т = 80 ÷ 100 °С

Т < 80 °С

Длина рельсов 25 м

0

Выше 30

Выше 40

Выше 50

1,5

30 - 25

40 - 35

50 - 45

3,0

25 - 20

35 - 30

45 - 40

4,5

20 - 15

30 - 25

40 - 35

6,0

15 - 10

25 - 20

35 - 30

7,5

10 - 5

20 - 15

30 - 25

9,0

5 - 0

15 - 10

25 - 20

10,5

От 0 до -5

10 - 5

20 - 15

12,0

От -5 до -10

5 - 0

15 - 10

13,5

От -10 до -15

От 0 до -5

10 - 5

15,0

От -15 до -20

От -5 до -10

5 - 0

16,5

От -20 до -25

От -10 до -15

От 0 до -5

18,0

От -25 до -30

От -15 до -20

От -5 до -10

19,5

От -30 до -35

От -20 до -25

От -10 до -15

21,0

От -35 до -40

От -25 до -30

От -15 до -20

22,0

Ниже -40

Ниже -30

Ниже -20

Длина рельсов 12,5 м (для уравнительных рельсов бесстыкового пути)

0

Выше 55

Выше 60

Выше 65

1,5

55 - 45

60 - 50

65 - 55

3,0

45 - 35

50 - 40

55 - 45

4,5

35 - 25

40 - 30

45 - 35

6,0

25 - 15

30 - 20

35 - 25

7,5

15 - 5

20 - 10

25 - 15

9,0

От +5 до -5

10 - 0

15 - 5

10,5

От -5 до -15

От 0 до -10

От +5 до -5

12,0

От -15 до -25

От -10 до -20

От -5 до -15

13,5

От -25 до -35

От -20 до -30

От -15 до -25

15,0

От -35 до -45

От -30 до -40

От -25 до -35

16,5

От -45 до -55

От -40 до -50

От -35 до -45

18,0

Ниже -55

Ниже -50

Ниже -45

_______________

* Определяется дистанцией пути для своей климатической зоны в соответствии с проектом Инструкции по устройству, укладке, содержанию и ремонту бесстыкового пути [8].

3.1.10. По условию предупреждения изгиба или среза стыковых болтов при низких температурах зазоры в стыках рельсов длиной 25 м не должны превышать: 22 мм при диаметре отверстий в рельсах 36 мм; 24 мм - при диаметре отверстий 40 мм.

По условию боковой устойчивости звеньевого пути в летнее время не допускается иметь более двух подряд нулевых зазоров при рельсах длиной 25 м и более четырех - при рельсах длиной 12,5 м, за исключением случаев, когда нулевые зазоры являются номинальными в соответствии с таблицей 3.3.

Если в месте указанного количества нулевых зазоров появятся резкие углы в плане, необходимо оградить это место сигналами остановки и немедленно приступить к устранению углов.

При превышении конструктивной величины зазоров в стыках их регулировка или разгонка должна выполняться в первоочередном порядке (в течение 2 - 3 дней). До производства работ по регулировке зазоров скорости поездов должны быть не более приведенных в разделе 4, таблица 4.2.

При срезе одного стыкового болта на конце рельса (или двух при шестидырных накладках) скорость движения поездов ограничивается до 25 км/ч. При срезе всех болтов на конце рельса движение поездов закрывается.

3.1.11. Зазор в стыке, соседнем с изолирующим, должен быть не менее 3 мм, а при низких температурах не превышать 18 мм при диаметре отверстий в рельсах 36 мм и 20 мм при диаметре отверстий 40 мм.

3.1.12. Рельсовые стыки обеих рельсовых нитей располагаются по наугольнику. Забег стыка по одной рельсовой нити относительно стыка другой нити допускается на прямых не более 8 см, на кривых - 8 см плюс половина стандартного укорочения рельса (в данной кривой).

Забег одного изолирующего стыка относительно другого допускается: на прямых - не более 5 см; на кривых - 5 см плюс половина стандартного укорочения рельса.

На путях 3-го класса при скоростях движения 60 км/ч и менее, а также на путях 4-го и 5-го классов допускается при проведении сплошной смены или перекладки рельсов устройство и содержание стыков рельсовых нитей "вразбежку".

3.1.13. Для предотвращения продольного перемещения (угона) рельсов под проходящими поездами при костыльном скреплении на них устанавливаются пружинные противоугоны по схемам, приведенным в Приложении 4 к настоящей Инструкции.

3.1.14. По мере наработки тоннажа в процессе эксплуатации в рельсах накапливаются различные повреждения, деформации, усталостные дефекты, вследствие чего снижается надежность рельсов, чаще происходят их отказы, вызывающие необходимость уменьшения скоростей и прекращение движения поездов.

Основными видами повреждений, деформаций и дефектов рельсов являются: трещины, отслоения, выкрашивания, смятия, истирания, наплывы, коррозия металла, механические повреждения рельсов в виде изгибов, пробуксовин, выкола подошвы, головки, внутренние усталостные дефекты в металле рельса и др.

Все дефекты рельсов в зависимости от их вида, места расположения, причин происхождения классифицированы в НТД/ЦП-1-3-93 Признаки дефектных и остродефектных рельсов [9].

В зависимости от вида деформации или повреждения рельсы подразделяются на остродефектные, которые могут изломаться или разрушиться под поездом и поэтому подлежащие немедленной замене, и дефектные, служебные свойства которых ниже нормативного уровня, но еще обеспечивают безопасный пропуск поездов с установленными или ограниченными скоростями; такие рельсы могут быть оставлены в пути до замены в плановом порядке с соблюдением указаний по их эксплуатации, приведенных в Каталоге дефектов рельсов (НТД/ЦП-2-93) [10].

План замены дефектных рельсов разрабатывается начальником дистанции пути в конце каждого года на предстоящий год и утверждается начальником службы пути, при этом в первую очередь планируется смена рельсов, из-за которых уже ограничена или может быть ограничена в течение года скорость движения поездов, а также на мостах, в тоннелях и на подходах к ним.

3.1.15. По остродефектным рельсам с трещинами без полного излома возможен пропуск отдельных поездов со скоростью движения не более 15 км/ч, а в необходимых случаях - с проводником.

По рельсам типов Р75 и Р65 с внутренними трещинами, не выходящими на поверхность, разрешается пропуск поездов со скоростью до 25 км/ч.

По рельсам с поперечным изломом или выколом части головки без принятия специальных мер пропуск поездов не допускается.

Если поезд остановлен у лопнувшего рельса (полный отказ), по которому согласно заключению бригадира пути, а при его отсутствии - машиниста, возможно пропустить поезд, то по нему разрешается пропустить только один первый поезд со скоростью не более 5 км/ч.

По лопнувшему рельсу в пределах моста или тоннеля пропуск поездов во всех случаях запрещается.

Величины дефектов и износа рельсов в главных, приемо-отправочных и станционных путях в зависимости от скоростей движения поездов устанавливаются в соответствии с Каталогом дефектных рельсов (НТД/ЦП-2-93) [10].

3.1.16. Остродефектные и дефектные рельсы выявляют при их натурных осмотрах и проверках дефектоскопными средствами и маркируют следующим образом (рисунок 3.5).

Рисунок 3.5. Маркировка дефектных (а - г) и остродефектных (д) рельсов в зависимости от расположения дефекта:

а - вне стыка; б - по всей длине рельса; в - на левом конце рельса;
г - на правом конце рельса; д - вне стыка

На шейке рельса с внутренней стороны колеи на расстоянии 1 м от левого стыка светлой несмываемой краской наносят косые кресты: один - на дефектном рельсе; два -на остродефектном. Рядом с дефектом, с той стороны, с которой он виден (или всегда с внутренней стороны колеи, если дефект обнаружен дефектоскопными средствами), ставятся такие же кресты и указывается код дефекта.

Если дефект распространен по всей длине рельса, то в середине рельса указывают его код с черточками с обеих сторон от него (например, -41.2-).

Если дефект расположен на левом конце в пределах стыка, то код дефекта ставят рядом с первой маркировкой; вторую маркировку не делают.

При расположении дефекта на правом конце рельса в пределах стыка на нем также наносится маркировка с указанием кода дефекта.

Если дефектность рельсов образуется сплошь на значительном протяжении (более чем на трёх-четырёх звеньях подряд) или часто повторяется, например боковой износ головки в кривых, то при достижении допускаемых размеров дефектов должна назначаться сплошная смена рельсов.

3.1.17. Допускается перекладка рельсов с боковым износом из кривых в прямые, с наружной нити кривой на внутреннюю, в том числе с переменой рабочего канта с соблюдением требований, изложенных в Технических указаниях по перекладке термоупрочненных рельсов типов Р65 и Р75 [11]. Перекладка рельсов на мостах, виадуках, тоннелях, включая подходы к ним, не допускается.

3.1.18. Для возможности быстрой замены остродефектных рельсов после их обнаружения, создается аварийно-восстановительный запас рельсов. Перед укладкой в аварийно-восстановительный запас (далее - АВЗ) рельсы тщательно (с дефектоскопированием) проверяются и маркируются белой несмываемой краской на шейке и головке рельса на расстоянии 1 м от левого торца: на головке указывается (цифрами) группа, тип рельса и его длина; на шейке - группа и пропущенный тоннаж в миллионах тонн брутто.

3.1.19. По типу, группе годности, длине, вертикальному и боковому износу укладываемые в АВЗ рельсы должны соответствовать рельсам, лежащим в пути (разница в износе не должна быть более 1 мм). В связи с этим рельсы, находящиеся в аварийно-восстановительном запасе, должны в процессе эксплуатации периодически укладываться в путь, а рельсы, снимаемые с пути, должны укладываться в аварийно-восстановительный запас.

При этом разница в наработке тоннажа рельсов, лежащих в пути и в аварийно-восстановительном запасе, не должна превышать 100 млн т бр.

3.1.20. Для устранения дефектов рельсов и увеличения срока службы производятся работы по шлифованию рельсов. Виды и периодичность шлифования рельсов установлены Техническими указаниями по шлифованию рельсов [12].

3.1.21. Для замены вышедших из строя в процессе эксплуатации скреплений на рабочих отделениях, линейных участках и дистанции пути должен быть их аварийно-восстановительный запас.

3.2. Шпалы и переводные брусья

3.2.1 Деревянные шпалы и брусья

3.2.1.1. Укладываемые в путь деревянные шпалы и переводные брусья должны быть пропитаны антисептиками. Их концы должны быть закреплены от растрескивания в соответствии с требованиями Инструкции по содержанию деревянных шпал, переводных и мостовых брусьев железных дорог колеи 1520 мм [13].

Форма и размеры деревянных шпал и брусьев приведены в Приложении 5 к настоящей Инструкции.

3.2.1.2. Забивка в шпалы и брусья костылей и завертывание шурупов должны производиться в предварительно просверленные и антисептированные отверстия. Просверливаемые отверстия для костылей должны иметь глубину 130 мм и диаметр 12,7 мм при мягких породах древесины и 14 мм при твердых породах, а отверстия под шурупы - диаметр 16 мм и глубину 155 мм.

При выполнении перешивочных работ должны применяться пластинки-закрепители длиной 110 мм сечением 4×15 мм.

3.2.1.3. Шпалы по отношению к оси пути должны располагаться: на прямых участках - перпендикулярно; на кривых - по нормали.

Брусья на стрелочных переводах располагаются в соответствии с утвержденными эпюрами (Приложение 7 к настоящей Инструкции)

3.2.1.4. Концы шпал с полевой стороной на двухпутных участках (с правой стороны по счету километров - на однопутных) должны быть выровненными.

3.2.1.5. Расстояния между осями шпал должны соответствовать эпюре шпал данного класса пути. При выполнении плановых работ по выправке и подбивке шпал с использованием шпалоподбивочных машин отклонения от эпюрных значений не должны быть более 3 см.

3.2.1.6. Виды дефектов и признаки негодности деревянных шпал и брусьев, а также условия их замены при текущем содержании пути приведены в ГОСТ 78-2004 Шпалы деревянные для железных дорог широкой колеи. Требования к размерам и качеству шпал [14].

3.2.1.7. В местах расположения негодных деревянных шпал и брусьев, выявленных при осмотрах, на шейке рельса наносятся следующие отметки: над шпалами, подлежащими первоочередной замене - белые пятна на правой и левой нитях; над шпалами, подлежащими замене в плановом порядке, - белое пятно на правой по счету километров рельсовой нити; над шпалами, подлежащими ремонту -кружок мелом или белым карандашом на правой нити.

Количество негодных шпал в "кустах", подлежащих первоочередной замене, определяется по разметке на левой нити, а общее количество негодных шпал - по разметке на правой нити.

Количество негодных брусьев в "кустах" на стрелочных переводах, лежащих на путях 1 - 3-го классов и металлических мостах, определяется по разметке на правой по счету километров нити.

На остальных стрелочных переводах количество негодных брусьев в "кустах" определяется по разметке на левой нити в направлении остряков в крестовине.

3.2.1.8. С целью усиления пути и сбережения деревянных шпал допускается на путях 3 - 5-го классов укладывать вместо негодных деревянных шпал старогодные железобетонные шпалы по схемам, утвержденным ОАО "РЖД".

3.2.2. Железобетонные шпалы и брусья

3.2.2.1. Форма и размеры железобетонных шпал и брусьев приведены в Приложении 5 к настоящей Инструкции.

3.2.2.2 Железобетонные шпалы должны быть уложены сплошными участками. Укладка железобетонных и деревянных шпал вперемежку регламентирована Временными техническими указаниями по применению железобетонных шпал на звеньевом пути с деревянными шпалами [15].

3.2.2.3. Выправку пути с железобетонными шпалами по высоте производят с подбивкой или подсыпкой (суфляж) шпал и укладкой регулировочных прокладок между рельсом и подкладкой, а при бесподкладочном скреплении - между рельсом и шпалой.

3.2.2.4. Сплошную подбивку шпал на всем протяжении пути с одновременным удалением регулировочных прокладок производят при планово-предупредительных работах по выправке пути.

3.2.2.5. В периоды между планово-предупредительными работами может производиться выправка пути с укладкой регулировочных прокладок. Выправку прокладками следует выполнять таким образом, чтобы общая толщина регулировочных прокладок под рельсом (кроме резиновой амортизирующей прокладки) не была более 15 мм, ЖБР-65 - 25 мм, а при скреплении АРС - до 20 мм. При достижении предельной высоты регулировочные прокладки удаляют, а путь выправляют с подбивкой шпал балластом.

3.2.2.6. Для устранения угона рельсовых плетей бесстыкового пути на железобетонных шпалах следует проводить подтягивание гаек закладных и клеммных болтов или шурупов с периодичностью, установленной Инструкцией по устройству и укладке, содержанию и ремонту бесстыкового пути [8].

3.2.2.7. Виды дефектов и признаки негодности железобетонных шпал и брусьев, а также условия их замены при текущем содержании пути приведены в Технических указаниях по ведению шпального хозяйства с железобетонными шпалами [16].

Каждому дефекту присвоен определенный код и схематическое его изображение при двух степенях развития, указаны основные причины возникновения дефекта. Цифровое обозначение (код) дефекта включает номер группы дефектов и, после точки, степень развития дефекта (первая или вторая).

3.2.2.8. В главных путях шпалы с дефектами первой степени допускается оставлять до очередного капитального ремонта пути, при котором такие шпалы следует заменить. В станционных и подъездных путях шпалы с дефектами первой степени замене не подлежат.

3.2.2.9. Шпалы с дефектами второй степени, лежащие во всех видах путей по две и более подряд, следует заменять при текущем содержании пути в возможно короткие сроки. Допускается одиночно лежащие шпалы с дефектами второй степени оставлять в пути до очередного планово-предупредительного или среднего ремонта пути, при котором такие шпалы заменяют.

3.3. Балласт, балластная призма, земляное полотно

Балласт и балластная призма

3.3.1. Укладываемый в путь балластный материал должен удовлетворять государственным стандартам и утвержденным техническим условиям.

3.3.2. Балластная призма должна содержаться в соответствии с типовыми поперечными профилями, приведенными на рисунке 3.6 и в таблице 3.4.

Таблица 3.4. Размеры балластной призмы и обочин земляного полотна в зависимости от класса пути, см

Класс пути

Толщина слоя балласта в подрельсовой зоне (в кривых - по внутренней нити) без учета песчаной подушки, hщ

Ширина плеча призмы, d

Толщина песчаной подушки, hп

Минимальная ширина обочины земляного полотна

1С,

35/40

40/45

20

50/(40)

2С

1 и 2

35/40

40/45

50/(40)

3

35/40

35/40

4

25/30

25/40

40

5

20/20

20/40

15

40

Примечания:

1. В числителе приведены значения для звеньевого пути при деревянных шпалах; в знаменателе - для бесстыкового пути на железобетонных шпалах.

2. Балластная призма указанных размеров должна состоять из очищенного или нового балласта.

3. Под слоем нового или очищенного щебня нормируемой толщины могут находиться песчаная подушка толщиной 20 см, слой песчано-гравийной смеси или щебня фракций 5 - 25 мм, толщина которого определяется в проекте по ремонту пути. Вместо подушки также может быть уложен разделительный слой из полимерных материалов в соответствии с проектом по ремонту пути.

4. Крутизна откосов балластной призмы при всех видах балласта должна быть 1:1,5, а песчаной подушки - 1:2.

5. В скобках приведена ширина обочины на участках, где ее увеличение связано с работами по переустройству земляного полотна или изменением отметок пути более чем на 15 см.

6. Расстояние между заложением откоса призмы и балластной подушки на уровне основной площадки земляного полотна должно быть 15 см.

7. Поверхность балластной призмы должна быть на 3 см ниже верхней постели деревянных шпал и в одном уровне с верхом средней части железобетонных шпал.

8. Толщина балластного слоя на стрелочных переводах должна быть такой же, как и для пути соответствующего класса.

Рисунок 3.6. Поперечные профили балластной призмы:

а, б, в - из щебня при деревянных шпалах (а - на прямом однопутном участка; б - в кривой;
в - на прямом двухпутном участке); г, д, е, ж - из щебня при железобетонных шпалах
(г - на прямом однопутном участка; д - в кривой; е - на прямом двухпутном участка;
ж - в кривой двухпутного участка); з - из карьерного гравия, ракушки, песка при
деревянных шпалах в кривой на двухпутном участке;
hщ - толщина щебеночного
балластного слоя под шпалой;
hп - толщина слоя песчаной подушки; d - плечо
балластной призмы; А - уширение междупутья в кривой по условиям габарита.

3.3.3. При ширине плеча балластной призмы на звеньевом пути в прямых участках и со стороны внутренней нити в кривых менее нормативного работы по восстановлению нормальной ширины плеча производятся в плановом порядке.

На звеньевом пути в кривых со стороны наружной нити на протяжении более 10 м при ширине плеча балластной призмы менее 20 см скорость ограничивается до 60 км/ч или менее в зависимости от конкретной ширины плеча балластной призмы.

При выявлении на бесстыковом пути отступлений в содержании балластной призмы, включая ширину плеча менее 25 см, заполнение на 50 % и менее балластом шпальных ящиков на протяжении 5 м и более до устранения указанных отступлений на период повышения температуры рельсовых плетей относительно температуры их закрепления, скорость движения поездов по участку с отступлениями в содержании балластной призмы до их устранения должна быть ограничена до 60 км/ч. После пополнения балластной призмы ограничения скорости движения поездов отменяются.

3.3.4. Загрязненный щебеночный балластный слой необходимо своевременно (не допуская образования выплесков) очищать от загрязнителей, а загрязненный асбестовый и песчаный балласт - заменять. Поверхность балластной призмы должна периодически очищаться от засорителей и растительности.

3.3.5. Для отвода ливневой и образовавшейся при таянии снега воды с путей и междупутий на перегонах и станциях должны устраиваться и содержаться в исправности продольные и поперечные дренажные канавы и лотки.

Земляное полотно

3.3.6. Поперечные профили земляного полотна на насыпях и в выемках эксплуатируемых линий и новых линий по нормам СТН Ц-01-95 "Железные дороги колеи 1520 мм" [17] приведены в приложении 6 к настоящей Инструкции.

3.3.7. Текущее содержание земляного полотна направлено на предупреждение неблагоприятного воздействия дефектов и деформаций, указанных в инструкции по содержанию земляного полотна железнодорожного пути на безопасность движения поездов.

3.3.8. К работам по текущему содержанию земляного полотна относятся:

срезка и планировка отдельных неровностей и мест с повышенной влажностью на обочинах;

заделка трещин и впадин, размывов на обочинах и откосах;

исправление отдельных нарушений одерновок, крепление дна и откосов водоотводных сооружений;

обеспечение пропуска весенних и ливневых вод с учетом происходящих изменений климатических воздействий;

ликвидация наледей в водоотводных и водопропускных сооружениях;

очистка дренажных сооружений, кюветов, нагорных и водоотводных канав в объемах, необходимых для обеспечения беспрепятственного стока воды, в том числе на территории станционных путей;

вырубка кустарника и деревьев в водоотводах;

очистка труб, лотков, водобойных колодцев и русел от наносов и зарослей;

подготовка малых искусственных сооружений к зиме;

устранение неисправностей в защитных и укрепительных сооружениях и другие работы, полный, перечень которых приведен в Инструкции по содержанию земляного полотна железнодорожного пути [18].

В весенний период при таянии снега производят вскрытие кюветов, лотков и водопропускных труб от снега, а также очищают от снега или устраивают в снегу прорези на участках потенциально неустойчивых откосов насыпей и выемок.

3.3.9. Вынутые при очистке водоотводов наносы удаляют за пределы земляного полотна.

3.3.10. Работы по текущему содержанию земляного полотна выполняются путевыми бригадами дистанций пути либо специализированными бригадами по содержанию земляного полотна (при их наличии на дистанции пути).

Планирование работ производится по результатам осмотра и проверки пути дорожным мастером совместно с бригадиром пути, а работы специализированных бригад по текущему содержанию земляного полотна планируются мастером (бригадиром) по земляному полотну совместно с дорожным мастером каждого линейного участка под руководством заместителя начальника дистанции пути. При этом план работ утверждает начальник дистанции пути.

3.4. Стрелочные переводы и глухие пересечения

3.4.1. Особенности конструкций стрелочных переводов и глухих пересечений определяются их проектами. Эпюры укладки и схемы разбивки наиболее распространенных стрелочных переводов и глухих пересечений приведены в приложении 7 к настоящей Инструкции. Эпюры укладки и схемы разбивки других конструкций предусматриваются в паспортах к стрелочным переводам, прилагаемых к поставляемой продукции.

На стрелочных переводах, глухих пересечениях и примыкающих к ним путям рельсы должны быть одного типа.

3.4.2. Нормы устройства стрелочных переводов по ширине колеи для номинальных значений ширины колеи в прямых 1520 мм и 1524 мм приведены в таблицах 3.5 и 3.6. Места контрольных измерений ширины колеи показаны на рисунках 3.7 - 3.10. Нормы отвода ширины колеи определяются допусками на сужение и уширение для конкретных сечений стрелочного перевода.

Регулировка ширины колеи на стрелочных переводах с деревянными брусьями осуществляется за счет сдвижки рельса с использованием пластинок-закрепителей.

Регулировка ширины колеи на стрелочных переводах с железобетонными брусьями осуществляется за счет прокладок с различной толщиной буртиков, а также с помощью специальных регулировочных прокладок - металлических (рисунок 3.11), или из изолирующего материала (рисунок 3.12). Специальные регулировочные прокладки могут устанавливаться, как между подкладкой и прокладкой, так и между прокладкой и брусом.

3.4.3. В глухих пересечениях всех типов и марок нормы устройства по ширине колеи не должны превышать 3 мм в сторону сужения или уширения от номинального значения (см. таблицу 3.5, 3.6 и рисунок 3.10).

Таблица 3.5. Нормы устройства стрелочных переводов и глухих пересечений по ширине колеи (при номинальной колее 1520 мм)

Тип стрелочного перевода

Марка крестовины

Ширина колеи, мм

в стыках рамных рельсов (А)

в острие остряков (В)

В корнях остряков

в середине кривой (Е)

в крестовине и в конце кривой (Ж, З, И, К)

на боковой путь (Г)

на прямой путь (Д)

Обыкновенные стрелочные переводы (см. рис. 3.7)
[в том числе с крестовиной с подвижным (поворотным) сердечником]

Р65

1/18

1520

1521

1520

1520

1520

1520*

Р65

1/11

1520

1524

1520

1521

1520

1520*

Р65

1/9

1520

1524

1520

1521

1524

1520

Р50

1/11

1520

1528

1520

1521

1520

1520

Р50

1/9

1520

1528

1520

1521

1524

1520

Двойные перекрестные стрелочные переводы (см. рис. 3.8)
(в том числе с тупыми крестовинами с подвижным сердечником)

Р65, Р50

1/9

1520

1535

1535

1520

1535

1520

Симметричные стрелочные переводы (см. рис. 3.9)

Р65

1/11

1520

1524

1520

-

1520

1520

Р50

1/11,

1520

1528

1520

-

1520

1520

 

1/9

 

 

 

 

 

 

Р50 (для приемо-отправочных путей)

1/6

1520

1527

1524

-

1524

1520

Р65, Р50(для горочных путей)

1/6

1522

1532

1524

-

1524

1520

Глухие пересечения (см. рис. 3.10)

Р65, Р50

1/9, 2/11, 2/9, 2/6

 

 

 

 

 

1520

Допускаемые отклонения от норм (все типы и марки*(1))

По уширению

-

4**

4

4**

4

10**

3

По сужению

-

2

2

2

2

2

3

Примечание:*(1) Для двойных перекрестных стрелочных переводов допускаемые отклонения по ширине колеи в середине и конце переводной кривой - 4 мм в сторону уширения и 2 мм в сторону сужения.

* Для острых крестовин с подвижным сердечником ширина колеи измеряется: в передних стыках, в горле, по оси второй тяги и в задних стыках по прямому и боковому пути, а в крестовине типа Р65 марки 1/18 - по оси второй тяги ширина колеи измеряется только по прямому пути.

** При боковом износе рельсов допуск на ширину колеи увеличивается на величину фактического бокового износа рельсов (не более максимально допустимого для данного типа рельсов, класса пути, установленных скоростей), при этом ширина колеи во всех случаях не должна быть более 1546 мм.

Таблица 3.6. Нормы устройства стрелочных переводов и глухих пересечений по ширине колеи (при номинальной колее 1524 мм)

Тип стрелочного перевода

Марка крестовины

Ширина колеи, мм

в стыках рамных рельсов (А)

на расстоянии 1000 мм от острия остряка (Б)

в острие остряков (В)

В корнях остряков

в середине кривой (Е)

в крестовине и в конце кривой (Ж, З, И, К)

на боковой путь (Г)

на прямой путь (Д)

Обыкновенные стрелочные переводы (см. рис. 3.7)

Р65, Р50

1/18

1524

1524*

1526

1524

1524

1524

1524

Р65

1/11

1524

1530

1536

1536

1524

1536

1524

Р65

1/9

1524

1530

1536

1536

1524

1540

1524

Р50, Р43

1/11

1524

1530

1536

1536

1524

1536

1524

Р50, Р43

1/9

1524

1530

1536

1536

1524

1540

1524

Двойные перекрестные стрелочные переводы (см. рис. 3.8)

Р65, Р50, Р43

1/9

1524

-

1536

1536

1524

1536

1524

Симметричные стрелочные переводы (см. рис. 3.9)

Р65, Р50,

1/11,

1524

-

1524

1524

-

1524

1524

Р43

1/9

 

 

 

 

-

 

 

Р50, Р43 (для горочных и приемоотправочных путей)

1/6

1526

-

1540

1540

-

1540

1524

Глухие пересечения (см. рис. 3.10)

Р65, Р50

1/9, 2/11, 2/9, 2/6

-

-

-

-

-

-

1524

Допускаемые отклонения от норм (все типы и марки)

По уширению

-

3**

3

2

2**

2

3**

2

По сужению

-

2

2

2

2

2

2

4

Примечание: * На расстоянии 215 мм от острия остряка.

** При наличии бокового износа допуск на ширину колеи увеличивается на величину бокового износа (не более максимально допустимого для данного типа рельсов, класса пути, установленных скоростей), но не более 1546 мм.

Примечание. Допуски в ширине колеи на крестовине +2 мм даны при условии, что будут соблюдены расстояния между рабочими гранями контррельса и сердечника крестовины не менее 1472 мм и между рабочими гранями контррельса и усовика - не более 1435 мм.

Рисунок 3.7. Места контрольных измерений ширины колеи
на обыкновенных стрелочных переводах

Рисунок 3.8. Места контрольных измерений ширины колеи
на двойных перекрёстных стрелочных переводах

Рисунок 3.9. Места контрольных измерений ширины колеи на
симметричных стрелочных переводах

Места контрольных измерений ширины колеи в прямолинейных косоугольных глухих пересечениях показаны на рисунке 3.10.

Рисунок 3.10. Места контрольных измерений ширины колеи
в прямолинейных косоугольных глухих пересечениях

Рисунок 3.11. Специальная металлическая прокладка для регулировки
ширины колеи (а) и дополнительная пластина к ней (б)

Рисунок 3.12. Специальная прокладка из изолирующего материала
для регулировки ширины колеи

3.4.4. Нормы устройства ширины желобов в острых и тупых крестовинах на стрелочных переводах и глухих пересечениях приведены в таблицах 3.7 и 3.8. Нормируемые размеры желобов контррельсов на стрелочных переводов колеи 1520 мм приведены в таблице 3.9.

Ширина желобов в контррельсовых узлах с контррельсом не связанным с ходовым рельсом может регулироваться при износе контррельса за счет постановки прокладок между контррельсом и его опорной поверхностью.

Места контрольных измерений ширины желобов в острых и тупых крестовинах и в контррельсах показаны на рисунках 3.13 - 3.15.

Нормы устройства ширины колеи и желобов в стрелочных переводах и глухих пересечениях других марок устанавливаются конструкторской документацией.

При установке контррельсов-протекторов в переднем вылете рамных рельсов стрелочного перевода нормы размеров желобов и износа контррельса-протектора устанавливаются такие же, что и для контррельсов крестовинных узлов.

Износ контррельсов из спецпрофилей РК75, РК65 и РК50 ограничивается в эксплуатации возможностью соблюдения нормативных размеров желобов и размеров безопасности (Е и Т).

Нормы износа контррельсов из профиля СП850:

- для контррельсов прямого пути стрелочных переводов марок 1/11 и более пологих - 13 мм;

- для контррельсов прямого пути стрелочных переводов марок 1/9 и круче - 11 мм;

- для контррельсов ответвленного пути стрелочных переводов всех марок - 14 мм.

Таблица 3.7. Нормы устройства острых и тупых крестовин стрелочных переводов и глухих пересечений по ширине желобов для колеи 1520 мм

Тип стрелочного перевода и глухого пересечения

Марка крестовины

Ширина желобов, мм

в острой крестовине(см. рис. 3.14)

на отводах усовиков и контррельсов острых и тупых крестовин (см. рис. 3.14 и 3.16)

в тупой крестовине (см. рис. 3.16) в прямой части между усовиком и сердечником и между сердечником и контррельсом (П)

в горле (О)

от сечения сердечника 20 мм до сечения 50 мм (П)

в прямой части контррельса (Р)

в конце отводов (С)

на входах (Т)

Р65, Р50

1/18, 1/11, 1/9, 1/6, 2/11, 2/9

62

46

44

64

86

45

Р65, Р50

2/6

46

45

44

64

86

45

Допускаемые отклонения

По уширению

-

6

2

3

5

7

2

По сужению

-

1

2

2

2

2

2

Примечание: Ширина желоба между усовиком и подвижным сердечником крестовины не должна быть менее 64 мм, а на входе усовиков - 86 мм.

Таблица 3.8. Нормы устройства острых и тупых крестовин стрелочных переводов и глухих пересечений по ширине желобов для колеи 1524 мм

Тип стрелочного перевода и глухого пересечения

Марка крестовины

Ширина желобов, мм

в острой крестовине (см. рис. 3.14)

на отводах усовиков и контррельсов острых и тупых крестовин (см. рис. 3.14 и 3.16)

в тупой крестовине (см. рис. 3.16) в прямой части между усовиком и сердечником и между сердечником и контррельсом (П)

в горле (О)

между усовиком и сердечником от острия до сечения сердечника 40 мм (П)

в прямой части контррельса (Р)

в конце отводов (С)

на входах (Т)

Одиночные стрелочные переводы

Р65, Р50, Р43

1/18, 1/11, 1/9

68*

45

44

68*

90

-

Двойные перекрестные стрелочные переводы

Р65, Р50, Р43

1/9

68*

45

44

68*

90

46

Симметричные стрелочные переводы

Р65, Р50, Р43

1/11, 1/9, 1/6

68

45

44

68

90

-

Глухие пересечения

Р65, Р50, Р43

1/9, 2/11, 2/9

68

45

44

68

90

46

Р50, Р43

2/6

46

45

44

68

90

46

Допускаемые отклонения

По уширению

-

3

2

2

3

3

3

По сужению

-

2

2

2

2

2

2

_____________

* У крестовин типов Р50 и Р43 марок 1/11 и 1/9, изготовленных по проектам, утвержденным до 1960 г., желоб в горле равен 68 мм, а в конце отведенной части усовиков и контррельсов - 67 мм.

Таблица 3.9. Нормируемые размеры желобов контррельсов на стрелочных переводов колеи 1520 мм

Нормируемый параметр

Номинальное значение, мм

Допускаемое отклонение, мм

По уширению

По сужению

Желоб в прямой части контррельса

44

3

2

Желоб в конце отводов контррельсов

64

6

2

Желоб на входах контррельса

86

7

2

Рисунок 3.13. Места контрольных измерений ширины желобов
в острых крестовинах и в контррельсах

Рисунок 3.14. Места контрольных измерений ширины желобов и
расстояний от переднего торца усовика до переднего торца длинного
рельса сердечника (Ф) и между торцами длинного и короткого рельса
сердечника (Ц) на крестовине с подвижным сердечником

Рисунок 3.15. Места контрольных измерений ширины желобов в
тупых крестовинах (измерения проводятся в местах видимых переломов
контррельсах и нерабочей грани сердечника)

Рисунок 3.16. Регулировочная металлическая прокладка
(размеры без скобок - для рабочей тяги, в скобках - для контрольной)

3.4.5. Нормы содержания стрелочных переводов и глухих пересечений из рельсов типа легче Р43 марок 1/11, 1/9, 1/6, 2/11, 2/9 и 2/6 устанавливаются службой пути дирекции инфраструктуры.

3.4.6. Шаг остряка (расстояние между рабочей гранью головки рамного рельса и нерабочей гранью остряка), измеряемой против первой тяги, должен быть не менее 147 мм.

Расстояние между отведенным остряком и рамным рельсом должно обеспечивать проход колес без касания остряка. Для этого разность ширины колеи и величины желоба между остряком и рамным рельсом в конце строжки остряка не должна быть более 1458 мм.

Шаг подвижных сердечников острых крестовин с непрерывной поверхностью катания устанавливается технической документацией на эти крестовины.

На участках с электрическими рельсовыми цепями между серьгой и остряком устанавливается изолирующая прокладка толщиной не более 4 мм. Для регулировки зазора между остряком и рамным рельсом, а также между подвижным сердечником и усовиком крестовины допускается устанавливать между рабочими и контрольными сережками и остряковым рельсом металлические прокладки толщиной не более 3 мм со стороны сережки (рисунок 3.17); при этом суммарная толщина изолирующей и металлических регулировочных прокладок должна быть не более 7 мм.

3.4.7. Регулировка шага подвижных (поворотных) сердечников острых крестовин осуществляется при помощи переводного устройства. При этом переводные усилия электропривода на остряки стрелки и сердечник крестовины с непрерывной поверхностью катания при работе электропривода на фрикцию должны соответствовать требованиям Инструкции по обеспечению безопасности движения поездов при технической эксплуатации устройств и систем СЦБ (ЦШ-530-11) [19].

3.4.8. Прилегание остряков и подвижных (поворотных) сердечников к подушкам должно быть плотным. На отдельных брусьях зазор между подошвой остряка, подвижного (поворотного) сердечника и подушкой в пределах участка прилегания к рамному рельсу (усовику) не должен превышать 1 мм, а вне пределов - 2 мм.

Для уменьшения переводных усилий на стрелке и крестовине с непрерывной поверхностью катания допускается устанавливать специальные устройства, облегчающие перемещение остряков и подвижных сердечников. При этом, в рабочем положении, зазоры между остряком (сердечником) и его опорами не должны превышать выше приведенных величин.

Рисунок 3.17. Регулировка плотности прижатия остряка к рамному рельсу:

а) у острия остряка; б) в конце строжки остряка

3.4.9. Прилегание остряков к рамным рельсам, а также подвижных (поворотных) сердечников к усовикам крестовины должно быть плотным. Не допускается отставание остряка от рамного рельса, подвижного (поворотного) сердечника крестовины от усовика, измеряемое у остряка против первой тяги, а у сердечника крестовины - в острие сердечника - на 4 мм и более. Просвет между рабочей гранью упорных накладок и шейкой остряка или подвижного (поворотного) сердечника не должен превышать 2 мм.

На стрелочных переводах с внешними замыкателями регулировка плотности прилегания остряка к рамному рельсу (рисунок 3.17) и сердечника крестовины с непрерывной поверхностью катания к усовику (рисунок 3.18) производится с помощью прокладок, устанавливаемых между фиксатором и основанием внешнего замыкателя. Величина закрытия кляммеры должна быть не менее 15 мм.

3.4.10. Нормы устройства и содержания стрелочных переводов по уровню устанавливаются такие же, как на прилегающих путях.

3.4.11. Расстояние Ф (см. рисунок 3.14) от переднего торца усовика крестовины с подвижным (поворотным) сердечником до переднего торца длинного рельса сердечника не должно отличаться от проектного (таблица 3.10) более чем на 10 мм при установке сердечника для движения по прямому пути. Расстояние Ф между торцами длинного и короткого рельсов сердечника не должно отличаться от проектного более чем на 12 мм для крестовин с гибкоповоротным сердечником и 6 мм - для крестовин с поворотным сердечником при установке сердечника для движения по боковому пути.

Рисунок 3.18. Регулировка плотности прижатия сердечника к усовику крестовины:

а) у острия сердечника;
б) в зоне установки кляммерного узла фиксатора положения сердечника
(дополнительного внешнего замыкателя на крестовине с подвижным сердечником)

Таблица 3.10. Размеры острых крестовин с подвижным сердечником, мм

Острая крестовина

№ проекта

Тип подвижного сердечника

Ширина желоба в горле* (О)

Расстояние от переднего торца усовика до переднего торца длинного рельса сердечника (Ф)

Расстояние от переднего торца длинного рельса сердечника до переднего торца короткого рельса сердечника (Ц)

Длина длинного рельса сердечника*

Длина короткого рельса сердечника*

Тип

Марка

Р65

1/18

2451

Поворотный

138

1420

2167

6950

4783

Р65

1/11

2726

Гибко-поворотный

137

1338

1110

9862

5467

Р65

1/11

2561

Поворотный

137

1348

1147

5647

4500

Р65

1/11

2450

Гибкий

139

1330

1200

8450

7250

_______________

* Справочное

3.4.12. Устройство переводных кривых на стрелочных переводах производится по ординатам, указанным в таблицах 3.11 и 3.12. Нормы их устройства и содержания не должны превышать 2 мм в сторону увеличения и 10 мм в сторону уменьшения, при этом разность отклонений в смежных точках не должна превышать 2 мм. При наличии бокового износа рельсов разрешается содержать ординаты сверх указанных отклонений меньшими на величину бокового износа, но не более 5 мм. Ординаты для разбивки закрестовинных кривых приведены в приложении 8 к настоящей Инструкции.

3.4.13. Отвод уширения колеи на стрелочной переводной кривой выполняется согласно эпюре стрелочного перевода за счет сдвижки внутренней нити кривой.

3.4.14. Допускаемый износ рамных рельсов, остряков и крестовин стрелочных переводов и глухих пересечений в зависимости от установленных скоростей движения приведен в Классификаторе дефектов и повреждений элементов стрелочных переводов [20].

Таблица 3.11. Ординаты* переводных кривых стрелочных переводов колеи 1520 мм

Тип стрелочного перевода

Марка крестовины

Длина остряка, мм

Значение ординаты, мм

Расстояние

от корня остряка до конца кривой, мм

в корне остряка**

в переводной кривой при расстоянии от корня остряка, м

В конце переводной кривой

2

4

6

8

10

12

14

16

Обыкновенные стрелочные переводы

Р65

1/18

15500

206

251

300

353

410

472

537

607

681***

1458

32648

Р65 с крестовиной с подвижным сердечником

1/18

15500

206

251

300

353

410

472

537

607

681***

1391

31438

Р65

1/11

8300

181

259

350

455

573

704

849

1008

-

1223

16478

Р65 с гибкими остряками

1/11

10750

278

372

480

601

736

884

1045

-

-

1223

14026

Р65

1/9

8300

181

259

350

460

590

740

910

1100

-

1326

16135

Р65

1/9

10750

278

373

488

622

776

951

1146

-

-

1326

13683

Р50

1/11

6515

149

223

311

412

527

656

798

953

-

1200

16867

Р50

1/9

6515

149

223

312

419

547

695

863

1052

-

1297

16335

Симметричные стрелочные переводы

Р65 (для горочных путей)

1/6

5350

634

548

442

316

170

-

-

-

-

95

8932

Р65

1/11

8300

647

603

551

493

428

357

278

194

-

160

14755

Р50

1/11

6515

685

648

604

533

494

428

354

273

-

203

15574

Р50

1/9

6515

685

648

604

552

490

418

337

247

147

78

17279

Р50 (для приемо-отправочных путей)

1/6

5640

661

591

501

391

261

 

 

 

 

70

10501

Р50 (для горочных путей)

1/6

4340

670

594

498

382

246

-

-

-

-

95

9941

Примечания: * Ординаты переводной кривой измеряются от рабочей грани наружного рельса прямого направления до рабочей грани рельсов упорной нити переводной кривой. Ординаты симметричных стрелочных переводов измеряются от оси стрелочного перевода до рабочей грани рельсов упорной нити переводной кривой.

** для стрелочного перевода типа Р65 марки 1/11 для путей 1-го и 2-го классов корнем остряка считается сварной стык, расположенный на расстоянии 10750 мм от острия остряка.

*** Последующие ординаты для переводов типа Р65 марки 1/18 равны (числитель - расстояние от корня остряков, м; знаменатель - ординаты, мм): 18/759; 20/841; 22/928; 24/1018; 26/1113; 28/1212; 30/1315.

Таблица 3.12. Ординаты переводных кривых стрелочных переводов колеи 1524 мм

Тип стрелочного

перевода

Марка крестовины

Длина остряка

Значение ординаты, мм

Расстояние от корня остряка до конца кривой, мм

В корне остряка

в переводной кривой при расстоянии от корня остряка, м

в конце переводной кривой

2

4

6

8

10

12

14

16

Обыкновенные стрелочные переводы

Р65

1/11

8300

187

265

356

460

578

709

854

1012

1184

1231

16524

Р65

1/9

8300

187

265

356

466

595

745

915

1105

-

1333

16162

Р65, Р50

1/18

15500

210

255

304

357

414

476

541

611

685*

1461

32622

Р50, Р43

1/11

6515

150

225

313

415

530

658

800

956

1126

1199

16819

Р50, Р43

1/9

6515

150

225

314

422

550

698

866

1055

-

1297

16299

Р50, Р43

1/11

6840

150

-

310

-

523

-

790

-

1110

1218

17216

Р50, Р43

1/9

6840

150

-

312

-

550

-

868

-

-

1295

16255

Симметричные стрелочные переводы

Р65

1/11

8300

679

642

597

544

484

415

338

253

-

233

14447

Р65

1/9

8300

679

642

597

543

479

405

321

227

122

106

16301

Р50, Р43

1/11

6515

687

652

609

558

499

432

357

274

-

233

14931

Р50, Р43

1/9

6515

687

652

609

557

496

424

342

259

149

106

16786

Р50

1/6 (для приемо-отправочных путей)

5640

668

597

506

394

263

-

-

-

-

81

10371

50, Р43

1/6 (для горочных путей)

4340

673

596

500

383

247

-

-

-

-

100

9885

_______________

* Последующие ординаты для переводов типов Р65 и Р50 марки 1/18 равны (числитель - расстояние от корня остряков, м; знаменатель - ординаты, мм): 18/763; 20/845; 22/932; 24/1022; 26/1117; 28/1216; 30/1319.

Допускаемая величина износа рельсов соединительных путей стрелочных переводов - такая же, как и для рельсов прилегающего пути, в который они уложены.

Указанные нормы износа должны служить основанием для назначения ремонта, смены частей стрелочных переводов и глухих пересечений или ограничения скорости движения.

Вертикальный износ рамного рельса контролируется в наиболее изношенном месте по оси его головки, а остряка - в наиболее изношенном месте по оси его головки в сечении, где ширина ее составляет 50 мм и более.

3.4.15. Вертикальный износ сердечника сборных и цельнолитых крестовин измеряется по середине поверхности его катания в сечении, где ширина сердечника на уровне измерения равна 40 мм (рисунки 3.19, 3.20, а). Вертикальный износ усовиков сборных и цельнолитых крестовин измеряется на расстоянии 14 мм от боковой рабочей грани изнашиваемой части усовика в сечении, где ширина сердечника на уровне измерения равна 20 мм (рисунки 3.20, б; 3.21).

Для определения износа усовиков острых крестовин необходимо к измеренной величине понижения рабочей поверхности усовиков добавить 3 мм, учитывающие возвышение усовиков над сердечником.

Вертикальный износ подвижных (поворотных) сердечников острых крестовин измеряется посередине на поверхности катания в сечении, где ширина головки на уровне измерения составляет 50 мм (рисунок 3.22).

Вертикальный износ усовиков острой крестовины с подвижным сердечником измеряется на расстоянии 14 мм от боковой рабочей грани усовика в сечении, где ширина головки сердечника на уровне измерения составляет 20 мм (рисунок 3.23).

3.4.16. Боковой износ рамных рельсов контролируется у острия остряков и в наиболее изношенном месте и определяется как разность новой и изношенной ширины головки на уровне 14 мм ниже поверхности катания головки.

Рисунок 3.19. Измерение вертикального износа х сердечника
цельнолитой (а) и сборной (б) крестовины

Рисунок 3.20. Измерение вертикального износа х сердечника (а)
и усовиков (б) цельнолитой тупой крестовины

Рисунок 3.21. Измерение вертикального износа х усовиков сборной (а)
и цельнолитой (б) острых крестовин

Рисунок 3.22. Измерение вертикального износа х сердечника крестовин
с подвижным сердечником

Рисунок 3.23. Измерение вертикального износа х усовиков
острой крестовины с подвижным (поворотным) сердечником

Взаимное положение остряков и рамных рельсов контролируется шаблоном КОР ("Контроль остряка и рамного рельса"). Измерение производится в двух контрольных точках: в острие остряка и на расстоянии 350 мм от него для стрелок марки 1/18; 200 мм - для обыкновенных и симметричных стрелок марок 1/11 и 1/9; 120 мм - для симметричных стрелок марки 1/6 и перекрестных переводов марки 1/9 с установкой шаблона КОР, как показано на рисунке 3.24.

При наличии зазора между наклонной гранью шаблона и головкой рамного рельса должны быть приняты незамедлительные меры по его ликвидации за счет устранения отступлений по прилеганию остряка к рамному рельсу и подушкам башмаков или исправления профиля остряка шлифовкой. Если указанные меры не обеспечивают ликвидацию зазора, должна быть произведена замена остряка и рамного рельса. До замены полустрелки, стрелочный перевод закрывается для движения поездов в противошерстном направлении.

Рисунок 3.24. Проверка шаблоном КОР взаимного
положения остряков и рамных рельсов

3.4.17. Боковой износ остряка контролируется вне пределов боковой строжки и определяется как разность ширины новой и изношенной головок на уровне 13 мм ниже поверхности катания.

Ширина головки нового остряка с несимметричной головкой ОР65 равна 68,0 мм, ОР50 - 65,0 мм, с симметричной головкой ОР65 - 72,6 мм, ОР50 - 70,0 мм и ОР43 - 70,0 мм.

3.4.18. Согласно Правилам технической эксплуатации железных дорог Российской Федерации [7] запрещается эксплуатировать стрелочные переводы и глухие пересечения, у которых допущена хотя бы одна из следующих неисправностей:

разъединение стрелочных остряков и подвижных сердечников крестовин с тягами;

отставание остряка от рамного рельса или подвижного сердечника крестовины от усовика на 4 мм и более, измеряемое у остряка против первой тяги, а у сердечника острой крестовины - в острие сердечника при запертом положении;

выкрашивание остряка или подвижного сердечника, при котором создается опасность набегания гребня, и во всех случаях выкрашивание длиной: на главных путях - 200 мм и более, на приемоотправочных - 300 мм и более, на прочих станционных путях - 400 мм и более;

понижение остряка против рамного рельса и подвижного сердечника крестовины против усовика на 2 мм и более, измеряемое в сечении, где ширина головки остряка или подвижного сердечника крестовины поверху составляет 50 мм и более;

расстояние между рабочей гранью сердечника крестовины и рабочей гранью головки контррельса менее 1472 мм (рисунок 3.25);

расстояние между рабочими гранями головки контррельса и усовика более 1435 мм (см. рисунок 3.25);

излом остряка или рамного рельса;

излом крестовины (сердечника, усовика или контррельса);

разрыв контррельсового болта в одноболтовом, или обоих болтов в двухболтовом вкладыше.

Рисунок 3.25. Схема измерения расстояний между рабочими гранями
контррельса и усовика и рабочими гранями контррельса и сердечника крестовины:

1 - путевой рельс; 2 - контррельс; 3 - сердечник: 4 - усовик

Ширина рельсовой колеи на стрелочных переводах не должна быть более 1546 мм и менее 1512 мм.

Величины вертикального и горизонтального износов рельсов и других элементов стрелочных переводов, а также их дефектов в зависимости от установленных скоростей движения поездов не должны превышать значений, регламентированных дополнением к НТД/ЦП-1-3-93 [9].

3.4.19. В случае возникновения других неисправностей стрелочных переводов при их эксплуатации следует руководствоваться указаниями, изложенными в каталоге дефектов и повреждений элементов стрелочных переводов (дополнение к НТД/ЦП-2-93 [10]).

3.4.20. Остряки, выкрошенные от острия до первой рабочей тяги на глубину более 3 мм на расстоянии, менее указанного в Правилах технической эксплуатации железных дорог Российской Федерации [7], должны быть зашлифованы. При шлифовке выкрошенной части остряку придается форма с уклоном головки в поперечном направлении в сторону рабочей грани (рисунок 3.26, а), а в продольном направлении - с понижением верха головки к острию остряка. Подлежат шлифовке горизонтальные уступы от бокового износа на рабочей грани от острия до сечения головки 20 мм (рисунок 3.26, б). При этом смещение фактического острия не должно выходить за первую рабочую тягу.

Рисунок 3.26. Профиль зачистки выкрошенного остряка:

а) до первой тяги; б) за первой тягой на участке до сечения остряка 20 мм;
1 - выкрашивание головки; 2 - горизонтальный уступ

3.4.21. Измерение понижения остряка против рамного рельса показано на рисунке 3.27. При наличии зазора между подошвой подвижного сердечника (или остряка) и подушкой его величина суммируется с размером у.

3.4.22. Стрелочные переводы на деревянных брусьях должны быть закреплены от угона. Стрелочные переводы закрепляются от угона противоугонами по схемам, показанным на рисунках 3.28, 3.29.

Для обеспечения работы стрелочных переводов в составе бесстыкового пути применяются "стыки уравнительные" (рисунок 3.30). В каждом отдельном случае схемы и места расположения "стыков уравнительных" должны соответствовать требованиям схем защиты стрелочных переводов и их групп на участках бесстыкового пути. Нормы содержания ширины колеи "стыков уравнительных" принимаются такими же, как для стрелок стрелочных переводов.

3.4.23. Зазоры в стыках на стрелочном переводе при монтаже должны соответствовать эпюрным значениям.

В эксплуатации стыковые зазоры (на эпюре показанные нулевыми) не должны превышать 10 мм. Зазор в стыках поворотных остряков и сердечников должен быть не менее 3 мм. Остальные зазоры содержатся по нормам прилегающих путей.

Рисунок 3.27. Измерение понижения остряка относительно рамного рельса у
при равномерном (а) и неравномерном (б) вертикальном износе рамного рельса

Рисунок 3.28. Схема, закрепления от угона стрелочных
переводов марок 1/11 и 1/9 пружинными противоугонами при
одностороннем (а) и двухстороннем (б) движении поездов

Рисунок 3.29. Схема закрепления от угона симметричного стрелочного
перевода марки 1/6 пружинными противоугонами при двухстороннем (а)
и одностороннем (б) движении поездов

Рисунок 3.30. Схема стыка уравнительного проекта СП 848

3.4.24. Ручные переводные механизмы, как правило, устанавливаются с правой стороны по ходу поезда в противошерстном направлении. В особых случаях, по условиям видимости сигналов и для удобства обслуживания, переводные механизмы могут быть установлены с левой стороны по ходу поезда в том же направлении.

Они должны быть расположены так, чтобы переводной рычаг с балансиром находился перед фонарной стойкой со стороны острия остряков.

3.4.25. Для сбрасывания с рельсов двубортных тормозных башмаков на путях подгорочного парка укладываются башмакосбрасыватели (рисунок 3.31). Башмакосбрасыватели по уровню и шаблону устраиваются по нормам для острых крестовин. Нормы устройства ширины желобов башмакосбрасывателя приведены в таблице 3.13.

При боковом износе усовика расстояние от его боковой нерабочей грани до начала остряка менее 93 мм не допускается.

Не должно допускаться катание гребня колеса по вкладышам. Этим ограничивается вертикальный износ остряка и усовика.

3.4.26. Сбрасывающие стрелки эксплуатируются по нормам для стрелок стрелочных переводов соответствующих типов и марок.

3.4.27. На стрелочных переводах со сваренными стыками неровности на поверхности катания головки рельса в стыке типа горба, после сварки не должны превышать 0,3 мм на базе измерения 1 м. Неровности типа седловин после сварки не допускаются.

3.4.28. Классификация дефектов стрелочных переводов приведена в Классификаторе дефектов и повреждений элементов стрелочных переводов [20].

Рисунок 3.31. Башмакосбрасыватели типов Р50, Р65 колеи 1520 мм:
* - на расстоянии 200 мм от острия остряка и до конца усовика

Таблица 3.13. Нормы устройства и содержания ширины желобов башмакосбрасывателя

Место расположения желоба

Ширина желоба, мм

Отклонения в сторону, мм

увеличения

уменьшения

Между усовиком и остряком на расстоянии 200 мм от острия остряка и до конца усовика

20

3

3

Между остряком и прямой частью контррельса

45

3

3

Между прямой частью контррельса и путевым рельсом

44

3

3

В отведенной части контррельса

64

5

2

На входе контррельса

86

6

2

3.5. Путь на мостах и в тоннелях

3.5.1. Путь на мостах может быть на балласте, на металлических или деревянных поперечинах, на безбалластных железобетонных плитах.

3.5.2. Конструкция мостового полотна должна соответствовать техническим нормам и требованиям, изложенным в Технических указаниях по устройству и конструкции мостового полотна на железнодорожных мостах ОАО "РЖД" [21].

3.5.3. В качестве балласта на мостах и подходах необходимо применять щебень из твердых пород. Путь на мостах и подходах к ним, эксплуатируемый на асбестовом балласте, должен в плановом порядке переводиться на щебеночный балласт.

3.5.4. Ширина плеча балластной призмы должна быть не менее 35 см, а на мостах с бесстыковым путем - 45 см. На путях 4-го и 5-го классов на прямых участках пути и в кривых радиусом 600 м и более допускается ширина плеча балластной призмы не менее 25 см.

При недостаточной ширине балластного корыта для размещения балластной призмы требуемых размеров должны приниматься меры против осыпания балласта с моста.

Толщина балластного слоя под шпалой в подрельсовой зоне должна быть не менее 25 см и не более 40 см.

На эксплуатируемых мостах максимальная толщина балластного слоя под шпалой не должна превышать 40 см, а на мостах с откидными консолями - 35 см.

На вновь построенных мостах с устройством пути на балласте с шириной балластного корыта 4500 мм или 9300 мм ширина плеча балластной призмы должна быть не менее 45 см, а толщина балластного слоя под шпалой не менее 40 см.

3.5.5. Путь в тоннелях может быть как на балласте, так и безбалластным.

Толщина балластного слоя под шпалой должна быть не менее 25 см. В тех случаях, когда габариты тоннеля не позволяют иметь указанную толщину балластного слоя, разрешается уменьшать ее до 20 см и в виде исключения с разрешения ЦП - до 10 см.

При толщине балласта под шпалами более 15 см бесстыковой путь в тоннелях и на подходах к ним укладывают на железобетонных шпалах.

Безбалластный путь в тоннелях устраивается по специальным проектам.

Число шпал на 1 км пути в тоннелях должно быть увеличено до 2000 шт. при эпюре 1840 шт. на перегонах и соответственно до 1840 шт. при эпюре 1600 шт.

Бесстыковой путь в тоннелях укладывается в соответствии с требованиями подраздела 2.9 проекта Инструкции по устройству, укладке, содержанию и ремонту бесстыкового пути [8].

3.5.6. В местах сопряжения безбалластных конструкций пути на мостах и в тоннелях с балластной конструкцией пути на земляном полотне должны укладываться участки специального переходного пути переменной жесткости по индивидуальным проектам, согласованным с ЦП.

При необходимости, переходные участки обустраиваются также на грузонапряженных линиях перед средними и большими мостами с ездой на балласте.

3.5.7. На больших мостах и в тоннелях длиной более 100 м и на всех мостах с разводными пролетами, а также на подходах к указанным мостам и тоннелям должны укладываться термоупрочненные рельсы типа Р65. На остальных мостах и в тоннелях укладывают те же рельсы, что на перегонах.

На мостах, расположенных в кривых радиусами 650 м и менее, по наружным рельсовым нитям укладываются рельсы повышенной износостойкости.

В регионах с годовыми температурными амплитудами рельсов более 110 °С на мостах укладываются термоупрочненные рельсы низкотемпературной надежности.

3.5.8. На мостах и в тоннелях укладывается бесстыковой путь в соответствии с требованиями Инструкции по устройству, укладке, содержанию и ремонту бесстыкового пути [8].

3.5.9. Бесстыковой путь в пределах моста может укладываться без разрывов или с разрывами плетей в зависимости от конструкции, длин пролетных строений, схем размещения опорных частей, годовых перепадов температуры рельсов и в соответствии с требованиями подраздела 2.8 Инструкции по устройству, укладке, содержанию и ремонту бесстыкового пути [8].

3.5.10. Концы рельсовых плетей бесстыкового пути, перекрывающих безбалластные металлические мосты, должны находиться за их пределами на расстоянии не менее 100 м от шкафной стенки устоя при длине моста 33,6 м и более и не менее 50 м при длине моста менее 33,6 м.

3.5.11. При укладке бесстыкового пути на мостах с разрывами сварных рельсовых плетей для компенсации их перемещений, вызванных изменениями температуры рельсов и проходом по мосту временной нагрузки, в местах разрывов, в зависимости от конструкции мостового полотна, длин температурных пролетов и годовой амплитуды температуры рельсов для местности, где эксплуатируется мост, могут укладываться уравнительные рельсы, уравнительные приборы или уравнительные стыки.

3.5.12. Укладка на мостах и в тоннелях, а также на подходах к ним рельсов разных типов и рельсовых рубок не допускается (кроме временных при производстве ремонтных работ).

3.5.13. Стыки рельсов на мостах располагают по наугольнику. Стыковые зазоры должны соответствовать температуре рельсов, как и на прилегающих участках пути.

При езде на мостовых брусьях стыки устраивают как на весу, так и над брусьями. При езде на балласте стыки располагают на весу.

Стыки рельсов не следует располагать ближе 2 м от концов пролетных строений, а в арочных мостах - от деформационных швов и замка свода. Не рекомендуется также располагать стыки над разрывами продольных балок и над поперечными балками.

3.5.14. Угон пути на мостах не допускается. В случаях, когда при типовом закреплении пути на подходах к мосту угон все же передается на мост, закрепление пути от угона производится также и на мосту постановкой пружинных противоугонов около неподвижных опорных частей в количестве, определяемом расчетом. На мостах с мостовыми брусьями противоугоны ставятся у брусьев, прикрепленных к продольным балкам противоугонными уголками.

В тоннелях с балластным верхним строением закрепление пути от угона производится так же, как и на пути со шпалами, а в тоннелях с безбалластным верхним строением - по специальному проекту.

3.5.15. Крепление мостового полотна (мостовых брусьев, безбалластных плит, металлических поперечин) осуществляют в соответствии с Техническими указаниями по устройству и конструкции мостового полотна на железнодорожных мостах ОАО "РЖД" [21]. Другие способы крепления мостового полотна допускаются с разрешения ЦП.

На участках, оборудованных автоблокировкой, зазор между рельсовыми подкладками и контруголками или костылями, прикрепляющими контррельсы к мостовым брусьям, а также между шайбами лапчатых болтов и рельсовыми подкладками и противоугонными (охранными) уголками должен быть не менее 15 мм.

3.5.16. Контруголки (контррельсы) укладывают:

на мостах с ездой на балласте, имеющих полную длину более 50 м или расположенных в кривых радиусом менее 600 м;

на путепроводах с ездой на балласте при полной длине сооружения более 25 м, а также при расположении их на кривых радиусом менее 1000 м;

на мостах и путепроводах с ездой на металлических или деревянных поперечинах (мостовых брусьях), безбалластных железобетонных плитах при длине мостового полотна более 5 м или расположении их на кривых радиусом менее 1000 м;

на путях, расположенных под путепроводами и пешеходными мостами с опорами стоечного типа при расстоянии от оси пути до грани опоры менее 3 м;

в двухпутных тоннелях;

на многопутных мостах со сплошным балластным корытом (только по крайним путям).

В качестве охранных приспособлений на эксплуатируемых мостах, путепроводах и в тоннелях контррельсы могут сохраняться до капитального ремонта пути.

Контруголки должны быть сечением 160×160×16 мм. На эксплуатируемых мостах впредь до их переустройства или капитального ремонта допускаются контруголки меньшего сечения, но не менее 150×100×14 мм.

Для контруголков (контррельсов) должны применяться рельсы (уголки) длиной не менее 6 м. Стыки контррельсов соединяются типовыми четырехдырными накладками.

Контруголки (контррельсы) протягиваются до задней грани устоев или закладных щитов, далее их концы на протяжении не менее 10 м сводятся челноком, заканчивающимся башмаком.

На путях под путепроводными мостами и в тоннелях контруголки (контррельсы) укладываются на протяжении ширины сооружения (длины тоннеля) и затем их концы сводятся челноком, как на мостах.

3.5.17. При укладке бесстыкового пути на многопролетных сталежелезобетонных и металлических мостах с ездой на балласте, перекрываемых неразрезными рельсовыми плетями, начало "челнока" контруголков должно быть отнесено за заднюю грань устоя, расположенного со стороны подвижной опорной части пролетного строения, на расстояние: 5 м - для мостов с пролетными строениями длиной 44 м; 10 м - 55 м; 15 м - 66 м и более.

3.5.18. На мостах с ездой на балласте и подходах к ним (в пределах челноков) должны применяться специальные мостовые железобетонные шпалы с отверстиями для крепления контруголков. В пределах пролетных строений и устоев применяются мостовые шпалы: Ш1-М, Ш3-М, Ш3-ДМ, Ш-АРС-М 44×3, а на подходах в пределах челноков - челночные: Ш1-Ч, Ш3-Ч, Ш3-ДЧ, Ш-АРС-Ч 44×3.

3.5.19. На мостах, расположенных в кривых участках пути, возвышение наружного рельса при езде на деревянных поперечинах достигается установкой пролетных строений с поперечным наклоном или, в крайнем случае, при помощи деревянных подкладок, укладываемых под брусья в соответствии с Техническими указаниями по устройству и конструкции мостового полотна на железнодорожных мостах ОАО "РЖД" [21].

При езде на балласте возвышение наружного рельса достигается увеличением толщины балластного слоя под наружным рельсом, а при езде на металлических поперечинах и при непосредственной укладке рельсов на железобетонную плиту -осуществляется по специальным проектам.

3.5.20. Наряду с требованиями настоящей Инструкции при содержании пути на мостах и в тоннелях необходимо руководствоваться положениями Инструкции по содержанию искусственных сооружений [22], Инструкции по устройству, укладке, содержанию и ремонту бесстыкового пути [8].

3.6. Железнодорожные переезды

3.6.1. Переезды в зависимости от интенсивности движения железнодорожного и автомобильного транспорта делятся на четыре категории. Установление категорийности, порядок содержания и обслуживания переездов определяется Инструкцией по эксплуатации железнодорожных переездов [23].

Все переезды 1 и 2 категорий, а также 3 и 4 категорий, расположенные на участках, оборудованных продольными линиями электроснабжения, или имеющие вблизи другие постоянные источники электроснабжения, должны иметь электрическое освещение, а в необходимых случаях оборудоваться прожекторными установками для осмотра проходящих поездов.

3.6.2. Железнодорожные переезды (далее - переезды) подразделяются на регулируемые и нерегулируемые.

К регулируемым относятся переезды, обслуживаемые дежурным работником или оборудованные устройствами переездной сигнализации, извещающей водителей транспортных средств о подходе к переезду поезда. Переезды с дежурным должны быть оборудованы шлагбаумами, а дежурство на них устанавливается, как правило, круглосуточно. Круглосуточное дежурство должно также осуществляться на переездах, оборудованных автоматическими, полуавтоматическими шлагбаумами и электрошлагбаумами.

Переезды, не оборудованные устройствами переездной сигнализации и не обслуживаемые дежурным работником, относятся к нерегулируемым.

Переезды, обслуживаемые дежурным работником, должны иметь радиосвязь с машинистами поездных локомотивов и специального самоходного подвижного состава, прямую телефонную связь с ближайшей станцией или постом, а на участках, оборудованных диспетчерской централизацией - с поездным диспетчером.

3.6.3. Открытие на действующих переездах трамвайного и троллейбусного движения не допускается, а открытие автобусного движения допускается в каждом отдельном случае с разрешения начальника дирекции инфраструктуры при условии оборудования переезда переездной сигнализацией.

3.6.4. Переезды должны иметь типовой настил и подъезды, огражденные столбиками или перилами. На подходах к переездам должны быть предупредительные знаки: со стороны подходов поездов постоянный сигнальный знак "С" (свисток), со стороны автомобильной дороги знаки, предусмотренные Инструкцией по эксплуатации железнодорожных переездов и Правилами дорожного движения. Перед переездом, не обслуживаемым дежурным работником, с неудовлетворительной видимостью со стороны подхода поездов должен устанавливается дополнительный сигнальный знак "С".

3.6.5. На существующих переездах на протяжении не менее 10 м от крайнего рельса автомобильная дорога в продольном профиле должна иметь горизонтальную площадку или вертикальную кривую большого радиуса, или уклон, обусловленный превышением одного рельса над другим, когда пересечение находится в кривом участке пути.

Продольный уклон подходов автомобильной дороги к переезду на протяжении не менее 20 м перед площадкой должен быть не более 50 ‰.

3.6.6. На переездах с интенсивным движением транспортных средств, а также скоростным и высокоскоростным движением пассажирских поездов применяются специальные устройства заграждения железнодорожных переездов (УЗП) от несанкционированного въезда на такие переезды транспортных средств.

Переезды, оборудованные такими устройствами должны иметь пешеходные дорожки и звуковую сигнализацию.

3.6.7. На подходах к переездам с правой стороны по ходу движения поездов на расстоянии 500 - 1500 м от переездов, а на перегонах, где обращаются поезда со скоростями более 120 км/ч - на расстоянии 800 - 1500 м устанавливаются постоянные предупредительные сигнальные знаки "С" о подаче машинистами поездов свистка, а со стороны автомобильной дороги перед всеми переездами без дежурного - предупреждающие дорожные знаки "Однопутная железная дорога" или "Многопутная железная дорога". При наличии на переезде светофорной сигнализации указанные дорожные знаки устанавливаются на одной опоре со светофорами, а при ее отсутствии - на расстоянии не менее 20 м от ближнего рельса.

3.6.8. Дистанции пути обеспечивают исправное содержание участка автомобильной дороги в границах переезда, настилов, проезжей части междупутья переезда, изолирующих стыков, рельсовых соединителей на перегонах. По заводским чертежам изготавливаются брусья для автоматических шлагбаумов и электрошлагбаумов и обеспечиваются ими переезды, заменяются механизированные и запасные шлагбаумы, электролампы в зданиях переездных постов и сигнальных фонарях механизированных шлагбаумов.

3.6.9. Дистанции сигнализации, централизации и блокировки обеспечивают исправное содержание и работу шлагбаумов, световозвращателей на брусьях, переездной и заградительной сигнализации, замену шлагбаумов со световозвращателями на них.

3.6.10. Дистанции электроснабжения обеспечивают бесперебойное электроснабжение переездов, исправность наружных электросетей, прожекторных установок, автоматическое включение и отключение наружного освещения, в том числе прожекторных установок.

3.6.11. Работы по содержанию и ремонту автомобильных дорог, расположенных в границах железнодорожных переездов (до шлагбаума или при его отсутствии на расстоянии 10 м от ближайшего рельса по пути следования) осуществляется за счет средств владельцев железнодорожных путей. Эти работы производятся по согласованию с дистанцией пути в присутствии уполномоченного руководством дистанции пути работника.

3.6.12. Ремонт путевых устройств на переездах осуществляется в плановом порядке силами дистанции пути. При капитальном ремонте пути должен, как правило, выполняться и капитальный ремонт переездов. Объем работ при ремонте по каждому переезду определяется с учетом местных условий начальником дистанции пути с составлением калькуляций, а при необходимости и рабочих чертежей. Путевые работы, при которых нарушается действие автоматики на переездах, должны быть согласованы с начальником дистанций сигнализации, централизации и блокировки.

3.6.13. Ремонт автоматических (полуавтоматических) шлагбаумов, электрошлагбаумов, переездной и заградительной сигнализации на переездах выполняется работниками дистанции сигнализации, централизации и блокировки.

3.7. Полоса отвода

3.7.1. Полоса отвода - это полоса земли, предоставленная правительством из земельного фонда под постройку железной дороги со всеми ее устройствами, земляным полотном, искусственными сооружениями, станционными площадками, водоснабжением, производственными и служебными зданиями и т.д.

В пределах полосы отвода размещаются:

земляное полотно с искусственными и водоотводными сооружениями;

защитные лесонасаждения;

постоянные снегозащитные заборы;

ограждения пути от выхода на него людей и животных;

ограждающие и защитные сооружения и устройства на участках скоростного и высокоскоростного движения пассажирских поездов;

путевые и другие здания, линии связи, энергоснабжения и другие железнодорожные сооружения и устройства.

3.7.2. Границы полосы отвода на местности обозначаются особыми путевыми знаками - "Границы железнодорожной полосы отвода". Они устанавливаются по внешним границам железнодорожной полосы отвода в следующих местах:

на участках поворота;

на прямых участках пути не менее, чем через 250 м, а на кривых при радиусе 600 м и более - через 1/10 радиуса закругления; при радиусе менее 600 м - через 50 м.

Начало и конец кривых линий границы полосы отвода обязательно должны быть закреплены граничными знаками.

Акт полосы отвода должен храниться в службе пути и дистанции пути.

3.7.3. В целях обеспечения безопасности движения поездов и эксплуатации железнодорожного транспорта дистанция пути обязана обеспечить следующий порядок использования земельных участков полосы отвода:

не допускать размещения капитальных зданий и сооружений, многолетних насаждений и других объектов, ухудшающих видимость железнодорожного пути и создающих угрозу безопасности движения;

не допускать в местах расположения водопроводных и канализационных сетей, водозаборных сооружений и других инженерных коммуникаций строительство и размещение каких-либо зданий и сооружений, проведение сельскохозяйственных работ;

не допускать в местах прилегания к сельскохозяйственным угодьям разрастание сорной травянистой и древесно-кустарниковой растительности;

не допускать в местах прилегания к лесным массивам скопления сухостоя, валежника, порубочных остатков и других горючих материалов;

отделять границу полосы отвода от опушки естественного леса противопожарной опашкой шириной от 3 до 5 м или минерализованной полосой шириной не менее 3 м.

3.7.4. Размещение инженерных коммуникаций, линий электропередачи, связи, магистральных газо-нефтепроводов и других линейных сооружений в границе полосы отвода допускается только по согласованию с владельцем инфраструктуры железнодорожного транспорта.

3.7.5. В границе полосы отвода разрешается на условиях договора размещать на откосах выемок, постоянных заборах, строениях и других объектах железнодорожного транспорта наружную рекламу. Такая реклама должна соответствовать требованиям, установленным законодательством Российской Федерации, и не угрожать безопасности движения и эксплуатации железнодорожного транспорта.

3.7.6. Наблюдение и уход за состоянием полосы отвода возлагается на дорожных мастеров, бригадиров пути. При уходе за лесозащитными насаждениями производятся рубки, размер которых устанавливается на основе натурного обследования.

3.8. Сигналы, сигнальные и путевые знаки, устройства путевого заграждения

3.8.1. Сигналы, сигнальные, путевые и особые знаки должны быть утвержденного ОАО "РЖД" типа.

Путевые и сигнальные знаки, постоянные диски уменьшения скорости, предупреждающие сигнальные знаки у переездов, путевые упоры и поворотные брусья устанавливаются и содержаться в исправности дистанцией пути. Места установки знаков "Остановка локомотива" и "Остановка первого вагона" указывает дистанции пути локомотивное хозяйство.

3.8.2. Сигналы делятся на:

постоянные - постоянные диски уменьшения скорости;

переносные - остановки (прямоугольный щит красного цвета на шесте или красный флаг на шесте днем и красный огонь фонаря - ночью), уменьшения скорости (квадратный щит желтого цвета днем и ночью);

сигнал для съемных дрезин.

3.8.3. Сигнальные знаки делятся на:

Переносные сигнальные знаки:

"Начало опасного места" и "Конец опасного места";

"С" - о подаче локомотивом звукового сигнала.

Постоянные сигнальные знаки:

"Предельный столбик" - указывает место, дальше которого на пути в направлении стрелочного перевода нельзя устанавливать подвижной состав;

"Граница станции";

"Граница подъездного пути";

"Начало опасного места" и "Конец опасного места".

Постоянные предупредительные сигнальные знаки:

"С" - о подаче локомотивом звукового сигнала при подходе к мостам, тоннелям, переездам;

"Остановка локомотива";

"Конец контактной подвески" - устанавливается на контактной сети в местах, где оканчивается рабочая зона контактного провода.

Временные сигнальные знаки:

"Поднять нож, закрыть крылья";

"Опустить нож, опустить крылья";

"Подготовиться к поднятию ножа и закрытию крыльев".

Предупреждающие сигнальные знаки (у переездов):

"Однопутная железная дорога";

"Многопутная железная дорога".

3.8.4. Путевые знаки и особые путевые знаки делятся на:

Путевые знаки:

километровые столбы;

пикетные столбики;

уклоноуказатели.

Особые путевые знаки:

граница железнодорожной полосы отвода;

наивысшего горизонта вод и максимальной высоты волны;

скрытых сооружений земляного полотна;

реперы начала и конца круговых кривых, начала, середины и конца переходных кривых;

знак оси пассажирского здания;

знаки на линейных путевых зданиях;

указатель номера стрелки.

3.8.5. К устройствам путевого заграждения относятся:

путевые упоры;

поворотные брусья;

сбрасывающие башмаки;

сбрасывающие остряки;

сбрасывающие стрелки;

и другие, утвержденные ОАО "РЖД", конструкции.

3.8.6. Сигналы и сигнальные знаки устанавливаются с правой стороны по направлению движения, а путевые - с правой стороны по счету километров на расстоянии не менее 3100 мм от оси пути. В выемках (кроме скальных) и на выходах из них путевые и сигнальные знаки устанавливаются за пределами кюветов и лотков с полевой стороны. В сильно заносимых выемках и на выходах из них (в пределах 100 м) указанные знаки устанавливаются на расстоянии не менее 5700 мм от оси крайнего пути. На электрифицированных участках сигнальные и путевые знаки могут устанавливаться на опорах контактной сети, кроме тех опор, на которых установлены светофорные головки, разъединители или разрядники контактной сети, при условии, если они не нарушают видимость с локомотивов сигналов автоблокировки. Знаки в этом случае должны устанавливаться с соблюдением габарита приближения к токоведущим частям контактной сети и ЛЭП, подвешенным на опорах контактной сети, а также габарита подвижного состава.

3.8.7. Переносные сигналы уменьшения скорости и сигнальные знаки "Начало опасного места" и "Конец опасного места" на многопутных перегонах и в пределах станции при недостаточной ширине междупутья (менее 5,45 м) могут устанавливаться на шестах высотой 1,2 м (карликовый переносной сигнал или сигнальный знак); при достаточной ширине междупутья (5,45 м и более) - на шестах нормальной высоты.

3.8.8. Постоянные сигнальные знаки "Начало опасного места" и "Конец опасного места" устанавливаются в местах действия постоянных и длительных предупреждений, объявленных приказом начальника дирекции инфраструктуры.

3.8.9. Уклоноуказательные знаки устанавливаются при необходимости в точках перелома основных элементов профиля. Если между уклоноуказательными знаками имеется несколько элементов продольного профиля - спусков или подъемов, то на знаках указывается общая их длина со средним уклоном.

3.8.10. Изготовление, окраска и установка сигналов, сигнальных и путевых знаков, устройств путевого заграждения производятся согласно установленному ОАО "РЖД" порядку.

3.9. Основные требования к устройству и содержанию пути на сортировочных горках и подгорочных путях

3.9.1. В соответствии с Правилами технической эксплуатации железных дорог Российской Федерации [7] подразделения путевого хозяйства должны иметь продольный профиль сортировочных горок и на его основании содержать путь. Места переломов профиля отмечаются белой несмываемой краской на рельсах; на здании горочного поста или в другом удобном месте должен быть заложен репер с отметками пути.

При ремонтах пути на сортировочных горках продольный профиль не должен нарушаться, а там, где он изменился в процессе эксплуатации, должен исправляться подъемкой пути или подрезкой подшпального основания с последующей проверкой их соответствия проекту.

Продольные профили сортировочных горок, подгорочных и профилированных вытяжных путей на сортировочных станциях проверяются не реже одного раза в 3 года.

3.9.2. Рамные рельсы и крестовины стрелочных переводов, а также башмакосбрасыватели должны располагаться на прямолинейных элементах профиля пути. Закрестовинные кривые устраиваются, как правило, без переходных кривых. Их радиусы не должны быть меньше радиусов переводных кривых стрелочных переводов, за которыми они расположены, но не меньше 200 м. В исключительных случаях с разрешения начальника службы пути радиус закрестовинной кривой может быть допущен менее 200 м с применением соответствующих мер против схода подвижного состава на такой кривой.

3.9.3. Работы по текущему содержанию горочных и подгорочных путей и стрелочных переводов должны, как правило, выполняться в плановом порядке в технологические "окна". Качество их выполнения должно быть таким, чтобы исключалась необходимость выполнения неотложных работ, особенно на спускной части горки, где производить такие работы во время роспуска составов не представляется возможным.

3.9.4. Рельсы в пределах замедлителей крепят без снятия тормозных балок. При выполнении этой работы просадка брусьев секции и промежуточных брусьев не должна быть более 20 мм. Большая просадка устраняется посредством подбивки брусьев в замедлителях, уложенных на балласт, или установкой деревянных прокладок под брусья, уложенные на железобетонные ригели. Эти работы должны производиться в присутствии старшего электромеханика вагонных замедлителей.

Вертикальный износ рельсов на тормозной позиции допускается не более 5 мм, а просадка рельсов в стыках - не более 10 мм.

3.9.5. Для сбрасывания с рельсов двубортных башмаков на путях подгорочных парков укладываются башмакосбрасыватели. По уровню и шаблону башмакосбрасыватели устраиваются по нормам для острых крестовин. Нормы устройства ширины желобов башмакосбрасывателей приведены в таблице 3.13 настоящей Инструкции.

Укладка, содержание и ремонт башмакосбрасывателей производятся работниками пути, а содержание их в чистоте, очистка от снега и грязи - работниками станции.

3.9.6. На сортировочных горках и подгорочных путях особое внимание должно уделяться содержанию в чистоте поверхности рельсов и удалению загрязнителей из-под подошвы на спускных горочных путях для обеспечения безотказной работы рельсовых цепей.

3.9.7. На путях и междупутьях горочных и подгорочных территорий не должно быть материалов верхнего строения пути и элементов подвижного состава (кроме складированных в специально установленных местах).

3.10. Основные технические требования и правила содержания бесстыкового пути

3.10.1 Бесстыковой путь на главных и станционных путях железных дорог России укладывается в соответствии с Инструкцией по устройству, укладке, содержанию и ремонту бесстыкового пути [8] - в прямых участках и в кривых радиусами не менее 250 м. На станционных путях и путях 5-го класса при использовании гравийного или песчано-гравийного балласта бесстыковой путь в кривых участках может укладываться при радиусах не менее 600 м.

3.10.2 Длины плетей устанавливаются проектом. В стационарных условиях плети свариваются длиной 800 м и менее. Непосредственно в пути они свариваются до длины, установленной проектом. На линиях 1 - 2 классов удлинение новых плетей сваркой производится передвижными рельсосварочными машинами (ПРСМ). Стыки, свариваемые ПРСМ, должны пройти термическую обработку. На линиях 3 - 5 классов и на станционных путях разрешается сваривать плети между собой как электроконтактной, так и алюминотермитной сваркой.

На участках с автоблокировкой с тональными рельсовыми цепями, не требующими укладки изолирующих стыков, или при условии вваривания в плети рельсовых вставок с высокопрочными изолирующими стыками, обеспечивающими усилие их разрыву не менее 2,3 МН плети свариваются до длины перегона.

На участках c S-образными, одиночными или несколькими кривыми радиусами менее 500 м разрешается укладывать короткие плети длиной не менее 350 м.

Более короткие плети могут укладываться между стрелочными переводами. При этом концы их должны быть сварены со стрелочными переводами. Если плети к стрелочным переводам не приварены, то укладывается две пары уравнительных рельсов длиной по 12,5 м. При этом концы плетей, уравнительных рельсов и стрелочного перевода должны стягиваться высокопрочными болтами. При их отсутствии длины плетей должны быть не менее 150 м.

Плети, укладываемые в кривых, должны иметь разную длину по наружной и внутренней нитям с тем, чтобы их концы, как и в прямых участках, размещались по наугольнику. Забег концов плетей в стыках не должен превышать 8 см.

3.10.3. Для предотвращения случаев нарушения поперечной стабильности бесстыкового пути и случаев изломов плетей рельсовые плети бесстыкового пути должны закрепляться на постоянный режим работы при оптимальной температуре, определяемой в соответствии с разделом 3.4 Инструкции по устройству, укладке и содержанию бесстыкового пути [8].

3.10.4. Для обеспечения устойчивости бесстыкового пути против выброса необходимо:

- вести постоянный контроль за подвижками плетей и изменениями температуры их закрепления, принимать своевременные меры по предотвращению изменения температуры закрепления плетей, а в случае необходимости - по восстановлению температуры закрепления;

- своевременно устранять отступления в содержании пути, включая неровности в плане и прежде всего короткие неровности со стрелами более 10 мм в период действия высоких температур рельсов, уменьшение ширины плеча балластной призмы, количества балласта в шпальных ящиках, ослабление прижатия рельсовых плетей к основанию ниже предельной величины, указанной в Инструкции по устройству, укладке, содержанию и ремонту бесстыкового пути [8];

- выполнять текущие работы на бесстыковом пути на участках, где плети подвержены угону, только после установления фактической температуры закрепления плетей, а в случае необходимости после разрядки в них напряжений.

Работы по текущему содержанию пути, связанные с временным ослаблением устойчивости рельсошпальной решетки, разрешается производить, если отклонение температуры рельсовых плетей от температуры их закрепления в течение всего периода ремонта не превышает значений, указанных в таблице 4.1 Инструкции по устройству, укладке и содержанию бесстыкового пути [8].

3.10.5. В процессе эксплуатации бесстыкового пути основное внимание необходимо уделять обеспечению установленного температурного режима плетей. Текущее состояние промежуточных рельсовых скреплений должно обеспечивать сопротивление сдвигу рельсов относительно шпал 25 кН/м, что достигается затяжкой клеммных и закладных болтов скрепления КБ-65 крутящим моментом, соответственно, 200 и 150 Н·м; болтов скреплений ЖБР-65, шурупов скреплений ЖБР-65Ш, ЖБР-65ПШ и ЖБР-65ПШМ крутящим моментом 250 Н·м. Монорегулятор АРС-4 при укладке плетей должен быть установлен в 3-ю позицию.

Во избежание угона плетей бесстыкового пути, средний крутящий момент затяжки должен быть не менее: клеммных и закладных болтов скреплений КБ-65 - 100 и 70 Н·м соответственно, болтов скреплений ЖБР-65 - 120 Н·м , шурупов скреплений ЖБР-65Ш, ЖБР-65ПШ и ЖБР-65ПШМ - 150 Н·м, шурупов W-30 - 300 Н·м.

3.10.6. На участках с различной грузонапряженностью работы по закреплению болтов скреплений КБ-65 должны производиться с периодичностью:

до 5 млн т км брутто/км пути в год - не реже 1 раза в 5 лет;

более 5 до 10 млн т км брутто/км пути в год - не реже 1 раза в 3 года;

более 10 до 25 млн т км брутто/км пути в год - не реже 1 раза в 2 года;

более 25 до 50 млн т км брутто/км пути в год - не реже 1 раза в год;

более 50 млн т км брутто/км пути в год - не реже 2 раз в год.

Дополнительный контроль величины крутящего момента затяжки болтов и шурупов производится на участках, где появляется угон плетей.

Контроль величины крутящего момента затяжки болтов, шурупов, прижатия клемм монорегулятором выполняется при весенних и осенних осмотрах пути с использованием динамометрических ключей, приборов типа АпАТэК-ИПК-1 и др. в соответствии с Инструкцией по устройству, укладке и содержанию бесстыкового пути [8]. Кроме того, на всем протяжении плетей данный контроль дополняется выборочным простукиванием молоточком. Если при простукивании будет обнаружено более 10 % ослабших гаек болтов, шурупов, клемм назначается дополнительная проверка моментов затяжки и степени прижатия. Если после этой проверки выявлено, что более 30 % скреплений обеспечивают прижатие рельса к основанию ниже допускаемых значений, то на всем полигоне проверки назначается сплошное подтягивание болтов и шурупов и перевод монорегулятора скреплений АРС-4 в 4-ю позицию.

3.10.7. С момента закрепления плетей при укладке должен быть организован постоянный контроль за усилиями прижатия рельсов к основанию и за продольными подвижками плетей. На наличие угона плетей указывают следы клемм на подошве рельсов, смещение подкладок по шпалам. На наличие угона всей рельсошпальной решетки, а соответственно и плетей, указывает взбугривание или неплотное прилегание балласта к боковым граням шпал и перекос шпал.

3.10.8. Контроль за угоном плетей осуществляется по смещению контрольных сечений рельсовой плети относительно "маячных" шпал. Эти сечения отмечают поперечными полосами шириной 10 мм, наносимыми при помощи трафаретов несмываемой светлой (белой) краской: на подкладку, на верх подошвы и шейку рельсов внутри колеи в створе с боковой гранью подкладки подкладочных скреплений КБ-65, ЖБР-65ПШМ, ЖБР-65ПШ, рисунок 3.32, в створе с боковой гранью верхней площадки шпалы для бесподкладочных скреплений ЖБР-65, ЖБР-65Ш, W-30, рисунок 3.33, и в створе с боковой гранью анкера на участках со скреплениями АРС-4 и Pandrol-350. На участках с загрязнением рельсовых плетей внутри колеи разрешается наносить риски с наружной стороны колеи.

В качестве "маячной" шпалы выбирается шпала, расположенная против пикетного столбика. Верх концов "маячных" шпал с наружных сторон рельса за пределами с креплений окрашивается яркой краской.

Рисунок 3.32. "Маячная" шпала для контроля угона пути для
подкладочных скреплений КБ-65, ЖБР-65ПШМ, ЖБР-65ПШ

Рисунок 3.33. "Маячная" шпала для контроля угона пути для
бесподкладочных скреплений ЖБР-65, ЖБР-65Ш, W-30

"Маячная" шпала всегда должна быть хорошо подбита. При скреплениях КБ-65 закладные болты на ней затянуты, а типовые клеммы заменены клеммами с уменьшенной высотой ножек. При скреплениях АРС-4 типовой подклеммник должен быть заменен на подклеммник для "маячных" шпал, рисунок 3.34, а монорегулятор установлен в 3-ю позицию. При скреплениях ЖБР-65, ЖБР-65Ш, ЖБР-65ПШМ и ЖБР-65ПШ клеммы на "маячных" шпалах переворачиваются усами вверх и закрепляются, а при скреплениях W-30 и Pandrol-350 клеммы устанавливаются в монтажное положение.

Рисунок 3.34. Подклеммник АРС-4 маячный

Независимо от конструкции скреплений резиновые или резинокордовые подрельсовые прокладки на "маячных" шпалах заменяются полиэтиленовыми или другими с низким коэффициентом трения.

Оборудование "маячных" шпал производится до укладки плетей, а нанесение рисок на плетях - сразу же после ввода их в оптимальную температуру закрепления.

3.10.9. Контроль за продольными перемещениями плети относительно "маячных" шпал должен быть дополнен контролем по поперечным створам, закрепленным постоянными реперами, в качестве которых могут быть использованы опоры контактной сети, искусственные сооружения, специально врытые в грунт столбики, отрезки рельсов и др. неподвижные сооружения около пути. Створ образуется леской, натягиваемой между двумя расположенными друг против друга реперами (на одной оси, перпендикулярной продольной оси пути). Начальное положение плети относительно лески фиксируется риской по краске, нанесенной на нерабочей верхней части головки рельса, предварительно очищенной от грязи (промытой соляркой). Положение лески на реперах фиксируется риской, наносимой по масляной краске, которой должна быть окрашена площадка на репере, к которой прикладывается леска диаметром 0,2 ÷ 0,5 мм. Расстояние между леской и головкой рельса не должно превышать 3 см. Створы оборудуются в местах близких к "маячным" шпалам (±5 м).

Короткие плети (800 м и менее) оборудуются тремя створами, в том числе на концах плети, на расстояниях не менее 60 ÷ 95 м от их концов и в средней части плети. На длинных плетях створы обустраиваются на их концевых участках в соответствии с выше указанным требованием, а далее через каждые 400 ÷ 500 м. На спусках и на затяжных подъемах с уклонами более 10 ‰, перед кривыми и в кривых радиусами 600 м и менее створы устанавливаются через 200 м.

3.10.10. Особой заботой руководителей дистанции пути, а также дорожного мастера и бригадира пути должно быть обеспечение достоверности контроля за подвижками плетей. Для этого, до производства работ, при которых может произойти смещение "маячной" шпалы, необходимо заменить полиэтиленовые прокладки на типовые и на участках со скреплениями: КБ-65 заменить укороченные клеммы на типовые, АРС-4 заменить подклеммники, ЖБР-65, ЖБР-65Ш, ЖБР-65ПШМ, ЖБР-65ПШ перевернуть клеммы, W-30 и Pandrol-350 клеммы перевести из монтажного в рабочее положение и зафиксировать положение рисок на рельсах относительно "маячных" шпал до и после работ.

3.10.11. При обнаружении смещений контрольных сечений относительно "маячных" шпал до 5 мм необходимо проверить на участке состояние скреплений, заменить дефектные элементы, смазать резьбу болтовых скреплений, подтянуть гайки болтов, шурупы, а при скреплениях АРС-4 установить монорегулятор на четвертую позицию.

При смещении до 10 мм следует определить изменения расстояния между смежными контрольными сечениями, учитывая размер и направление смещения. Если удлинения или укорочения 100-метровых участков плети между "маячными" шпалами не превышают 10 мм, то необходимо:

рассчитать изменение температуры закрепления на угнанном участке по методике, приведенной в п. 4.2.4 Инструкции по устройству, укладке и содержанию бесстыкового пути [8];

внести полученные изменения в соответствующие Журналы для коротких плетей или в Журналы, прикладываемые к Паспорту-карте длинных плетей;

закрепить плети, поменяв при этом дефектные элементы скреплений.

Если расстояние между контрольными сечениями изменилось более чем на 10 мм, то это свидетельствует о значительном отклонении фактической температуры закрепления плетей от первоначальной, полученной при закреплении их на постоянный режим работы. Для проверки достоверности показаний изменений длин плетей между "маячными" шпалами необходимо произвести промеры подвижек их относительно створов.

При близком совпадении показаний по створам и по "маячным" шпалам, если изменение расстояния между "маячными" шпалами превышает 10 мм и наблюдается более, чем на половине короткой плети (800 м и менее), то необходимо произвести разрядку всей плети и ввести ее в оптимальную температуру закрепления.

При изменении расстояния между "маячными" шпалами на участке, не превышающем половины короткой плети разрешается произвести разрядку и ввод в оптимальную температуру напряжений лишь половину плети, где наблюдаются ее подвижки. При выявлении рассматриваемых подвижек плетей на ограниченном участке (не более 400÷ 600 м) длинной плети необходимо в пределах рассматриваемого участка +50 м с обеих его сторон произвести регулировку напряжений. Если же участок длинной плети, в пределах которого наблюдаются подвижки с изменениями длин плетей между "маячными" шпалами более чем на 10 мм, более 800 м, то до наступления температур рельсов, превышающих температуру закрепления плети на 15 °С и более, необходимо разрезать плети и произвести разрядку напряжений в примыкающих к месту реза концах плетей на длинах, перекрывающих выявленные участки их подвижек.

3.10.12. При планировании работ и принятии необходимых мер по обеспечению безопасности движения поездов в период действия экстремальных температур руководители дистанции пути и путевых машинных станций должны иметь суточные и длительные прогнозы температуры рельсов. Во время работ должен быть организован непрерывный контроль за температурой рельсовых плетей, осуществляемый с помощью переносных рельсовых термометров.

Постоянный контроль за температурой рельсов должен вестись также на специальных температурных стендах дистанций пути в местах, определяемых геофизической станцией дороги, а также на стендах дорожных или территориальных метеостанций.

Перед выполнением путевых работ с применением машин и механизмов должна быть установлена фактическая температура закрепления плетей. При соответствии ее оптимальной температуре ±5 °С должно быть зафиксировано положение плетей относительно "маячных" шпал и створов и, при необходимости, выполнена затяжка болтов, шурупов до нормируемой величины. Если фактическая температура закрепления ниже оптимальной более чем на 5 °С, то перед проведением работ плети должны быть перезакреплены и введены в оптимальную температуру закрепления.

3.10.13. Летом при наступлении температуры рельсовых плетей, превышающей их температуру закрепления на 15 °С и более, а зимой при понижении температуры на 60 °С и более относительно их температуры закрепления или при температуре воздуха -30 °С и ниже на весь период действия таких температур надзор за бесстыковым путем должен быть усилен. Порядок и сроки дополнительных осмотров и проверок бесстыкового пути устанавливает начальник дистанции пути.

В жаркие летние дни требуется особенно тщательно следить за положением пути в плане, состоянием балластной призмы, подвижками плетей. Заметные отклонения пути в плане на длине 8 ÷ 15 м, выявленные в период действия высоких температур, превышающих температуру закрепления плети на 15 °С и более, могут служить признаком начала его выброса. При обнаружении в период действия высоких температур резких углов, коротких неровностей пути в плане следует срочно оградить место неисправности сигналами остановки и немедленно приступить к устранению неисправности установленным порядком.

3.10.14. С наступлением положительных температур рельсов необходимо обеспечить постоянный анализ состояния бесстыкового пути по изменению отступлений пути в плане по данным графических диаграмм путеизмерительных вагонов. При этом в период действия положительных температур рельсов (май-сентябрь) проверка пути путеизмерительными вагонами должна назначаться преимущественно в дневное время суток. В случаях выявления в период между двумя проходами путеизмерительного вагона увеличенной разности стрел неровностей в плане на 10 мм и более, необходимо принять меры по снятию продольных сил в рельсовых плетях и определить фактическую температуру их закрепления на участках, где наблюдается интенсивный рост величины отступлений пути в плане.

3.10.15. В случае обнаружения в летнее время отступлений в содержании балластной призмы, включая ширину плеча балластной призмы по наружной рельсовой нити 25 см и менее, заполнение балластом шпальных ящиков на 50 % и менее на протяжении 5 м и менее на период действия температур рельсов более 15 °С скорость движения поездов по указанному участку ограничивается до 60 км/ч. При длинах участков с указанными отступлениями более 5 м, а также с ослаблениями на этих участках усилий прижатия рельса к основанию на 50 % и более до устранения отступлений на период действия температуры рельсов выше оптимальной температуры закрепления на 15 °С и более, скорость движения поездов ограничивается до 50 км/ч. При совпадении указанных отступлений скорость движения поездов может быть понижена до 40 км/ч и менее. После ликвидации отступлений ограничение скорости движения поездов на участке отменяется.

3.10.16. При обнаружении в рельсовой плети опасного дефекта должны быть приняты меры по его устранению и восстановлению рельсовой плети для безопасного пропуска поездов.

Восстановление плетей производится в два или три этапа, включающих: краткосрочное, временное и окончательное.

3.10.17. При внутренней поперечной трещине в головке (дефект 20.2, 21.2), если границы трещины по дефекту выходят за середину головки рельса (за вертикальную ось симметрии рельса), или указанные дефекты вышли на поверхность рельса, а также при сквозном поперечном изломе рельса по этим же дефектам и образовавшемся зазоре до 40 мм, для пропуска нескольких поездов может проводиться краткосрочное восстановление плети. Для этого в месте повреждения устанавливают шестидырные накладки, сжатые струбцинами типа ПСС-36, рисунок 3.35 или конструкции ПТКБ ЦП, рисунок 3.37 а), по схемам, показанным на рисунке 3.36 и 3.37 б, в).

Струбцины ПСС-36 стягиваются высокопрочными болтами с затяжкой гаек болтов крутящим моментом не менее 1100 Н·м. При затяжке болтов должно производиться обязательное обстукивание накладок молотками. По завершению затяжки гайки болтов струбцин должны быть зафиксированы стопорными скобами. Скорость движения по участку, где произведено краткосрочное восстановление плети с использованием струбцин ПСС-36, при зазоре в месте излома 25 мм и менее, не должна превышать 50 км/ч, а при зазоре более 25 мм (25 ÷ 40 мм) - 25 км/ч.

Струбцины ПСС-36 при краткосрочном восстановлении плетей могут находиться в пути не более 3-х часов, в течение которых должно быть организовано временное восстановление плети.

При применении струбцин ПТКБ ЦП (рис. 3.37) болты затягиваются крутящим моментом 600 Н·м.

Рисунок 3.35. Одинарная (шириной 70 мм) и двойная
(шириной 140 мм) струбцины ПСС-36

Рисунок 3.36. Схемы расстановки струбцин ПСС-36:

а) при дефекте или изломе плети в середине шпального ящика;
б) при дефекте или изломе плети над шпалой

Рисунок 3.37. Струбцина для стягивания накладок при изломе плети по
проекту ПТКБ ЦП (а) и схемы расположения струбцин между шпалами (б)
и на шпале (в):

1 - струбцина: 2 - гайка М27; 3 - болт М27

Скорость движения поездов по участку, где краткосрочное восстановление производилось с использованием струбцин ПТКБ ЦП, не должна превышать 25 км/ч, а время нахождения их в пути не должно превышать 3-х часов. В течение 3-х часов должно быть организовано временное или окончательное восстановление плети, а стык должен находиться под непрерывным наблюдением специально выделенного работника по должности не ниже монтера пути 4 разряда, который, как и при струбцинах ПСС-36 или других подобных им должен следить за раскрытием зазора в стыке и в случае превышения установленного значения остановить движение поездов.

Если трещина или излом произошли по дефектам 24, 25, 26.3, 27.2, 30В.2, 30Г.2, 46.3, 50.2, 55.2, 56.3, 60.2, 66.3, 69, 70.2, 74, 79, 99.1.2.3 или были обнаружены два и более дефекта 20.2, 21.2 между двумя сварными стыками, т.е. на одном рельсе, или при их сквозном изломе образовался зазор более 40 мм, ставить на дефектное место накладки, сжатые струбцинами, запрещается. В этих случаях должно сразу же производиться временное или окончательное восстановление целостности рельсовой плети.

3.10.18. Если внутренняя трещина по дефектам 20.2, 21.2 не выходит на поверхность, а границы ее за середину головки рельса, допускается устанавливать на поврежденное место шестидырные накладки с четырьмя болтами так, чтобы середина накладки совмещалась с дефектом. При этом отверстия под два средних болта не сверлятся во избежание развития дефекта в их сторону. После постановки накладок поезда пропускаются с установленной скоростью. Для повышения крутящего момента затяжки стыковых болтов и снижения интенсивности развития дефекта рекомендуется использовать высокопрочные болты.

Для предотвращения растяжения зазора и среза болтов в случае сквозного излома рельса под накладками на протяжении 50 м в каждую сторону от дефектного места закрепление промежуточных рельсовых скреплений должно соответствовать нормативному значению. Место с дефектом, взятым в накладки, необходимо осматривать при всех проверках пути, стыковые болты, клеммы промежуточных рельсовых скреплений простукивать молоточком, а их болты и шурупы подтягивать до нормативных значений. Рельсы в месте дефекта и на подходах к нему должны тщательно проверяться средствами дефектоскопии.

При выходе трещины по рисунку 20.2, 21.2, обнаруженной визуальным осмотром, на поверхность рельса, или распространении ее за середину головки, выявленном дефектоскопированием, а также при сквозном изломе плети, должно быть выполнено временное или окончательное восстановление плети.

3.10.19. При временном восстановлении из рельсовой плети должна быть вырезана часть рельса с дефектом и вместо нее уложен рельс длиной 8 - 11 м. Расстояние от края дефекта или от конца трещины до ближайшего пропила и до ближайшего сварного стыка должно быть не менее 3 м. Концы вставляемого рельса соединяют с образовавшимися концами рельсовой плети шестидырными накладками, стягиваемыми полным комплектом болтов. В регионах Сибири и Дальнего Востока при этом следует использовать высокопрочные болты, затягиваемые крутящим моментом 1100 Н·м. Сведения о местах временного восстановления короткой плети с указанием ее температуры и длины временного рельса заносятся в Журнал учета службы и температурного режима рельсовых плетей, а длинных плетей - в соответствующие Журналы коротких плетей, прикладываемые к Паспорту-карте.

3.10.20. Окончательное восстановление заключается в вваривании в рельсовую плеть заранее подготовленного рельса без болтовых отверстий взамен временного. Вваривание рельса производится электроконтактным способом при помощи машины ПРСМ или алюминотермитной сваркой. Наработка ввариваемого рельса не должна отличаться от наработки плети более чем на 100 млн т брутто груза.

Работы по восстановлению плетей сваркой машинами ПРСМ производятся по утвержденным технологическим процессам, разработанным в соответствии с требованиями Технологических указаний по восстановлению дефектных рельсовых плетей.

Восстановление плетей алюминотермитной сваркой производится по утвержденным технологическим процессам.

Восстановление плетей сваркой должно производиться при температуре закрепления плети ±5 °С.

Если восстановление плети сваркой выполняется при температуре ниже температуры закрепления, то необходимо в процессе сварки плети восстановить ее температуру закрепления на участке производства работ.

3.10.21. Короткие плети или участки длинных плетей, имеющие на протяжении 800 м более двух временно восстановленных места, как правило, "потеряли" первоначальную температуру закрепления и после восстановления сваркой должны быть перезакреплены с восстановлением оптимальной температуры закрепления.

3.10.22. При восстановлении пути после выброса или сдвига, участки рельсовых плетей в месте наибольшего остаточного искривления должны быть вырезаны и заменены рельсами с соответствующим износом, соединенными с плетями накладками или сваренными с ними.

3.10.23. В процессе эксплуатации на бесстыковые плети необходимо вести соответствующую техническую документацию. Перечень документов и их формы указаны в Инструкции по устройству, укладке и содержанию бесстыкового пути [8].

3.10.24. При эксплуатации бесстыкового пути должно быть обеспечено безусловное выполнение всех требований, связанных с его особенностями содержания. Работы, связанные с восстановлением целостности плетей, восстановлением температурного режима плетей, разрядкой температурных напряжений, сваркой плетей до длины блок-участка, перегона и иные работы по ремонту и текущему содержанию бесстыкового пути необходимо выполнять в полном соответствии с Инструкцией по устройству, укладке и содержанию бесстыкового пути [8].

3.11. Требования к устройству и содержанию пути и стрелочных переводов на участках с электрическими цепями, электрической централизации стрелок, электрической тягой

3.11.1. Рельсовые цепи являются основным элементом устройств автоблокировки, электрической централизации, автоматической локомотивной сигнализации, диспетчерского контроля за движением поездов и автоматической переездной сигнализации. Рельсовые цепи автоматически непрерывно контролируют свободность, занятость и целостность рельсовых нитей участков пути, с их помощью кодовые сигналы передаются на локомотив для действия устройств автоматической локомотивной сигнализации, контролируют приближение поездов к переездам.

Основными элементами рельсовой цепи являются рельсовые нити, рельсовые соединители и изолирующие стыки.

Необходимая токопроводимость рельсовых нитей обеспечивается за счет применения основных и дублирующих стыковых рельсовых соединителей и сохранения постоянного зазора (просвета) между подошвой рельса и балластом (не менее 3 см).

Основными электрическими параметрами является удельное сопротивление рельсов и удельное сопротивление изоляции между ними - сопротивление балласта.

Сопротивление рельсов - это сопротивление обеих рельсовых нитей с учетом сопротивления стыковых соединителей, отнесенное к 1 км рельсовой линии. Сопротивление рельсов зависит от типа рельсов и стыковых соединителей, состояния накладок. Сопротивление рельсов постоянному току составляет 0,3 - 0,6 Ом·км при штепсельных и 0,1 - 0,2 Ом·км при приварных соединителях.

Сопротивление изоляции (балласта) - это сопротивление, оказываемое току утечки из одной рельсовой нити в другую через балласт и шпалы, отнесенное к 1 км рельсовой линии. Это сопротивление зависит от качества и состояния балласта и шпал, а также от температуры и влажности воздуха и изменяется от 1 Ом·км (летом после дождя) до 100 - 150 Ом·км (зимой в сильный мороз). Нормативная величина величина сопротивления изоляции - не менее 1 Ом·км.

3.11.2. Стыковые рельсовые соединители применяют следующих видов: приварные (рисунки 3.38 и 3.39), штепсельные (рисунок 3.40), пружинные (рисунки 3.41, 3.42). Штепсельные и пружинные соединители могут быть другой (отличающейся от изображенных на рисунках) утвержденной ОАО "РЖД" конструкции.

3.11.3. На электрифицированных участках постоянного тока применяют медные приварные соединители сечением 70 мм2, на участках переменного тока - сечением 50 мм2.

На неэлектрифицированных участках с автономной тягой устанавливают стальные (приварные или штепсельные), а также пружинные соединители.

Приварка соединителей осуществляется согласно техническим указаниям на элетродуговую приварку рельсовых стыковых соединителей. Приварка основных соединителей производится к головке рельса так, как показано на рисунке 3.38 - выгнутой частью вниз и с расположением манжет таким образом, чтобы после приварки их не могли касаться бандажи колес подвижного состава и они не препятствовали бы снятию накладок.

Приварной соединитель считается неисправным и подлежит замене при: разрушении сварного шва, наличии следов прожога нитей, обрыве троса более 30 % площади сечения, неполном обжатии троса в манжете (при наличии люфта или отдельных выдернутых из манжеты прядей) или когда возможен его обрыв с появлением максимально допустимого зазора в стыке, расположении сварного шва менее 15 мм от поверхности катания при новых рельсах (10 мм при рельсах, имеющих износ), если переходное сопротивление соединителя более 300 мк Ом.

Рисунок 3.38. Схема установки (а) и приварки (б) медного
соединителя фартучного типа к головке рельса:

1 - шов, выполняемый ручной электродуговой сваркой;
2 - фартук; 3 - наконечник (манжета); 4 - гибкий трос МГГ-70

Рисунок 3.39. Схема установки (а) и приварки (б) соединителя
к подошве объёмно-закалённых рельсов типа Р65 (Р75)

Рисунок 3.40. Рельсовый стык со штепсельным соединителем (1)

Рисунок 3.41. Соединитель рельсовый стыковой пружинный

1 - СРСП, 2 - рельс (показан вырез), 3 - рельсовая накладка (показан вырез),
4 - крепежные элементы (болт и гайка), 5 - тарельчатые пружины, 6 - шайба

Рисунок 3.42. Схема монтажа рельсового стыкового пружинного соединителя.

1 - корпус, 2 - пружина, 3 - кольцо защитное, 4 - смазка
защитная электропроводящая, 5 - лента полипропиленовая

3.11.4. Пружинные рельсовые соединители предназначены для установки в рельсовых стыках с двухголовыми накладками с рельсами Р65 и Р75 (один соединитель под каждой накладкой сборного стыка).

Пружинные рельсовые соединители применяют при автономной тяге, электротяге на переменном и постоянном токе на участках звеньевого и бесстыкового пути со сварными рельсовыми плетями.

Пружинные рельсовые соединители запрещается применять:

на съездах и ответвлениях рельсовых цепей, которые не оборудованы путевыми реле, а также в стыках тяговой нити однониточных рельсовых цепей;

на участках пути с подъемами более 6 ‰;

на станционных путях и стрелочных участках.

Усилие затяжки стыковых болтов при монтаже пружинных рельсовых соединителей должно быть не менее 5,0 тс (крутящий момент на гайке - 35 кГм). Ослабление затяжки болтов ниже 3,0 тс не допускается.

3.11.5. Рельсовые цепи оборудуются дублирующими соединителями: на перегонах - на участках приближения к переездам и станциям, приближения и удаления от станций, на главных путях станций, а также по маршрутам безостановочного пропуска и приема (отправления) пассажирских поездов.

Обязательна установка основных и дублирующих стыковых соединителей (приварных или штепсельных) на ответвлениях, которые не обтекаются током рельсовых цепей, а также в стыках тяговой нити однониточных рельсовых цепей.

В качестве дублирующих применяются приварные рельсовые соединители того же типа, что и основные, приварка которых производится к подошве рельса (см. рисунок 3.39).

На электрифицированных участках могут устанавливаться электротяговые соединители длиной 1500 мм с болтовыми креплениями (медные или равноценные по электрическому сопротивлению - из другого материала), а также пружинные соединители.

На участках с электротягой переменного тока в качестве дублирующих допускается также применение стальных приварных или штепсельных соединителей.

3.11.6. При производстве работ по установке соединителей, сварке и наплавке рельсов или крестовин электродуговым методом должны соблюдаться правила, исключающие повреждение устройств сигнализации, централизации и блокировки (СЦБ) током сварочного агрегата.

3.11.7. Пути отстоя вагонов с электроотоплением, участки пути и все рельсовые цепи, по которым проходит ток электроотопления, должен иметь дублирующие соединители и не менее двух отводов в соответствии с нормами, утвержденными ОАО "РЖД".

3.11.8. Для разделения рельсовых цепей на электрически изолированные друг от друга участки применяются изолирующие стыки следующих конструкций:

сборные с объемлющими металлическими накладками (рисунок 3.43);

сборные с двухголовыми металлическими накладками (рисунок 3.44);

клееболтовые с двухголовыми металлическими накладками (рисунок 3.45, а);

клееболтовые с полнопрофильными металлическими накладками (рисунок 3.45, б);

клееболтовые с металлокомпозитными накладками (рисунок 3.46, а);

сборные с композитными или металлополимерными накладками (рисунок 3.46, б).

3.11.9. Клееболтовые изолирующие стыки маркируют следующим образом: на расстоянии 0,5 м от торца накладки на шейке рельса с каждой стороны несмываемой белой краской указывается дата склеивания и условное обозначение предприятия-изготовителя.

Рисунок 3.43. Изолирующий стык с объемлющими металлическими накладками:

а - при железобетонных шпалах и скреплении КБ; б - при деревянных шпалах с костыльным
скреплением; 1 - рельс; 2 - накладка; 3 - прокладка боковая; 4 - полиэтиленовая планка под болты;
5 - металлическая стопорная планка; 6 - втулка; 7 - пружинная шайба; 8 - гайка; 9 -стыковой болт;
10 - изолирующая прокладка под рельс; 11 - подкладка; 12 - клеммный болт; 13 - закладной болт;
14 - пружинная шайба; 15 - плоская шайба; 16 - прокладка под подкладку; 17 - клемма; 18 - шайба

Рисунок 3.44. Изолирующий стык с двухголовыми металлическими накладками
для пути с деревянными шпалами:

1 - боковая прокладка; 2 - накладка; 3 - втулка;
4 - изолирующая планка под болт; 5 - стопорная планка;
6 - торцовая прокладка

Рисунок 3.45. Клееболтовой изолирующий стык при костыльном скреплении:

а - с двухголовыми металлическими накладками; б - со специальными
(полнопрофильными) накладками; 1 - изолирующий слой; 2 - накладка

Рисунок 3.46. Изолирующий стык:

а - клееболтовой с металлокомпозитными накладками;
б - сборный с композитными накладками из стеклопластика;
1 - изолирующий слой; 2 - стыковой болт; 3 - металлокомпозитная накладка;
4 - изолирующая втулка; 5 - гайка; 6 - боковая изоляция;
7 - композитная накладка из стеклопластика; 8 - стопорная планка;
9 - тарельчатая пружина (пружинная шайба)

При погрузке и выгрузке рельсов с клееболтовыми стыками длиной 25 м механизированным способом их захватывают (а при перевозке на роликовых тележках устраивают опоры), во избежание образования чрезмерных изгибных усилий в зоне стыка и механических повреждений, в двух местах: на расстоянии от одного и другого конца 5,0 - 5,5 м. Не допускается сбрасывать такие рельсы с подвижного состава.

3.11.10. Изолирующие стыки должны располагаться над серединой шпального ящика. При деревянных шпалах с костыльным скреплением рельсы, стыкующиеся в изолирующем стыке, закрепляются по каждой рельсовой нити противоугонами в "замок" на 13-ти шпалах с обеих сторон стыка.

3.11.11. Торцы рельсов в изолирующем стыке не должны иметь наката. Зазор в стыке по всей высоте рельса должен составлять 5 - 10 мм. Все изолирующие детали стыка должны быть типовых форм и размеров, соответствующих типу рельсов.

Места выхода изолирующих прокладок из-под металлических частей должны быть очищены от грязи, мазута, металлической пыли и других загрязнителей.

После каждых 50 млн пропущенного по пути тоннажа, но не реже одного раза в два года на путях 1 - 3 класса и в три года на остальных путях изолирующие стыки осматриваются со снятием накладок; при этом заменяются поврежденные и изношенные изолирующие детали.

3.11.12. На участках ремонта пути, производимого с укладкой инвентарных рельсов, допускается постановка стыков на графитовую смазку с установкой тарельчатых пружин вместо стыковых соединителей на срок не более 3 месяцев.

3.11.13. При текущем содержании бесстыкового пути в зоне изолирующих стыков (по 50 м с обеих сторон) необходимо обеспечивать нормативные усилия прижатия рельсов к основанию, а в стыках - выправлять просадки и подбивать стыковые и предстыковые шпалы.

3.11.14. С целью обеспечения безотказной работы электрических рельсовых цепей ОАО "РЖД" установлен порядок их обслуживания причастными службами.

На работников дистанции пути возложено выполнение работ по техническому обслуживанию: рельсовых стыковых соединителей на перегонах; изолирующих деталей изолирующих стыков, пролетных строений мостов и путепроводов, настилов переездов; сережек рабочих и контрольных тяг с их креплением к острякам, связных полос, штепсельных соединителей, служащих для электрического объединения усовика и рельса на крестовинах и глухих пересечениях, а также соединителей, предназначенных для контроля остряка; сети и арматуры пневмоочистки и электрообогрева стрелок переводных устройств, включая:

на стрелках с гибкими остряками - тягу, соединяющую ушко межостряковой тяги гарнитуры или планки внешнего замыкателя с рычагом первой станины, продольную тягу, тягу, соединяющую рычаг второй станины со второй межостряковой тягой, вторую межостряковую тягу с узлами их крепления, первую и вторую станины с рычагами;

на крестовинах с непрерывной поверхностью катания - продольную тягу, соединяющую рычаги первой и второй станин, тягу, соединяющую рычаг второй станины с сережкой сердечника, и узлы их крепления; вторую станину крестовины;

на стрелках с внешними замыкателями в сечениях y острия и в конце строжки остряков - крепление удлиненных и связных полос к переводным брусьям, межостряковых тяг с узлом регулировки их длины, включая элементы изоляции, рабочих и контрольных серег с элементами изоляции и болтами крепления, стяжных полос рамных рельсов с элементами изоляции, мостика с элементами крепления его к полому металлическому брусу, полого металлического бруса с элементами изоляции от подошвы рамных рельсов;

на крестовинах с внешними замыкателями в сечении у острия подвижного сердечника - крепление удлиненных полос и связной полосы к переводным брусьям, захвата, напрессованного на острие подвижного сердечника, лафета для установки внешнего замыкателя с элементами крепления к брусьям, в сечении по оси установки кляммерного узла фиксатора подвижного сердечника дополнительно - серег для крепления кляммеров фиксатора и третьей тяги к сердечнику крестовины, станин с двуплечими рычагами, продольной тяги, соединяющей двуплечие рычаги с устройством регулировки ее длины, закладных элементов в двуплечих рычагах и узлах шарнирных соединений с продольной и третьей поперечной тягой, третья поперечная тяга;

устройств обогрева стрелочного перевода и кляммерных узлов внешних замыкателей и фиксатора подвижного сердечника.

Работники дистанции пути выполняют также работы по закреплению гарнитур на брусьях стрелочного перевода и сверлению отверстий под установку гарнитур в рамных рельсах.

Дистанцией пути выполняется сверление отверстий в рельсах для подключения и установки: аппаратуры и соединителей всех типов, обеспечивающих работу рельсовых цепей; дроссель - трансформаторов всех назначений и перемычек, предназначенных для пропуска тягового тока; технических средств повышения безопасности движения поездов (САУТ, ДИСК, КТСМ, УКСПС и др.).

Проверку плотности прилегания остряков к рамным рельсам и сердечников к усовикам работники дистанции пути выполняют совместно с работниками дистанции сигнализации, централизации и блокировки.

Работники дистанции сигнализации, централизации и блокировки выполняют работы по монтажу и техническому обслуживанию гарнитур электропривода, включая:

на стрелке - межостряковую тягу с креплением к сережкам; рабочую тягу с креплением к межостряковой тяге и шарниру шибера; контрольные тяги с креплением к сережкам остряков и контрольным линейкам электропривода, фундаментные угольники с их креплением к связной полосе гарнитуры, рамным рельсам и изоляцией; связную полосу гарнитуры;

на крестовине с непрерывной поверхностью катания - рабочие тяги, соединяющие шарнир шибера с двухплечим рычагом и двухплечий рычаг с сердечником крестовины с узлами их крепления (при напрессованном на сердечник захвате со шкворнем он входит в состав крестовины и его техническое обслуживание выполняется работниками дистанции пути); контрольную тягу с узлами крепления к сердечнику и контрольным линейкам, фундаментные угольники с узлами их крепления к связным полосам, лафету крестовины и изоляцией; первую станину с рычагом.

Кроме того, работники дистанции сигнализации, централизации и блокировки обслуживают внешние замыкатели стрелок и крестовин, включая узлы крепления кляммер на рабочих сережках стрелок и первую станину с рычагом крестовины с непрерывной поверхностью катания, обслуживание стыковых рельсовых соединителей на станциях (кроме пружинных).

3.12. Особенности текущего содержания пути в зимний период

3.12.1. Текущее содержание пути в зимний период проводится в соответствии с Инструкцией о порядке подготовки к работе в зимний период и организации снегоборьбы на железных дорогах ОАО "РЖД" [24].

3.12.2. К основным особенностям текущего содержания пути в зимний период относятся:

выполнение подготовительных мероприятий по предупреждению заносимости пути и стрелочных переводов снегом во время метелей и снегопадов;

периодическая уборка накопившегося снега с путей станций;

невозможность производить шпалобалластные и грунтовые работы по причине замерзания балласта и грунта;

вспучивание отдельных мест из-за замерзания балласта и земляного полотна и, как следствие, необходимость исправления пути на пучинистых местах укладкой карточек на шпалы под металлические подкладки из-за невозможности выполнения подбивочных работ;

более интенсивный выход рельсов, скреплений, металлических элементов стрелочных переводов из-за повышения хрупкости металла при низких температурах;

необходимость обеспечения нормальной работы централизованных стрелочных переводов в условиях заносимости снегом и обледенения.

3.12.3. При подготовке пути к зиме производятся следующие работы:

регулировка или разгонка зазоров в стыках;

сплошное подтягивание стыковых болтов, подтягивание клеммных, закладных болтов и шурупов, изменение положения (позиции) монорегуляторов (при необходимости);

замена негодных и поправка ослабших противоугонов;

устранение просадок в стыках подбивкой шпал (с предварительным удалением карточек из-под подкладок при деревянных шпалах с костыльным скреплением или регулировочных прокладок из-под подошвы рельсов при железобетонных шпалах);

подбивка отрясенных шпал;

подрезка балласта под рельсом в шпальных ящиках;

выправка и рихтовка пути; разрядка кустов негодных шпал;

укомплектование покилометрового запаса рельсов до нормы;

очистка кюветов, нагорных и водоотводных канав;

уборка с перегонов и междупутий материалов верхнего строения пути, рассыпавшихся грузов, деталей и частей подвижного состава;

установка временных сигнальных знаков перед мостами, тоннелями, переездами, остановочными платформами и другими сооружениями для обеспечения работы снегоочистителей;

проверка и ремонт пневморазводящей линии, устройств пневмообдувки и электрообогрева;

установка кольев и снеговых щитов;

подготовка и содержание в исправном состоянии тупиков и других путей в местах выгрузки снега;

ремонт и подготовка к зиме пунктов обогрева и приема пищи для работников дистанции пути;

подготовка и укомплектование инструмента, инвентаря, переносных средств защиты от снежных заносов, сигнальных принадлежностей;

ремонт постоянных снегозадерживающих заборов;

создание технологического запаса рельсов, погруженных на платформы для участков с повышенным выходом рельсов по дефектам.

При подготовке стрелочных переводов к зиме в местах размещения переводных и замыкающих устройств производится очистка шпальных ящиков от балласта и засорителей в пределах габаритов, обеспечивающих беспрепятственное перемещение и работу подвижных элементов. Выполняются также мероприятия, обеспечивающие отвод воды от стрелочных переводов.

3.12.4. В зимний период в первую очередь уделяют внимание:

обеспечению безотказной работы централизованных стрелочных переводов и сортировочных горок во время снегопадов за счет своевременного введения в действие имеющихся пневматических и тепловых устройств очистки стрелок от снега;

своевременной перестановке занесенных снегом переносных решетчатых щитов;

расчистке образовавшихся снежных переметов на перегонах и станциях;

разделке снежных валов после прохода снегоочистителей;

исправлению пути на пучинах;

выправке пути укладкой карточек в местах напрессовки снега или льда между рельсом и подкладками, прежде всего в кривых участках пути по наружным нитям;

устранению просадок в стыках; замене скреплений и др.

3.12.5. При наступлении температуры воздуха ниже -30 °С в дистанциях пути должны быть выполнены следующие мероприятия:

в дистанциях пути и на базах путевых машинных станций создается технологический запас рельсов, погруженных на платформах, и достаточный аварийно-восстановительный запас рельсов на участках с повышенным выходом из эксплуатации рельсов по дефектам для обеспечения оперативной их замены;

по специальным графикам производится натурный осмотр всего протяжения главных путей дорожными мастерами, бригадирами и опытными монтерами пути, объезд на локомотивах руководством дистанции пути, руководителями и специалистами служб пути;

силами руководства дистанций пути, мостовых и дорожных мастеров, бригадиров пути, обходчиков, специалистов дорожных мостоиспытательных станций организуется осмотр искусственных сооружений.

С наступлением низких температур категорически запрещается производить сварочно-наплавочные работы, приварку рельсовых соединителей (не ниже минус 15 °С).

При температурах ниже -35 - 40 °С должен быть организован натурный визуальный осмотр рельсового хозяйства с применением зеркал и остукивания рельсов молоточками. При этом усиленное внимание должно быть уделено участкам главного пути с просроченным сроком капитального ремонта, высокой грузонапряженностью, большим выходом остродефектных рельсов и наличием дефектов 1-ой группы. При визуальном осмотре особое внимание уделять дефектным рельсам, зоне болтовых стыков, местам приварки рельсовых соединителей, состоянию накладок.

Наряду с натурными визуальными осмотрами должны быть максимально задействованы в работу по проверке рельсов вагоны - дефектоскопы и автомотрисы с соблюдением необходимых требований для их работы при низких температурах.

Для обеспечения снижения динамического воздействия подвижного состава на рельсы в необходимых случаях рекомендуется ограничивать скорости движения поездов до 50 км/ч.

3.12.6. Организация работ по предупреждению заносов пути и снегоборьбе осуществляется руководством дистанции пути в соответствии с "Инструкцией о порядке подготовки к работе в зимний период и организации снегоборьбы на железных дорогах ОАО "РЖД" [24].

Исправление пути на пучинах

3.12.7. К основным требованиям, предъявляемым к исправлению пути на пучинах, относятся:

постоянный контроль за местом образования пучин всех разновидностей (пучинного горба, пучинной впадины, пучинного перепада, перекосной пучины, односторонней пучины), рисунок 3.47;

своевременное исправление пути на пучинах путем укладки пучинных подкладок;

обеспечение безопасности движения поездов при производстве работ по исправлению пути на пучинах.

Рисунок 3.47. Разновидность пучин: а) - пучинный горб;
б) - пучинная впадина; в) - пучинный перепад;
г) - перекосная пучина; д) - односторонняя пучина.

I, II - левая н правая нити; 1, 2 - соответственно летнее н зимнее положение пути;
3 - пучинные подкладки; Pр - величина равномерного пучения;
Рг, Рв, Рп, Род - высота соответственно пучинного горба, впадины, перепада, односторонней пучины

Участки пути, где предполагается укладка пучинных подкладок, должны быть заблаговременно (до замерзания балласта) подготовлены для исправления пучин (заменены негодные и подтесанные шпалы, непригодные для укладки пучинных подкладок, изломанные подкладки, негодные костыли, подрезан балласт под подошвой рельса с целью обеспечения зазора 3 см между поверхностью балласта и подошвой рельса).

При исправлении пути на пучинах должны соблюдаться следующие правила:

уклоны отводов от пучинных горбов должны быть не круче приведенных в таблице 3.14 и на рисунке 3.48;

между концами отводов двух смежных пучинных горбов должна устраиваться разделительная площадка параллельно элементу профиля пути длиной не менее 10 м (рисунок 3.49, а);

поездов до 100 км/ч (а) и более 100 км/ч (б);

при меньшей длине разделительной площадки пучинные подкладки должны укладываться на всем протяжении между горбами (рисунок 3.49, б) с соблюдением уклонов, указанных в таблице 3.14;

конец отвода от пучинного горба должен располагаться на расстоянии не менее 10 м от перелома профиля; если это условие нельзя соблюсти, устраивается участок, длиной не менее 10 м, со средним уклоном между двумя смежными уклонами проектного профиля пути.

Таблица 3.14. Номинальные уклоны отводов (по обеим нитям) при исправлении пути на пучинах

Скорость движения поездов, км/ч

Уклоны отводов, мм/м, на расстоянии от горба в обе стороны (см. рисунок 3.49)

до 5 м (i1)

более 5 м (i2)

на всем протяжении (i3)

60 и менее

2

3

-

61 - 80

1,5

2,5

-

81 - 100

1

2

-

101 - 120

-

-

0,8

121 - 140

-

-

0,7

При исправлении пучины на стрелочном переводе в пределах рамных рельсов и крестовины устраивается площадка; на протяжении переводной кривой, перед рамными рельсами и за крестовиной, отвод устраивается с уклоном 1 ‰.

Рисунок 3.48. Схемы устройства отводов от пучинного горба на участках со скоростями движения до 100 км/ч (а) и более 100 км/ч (б)

Рисунок 3.49. Схемы устройства отводов от рядом расположенных пучинных горбов
при расстояниях между концами отводов: а - не менее 10 м; б - менее 10 м

3.12.8. Для исправления пути на пучинах на участках с костыльным скреплением применяют пучинные подкладки, подразделяемые: на пучинные карточки, башмаки, короткие, полусквозные и сквозные нашпальники, изготовляемые из дерева, полимерных или других материалов.

Для стрелочных переводов в пределах рамных рельсов и крестовин пучинные подкладки изготавливаются таких же размеров, как и стрелочные подкладки, под которые они укладываются.

Все пучинные подкладки должны иметь отверстия для костылей и шурупов диаметром 25 мм. При исправлении пучин применяют костыли нормальной длины (165 мм) и пучинные удлиненные (205, 230, 255, 280 мм); шурупы длиной 200, 250 мм. Размеры пучинных подкладок и костылей приведены в таблицах 3.15 и 3.16.

Таблица 3.15. Размеры пучинных подкладок, мм

Наименование подкладок

Длина для рельсов типа

Ширина для рельсов типа

Толщина

Р75 и Р65

Р50 и Р43

Р75, Р65, Р50

Р43

Карточки

По длине металлической подкладки

170

160

1; 1,5; 3; 5; 8; 10; 15; 20; 25

Башмаки

400

350

170

160

25; 30; 40; 50

Нашпальники короткие

500

450

170

160

50; 60; 70; 80; 90

Нашпальники полусквозные

800

800

170

160

50; 60; 70; 80; 90; 100; 110

Нашпальники сквозные

2400

2400

170

160

50; 60; 70; 80; 90; 100; 110

На одном конце шпалы разрешается укладывать не более двух пучинных подкладок: двух карточек суммарной толщиной не более 30 мм, башмака и карточки, нашпальника и карточки, а при устройстве временных отводов - не более трех пучинных подкладок.

На участках пути с железобетонными шпалами возможность выправки пути на пучинах ограничивается суммарной допускаемой толщиной прокладок, укладываемых под подошву рельса при различных скреплениях.

При невозможности исправления пучины указанным способом требуется ограничение скорости движения поездов.

Устранение пучин предусматривают в соответствии с требованиями Технических указаний по устранению пучин и просадок железнодорожного пути.

Измерительные работы, связанные с крутизной отводов, выполняют с использованием оптических приборов ПРП или визирок.

Таблица 3.16. Длина костылей в зависимости от толщины пучинных подкладок

Суммарная толщина подкладок, мм

План пути

Наименование подкладок

Длина костылей, мм

для пришивки рельсов и подкладок

для пришивки сквозных нашпальников

для обшивки башмаков и нашпальников

15 и менее

Прямые и кривые радиусом 350 м и более

Карточки

165

-

-

От 15 до 25

Кривые радиусом менее 350 м

Карточки

205

-

-

От 25 до 50

Прямые и кривые

Башмаки и карточки

205

-

-

От 50 до 75

Прямые и кривые радиусом 1500 м и более

Короткие нашпальники карточки

230

165

165

Кривые радиусом менее 1500 м

Короткие и сквозные нашпальники и карточки

230

165

165

От 75 до 90

Прямые и кривые

Короткие и сквозные нашпальники и карточки

255

205

205

Более 90

Прямые и кривые

Сквозные нашпальники

280

230

-

4. Организация текущего содержания пути

4.1. Основные требования к текущему содержанию пути

4.1.1. Организация текущего содержания пути включает в себя систематический надзор за комплексом сооружений пути и путевых устройств и содержание их в состоянии, гарантирующем безопасное и бесперебойное движение поездов с максимально допускаемыми, установленными приказом начальника дирекции инфраструктуры, скоростями и предусматривает:

периодические осмотры и проверки пути, стрелочных переводов, искусственных сооружений, переездов и путевых устройств;

выполнение неотложных мер по обеспечению безопасности движения с установленными скоростями по результатам осмотров и проверок пути;

планирование и выполнение плановых работ по текущему содержанию, направленных на предупреждение появления неисправностей пути и продление сроков службы элементов верхнего строения пути.

4.1.2. Задачей текущего содержания пути является предупреждение возникновения расстройств пути по параметрам рельсовой колеи и состоянию элементов верхнего строения пути, своевременное устранение всех возникших расстройств и неисправностей, если расстройства по объему не требуют проведения ремонтных работ.

4.1.3. Оценка технического состояния пути помимо информации о состоянии отдельных элементов верхнего строения, земляного полотна и искусственных сооружений, а также геометрических параметров рельсовой колеи, должна позволять выявлять их взаимосвязь, что необходимо для правильного определения потребности в проведении планово-предупредительных и ремонтных работ.

4.1.4. Текущее содержание искусственных сооружений выполняется дистанциями инженерных сооружений.

4.2. Организационная структура участковой системы текущего содержания пути

4.2.1. Дистанции пути является основным подразделением дирекции инфраструктуры по содержанию пути. На дистанции пути возлагаются надзор и контроль за состоянием пути и сооружений, выполнение неотложных и первоочередных работ по текущему содержанию, а также плановых работ, направленных на усиление состояния пути в соответствии с Положением об организации участковой системы текущего содержания пути [25].

Основным структурным подразделением дистанции пути является эксплуатационный участок пути под руководством начальника участка пути (далее - ПЧУ) или старшего дорожного мастера (далее - ПЧУ).

ПЧУ осуществляет руководство участком, планирует совместно с дорожными мастерами, бригадирами пути планово-предупредительные и неотложные работы, контролирует их выполнение.

При переходе на участковую систему текущего содержания пути организационная структура дистанции пути согласовывается начальником службы пути и утверждается начальником территориальной дирекции инфраструктуры.

4.2.2. Эксплуатационный участок пути делится на 3 - 4 околотка протяженностью не более 40 км развернутой длины главных путей на двухпутных и 30 км на однопутных линиях.

Околотком руководит дорожный мастер (ПД), основной задачей которого является своевременное и качественное выявление неисправностей и выполнение неотложных работ по их устранению. На околотке создается бригада по неотложным работам под руководством бригадира пути (далее - ПДБн) численностью 10 - 12 монтеров пути.

Для выполнения плановых работ, в том числе с применением комплексов путевых машин, а также других работ, выполняемых с применением механизмов и ручного инструмента (регулировка стыковых зазоров, замена негодных шпал и скреплений, дефектных рельсов и др.) на эксплуатационном участке создается укрупненная бригада численностью 15 - 25 монтеров пути во главе с дорожным мастером по плановым работам (далее - ПДп).

При наличии на эксплуатационном участке крупных участковых или сортировочных станций на них создаются специализированные бригады по обслуживанию стрелочных переводов и содержанию рельсовых цепей под руководством бригадира пути (далее - ПДБ). Численность этих специализированных бригад, которые находятся в непосредственном подчинении дорожного мастера околотка (ПД) составляет не менее 8 - 10 человек.

Для осуществления периодического осмотра и проверки пути на околотке вводится должность бригадира пути по контролю за состоянием пути, стрелочными переводами, искусственными сооружениями, земляным полотном, путевыми устройствами и рельсовыми цепями (далее - ПДБк). В его обязанности входят ежедневное проведение осмотра, проверки пути и стрелочных переводов, искусственных сооружений, земляного полотна, путевых устройств и рельсовых цепей, сопровождение путеизмерительных и дефектоскопных тележек. ПДБк находится в непосредственном подчинении ПД. На участках, имеющих высокий уровень надежности технических средств, допускается подчиненность ПДБк непосредственно ПЧУ. Зона обслуживания ПДБк не более 40 км развернутой длины главных путей двухпутных линий и не более 30 км однопутных линий.

Рекомендуемые формы организационных структур эксплуатационных участков представлены на рисунках 4.1 и 4.2.

Рисунок 4.1. Организационная структура эксплуатационных участков,
в которые входят промежуточные станции

Рисунок 4.2. Организационная структура эксплуатационных участков,
обслуживающих крупные участковые или сортировочные станции.

4.2.3. Виды, порядок и сроки осмотров и проверок пути, стрелочных переводов, искусственных сооружений, земляного полотна, путевых устройств и рельсовых цепей в пределах линейного участка железнодорожного пути устанавливаются в соответствии с требованиями таблицы 4.1 настоящей Инструкции.

Ежемесячный график осмотра и проверки пути, стрелочных переводов, искусственных сооружении, земляного полотна, путевых устройств и рельсовых цепей для ПДБк, ПД, ПЧУ разрабатывается на основании установленной периодичности проверки пути, утвержденной начальником дистанции пути.

Разработка месячного графика осмотра ПДБк производится в соответствии с установленной нормативной периодичностью, с учетом протяженности околотка, количества станций и их классности.

При составлении графика необходимо предусматривать в первую очередь осмотр участков с просроченным нормативом капитального ремонта и с наибольшим износом элементов верхнего строения пути. В графике на каждые сутки указывается конкретный фронт осмотра: станция, перегон, номер пути, километр и т.д. Дата осмотра станций ПДБк планируется в соответствии с графиком проведения комиссионных осмотров станций. ПДБк ежедневно, оперативно обязан передавать ПД, ПЧУ, сменному инженеру дистанции пути сведения об обнаруженных при осмотре неотложных неисправностях.

Проверка пути с использованием диагностических средств осуществляется в соответствии с графиком, утвержденным начальником дистанции пути.

Изменение графика осмотра участка ПДБк допускается только в исключительных случаях по письменному распоряжению руководства дистанции пути.


Таблица 4.1. Виды, порядок и сроки осмотров и проверок пути, стрелочных переводов и сооружений

Должность проверяющего и участок проверки

Виды и порядок осмотра и проверок

Сроки осмотра и проверок в зависимости от классов пути

Куда записываются результаты осмотров и проверок

1, 2 и 3

4

5

1

2

3

4

5

6

Бригадир пути по контролю за состоянием пути

1. Осматривает все пути и стрелочные переводы (включая станции), в том числе переводные механизмы и стрелочную арматуру, с проверкой колеи по шаблону и уровню, а также осматривает все сооружения, земляное полотно, путевые устройства. Одна из таких проверок производится совместно с дорожным мастером.

не реже 2 раз в месяц

не реже 1 раза в месяц

В книги записи результатов проверки пути, сооружений, путевых устройств, земляного полотна, стрелочных переводов и глухих пересечений (формы ПУ-28, ПУ-29, ПУ-30, ПУ-67, ДУ-46)

2. Осматривает участки с просроченными капитальным ремонтом с удовлетворительной и ниже оценкой пути по показаниям путеизмерительного вагона.

4 раза в месяц

не реже 1 раза в месяц

В книги записи результатов проверки пути, сооружений, путевых устройств (ПУ-28, ПУ-29, ПУ-30)

3. Сопровождает дефектоскопные и путеизмерительные тележки (автомотрису) с совмещением обязанностей по п.п. 1 и 2. Засчитывается проход путеизмерительной тележки как промер пути с занесением в ПУ-28

в дни прохода тележек и автомотрис

Книга записи результатов проверок формы ПУ-28, дубликаты графических диаграмм.

4. Проверяет состояние электрических рельсовых цепей (видимые повреждения изоляции изолирующих стыков, элементов стрелочных переводов, наличие рельсовых соединителей и т.п.).

1 раз в месяц

- " -

5. Сплошь осматривает шпалы, мостовые и переводные брусья с маркировкой требующих замены:

 

В отчет о наличии негодных шпал и в книги учета шпал формы ПУ-5 и искусственных сооружений ПУ-30

деревянные

2 раза в год, весной и осенью

железобетонные

1 раз в год (осенью)

6. Измеряет стыковые зазоры на звеньевом и бесстыковом пути.

2 раза в год, весной и осенью

В книги формы ПУ-28, ПУ-29. Составляются ведомости промеров и графики разгонки и регулировки зазоров

Бригадир пути по содержанию стрелочных переводов и рельсовых цепей

1. Осматривает стрелочные переводы, в том числе переводные механизмы и стрелочную арматуру, с измерением ширины колеи по шаблону и уровню, желобов.

Не реже 1 раз в месяц

В книгу формы ПУ-29

2. Принимает участие в весеннем, осеннем, комиссионных, очередных и внеочередных осмотрах пути и стрелочных переводов

Устанавливается начальником дистанции пути

В книгу записи результатов проверки пути, сооружений и путевых устройств

3. Совместно с электромехаником СЦБ проверяет состояние рельсовых цепей, в том числе исправность изоляции изолирующих стыков, стяжных полос, сережек и т.д.

1 раз в месяц

То же

4. Совместно с электромехаником СЦБ проверяет состояние рельсовых цепей, в том числе с измерением сопротивления балласта вместе со шпалами

1 раз в год

То же

5. Совместно с электромехаником СЦБ измеряет переводные усилия электроприводов на остряки стрелки и подвижной сердечник крестовины при работе электродвигателя на фрикцию

1 раз в квартал

2 раза в год

ШУ-64

6. Совместно с электромехаником СЦБ проверяет состояние рабочей тяги подвижного сердечника крестовины (с ее снятием или методом дефектоскопии) на выявление усталостных трещин (кроме рабочих тяг крестовин с внешним замыкателем)

2 раза в год

ШУ-2

ДУ-46

7. Совместно с электромехаником СЦБ или механизированной горки проверяет:

 

 

стрелки и невозможность замыкания при закладке между остряком и рамным рельсом (подвижным сердечником и усовиком) шаблона толщиной 4 мм;

2 раза в месяц, а также после устранения наката и после перешивки колеи

То же

автоматическую переводимость стрелок;

1 раз в квартал

 

ширину колеи на входе и выходе замедлителей на сортировочной горке

1 раз в квартал

 

8. Проверяет стрелочные переводы по ординатам и износу металлических частей

не реже 1 раза в квартал

Не реже 2 раз в год (весной и осенью)

В книгу записи результатов проверки стрелочных переводов

9. Проверяет сборные изолирующие стыки с их разборкой и заменой поврежденных и изношенных изолирующих деталей

1 раз в 2 года

1 раз в 3 года

В журнал специальной формы (приложение 3, ЦПТ-82)

10. Проверяет состояние водоотводов от электроприводов на стрелочных переводах

1 раз в год (осенью)

В книгу записи результатов проверки стрелочных переводов

11. Совместно с работниками дистанции автоматики и телемеханики и энергоснабжения проверяет действие устройств пневмообдувки и электрообогрева

1 раз в год при подготовке к зиме

В книгу установленной формы

12. Сплошь осматривает шпалы, переводные брусья с отметкой требующих замены

2 раза в год

В книгу записи результатов проверки пути (ПУ-29)

13. Сопровождает путеизмерительные и дефектоскопные тележки

в дни прохода тележек

В книги установленной формы

Обходчик искусственных сооружений

Осматривает искусственные сооружения, а также путь и путевые устройства в пределах моста или тоннеля с подходами к ним по 100 - 500 м в каждую сторону в соответствии с распоряжением начальника дистанции

по графику обхода, разработанному начальником дистанции пути

В журнал обходчика железнодорожных путей и искусственных сооружений (ПУ-35)

Обходчик обвального участка

Осматривает угрожаемый участок порядком, устанавливаемым для постоянных постов и обходов специальной инструкцией (а при необходимости и графиком), утвержденным начальником дистанции пути

в соответствии с инструкцией (графиком)

- " -

Дежурный по переезду

Осматривает и проверяет переезд, его устройства, включая дорожные светофоры, путь и подъезды к переезду при вступлении на дежурство. Непрерывно в течение дежурства следит за состоянием переезда и его устройств.

в течение дежурства

В книгу приема и сдачи дежурств и осмотра устройств на переезде формы ПУ-67

Оператор дефектоскопной тележки

Проверяет состояние рельсов на главных, приемо-отправочных и других путях

по графику, утвержденному начальником дистанции пути

В журнал формы ПУ-27

Оператор путеизмерительной тележки

Проверяет состояние главных, приемо-отправочных и других путей

по графику, утвержденному начальником дистанции пути

В книгу записи результатов проверки пути (ПУ-29)

Дорожный мастер

1. Осматривает и проверяет (совместно с бригадиром по контролю за состоянием пути) пути (включая станции), стрелочные переводы, земляное полотно, сооружения и путевые устройства, рельсы, скрепления, рельсовые цепи

не реже 1 раза в месяц

В книги записи результатов проверки пути, сооружений, путевых устройств, земляного полотна, стрелочных переводов и глухих пересечений (формы ПУ-28, ПУ-29, ПУ-30, ПУ-67, ДУ-46)

2. Осматривает участки с просроченными капитальным и средним ремонтами с удовлетворительной и ниже оценкой пути по показаниям путеизмерительного вагона, а также участки главных путей с рельсами Р50 и легче

2 раза в месяц (1 раз совместно с ПДБ)

не реже 1 раза в месяц (совместно с ПДБ)

Формы ПУ-28, ПУ-39, ПУ-30

3. Сопровождает путеизмерительный вагон (автомотрису)

в дни прохода вагона и автомотрисы

Форма ПУ-28

4. Осматривает вместе с начальником станции и электромехаником СЦБ стрелочные переводы, в том числе переводные механизмы и стрелочную арматуру, путевые устройства

1 раз в месяц

Формы ПУ-28, ПУ-29, ДУ-46

5. Совместно с электромехаником СЦБ проверяет состояние и действие автоматики на переездах, видимость огней заградительных и переездных светофоров.

1 раз в квартал

Форма ПУ-67

6. Проверяет кривые участки пути по стрелам изгиба

1 раз в год*

1 раз в год

В ведомость стрел изгиба

7. Проверяет стыковые зазоры на звеньевом пути

2 раза в год, весной и осенью

В книги формы ПУ-28, ПУ-29. Составляются ведомости промеров и графики разгонки и регулировки зазоров

8. Производит измерения толщины уложенных пучинных прокладок и протяженности участков, где они уложены

в период максимального пучения, сроки и конкретные места устанавливает начальник дистанции пути

В ведомость учета пучинных мест ПУ-10

Мостовой (тоннельный) мастер

1. Осматривает и проверяет состояние обслуживаемых объектов искусственных укрепительных и защитных сооружений

в сроки, установленные для каждого сооружения

В книгу записи результатов осмотра искусственных сооружений формы ПУ-30

2. Принимает участие в обследовании искусственных сооружений мостоиспытательными и тоннельно­испытательными станциями

во время обследования

То же

3. Промеряет русла рек на мостах длиной более 100 м, а при необходимости и на мостах меньшей длины

не менее 2 раз в год (зимой и после спада высоких вод)

В книгу большого и среднего моста формы ПУ-12

4. Проверяет габарит на мостах и в тоннелях

устанавливаются начальником дистанции инженерных сооружений, в том числе после ремонта пути

То же

Мастер по земляному полотну дистанции пути

1. Производит осмотр, проверку и простейшие обследования земляного полотна, его обустройств и противодеформационных сооружений

устанавливаются начальником дистанции пути, но не реже 1 раза в год

В книгу формы ПУ-28; в книгу противодеформационных сооружений формы ПУ-14 и в паспорт

2. Осматривает деформирующиеся и неустойчивые участки земляного полотна и противодеформационных сооружений

в периоды пропуска весенних и ливневых вод по объектам и в сроки, устанавливаемые начальником дистанции пути

То же

Начальник участка (старший дорожный мастер)

1. Осматривает путь, сооружения, земляное полотно и устройства на протяжении участка совместно с дорожным мастером на каждом линейном участке

не реже 1 раза в квартал - каждый околоток. По графику, утвержденному начальником дистанции пути

В книги записи результатов проверки пути, сооружений, путевых устройств и земляного полотна формы ПУ-28, ПУ-29.

2. Сопровождает дефектоскопные и путеизмерительные вагоны и мотрисы

в дни прохода вагонов и автомотрис

То же и другие журналы установленной формы

3. Проверяет состояние пути объездом участка в голове локомотива

не менее 1 раз в месяц

То же

4. Производит контроль проводимых дорожными мастерами сплошных осмотров рельсов, скреплений, шпал, мостовых и переводных брусьев, зазоров, стрелочных переводов и других обустройств и сооружений

при осмотре линейных участков

В книги записи результатов проверки пути, сооружений, путевых устройств и земляного полотна формы ПУ-28, ПУ-29 и другие журналы установленной формы.

Начальник дистанции пути, заместитель начальника дистанции, главный инженер дистанции

1. Обеспечивает натурные проверки пути и сооружений командным составом в пределах всей дистанции, в весенний период организует ревизию плетей бесстыкового пути. По лично составленному графику производят осмотр пути, сооружений, земляного полотна, переездов и путевых устройств с выборочной проверкой пути и стрелочных переводов.

по графикам, утвержденным начальником службы пути территориальной дирекции инфраструктуры. Графики проверок составляются таким образом, чтобы в течение года осматривалась вся дистанция не менее чем: начальником дистанции - 1 раз, заместителем начальника - 2 раза, главным инженером дистанции - 1 раз**. Искусственные сооружения при этом должны осматриваться в установленные для них сроки.

В книги записи результатов проверки пути, стрелочных переводов, сооружений и путевых устройств и в другие журналы установленной формы. По результатам ревизии плетей бесстыкового пути заполняется журнал установленной формы.

2. Проводят комиссионное обследование переездов с участием начальников дистанции сигнализации и связи и участка энергоснабжения, работников местных органов исполнительной власти и органов Госавтоинспекции

июнь - июль

В акт - с указанием необходимых мероприятий

3. Производят весенний и осенний сплошные осмотры пути, сооружений, земляного полотна, путевых устройств, покилометрового запаса рельсов и материалов верхнего строения с участием старших дорожных, дорожных, мостовых и тоннельных мастеров

по графику, утвержденному начальником службы пути

В книгу записи результатов проверки пути, сооружений и путевых устройств, в книгу искусственных сооружений

4. Сопровождают путеизмерительный вагон

в дни прохода вагона

В книгу формы ПУ-28

5. Анализируют работу рельсовых цепей и их содержание

1 раз в месяц

Протокол

6. Осматривают все служебно-технические и жилые здания

не реже 1 раза в год

В акт - с указанием необходимых мероприятий

Начальник путеизмерительного вагона

Осуществляет проверку состояния главных и приемоотправочных путей в соответствии с установленной периодичностью.

устанавливается начальником дирекции инфраструктуры

-

На ленте путеизмерителя и в ведомости оценки состояния пути формы ПУ-32

Начальник дефектоскопного вагона

В пределах дороги (или на закрепленном участке) сплошь проверяет рельсы, лежащие на главных путях

по графику, утвержденному начальником службы пути

-

В журнал учета дефектных рельсов формы ПУ-27

Начальник службы пути, заместители начальника службы пути

1. В пределах дирекции инфраструктуры осматривает путь, сооружения, земляное полотно и путевые устройства

по графику, утвержденному начальником дирекции инфраструктуры.

В книги формы ПУ-28, ПУ-29, а также в другие книги и журналы установленной формы

2. Сопровождает путеизмерительный вагон

в дни прохода вагона

В книгу формы ПУ-28

3. Контролирует работу рельсовых цепей и их содержание

1 раз в квартал

Протокол

Примечание. Проверка переездов бригадиром пути и дорожным мастером производится в соответствии с Инструкцией по эксплуатации железнодорожных переездов.


_______________

* При наличии путеизмерителя ЦНИИ-4 - один раз в год.

** На укрупненных дистанциях пути частота осмотров пути указанными должностными лицами может быть изменена по согласованию с Управлением пути и сооружений, при этом пути 1 - 3 классов должны подвергаться общему осмотру руководителями дистанции не реже 1 раза в год.

4.2.4. Укрупненные бригады работают по ежемесячным планам-графикам, которые разрабатываются на основе годового плана дистанции по текущему содержанию пути, утвержденного начальником дирекции инфраструктуры.

План-график составляется заместителем начальника дистанции пути по текущему содержанию, ПЧУ, ПДп с учетом данных весеннего (осеннего) осмотров пути и контроля за состоянием пути, стрелочных переводов, искусственных сооружений, земляного полотна и путевых устройств с учетом данных диагностики пути, выделением необходимой техники и материалов верхнего строения пути.

План-график работы на текущий месяц утверждает начальник дистанции пути.

Плановые работы выполняются укрупненной бригадой под непосредственным руководством ПДп, который ежедневно согласовывает план работ с ПЧУ.

ПДп ежедневно докладывает ПЧУ, сменному инженеру дистанции пути о выполненных объемах работ за истекший день, а также ведет график по текущему содержанию и оценке состояния пути и путевых устройств (ПУ-74) на вышеперечисленный объем работ укрупненной бригады.

В зимний и весенний периоды укрупненная бригада привлекается на работы по снего- и водоборьбе.

Бригадир пути по содержанию стрелочных переводов и рельсовых цепей ежемесячно совместно с ПЧУ, ПД, ПДБк планирует работы по содержанию стрелочных переводов и рельсовых цепей в технически исправном состоянии в соответствии с требованиями Правил технической эксплуатации железных дорог Российской Федерации и настоящей Инструкции и организует их выполнение.

Бригадир по содержанию стрелочных переводов и рельсовых цепей ведет учет объемов выполненных работ и рабочего времени монтеров пути в журнал ПУ-74.

4.2.5. Планирование работ, выполняемых путевыми бригадами по неотложным работам, осуществляется по полумесячным планам-графикам формы ПУ-74, утвержденным начальником дистанции пути. План-график составляется ПЧУ, ПД по данным контроля за состоянием пути, стрелочных переводов, искусственных сооружений, земляного полотна, путевых устройств, включая данные диагностических средств пути.

Планирование работ по устранению неисправностей пути, угрожающих безопасности или нарушению плавности движения поездов, производится в оперативном порядке и выполняется немедленно после обнаружения этих неисправностей.

Неотложные работы по обеспечению безопасности движения поездов с установленными скоростями выполняются бригадами по неотложным работам под непосредственным руководством ПДБн или ПД в зависимости от вида работ.

Об устранении неисправности ПДБн обязан доложить ПД, ПЧУ, сменному инженеру дистанции пути, который фиксирует в журнале установленной формы дату и время устранения неисправности.

ПД ведет журнал ПУ-74 на объем работ, выполняемых бригадами по неотложным работам и ПДБк.

4.2.6. Дистанции пути должны обеспечиваться транспортными средствами для доставки укрупненных бригад и бригад по неотложным работам к месту работы и обратно (автомобилями или автомотрисами в зависимости от местных условий), необходимым количеством современных средств малой механизации и мобильной связью.

4.2.7. Допускаются иные формы организационной структуры дистанции пути, исходя из местных условий и состояния пути, укомплектования дистанции транспортными средствами, малой механизации и связи. В этом случае по представлению начальника дирекции инфраструктуры она утверждается начальником Центральной дирекции инфраструктуры.

4.3. Осмотры и проверки пути и сооружений

4.3.1. Проверки и осмотры пути назначаются для:

своевременного выявления расстройств пути, угрожающих безопасности движения поездов;

получения информации, необходимой для планирования работ по техническому обслуживанию пути и оценке качества работ по текущему содержанию пути;

накопления в базах данных информации по результатам мониторинга об изменениях состояния пути для решения задач управления путевым хозяйством.

4.3.1.2. Основными задачами осмотров и проверок пути являются:

определение соответствия фактического технического состояния элементов пути, его сооружений и устройств тем скоростям и нагрузкам, которые установлены для проверяемого участка;

выявление возникающих неисправностей, угрожающих безопасности движения поездов с установленными скоростями и принятие неотложных мер по их устранению;

своевременное обнаружение и оценка отступлений в содержании пути и стрелочных переводов, дефектов рельсов, скреплений, шпал, неисправности балластной призмы и других элементов железнодорожного пути;

определение периодичности проверки пути и сооружений диагностическими средствами;

определение профилактических мер, необходимых для предупреждения появления неисправностей, угрожающих безопасности движения поездов;

определение технического состояния пути и его элементов с целью планирования сезонных и годовых профилактических работ по текущему содержанию и ремонту пути;

определение потребности материалов верхнего строения пути для выполнения путевых работ;

оценка качества содержания пути, стрелочных переводов, искусственных сооружений, земляного полотна и других устройств по каждому километру, объекту, рабочему отделению, околотку, дистанции (при весеннем и осеннем осмотрах пути);

определение мер по улучшению условий труда монтеров пути и других работников дистанции пути.

4.3.1.3. К отступлениям и дефектам, угрожающим безопасности движения поездов, относятся:

остродефектные или лопнувшие рельсы, накладки, рельсовые элементы стрелочных переводов;

отступления IV степени геометрических параметров рельсовой колеи, а также другие виды опасных отступлений, обнаруживаемые путеизмерительным вагоном;

зазоры между подошвой рельса и подкладками на нескольких шпалах подряд;

отбои наружных рельсов в кривых с отжатием костылей на участках с деревянными шпалами (на стрелочных переводах с деревянными брусьями);

кусты негодных деревянных шпал;

наличие разрывов стыков или наличие более двух подряд слитых зазоров в стыках звеньевого пути в период ожидаемого повышения температуры рельсов в весенне-летний период, растянутых зазоров более 22 мм в период ожидаемого понижения температуры;

наличие угона плетей бесстыкового пути, углов в плане, ослабленных клеммных и закладных болтов, шурупов, клемм;

неприлегание более чем на 4 мм шейки остряка стрелки или подвижного сердечника крестовины к упорным накладкам, а также подошвы остряка или сердечника крестовины к подушкам;

дефекты земляного полотна и водоотводов, могущих привести к нарушению устойчивости пути, и другие неисправности пути, искусственных сооружений и устройств, угрожающих безопасности движения поездов.

4.3.1.4. Проверки пути осуществляются с помощью автоматизированных (ЦНИИ-4, КВЛ-П, Интеграл, Эра) или ручных средств (тележек, ручных шаблонов) диагностики в соответствии с утвержденными планами проверок или специальных указаний.

Для каждого диагностического средства в нормативной документации на порядок его работы определен порядок хранения данных на самом средстве и порядок передачи данных в ПЧ и в ДИЦДМ.

Результаты контроля состояния пути подлежат выгрузке в Единую технологическую базы данных (ЕТБ) Единой корпоративной автоматизированной системы управления инфраструктурой (ЕК АСУИ) для долговременного хранения и дальнейшего использования при паспортизации пути, решения задач анализа, оценки и прогнозирования, для планирования ремонтно-путевых работ.

4.3.1.5. Осмотры пути и сооружений осуществляются должностными лицами по кругу своих обязанностей в конкретных условиях и осуществляются при проходах пешком или объездах на подвижном составе. Порядок осмотров регламентируется должностными инструкциями или специальными указаниями (регламентами).

4.3.1.6. Кроме индивидуальных осмотров для всесторонней оценки состояния пути и сооружений проводятся комиссионные осмотры:

комиссионный весенний и осенний осмотры пути и сооружений;

месячные комиссионные осмотры пути и стрелочных переводов на станциях;

специальные комиссионные осмотры, назначенные в конкретных условиях.

4.3.1.7. Цель проведения сплошного весеннего комиссионного осмотра пути, искусственных сооружений, земляного полотна и путевых обустройств - проверка и обеспечение готовности путевого хозяйства к устойчивой и безопасной работе в период выхода пути из зимы и в наступающем летнем сезоне.

Основной задачей весеннего комиссионного осмотра является:

получение объективной комплексной оценки состояния объектов инфраструктуры путевого хозяйства и выявление их несоответствия требованиям нормативных документов;

разработка и реализация в летний период корректирующих мер по устранению выявленных несоответствий, выполнение установленного объема ремонтно-путевых работ, плана по текущему содержанию, выправке пути с максимальным выполнением объемов работ по снижению дефектности его элементов, недопущению роста длительных предупреждений об ограничении скорости движения поездов и обеспечения безопасности движения поездов в целом.

При проведении весеннего осмотра особое внимание должно уделяться:

километрам с неудовлетворительной и удовлетворительной балловой оценкой;

состоянию дефектных рельсов, соответствию геометрических размеров дефектов книгам формы ПУ-2а, корректировки, при необходимости, планов их замены;

участкам пути с неудовлетворительным состоянием шпального хозяйства, с организацией выполнения работ по разрядке "кустов" негодных шпал, в первую очередь, в кривых участках пути;

участкам пути, подверженным выплескам и разжижению балластного слоя;

состоянию бесстыкового пути с проверкой динамометрическими ключами качества закрепления закладных и клеммных болтов, шурупов и специальными устройствами степени прижатия клемм при анкерных скреплениях, соответствия фактических и расчетных температур закрепления рельсовых плетей;

состоянию кривых участков пути и в первую очередь тех, параметры которых не соответствуют установленной скорости движения поездов;

состоянию водоотводов, труб, деформирующихся участков земляного полотна;

состоянию пути на подходах к искусственным сооружениям;

дефектным искусственным сооружениям и деформирующимся и неустойчивым участкам земляного полотна;

участкам пути, где капитальный ремонт был выполнении в зимнее время и местам зимней укладки плетей бесстыкового пути.

По результатам весеннего осмотра организуется выполнение неотложных работ по разгонке и регулировке стыковых зазоров, закрепление пути от угона, постановке рельсовых плетей в оптимальную температуру закрепления, разрядке "кустов" негодных шпал, переводных и мостовых брусьев, устранению отступлений III и IV степеней. При необходимости, скорости движения поездов приводят в соответствие с фактическим состоянием пути.

По результатам весеннего осмотра корректируют сроки и объемы выполнения плановых работ, выдают дорожным мастерам по планово-предупредительным работам годовой объем всех видов работ, определяют потребность и обеспечивают поставку материалов верхнего строения пути для выполнения запланированных объемов работ. При этом проводится оценка качества плановых работ, выполняемых в осенний период.

4.3.1.8. Цель проведения сплошного осеннего комиссионного осмотра пути, искусственных сооружений, земляного полотна и путевых обустройств - проверка и обеспечение готовности путевого хозяйства к устойчивой и безопасной работе в наступающем зимнем сезоне, а также разработка комплекса плановых работ, связанных с текущем содержанием пути и ремонтами пути на следующий год.

Основными задачами осеннего комиссионного осмотра объектов инфраструктуры путевого хозяйства является:

получение объективной комплексной оценки состояния объектов инфраструктуры путевого хозяйства и выявление их несоответствия требованиям нормативной документов;

приведение установленных скоростей движения к фактическому состоянию пути.

При проведении осеннего комиссионного осмотра, как и при весеннем осмотре:

проводят (с использованием средств дефектоскопии) осмотр рельсов, обращая при этом внимание на их маркировку, степень износа, наличие ступенек в стыках, рельсов нестандартной длины и с нетиповыми болтовыми отверстиями. Проверяют записи в книгах ПУ-2 и ПУ-2а, наличие и маркировку покилометрового запаса и его соответствие лежащим в пути рельсам;

проводят выверку данных с результатами весеннего осмотра пути и книгами формы ПУ-5, проверяют соответствие числа изъятых и уложенных за отчетный период шпал актам формы ПУ-48;

проверяют состояние скрепления, степень закрепления клеммных, закладных и стыковых болтов, шурупов, наличие отсутствующих и неработающих противоугонов,

наличие наддернутых костылей, смещение и перекос подкладок, наличие и состояние амортизирующих прокладок, состояние изолирующих стыков и рельсовых соединителей;

на станциях проверяют состояние закрестовинных кривых и зазоров в задних стыках крестовин, состояние водоотводных лотков и ливневой канализации;

проверяют своевременность замены укороченных рельсов, уложенных в путь в период высоких температур, а также регулировку стыковых зазоров и закрепление пути от угона;

проверяют своевременность уборки материалов верхнего строения пути с перегонов и станций.

По результатам осмотра разрабатывается план работ, предусматривающий устранение выявленных несоответствий в содержании пути в срок до 1 ноября текущего года и проект плана ремонта и текущего содержания пути на следующий год.

4.3.1.9. Результаты весеннего и осеннего комиссионных осмотров оформляются актами.

4.3.1.10. При проведении комиссионных осмотров в максимальной степени должна использоваться информация, получаемая с помощью диагностических средств. При наличии в дистанциях пути ведомостей проверки пути путеизмерительным вагоном ЦНИИ-4, Интеграл, Эра с регистрацией промеров стыковых зазоров, стрел прогиба кривых, соответствия проектной кривой ее фактическому положению, износа рельсов с маркировкой дефектных, комиссия должна использовать эти ведомости, а натурные промеры проводить выборочно.

4.3.2. Осмотры пути должностными лицами подразделяются:

на натурные - с инструментальным измерением регламентируемых параметров пути;

на осмотры при сопровождении путеизмерительных и дефектоскопных средств, а также проездом в локомотиве, хвостовом вагоне или дрезине;

текущие - производимые должностными лицами в границах вверенного им подразделения или объекта - бригадирами по контролю за состоянием пути, дорожными, мостовыми, тоннельными мастерами и мастерами по земляному полотну, начальниками участка (старшими дорожными мастерами);

комиссионные - начальниками дистанций пути и их заместителями;

совместно-комиссионные - с представителями других служб и ведомств, бригадирами по контролю за состоянием пути, дорожными мастерами, начальниками дистанций пути и их заместителями;

постоянные - осуществляемые бригадирами по контролю за состоянием пути;

периодические - установленные соответствующими нормативными документами (дорожными мастерами, начальниками участков, начальниками дистанций пути и их заместителями);

внеочередные - связанные с погодными явлениями (ливневыми или затяжными дождями; летом с наступлением температур, близких к наивысшей для данной местности, а зимой при понижении температуры на 60 °С и более по сравнению с температурой закрепления рельсовых плетей или при температуре воздуха минус 30 °С; в период паводка, на участках с больным земляным полотном (бригадиры по контролю за состоянием пути, дорожные и мостовые мастера), проводимые вышестоящими руководителями или по их указанию;

специальные - назначаемые управлением железной дороги (РЦКУ) или ОАО "РЖД".

4.3.3. Осмотру и проверке пути, сооружений и устройств подлежат все элементы железнодорожного пути (верхнее строение, земляное полотно, искусственные сооружения, путевые устройства, рельсовые цепи, переезды, полоса отвода).

4.3.4. Регламентированные виды, порядок и сроки осмотров и проверок пути, стрелочных переводов, сооружений, путевых устройств и рельсовых цепей приведены в таблице 4.1.

Конкретные календарные сроки проверок пути должностными лицами устанавливаются начальником дистанции пути в зависимости от местных условий.

4.3.5. При проведении осмотров и проверок должна соблюдаться следующая технология.

4.3.5.1. Рельсовая колея осматривается, в том числе с помощью бинокля, на предмет выявления местных неровностей пути в профиле и плане, требующих устранения (в профиле - просмотром сбоку по поверхности головок рельсовых нитей впереди находящегося участка пути; в плане - по внутренней боковой грани головки рельса: в прямых - по рихтовочной нити, в кривых - по наружной).

Проверка ширины рельсовой колеи и уровня производиться по ходу осмотра выборочно шаблоном типа ЦУП и используются данные последнего промера пути путеизмерительным вагоном или путеизмерительной тележкой. При осмотре и проверке рельсовой колеи особое внимание уделяется: обнаружению на звеньевом пути зазоров между рельсом и подкладкой, при которых подошва рельса оказывается выше реборд подкладок, я скорости; переводным и закрестовинным кривым, кривым малого радиуса.

Рельсы осматриваются на наличие в них трещин, вертикальных и горизонтальных ступенек в стыках, седловин, в том числе в местах сварки, пробуксовок, волнообразного износа, бокового износа головки в кривых, изогнутости концов и других видимых дефектов. Величины отступлений от норм содержания и дефекты определяются с помощью ручных измерительных средств: глубина неровности, величина бокового износа, расплющивание головки рельса - металлической линейкой и штангенциркулем, трещины в торце и в зоне отверстий - щупом, внутренние дефекты - дефектоскопными тележками, вагонами и дефектоскопными автомотрисами.

4.3.5.2. Стыковые зазоры осматриваются сплошь. Измерения зазоров производятся мерным клином. Обнаруженные в стыках чрезмерно растянутые, а в летний период нулевые зазоры, должны быть отрегулированы. При осмотре скреплений выявляются изношенные, неработающие, негодные и отсутствующие скрепления. К негодным (с учетом отсутствующих) относятся: на звеньевом пути на деревянных шпалах - изломанные подкладки, противоугоны, накладки, в т.ч. переходные, основные костыли, шурупы при скреплении КД; на бесстыковом пути с железобетонными шпалами - изломанные подкладки, негодные прокладки, закладные и клеммные болты, шурупы, клеммы, анкеры. Дефекты определяются визуально.

Негодность скреплений определяется выборочно на каждом пикете на одном 25 м звене при деревянных шпалах и на отрезке пути длиной 25 м при железобетонных шпалах на бесстыковом пути.

Техническое состояние скреплений определяется и оценивается в зависимости от доли (процента) негодных скреплений на пикете и определяется как сумма процентов вышеуказанных негодных элементов скреплений.

На пути с железобетонными шпалами подсчитывается суммарный процент для скреплений: КБ - подкладок и закладных болтов; ЖБР-65 и ЖБР-65Ш, W-30 - закладных болтов или шурупов и клемм; ЖБР-65ПШМ, ЖБР-65ПШ - подкладок и шурупов; АРС и Pandrol - анкеров и клемм; на пути с деревянными шпалами - подкладок и рабочих костылей. Пример. На звеньевом пути негодных подкладок - 20 %, костылей - 15 %. Следовательно, сумма процентов негодных элементов составит 20 + 15 = 35 %.

Состояние ослабленных закладных и клеммных болтов, шурупов, монорегуляторов, клемм проверяется остукиванием молоточком и проверкой усилия затяжки динамометрическим ключом, устройствами для измерения усилия прижатия клемм.

4.3.5.3. При осмотре деревянных шпал выявляются "кусты" и общее количество негодных шпал.

На железобетонных шпалах выявляются выколы и разрушения бетона, трещины, оголение арматуры сверх допустимых нормативных значений.

Размеры дефектов измеряются с помощью металлической линейки.

4.3.5.4. При осмотре балластной призмы определяют места с отступлениями от норм устройства поперечного профиля, размеров плеча; выявляются участки с неполным заполнением балластом шпальных ящиков (измеряются линейкой и рулеткой), загрязненностью и выплесками (визуально).

4.3.5.5. При осмотре рельсовых цепей и изолирующих стыков выявляются оторвавшиеся рельсовые соединители, участки с загрязнителями под подошвой рельса, вызывающими утечку кодировочного тока, а также изношенные или изломавшиеся изолирующие детали в изолирующих стыках, скреплений на железобетонных шпалах. Проверка переходного сопротивления производится приборами.

4.3.5.6. При осмотрах стрелочных переводах проверяются:

прямолинейность пути по контррельсовой нити прямого направления и плавность кривизны переводной и закрестовинных кривых (визуально или по ординатам);

соответствие фактического состояния стрелочного перевода нормам устройства и содержания в плане и профиле;

состояние шпал и брусьев, наличие "кустов" негодных деревянных брусьев и шпал (визуально);

состояние рельсов, крестовин, контррельсов, скреплений, зазоров и ступенек в стыках, изолирующих стыках;

состояние балластной призмы, водоотводов.

Измерения на стрелочном переводе ширины колеи и уровня при осмотрах и проверках производятся путеизмерительным шаблоном ЦУП. Для измерения износа деталей стрелочного перевода, взаимного положения остряка и рамного рельса применяют шаблон КОР, штангенциркуль, мерный клин, металлическую линейку, рулетку.

4.3.5.7. Бесстыковой путь проверяется на соответствие фактического состояния нормам устройства и его содержания. При этом особое внимание обращается на:

наличие в пути неровностей в плане (визуально и по ленте путеизмерительного вагона);

угон плетей (по маячным шпалам, створам и следам клемм на подошве рельса);

величину стыковых зазоров в в уравнительных пролетах (визуально и мерным клином);

состояние балластной призмы, размеров плеча (визуально и с применением рулетки);

читаемость маркировки плети.

4.3.5.8. Земляное полотно осматривается и проверяется на наличие:

внутренних (невидимых) дефектов типа корыт, лож, мешков (по появлению в этих местах выплесков и просадок пути под проходящими поездами в дождливую погоду);

обвала откоса выемки (по появлению на пути отдельных камней, гальки и грунта);

деформации пути на карстовом месте, над трубопроводными пересечениями и шахтными выработками (видимая на глаз впадина на пути, где ранее была ровная площадка);

оползня откоса высокой насыпи (направленной в сторону оси пути микротрещины на обочине земляного полотна);

заиливания или засорения кюветов, нагорных канав, резервов, открытых дренажей (визуально по отложению на дне ила или засорителей);

деформации присыпных берм, контрбанкетов, подпорных стенок, берегоукрепительных сооружений и других устройств (нарушение их поперечного очертания, нормального наклона к полотну пути).

4.3.5.9. При осмотре искусственных сооружений (мостов, путепроводов, эстакад, виадуков, тоннелей, труб и других сооружений) проверяется:

состояние верхнего строения пути, балластной призмы, мостового полотна, сопряжение насыпей с устоями пролетных строений (визуально, с промером шаблоном типа ЦУП, использованием лент путеизмерительного вагона, рулетки, металлической линейки, штангенциркуля);

прочность прикрепления охранных приспособлений и пешеходного настила (остукивание крепежных болтов молоточком);

состояние подмостового русла, регуляционных сооружений (размывы, нарушения мощения конусов и дамб, изменения русла реки, чистота русел), режима водотоков и наледей визуально;

состояние пролетных строений, опорных частей, подферменных площадок, элементов тела трубы, порталов и обделки тоннелей, смещения или деформации колец тоннелей, габарита, наличия в тоннелях пучин и наледей (визуально).

4.3.5.10. При осмотре и проверке пути с локомотива или задней площадки поезда обращается внимание на плавность движения и общее состояние пути (разбросанность материалов верхнего строения, наличие на пути растительности, нарушение состояния водоотводов и др.).

4.3.5.11. Полоса отвода осматривается на предмет захламленности порубочными остатками, материалами верхнего строения пути, наличия и исправности снегозащитных устройств и ограждения от попадания людей и животных на путь.

4.3.6. Результаты осмотров и проверок пути и сооружений записываются в книги и журналы установленных форм (ПУ-28, ПУ-29, ПУ-30).

4.3.7. Бригадир пути должен ежедневно проверять у дежурного по станции Журнал осмотра пути, стрелочных переводов, устройств сигнализации, централизации и блокировки (далее - Журнал ДУ-46), выписывать из него неисправности пути, стрелочных переводов и рельсовых цепей, обнаруженных при проверках, устранять их и делать об этом отметки в этом журнале.

4.3.8. Все руководящие работники путевого хозяйства при посещении станций обязаны просматривать указанный журнал и проверять устранение ранее записанных в нем отступлений в содержании пути, сооружений, стрелочных переводов и устройств.

4.3.9. Книги проверок бригадиров пути, дорожных мастеров, начальников участков, старших дорожных мастеров должны периодически проверяться руководителями дистанций, отделов и служб пути.

Начальник дистанции пути и его заместители ежемесячно проверяют указанные книги дорожных мастеров, старших дорожных мастеров и начальников участков; бригадиров пути - при осмотрах рабочих отделений, с оформлением записей о выявленных неисправностях и недостатках в ведении книг ПУ-28, ПУ-29, ПУ-30.

4.3.10. Проверка наиболее сложных участков пути и сооружений, перечень которых разрабатывается службой пути, должна также производиться руководителями дирекции инфраструктуры, начальниками служб пути, в сроки, установленные начальников дирекции инфраструктуры.

4.3.11. Организация работы средств диагностики проводится по графикам, утвержденным руководством службы пути.

Проверке пути путеизмерительным вагоном подлежат все главные пути, где реализуются скорости движения поездов 25 км/ч и более, или обращаются пассажирские поезда, независимо от их количества. Периодичность проверок устанавливается приказом начальника дирекции инфраструктуры.

При обнаружении путеизмерительным вагоном опасных отступлений начальник путеизмерительного вагона или его заместитель обязан ограничить скорость или закрыть движение поездов, выдав заявку на это дежурному по станции или поездному диспетчеру.

Начальник путеизмерительного вагона по окончанию проверки вручает сопровождающему путеизмерительный вагон руководителю дистанции пути под расписку покилометровую распечатку записи диаграмм всех контролируемых параметров и результаты оценки состояния рельсовой колеи с отметками выявленных отступлений; электронные носители информации о состоянии рельсовой колеи.

После анализа распечаток начальник дистанции пути (заместитель начальника) дает указание дорожным мастерам об устранении выявленных неисправностей пути. Об устранении неисправностей дорожный мастер делает запись на распечатке.

Не позднее чем через три дня после прохода путеизмерительного вагона работниками вагона составляется ведомость оценки состояния пути, один экземпляр которой вместе с распечаткой отправляется начальнику дистанции пути, другой - начальнику службы пути.

Сравнивая распечатки и оценочные ведомости разных проходов путеизмерительного вагона, начальник дистанции пути, дорожные мастера и бригадиры пути должны анализировать изменения, происходящие в пути, выявлять неблагополучные места и принимать необходимые меры к повышению стабильности пути.

При проведении ручных промеров пути следует учитывать, что положение ненагруженного пути может существенно отличаться от положения нагруженного, поэтому приоритет отдается показаниям диагностических средств, полученных под нагрузкой.

4.3.12. Основные неисправности и отступления в содержании пути и стрелочных переводов и допускаемые скорости движения в зависимости от их величин приведены в таблице 4.2.

Таблица 4.2. Неисправности и отступления в содержании пути и стрелочных переводов, при которых ограничивается скорость или движение поездов закрывается

Характеристика и величина отступлений на пути и стрелочном переводе

Допускаемая скорость, км/ч (пасс/груз)

1

2

3

1.

Стыки и скрепления

 

1.1.

Величина стыковых зазоров, мм:

 

более 24 до 26

не более 100

более 26 до 30

не более 60

более 30 до 35

не более 25

более 35

закрывается движение

1.2.

При срезе одного стыкового болта в конце рельса или двух при шестидырных накладках

не более 25

При срезе всех болтов на конце рельса

закрывается движение

1.3.

Вертикальные и горизонтальные ступеньки в рельсовых стыках:

при температуре воздуха

выше -25 °С

-25 °С и ниже

более 1 мм до 2 мм вкл.

не более 80

не более 50

более 2 мм до 4 мм вкл.

не более 40

не более 25

более 4 мм до 5 мм вкл.

не более 15

не более 15

более 5 мм

закрывается движение

1.4.

Негодные скрепления на пикете, % (в скобках - при наличии угона рельсов более 10 см):

 

до 15 (10) включительно

не более 140

более 15 до 20 (более 10 до 15) включительно

не более 120

более 20 до 30 (более 15 до 20) включительно

не более 100

более 30 до 40 (более 20 до 30) включительно

не более 80

более 40 до 50 (более 30 до 40) включительно

не более 60

более 50 до 60 (более 40 до 50) включительно

не более 40

более 60 (более 50) включительно

не более 25

1.5.

Выход подошвы рельсов из реборд подкладок на 3-х шпалах (брусьях) подряд с наружной стороны на прямых участках, исключая подходы к мостам и тоннелям

не более 60

Выход подошвы рельсов из реборд подкладок на 3-х шпалах (брусьях) подряд с наружной стороны в кривых, а так же на прямых на подходах к мостам и тоннелям протяжением по 200 м при длине мостов и тоннелей от 25 до 100 м и по 500 м при длине мостов и тоннелей более 100 м

не более 25

На 4-х шпалах (брусьях) на прямых

не более 40

На 4-х шпалах (брусьях) на кривых, а так же на прямых на подходах к мостам и тоннелям

закрывается движение

На 5-ти шпалах (брусьях)

закрывается движение

2.

Шпалы и мостовые брусья

 

2.1.

Предельная доля негодных шпал на километре в % для путей разных классов и допускаемые скорости движения поездов (пасс/груз).

1 - 2

3

4 - 5

Р65 и тяжелее

Р50 и легче

20 - 24

25 - 29

30 - 34

70/60

60/50

25 - 29

30 - 39

35 - 44

60/50

50/40

30 - 35

40 - 45

45 - 50

50/40

40/25

более 35

более 45

более 50

В зависимости от общего состояния пути, но не более 25

2.2.

Кусты негодных деревянных шпал, не обеспечивающие стабильное положение рельсовой колеи при эпюре шпал 1840 - 2000 шт/км

Прямые и кривые радиусом 650 м и более

Р50 и легче

3 шт.

40

4 шт.

25

5 шт. и более

15 или закрытие движения*

Р65, Р75

4 шт.

40

5 шт.

25

6 шт. и более

15 или движение закрывается *

Кривые радиусом менее 650 м

Р50 и легче

3 шт.

25

4 шт. и более

15 или движение закрывается *

Р65, Р75

4 шт.

25

5 шт. и более

15 или движение закрывается *

_______________

* Движение закрывается, если ширина колеи превышает 1545 мм или на трех и более шпалах в кусте подошва рельсов выходит из реборд подкладок с наружной стороны кривой.

При эпюре шпал 1440 - 1600 шт/км допускаемое число негодных шпал в кусте принимается на одну степень меньше указанных в таблице, за исключением кустов из трех шпал.

Если между смежными кустами из трех и более негодных шпал, не обеспечивающих стабильное положение колеи, лежит менее трех годных шпал, то это место рассматривается как один куст, состоящий из суммы негодных шпал смежных кустов.

В зоне острия остряков стрелочных переводов во всех случаях не допускается наличие двух расположенных подряд негодных брусьев.

3.

Стрелочные переводы

 

3.1.

Износ основных металлических частей стрелочных переводов, мм

Регламентируемый параметр

Тип стрелочного перевода

Главные пути при скорости движения, км/ч

Главные при V = 40 км/ч и менее и приемо-отправочные

Станционные, подъездные и прочие пути

160

200

140

160

120

140

101

120

81

100

61

80

41

60

Вертикальный износ сборных и цельно литых крестовин

Р65 и тяжелее

5

5

5

5

6

6

8

10

12

Р50

-

-

-

5

6

6

8

10

12

Р43 и легче

-

-

-

-

5

6

6

10

12

Вертикальный износ крестовин с непрерывной поверхностью катания

Р65

5

5

5

6

8

9

9

10

-

Вертикальный износ рамных рельсов и остряков

Р65 и тяжелее

5

5

5

6

8

9

9

10

12

Р50

-

-

-

5

8

8

8

9

10

Р43 и легче

-

-

-

-

5

6

6

8

10

Боковой износ рамных рельсов и остряков

Р65 и тяжелее

5

5

5

6

8

8

8

8

11

Р50

-

-

-

6

8

8

8

8

11

Р43 и легче

-

-

-

-

6

8

8

8

11

Боковой износ рамного рельса в острие остряка

Р65 и тяжелее

5

5

5

6

6*

6*

6*

6*

6*

Р50

-

-

-

6

6*

6*

6*

6*

6*

Р43 и легче

-

-

-

-

 

6

6*

6*

6*

_______________

При износе более указанной для данной скорости, скорость движения поездов ограничивается до величины, соответствующей износу, а при износе более указанной для главных путей  - движение закрывается.

* Для указанных градаций допустимый износ может быть увеличен до значений, допустимых вне пределов острия остряка, при условии обеспечения требований к взаимному положению остряка и рамного рельса, контролируемых шаблоном КОР.

3.2.

Обратное возвышение рельсов в переходных и закрестовинных кривых, мм:

 

21 - 40

не более 15

более 40

закрывается движение

3.3.

Два негодных бруса подряд в зоне острия остряков на стрелочном переводе

закрывается движение

3.4.

Величина желоба между остряком и усовиком башмакосбрасывателя на расстоянии 200 мм от корня усовика до острия остряка менее 15 мм

эксплуатация башмакосбрасывателя запрещается

3.5.

Наличие зазора между боковой внутренней гранью головки рельса и кромкой шаблона КОР у начала остряка и на расстоянии 350 мм от начала остряка для стрелок М 1/18, 200 мм для М 1/11 и 120 мм для М 1/6

закрывается движение в противошерстном направлении

3.6.

Разъединение стрелочных остряков и подвижных сердечников с тягами

закрывается движение

3.7.

Выкрашивание остряка или подвижного сердечника, при котором создается опасность набегания гребня и во всех случаях выкрашивания длиной:

 

- на главных путях 200 мм и более

закрывается движение

- на приемоотправочных 300 мм и более

закрывается движение

- на прочих станционных путях 400 мм и более

закрывается движение

3.8.

Понижение остряка против рамного рельса и подвижного сердечника крестовины против усовика на 2 мм и более, измеряемое в сечении, где ширина головки остряка или подвижного сердечника крестовины поверху составляет 50 мм и более

закрывается движение

3.9.

Расстояние между рабочей гранью сердечника крестовины и рабочей гранью головки контррельса менее 1472 мм.

закрывается движение

3.10.

Расстояние между рабочими гранями головки контррельса и усовика более 1435 мм.

закрывается движение

3.11.

Излом рамного рельса, остряка, крестовины (сердечника, усовика, контррельса)

закрывается движение

3.12.

Разрыв контррельсового болта в одноболтовом или обоих болтов в двухболтовом вкладыше

закрывается движение

3.13.

Неприлегание более чем на 4 мм шейки остряка стрелки или подвижного сердечника крестовины к упорным накладкам, а также подошвы остряка или сердечника крестовины к подушкам

устраняется немедленно. До устранения скорость не более 50 км/ч

4.

Балластный слой

 

4.1.

При доле протяженности пути с выплесками, % на пикете:

 

более 5 до 7 включительно

не более 120

более 7 до 15 включительно

не более 80

более 15 до 20 включительно

не более 60

более 20

не более 25

4.2.

Ширина плеча балластной призмы менее 20 см для участков звеньевого пути и менее 25 см для бесстыкового пути (при ожидаемом повышении температуры на 15 °С

не более 60

5.

Уравнительные приборы

 

5.1.

Вертикальный износ остряков и рамных рельсов в уравнительных приборах на мостах более 10 мм

закрывается движение

4.4. Планирование плановых работ по текущему содержанию пути

4.4.1. Текущее содержание заключается в систематическом проведении плановых и неотложных работ, обеспечивающих ликвидацию неисправностей и причин порождающих их. Предупреждение появления неисправностей и их своевременное устранение является основным принципом текущего содержания пути и устройств.

4.4.2. Работа укрупненной бригады по плановым работам производится в соответствии с требованиями п. 4.2.4 настоящей Инструкции на основе годового плана дистанции по текущему содержанию пути. При необходимости план работ укрупненной бригады корректируется по результатам комиссионных осмотров и осмотров пути дорожными мастерами и бригадиром по контролю за состоянием пути.

В связи с тем, что работы текущего содержания пути в сезонах различные по номенклатуре, объемам и организации, планирование работ для бригад по плановым работам должно осуществляться на год и на сезон (летний, осенний, зимний и весенний) в соответствии с пунктами 4.4.5.1 - 4.4.5.4 настоящей Инструкции.

В составе плановых предусматриваются следующие работы:

выправка пути в профиле (подбивка шпал в сезон летних путевых работ, укладка прокладок в зимний период);

выправка пути в плане (рихтовка);

регулировка зазоров;

перешивка и регулировка ширины колеи;

одиночная смена рельсов, скреплений и шпал;

содержание балластной призмы;

содержание земляного полотна (водоотводных сооружений, откосов земляного полотна);

подготовка пути к зиме и пропуску весенних вод;

разрядка температурных напряжений в рельсовых плетях;

очистка рельсов и скреплений от грязи, добивка костылей и поправка противоугонов на звеньевом пути с деревянными шпалами;

смазка и закрепление стыковых, клеммных и закладных болтов;

снего-водо-пескоборьба;

выполнение работ, сопутствующих выправке пути с применением комплексов путевых машин;

очистка рельсов и скреплений от грязи;

удаление загрязнителей из-под подошвы рельсов;

уборка засорителей с поверхности балластной призмы;

удаление из-под подошвы рельсов накопившихся регулировочных прокладок при железобетонных шпалах с раздельным скреплением, или из-под подкладок пучинных карточек при деревянных шпалах с костыльным скреплением;

планировка балластной призмы (при необходимости с досыпкой балласта) и обочин земляного полотна;

устранение недостатков в содержании электрических рельсовых цепей;

очистка и планировка кюветов и других водоотводных сооружений;

другие виды работ текущего содержания.

4.4.3. Бригады для выполнения неотложных работ работают по графику, который оперативно корректируется в течении дня в зависимости от результатов осмотра пути, работы диагностических средств и складывающейся на околотке обстановки.

4.4.4. Выполнение неотложных работ по обеспечению безопасности движения поездов включают следующие работы:

замену остродефектных рельсов;

разрядку кустов негодных шпал и переводных брусьев;

устранение неисправностей рельсовой колеи, требующих ограничения установленной скорости движения или его закрытия;

устранение других расстройств, требующих ограничения скоростей движения или его закрытия;

устранение неисправностей, записанных в журнал осмотра путей, стрелочных переводов, устройств СЦБ и связи (ДУ-46).

4.4.5. Работы, которые планируются с учетом сезонности, выполняются бригадами по плановым работам с применением механизмов и инструментов.

4.4.5.1. На весенний период по мере освобождения пути от снега планируются работы:

по отводу воды с пути и земляного полотна;

закрепление противоугонов, стыковых, клеммных и закладных болтов, шурупов, поправка монорегуляторов;

добивка костылей и довертывание шурупов на пути и стрелочных переводах.

Цель этих работ - предотвратить угон и расстройства пути в период оттаивания балласта и земляного полотна.

Помимо этих работ, по мере оттаивания балластной призмы заменяются негодные шпалы, дефектные рельсы, скрепления, производится перешивка пути, проводятся работы по предупреждению разжижения балластного слоя и появления выплесков, регулируются зазоры и рихтуется путь в местах с отступлениями от норм. При наступлении соответствующих температур производится разрядка температурных напряжений в рельсовых плетях бесстыкового пути (там, где это требуется).

4.4.5.2. На летний период планируются работы:

по выправке пути в местах просадок, отступлений по уровню и в плане подбивкой, подсыпкой или укладкой прокладок на отдельных неровностях;

по подбивке отрясенных шпал;

по регулировке зазоров;

по одиночной замене негодных (не выполняющих своих функций) шпал и скреплений (в первую очередь, в стыках и на кривых участках пути);

по прогрохотке щебеночного балласта в шпальных ящиках или замене балласта в местах наметившихся выплесков;

по очистке кюветов, нагорных канав, лотков и др.

4.4.5.3. На осенний период планируются работы, направленные на предупреждение появления неисправностей пути в зимний период:

выборочная регулировка зазоров в стыках;

замена неработающих и поправка ослабших противоугонов;

закрепление клеммных, закладных и стыковых болтов, монорегуляторов, шурупов на бесстыковом пути;

исправление просадок в стыках и в местах отрясенных шпал способом подбивки, подсыпки;

удаление загрязнителей балласта из-под подошвы рельсов;

уборка с путей и стрелочных переводов на станциях и перегонах оставшихся материалов верхнего строения пути и посторонних предметов, которые могут мешать работе снегоочистителей и снегоуборочных машин в зимний период;

установка снеговых кольев и снеговых щитов;

очистка и подготовка водоотводных устройств к пропуску весенних вод.

4.4.5.4. На зимний период планируются работы:

замена дефектных рельсов;

исправление пути на пучинах;

очистка стрелочных переводов от снега, желобов от напрессованного снега и льда и др.;

смена негодных металлических частей стрелочных переводов;

перешивка пути и стрелочных переводов;

перестановка снеговых щитов и разделка валов после работы снегоочистителей.

В конце зимы в планы включают работы по вскрытию от снега кюветов, канав, русел у мостов с малыми отверстиями и труб.

4.4.6. На искусственных сооружениях и на подходах к ним (включая охранные приспособления на мостах с ездой на балласте и в зоне челноков на всех мостах) планируются работы:

по устранению отступлений пути в плане, профиле и по уровню, выявленные путеизмерительным вагоном;

по очистке элементов мостового полотна;

по очистке и смазке уравнительных приборов;

по регулировке зазоров в стыках и замене сезонных уравнительных рельсов;

по очистке труб, лотков, водобойных колодцев, русел от наносов и зарослей;

по подготовке малых искусственных сооружений к зиме;

по подготовке искусственных сооружений к пропуску весенних вод, паводку и ледоходу.

4.4.7. При планировании плановых работ должны предусматриваться меры по устранению причин, вызывающих интенсивное расстройство пути.

К таким причинам, в основном, относятся:

чрезмерная загрязненность балласта, в первую очередь, в стыках, вызывающая особо интенсивное нарастание в них просадок во время дождей и, как следствие, дефекты рельсов по стыковым рисункам;

часто повторяющиеся по протяжению пути небольшие (II степени) отступления в плане, перекосы, просадки, зазоры между подошвой рельса и подкладками, снижающие сопротивляемость рельсов раскантовке при боковых воздействиях колес подвижного состава;

угон рельсов звеньевого и бесстыкового пути, приводящий к разрыву стыков зимой и выбросу пути летом;

негодные деревянные шпалы и узлы скреплений, в первую очередь, в кривых участках, способствующие возникновению нарушений ширины рельсовой колеи и раскантовке рельсов при боковых воздействиях подвижного состава на рельс;

неплотное прилегание шейки остряка стрелки или подвижного сердечника крестовины к упорным накладкам, а также подошвы остряка или сердечника крестовины к подушкам и др.

4.4.8. Комплексные плановые работы планируют на участках пути, которые не попали в титульный список ремонтов. При этом на них:

по показаниям путеизмерительных вагонов имеется большое количество отступлений II степени в профиле, плане, по уровню;

много регулировочных прокладок между рельсом и подкладкой при раздельном скреплении и карточек под подкладками на деревянных шпалах;

имеются отрясенные шпалы;

требуется оправка балластной призмы и др., т.е. имеется необходимость выполнения нескольких видов самостоятельных работ со сплошным проходом по километру.

Плановые работы, выполненные с применением комплексов путевых машин, планируются на основе результатов осеннего осмотра и проверок пути и стрелочных переводов, при этом учитывается классность пути и пропущенный по нему тоннаж после последнего ремонта, а также интенсивность отказов технических средств с использованием методологии УРРАН [26, 27].

На стрелочных переводах, расположенных на главных путях, комплексные планово-предупредительные работы должны планироваться одновременно с работами на пути. На стрелочных переводах, расположенных на приемо-отправочных и других станционных путях, комплексные работы планируются в зависимости от вида и количества отступлений, обнаруженных на них при осенних и месячных осмотрах и проверках, типа и конструкции стрелочных переводов, размеров движения по ним.

Плановые работы на километрах группируются по перегонам и эксплуатационным участкам с учетом предоставления "окон" и других эксплуатационных факторов, после чего составляется план-график выполнения работ на сезон по эксплуатационным участкам (таблица 4.3).

Таблица 4.3. План-график выполнения комплексных плановых работ на __________ дистанции пути в _________ году

Участок движения, № главного пути

№ эксплуатационного участка

Объем работ, км

Применяемые машины

Календарное время работ (число, месяц)

Фактическое время работ (число, месяц, объем)

А-Б, 1

1

15

 

1.05 - 31.05

10.05 - 15.06

14

Б-В, 2

2

10

 

1.06 - 20.06

15.06 - 1.07

10

К плану-графику прикладываются объемные ведомости по основным видам работ и потребности в материалах верхнего строения пути.

4.4.9. Ежегодные планы выполнения плановых работ на главных путях и расположенных на них стрелочных переводах с применением комплексов машин согласовываются с дирекцией инфраструктуры и дирекцией управления движением.

Дирекция по эксплуатации и ремонту путевых машин по заявкам дистанций пути разрабатывает ежегодные планы выполнения плановых работ на обслуживаемых дистанциях, которые согласовываются с дирекцией инфраструктуры.

4.4.10. Плановые работы с применением комплексов машин выполняют в "окна" продолжительностью не менее 3 ч.

В эти же "окна" другие бригады по плановым работам выполняют работы, требующие перерывов в движении поездов, больших, чем интервал графика движения (одиночная замена рельсов, металлических элементов стрелочных переводов, регулировка зазоров в стыках, снятие пучинных карточек и др.).

На участках с интенсивным движением поездов в "окна" на плановые работы целесообразно использовать одновременно несколько комплексов машин.

4.4.11. На участках пути, которые попали в титульные списки ремонтов, работы по текущему содержанию выполняются в объемах, обеспечивающих безопасное движение поездов, бригадами по неотложным работам.

4.4.12. На основе планов выполнения плановых работ по текущему содержанию пути каждая дистанция пути разрабатывает для своих условий и на основе типовых технологических процессов:

технологические процессы производства работ по километрам с учетом их фактических объемов, типов применяемых машин, численности путевой бригады, фронта работ и сроков их проведения;

порядок обслуживания и стоянки машин в нерабочее время;

способ ежедневной доставки путевых бригад к месту работ и обратно.

4.4.13. Работы по текущему содержанию пути должны выполняться в соответствии с установленными правилами и типовыми технологиями.

Технологические операции, входящие в общий комплекс работ, должны выполняться с последовательностью, исключающей повторяемость работ и обеспечивающей наилучшее их качество. Например, работы по удалению загрязнителей из-под рельса и с поверхности призмы, замене шпал, прогрохотке щебеночного балласта в местах выплесков, перегонке шпал выполняются до, а не после выправки пути с подбивкой шпал.

4.4.14. После окончания дневных работ все материалы должны быть убраны с пути и отвезены к местам их хранения или складирования.

4.4.15. При выполнении работ должны строго соблюдаться условия обеспечения безопасности движения и правила личной безопасности работников, о чем руководитель работ перед каждым выходом на работу инструктирует бригаду с учетом видов предстоящих работ и мест их проведения. То же самое должен делать любой работник, будучи руководителем работ, независимо от численности и состава рабочей группы.

4.4.16. При работах на пути и стрелочных переводах без закрытия движения поездов необходимо выполнять требования по исключению нарушений работы рельсовых цепей, а на электрифицированных участках должны быть приняты меры по защите рабочих от возможного поражения тяговым током.

4.4.17. Качество работ, выполняемых в соответствии с планом-графиком, должно контролироваться дорожным мастером или начальником участка при очередных осмотрах пути. После выполнения работ осуществляются соответствующие записи в формы первичного учета путевого хозяйства, в том числе с применением автоматизированной системы "Электронного технологического документооборота" (АС-ЭТД).

4.4.18. По истечении каждого месяца дорожные мастера представляют начальнику участка заполненные и обсчитанные графики работ за прошедший месяц.

4.4.19. Начальники дистанций пути, их заместители, главные инженеры, начальники участков, дорожные мастера и бригадиры пути должны систематически анализировать состояние пути и результаты работ, выявлять недостатки в организации и технологии работ и принимать необходимые меры к их устранению, преследуя цель повышения надежности работ пути и продления сроков службы элементов верхнего строения.

4.4.20. На повышение эффективности текущего содержания пути, должны быть направлены и такие меры, как: эффективное использование машин и механизмов, технологических "окон"; регулярное проведение технической учебы работников дистанции; обобщение и применение передовых технологий и методов работ других путейских подразделений и предприятий и др.

4.4.21. Материальное поощрение работников пути за высокое качество текущего содержания и продление сроков службы элементов пути должно базироваться на объективных методах оценки состояния пути на километрах, участках и дистанциях пути по результатам натурных осмотров и проверок пути вагонами-путеизмерителями и другими измерительными средствами.

4.4.22. В состав работ по техническому обслуживанию пути, кроме работ по текущему содержанию пути, входят также промежуточные ремонты - средний и планово-предупредительный. Эти работы назначаются в тех случаях, когда объемы необходимых работ превышают нормативные затраты на текущее содержание пути. Критерии назначения промежуточных ремонтов пути и состав выполняемых работ изложен в Технических условиях на работы по реконструкции (модернизации) и ремонту железнодорожного пути [28].

4.4.23. Таблицы технического оснащения дистанций пути приведены в приложении 9 к настоящей Инструкции.

5. Хранение и учет средств механизации, приборов, инструмента, аварийно-восстановительного и покилометрового запасов материалов верхнего строения пути

5.1. Хранение и учет средств механизации, приборов и инструмента

5.1.1. Дистанции пути и их подразделения должны оснащаться машинами, механизмами, оборудованием, приборами и инструментом в соответствии с табелями технического оснащения (приложение 9 к настоящей Инструкции).

Транспортные средства хранят в специальных гаражах, а механизмы и инструмент в кладовых. Во время рабочего сезона (в отдельные дни после работы) они могут оставляться на линейных участках, если созданы условия для их сохранности.

Путевые передвижные средства (вагончики, тележки, мадероны и др.), оставляемые на открытом воздухе, должны быть надежно закреплены на местах нахождения и иметь специальные запоры с замками.

5.1.2. Для обеспечения высокого качества путевых работ и повышения производительности труда, а также для обеспечения техники безопасности при производстве работ необходимо, чтобы путевой инструмент, приспособления, измерительные приборы и передвижные средства соответствовали утвержденным чертежам и техническим условиям (по форме, размерам, допускам, качеству материалов, качеству отделки) и были исправными.

Инструмент и приборы должны своевременно ремонтироваться, а негодные -заменяться. Каждому инструменту в кладовой отводится соответствующее место. Кладовые должны быть всегда в исправном состоянии и запираться. Доступ посторонним лицам в кладовую воспрещается. Ключи от кладовой рабочего отделения должны находиться у бригадира пути, от кладовой линейного участка - у дорожного мастера, а при их временном отсутствии - у замещающих их работников.

5.1.3. Путевой инструмент, приборы и инвентарь учитываются по книгам кладовой и описям.

5.1.4. Из всего инструмента особо выделяется и хранится инструмент строгого учета, к которому относятся:

ключи динамометрические;

ключи путевые для болтов М22 и М24 рельсов типа Р50 и легче;

ключи путевые для болтов М27 и М30 рельсов типа Р65;

ключи путевые предельные для болтов М27;

ключи путевые с удлиненной рукояткой для болтов М22, М24 и М27;

ключи путевые с ускорителем;

ключи торцевые для клеммных и закладных болтов М22;

ключи торцевые предельные для клеммных и закладных болтов М22;

ключи для монорегуляторов скреплений АРС;

ключи торцевые для шурупов;

ключи торцевые с удлиненной рукояткой для болтов М30;

ключи - молотки;

лапы сжимы для ремонта шпал;

ломы лапчатые;

приспособления для вытаскивания костылей в узких местах;

наддергиватели путевых костылей.

На инструмент строгого учета в конторе дистанции, а также на околотках и в укрупненной бригаде, помимо общего учета, ведется специальная книга формы ПУ-80а, которая должна быть и в кладовых дистанции и дорожного мастера. В нее заносится отдельно по каждому виду и порядковому номеру инструмент, как при получении, так и при выдаче.

На поступающий в кладовую дистанции инструмент строгого учета ставятся следующие клейма: сокращенное обозначение (телеграфное) дирекции инфраструктуры, номер дистанции, околотка или укрупненной бригады и порядковый номер, под которым инструмент записан в журнале дистанции пути.

5.1.5. Выдача инструмента строгого учета из кладовой дистанции дорожному мастеру, а дорожным мастерам бригадиру пути, производится по соответствующей описи, на дубликате которой расписывается работник, получивший инструмент. По каждому инструменту строгого учета в описи указывается его номер.

Монтерам пути, назначенным выполнять работы самостоятельно, а также обходчикам путей, искусственных сооружений и дежурным по переездам выдача инструмента строгого учета производится под расписку.

5.1.6. Инструмент строгого учета хранится в кладовой в специальных шкафах или в пирамидах под замком, размещаемых вдоль стен. Такие же шкафы для хранения инструмента строгого учета в специально выбранных местах устанавливаются для обходчиков железнодорожных путей и искусственных сооружений и на переездных постах.

Хранение, учет и состояние путевого инструмента проверяется два раза в год руководством дистанции пути.

5.1.7. В случае пропажи или утери инструмента строгого учета составляется акт с указанием в нем лица, утерявшего инструмент, названия инструмента, его номера, обстоятельств, при которых инструмент пропал или был утерян. Дорожный мастер представляет копию акта в контору дистанции пути; в книгах учета инструмента против соответствующего номера делается запись о пропаже инструмента с указанием номера составленного акта и даты. Начальник дистанции пути проводит служебное расследование по фактам пропажи или утери инструмента и ставит в известность об этом органы внутренних дел.

5.1.8. Измерительные приборы и инструменты должны иметь клейма: шаблоны -металлические; рейки, уровни и термометры - нанесенные масляной краской по трафарету. Клеймо содержит название дистанции пути, линейного участка и порядковый номер прибора или инструмента. Клеймение производится после каждого их ремонта и выверки, производимой в установленные сроки.

Средства измерения ( шаблоны ЦУП, уровни, рейки и др.), находящиеся в эксплуатации, должны проходить поверку (калибровку), выполняемую подразделениями и лицами, аттестованными на право проведения этих работ органами Госстандарта или Дорожными центрами стандартизации и метрологии. Периодичность проведения поверки (калибровки) должна соответствовать нормативной и эксплуатационной документации, действие которой распространяется на данное средство измерения. Результаты поверки (калибровки) средств измерения оформляются в соответствии с требованиями нормативной документации по поверке (калибровке) измерительных приборов.

Контрольные путевые шаблоны проверяются один раз в год в органах Комитета стандартов, мер и измерительных приборов.

5.1.9. На все путевые шаблоны, уровни и рейки, используемые при работах и для контрольных проверок пути, заводится особый журнал с непрерывной нумерацией по дистанции. Журналы ведутся как на дистанции, так и на линейных участках.

5.1.10. При оставлении подотчетным лицом занимаемой должности составляется акт на сдачу всего инструмента с указанием номеров.

5.2. Хранение аварийно-восстановительного и покилометрового запасов материалов верхнего строения пути

5.2.1. На все виды лежащих в пути материалов верхнего строения и других материалов создается аварийно-восстановительный запас, нормы которого приведены в Нормах аварийно-восстановительного запаса материалов верхнего строения пути для главных путей железных дорог [29].

5.2.2. Аварийно-восстановительный запас рельсов хранится (по усмотрению начальника дистанции пути) либо на станциях с размещением на специально подготовленных площадках, либо на перегонах с размещением на обочинах вдоль пути на специальных стеллажах, либо на железнодорожных платформах в объеме не менее 30% от норматива для перегонов, примыкающих к станции.

5.2.3. Аварийно-восстановительный запас рельсовых скреплений и соединителей, лапчатых болтов для мостовых брусьев хранится в кладовых бригадиров пути, при этом болты, гайки и шайбы хранятся в смазанном виде в отдельных ящиках (контейнерах) с указанием их типа и количества.

5.2.4. Аварийно-восстановительный запас шпал хранится в штабелях вблизи кладовых бригадиров пути с указанием количества шпал в штабеле. Каждый штабель располагается на прокладках из старых шпал или брусьев. Верхний ряд шпал или брусьев укладывается с наклоном, чтобы обеспечивался сток воды.

5.2.5. Аварийно-восстановительный запас переводных и мостовых брусьев хранится в штабелях в местах, устанавливаемых начальником дистанции пути.

5.2.6. Необходимый запас балласта хранится на обочине земляного полотна в призмах.

5.2.7. Аварийно-восстановительный запас стрелок, крестовин и частей переводов хранится на станции в специально отведенных местах. Металлические части переводов хранятся в смазанном виде.

5.2.8. Пучинные карточки, башмаки и нашпальники хранятся в кладовых бригадиров пути рассортированными по размерам.

5.2.9. Сигнальные принадлежности и другой путевой инвентарь хранятся в кладовых бригадиров пути и дорожных мастеров на специально устраиваемых стеллажах.

5.2.10. Снеговые щиты и колья в летнее время года хранятся в штабелях (на прокладках из старых шпал), располагаемых на расстоянии 100 м один от другого. Каждый штабель обвязывается проволокой.

5.2.11. Порядок хранения и применения покилометрового запаса материалов верхнего строения пути установлен распоряжением ОАО "РЖД" от 26 ноября 2010 г. № 2428р [30].

Список литературы

1. Положение о системе ведения путевого хозяйства ОАО "Российские железные дороги". Утверждено распоряжением ОАО "РЖД" 02.05.2012 г. № 857р.

2. Инструкция по оценке состояния рельсовой колеи путеизмерительными средствами и мерам по обеспечению безопасности движения.

3. Инструкция по применению габаритов приближения строения. ЦП-4425. Утверждена 18.11.1986 г.

4. Положение по оценке фактических параметров устройства кривых участков пути вагонами - путеизмерителями, расчету рациональных параметров устройства кривых для их паспортизации. ЦПТ-46/2. Утверждено ОАО "РЖД" 19.03.2009 г.

5. Нормы допускаемых скоростей подвижного состава по железнодорожным путям колеи 1520 (1524) мм федерального железнодорожного транспорта. Приказ № 41 от 12.11.2001 г.

6. ГОСТ 9238-83. Габариты приближения строений и подвижного состава железных дорог колеи 1520 (1524) мм.

7. Правила технической эксплуатации железных дорог Российской Федерации. Утверждены приказом Минтранса России от 21.12.2010 г.

8. Инструкция по устройству и укладке, содержанию и ремонту бесстыкового пути.

9. НТД/ЦП-1-3-93. Дополнение к НТД/ЦП-3-93 Признаки дефектных и остродефектных рельсов.

10. НТД/ЦП-2-93 Каталог дефектов рельсов

11. Технические указания по перекладке термоупрочненных рельсов типов Р65 и Р75 в звеньевом пути. Утверждены МПС Российской Федерации 28.10.1997 г. № ЦПТ 80/50.

12. Технические указания по шлифованию рельсов. Утверждены распоряжением ОАО "РЖД" 22.02.2011 г. № 388р.

13. Инструкция по содержанию деревянных шпал, переводных и мостовых брусьев железных дорог колеи 1520 мм. Утверждены МПС Российской Федерации 11.12.96 г. № ЦП/410.

14. ГОСТ 78-2004 Шпалы деревянные для железных дорог широкой колеи. Требования к размерам и качеству шпал.

15. Временные технические указания по применению железобетонных шпал на звеньевом пути с деревянными шпалами. Утверждены МПС России 19.02.2002 г. № ЦПТ-52/5.

16. Технические указания по ведению шпального хозяйства с железобетонными шпалами. Утверждены Департаментом пути и сооружений ОАО "РЖД" 17.12.2004 г.

17. СТН Ц-01-95 Железные дороги колеи 1520 мм.

18. Инструкция по содержанию земляного полотна железнодорожного пути. Утверждена МПС России 30.03.1998 г. № ЦП-544.

19. Инструкция по обеспечению безопасности движения поездов при технической эксплуатации устройств и систем СЦБ (ЦШ-530-11). Утверждена распоряжением ОАО "РЖД" 20.09.2011 № 2055р.

20. Классификатор дефектов и повреждений элементов стрелочных переводов. Утвержден распоряжением ОАО "РЖД" 16.08.2012 г. № 1653р.

21. Технические указания по устройству и конструкции мостового полотна на железнодорожных мостах ОАО "РЖД". Утверждены распоряжением ОАО "РЖД" 12.10.2011 г. № 2195р.

22. Инструкция по содержанию искусственных сооружений. Утверждена МПС России 28.12.98 г. № ЦП-628.

23. Инструкция по эксплуатации железнодорожных переездов МПС России. Утверждена МПС Российской Федерации 29.06.1998 г. № ЦП/566.

24. Инструкция о порядке подготовки к работе в зимний период и организации снегоборьбы на железных дорогах ОАО "РЖД". Утверждена распоряжением ОАО "РЖД" 30.06.2006 г. № 1338р.

25. Положение об организации участковой системы текущего содержания пути. Утверждено распоряжением ОАО "РЖД" 29.12.2011 г. № 2847р.

26. Положение о системе неразрушающего контроля рельсов и эксплуатации средств рельсовой дефектоскопии в путевом хозяйстве железных дорог ОАО "РЖД". Утверждено распоряжением ОАО "РЖД" 09.09.2011 г. № 2036р.

27. СТО РЖД 1.02.034-2010. Управление ресурсами на этапах жизненного цикла, рисками и анализом надежности (УРРАН). Общие правила оценки и управления рисками;

СТО РЖД 1.02.035-2010. Управление ресурсами на этапах жизненного цикла, рисками и анализом надежности (УРРАН). Порядок определения допустимого уровня риска.

28. Технические условия на работы по реконструкции (модернизации) и ремонту железнодорожного пути. Утверждены распоряжением ОАО "РЖД" 02.05.2012 г. № 859р.

29. Нормы аварийно-восстановительного запаса материалов верхнего строения пути для главных путей железных дорог и порядок их применения. Утверждены распоряжением ОАО "РЖД" 13.11.2010 г. № 2318р.

30. Нормы покилометрового запаса материалов верхнего строения пути для главных путей железных дорог и порядок их применения. Утверждены распоряжением ОАО "РЖД" 26.11.2010 г. № 2428р.

Приложение 1

Габариты приближения строений С и Сп

Рисунок П.1.1. Габарит приближения строений С.

 - линия приближения пролетных строений мостов, конструктивных элементов тоннелей, галерей, платформ, настилов переездов, индукторов локомотивной сигнализации, механизмов стрелочных переводов н расположенных в их пределах устройств сигнализации, централизации и блокировки СЦБ, а также сооружений и устройств, располагаемых на междупутьях станций;

 - линия приближения всех вновь строящихся сооружений и устройств, кроме расположенных на путях, электрификация которых исключена даже при электрификации данного участка железнодорожной линии, в том числе I - II - III - для перегонов, а также путей на станциях (в пределах инженерных сооружений)1 на которых не предусматривается технологическая стоянка подвижного состава; Iа - Iб - IIа - IIIа - для остальных путей станций;

 - линия приближения сооружений и устройств для путей, электрификация которых исключена даже при электрификации данного участка железнодорожной линии;

 - линия приближения здании, сооружений и устройств (кроме пролетных строений мостов, конструктивных элементов тоннелей, галерей, платформ), расположенных с внешней стороны крайних путей перегонов и станций, а также у отдельно лежащих путей на станциях;

 - линия, выше которой на перегонах и в пределах полезной длины путей на станциях не должно подниматься ни одно устройство, кроме инженерных сооружений, настилов переездов, индукторов локомотивной сигнализации, а также механизмов стрелочных переводов и расположенных в их пределах устройств СЦБ;

 - линия приближения фундаментов зданий и опор, подземных тросов, кабелей, трубопроводов и других, не относящихся к пути сооружений на перегонах и станциях, за исключением инженерных сооружений и устройств СЦБ в местах расположения сигнальных и трансляционных точек;

 - линия приближения конструктивных элементов тоннелей, перил на мостах, эстакадах и других инженерных сооружений.

______________

1 В ГОСТ 9238-83 для раздельных пунктов с путевым развитием станций, разъездов и обгонных пунктов применяется общий термин «станции»; под инженерными сооружениями следует понимать: мосты, в том числе пешеходные, виадуки, акведуки, эстакады, путепроводы, тоннели, подпорные стенки, а также галереи и другие противообвальные и противолавинные сооружения, за исключением мест, где по характеру требований необходимо указать точно, о каких именно раздельных пункт ах ил и инженерных сооружениях идет речь.

Примечания. 1. При ширине колеи 1520 мм α1 = 670 мм, α2 = 760 мм; при ширине колеи 1524 мм α1 = 672 мм, α2 = 762 мм.

2. Габарит С для станций относится также и к пассажирским остановочным пунктам.

3. Показанная на черт. 1 точка 1 относится к очертанию габарита С для неэлектрифицированных участков (линия ), а точка 1 - к верхнему очертанию габарита С для электрифицированных участков (линия ).

4. В числителе - для контактной подвески с несущим тросом, в знаменателе - без несущего троса.

Рисунок П.1.2. Габарит приближения строений Сп.

 - линия приближения пролетных строении мостов, конструктивных элементов тоннелей, галерей, платформ, настилов переездов, индукторов локомотивной сигнализации; механизмов стрелочных переводов и расположенных в их пределах устройств СЦБ. а также сооружений и устройств, располагаемых на территории промышленных и транспортных предприятий (кроме сооружений и устройств, габариты приближения ограничены несплошными линиями ,  и др.), а также сооружений и устройств, располагаемых в соответствии с п. 2.10 на междупутьях станций;

 - линия приближения зданий, сооружений и устройств (кроме пролетных строений мостов, конструктивных элементов тоннелей, галерей и платформ), расположенных с внешней стороны крайних путей перегонов и станций между территориями смежных промышленных и транспортных предприятий, а также с внешней стороны крайних путей, соединяющих станции на территории промышленных и транспортных предприятий;

 - линия, выше которой на перегонах и в пределах полезной длины путей на станциях не должно подниматься ни одно устройство, кроме инженерных сооружений, настилов переездов, индукторов локомотивной сигнализации; а также механизмов стрелочных переводов и расположенных в их пределах устройств СЦБ;

 - линия приближения подкрановых балок; ригелей, стоек проемов ворот и тому подобных сооружений и устройств на путях, предназначенных для эксплуатации только специального подвижного состава промышленного транспорта высотой не более 4700 мм и попадание на которые подвижного состава общего пользования высотой более 4700 мм (до 5300 мм) исключается;

 - линия приближения отдельно стоящих колонн, стоек проемов ворот производственных зданий, а также выступающих частей зданий (пилястр, контрфорсов, лестниц и др.) при их длине вдоль пути не более 1000 мм;

 - линия приближения погрузочно-выгрузочных и сливо-наливных устройств, свесов крыш прирельсовых складов устройств по техническому обслуживанию, экипировке и ремонту подвижного состава и других технологических устройств в нерабочем их положении, расположенных на станционных (кроме главных и приемо-отправочных) и портовых путях;

 - линия приближения конструктивных элементов тоннелей, перил на мостах, эстакадах и других инженерных сооружениях.

Примечания. 1. При ширине колеи 1520 мм α1 = 670 мм, α2 = 760 мм; при ширине колеи 1524 мм α1 = 672 мм, α2 = 762 мм.

2. Размеры от оси пути до точек 1, 1α и от уровня верха головок рельсов до линии 1-1 указаны для неэлектрифицированных путей; при этом в скобках приведены размеры, допускаемые внутри зданий.

3. Верхнее очертание габарита Сп для электрифицированных путей следует устанавливать по нормам, приведенным на черт. 3 и в табл. 1 ГОСТ 9238-83.

Приложение 2

Рельсы. Характеристики рельсов

Наименование параметра

Значение параметра для рельса типа

Р50

Р65

Р75

Площадь, поперечного сечения, см2

65,99

82,65

95,037

Масса рельса длиной 1 м, кг

51,80

64,88

74,60

Масса рельса длиной 25 м, кг

1295,00

1622,00

1865,00

Высота, мм:

 

 

 

общая

152

180

192

головки

42

45

55

шейки

83

105

104,4

подошвы

27

30

32,3

Ширина головки поверху на уровне 13 мм от поверхности катания, мм

69

72,25

72

Ширина подошвы, мм

132

150

150

Рисунок П.2.1. Рельсы типа Р50, Р65, Р75

Приложение 3

Скрепления

Характеристики двухголовых накладок

Показатель

Тип накладки

Р65

Р50

Р43

Масса одной накладки, кг:

 

 

 

с четырьмя отверстиями

23,78

12,36

9,49

с шестью отверстиями

29,50

18,77

16,01

Высота накладки, мм

130,00

107,00

95,64

Ширина накладки, мм

45,50

46,00

40,00

Толщина шейки, мм

21,00

19,00

20,00

Площадь поперечного сечения, см3

38,75

30,05

26,65

Примерное количество накладок, шт., в одной тонне:

 

 

 

четырёхдырных

42

81

105

шестидырных

34

53

62

Рисунок П.3.1. Накладка двухголовая к рельсам типов Р65 и Р75:

а) - шестидырная; б) - четырёхдырная

Рисунок П.3.2. Накладка двухголовая к рельсам типа Р50:

а) - шестидырная: б) - четырёхдырная

Рисунок П.3.3. Накладка двухголовая к рельсам типа Р43:

а) - шестидырная: б) - четырёхдырная

Рисунок П.3.4. Подкладка Д65 костыльного скрепления к рельсам типов Р65 и Р75

Рисунок П.3.5. Подкладка ДН65 костыльного скрепления к рельсам типов Р65 и Р75

Рисунок П.3.6. Подкладка ДН6-65 костыльного скрепления
для кривых участков пути к рельсам типов Р65 и Р75

Рисунок П.3.7. Подкладка стрелочная СД-65 костыльного скрепления

 

Рисунок П.3.8. Подкладка Д50 костыльного скрепления к рельсам типа Р50

Рисунок П.3.9. Подкладка КБ50 раздельного скрепления к рельсам типов Р65 и Р75

Рисунок П3.10. Подкладка КД65 раздельного скрепления к рельсам типов Р65 и Р75

1 - анкер; 2 - клемма; 3 - монорегулятор (на третьей позиции);
4 - подклеммник; 5 - изолирующий уголок; 6 - подрельсовая прокладка.

Рисунок П3.11. Общий вид анкерного скрепления АРС-4 в стыке

1 - клемма пружинная ЖБР; 2 - скоба;
3 - прокладка упругая; 4 - скоба упорная; 5 - прокладка ЖБР;
6 - болт М22-8g×175,36; 7 - гайка - М22-7H5

Рисунок П3.12. Общий вид бесподкладочного скрепления ЖБР-65 в стыке

1 - шуруп путевой с шестигранной головкой; 2 - клемма пружинная ЖБР;
3 - скоба; 4 - прокладка упругая; 5 - скоба упорная; 6 - прокладка ЖБР

Рисунок П3.13. Общий вид бесподкладочного шурупно-дюбельного
скрепления ЖБР-65Ш в стыке

1 - шуруп путевой с шестигранной головкой; 2 - прокладка;
3 - клемма пружинная ЖБР; 4 - вставка направляющая; 5 - прокладка упругая;
6 - прокладка упругая; 7 - прокладка ЖБР; 8 - шайба;
9 - болт М22-8g×175,36; 10 - гайка - М22-7H5

Рисунок П3.14. Общий вид подкладочного шурупно-дюбельного
скрепления ЖБР-65ПШ в стыке

1 - шуруп путевой ЦП 54; 2 - прокладка ЦП 363;
3 - клемма пружинная ЖБР ЦП 369.102; 4 - вставка направляющая ВП 920.1280;
5 - прокладка упругая ВП 920.1281 (вариант 1); 5 - прокладка упругая ВП 920.1282 (вариант 2);
6 - прокладка упругая ЖБРМЦП 369.607; 7 - шайба плоская круглая СТО 24;

Рисунок П3.15. Общий вид подкладочного шурупно-дюбельного
скрепления ЖБР-65ПШМ в стыке

1 - пластмассовый дюбель типа Sdu25; 2 - рельсовая прокладка
Zw 1000dNT-85; 3 - упорная скоба Wfp 30 K NT;
4 - упругая клемма Ski 30; 5 - рельсовый шруп Ss35 c Uls 7

Рисунок П.3.16. Общий вид скрепления W-30 фирмы «ФОССЛО»

1 - клемма; 2 - прокладка амортизатор; 3 - анкер;
4 - боковой изолятор; 5 - прижимной изолятор

Рисунок П.3.17. Общий вид скрепления фирмы Pendrol

Приложение 4

Закрепление пути от угона в кривых

Таблица П.4.1. Схемы установки противоугонов на звене длиной 25 м

Группа и категория пути

Номера схем и число пар противоугонов

Тормозные участки

Нетормозные участки

двухпутные

однопутные*

двухпутные

однопутные*

А1 - А6;

1 (44)

-

4 (40)

-

Б1 - Б6

В1 - В6

1 (44)

2 (40/0**)

4 (40)

4 (22/00**)

Г1 - Г6

2 (40)

3 (36/0**)

3 (36)

5 (13/13)

Д1 - Д6

2 (40)

3 (36/0**)

3 (36)

5 (13/13)

Е1 - Е6

2 (40)

3 (36/0**)

3 (36)

5 (13/13)

Для путей 5-го класса для всех участков - 5 (13/13).

______________

* В скобках дробью показано число пар противоугонов в одном и другом направлениях движения поездов.

** Противоугоны у шпал устанавливаются со стороны преобладающего размера движения поездов (грузонапряженности); при появлении следов угона рельсов в противоположную сторону противоугоны в количестве 13 пар устанавливаются и с другой стороны шпал.

Рисунок П.4.1. Схемы установки противоугонов:

цифры в кружочках обозначают номера схем;
цифры без кружочков - номера шпал на звене длиной 25 м;
стрелки указывают направление движения поездов

Для предотвращения продольного перемещения рельсов под проходящими поездами в кривых при следующих схемах закрепления: при костыльном скреплении; при применении смешанной конструкции скрепления (костыльного скрепления и раздельного скрепления типа КД); при применении смешанной конструкции пути из деревянных шпал с костыльным скреплением, чередующихся с железобетонными со скреплением КБ, на них устанавливаются пружинные противоугоны.

Рисунок П.4.2. Схемы закрепления пути на двухпутных участках

1) схемы закрепления кривых радиусами 400 м и менее (*/26)1
2) схемы закрепления кривых 400 ≤
R < 600 м (*/20)
3) схемы закрепления кривых 600 ≤ R < 950 м (*/14)

___________

1Числитель: * - число пар противоугонов в направлении движения поездов (по таблице П.4.1), знаменатель - число пар противоугонов против направления движения поездов.

Рисунок П4.3. Схемы закрепления пути на двухпутных
участках с применением скреплении КД-651

1) схемы закрепления кривых радиусами 400 м и менее (*/16)1
2) схемы закрепления кривых 400 ≤
R < 600 м (*/12)
3) схемы закрепления кривых 600 ≤ R < 950 м (*/8)

___________

1 При перешивке пути допускается перестановка скреплений КД на соседние шпалы.

2 Числитель: * - число пар противоугонов в направлении движения поездов (по таблице П.4.1), знаменатель - число пар противоугонов против направления движения поездов.

Рисунок П.4.4. Рекомендуемые схемы закрепления пути на двухпутных
участках при смешанной рельсошпальной решетке

1) схемы закрепления кривых радиусами 400 м и менее (*/14)1
2) схемы закрепления кривых 400 ≤
R < 600 м (*/10)
3) схемы закрепления кривых 600 ≤ R < 950 м (*/6)

___________

1Числитель: * - число пар противоугонов в направлении движения поездов (по таблице П.4.1), знаменатель - число пар противоугонов против направления движения поездов.

Приложение 5

Шпалы и переводные брусья

Деревянные шпалы

В зависимости от назначения деревянные шпалы изготовляются трех типов: I - для главных путей 1-го и 2-го классов, а также для путей 3-го класса при грузонапряженности более 50 млн т. км брутто/км в год или скоростях движения поездов более 100 км/ч; II - для главных путей 3-го и 4-го классов, подъездных путей с интенсивной работой, приемоотправочных и сортировочных путей на станциях; III - для путей 5-го класса.

По форме поперечного сечения деревянные шпалы подразделяются на три вида: обрезные - пропилены четыре стороны (рисунок П.5.1, а); полуобрезные - пропилены три стороны (рисунок П.5.1, б); не обрезные - пропилены две противоположные стороны, две другие могут быть пропилены частично (рисунок П.5.1, в).

В зависимости от типов размеры шпал должны соответствовать указанным в таблице П.5.1.

Рисунок П.5.1. Поперечные сечения деревянных шпал:
а - обрезных; б - полуобрезных; в - необрезных

Таблица П.5.1. Основные размеры шпал, мм

Тип шпалы

Толщина h

Высота бокового пропила обрезных шпал h1

Ширина пласти

Длина

верхней

нижней b1

b

b′

I

180 ± 5

150

180

210

250 ± 5

2750 ± 20

II

160 ± 5

130

150

195

230 ± 5

2750 ± 20

III

150 ± 5

105

140

190

230 ± 5

2750 ± 20

Переводные брусья

В зависимости от назначения деревянные переводные брусья изготавливаются трех типов: I - для главных путей 1-го и 2-го классов, а также для путей 3-го класса при грузонапряженности более 50 млн т км брутто/км в год при скоростях более 100 км/ч; II - для главных путей 2 - 4-го классов, подъездных путей с интенсивной работой, приемоотправочных и сортировочных путей на станциях; III - для путей 5-го класса.

По форме поперечного сечения деревянные переводные брусья подразделяются на два вида (рисунок П.5.2): обрезные (А) и необрезные (Б).

В зависимости от типов размеры брусьев должны соответствовать указанным в таблице П.5.2.

Рисунок П.5.2. Поперечные сечения деревянных переводных брусьев:
а - обрезные; б - необрезные

Таблица П.5.2. Номинальные размеры брусьев, мм

Тип

h

b

b1

b2, не менее

h1, не менее

У

Ш

Н

Тип А

I

180

220

200

-

260

-

130

II

160

220

-

175

250

-

120

III

160

-

200

175

230

-

120

Тип Б

I

180

220

200

-

260

300

-

II

160

220

-

175

250

280

-

III

160

-

200

175

230

260

-

Брусья изготавливаются длиной l от 3,00 до 5,50 м включительно с градацией 0,25 м.

Количество брусьев соответствующих типов и размеров по длине в комплектах должно соответствовать указанному в таблице П.5.3

Таблица П.5.3. Количество брусьев в комплекте

В штуках

Длина брусьев l, м

Условный номер длины

Тип комплекта брусьев

А2

А3

А4

Б

 

Тип и марка стрелочного перевода

Р65 1/18

Р50, Р65 марки 1/11

Р43, Р50, Р65 марки 1/9

перекрестные Р50, Р65

Разновидности брусьев по ширине верхней пласти

Ш

Н

Ш

Н

Ш

Н

Ш

Н

3,00

1

22

9

16

-

15

2

-

-

3,25

2

2

14

-

10

-

10

-

-

3,50

3

5

12

-

8

-

8

19

-

3,75

4

-

12

 

7

-

4

18

-

4,00

5

-

11

-

5

-

6

8

-

4,25

6

-

9

4

2

4

1

8

-

4,50

7

-

9

7

1

5

1

10

-

4,75

8

-

8

-

5

-

4

4

4

5,00

9

-

9

-

5

-

4

-

8

5,25

10

-

8

-

6

-

4

-

8

5,50

11

-

7

-

4

-

-

4

-

Итого

29

108

27

53

24

44

71

20

Всего

137

80

68

91

Комплекты А2 составляют из брусьев I типа, А3 - I и II типов, А4 и Б - из брусьев II типа; из брусьев III типа составляют комплекты по заказу потребителя. Допускается комплектация брусьями с уширенной (У) наружной пластью вместо брусьев с широкой (Ш) и нормальной (Н) пластями.

Деревянные мостовые брусья

Мостовые брусья изготавливают обрезными. Форма поперечного сечения брусьев должна быть прямоугольной. Вид мостового бруса представлен на рисунке П.5.3.

Рисунок П.5.3. Деревянный мостовой брус

Нормативные размеры брусьев мостовых должны соответствовать указанным в таблице П.5.4.

Таблица П.5.4. Размеры мостовых брусьев

В миллиметрах

Ширина, b

Толщина, h

Длина, l

номинал

допускаемое отклонение

номинал

допускаемое отклонение

номинал

допускаемое отклонение

200

-2,0

240

-0,0

3250

±15

220

+0,0

260

+3,0

4200

 

220

 

280

 

 

 

240

 

300

 

 

 

Мостовые брусья с размерами поперечного сечения 220×280 и 240×300 мм, а также длиной 4200 мм изготавливают по требованию потребителя для железнодорожных мостов с увеличенными расстояниями между продольными балками (фермами).

Железобетонные шпалы

Шпалы в зависимости от типа рельсового скрепления изготавливаются трех типов: I - для раздельного рельсового скрепления с резьбовым прикреплением рельса и подкладки к шпале; II - для нераздельного анкерного рельсового скрепления с безрезьбовым прикреплением рельса к шпале; III - для нераздельного рельсового скрепления с резьбовым прикреплением рельса к шпале.

Форма шпалы, размещение подрельсовых площадок, прикрепителей и поперечное сечение шпал типов I , II и III представлены на рисунках П.5.4. - П.5.7.

По применимости в кривых участках железнодорожного пути разного радиуса шпалы всех типов относят к двум видам:

для прямых и кривых участков железнодорожного пути радиусом 350 м и более;

для кривых малого радиуса (менее 350 м) и переходных кривых.

Для участков железнодорожного пути с двумя различными значениями ширины рельсовой колеи предусмотрены шпалы для совмещенной ширины колеи.

Для применения на участках железнодорожного пути, требующих установки охранных приспособлений (контруголков), для всех типов шпал должны быть предусмотрены специальные конструкции именуемые "мостовыми" и "челноковыми".

Основные размеры шпал и их допускаемые отклонения представлены в таблице П.5.5.

Рисунок П.5.4. Железобетонные шпалы типа a) I, б) II, в) III

Рисунок П.5.5. Подрельсовая часть шпал типа: a) I, б) II

Рисунок П.5.6. Подрельсовая часть шпал типа III: а) для болтового прикрепления, б) для шурупно-дюбельного прикрепления

Рисунок П.5.7. Армирование шпал:

а) проволокой Ø 3 мм;
б) стержнями Ø 10 мм.

Таблица П.5.5. Основные размеры железобетонных шпал

Обозначение

Тип шпалы

I

II

III

Основной тип рельсового скрепления*

КБ

АРС

ЖБР-65,

ЖБР-65Ш

ЖБР-65ПШ

Размеры шпал

Расстояние, определяющее ширину рельсовой колеи, измеренное по оси шпалы А, мм

2016 ± 2

1778 ± 2

1968 ± 1,5

Расстояние по оси шпалы между упорными плоскостями углубления в подрельсовой площадке одного конца шпалы а1, мм

406+1 -2

-

359+1,5 -0,5

Расстояние между центрами отверстий двух дюбелей в подрельсовой площадке одного конца шпалы а2, мм

310

-

230±1

Расстояние от наружной упорной плоскости углубления в подрельсовой площадке до центра отверстия ближнего дюбеля а3, мм

48

-

64,5±0,5

Высота шпалы по середине подрельсовой площадки Нр

193+8 -3

185 ÷ 195+8 -3

193 ÷ 200+8/-3

В средней части шпалы Нс, мм

145+8 -3

145 ÷ 160+8 -3

145 ÷ 170+8/-3

______________

* Возможно применение других типов промежуточных рельсовых скреплений.

Железобетонные брусья для стрелочных переводов

Железобетонные брусья в зависимости от их расположения в стрелочных переводах подразделяются на основные и переходные. Основные брусья по форме и конструкции относятся к четырем типовым схемам, представленным на рисунке П.5.8, П.5.9 (схема I - IV). Переходные брусья, схема которых показана на рисунке П.5.9. (схема V), предназначаются для всех марок стрелочных переводов.

Основные размеры брусьев и их допускаемые отклонения представлены в таблице П.5.6.

Рисунок П.5.8. Схемы I - II основных параметров железобетонных
брусьев стрелочных переводов

Рисунок П.5.9. Схемы III - V основных параметров
железобетонных брусьев стрелочных переводов

Таблица П.5.6. Основные размеры и допускаемые отклонения брусьев

Обозначение размеров

Номинальное значение размера, мм

Предельные отклонения, мм

А - расстояние по оси бруса между наружными кромками углублений в подрельсовых площадках, принадлежащих одной рельсовой колее

до 2000

±2

В - расстояние по оси бруса между наружными кромками углублений в крайних подрельсовых площадках на разных концах бруса

до 2500

±2

- " -

2501 - 4000

±3

- " -

4001 и более

±4

G - расстояние по оси бруса от наружной кромки углублений в крайних подрельсовой площадке на левом (номерном) конце бруса до ближайшей к нему кромки углублений в средней части бруса

1000 - 1600

±2

a1 - расстояние по оси бруса между наружными кромками одного углубления в подрельсовой площадке, расположенной в концевой части

400 - 600

±1

 

бруса

 

 

- " -

601 - 1000

±2

Т - расстояние по оси бруса между наружными кромками одного углубления в подрельсовой площадке, расположенной в средней части бруса

400 - 600

±1

- " -

601 - 1000

±2

ha, ht - величина заглубления подрельсовой площадки, расположенной в концевой и средней части бруса

25 - 35

±1

Расположение и размеры подрельсовых площадок должны обеспечивать проектное размещение металлических деталей стрелочного перевода и ширину рельсовой колеи.

Количество брусьев и их длины, в зависимости от марки и проектности, в комплекте приведены в таблице П.5.7.


Таблица П.5.7. Количество брусьев в комплекте

Номер проекта стрелочного перевода

2768

2769

2628

2726

2750

2796

2832

2870

2956

2878

290

1

292

5

Особенность перевода

-

-

Для сортировочных горок

Для движения поездов со скоростью 200 км/ч

Для путей 1 - 2 классов

Для путей 1 - 2 классов

-

С непрерывной поверхностью катания

Для движения поездов со скоростью 250 км/ч

Для кривых радиусом 600 м

Для кривых радиусом 900 м

Для кривых радиусом 750 м

Марка стрелочного перевода

1/11

1/9

1/6

1/11

1/11

1/9

1/22

1/18

1/11

1/11

Количество брусьев в комплекте, шт.

№ брусьев

Длина бруса, м

№ брусьев

Длина бруса, м

№ брусьев

Длина бруса, м

№ брусьев

Длина бруса, м

№ брусьев

Длина бруса, м

№ брусьев

Длина бруса, м

№ брусьев

Длина бруса, м

№ брусьев

Длина бруса, м

№ брусьев

Длина бруса, м

№ брусьев

Длина бруса, м

1

2

3

4

5

6

7

8

9

10

11

12

13

14

15

16

17

18

19

20

1 - 24

3,0

1 - 24

3,0

1 - 12

3,0

1 - 24

3,0

1 - 24

3,0

1 - 24

3,0

0

2,7

1 - 18

3,0

0

2,7

1 - 24

3,0

25 - 28

3,1

25 - 28

3,1

13 - 14

3,04

25 - 28

3,1

25 - 28

3,1

25 - 28

3,1

1 - 6

3,0

19 - 20

3,1

1 - 3

3,5

25 - 28

3,1

29 - 32

3,2

29 - 32

3,2

15 - 16

3,12

29 - 32

3,2

29 - 32

3,2

29 - 32

3,2

7

3,1

21 - 38

3,0

4 - 7

3,0

29 - 32

3,2

33 - 34

3,3

33 - 36

3,3

17 - 18

3,22

33 - 34

3,3

33 - 34

3,3

33 - 34

3,3

8 - 24

3,0

39 - 44

3,1

8, 10

3,5

33 - 34

3,3

35 - 38

3,4

37 - 38

3,4

19 - 20

3,34

35 - 38

3,4

35 - 38

3,4

35 - 36

3,4

25

3,1

45 - 52

3,2

11 - 24

3,0

35 - 38

3,4

39 - 42

3,5

39 - 40

3,5

21 - 22

3,48

39 - 42

3,5

39 - 42

3,5

37 - 40

3,5

26 - 28

3,0

53 - 58

3,3

25 - 28

3,1

39 - 40

3,5

43 - 44

3,6

41 - 42

3,6

23 - 24

3,62

43 - 44

3,6

43 - 44

3,6

41 - 42

3,6

29

3,1

59 - 62

3,4

29 - 32

3,2

41 - 42

3,6

45 - 46

3,7

43 - 44

3,7

25 - 26

3,78

45 - 46

3,7

45 - 46

3,7

43 - 44

3,7

30

3,0

63 - 68

3,5

33 - 34

3,3

43 - 44

3,7

47 - 48

3,8

45 - 46

3,8

27 - 28

3,94

47 - 48

3,8

47 - 48

3,8

45 - 46

3,8

31

3,1

69 - 72

3,6

35 - 38

3,4

45 - 48

3,8

49 - 50

3,9

47 - 48

3,9

29 - 30

4,10

49 - 50

3,9

49 - 50

3,9

47 - 48

4,0

32 - 54

3,0

73 - 76

3,7

39 - 42

3,5

49 - 50

3,9

51 - 52

4,0

49 - 50

4,0

31 - 32

4,28

51

4,2

51 - 52

4,0

49 - 50

4,1

55 - 64

3,1

77 - 80

3,8

43 - 44

3,6

51 - 52

4,0

53 - 54

4,1

51 - 52

4,1

33 - 34

4,46

52 - 55

4,5

53 - 54

4,1

51 - 52

4,2

65 - 72

3,2

81 - 84

3,9

45 - 46

3,7

53 - 54

4,1

55 - 56

4,2

55 - 56

4,2

35 - 36

4,62

56

4,2

55 - 56

4,3

53 - 54

4,3

73 - 80

3,3

85 - 88

4,0

47 - 48

3,8

55

4,2

57 - 58

4,3

57 - 58

4,4

37 - 38

4,80

57

4,5

59 - 60

4,4

55 - 56

4,4

81 - 86

3,4

89 - 92

4,5

49 - 50

3,9

56 - 58

4,2

59 - 60

4,4

59 - 60

4,5

39 - 40

5,00

58

4,3

61 - 64

4,5

57 - 58

4,5

87 - 92

3,5

93 - 94

4,2

51 - 52

4,0

59 - 60

4,3

61 - 64

4,5

61 - 62

4,7

41 - 42

5,18

59 - 60

4,4

65 - 66

4,6

59 - 60

4,6

93 - 98

3,6

95 -100

4,4

53 - 54

5,3

61 - 62

4,4

65 - 66

4,6

63 - 64

4,8

43 - 44

5,36

61 - 64

4,5

67 - 68

4,7

61 - 62

4,8

99 - 104

3,7

101 - 104

4,5

55, 57

4,5

63 - 64

4,5

67 - 68

4,7

65 - 66

4,9

 

 

65 - 66

4,6

69 - 70

4,8

63 - 64

4,9

105 - 108

3,8

105 - 108

4,6

56, 58

4,2

65 - 66

4,6

69 - 70

4,8

67 - 68

5,0

 

 

67 - 68

4,7

71 - 72

4,9

65 - 66

5,0

109 - 114

3,9

109 - 112

4,7

59, 61

5,3

67 - 68

4,7

71 - 72

4,9

69 - 70

5,2

 

 

69 - 70

4,8

73 - 74

5,0

67 - 68

5,1

115 - 120

4,0

113 - 116

4,8

60, 66

4,6

69 - 70

4,8

73 - 74

5,0

71 - 72

5,3

 

 

70 - 72

4,9

75 - 78

5,1

69-70

5,2

121 - 122

4,1

117 - 118

4,9

62, 64

4,5

71 - 72

4,9

75 - 76

5,1

73 - 74

5,4

 

 

73 - 74

5,0

79 - 80

5,2

 

 

123 - 126

4,5

119 - 122

4,7

63, 68

4,7

73 - 74

5,0

77 - 78

5,2

 

 

 

 

75 - 78

5,1

81 - 82

5,3

 

 

127 - 128

4,2

113 - 116

4,8

65, 67

4,8

75 - 76

5,1

79 - 80

5,3

 

 

 

 

79 - 80

5,2

 

 

 

 

129

4,4

117 - 118

4,9

69 - 70

4,8

77 - 78

5,2

81 - 82

5,4

 

 

 

 

81 - 82

5,3

 

 

 

 

130 - 131

4,2

119 - 122

5,0

71 - 72

4,9

79 - 82

5,3

 

 

 

 

 

 

 

 

 

 

 

 

132 - 139

4,4

123 - 126

5,1

73 - 74

5,0

 

 

 

 

 

 

 

 

 

 

 

 

 

 

140 - 143

4,5

127 - 128

5,2

75 - 78

5,1

 

 

 

 

 

 

 

 

 

 

 

 

 

 

144 - 148

4,6

129 - 130

5,3

79 - 80

5,2

 

 

 

 

 

 

 

 

 

 

 

 

 

 

149 - 152

4,7

 

 

81 - 82

5,3

 

 

 

 

 

 

 

 

 

 

 

 

 

 

153 - 156

4,8

 

 

 

 

 

 

 

 

 

 

 

 

 

 

 

 

 

 

157 - 160

4,9

 

 

 

 

 

 

 

 

 

 

 

 

 

 

 

 

 

 

161 - 164

5,0

 

 

 

 

 

 

 

 

 

 

 

 

 

 

 

 

 

 

165 - 168

5,1

 

 

 

 

 

 

 

 

 

 

 

 

 

 

 

 

 

 

169 - 172

5,2

 

 

 

 

 

 

 

 

 

 

 

 

 

 

 

 

 

 

173 - 176

5,3

 

 

 

 

 

 

Переходные брусья

П

2,7

П

2,7

П

-

П

2,7

П

2,7

П

2,7

П

2,7

П

2,7

П

-

П

-

П1

2,6

П1

2,6

П1

-

П1

2,6

П1

2,6

П1

2,6

П1

2,6

П1

2,6

П1

-

П1

-

П2

2,5

П2

2,5

П2

-

П2

2,5

П2

2,5

П2

2,5

П2

-

П2

-

П2

-

П2

-

П3

2,7

П3

2,7

П3

-

П3

2,7

П3

2,7

П3

2,7

П3

2,7

П3

2,7

П3

-

П3

-

П4

2,7

П4

2,7

П4

-

П4

2,7

П4

2,7

П4

2,7

П4

2,7

П4

2,7

П4

-

П4

-

П5

2,7

П5

2,7

П5

-

П5

2,7

П5

2,7

П5

2,7

П5

2,7

П5

2,7

П5

-

П5

-

Всего брусьев в основном комплекте

Осн.

Пер.

Осн.

Пер.

Осн.

Пер.

Осн.

Пер.

Осн.

Пер.

Осн.

Пер.

Осн.

Пер.

Осн.

Пер.

Осн.

Пер.

Осн.

Пер.

82

23

74

23

44

-

82

25

82

23

70

29

177

37

130

37

81

-

82

-

Всего брусьев в сокращенном комплекте

Осн.

Пер.

Осн.

Пер.

Осн.

Пер.

Осн.

Пер.

Осн.

Пер.

Осн.

Пер.

Осн.

Пер.

Осн.

Пер.

Осн.

Пер.

Осн.

Пер.

74

25

68

21

-

-

74

27

74

27

-

-

-

-

-

-

-

-

-

-

 


Приложение 6

Поперечные профили земляного полотна

Размеры основной площадки земляного полотна принимаются для линий I, II категорий - 7,6 м; III категории - 7,3 м; IV категории - 7,1 м; для двухпутных линий - 11,7 м.

Рисунок П.6.1. Насыпь высотой до 12 м с шириной основной площадки
7,6 м при поперечном уклоне местности не круче 1:5

Рисунок П.6.2. Выемка глубиной до 12 м с шириной основной площадки
7,6 м при поперечном уклоне местности не круче 1:3

Рисунок П.6.3. Насыпь высотой до 12 м с шириной основной площадки
11,7 м при поперечном уклоне местности не круче 1:5

Рисунок П.6.4. Выемка глубиной до 12 м шириной основной
площадки 11,7 м при поперечном уклоне местности не круче 1:3

Рисунок П.6.5. Поперечные профили земляного полотна из глинистых грунтов,
крупнообломочных с глинистым заполнителем и легковыветривающихся
скальных грунтов в выемке а) и насыпи б)

1 - двухслойная балластная призма; 2 - защитный слой
из дренирующего грунта; 3 - подкюветный дренаж

Приложение 7

Эпюры укладки и схемы разбивки стрелочных переводов

Рисунок П.7.1. Эпюра укладки (а) и схема разбивки (б)
стрелочного перевода типа Р65 марки 1/11 на железобетонных
брусьях для скоростного движения. Проект 2726

Рисунок П.7.2. Эпюра укладки (а) и схема разбивки (б) стрелочного
перевода типа Р65 марки 1/11 на железобетонных брусьях. Проект 2750

Рисунок П.7.3. Эпюра укладки (а) и схема разбивки (б) стрелочного
перевода типа Р65 марки 1/11 на железобетонных брусьях. Проект 2768 и 1740

Рисунок П.7.4. Эпюра укладки (а) и схема разбивки (б) стрелочного перевода
типа Р65 марки 1/9 на железобетонных брусьях. Проекты 2769 и 2215

Рисунок П.7.5. Эпюра укладки (а) и схема разбивки (б)
симметричного стрелочного перевода типа Р65 марки 1/6
на железобетонных брусьях для горочных путей. Проект 2628

Приложение 8

Ординаты закрестовинных кривых

Таблица П.8.1. Ординаты закрестовинных кривых обыкновенных стрелочных переводов 1520 мм

Ширина междупутья, мм

Радиус кривой, м

Расстояние, мм, от математического центра крестовины

Ордината* мм, от рабочей грани внутреннего рельса прямого пути до рабочей грани наружного рельса кривой

до начала кривой Ан

до середины кривой Ас

до конца кривой Ак

в начале Бн

в середине Бс

Марка крестовины 1/11

4100

200

19261

28305

37368

3278

3894

 

250

17009

28314

39643

3072

3842

 

300

14748

28315

41909

2867

3791

 

350

12488

28316

44176

2661

3739

4500

200

23661

32705

41768

3678

4294

 

250

21409

32714

44043

3472

4242

 

300

19148

32715

46309

3267

4191

 

350

16888

32716

48576

3061

4139

 

400

14627

32716

50841

2856

4088

4800

200

26961

36005

45068

3978

4594

 

250

24709

36014

47373

3772

4542

 

300

22448

36015

49609

3567

4491

 

350

20188

36016

51876

3361

4439

 

400

17927

36016

54141

3156

4388

 

500

13406

36017

58644

2745

4285

5000

200

29161

38205

47268

4178

4794

 

250

26909

38214

49543

3972

4742

 

300

24648

38215

51809

3767

4691

 

350

22388

38216

54076

3561

4639

 

400

20127

38216

56341

3356

4588

 

500

15606

38217

60874

2945

4485

5300

200

32461

41505

50568

4478

5094

 

250

30209

41514

52848

4272

5042

 

300

27948

41515

55109

4067

4991

 

350

25688

41516

57376

3861

4939

 

400

23427

41516

59641

3656

4888

 

500

18906

41517

64174

3245

4785

 

600

14385

41518

68707

2834

4682

Марка крестовины 1/9

4100

200

12120

23146

34206

2876

3794

4500

200

15720

26746

37806

3276

4194

 

250

12966

26749

40574

2970

4117

4800

200

18420

29446

40506

3576

4494

 

250

15666

29449

43274

3270

4417

 

300

12912

29451

46041

2964

4341

_____________

* Ордината для конца кривой равна ширине междупутья

Рисунок П.8.1. Схема разбивки закрестовинной кривой

Таблица П.8.2. Ординаты закрестовинных кривых обыкновенных стрелочных переводов колен 1524 мм

Ширина междупутья, мм

Радиус кривой, м

Расстояние, мм, от математического центра крестовины

Ордината*, мм, от рабочей грани внутреннего рельса прямого пути до рабочей грани наружного рельса кривой

до начала кривой Ан

до середины кривой Ас

до начала кривой Ак

в начале Бн

в середине Бс

Марка крестовины 1/11

4100

300

14715

28281

41875

2868

3792

 

200

19232

28276

37339

3279

3895

4500

300

19115

32681

46275

3268

4192

 

200

23632

32676

41739

3679

4295

4800

300

22415

35981

49575

3568

4492

 

200

26932

35976

45039

3979

4595

5000

300

24615

38181

51775

3768

4692

 

200

29132

38176

47239

4179

4795

5300

300

27915

41481

55075

4068

4992

 

200

32432

41476

50539

4479

5095

Марка крестовины 1/9

4100

300

6585

23125

39715

2265

3641

 

200

12090

23116

34176

2877

3794

4500

300

10185

26725

43315

2665

4041

 

200

15690

26716

37776

3277

4194

4800

300

12?85

29425

46015

2965

4341

 

200

18390

29416

40476

3577

4494

5000

300

14685

31225

47815

3165

4541

 

200

20190

31216

42276

3777

4694

5300

300

17385

33925

50515

3465

4841

 

200

22890

33916

44976

4077

4994

____________

* Ордината для конца кривой равна ширине междупутья.

Приложение 9

Нормативы технического оснащения линейных и узловых дистанций пути

Таблица П.9.1. Нормативы технического оснащения линейных и узловых дистанций пути путевыми механизмами, энергетическим оборудованием, транспортными и грузоподъемными средствами, контрольно-измерительными средствами и средствами связи

Машины, механизмы и оборудование

Нормативы технического оснащения линейных дистанций пути и их подразделений, шт. *(1), *(2), *(3), *(4)

Нормативы технического оснащения узловых дистанций пути и их подразделений, шт. *(1), *(2), *(3), *(4)

укрупненная бригада

около ток

дистанция пути

укрупненная бригада

спецбригада по обслуживанию стрелочных переводов и рельсовых цепей

околоток

Дистанция пути

1

2

3

4

5

6

7

8

Путевые механизмы

Электрошпалоподбойка

8

4

4* (5)

8

 

4

4* (5)

Рельсорезный станок абразивно-отрезной с двигателем внутреннего сгорания

2

1

1* (5)

2

 

1

1* (5)

Рельсорезный станок с электроприводом

1

 

 

1

1

 

 

Рельсосверлильный станок с электроприводом

1

 

 

1

1

 

 

Рельсосверлильный станок с двигателем внутреннего сгорания

1

1

1* (5)

1

 

1

1* (5)

Фаскосъёмник с ручным приводом

1

1

1* (5)

1

1

1

1* (5)

Рельсошлифовалка или сверлошлифовалка

2

2

2* (5)

2

1

2

2* (5)

Шурупогаечный ключ с двигателем внутреннего сгорания

2

 

 

2

1

 

 

Шурупогайковёрт с электроприводом

2

 

 

2

1

 

 

Портативный гайковерт с двигателем внутреннего сгорания

1

1

1* (5)

1

 

1

1* (5)

Разгонщик рельсовых зазоров гидравлический

2

2

2* (5)

2

 

2

2* (5)

Путевой гидравлический домкрат

10

4

6* (5)

10

 

4

6* (5)

Рельсоподъемник

4

 

1* (5)

4

 

 

1* (5)

Гидравлические приборы для рихтовки пути (с ручным приводом), комплект 5 шт.

1

1

1* (5)

1

 

1

1* (5)

Гидравлический прибор для разрядки температурных напряжений в рельсовых плетях (натяжитель рельсовых плетей)

1

 

 

1

 

 

 

Ударный механизм с клиновым упором

1

 

 

1

 

 

 

Динамометрический ключ

2

1

1* (5)

2

 

1

1* (5)

Стяжной прибор для перешивки пути

2

1

 

2

 

1

 

Шпалоперегонщик

2

 

 

2

 

 

 

Кусторез с двигателем внутреннего сгорания

3

 

1* (5)

3

 

 

1* (5)

Станок для шлифования элементов стрелочных переводов с двигателем внутреннего сгорания

2* (6)

 

1

2* (6)

1

 

1

Тележка для смазки клеммных и закладных болтов

1

 

 

1

 

 

 

Распылитель ранцевый для уничтожения растительности

4

 

1* (5)

4

 

 

1* (5)

Пила ручная цепная с двигателем внутреннего сгорания

1

1

 

1

 

1

 

Энергетическое оборудование

Передвижная электростанция мощностью до 6 кВт

2

1

1* (5)

2

 

1

1* (5)

Кабельная арматура, комплект

2

1

1* (5)

2

 

1

1* (5)

Кабели шланговые КРПТ, м

150

100

100* (5)

150

 

100

100* (5)

Сварочный агрегат с двигателем внутреннего сгорания

1

 

1

1

 

 

1

Приставка сварочная к электроагрегатам

1

 

1* (5)

1

1

 

1* (5)

Сварочный трансформатор

 

 

3

 

 

 

3

Преобразователь сварочный

 

 

1

 

 

 

1

Портативный сварочный агрегат

 

1

1

 

 

1

1

Выпрямительное устройство для зарядки аккумуляторов

 

 

1

 

 

 

1

Осветительная установка (световая башня) с двигателем внутреннего сгорания, комплект

1

1

1* (5)

1

 

1

1* (5)

Транспортные и грузоподъемные средства

Мотовоз погрузочно­транспортный

1* (7)

 

1

1

 

 

1

Автомотриса служебная

 

 

1

 

 

 

0 - 1* (8)

Автомотриса грузопассажирская с гидроманипулятором

 

 

1 - 5* (9)

 

 

 

1-

5* (9)

Прицепная платформа

 

 

1 - 5* (9)

 

 

 

1 - 5* (9)

Путеремонтная летучка на базе автомобиля повышенной проходимости или на комбинированном ходу (20 чел.)

1

 

 

1

 

 

 

Путеремонтная летучка на базе автомобиля повышенной проходимости или на комбинированном ходу (12 чел.)

 

1

 

 

 

1

 

Автомашина бортовая с удлинённым кузовом грузоподъёмностью 5 - 6 т

 

 

2

 

 

 

2

Автосамосвал с гидроманипулятором

 

 

2

 

 

 

2

Автомашина повышенной проходимости грузоподъемностью до 1,5 т

 

 

2

 

 

 

2

Автомашина легковая повышенной проходимости

 

 

1

 

 

 

1

Автокран грузоподъёмностью 15 - 20 т

 

 

1

 

 

 

1

Двухконсольный козловой кран грузоподъёмностью 10 т

 

 

1

 

 

 

1

Электроталь грузоподъёмностью 1 - 2 т

 

 

3

 

 

 

3

Электроталь грузоподъёмностью 3 т

 

 

2

 

 

 

2

Электромагнитный подъёмник (плита)

 

 

1

 

 

 

1

Экскаватор на базе колесного трактора с навесным оборудованием

 

 

2

 

 

 

2

Кран ручной козловой

4

2

2* (5)

4

 

2

2* (5)

Однорельсовая тележка

2

2

 

2

 

2

 

Двухрельсовая тележка

1

1

 

1

 

1

 

Накаточные средства

 

2* (10)

2

 

 

2* (10)

2

Контрольно-измерительные средства и средства связи

Теодолит или тахеометр

 

 

1

 

 

 

1

Нивелир

 

 

1

 

 

 

1

Оптический прибор ПРП, комплект

1

1

1

1

 

1

1

Термометр рельсовый электронный

2

3

1

2

1

3

1

Ампервольтметр (для измерения напряжения, тока и сопротивления)

1

2

1

1

1

2

1

Преобразователь тока (для измерения сигнального тока)

1

2

1

1

1

2

1

Прибор для измерения сопротивления балласта

1

1

1

1

1

1

1

Бинокль полевой

1

1

1

1

 

1

1

Штангенциркуль 125 мм

3

2

1

3

 

2

1

Штангенциркуль путевой

3

2

1

3

1

2

1

Набор щупов

3

2

1

3

1

2

1

Рулетка измерительная металлическая 25 м

3

2

1

3

1

2

1

Линейка измерительная металлическая 500 мм

3

2

1

3

1

2

1

Линейка измерительная

3

2

1

3

1

2

1

металлическая 1000 - 1500 мм

 

 

 

 

 

 

 

Скоба для измерения износа головки рельса

3

2

1

3

1

2

1

Шаблон универсальный КОР

3

2

1

3

1

2

1

Шаблон путеизмерительный ЦУП

4

3

3

4

1

3

3

Стенд для поверки и калибровки шаблонов ЦУП

 

 

1

 

 

 

1

Стенд для калибровки динамометрических ключей

 

 

1

 

 

 

1

Молоток для остукивания рельсов

3

2

1

3

1

2

1

Угольник путевой для проверки положения стыков

2

1

1

2

 

1

1

Зеркало для осмотра рельсов

1

2

1

1

1

2

1

Лупа для осмотра рельсов

2

2

1

2

1

2

1

Весы электронные для измерения весовой доли загрязнителей

1

0

1

1

 

 

1

Прибор для замера усилия прижатия рельса в скреплении АРС

2

1

1

2

 

1

1

Плотномер грунта и щебёночных оснований динамический

1

 

1

1

 

 

1

Тележка для измерения волнообразного износа рельсов

 

 

1

 

 

 

1

Переносные радиостанции, шт.

8

4

8

8

 

4

8

Мобильный телефон

2

1

5

2

1

1

5

Мегафон

2

1

 

2

 

1

 

Аппаратура оповещения о приближении поезда

2

1

 

2

 

1

 

Примечания:

*(1) - количество путевых машин СПМС, ПЧМ, ПМС, обслуживающих дистанции пути, определяется нормативами, установленными ОАО "РЖД" и Центральной дирекцией инфраструктуры - филиалом ОАО "РЖД";

*(2) - количество дефектоскопных автомотрис, путеизмерительных тележек, ультразвуковых и магнитных дефектоскопов, определяется нормативами, установленными ОАО "РЖД" и Центральной дирекцией инфраструктуры - филиалом ОАО "РЖД";

*(3) - нормативы технического оснащения укрупнённой бригады включают количество путевых механизмов, которыми укомплектована имеющаяся у неё путеремонтная летучка;

*(4) - при передаче на аутсорсинг некоторых объёмов работ дистанций пути, соответствующее оборудование исключается из норматива технического оснащения или сокращается его количество;

*(5) - резерв дистанций пути для замены вышедшего из строя оборудования, пополняемый за счёт нового и отремонтированного и хранящийся в помещении, установленном приказом начальника дистанции пути;

*(6) - норматив технического оснащения укрупнённой бригады станком для шлифования элементов стрелочных переводов принимается в случае обслуживания бригадой кроме путей, также стрелочных переводов;

*(7) - норматив технического оснащения укрупнённой бригады линейной дистанции пути мотовозами погрузочно-транспортными предусматривает наличие одного мотовоза в распоряжении начальника участка;

*(8) - норматив технического оснащения узловой дистанции пути автомотрисами служебными равен нулю при наличии автомобильного подъезда к местам производства ремонтно-путевых работ;

*(9) - нормативы технического оснащения дистанций пути автомотрисами грузопассажирскими с гидроманипулятором и прицепными платформами принимаются по количеству эксплуатационных участков, не имеющих автомобильного подъезда к местам производства ремонтно-путевых работ;

*(10) - норматив технического оснащения линейных участков накаточными средствами принимается при наличии сортировочных, грузовых или участковых станций.

Таблица П.9.2. Нормативы технического оснащения линейных и узловых дистанций пути ручным инструментом, сигнальными принадлежностями и инвентарём

Инструменты, принадлежности, инвентарь

Нормативы технического оснащения линейных и узловых дистанций пути и их подразделений, шт.*

укрупнённая бригада

околоток

Дистанция пути

1

2

3

4

Молоток костыльный

12**

10***

10

Лом лапчатый

12**

10***

10

Лом остроконечный

12**

10***

10

Динамометрический ключ

1

1

1

Ключ гаечный путевой

12**

10***

10

Ключ гаечный путевой предельный для болтов М27

3

3

4

Ключ торцевый для клеммных и закладных болтов

14**

10***

20

Ключ торцевый предельный для клеммных и закладных болтов

2

2

4

Ключ торцевый для шурупов

7**

7***

10

Ключ для монорегулятора скрепления АРС

14**

6***

6

Дексель

10**

8***

20

Приспособление для вытаскивания путевых костылей в узких местах

2

1

4

Наддергиватель путевых костылей

10**

6***

10

Подбойка торцевая

10**

8***

10

Трамбовка ручная

5

4

10

Клещи для переноски рельсов

10**

6***

10

Клещи шпальные

12**

8***

10

Шпалоноска

12**

8***

10

Устройство для кантования рельсов

8**

8***

8

Вилы щебёночные

14**

10***

20

Когти для щебня

10**

6***

10

Кувалда путевая металлическая 5,5-8 кг

2

1

5

Кувалда путевая деревянная

4

4

10

Прибор центрирующий для сверления отверстий в шпалах

4

2

4

Прозорники-прокладки, комплект

8

5

4

Лапка специальная для поправки подрельсовых прокладок

4

4

4

Кружка мерная (суфляжная) с делениями для деревянных и железобетонных шпал

4

2

4

Накладки стыковые инвентарные с болтовыми отверстиями овальной формы, комплект

2

2

4

Струбцины для стягивания накладок при поперечном изломе рельсовой нити, комплект

1

4

2

Лист металлический для смены железобетонных шпал

4

2

4

Вкладыши рельсовые для разрядки температурных напряжений

2

2

4

Парные полиэтиленовые пластины или катучие опоры для разрядки температурных напряжений, пара (шт.)

120

 

120

Опорный ролик для работы со скреплением АРС

120

 

120

Опорный ролик для работы со скреплениями ЖБР-65, ЖБР-65Ш, ЖБР-65ПШ, W30

120

 

120

Боковой ролик для работы со скреплениями ЖБР-65, ЖБР-65Ш, ЖБР-65ПШ, W30

120

 

120

Визирки для определения просадок (при отсутствии прибора ПРП), комплект

3

3

2

Кирка остроконечная

6**

6***

10

Ледоруб

6**

6***

10

Лопата штыковая

12**

8***

20

Лопата совковая щебёночная

16**

10***

20

Лопата для снега (деревянная, пластмассовая, металлическая)

16**

50***

200

Лопата суфляжная

4

2

10

Штопка деревянная

14**

10***

40

Скребок

6

6

10

Бородок

6

6

10

Зубило кузнечное (путейское)

6**

4***

10

Зубило слесарное

6**

4***

20

Пила ручная поперечная по дереву

6

3

10

Ножовка ручная по металлу

4

2

4

Молоток слесарный

5

3

8

Рубанок ручной

3

3

2

Долото

4

4

4

Стамески, комплект

3

3

4

Напильники слесарные, комплект

6

4

10

Топор плотницкий

6**

3***

10

Обводной провод

6

5

10

Поперечные перемычки, комплект

6

5

10

Сумка полевая

3

3

3

Замок висячий

16

12

20

Метла

8

4

20

Кисть или шпатель

6

6

4

Полотно к рельсорезному станку

40

100

200

Абразивный круг к рельсорезному станку

40

100

200

Сверло к рельсосверлильному станку

20

20

40

Сверло по дереву диаметром 12,7 мм

6

6

8

Сверло по дереву диаметром 16 мм

4

3

6

Ящик для переноски шайб, гаек, болтов, шурупов

8

4

10

Проволочное сито

4

4

4

Карманный электрический фонарь

5

3

4

Фонарь сигнальный ручной

10

6

10

Переносной сигнал остановки (щит сигнальный красный)

10

6

12

Переносной сигнал уменьшения скорости (щит сигнальный жёлтый)

10

6

12

Сигнальный знак "Свисток"

10

6

12

Сигнальный знак "Начало опасного места"

10

6

12

Сигнальный знак "Конец опасного места"

10

6

12

Флажки сигнальные ручные (в футляре), комплект

10

6

12

Рожок сигнальный духовой

10

6

8

Свисток сигнальный ручной

7

7

20

Петарды, комплект

14

12

20

Примечания:

* - нормативы технического оснащения линейных и узловых дистанций пути ручным инструментом, сигнальными принадлежностями и инвентарём приведены для численности укрупнённой бригады - 20 чел. и более и бригады для неотложных работ линейного участка - 12 чел. и более;

** - при численности укрупнённой бригады от 16 до 19 чел. нормативы технического оснащения принимаются с корректирующим коэффициентом 0,8 и при численности 15 чел. и менее - с корректирующим коэффициентом 0,6;

*** - при численности бригады для неотложных работ линейного участка 1011 чел. нормативы технического оснащения принимаются с корректирующим коэффициентом 0,8 и при численности 9 чел. и менее - с корректирующим коэффициентом 0,6.

СОДЕРЖАНИЕ

1. Общие положения. 1

2. Нормативы устройства и содержания рельсовой колеи в профиле, плане, по уровню и ширине. 2

2.1. Нормативы устройства рельсовой колеи. 2

2.2. Допуски на содержание рельсовой колеи. 9

3. Технические условия, нормативы устройства и содержания пути и его элементов. 12

3.1. Рельсы и скрепления. 12

3.2. Шпалы и переводные брусья. 19

3.3. Балласт, балластная призма, земляное полотно. 21

3.4. Стрелочные переводы и глухие пересечения. 23

3.5. Путь на мостах и в тоннелях. 40

3.6. Железнодорожные переезды.. 43

3.7. Полоса отвода. 45

3.8. Сигналы, сигнальные и путевые знаки, устройства путевого заграждения. 46

3.9. Основные требования к устройству и содержанию пути на сортировочных горках и подгорочных путях. 47

3.10. Основные технические требования и правила содержания бесстыкового пути. 48

3.11. Требования к устройству и содержанию пути и стрелочных переводов на участках с электрическими цепями, электрической централизации стрелок, электрической тягой. 57

3.12. Особенности текущего содержания пути в зимний период. 63

4. Организация текущего содержания пути. 68

4.1. Основные требования к текущему содержанию пути. 68

4.2. Организационная структура участковой системы текущего содержания пути. 68

4.3. Осмотры и проверки пути и сооружений. 78

4.4. Планирование плановых работ по текущему содержанию пути. 87

5. Хранение и учет средств механизации, приборов, инструмента, аварийно-восстановительного и покилометрового запасов материалов верхнего строения пути. 92

5.1. Хранение и учет средств механизации, приборов и инструмента. 92

5.2. Хранение аварийно-восстановительного и покилометрового запасов материалов верхнего строения пути. 94

Список литературы.. 95

Приложение 1. Габариты приближения строений С и Сп 97

Приложение 2. Рельсы. Характеристики рельсов. 99

Приложение 3. Скрепления. 99

Приложение 4. Закрепление пути от угона в кривых. 108

Приложение 5. Шпалы и переводные брусья. 110

Приложение 6. Поперечные профили земляного полотна. 121

Приложение 7. Эпюры укладки и схемы разбивки стрелочных переводов. 122

Приложение 8. Ординаты закрестовинных кривых. 124

Приложение 9. Нормативы технического оснащения линейных и узловых дистанций пути. 126

 

 



© 2013 Ёшкин Кот :-)