Информационная система
«Ёшкин Кот»

XXXecatmenu

Федеральное государственное унитарное предприятие
«Всероссийский научно-исследовательский институт
метрологии им. Д.И. Менделеева»
(ФГУП ВНИИМ им. Д.И. Менделеева)
Ростехрегулирования

УТВЕРЖДАЮ

Заместитель директора
ФГУП
ВНИИМ им. Д.И. Менделеева

____________________В.С. Александров

«07» июля 2006 г.

РЕКОМЕНДАЦИЯ

Государственная система обеспечения единства измерений

ПРЕОБРАЗОВАТЕЛИ ПЛОТНОСТИ И ВЯЗКОСТИ
ЖИДКОСТИ ПОТОЧНЫЕ МОДЕЛЕЙ 7827 И 7829
ФИРМЫ «SOLARTRON MOBREY LIMITED»

Методика поверки в динамическом режиме

МИ 3001-2006

Санкт-Петербург
2006

РАЗРАБОТАНА

Межрегиональным открытым акционерным обществом «Нефтеавтоматика» (ОАО «Нефтеавтоматика»)

ИСПОЛНИТЕЛИ:

Глушков Э.И., Фаткуллин А.А.

УТВЕРЖДЕНА

ФГУП ВНИИМ им. Д.И. Менделеева

«7» «июля» 2006 г.

ЗАРЕГИСТРИРОВАНА

ФГУП ВНИИМС

«13» «июля» 2006 г.

ВВЕДЕНА ВПЕРВЫЕ

 

СОДЕРЖАНИЕ

1 Операции поверки. 2

2 Средства поверки. 2

3 Требования безопасности. 4

4 Условия поверки. 4

5 Подготовка к поверке. 4

6 Проведение поверки. 5

6.1 Внешний осмотр. 5

6.2 Опробование. 6

6.3 Определение метрологических характеристик. 7

7 Обработка результатов измерений. 7

7.1 Определение абсолютной погрешности преобразователя 7827. 7

7.2 Определение абсолютной погрешности преобразователя 7829. 7

8 Оформление результатов измерений. 8

Приложение А Подготовка поверочных жидкостей. 8

Приложение Б Форма протокола поверки преобразователя 7827. 8

Приложение В Форма протокола поверки преобразователя 7829. 9

РЕКОМЕНДАЦИЯ

ГОСУДАРСТВЕННАЯ СИСТЕМА ОБЕСПЕЧЕНИЯ
ЕДИНСТВА ИЗМЕРЕНИЙ

Преобразователи плотности и вязкости поточные моделей
7827 и 7829 фирмы «Solartron Mobrey Limited».

Методика поверки в динамическом режиме

МИ 3001-2006

Настоящая рекомендация распространяется на преобразователи плотности и вязкости жидкости измерительные моделей 7827, 7829 фирмы «Solartron Mobrey Limited» (далее - преобразователи) и устанавливает методику первичной и периодической поверок преобразователя по динамической вязкости в условиях лаборатории на стенде, обеспечивающем циркуляцию поверочной жидкости через преобразователь.

Преобразователи 7827 поверяют в комплекте с одним из вычислителей моделей 7945V, 7946V, 7951V, 7955 фирмы «Solartron Mobrey Limited» (далее - вычислитель).

Преобразователи 7829 поверяют в комплекте с конвертором K2-ADE RS485/232 фирмы «КК Systems Ltd» (далее - конвертор) и персональным компьютером с программным обеспечением ADView фирмы «Solartron Mobrey Limited» (далее - ПК).

Межповерочный интервал - 1 год.

1 Операции поверки

- внешний осмотр (6.1);

- опробование (6.2);

- определение метрологических характеристик (6.3).

2 Средства поверки

При проведении поверки применяют следующие средства измерений, вспомогательные устройства и материалы:

2.1 Стенд фирмы «The Japan Steel Works, Ltd» (далее - стенд), включающий:

- преобразователь вязкости модели OMS фирмы «The Japan Steel Works, Ltd» (далее - эталонный преобразователь) и измерительное устройство СМ-1000 М (далее - контроллер) с

- пределами измерений динамической вязкости от 0 до 100 мПа-с (от 0 до 100) % и пределами абсолютной погрешности измерений динамической вязкости: ± 0,33 мПа×с;

- термостат модели ELT-35K емкостью 30 литров с диапазоном стабилизации температуры от 4 °С до 40 °С и пределами погрешности стабилизации температуры: ± 0,1 °С;

- блок управления;

- циркуляционный насос с электродвигателем;

- теплоизолированная трубопроводная обвязка.

2.2 Приспособления для установки преобразователя на стенде1:

- с фланцевым креплением преобразователя на боковом кармане, приваренном к трубе с условным диаметром 150 мм для эксплуатации преобразователя с вертикальным свободным потоком жидкости в трубопроводе;

- с фланцевым креплением преобразователя на боковом кармане, приваренном к трубе с условным диаметром 100 мм для эксплуатации преобразователя с горизонтальным свободным потоком жидкости в трубопроводе;

- с фланцевым креплением преобразователя на тройнике, приваренном к трубе с условным диаметром 100 мм для эксплуатации преобразователя с вертикальным или горизонтальным потоком жидкости в трубопроводе;

- с резьбовым креплением преобразователя в проточном кармане для отбора пробы при эксплуатации преобразователя в байпасе трубопровода.

____________

1 Геометрические размеры приспособлений должны соответствовать размерам, указанным в руководстве по эксплуатации преобразователей 7827, 7829.

2.3 Термометры лабораторные с равноделенной шкалой типа ТР-1 № 5 и ТР-1 № 6 (для точных измерений) с ценой деления 0,01 и диапазоном измерений от 16 до 20 °С и от 20 до 24 °С, соответственно, по ГОСТ 13646-68;

2.4 Поверочные жидкости:

2.4.1 Топливо для реактивных двигателей по ГОСТ 10227-86;

2.4.2 Топливо дизельное летнее по ГОСТ 305-82;

2.4.3 Трансформаторное масло по ГОСТ 982-80;

2.4.4 Индустриальное масло марки И-20А по ГОСТ 20799-88;

2.4.5 Индустриальное масло марки И-40А по ГОСТ 20799-88.

2.5 Измерительные цилиндры вместимостью от 50 до 2000 мл по ГОСТ 1770-74.

2.6 Промывочные жидкости:

- нефрас по ГОСТ 8505 или ТУ 38.401-67-108-92;

- хромовая смесь для мойки стеклопосуды в составе: калий двухромовокислый по ГОСТ 4220-75, кислота серная по ГОСТ 4204-77 или сильноокисляющая кислота, не содержащая хрома;

- спирт этиловый ректификованный технический высшей очистки по ГОСТ 18300-87.

2.7 Источник постоянного напряжения Б5-44А с выходным напряжением от 0,1 до 29,9 В и током нагрузки от 0 до 1 А, нестабильностью напряжения при изменении напряжения сети на 10 %: ± 0,27 В.

2.8 Калибратор токовых сигналов с диапазоном измерения силы тока от 0 до 20 мА и пределами основной приведенной погрешности: ± 0,05 %1.

________________

1 Калибратор готовых сигналов применяется при необходимости поверки преобразователя 7829 по аналоговому выходу согласно справке произвольной формы от заказчика.

2.9 Металлические бидоны или пластмассовые канистры вместимостью 20, 50 дм3.

2.10 Психрометр аспирационный по ТУ 25.1607.054-85 (ИУС 4-85).

2.11 Барометр-анероид метеорологический БАММ-1 по ТУ 25-04-1838-73 с диапазоном измерений от 80 до 106 кПа и пределами абсолютной погрешности измерений: ± 200 Па.

2.12 Допускается применение других средств измерений и вспомогательных устройств, удовлетворяющих требованиям настоящей рекомендации.

2.13 Средства измерений, используемые при поверке преобразователя, поверены и имеют действующие свидетельства о поверке или оттиски поверительных клейм.

3 Требования безопасности

3.1 При проведении поверки соблюдают требования:

- правил безопасности, изложенных в эксплуатационных документах на средства измерений и на поверяемый преобразователь;

- «Правил технической эксплуатации электроустановок потребителей», 2003 год;

- межотраслевых правил по охране труда (правил безопасности) при эксплуатации электроустановок (ПОТ Р М-016-2001 РД 153-34.0-03.150-00);

- правил безопасности по разделу 5 РД-39-0147103-354-89 «Типовые положения о лаборатории, производящей анализы нефти при пунктах приема-сдачи».

3.2 Помещение для проведения поверки по пожарной безопасности соответствует требованиям в области пожарной безопасности СНиП 21.01-97 «Пожарная безопасность зданий и сооружений», ППБ 01-03 «Правила пожарной безопасности в Российской Федерации», НПБ 88-2001 «Установки пожаротушения и сигнализации. Нормы и правила проектирования».

3.3 На средствах измерений и вспомогательных устройствах нанесены четкие надписи и условные знаки, предназначенные для обеспечения их безопасной эксплуатации.

3.4 Обеспечен свободный доступ к средствам измерений и вспомогательным устройствам.

3.5 К проведению поверки допускают лиц, изучивших эксплуатационную документацию на средства поверки и поверяемые преобразователи, настоящую рекомендацию и прошедшие инструктаж по технике безопасности.

3.6 Поверочные жидкости (далее - ПЖ) и промывочные жидкости хранят в металлических или пластмассовых бидонах или канистрах емкостью 20, 50 литров.

3.7 Промывку чувствительной части преобразователя проводят в вытяжном шкафу при отсутствии включенных нагревательных приборов.

4 Условия поверки

4.1 Проверяют наличие справки от заказчика о диапазоне изменения вязкости в условиях эксплуатации преобразователя, о применяемом приспособлении для установки преобразователя на объекте эксплуатации преобразователя и о необходимости поверки преобразователя 7829 по аналоговому выходу.

4.2 При проведении поверки соблюдают следующие условия:

- температура воздуха в помещении, °С

20 ± 5;

- атмосферное давление, кПа

101,3 ± 4;

- относительная влажность, %, не более

80;

- температура ПЖ, °С

20 ± 0,1;

- изменение температуры ПЖ во время проведения измерений, °С, не более

0,02;

- установка поверяемого преобразователя на стенде должна быть идентична монтажу преобразователя в условиях его эксплуатации;

- напряжение питания преобразователя 7827, 7829, В

от 23 до 25;

- потребление тока преобразователем 7827, 7829, мА

от 35 до 45;

5 Подготовка к поверке

5.1 Систему циркуляции и термостат промывают нефрасом. Проточные узлы эталонного преобразователя разбирают, промывают нефрасом, спиртом и сушат. Чувствительный элемент поверяемого преобразователя промывают нефрасом и сушат.

5.2 В зависимости от условий монтажа преобразователя в эксплуатации подготавливают соответствующее приспособление для монтажа преобразователя на стенде и монтируют его на стенде. Собирают схему для поверки преобразователя 7827 согласно рисунку 1, а преобразователя 7829 согласно рисунку 2.

5.3 Подготавливают ПЖ в соответствии с приложением А с номинальными значениями вязкости 10, 50, 90 % от верхнего предела измерений для каждого диапазона измерений преобразователя1.

________________

1 В зависимости от диапазона изменения вязкости в условиях эксплуатации согласно 4.1 допускается проводить поверку на меньшем количестве ПЖ, по не менее двух ПЖ, При этом диапазон динамической вязкости применяемых ПЖ должен охватывать диапазон изменения вязкости поверяемого преобразователя в условиях эксплуатации.

5.4 В бак термостата заливают не менее двадцати литров ПЖ с наименьшей вязкостью.

5.5 Поверяемый преобразователь 7827 подсоединяют к вычислителю в соответствии с их эксплуатационными документами.

5.6 Поверяемый преобразователь 7829 подсоединяют к конвертору и ПК в соответствии с их эксплуатационными документами. При необходимости поверки по аналоговому выходу согласно 4.1 подсоединяют к аналоговому выходу преобразователя калибратор тока.

5.7 При подготовке к поверке преобразователя 7827 включают вычислитель, проверяют правильность конфигурирования и при необходимости вводят значения градуировочных коэффициентов поверяемого преобразователя.

5.8 При подготовке к поверке преобразователя 7829 подсоединяют к выходу MODBUS конвертор и ПК, запускают программу ADView на ПК, проверяют параметры связи RS 232/485, проверяют правильность конфигурирования и при необходимости вводят значения градуировочных коэффициентов поверяемого преобразователя.

5.9 Настраивают контроллер на верхний предел измерений 100 мПа×с (100 %) ручками избирателя диапазона, выставляют градуировочные коэффициенты (частоту и поправку нуля) из свидетельства о поверке на эталонный вискозиметр и выводят на дисплей контроллера значение динамической вязкости в процентах от верхнего предела измерений.

6 Проведение поверки

6.1 Внешний осмотр

Перед установкой на стенд проверяют соответствие поверяемого преобразователя следующим требованиям:

- комплектность соответствует указанной в эксплуатационной документации;

- отсутствие на преобразователе механических повреждений и дефектов покрытий, препятствующих его применению для измерений;

- наличие четких надписей и обозначений на преобразователе, соответствующих требованиям эксплуатационных документов.

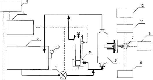
image2

1 - насос с электродвигателем; 2 - бак-термостат; 3 - контроллер; 4 - блок управления; блок питания; 6 - вычислитель; 7 - поверяемый преобразователь; 8 - приспособление; эталонный преобразователь; 10 - термометр для точных измерений

Рисунок 1 - Схема для поверки преобразователя 7827

image3

1 - насос с электродвигателем; 2 - бак-термостат; 3 - контроллер; 4 - блок управления; 5 - блок питания; 6 - калибратор тока; 7 - поверяемый преобразователь; 8 - приспособление; 9 - эталонный преобразователь; 10 - термометр для точных измерений; 11 - конвертер; 12 - ПК

Рисунок 2 - Схема для поверки преобразователя 7829

6.2 Опробование

6.2.1 Проверяют работоспособность поверяемого преобразователя по наличию характерного звона, возникающего при вибрации его чувствительного элемента. Проверяют наличие текущего сигнала добротности (воздушная точка) на дисплее вычислителя (для преобразователя 7827) и на экране ПК (для преобразователя 7829).

6.2.2 Измеряют добротность поверяемого преобразователя и заносят это значение в протокол, форма которого приведена в приложении Б (для преобразователя 7827) и в приложении В (для преобразователя 7829)..

6.2.3 Устанавливают в термостате температуру 20 °С, включают нагреватель и холодильник, включают мешалку на максимальную скорость, не вызывающую пенообразования в баке.

6.2.4 Открывают шаровые краны на подводящих и отводящих линиях эталонного и поверяемого преобразователей и включают циркуляционный насос.

6.2.5 Проверяют стабилизацию температуры согласно условию 4.2 по термометру для точных измерений.

6.3 Определение метрологических характеристик

6.3.1 Циркулируют ПЖ через эталонный и поверяемый преобразователь1.

___________________

1 Если вязкость ПЖ при поверке в диапазоне измерений преобразователя от 0,5 до 10 мПа×с или от 10 до 100 мПа×с по показаниям эталонного преобразователя более 10 мПа×с или 100 мПа×с, соответственно, то в бак стенда доливают ПЖ меньшей вязкости и вновь циркулируют ПЖ до стабилизации температуры согласно 4.2.

6.3.2 После стабилизации температуры согласно условию 4.2 фиксируют не менее пяти значений:

- динамической вязкости по эталонному преобразователю, мПа×с;

- динамической вязкости по поверяемому преобразователю, мПа×с;

- силы тока по аналоговому выходу преобразователя 7829, мА.

6.3.3 За результаты измерений принимают средние арифметические значения динамической вязкости (hэj, hj) и силы тока (Ij). Результаты измерений заносят в протокол, форма которого приведена в приложении Б (для преобразователя 7827) и в приложении В (для преобразователя 7829).

6.3.4 После завершения измерений на одной ПЖ, её сливают из бака термостата и циркуляционной системы, промывают оборудование и заливают в бак термостата другую ПЖ.

6.3.5 Проводят операции по 6.3.1 - 6.3.3 на другой ПЖ.

7 Обработка результатов измерений

7.1 Определение абсолютной погрешности преобразователя 7827

7.1.1 Вычисляют разности показаний поверяемого и эталонного преобразователей по частотному выходу (∆hj) в каждой поверяемой точке диапазона измерений по формуле

hj = hj - hэj,                                                                         (2)

где hj - значение динамической вязкости, измеренное поверяемым преобразователем, при j-ой ПЖ, мПа×с;

hэj, - значение динамической вязкости, измеренное эталонным преобразователем, при j-ой ПЖ, мПа×с.

7.1.2 Разности показаний поверяемого и эталонного преобразователей, вычисленные по формуле (2), не должны превышать суммарной погрешности поверяемого и эталонного преобразователей (∆S), вычисленной по формуле

,                                                      (3)

где ∆э - предел абсолютной погрешности эталонного преобразователя, мПа×с;

пов - предел абсолютной погрешности поверяемого преобразователя, мПа×с.

7.2 Определение абсолютной погрешности преобразователя 7829

7.2.1 При необходимости поверки преобразователя 7829 по аналоговому выходу согласно 4.1 вычисляют для каждой поверяемой точки диапазона измерений значение динамической вязкости по аналоговому выходу по формуле

                                        (4)

где  - минимальное и максимальное значения диапазона выходного сигнала преобразователя, мА;

 - значения динамической вязкости, соответствующие минимальному и максимальному значениям диапазона измерений поверяемого преобразователя, мПа×с.

7.2.2 Вычисляют разности показаний поверяемого и эталонного преобразователей по выходу RS 485/Modbus (∆hj) и при необходимости по аналоговому выходу в каждой поверяемой точке диапазона измерений по формуле (2).

7.2.3 Разности показаний поверяемого и эталонного преобразователей, вычисленные по формуле (2), не должны превышать суммарной погрешности поверяемого и эталонного преобразователей (∆S), вычисленной по формуле (3).

8 Оформление результатов измерений

8.1 Результаты поверки оформляют протоколом по форме, приведенной в приложении Б (для преобразователя 7827) или в приложении В (для преобразователя 7829).

8.2 При положительных результатах поверки преобразователь признают годным к применению. На него выдают свидетельство о поверке по форме, установленной в ПР 50.2.006-94.

8.3 При отрицательных результатах поверки преобразователь к применению не допускают. На него выдают в соответствии с ПР 50.2.006-94 извещение о непригодности с указанием причин.

Приложение А

Подготовка поверочных жидкостей

А.1 Для первой точки диапазона измерений преобразователя от 0,5 до 10 мПа×с используют одну из поверочных жидкостей, указанных в таблице А.1.

Таблица А.1 - Топливо для реактивных двигателей по ГОСТ 10227-86

Марка топлива

ТС-1

Т-1С

Т-1

Т-2

РТ

Кинематическая вязкость при 20 °С, сСт

1,3

1,5

1,5

1,02

1,25

Плотность при 20 °С, кг/м3

780

810

800

755

775

А.2 Для второй и третьей точки диапазона измерений преобразователя от 0,5 до 10 мПа-с используют смеси топлива по ГОСТ 10227-86 и масла трансформаторного по ГОСТ 982-80 в примерном соотношении: 1:4 (для второй точки) и 1:3 (для третьей точки).

А.3 Для первой точки диапазона измерений преобразователя от 10 до 100 мПа×с используют смесь топлива по ГОСТ 10227-86 и масла трансформаторного по ГОСТ 982-80 в примерном соотношении 3:7.

А.4 Для второй и третьей точки диапазона измерений преобразователя от 10 до 100 мПа×с используют индустриальное масло И-20А и И-40А по ГОСТ 20799-88, соответственно.

Приложение Б

Форма протокола поверки преобразователя 7827

Методика поверки

Протокол

поверки преобразователя плотности и вязкости жидкости модели 7827
фирмы «Solartron Mobrey Limited»

Заводской номер:_______________Год выпуска:_______________

Принадлежит:____________________________________________

Место проведения поверки:________________________________

Диапазон изменения динамической вязкости (согласно справке заказчика), мПа×с___

Градуировочные коэффициенты в диапазоне:

от 0,5 до 10 мПа×с________V0 = __________Vl = __________V2 = ________________

от 10 до 100 мПа×с______V0 = _______VI = _______________V2 = _______________

Добротность (воздушная точка): по сертификату калибровки _____при поверке____

Номер ПЖ*/ номер измерения

i/J

Измеренные значения, мПа×с

Вычисленные значения, мПа×с

Суммарная

погрешность,

hэij

hij

hэj

hj

hj

S

мПа×с

1/1

1/2

...

1/5

 

 

 

 

 

 

...

 

 

 

 

 

 

5/1

5/2

5/5

 

 

 

 

 

 

* Количество ПЖ зависит от диапазона изменения вязкости на объекте заказчика

Заключение: абсолютная погрешность __________________суммарной погрешности

           превышает, не превышает

Должность специалиста,

проводившего поверку ________________   ____________________

Подпись                                    Ф. И. О.

Дата поверки:__________________

Приложение В

Форма протокола поверки преобразователя 7829

Методика поверки

Протокол

поверки преобразователя плотности и вязкости жидкости модели 7829
фирмы «Solartron Mobrey Limited»

Заводской номер:_______________Год выпуска:_______________

Принадлежит:____________________________________________

Место проведения поверки:________________________________

Диапазон изменения динамической вязкости (согласно справке заказчика), мПа×с___

Градуировочные коэффициенты в диапазоне:

от 0,5 до 10 мПа×с_________V0 = __________Vl = ___________V2 = ____________

от 10 до 100 мПа×с________V0 = __________VI = ___________V2 = _____________

Добротность (воздушная точка): по сертификату калибровки _______при поверке___

Номер ПЖ*/ номер измерения

i/J

Измеренные значения

Вычисленные значения

Суммарная

hЭij,

мПа×с

hij,

мПа×с

I ij,

мА

hэj,

мПа×с

hj,

мПа×с

Ij,

мА

hj A,

мПа×с

hj A,

мПа×с

hj

MODBUS,

мПа×с

погрешность,

S

мПа×с

1

2

3

4**

5

6

7**

8**

9**

10

11

1/1

1/2

...

1/5

 

 

 

 

 

 

 

 

 

 

...

 

 

 

 

 

 

 

 

 

 

5/1

5/2

5/5

 

 

 

 

 

 

 

 

 

 

* Количество ПЖ зависит от диапазона изменения вязкости на объекте заказчика

** Колонки 4, 7, 8, 9 заполняют только при необходимости поверки по аналоговому выходу

Заключение: абсолютная погрешность _________________суммарной погрешности

по выходу MODBUS (превышает, не превышает)

Заключение: абсолютная погрешность ________________суммарной погрешности1

по аналоговому выходу (превышает, не превышает)

 

Должность специалиста,

проводившего поверку ________________   ____________________

Подпись                                    Ф. И. О.

Дата поверки:__________________

______________

1Заполняют только при необходимости поверки преобразователя по аналоговому выходу

 

 

 



© 2013 Ёшкин Кот :-)