Информационная система
«Ёшкин Кот»

XXXecatmenu

Приказ Минприроды России от 30 июля 2009 г. № 237
"Об утверждении Административного регламента по исполнению Федеральной службой по экологическому, технологическому и атомному надзору государственной функции по осуществлению лицензирования эксплуатации взрывопожароопасных производственных объектов"

В соответствии с пунктом 9 Порядка разработки и утверждения административных регламентов исполнения государственных функций (представления государственных услуг), утвержденного постановлением Правительства Российской Федерации от 11 ноября 2005 г. № 679 (Собрание законодательства Российской Федерации, 2005, № 47, ст. 4933; 2007, № 50, ст. 6285; 2008, № 18, ст. 2063) приказываю:

Утвердить прилагаемый Административный регламент по исполнению Федеральной службой по экологическому, технологическому и атомному надзору государственной функции по осуществлению лицензирования эксплуатации взрывопожароопасных производственных объектов.

 

Врио Министра

С.Р. Леви

 

 

Зарегистрировано в Минюсте РФ 22 октября 2009 г.

 

Регистрационный № 15087

 

 

Административный регламент по исполнению Федеральной службой по экологическому, технологическому и атомному надзору государственной функции по лицензированию эксплуатации взрывопожароопасных производственных объектов

(утв. приказом Минприроды России от 30 июля 2009 г. № 237)

I. Общие положения

1. Административный регламент по исполнению Федеральной службой по экологическому, технологическому и атомному надзору государственной функции по лицензированию эксплуатации взрывопожароопасных производственных объектов (далее - Регламент), определяет сроки и последовательность действий (административных процедур) при исполнении государственной функции по лицензированию эксплуатации взрывопожароопасных производственных объектов (далее - государственная функция).

2. Исполнение государственной функции осуществляется в соответствии с:

Гражданским процессуальным кодексом Российской Федерации (Собрание законодательства Российской Федерации, 2002, № 46, ст. 4532; 2003, № 27, ст. 2700; 2004, № 24, ст. 2335, № 31, ст. 3230, № 45, ст. 4377; 2005, № 1, ст. 20, № 30, ст. 3104; 2006, № 1, ст. 8, № 50, ст. 5303; 2007, № 31, ст. 4011; 2007, № 41, ст. 4845, № 43, ст. 5084, № 50, ст. 6243; 2008, № 24, ст. 2798, № 29, ст. 3418, № 30, ст. 3603, № 48, ст. 5518; 2009, № 7, ст. 775, № 14, ст. 1578, ст. 1579, № 26, ст. 3122, ст. 3126);

Уголовно-процессуальным кодексом Российской Федерации (Собрание законодательства Российской Федерации, 2001, № 52, ст. 4921; 2002, № 22, ст. 2027, № 30, ст. 3015, ст. 3020, ст. 3029, № 44, ст. 4298; 2003, № 27, ст. 2700, ст. 2706, ст. 2708, № 28, ст. 2880, № 50, ст. 4847; 2004, № 17, ст. 1585, № 27, ст. 2711, № 49, ст. 4853; 2005, № 1, ст. 13, № 23, ст. 2200; 2006, № 3, ст. 277, № 10, ст. 1070, № 23, ст. 2379, № 28, ст. 2975, ст. 2976, № 31, ст. 3452; 2007, № 1, ст. 46, № 16, ст. 1827, № 18, ст. 2118, № 24, ст. 2830, ст. 2833, № 31, ст. 4008, ст. 4011, № 41, ст. 4845, № 49, ст. 6033, № 50, ст. 6235, ст. 6236, ст. 6248; 2008, № 12, ст. 1074; № 24, ст. 2798; № 49, ст. 5724; № 52, ст. 6226, ст. 6235; 2009, № 1, ст. 29, № 11, ст. 1266, 1267, 1268, № 18, ст. 2145, № 26, ст. 3139, № 29, ст. 3613);

Арбитражным процессуальным кодексом Российской Федерации (Собрание законодательства Российской Федерации, 2002, № 30, ст. 3012; 2004, № 45, ст. 4377; 2005, № 14, ст. 1210; 2006, № 1, ст. 8; 2007, № 41, ст. 4845; 2008, № 18, ст. 1941, № 24, ст. 2798, № 30, ст. 3584, № 49, ст. 5727; 2009, № 26, ст. 3122);

Кодексом Российской Федерации об административных правонарушениях (Собрание законодательства Российской Федерации, 2002, № 1, ст. 1, № 18, ст. 1721, № 30, ст. 3029, № 44, ст. 4295, ст. 4298; 2003, № 1, ст. 2, № 27, ст. 2700, ст. 2708, ст. 2717, № 46, ст. 4434, ст. 4440, № 50, ст. 4847, ст. 4855, № 52, ст. 5037; 2004, № 19, ст. 1838, № 30, ст. 3095, № 31, ст. 3229, № 34, ст. 3529, ст. 3533, № 44, ст. 4266; 2005, № 1, ст. 9, ст. 13, ст. 37, ст. 40, ст. 45, № 10, ст. 762, ст. 763, № 13, ст. 1077, ст. 1079, № 17, ст. 1484, № 19, ст. 1752, № 25, ст. 2431, № 27, ст. 2719, ст. 2721, № 30, ст. 3104, ст. 3124, 3131, № 40, ст. 3986, № 50, ст. 5247, № 52, ст. 5574, ст. 5596; 2006, № 1, ст. 4, ст. 10, № 2, ст. 172, ст. 175, № 6, ст. 636, № 10, ст. 1067, № 12, ст. 1234, № 17, ст. 1776, № 18, ст. 1907, № 19, ст. 2066, № 23, ст. 2380, ст. 2385; № 28, ст. 2975, № 30, ст. 3287, № 31, ст. 3420, ст. 3432, ст. 3433, ст. 3438, ст. 3452, № 43, ст. 4412, № 45, ст. 4633, ст. 4634, ст. 4641, № 50, ст. 5279, ст. 5281, № 52, ст. 5498; 2007, № 1, ст. 21, ст. 25, ст. 29, ст. 33, № 7, ст. 840, № 15, ст. 1743, № 16, ст. 1824, ст. 1825, № 17, ст. 1930, № 20, ст. 2367, № 21, ст. 2456, № 26, ст. 3089, № 30, ст. 3755, № 31, ст. 4001, ст. 4007, ст. 4008, ст. 4015, № 41, ст. 4845, № 43, ст. 5084, № 46, ст. 5553, № 49, ст. 6034, ст. 6065, № 50, ст. 6246; 2008, № 10, ст. 896, № 18, ст. 1941, № 20, ст. 2251, ст. 2259, № 29, ст. 3418; № 30, ст. 3582, ст. 3601, ст. 3604, № 45, ст. 5143, № 49, ст. 5738, ст. 5745, ст. 5748, № 52, ст. 6235, ст. 6236, ст. 6248; 2009, № 1, ст. 17, № 7, ст. 777, № 19, ст. 2276, № 23, ст. 2767, № 26, ст. 3120, ст. 3122, ст. 3131, ст. 3132, № 29, ст. 3597, ст. 3599, ст. 3635);

Налоговым кодексом Российской Федерации, частью второй (Собрание законодательства Российской Федерации, 2000, № 32, ст. 3340, № 32, ст. 3341; 2001, № 1, ст. 18, № 23, ст. 2289, № 33, ст. 3413, ст. 3421, ст. 3429, № 49, ст. 4554, ст. 4564, № 53, ст. 5015, ст. 5023; 2002, № 1, ст. 4, № 22, ст. 2026, № 30, ст. 3021, ст. 3027, ст. 3033, № 52, ст. 5138; 2003, № 1, ст. 2, ст. 5, ст. 6, ст. 8, ст. 11, № 19, ст. 1749, № 21, ст. 1958, № 22, ст. 2066, № 23, ст. 2174, № 26, ст. 2567, № 27, ст. 2700, № 28, ст. 2874, ст. 2879, ст. 2886, № 46, ст. 4435, ст. 4443, ст. 4444, № 50, ст. 4849, № 52, ст. 5030; 2004, № 15, ст. 1342, № 27, ст. 2711, ст. 2713, ст. 2715, № 30, ст. 3083, ст. 3084, ст. 3088, № 31, ст. 3219, ст. 3220, ст. 3222, ст. 3231, № 34, ст. 3517, ст. 3518, ст. 3520, ст. 3522, ст. 3523, ст. 3524, ст. 3525, ст. 3527, № 35, ст. 3607, № 41, ст. 3994, № 45, ст. 4377, № 49, ст. 4840; 2005, № 1, ст. 9, ст. 29, ст. 30, ст. 34; ст. 38, № 21, ст. 1918, № 23, ст. 2201, № 24, ст. 2312, № 25, ст. 2427, ст. 2428, ст. 2429, № 27, ст. 2707, ст. 2710, ст. 2717, № 30, ст. 3101, ст. 3104, ст. 3112, ст. 3117, ст. 3118, ст. 3128, ст. 3129, ст. 3130, № 43, ст. 4350, № 50, ст. 5246, ст. 5249, № 52, ст. 5581; 2006, № 1, ст. 12, ст. 16, № 3, ст. 280, № 10, ст. 1065, № 12, ст. 1233, № 23, ст. 2380, ст. 2382, № 27, ст. 2881, № 30, ст. 3295, № 31, ст. 3433, ст. 3436, ст. 3443, ст. 3450, ст. 3452, № 43, ст. 4412, № 45, ст. 4627, ст. 4628, ст. 4629, ст. 4630, № 47, ст. 4819, № 50, ст. 5279, ст. 5286, № 52, ст. 5498; 2007, № 1, ст. 7, ст. 20, ст. 31, ст. 39, № 13, ст. 1465, № 21, ст. 2461, ст. 2462, ст. 2463, № 22, ст. 2564, № 23, ст. 2691, № 31, ст. 3991, ст. 4013, № 45, ст. 5416, ст. 5417, ст. 5432, № 46, ст. 5553, ст. 5554, ст. 5557, № 49, ст. 6045, ст. 6046, ст. 6071, № 50, ст. 6237, ст. 6245, ст. 6246; 2008, № 18, ст. 1942, № 26, ст. 3022, № 27, ст. 3126, № 30, ст. 3577, ст. 3591, ст. 3598, ст. 3611, ст. 3614, ст. 3616, № 42, ст. 4697, № 48, ст. 5500, ст. 5503, ст. 5504, ст. 5519, № 49, ст. 5723, ст. 5749, № 52, ст. 6218, ст. 6219, ст. 6227, ст. 6236, ст. 6237; 2009, № 1, ст. 13, ст. 19, ст. 22, ст. 31, № 11, ст. 1265, № 18, ст. 2147, № 23, ст. 2772, ст. 2775, № 29, ст. 3582, ст. 3598, ст. 3602, ст. 3638, ст. 3641, ст. 3642);

Федеральным законом от 8 августа 2001 г. № 128-ФЗ "О лицензировании отдельных видов деятельности";

(Собрание законодательства Российской Федерации, 2001, № 33, ст. 3430; 2002, № 11, ст. 1020, № 12, ст. 1093, № 50, ст. 4925; 2003, № 2, ст. 169, № 9, ст. 805, № 11, ст. 956, № 13, ст. 1178, № 52, ст. 5037; 2004, № 45, ст. 4377; 2005, № 13, ст. 1078, № 27, ст. 2719; 2006, № 1, ст. 11, № 31, ст. 3455, № 50, ст. 5279; 2007, № 1, ст. 7, ст. 15, № 7, ст. 834, № 30, ст. 3748, ст. 3749, ст. 3750, № 45, ст. 5427, № 46, ст. 5554, № 49, ст. 6079, № 50, ст. 6247; 2008, № 18, ст. 1944, № 29, ст. 3413, № 30, ст. 3604, ст. 3616; 2009, № 1, ст. 15, ст. 17);

Федеральным законом от 26 декабря 2008 г. № 294-ФЗ "О защите прав юридических лиц и индивидуальных предпринимателей при осуществлении государственного контроля (надзора) и муниципального контроля" (Собрание законодательства Российской Федерации, 2008, № 52, ст. 6249; 2009, № 18, ст. 2140, № 29, ст. 3601);

Федеральным законом от 2 мая 2006 г. № 59-ФЗ "О порядке рассмотрения обращений граждан Российской Федерации" (Собрание законодательства Российской Федерации, 2006, № 19, ст. 2060);

Федеральным законом от 21 июля 1997 г. № 116-ФЗ "О промышленной безопасности опасных производственных объектов" (Собрание законодательства Российской Федерации, 1997, № 30, ст. 3588; 2000, № 33, ст. 3348; 2003, № 2, ст. 167; 2004, № 35, ст. 3607; 2005, № 19, ст. 1752; 2006, № 52, ст. 5498; 2009, № 1, ст. 17, ст. 21);

постановлением Правительства Российской Федерации от 19 января 2005 г. № 30 "О типовом регламенте взаимодействия федеральных органов исполнительной власти" (Собрание законодательства Российской Федерации, 2005, № 4, ст. 305, № 47, ст. 4933; 2007, № 43, ст. 5202; 2008, № 9, ст. 852, № 14, ст. 1413; 2009, № 12, ст. 1429, № 25, ст. 3060);

постановлением Правительства Российской Федерации от 19 июня 2002 г. № 438 "О Едином государственном реестре юридических лиц" (Собрание законодательства Российской Федерации, 2002, № 26, ст. 2585, № 46, ст. 4597; 2003, № 33, ст. 3270, № 43, ст. 4238; 2004, № 10, ст. 0864; 2005, № 51, ст. 5546; 2006, № 49, ст. 5220; 2007, № 34, ст. 4237, № 32, ст. 4146; 2008, № 50, ст. 5958);

постановлением Правительства Российской Федерации от 29 мая 2008 г. № 404 "О Министерстве природных ресурсов и экологии Российской Федерации" (Собрание законодательства Российской Федерации 2008, № 22, ст. 2581, № 42, ст. 4825, № 46, ст. 5337; 2009, № 3, ст. 378, № 6, ст. 738, № 33, ст. 4088, № 34, ст. 4192);

постановлением Правительства Российской Федерации от 30 июля 2004 г. № 401 "О Федеральной службе по экологическому, технологическому и атомному надзору" (Собрание законодательства Российской Федерации, 2004, № 32, ст. 3348; 2006, № 5, ст. 544, № 23, ст. 2527, № 52, ст. 5587; 2008, № 22, ст. 2581, № 46, ст. 5337; 2009, № 6, ст. 738, № 33, ст. 4081);

постановлением Правительства Российской Федерации от 26 января 2006 г. № 45 "Об организации лицензирования отдельных видов деятельности" (Собрание законодательства Российской Федерации, 2006, № 6, ст. 700; 2007, № 20, ст. 2433, № 37, ст. 4453, № 41, ст. 4902; 2008, № 15, ст. 1551, № 24, ст. 2872, № 27, ст. 3283, № 33, ст. 3862, № 47, ст. 5481; 2009, № 5, ст. 622, № 21, ст. 2575, № 25, ст. 3069);

постановлением Правительства Российской Федерации от 12 августа 2008 г. № 599 "Об утверждении Положения о лицензировании эксплуатации взрывопожароопасных производственных объектов" (Собрание законодательства Российской Федерации, 2008, № 33, ст. 3862);

постановлением Правительства Российской Федерации от 11 апреля 2006 г. № 208 "Об утверждении формы документа, подтверждающего наличие лицензии" (Собрание законодательства Российской Федерации, 2006, № 16, ст. 1746; 2007, № 24, ст. 2927);

Регламентом Федеральной службы по экологическому, технологическому и атомному надзору, утвержденным приказом Федеральной службы по экологическому, технологическому и атомному надзору от 24 июля 2006 г. № 724 (зарегистрирован Министерством юстиции Российской Федерации 29 августа 2006 г., регистрационный № 8174).

3. Государственная функция исполняется Федеральной службой по экологическому, технологическому и атомному надзору (далее - Ростехнадзор) - центральным аппаратом и ее территориальными органами.

Центральный аппарат Ростехнадзора осуществляет общую координацию и методическое обеспечение лицензирования; выполняет сбор, анализ и обмен информацией об основных результатах лицензирования; организует и непосредственно осуществляет лицензирование деятельности, связанной с эксплуатацией опасных производственных объектов, подлежащих декларированию промышленной безопасности в соответствии со статьей 14 Федерального закона от 21 июля 1997 г. № 116-ФЗ "О промышленной безопасности опасных производственных объектов", в том числе для организаций с иностранными инвестициями.

Территориальные органы Ростехнадзора организуют и непосредственно осуществляют лицензирование деятельности, связанной с эксплуатацией взрывопожароопасных производственных объектов, не отнесенной к компетенции центрального аппарата Ростехнадзора.

Под взрывопожароопасными производственными объектами понимаются опасные производственные объекты, на которых выполняются следующие работы (услуги):

получение воспламеняющихся, окисляющих, горючих, взрывчатых веществ, определенных приложением 1 к Федеральному закону "О промышленной безопасности опасных производственных объектов";

использование воспламеняющихся, окисляющих, горючих, взрывчатых веществ, определенных приложением 1 к Федеральному закону "О промышленной безопасности опасных производственных объектов";

переработка воспламеняющихся, окисляющих, горючих, взрывчатых веществ, определенных приложением 1 к Федеральному закону "О промышленной безопасности опасных производственных объектов";

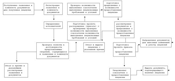
хранение воспламеняющихся, окисляющих, горючих, взрывчатых веществ, определенных приложением 1 к Федеральному закону "О промышленной безопасности опасных производственных объектов", за исключением хранения веществ на объектах, предназначенных для осуществления розничной торговли бензином и дизельным топливом;

транспортирование воспламеняющихся, окисляющих, горючих, взрывчатых веществ, определенных приложением 1 к Федеральному закону "О промышленной безопасности опасных производственных объектов";

уничтожение воспламеняющихся, окисляющих, горючих, взрывчатых веществ, определенных приложением 1 к Федеральному закону "О промышленной безопасности опасных производственных объектов";

использование (эксплуатация) оборудования, работающего под давлением более 0,07 мегапаскаля или при температуре нагрева воды более 115 градусов Цельсия;

получение расплавов черных и цветных металлов и сплавов на основе этих расплавов (в технологических установках с загрузкой шихты не менее 100 килограммов);

ведение горных работ, работ по обогащению полезных ископаемых, а также работ в подземных условиях.

4. Результатами исполнения государственной функции являются:

предоставление (отказ в предоставлении) лицензий;

переоформление документов, подтверждающих наличие лицензий;

приостановление действия лицензий;

прекращение действия лицензий;

обращение в суд с заявлениями об аннулировании лицензий;

ведение реестров лицензий, предоставление заинтересованным лицам сведений из реестров лицензий и иной информации о лицензировании;

выдача дубликата и копий документа, подтверждающего наличие лицензии

продление срока действия лицензии;

возобновление действия лицензии;

ведение информационного ресурса.

5. Государственная функция исполняется в отношении юридических лиц и физических лиц, зарегистрированных в установленном порядке в качестве индивидуальных предпринимателей, осуществляющих эксплуатацию взрывопожароопасных производственных объектов.

6. Полномочия представителей, выступающих от имени юридических лиц или индивидуальных предпринимателей, подтверждаются доверенностью, оформленной в соответствии с требованиями законодательства.

II. Требования к порядку исполнения государственной функции

7. Информация о порядке исполнения государственной функции предоставляется:

непосредственно в помещениях центрального аппарата (территориальных органов) Ростехнадзора;

с использованием средств телефонной связи, электронного информирования и электронной техники;

посредством размещения в информационно-телекоммуникационных сетях общего пользования, в том числе, на официальном сайте в сети Интернет;

посредством публикации в средствах массовой информации, изданиях информационных материалов (брошюр, буклетов и т.д.).

8. Место нахождения центрального аппарата Ростехнадзора: г. Москва, ул. Александра Лукьянова, д. 4, корп. 8. и г. Москва, ул. Таганская, д. 34.

Почтовый адрес для направления документов и обращений: 105006, г. Москва, ул. Александра Лукьянова, д. 4, корп. 8.

Место нахождения экспедиции центрального аппарата Ростехнадзора: г. Москва, ул. Александра Лукьянова, д. 4, корп. 8.

Часы работы экспедиции центрального аппарата Ростехнадзора:

 

Понедельник

10.00 - 18.00

Вторник

10.00 - 18.00

Среда

10.00 - 18.00

Четверг

10.00 - 18.00

Пятница

10.00 - 16.45

Суббота

выходной день

Воскресенье

выходной день

 

Электронный адрес для обращений в центральный аппарат Ростехнадзора: rostehnadzor@gosnadzor.ru.

Телефон канцелярии центрального аппарата Ростехнадзора: 411-60-38, 411-60-52.

Официальный сайт Ростехнадзора: www.gosnadzor.ru.

9. Для структурных подразделений центрального аппарата Ростехнадзора устанавливается следующий график (режим) работы:

 

Понедельник

9.00 - 18.00

Вторник

9.00 - 18.00

Среда

9.00 - 18.00

Четверг

9.00 - 18.00

Пятница

9.00 - 16.45

 

Продолжительность перерыва рабочего дня для отдыха и питания (приема пищи) устанавливается в соответствии с законодательством Российской Федерации.

10. График приема посетителей в структурных подразделениях центрального аппарата Ростехнадзора:

 

Понедельник

10.00 - 12.00; 15.00 - 17.30

Четверг

10.00 - 12.00; 15.00 - 17.30

 

График приема документов для оформления лицензии на эксплуатацию взрывопожароопасных производственных объектов в центральном аппарате Ростехнадзора:

 

Понедельник

9.30 - 12.00

Вторник

9.30 - 12.00

Среда

9.30 - 12.00

Четверг

9.30 - 12.00

 

График выдачи документов, подтверждающих наличие лицензий на эксплуатацию взрывопожароопасных производственных объектов, в центральном аппарате Ростехнадзора:

 

Понедельник

14.00 - 15.30

Вторник

14.00 - 15.30

Среда

14.00 - 15.30

Четверг

14.00 - 15.30

 

11. Сведения о местонахождении, контактных телефонах, Интернет-адресах территориальных органов Ростехнадзора приведены в приложении № 1 к настоящему Регламенту и размещаются на Интернет-сайтах территориальных органов.

12. График (режим) работы территориального органа Ростехнадзора определяется служебным распорядком, утвержденным приказом руководителя территориального органа.

13. На информационных стендах в помещениях и Интернет-сайтах центрального аппарата (территориальных органов) Ростехнадзора размещается следующая информация:

выписки из законодательных и иных нормативных правовых актов, содержащих нормы, регулирующие деятельность по исполнению государственной функции;

текст Регламента с приложениями;

перечень документов, представляемых соискателем лицензии для предоставления лицензии, лицензиатом для продления срока действия лицензии, переоформления документа, подтверждающего наличие лицензии, получения информации об устраненных нарушениях, а также лицами, заинтересованными в получении выписки из реестра;

образцы оформления документов, необходимых для исполнения государственной функции, и требования к ним;

график (режим) работы;

порядок рассмотрения обращений и получения консультаций;

порядок обжалования решений, действий или бездействия должностных лиц Ростехнадзора;

банковские реквизиты для уплаты государственной пошлины;

план проведения мероприятий по контролю за соблюдением лицензионных требований и условий на текущий год.

14. Центральный аппарат (территориальный орган) Ростехнадзора осуществляет прием представителей юридических лиц и индивидуальных предпринимателей не реже двух раз в неделю из расчета не менее шести часов в день.

15. В рамках исполнения государственной функции должностными лицами центрального аппарата (территориального органа) Ростехнадзора рассматриваются обращения по следующим вопросам:

разъяснения прав и обязанностей должностных лиц, исполняющих государственную функцию;

разъяснения по вопросам применения законодательных и нормативных правовых актов в области лицензирования деятельности;

разъяснения прав и обязанностей юридических лиц и индивидуальных предпринимателей;

порядка и сроков проведения лицензирования деятельности;

порядка обжалования действий (бездействий) и решений органов и должностных лиц, принятых в ходе исполнения государственной функции;

результатов исполнения государственной функции, за исключением сведений конфиденциального характера.

16. Центральным аппаратом (территориальным органом) Ростехнадзора рассматриваются обращения юридических лиц и индивидуальных предпринимателей, либо их законных представителей в соответствии с Федеральным законом от 2 мая 2006 г. № 59-ФЗ "О порядке рассмотрения обращений граждан Российской Федерации" согласно приложению № 2 к настоящему Регламенту.

17. Консультации в устной форме предоставляются при личном обращении, а также посредством телефонной связи.

18. Время консультирования при устном обращении устанавливается руководителем Ростехнадзора (территориального органа) и размещается на доске объявлений в доступном месте.

19. Личный прием граждан проводится руководителем и уполномоченными на то лицами. При личном приеме гражданин предъявляет документ, удостоверяющий его личность.

20. Содержание устного обращения заносится в карточку личного приема гражданина. В случае, если изложенные в устном обращении факты и обстоятельства являются очевидными и не требуют дополнительной проверки, ответ на обращение с согласия гражданина может быть дан устно в ходе личного приема, о чем делается запись в карточке личного приема гражданина. В остальных случаях дается письменный ответ по существу поставленных в обращении вопросов.

21. Письменное обращение, принятое в ходе личного приема, подлежит регистрации и рассмотрению в порядке, установленном законодательством Российской Федерации.

В ходе личного приема гражданину может быть отказано в дальнейшем рассмотрении обращения, если ему ранее был дан ответ по существу поставленных в обращении вопросов.

22. Должностное лицо, осуществляющее консультирование, дает с согласия обратившегося лица устный ответ по существу каждого из поставленных вопросов или устное разъяснение, куда и в каком порядке им следует обратиться.

При невозможности решить поставленные вопросы во время консультации, а также при несогласии обратившегося лица на устный ответ дается письменный ответ по существу поставленных на консультации вопросов.

23. В случае объективной задержки продвижения очереди должностное лицо центрального аппарата (территориального органа) Ростехнадзора, ведущее консультацию, обязано уведомить ожидающих о причинах и предполагаемом времени предоставления консультаций.

24. В ходе личного приема от лиц, обратившихся в центральный аппарат (территориальный орган) Ростехнадзора, могут быть получены устные и письменные обращения по вопросам осуществления государственной функции, которые подлежат регистрации и рассмотрению в соответствии с порядком, указанным в пункте 15 настоящего Регламента.

25. Исполнение государственной функции осуществляется по представлению письменного заявления и прилагаемых к нему документов, которые могут быть направлены в центральный аппарат (территориальный орган) Ростехнадзора по почте, или доставлены непосредственно в экспедицию, или сданы при личном приеме.

26. Для предоставления лицензии соискатель лицензии (юридическое лицо или индивидуальный предприниматель) направляет или представляет в центральный аппарат (территориальный орган) Ростехнадзора заявление о предоставлении лицензии (образец заявления приведен в приложении № 3 к настоящему регламенту), в котором указывается:

полное и (в случае, если имеется) сокращенное наименование, в том числе фирменное наименование, и организационно-правовая форма юридического лица, место его нахождения, адреса мест осуществления лицензируемого вида деятельности, который намерен осуществлять заявитель, государственный регистрационный номер записи о создании юридического лица и данные документа, подтверждающего факт внесения сведений о юридическом лице в единый государственный реестр юридических лиц, - для юридического лица;

фамилия, имя и (в случае, если имеется) отчество индивидуального предпринимателя, место его жительства, адреса мест осуществления лицензируемого вида деятельности, который намерен осуществлять заявитель, данные документа, удостоверяющего его личность, основной государственный регистрационный номер записи о государственной регистрации индивидуального предпринимателя и данные документа, подтверждающего факт внесения сведений об индивидуальном предпринимателе в единый государственный реестр индивидуальных предпринимателей, - для индивидуального предпринимателя;

идентификационный номер налогоплательщика и данные документа о постановке соискателя лицензии на учет в налоговом органе;

лицензируемый вид деятельности и виды работ и услуг, которые соискатель лицензии намерен осуществлять.

К заявлению о предоставлении лицензии прилагаются:

а) копии учредительных документов (с представлением оригиналов в случае, если верность копий не засвидетельствована в нотариальном порядке) - для юридического лица;

б) документ, подтверждающий уплату государственной пошлины за рассмотрение лицензирующим органом заявления о предоставлении лицензии;

в) копии документов, подтверждающих наличие у него на праве собственности или на ином законном основании взрывопожароопасного производственного объекта;

г) копию разрешения на ввод в эксплуатацию взрывопожароопасного производственного объекта или копию заключения экспертизы промышленной безопасности;

д) копию декларации промышленной безопасности опасного производственного объекта;

е) копии разрешений на применение конкретных видов (типов) технических устройств, выданных в установленном порядке Ростехнадзором;

ж) копию договора страхования ответственности за причинение вреда жизни, здоровью или имуществу других лиц и окружающей природной среде в случае аварии на опасном производственном объекте;

з) копии документов (дипломов, аттестатов, свидетельств) о квалификации работников.

Копии документов, не заверенные нотариусом, представляются с предъявлением оригиналов.

Центральный аппарат (территориальный орган) Ростехнадзора не вправе требовать от соискателя лицензии представления документов, не предусмотренных настоящим пунктом.

Все документы для лицензирования эксплуатации взрывопожароопасных производственных объектов подаются с описью, на русском языке, либо имеют заверенный перевод на русский язык. Образец описи документов приведен в приложении № 4 к настоящему Регламенту.

27. За рассмотрение центральным аппаратом (территориальным органом) Ростехнадзора заявления о предоставлении лицензии, а также за ее предоставление или переоформление, уплачивается государственная пошлина в порядке и размерах, установленных законодательством Российской Федерации о налогах и сборах:

рассмотрение заявления о предоставлении лицензии - 300 рублей;

предоставление лицензии - 1000 рублей;

переоформление документа, подтверждающего наличие лицензии, продление срока действия лицензии - 100 рублей.

Информация, содержащаяся в реестре лицензий, в виде выписок о конкретных лицензиатах предоставляется физическим и юридическим лицам за плату в размере 10 рублей. Информация из реестра лицензий органам государственной власти и органам местного самоуправления предоставляется бесплатно.

28. В случае предоставления лицензии юридическому лицу или индивидуальному предпринимателю выдается документ, подтверждающий наличие лицензии, в котором указываются:

наименование лицензирующего органа;

полное и (в случае, если имеется) сокращенное наименование, в том числе фирменное наименование, и организационно-правовая форма юридического лица, место его нахождения, адреса мест осуществления лицензируемого вида деятельности, государственный регистрационный номер записи о создании юридического лица;

фамилия, имя и (в случае, если имеется) отчество индивидуального предпринимателя, место его жительства, адреса мест осуществления лицензируемого вида деятельности, данные документа, удостоверяющего его личность, основной государственный регистрационный номер записи о государственной регистрации индивидуального предпринимателя;

лицензируемый вид деятельности (с указанием выполняемых работ и оказываемых услуг при осуществлении видов деятельности);

срок действия лицензии;

идентификационный номер налогоплательщика;

номер лицензии;

дата принятия решения о предоставлении лицензии.

Лицензия предоставляется сроком на пять лет.

Документ, подтверждающий наличие лицензии, оформляется на бланке Ростехнадзора (территориального органа) по форме, утвержденной постановлением Правительства Российской Федерации от 11 апреля 2006 г. № 208 "Об утверждении формы документа, подтверждающего наличие лицензии", в двух экземплярах, один из которых направляется (вручается) соискателю лицензии, другой хранится в лицензионном деле лицензиата.

29. Сроки исполнения государственной функции.

Центральный аппарат (территориальный орган) Ростехнадзора принимает решение о предоставлении или об отказе в предоставлении лицензии в срок, не превышающий 40 дней со дня поступления заявления и прилагаемых к нему документов.

Переоформление документов, подтверждающих наличие лицензии, осуществляется в срок, не превышающий 10 дней.

Продолжительность плановых и внеплановых мероприятий по контролю за соблюдением лицензиатами при эксплуатации взрывопожароопасных производственных объектов лицензионных требований и условий составляет 20 рабочих дней.

Решение о приостановлении действия лицензий принимается в течение 1 рабочего дня со дня вступления в силу решения суда о приостановлении административной деятельности лицензиата.

В случае, если в установленный судьей срок лицензиат не устранил нарушение лицензионных требований и условий, повлекшее за собой административное приостановление деятельности лицензиата, территориальный орган Ростехнадзора обязан в течение 1 рабочего дня обратиться в суд с заявлением об аннулировании лицензии.

Предоставление заинтересованным лицам сведений из реестров лицензий и иной информации о лицензировании осуществляется в срок не более 3 дней со дня поступления соответствующего заявления.

Выдача лицензиату дубликата и копий документа, подтверждающего наличие лицензии осуществляется в течение 10 дней с даты получения соответствующего письменного заявления.

Продление срока действия лицензии, осуществляется лицензирующим органом в течение 10 дней со дня получения заявления.

Действие лицензии возобновляется территориальным органом Ростехнадзора со дня, следующего за днем истечения срока административного приостановления деятельности лицензиата, или со дня, следующего за днем досрочного прекращения исполнения административного наказания в виде административного приостановления деятельности лицензиата.

Обновление информационного ресурса Ростехнадзора осуществляется в течение 1 рабочего дня после поступления информации о внесении сведений о проведении плановых мероприятий по контролю за соблюдением лицензиатами при эксплуатации взрывопожароопасных производственных объектов лицензионных требований и условий, сведений, содержащихся в реестре лицензий, и другой информации, относящейся к вопросу лицензирования.

30. Основанием отказа в предоставлении лицензии является:

наличие в документах, представленных соискателем лицензии, недостоверной или искаженной информации;

несоответствие соискателя лицензии, принадлежащих ему или используемых им объектов лицензионным требованиям и условиям.

31. Основанием для приостановления исполнения государственной функции является волеизъявление соискателя лицензии, выраженное в письменной форме, об отзыве заявления и прилагаемых к нему документов о предоставлении (продления срока действия, переоформлении) лицензии. В случае приостановления исполнения государственной функции должностное лицо центрального аппарата (территориального органа) Ростехнадзора в течение семи дней возвращает документы заявителю.

32. Информирование о ходе исполнения государственной функции осуществляется специалистами при личном контакте с заявителями или с использованием средств телефонной связи.

Заявители информируются специалистами:

о предоставлении или об отказе в предоставлении лицензии;

о сроке завершения оформления и возможности получения документа, подтверждающего наличие лицензии.

Уведомление о предоставлении лицензии направляется (вручается) соискателю лицензии в письменной форме.

Уведомление об отказе в предоставлении лицензии направляется (вручается) соискателю лицензии в письменной форме с указанием причин отказа, в том числе реквизитов акта проверки возможности выполнения соискателем лицензии лицензионных требований и условий, если причиной отказа является невозможность выполнения соискателем лицензии указанных требований и условий.

Образцы уведомлений приведены в приложениях № 5 и № 6 к настоящему Регламенту.

Информация о сроке завершения оформления документа, подтверждающего наличие лицензии, и возможности его получения заявителю сообщается при подаче заявления и прилагаемых к нему документов.

33. Время ожидания заявителей в очереди при личном контакте со специалистами составляет не более тридцати минут.

34. Помещения центрального аппарата (территориального органа) Ростехнадзора, предназначенные для исполнения государственной функции, обозначаются соответствующими табличками с указанием номера кабинета, названия соответствующего структурного подразделения, фамилии, имени, отчества, должности специалистов, исполняющих государственную функцию.

В помещении рабочее место специалиста, исполняющего государственную функцию, в т.ч. ведущего прием представителей юридического лица и индивидуальных предпринимателей, оснащается системами вентиляции или кондиционирования воздуха, оборудуется телефоном, факсом, копировальным аппаратом, компьютером с возможностью вывода документов на печать и выхода в сеть Интернет, оргтехникой, позволяющей своевременно и в полном объеме организовать выполнение возложенных обязанностей.

35. Для ожидания приема гражданам отводятся места, оснащенные стульями и столами для возможности оформления документов.

36. Для парковки автотранспорта предусмотрена зона на расстоянии не более 50 метров от входа в здание, достаточная для размещения автомобилей в один ряд.

37. При входе в здание устанавливается вывеска с наименованием федерального органа исполнительной власти, исполняющего государственную функцию.

Двери оборудуются надписями "Вход" и "Выход".

III. Административные процедуры

38. Исполнение государственной функции включает следующие административные процедуры:

предоставление лицензий;

переоформление документов, подтверждающих наличие лицензий;

контроль за соблюдением лицензиатами эксплуатации взрывопожароопасных производственных объектов лицензионных требований и условий;

приостановление действия лицензий;

возобновление действия лицензии;

обращение в суд с заявлениями об аннулировании лицензий;

прекращение действия лицензий;

ведение реестров лицензий, предоставление заинтересованным лицам сведений из реестров лицензий и иной информации о лицензировании;

выдача дубликата и копий документа, подтверждающего наличие лицензии

продление срока действия лицензии;

ведение информационного ресурса.

39. Структура и взаимосвязи административных процедур, выполняемых при осуществлении государственной функции, приведены в приложении № 7 к настоящему Регламенту.

40. Руководители структурных подразделений центрального аппарата (территориального органа) Ростехнадзора, отвечающих за рассмотрение заявления и прилагаемых к нему документов и принятие решения о предоставлении лицензий на эксплуатацию взрывопожароопасных производственных объектов, назначают должностных лиц, ответственных за исполнение административных процедур.

Административная процедура по предоставлению лицензий

41. Основанием для начала осуществления административной процедуры является обращение соискателя лицензии в центральный аппарат (территориальный орган) Ростехнадзора с заявлением и прилагаемыми к нему документами.

Блок-схема осуществления административной процедуры приведена в приложении № 8 к настоящему Регламенту.

42. Заявление и прилагаемые к нему документы в день поступления регистрируются в центральном аппарате (территориальном органе) Ростехнадзора и в срок не более суток передаются в структурное подразделение центрального аппарата (территориального органа) Ростехнадзора, на которое возложены функции по лицензированию (далее - Уполномоченное подразделение).

43. Уполномоченное подразделение в день поступления заявления и прилагаемых к нему документов осуществляет проверку соответствия описи документов фактически представленным документам. Копия описи с отметкой о дате приема указанного заявления и прилагаемых к нему документов направляется (вручается) соискателю лицензии.

Лицензирующий орган в день получения заявления о предоставлении лицензии и документов проверяет правильность оформления заявления и наличие всех необходимых документов. В случае если заявление оформлено с нарушением требований, установленных Федеральным законом "О лицензировании отдельных видов деятельности", а в составе представленных документов отсутствуют документы, необходимые для получения лицензии, соискателю лицензии в течение двух дней направляется (вручается) копия описи представленных документов с уведомлением о необходимости устранения нарушений в оформлении заявления и (или) представления отсутствующих документов.

Срок рассмотрения заявления и прилагаемых к нему документов для предоставления лицензии исчисляется с момента поступления всех необходимых документов.

44. Уполномоченное подразделение в течение двух рабочих дней проводит проверку полноты и достоверности сведений о соискателе лицензии, содержащихся в представленных соискателем лицензии заявлении и прилагаемых к нему документах.

45. Проверка полноты и достоверности указанных сведений проводится путем сопоставления сведений, содержащихся в этих документах, со сведениями, содержащимися в Едином государственном реестре юридических лиц или Едином государственном реестре индивидуальных предпринимателей, а также в Едином реестре выданных сертификатов соответствия.

46. Лицензирующий орган получает сведения, содержащиеся в Едином государственном реестре юридических лиц или Едином государственном реестре индивидуальных предпринимателей, от Федеральной налоговой службы, а сведения, содержащиеся в Едином реестре выданных сертификатов соответствия, - от Федерального агентства по техническому регулированию и метрологии в порядке, установленном Правительством Российской Федерации.

47. После окончания проверки полноты и достоверности сведений о соискателе лицензии, содержащихся в представленных соискателем лицензии заявлении и прилагаемых к нему документах, Уполномоченное подразделение в срок не более двух рабочих дней вносит сведения о соискателе лицензии в электронную базу данных, оформляет сопроводительное письмо о направлении заявления и прилагаемых к нему документов соответствующему отраслевому структурному подразделению центрального аппарата (территориального органа) Ростехнадзора (далее - Ответственный исполнитель).

При необходимости рассмотрения заявления и прилагаемых к нему документов несколькими ответственными исполнителями Уполномоченное подразделение определяет одного из них Головным. В этом случае Головной (Ответственный) исполнитель координирует деятельность соответствующих ответственных исполнителей.

Ответственные исполнители принимают все необходимые меры, направленные на соблюдение установленных сроков исполнения государственной функции.

Заявление и прилагаемые к нему документы с сопроводительным письмом передаются Уполномоченным подразделением Головному (Ответственному) исполнителю с записью (фиксацией) в журнале приема-передачи заявления и прилагаемых к нему документов.

48. Головной (Ответственный) исполнитель в течение пяти дней по согласованию с соискателем лицензии назначает дату и место проведения проверки возможности выполнения соискателем лицензии следующих лицензионных требований и условий:

а) соблюдение соискателем лицензии требований промышленной безопасности к эксплуатации опасного производственного объекта, установленных статьей 9 Федерального закона "О промышленной безопасности опасных производственных объектов";

б) соблюдение соискателем лицензии требований промышленной безопасности по готовности к действиям по локализации и ликвидации последствий аварии на опасном производственном объекте, установленных статьей 10 Федерального закона "О промышленной безопасности опасных производственных объектов";

в) наличие у соискателя лицензии технических устройств, применяемых на опасном производственном объекте, соответствующих требованиям промышленной безопасности, установленным статьей 7 Федерального закона "О промышленной безопасности опасных производственных объектов";

г) наличие у соискателя лицензии разрешения на ввод в эксплуатацию опасного производственного объекта или положительного заключения экспертизы промышленной безопасности в соответствии со статьями 8 и 13 Федерального закона "О промышленной безопасности опасных производственных объектов";

д) организация соискателем лицензии производственного контроля за соблюдением требований промышленной безопасности в соответствии со статьей 11 Федерального закона "О промышленной безопасности опасных производственных объектов";

е) наличие у соискателя лицензии декларации промышленной безопасности опасного производственного объекта в соответствии со статьей 14 Федерального закона "О промышленной безопасности опасных производственных объектов";

ж) наличие у соискателя лицензии договора страхования ответственности за причинение вреда жизни, здоровью или имуществу других лиц и окружающей природной среде в случае аварии на опасном производственном объекте в соответствии со статьей 15 Федерального закона "О промышленной безопасности опасных производственных объектов";

з) наличие у соискателя лицензии на праве собственности или на ином законном основании взрывопожароопасного производственного объекта.

49. Проверка возможности выполнения соискателем лицензии лицензионных требований и условий проводится Головным (Ответственным) исполнителем в соответствии с требованиями, установленными законодательством для организации и осуществления государственного контроля (надзора) и не может превышать двадцати рабочих дней.

50. Головной (Ответственный) исполнитель по результатам рассмотрения лицензионных материалов и проверки возможности выполнения соискателем лицензионных требований и условий, готовит и направляет в Уполномоченное подразделение заключение о предоставлении лицензии или об отказе в предоставлении лицензии (далее - заключение) в срок, не превышающий 40 дней со дня поступления заявления о предоставлении лицензии и прилагаемых к нему документов.

В случае выявления оснований для отказа в предоставлении лицензии, Головной (Ответственный) исполнитель в заключении указывает причины отказа в предоставлении лицензии в соответствии с пунктом 3 статьи 9 Федерального закона "О лицензировании отдельных видов деятельности".

Иные Ответственные исполнители визируют указанное заключение.

51. Уполномоченное подразделение на основании заключения Головного (Ответственного) исполнителя о предоставлении лицензии готовит проект приказа лицензирующего органа и документы, подтверждающие наличие лицензии (с присвоением регистрационного номера).

Уполномоченное подразделение на основании заключения Головного (Ответственного) исполнителя об отказе в предоставлении лицензии, готовит проект приказа лицензирующего органа и уведомление об отказе с указанием причин отказа.

В проекте приказа содержатся следующие сведения:

наименование и организационно-правовая форма юридического лица (фамилия, имя и (в случае, если имеется) отчество индивидуального предпринимателя), место его нахождения;

лицензируемый вид деятельности;

идентификационный номер налогоплательщика;

основной государственный регистрационный номер;

адреса мест осуществления лицензируемого вида деятельности;

основания отказа в предоставлении лицензии (при заключении об отказе в предоставлении лицензии).

52. Проект приказа о предоставлении (отказе в предоставлении) лицензии, подготовленный на основании заключения, визируется Ответственными исполнителями и незамедлительно возвращается в Уполномоченное подразделение.

53. Приказ о предоставлении (отказе в предоставлении) лицензии, а также документы, подтверждающие наличие лицензии, подписываются руководителем лицензирующего органа или лицом, исполняющим его обязанности.

54. В течение 1 дня с даты подписания приказа и документа, подтверждающего наличие лицензии на эксплуатацию взрывопожароопасных производственных объектов, Уполномоченное подразделение направляет уведомление о принятом решении соискателю лицензии в письменной форме.

55. В течение 3 дней после представления соискателем лицензии документа, подтверждающего уплату государственной пошлины за предоставление лицензии, Уполномоченное подразделение направляет (вручает) соискателю лицензии первый экземпляр документа, подтверждающего наличие лицензии на эксплуатацию взрывопожароопасных производственных объектов.

56. В течение 5 рабочих дней с даты подписания документа, подтверждающего наличие лицензии на эксплуатацию взрывопожароопасных производственных объектов, либо уведомления об отказе в предоставлении лицензии, Уполномоченное подразделение вносит сведения в реестр лицензий, а также производит их архивирование.

57. При предоставлении лицензии на эксплуатацию взрывопожароопасных производственных объектов, лицензионное дело подлежит хранению в Уполномоченном подразделении вместе с соответствующими заключениями, копиями приказов, копиями и дубликатами документов, подтверждающих наличие лицензии, других документов с соблюдением требований по обеспечению конфиденциальности информации, в течение всего срока действия лицензии.

Заявление и прилагаемые к нему документы в случае отказа в предоставлении лицензии (рассмотрении документов) хранятся в Уполномоченном подразделении в течение 3 лет с даты их регистрации в системе делопроизводства.

Административная процедура по переоформлению документов, подтверждающих наличие лицензии

58. Настоящая административная процедура осуществляется в связи с поступлением заявления от юридического лица (индивидуального предпринимателя), имеющего лицензию на эксплуатацию взрывопожароопасных производственных объектов, или от его правопреемника, в котором указываются новые сведения о лицензиате или его правопреемнике и данные документа, подтверждающего факт внесения соответствующих изменений в Единый государственный реестр юридических лиц.

Блок-схема осуществления административной процедуры приведена в приложении № 9 к настоящему Регламенту.

59. В случае реорганизации юридического лица в форме преобразования, изменения его наименования или места его нахождения либо изменения имени или места жительства индивидуального предпринимателя, а также в случае изменения адресов мест осуществления юридическим лицом или индивидуальным предпринимателем лицензируемого вида деятельности и в иных предусмотренных федеральным законом случаях лицензиат, его правопреемник либо иное предусмотренное федеральным законом лицо обязаны подать заявление о переоформлении документа, подтверждающего наличие лицензии.

Заявление подается в центральный аппарат (территориальный орган) Ростехнадзора не позднее чем через пятнадцать дней со дня внесения соответствующих изменений в Единый государственный реестр юридических лиц. Образец заявления приведен в приложении № 3 к настоящему Регламенту.

60. Переоформление документа, подтверждающего наличие лицензии, осуществляется центральным аппаратом (территориальным органом) Ростехнадзора в течение десяти дней со дня получения заявления с приложением документа об уплате государственной пошлины.

61. Заявление о переоформлении документа, подтверждающего наличие лицензии, регистрируется в день поступления в центральный аппарат (территориальный орган) Ростехнадзора и направляется в Уполномоченное подразделение. Заявление может быть направлено лицензиатом или его правопреемником по почте заказным письмом с описью вложения и уведомлением о вручении.

62. Уполномоченное подразделение в течение трех дней с даты поступления заявления о переоформлении документа, подтверждающего наличие лицензии, назначает Головного исполнителя по рассмотрению заявления.

63. Головной исполнитель в течение пяти дней с даты своего назначения осуществляет проверку полноты и достоверности, представленных сведений путем сопоставления сведений, содержащихся в заявлении и документах, представленных лицензиатом, со сведениями, содержащимися в Едином государственном реестре юридических лиц, которые предоставляются лицензирующему органу Федеральной налоговой службой в порядке, установленном Правительством Российской Федерации.

64. При положительных результатах проверки, Головной (Ответственный) исполнитель готовит и визирует проект приказа о переоформлении документа, подтверждающего наличие лицензии, и переоформленный документ, подтверждающий наличие лицензии, и направляет в Уполномоченное подразделение.

В случае выявления оснований для отказа в переоформлении лицензии Уполномоченное подразделение готовит проект приказа об отказе в переоформлении лицензии и уведомление об отказе с указанием причин отказа.

Приказы о переоформлении или об отказе в переоформлении лицензии, а также переоформленные документы, подтверждающие наличие лицензии, или уведомление об отказе в переоформлении, подписываются руководителем Ростехнадзора (территориального органа) или лицом, исполняющим его обязанности.

65. В течение одного дня с даты подписания приказа и переоформленного документа, подтверждающего наличие лицензии, Головной исполнитель центрального аппарата (Уполномоченное подразделение территориального органа) Ростехнадзора направляет соискателю лицензии в письменной форме уведомление об этом.

66. При отрицательных результатах проверки (в случае представления лицензиатом или его правопреемником неполных или недостоверных сведений), Головной (Ответственный) исполнитель центрального аппарата (Уполномоченное подразделение территориального органа) Ростехнадзора готовит и визирует проект приказа об отказе в переоформлении документа, подтверждающего наличие лицензии, и служебную записку о причинах отказа и направляет их в Уполномоченное подразделение.

Уполномоченное подразделение готовит приказ в порядке, указанном в пункте 64 настоящего Регламента.

После подписания приказа в течение двух рабочих дней Головной (Ответственный) исполнитель центрального аппарата (Уполномоченное подразделение территориального органа) Ростехнадзора оформляет уведомление об отказе в переоформлении документа, подтверждающего наличие лицензии, в письменном виде с указанием причин отказа и направляет (вручает) лицензиату или его правопреемнику.

67. В течение одного рабочего дня с даты подписания переоформленного документа, подтверждающего наличие лицензии, либо уведомления об отказе, Головной исполнитель направляет все документы для внесения изменений в реестр лицензий и их архивирования в соответствующее лицензионное дело.

Административная процедура по контролю за соблюдением лицензиатами при эксплуатации взрывопожароопасных производственных объектов лицензионных требований и условий

68. Настоящая административная процедура осуществляется в ходе плановых и внеплановых мероприятий по контролю за деятельностью юридических лиц и индивидуальных предпринимателей, осуществляющих эксплуатацию взрывопожароопасных производственных объектов.

Блок-схема осуществления административной процедуры приведена в приложении № 10 к настоящему Регламенту.

69. Мероприятия по контролю за соблюдением лицензиатом лицензионных требований и условий эксплуатации взрывопожароопасных производственных объектов (далее - мероприятия по контролю) осуществляют территориальные органы Ростехнадзора.

При проведении мероприятий по контролю проверяется:

а) соблюдение лицензиатом требований промышленной безопасности к эксплуатации опасного производственного объекта, установленных статьей 9 Федерального закона "О промышленной безопасности опасных производственных объектов";

б) соблюдение лицензиатом требований промышленной безопасности по готовности к действиям по локализации и ликвидации последствий аварии на опасном производственном объекте, установленных статьей 10 Федерального закона "О промышленной безопасности опасных производственных объектов";

в) наличие у лицензиата технических устройств, применяемых на опасном производственном объекте, соответствующих требованиям промышленной безопасности, установленным статьей 7 Федерального закона "О промышленной безопасности опасных производственных объектов";

г) наличие у лицензиата разрешения на ввод в эксплуатацию опасного производственного объекта или положительного заключения экспертизы промышленной безопасности в соответствии со статьями 8 и 13 Федерального закона "О промышленной безопасности опасных производственных объектов";

д) организация и осуществление лицензиатом производственного контроля за соблюдением требований промышленной безопасности в соответствии со статьей 11 Федерального закона "О промышленной безопасности опасных производственных объектов";

е) наличие у лицензиата декларации промышленной безопасности опасного производственного объекта в соответствии со статьей 14 Федерального закона "О промышленной безопасности опасных производственных объектов";

ж) наличие у лицензиата договора страхования ответственности за причинение вреда жизни, здоровью или имуществу других лиц и окружающей природной среде в случае аварии на опасном производственном объекте в соответствии со статьей 15 Федерального закона "О промышленной безопасности опасных производственных объектов";

з) наличие у лицензиата на праве собственности или на ином законном основании взрывопожароопасного производственного объекта.

70. Плановые мероприятия по контролю осуществляются в соответствии с планом, утверждаемым руководителем территориального органа Ростехнадзора.

В отношении одного лицензиата плановое мероприятие по контролю по каждому месту эксплуатации взрывопожароопасных производственных объектов, указанному в документе, подтверждающем наличие лицензии, проводится не более чем один раз в три года.

71. Внеплановые мероприятия по контролю за соблюдением лицензиатами лицензионных требований и условий эксплуатации взрывопожароопасных производственных объектов (далее - внеплановые мероприятия по контролю) проводятся территориальным органом Ростехнадзора в следующих случаях:

а) истечение срока исполнения юридическим лицом, индивидуальным предпринимателем ранее выданного предписания об устранении выявленного нарушения обязательных требований;

б) поступление в органы государственного контроля (надзора) обращений и заявлений граждан, юридических лиц, индивидуальных предпринимателей, информации от органов государственной власти, органов местного самоуправления, из средств массовой информации о следующих фактах:

- возникновение угрозы причинения вреда жизни, здоровью граждан, вреда животным, растениям, окружающей среде, безопасности государства, а также угрозы чрезвычайных ситуаций природного и техногенного характера;

- причинение вреда жизни, здоровью граждан, вреда животным, растениям, окружающей среде, безопасности государства, а также возникновение чрезвычайных ситуаций природного и техногенного характера;

- нарушение прав потребителей (в случае обращения граждан, права которых нарушены).

Обращения и заявления, не позволяющие установить лицо, обратившееся в орган государственного контроля (надзора), а также обращения и заявления, не содержащие сведений о фактах, указанных в подпунктах а) и б) настоящего пункта, не могут служить основанием для проведения внеплановой проверки.

72. При наступлении очередного этапа плана мероприятий по контролю, территориальный орган Ростехнадзора, в течение одного дня готовит проект распоряжения (приказа) руководителя (заместителя руководителя) территориального органа Ростехнадзора о проведении мероприятия по контролю (для каждого мероприятия), в порядке, установленном пунктом 49 настоящего Регламента.

О проведении планового мероприятия по контролю юридическое лицо (индивидуальный предприниматель) уведомляется территориальным органом Ростехнадзора не позднее чем в течение трех рабочих дней до начала ее проведения посредством направления копии распоряжения (приказа), о начале проведения планового мероприятия по контролю заказным почтовым отправлением с уведомлением о вручении или иным доступным способом.

Распоряжение (приказ) о проведении мероприятия по контролю, либо его заверенная печатью копия предъявляется при проведении мероприятия по контролю должностным лицом, осуществляющим мероприятие по контролю, руководителю или иному должностному лицу юридического лица (индивидуальному предпринимателю) одновременно со служебным удостоверением.

73. Продолжительность плановых и внеплановых мероприятий по контролю не должна превышать двадцати рабочих дней. В исключительных случаях, связанных с необходимостью проведения специальных исследований (испытаний), экспертиз со значительным объемом мероприятий по контролю, на основании мотивированного предложения должностного лица, осуществляющего мероприятие по контролю, руководителем (заместителем руководителя) территориального органа Ростехнадзора срок проведения мероприятия по контролю может быть продлен, но не более чем на двадцать рабочих дней.

74. По результатам мероприятия по контролю должностным лицом (лицами) территориального органа, его осуществляющим, составляется акт в двух экземплярах.

В акте указываются:

дата, время и место составления акта;

наименование территориального органа Ростехнадзора;

дата и номер распоряжения (приказа), на основании которого проведено мероприятие по контролю;

фамилия, имя, отчество и должность лица (лиц), проводившего мероприятие по контролю;

наименование проверяемого юридического лица (фамилия, имя и (в случае, если имеется) отчество индивидуального предпринимателя), фамилия, имя и (в случае, если имеется) отчество, должность представителя юридического лица, присутствовавшего при проведении мероприятия по контролю;

дата, время и место проведения мероприятия по контролю;

сведения о результатах мероприятия по контролю, в том числе о выявленных нарушениях, об их характере, о лицах, на которых возлагается ответственность за совершение этих нарушений;

сведения об ознакомлении или об отказе в ознакомлении с актом представителя юридического лица (индивидуального предпринимателя), а также лиц, присутствовавших при проведении мероприятия по контролю, их подписи или отказ от подписи;

подпись должностного лица (лиц), осуществившего мероприятие по контролю.

К акту прилагаются протоколы (заключения) проведенных исследований (испытаний) и экспертиз, объяснения должностных лиц, осуществивших мероприятие по контролю, работников юридического лица, на которых возлагается ответственность за нарушения обязательных требований, и другие документы или их копии, связанные с результатами мероприятий по контролю.

Один экземпляр акта с копиями приложений вручается руководителю юридического лица (индивидуальному предпринимателю) или его заместителю или их представителям под расписку либо направляется посредством почтовой связи с уведомлением о вручении, которое приобщается к экземпляру акта, остающемуся в лицензионном деле.

В случае выявления в результате мероприятия по контролю административного правонарушения должностным лицом территориального органа Ростехнадзора составляется протокол в порядке, установленном Кодексом Российской Федерации об административных правонарушениях, и даются предписания об устранении выявленных нарушений. Протокол, акт проверки и предписания приобщаются к лицензионному делу.

75. Юридическое лицо (индивидуальный предприниматель), осуществляющее эксплуатацию взрывопожароопасных производственных объектов, ведет журнал учета мероприятий по контролю.

Должностное лицо территориального органа Ростехнадзора в журнале учета мероприятий по контролю лицензиата производит запись о проведенном мероприятии по контролю, содержащую сведения о наименовании территориального органа, дате, времени проведения мероприятия по контролю, о правовых основаниях, целях, задачах и предмете мероприятия по контролю, о выявленных нарушениях, о составленных протоколах, об административных правонарушениях и о выданных предписаниях, а также указываются фамилия, имя, отчество, должность лица (лиц), осуществившего мероприятие по контролю, и его (их) подпись.

Журнал мероприятия по контролю должен быть прошит, пронумерован и удостоверен печатью юридического лица (индивидуального предпринимателя).

При отсутствии журнала учета мероприятий по контролю в акте, составляемом по результатам проведенного мероприятия по контролю, делается соответствующая запись.

Должностные лица территориального органа Ростехнадзора при проведении мероприятий по контролю обязаны:

своевременно и в полной мере исполнять предоставленные в соответствии с законодательством Российской Федерации полномочия по предупреждению, выявлению и пресечению нарушений лицензионных условий и требований;

соблюдать законодательство Российской Федерации, права и законные интересы лицензиатов;

проводить мероприятия по контролю на основании и в строгом соответствии с распоряжением (приказом) о проведении мероприятия по контролю;

посещать объекты (территории и помещения) в целях проведения мероприятия по контролю только во время исполнения служебных обязанностей при предъявлении служебного удостоверения и распоряжения (приказа) территориального органа Ростехнадзора о проведении мероприятия по контролю;

не препятствовать представителям юридического лица (индивидуальному предпринимателю) присутствовать при проведении мероприятия по контролю, давать разъяснения по вопросам, относящимся к предмету проверки;

предоставлять должностным лицам юридического лица (индивидуальному предпринимателю) либо их представителям, присутствующим при проведении мероприятия по контролю, относящуюся к предмету проверки необходимую информацию;

знакомить должностных лиц юридического лица (индивидуального предпринимателя) либо их представителей с результатами мероприятий по контролю;

при определении мер, принимаемых по фактам выявленных нарушений, учитывать соответствие указанных мер тяжести нарушений, их потенциальной опасности для жизни, здоровья людей, окружающей среды и имущества, а также не допускать необоснованные ограничения прав и законных интересов юридических лиц (индивидуальных предпринимателей);

доказывать законность своих действий при их обжаловании юридическими лицами (индивидуальными предпринимателями) в порядке, установленном законодательством Российской Федерации.

Административная процедура по приостановлению действия лицензии

76. Настоящая административная процедура осуществляется в связи с выявлением в ходе проведения мероприятий по контролю нарушений лицензиатом лицензионных требований и условий в порядке, установленном Кодексом Российской Федерации об административных правонарушениях.

Блок-схема осуществления административной процедуры приведена в приложении № 11 к настоящему Регламенту.

77. Приостановление действия лицензии осуществляется территориальным органом Ростехнадзора в случае привлечения лицензиата за грубые нарушения лицензионных требований и условий к административной ответственности судом в виде административного приостановления деятельности на срок до 90 суток в порядке, установленном Кодексом Российской Федерации об административных правонарушениях.

78. К грубым нарушениям лицензиатом лицензионных требований и условий при эксплуатации взрывопожароопасных производственных объектов относятся:

а) несоблюдение соискателем лицензии требований промышленной безопасности к эксплуатации опасного производственного объекта;

б) несоблюдение соискателем лицензии требований промышленной безопасности по готовности к действиям по локализации и ликвидации последствий аварии на опасном производственном объекте;

в) отсутствие у соискателя лицензии разрешения на ввод в эксплуатацию опасного производственного объекта или положительного заключения экспертизы промышленной безопасности;

г) отсутствие у соискателя лицензии договора страхования ответственности за причинение вреда жизни, здоровью или имуществу других лиц и окружающей природной среде в случае аварии на опасном производственном объекте.

79. При выявлении в ходе проведения мероприятий по контролю грубых нарушений лицензионных требований и условий должностное лицо территориального органа Ростехнадзора, осуществлявшего мероприятия по контролю эксплуатации взрывопожароопасных производственных объектов, в течение трех дней готовит докладную записку с предложением о приостановлении действия лицензии соответствующего лицензиата с приложением копий необходимых процессуальных документов, предусмотренных Кодексом Российской Федерации об административных правонарушениях, согласовывает ее с руководителем структурного подразделения, осуществляющего юридическое обеспечение, и направляет ее на имя руководителя территориального органа Ростехнадзора.

80. В случае если руководитель территориального органа Ростехнадзора принимает решение о направлении дела в суд, должностное лицо, осуществляющее лицензионный контроль эксплуатации взрывопожароопасных производственных объектов, в тот же день передает руководителю структурного подразделения, осуществляющего юридическое обеспечение, соответствующее лицензионное дело.

Составленные структурным подразделением, осуществляющим юридическое обеспечение, процессуальные документы, предусмотренные Кодексом Российской Федерации об административных правонарушениях, направляются судье, уполномоченному рассматривать дело об административном правонарушении, в течение трех суток с момента составления протокола об административном правонарушении.

81. Направление в суды материалов для решения вопросов о возбуждении дел об административных правонарушениях по признакам правонарушений, преступлений, связанных с нарушением условий действия лицензий, осуществляется в порядке и с соблюдением требований Гражданского процессуального кодекса Российской Федерации, Уголовно-процессуального кодекса Российской Федерации, Арбитражного процессуального кодекса Российской Федерации и Кодекса Российской Федерации об административных правонарушениях.

Отказ в возбуждении дела об административном правонарушении, уголовного дела может быть обжалован в порядке, установленном законодательством Российской Федерации.

82. В случае вынесения судьей решения об административном приостановлении деятельности лицензиата за нарушение лицензионных требований и условий центральный аппарат (территориальный орган) Ростехнадзора в течение суток со дня вступления данного решения в законную силу приостанавливает действие лицензии на срок административного приостановления деятельности лицензиата, которое оформляется приказом, и уведомляет об этом лицензиата в письменной форме.

Проект приказа о приостановлении действия лицензии и уведомление лицензиата готовит и визирует должностное лицо центрального аппарата (территориального органа) Ростехнадзора, осуществлявшее мероприятия по контролю эксплуатации взрывопожароопасных производственных объектов.

Срок действия лицензии на время приостановления ее действия не продлевается.

83. Решение о приостановлении действия лицензии на эксплуатацию взрывопожароопасных производственных объектов может быть обжаловано в порядке, установленном законодательством Российской Федерации.

Административная процедура возобновления действия лицензии

84. Лицензиат обязан уведомить в письменной форме территориальный орган Ростехнадзора об устранении им нарушения лицензионных требований и условий, повлекшего за собой административное приостановление деятельности лицензиата.

Территориальный орган проводит проверку устранения лицензиатом нарушения, повлекшего за собой административное приостановление деятельности лицензиата.

Действие лицензии возобновляется территориальным органом со дня, следующего за днем истечения срока административного приостановления деятельности лицензиата, или со дня, следующего за днем досрочного прекращения исполнения административного наказания в виде административного приостановления деятельности лицензиата, которое оформляется приказом Управления, о чем территориальный орган уведомляет лицензиата в письменной форме.

Проект приказа о возобновлении действия лицензии и уведомление лицензиата готовит и визирует начальник отдела территориального органа, осуществлявший мероприятия по контролю эксплуатации взрывопожароопасных производственных объектов.

Административная процедура по обращению в суд с заявлением об аннулировании лицензий

85. Настоящая административная процедура осуществляется, в случае если в установленный судьей срок лицензиат не устранил нарушение лицензионных требований и условий, повлекшее за собой административное приостановление деятельности лицензиата.

Блок-схема осуществления административной процедуры приведена в приложении № 11 к настоящему Регламенту.

86. Территориальный орган Ростехнадзора проводит проверку устранения лицензиатом нарушения, повлекшего за собой административное приостановление деятельности лицензиата.

В случае, если в установленный судьей срок лицензиат не устранил нарушение лицензионных требований и условий, повлекшее за собой административное приостановление деятельности лицензиата, территориальный орган Ростехнадзора обязан обратиться в суд с заявлением об аннулировании лицензии.

87. Территориальный орган Ростехнадзора готовит документы, подтверждающие неисполнение лицензиатом в срок законно выданного предписания на устранение грубых нарушений лицензионных требований и условий, и обращается в суд с заявлением об аннулировании лицензии в порядке, указанном в пункте 83 настоящего Регламента.

88. Лицензия аннулируется решением суда.

89. В течение суток с даты принятия судом решения об аннулировании лицензии Уполномоченное подразделение территориального органа Ростехнадзора подготавливает соответствующий приказ, который подписывается руководителем территориального органа Ростехнадзора или лицом, исполняющим его обязанности, и направляет (вручает) уведомление лицензиату об этом в письменной форме.

90. Проект приказа об аннулировании действия лицензии и уведомление лицензиата готовит и визирует начальник структурного подразделения территориального органа Ростехнадзора, осуществлявшего мероприятие по контролю эксплуатации взрывопожароопасных производственных объектов.

Административная процедура по прекращению действия лицензий

91. Действие лицензии на эксплуатацию взрывопожароопасных производственных объектов прекращается со дня внесения в Единый государственный реестр юридических лиц записи о ликвидации юридического лица или прекращении его деятельности в результате реорганизации (за исключением реорганизации в форме преобразования или слияния при наличии на дату государственной регистрации правопреемника реорганизованных юридических лиц у каждого участвующего в слиянии юридического лица лицензии на один и тот же вид деятельности), либо со дня окончания срока действия лицензии или принятия центральным аппаратом (территориальным органом) Ростехнадзора решения о досрочном прекращении действия лицензии на основании представленного в письменной форме заявления лицензиата о прекращении им осуществления эксплуатации взрывопожароопасных производственных объектов, а также со дня вступления в законную силу решения суда об аннулировании лицензии.

92. Документы, связанные с приостановлением, возобновлением и аннулированием лицензии, включая переписку с лицензиатом, приобщаются к лицензионному делу и хранятся в течение всего срока действия лицензии.

Административная процедура по ведению реестров лицензий и предоставлению заинтересованным лицам сведений из реестров лицензий и иной информации о лицензировании

93. Настоящая административная процедура осуществляется в связи с выполнением административных процедур настоящего Регламента.

Блок-схема осуществления административной процедуры приведена в приложении № 12 к настоящему Регламенту.

94. Реестр лицензий ведется Уполномоченным подразделением центрального аппарата (территориального органа) Ростехнадзора.

Записи в реестр лицензий вносятся в течение трех дней со дня принятия центральным аппаратом (территориальным органом) Ростехнадзора решения о предоставлении лицензии, переоформлении документа, подтверждающего наличие лицензии, приостановлении действия лицензии в случае административного приостановления деятельности лицензиата за нарушение лицензионных требований и условий, возобновлении или прекращении действия лицензии либо со дня получения из федерального органа исполнительной власти, уполномоченного на осуществление государственной регистрации юридических лиц и индивидуальных предпринимателей, сведений о ликвидации юридического лица или прекращении его деятельности в результате реорганизации, за исключением реорганизации в форме преобразования или слияния при наличии на дату государственной регистрации правопреемника реорганизованных юридических лиц у каждого участвующего в слиянии юридического лица лицензии на один и тот же вид деятельности, о прекращении физическим лицом деятельности в качестве индивидуального предпринимателя, а также со дня вступления в законную силу решения суда об аннулировании лицензии.

95. В реестре лицензий содержатся сведения:

наименование лицензирующего органа;

полное и (если имеется) сокращенное наименование, в том числе фирменное наименование, организационно-правовая форма юридического лица (фамилия, имя и (в случае, если имеется) отчество индивидуального предпринимателя), адреса мест осуществления лицензируемого вида деятельности, государственный регистрационный номер записи о создании юридического лица (индивидуального предпринимателя);

лицензируемый вид деятельности;

срок действия лицензии;

идентификационный номер налогоплательщика;

номер лицензии;

дата принятия решения о предоставлении лицензии;

сведения о регистрации лицензии в реестре лицензий;

основание и срок приостановления и возобновления действия лицензии;

основание и дата аннулирования лицензии;

основание и срок применения упрощенного порядка лицензирования;

сведения об адресах мест осуществления лицензируемого вида деятельности;

сведения о выдаче документа, подтверждающего наличие лицензии;

основание и дата прекращения действия лицензии;

иные сведения, определенные Положением о лицензировании эксплуатации взрывопожароопасных производственных объектов.

96. В течение двух рабочих дней с даты поступления соответствующих сведений руководитель Уполномоченного подразделения, или лицо, им назначенное, вводят их в электронную базу данных реестра лицензий, и архивирует ее.

97. Уполномоченное структурное подразделение центрального аппарата (территориального органа) Ростехнадзора в течение пяти рабочих дней со дня принятия решения о предоставлении лицензии, переоформлении документа, подтверждающего наличие лицензии, приостановлении действия лицензии при получении сведений о вступлении в законную силу решения суда об административном приостановлении деятельности лицензиата за нарушение лицензионных требований и условий, возобновлении или прекращении действия лицензии, а также со дня вступления в законную силу решения суда об аннулировании лицензии направляет копию документа, подтверждающего принятие соответствующего решения, с сопроводительным письмом в федеральный орган исполнительной власти, уполномоченный на осуществление государственной регистрации юридических лиц, по месту нахождения соискателя лицензии или лицензиата.

98. Информация, содержащаяся в реестре лицензий, в виде выписки из реестра лицензий о конкретных лицензиатах предоставляется центральным аппаратом (территориальным органом) Ростехнадзора физическим и юридическим лицам после оплаты государственной пошлины на основании заявления.

99. Срок предоставления информации должностным лицом центрального аппарата (территориального органа) Ростехнадзора из реестра лицензий не может превышать трех дней со дня поступления соответствующего заявления.

100. Выписка из реестра лицензий предоставляется любому заинтересованному лицу на основании заявления о предоставлении выписки из реестра лицензий и при наличии документа, подтверждающего уплату государственной пошлины, в сроки, установленные пунктом 99 настоящего Регламента.

Административная процедура по выдаче дубликата и копий документа, подтверждающего наличие лицензии

101. В случае утраты документа, подтверждающего наличие лицензии, лицензиат имеет право на получение его дубликата.

Дубликат подтверждающий наличие лицензии предоставляется соискателю лицензии центральным аппаратом (территориальным органом) Ростехнадзора за плату в размере десяти рублей.

Дубликат подтверждающего наличие лицензии документа предоставляется лицензиату центральным аппаратом (территориальным органом) Ростехнадзора в течение 10 дней с даты получения соответствующего письменного заявления и предоставления документа, подтверждающего оплату.

Дубликат документа, подтверждающего наличие лицензии, оформляется Уполномоченным подразделением центрального аппарата (территориального органа) Ростехнадзора в двух экземплярах (на каждом проставляется пометка "дубликат"), один из которых направляется (вручается) лицензиату, другой хранится в лицензионном деле лицензиата.

102. Лицензиат имеет право на получение заверенной центральным аппаратом (территориальным органом) Ростехнадзора копии документа, подтверждающего наличие лицензии.

Копия подтверждающая наличие лицензии документа предоставляется соискателю лицензии центральным аппаратом (территориальным органом) Ростехнадзора за плату в размере десяти рублей.

Заверенная лицензионным органом копия подтверждающего наличие лицензии документа предоставляется лицензиату в течение 7 дней с даты получения соответствующего заявления и предоставления документа, подтверждающего оплату. Копия документа, подтверждающего наличие лицензии, оформляется с пометкой "копия".

Административная процедура по продлению срока действия лицензии

103. Настоящая административная процедура осуществляется в связи с поступлением заявления от юридического лица (индивидуального предпринимателя), имеющего лицензию на эксплуатацию взрывопожароопасных производственных объектов, или от его правопреемника, в котором указываются сведения о лицензиате или его правопреемнике и данные документа, подтверждающего факт внесения соответствующих изменений в Единый государственный реестр юридических лиц.

Блок-схема осуществления административной процедуры приведена в приложении № 9 к настоящему Регламенту.

Заявление подается в лицензирующий орган не позднее чем через 10 дней до дня истечения срока действия лицензии. Образец заявления приведен в приложении № 3 к настоящему Регламенту.

104. Продление срока действия лицензии, осуществляется лицензирующим органом в течение 10 дней со дня получения заявления с приложением документа об уплате государственной пошлины.

105. Заявление о продлении срока действия лицензии, регистрируется в день поступления лицензирующем органом и направляется в Уполномоченное подразделение. Заявление может быть направлено лицензиатом или его правопреемником по почте заказным письмом с описью вложения и уведомлением о вручении.

106. Уполномоченное подразделение в течение 3 дней с даты поступления заявления о продлении срока действия лицензии, назначает Головного исполнителя по рассмотрению заявления.

107. Головной исполнитель в течение пяти дней с даты своего назначения осуществляет проверку полноты и достоверности, представленных сведений путем сопоставления сведений, содержащихся в заявлении и документах, представленных лицензиатом, со сведениями, содержащимися в Едином государственном реестре юридических лиц, которые предоставляются лицензирующему органу Федеральной налоговой службой в порядке, установленном Правительством Российской Федерации.

108. В продлении срока действия лицензии может быть отказано в случае представления лицензиатом неполных или недостоверных сведений.

Уведомление об отказе в продлении срока действия лицензии, направляется (вручается) лицензиату в письменной форме с указанием причин отказа.

109. При положительных результатах проверки, Головной (Ответственный) исполнитель готовит и визирует проект приказа о продлении срока действия лицензии.

Уполномоченное подразделение на основании проекта приказа о продлении срока действия лицензии подготавливает документы, подтверждающие наличие лицензии.

В случае выявления оснований для отказа в продлении лицензии Уполномоченное подразделение готовит проект приказа об отказе в продлении лицензии и уведомление об отказе с указанием причин отказа.

Приказы о продлении срока действия лицензии или об отказе в продлении лицензии, а также документы, подтверждающие наличие лицензии или уведомление об отказе с указанием причин отказа, подписывается руководителем лицензирующего органа или лицом, исполняющим его обязанности.

110. В течение 1 дня с даты подписания приказа о продлении срока действия лицензии Головной исполнитель центрального аппарата (Уполномоченное подразделение территориального органа) Ростехнадзора направляет (вручает) лицензиату или его правопреемнику уведомление о принятом решении в письменной форме.

111. При отрицательных результатах проверки (в случае представления лицензиатом или его правопреемником неполных или недостоверных сведений) Головной (Ответственный) исполнитель центрального аппарата (Уполномоченное подразделение территориального органа) Ростехнадзора готовит и визирует проект приказа об отказе в продлении срока действия лицензии и служебную записку о причинах отказа.

После подписания приказа в течение 2 рабочих дней Головной (Ответственный) исполнитель центрального аппарата (Уполномоченное подразделение территориального органа) Ростехнадзора оформляет уведомление об отказе в продлении срока действия лицензии, в письменном виде с указанием причин отказа и направляет (вручает) лицензиату или его правопреемнику.

112. В течение 1 рабочего дня с даты подписания приказа о продлении срока действия лицензии или об отказе в продлении срока действия лицензии Головной исполнитель направляет все документы для внесения изменений в реестр лицензий и их архивирования.

113. Образец заявления о продлении срока действия лицензии приведен в приложении № 3 к настоящему Регламенту.

Административная процедура по ведению информационного ресурса

114. Лицензирующий орган формирует открытый и общедоступный государственный информационный ресурс, содержащий сведения из реестров лицензий, положения о лицензировании конкретных видов деятельности, а также технические регламенты и иные нормативные правовые акты Российской Федерации, устанавливающие обязательные требования к лицензируемым видам деятельности, за исключением случаев, если в интересах сохранения государственной или служебной тайны свободный доступ к таким ресурсам в соответствии с законодательством Российской Федерации ограничен.

Публикация сведений о проведении плановых мероприятий по контролю за соблюдением лицензиатами при эксплуатации взрывопожароопасных производственных объектов лицензионных требований и условий, сведений, содержащихся в реестре лицензий, и другой информации, относящейся к вопросу лицензирования, производится Ростехнадзором на официальном Интернет-сайте Ростехнадзора и территориальных органов в открытом доступе.

IV. Порядок и формы контроля за исполнением государственной функции

115. Текущий контроль соблюдения последовательности действий, определенных административными процедурами исполнения государственной функции и принятием решений должностных лиц, осуществляется должностными лицами Ростехнадзора, ответственными за организацию работы исполнения государственной функции.

116. Персональная ответственность должностных лиц Ростехнадзора закрепляется в их должностных регламентах в соответствии с требованиями законодательства Российской Федерации.

117. Перечень должностных лиц, осуществляющих текущий контроль, устанавливается актами Ростехнадзора.

118. Текущий контроль осуществляется путем проведения должностным лицом, ответственным за организацию работы исполнения государственной функции, проверок соблюдения и исполнения должностными лицами настоящего Регламента, иных нормативных правовых актов Российской Федерации, регулирующих осуществление государственной функции.

119. Контроль полноты и качества исполнения государственной функции производится посредством проверки исполнения требований настоящего Регламента, законодательных и иных нормативных правовых актов Российской Федерации при осуществлении лицензионной деятельности.

120. Проверки осуществления лицензирования территориальными органами осуществляются комиссиями центрального аппарата Ростехнадзора, а структурных подразделений территориальных органов комиссиями территориального органа Ростехнадзора.

Распоряжением (приказом) Ростехнадзора (территориального органа) председателем комиссии назначается должностное лицо Ростехнадзора и определяется состав комиссии.

121. Проверки осуществляются в соответствии с планами работы Ростехнадзора и планами проверки, утвержденными руководителем Ростехнадзора (территориального органа) и проводятся не реже чем один раз в три года.

122. В ходе плановых проверок проверяется и оценивается комплекс вопросов, касающихся организации и осуществления лицензирования, в том числе:

полнота и законность исполнения требований законодательных и нормативных правовых актов Российской Федерации, регламентирующих лицензирование деятельности;

качество актов проверок и предписаний по устранению нарушений;

своевременность выполнения запланированных мероприятий по контролю за соблюдением лицензиатом лицензионных требований и условий;

состояние контроля за выполнением выданных предписаний по устранению нарушений;

наличие и порядок ведения лицензионных дел;

полнота использования полномочий, предоставленных органам Ростехнадзора;

обеспеченность нормативными правовыми актами, регулирующими лицензионную деятельность;

вопросы по жалобам и заявлениям юридических и физических лиц.

123. По результатам проверки составляется акт, который представляется на утверждение руководителю Ростехнадзора (территориального органа), назначившему проверку, и регистрируется в установленном порядке.

124. По решению руководителя Ростехнадзора проводится контрольная проверка выполнения территориальным органом мероприятий по устранению недостатков, выявленных в ходе плановой проверки.

125. Для проверки жалоб на действия (бездействия) и решения должностных лиц центрального аппарата (территориального органа) Ростехнадзора, принимаемые в ходе осуществления лицензирования, руководителем Ростехнадзора назначается целевая проверка.

126. Для проведения внеплановой проверки полноты и качества исполнения территориальным органом государственной функции в состав комиссии включаются представители координирующего и ответственных подразделений центрального аппарата Ростехнадзора, а также представители координирующих и ответственных подразделений других территориальных органов. Состав комиссии утверждается приказом руководителя Ростехнадзора.

127. Проверка осуществляется посредством рассмотрения документов (заявлений, актов инспекций, экспертных заключений, решений, принятых по результатам рассмотрения заявлений и обосновывающих документов, выданных лицензий) на предмет соответствия исполнения государственной функции порядку и срокам, установленным настоящим Регламентом.

128. Проверке подлежат результаты исполнения государственной функции по не менее чем десяти выданным за проверяемый период лицензиям.

Выбор таких лицензий осуществляется комиссией, при этом, помимо полноты и качества исполнения государственной функции при выдаче лицензий, комиссией должны быть проверены правомочность и обоснованность принятых за проверяемый период решений по отказам в выдаче лицензий, по их приостановлению и аннулированию.

129. Результаты проверки оформляются актом. Акт составляется в двух экземплярах в произвольной форме, при этом в акте должна быть приведена информация:

а) об устранении недостатков, выявленных по результатам предыдущей проверки;

б) о количестве выданных территориальным органом за проверяемый период лицензий на право осуществления деятельности при эксплуатации взрывопожароопасных производственных объектов;

в) о лицензиях, порядок выдачи которых проверен комиссией;

г) о выявленных в ходе проверки недостатках и нарушениях сроков выполнения административных процедур, установленных настоящим Регламентом с указанием должностных лиц, допустивших нарушения;

д) о правомочности и обоснованности принятых решений о выдаче (об отказе в выдаче) лицензий;

е) о соответствии должностных регламентов государственных гражданских служащих, участвующих в исполнении государственной функции по лицензированию эксплуатации взрывопожароопасных производственных объектов, настоящему Регламенту в части наличия в них соответствующих административных действий;

ж) о достаточности организационно-технического обеспечения для исполнения настоящего Регламента;

з) о выводах комиссии по результатам проверки полноты и качества исполнения территориальным органом государственной функции по выдаче лицензий на эксплуатацию взрывопожароопасных производственных объектов;

и) о предлагаемых комиссией мерах по устранению выявленных недостатков, а также о предложениях (при их наличии) по оптимизации административных процедур, сокращению сроков исполнения административных процедур и административных действий и по исключению избыточных административных действий.

130. Акт проверки подписывается всеми членами комиссии. При несогласии отдельных членов комиссии с выводами, изложенными в акте, к акту должны быть приложены особые мнения указанных членов комиссии.

Один экземпляр акта вручается под расписку руководителю (заместителю руководителя) территориального органа, а второй экземпляр (со служебной запиской) направляется в координирующее подразделение центрального аппарата Ростехнадзора.

131. Должностные лица центрального аппарата Ростехнадзора при проверках обязаны оказывать практическую помощь территориальным органам Ростехнадзора по организации и осуществлению лицензирования.

132. Территориальным органом Ростехнадзора, в отношении которого проводилась проверка, в 10-дневный срок с момента утверждения акта проверки разрабатывается и согласовывается с руководителем Ростехнадзора план мероприятий по устранению выявленных недостатков, а также назначаются ответственные лица по контролю за их устранением.

133. Мероприятия выполняются территориальным органом в сроки, установленным руководителем Ростехнадзора.

134. Должностные лица Ростехнадзора, осуществляющие лицензирование эксплуатации взрывопожароопасных производственных объектов, несут ответственность за невыполнение требований настоящего Регламента, неисполнение (ненадлежащее исполнение) своих должностных обязанностей, предусмотренных должностным регламентом, в пределах, определенных трудовым законодательством Российской Федерации и Федеральным законом от 27 июля 2004 г. № 79-ФЗ "О государственной гражданской службе Российской Федерации".

V. Порядок обжалования действий (бездействия) должностного лица Ростехнадзора (территориального органа), а также принимаемого им решения при исполнении государственной функции

135. Должностным лицом, ответственным за исполнение государственной функции, является руководитель Ростехнадзора (территориального органа).

136. О мерах, принятых в отношении должностных лиц, виновных в нарушении законодательства Российской Федерации, центральный аппарат (территориальный орган) Ростехнадзора в течение одного месяца сообщает лицензиату, права и законные интересы которого нарушены.

137. Обращение, поступившее в центральный аппарат (территориальный орган) Ростехнадзора или должностному лицу в соответствии с их компетенцией, подлежит обязательному рассмотрению.

138. Предметом обжалования могут являться: решение лицензирующего органа об отказе в предоставлении лицензии, ее дубликата, переоформлении документов, подтверждающих наличие лицензии, ее приостановлении, возобновлении и аннулировании; результаты мероприятий лицензионного контроля; сроки исполнения и отказ в исполнении государственной функции, иные действия (бездействия) лицензирующего органа.

139. Решения Ростехнадзора, принятые в рамках исполнения государственной функции, могут быть обжалованы:

в Министерство природных ресурсов и экологии Российской Федерации по адресу: 123995, г. Москва, улица Б. Грузинская, дом 4/6;

в судебном порядке.

140. Решения территориального органа Ростехнадзора, принятые в рамках исполнения государственной функции, могут быть обжалованы:

в Ростехнадзор по адресу: 105066, г. Москва, ул. Александра Лукьянова, д. 4, корп. 8;

в судебном порядке.

141. Для обращения в суд с жалобой устанавливаются следующие сроки:

три месяца со дня, когда юридическому лицу или индивидуальному предпринимателю (далее - заявитель) стало известно о нарушении его права;

один месяц со дня получения заявителем письменного уведомления об отказе вышестоящего органа (Минприроды России), Ростехнадзора (территориального органа) в удовлетворении жалобы или со дня истечения месячного срока после подачи жалобы, если гражданином не был получен на нее письменный ответ.

Пропущенный по уважительной причине срок подачи жалобы может быть восстановлен судом.

142. В жалобе указываются:

фамилия, имя, отчество (последнее - при наличии) заявителя;

полное наименование юридического лица (в случае обращения организации);

почтовый адрес заявителя;

предмет жалобы;

личная подпись заявителя.

Письменная жалоба (обращение) должна быть рассмотрена в течение 30 дней со дня ее регистрации.

Если в результате рассмотрения жалоба признана обоснованной, то соответствующим должностным лицом принимается решение о привлечении к ответственности в соответствии с законодательством Российской Федерации должностного лица, ответственного за действие (бездействие) и решения, принятые в ходе исполнения государственной функции и повлекшие за собой жалобу.

Должностным лицом, рассматривавшим жалобу, заявителю направляется сообщение о принятом решении и действиях, проведенных в соответствии с принятым решением, в течение пяти дней после принятия решения.

Если в ходе рассмотрения жалоба признана необоснованной, заявителю направляется сообщение о результате рассмотрения жалобы с указанием причин, почему она признана необоснованной.

Обращения считаются разрешенными, если рассмотрены все поставленные в них вопросы, приняты необходимые меры и даны письменные ответы.

143. Заявителю может быть отказано в рассмотрении жалобы по следующим основаниям.

В случае если в письменном обращении не указаны фамилия гражданина (наименование юридического лица), направившего обращение, и почтовый адрес, по которому должен быть направлен ответ, ответ на обращение не дается.

144. В случае если в соответствии с отказом, предусмотренным пунктом 147 настоящего Регламента, невозможно направление жалобы на рассмотрение в Ростехнадзор (территориальный орган) или должностному лицу, в компетенцию которых входит решение поставленных в обращении вопросов, жалоба возвращается заявителю с разъяснением его права обжаловать соответствующее решение или действие (бездействие) в установленном порядке в суд.

145. Обращение, в котором обжалуется судебное решение, возвращается заявителю, направившему обращение, с разъяснением порядка обжалования данного судебного решения.

146. Ростехнадзор (территориальный орган) или его должностное лицо при получении письменного обращения, в котором содержатся нецензурные либо оскорбительные выражения, угрозы жизни, здоровью и имуществу должностного лица, а также членов его семьи, вправе оставить обращение без ответа по существу поставленных в нем вопросов и сообщить заявителю, направившему обращение, о недопустимости злоупотребления правом.

147. В случае если текст письменного обращения не поддается прочтению, ответ на обращение не дается, о чем сообщается заявителю, направившему обращение, если его фамилия и почтовый адрес поддаются прочтению.

148. В случае если в письменном обращении гражданина содержится вопрос, на который ему многократно давались письменные ответы по существу в связи с ранее направляемыми обращениями, и при этом в обращении не приводятся новые доводы или обстоятельства, руководитель Ростехнадзора (территориального органа) вправе принять решение о безосновательности очередного обращения и прекращении переписки с заявителем по данному вопросу при условии, что указанное обращение и ранее направляемые обращения направлялись в Ростехнадзор (территориальный орган) или одному и тому же должностному лицу. О данном решении уведомляется заявитель, направивший обращение.

149. В случае если ответ по существу поставленного в обращении вопроса не может быть дан без разглашения сведений, составляющих государственную или иную охраняемую федеральным законом тайну, заявителю, направившему обращение, сообщается о невозможности дать ответ по существу поставленного в нем вопроса в связи с недопустимостью разглашения указанных сведений.

150. В случае если причины, по которым ответ по существу поставленных в обращении вопросов не мог быть дан, в последующем были устранены, заявитель вправе вновь направить обращение в соответствующий государственный орган или соответствующему должностному лицу.

151. Заявитель имеет право на возмещение убытков и компенсацию морального вреда, причиненных незаконным действием (бездействием) Ростехнадзора (территориального органа) или его должностного лица при рассмотрении обращения, по решению суда.

152. Пересмотр постановлений и решений по делам об административных правонарушениях осуществляется в порядке, установленном главой 30 Кодекса Российской Федерации об административных правонарушениях.

153. Заявитель может сообщить о нарушении своих прав и законных интересов, противоправных решениях, действиях или бездействии должностных лиц Ростехнадзора (территориального органа), нарушении положений настоящего Регламента, некорректном поведении или нарушении служебной этики:

по номерам телефонов и по электронной почте, указанных на Интернет-сайте Ростехнадзора (территориального органа).

Сообщение заявителя должно содержать следующую информацию:

фамилию, имя, отчество гражданина (наименование юридического лица), которым подается сообщение, его место жительства или пребывания;

наименование органа, должность, фамилию, имя и отчество специалиста (при наличии информации), решение, действие (бездействие) которого нарушает права и законные интересы заявителя;

суть нарушения прав и законных интересов, противоправного решения, действия (бездействия);

сведения о способе информирования заявителя о принятых мерах по результатам рассмотрения его сообщения.

154. Порядок подачи, порядок рассмотрения и порядок разрешения жалоб, направляемых в суды и арбитражные суды, определяются законодательством Российской Федерации.

Приложение № 1

к Регламенту

Перечень территориальных органов по технологическому и экологическому надзору Ростехнадзора

Наименование территориального органа Ростехнадзора

Адрес, контактные телефоны

Московское управление Федеральной службы по экологическому, технологическому и атомному надзору

123056, г. Москва, ул. Красина, д. 27, строение 1
Тел.: (495) 254-10-55, 254-17-16, факс: 254-04-77 mostehnadzor@mail.ru г. Норильск-70, 689000, г. Анадырь, ул. Отке, 34
Тел.: (42722) 208-18, факс: 205-32 nadzor@anadyr.ru

Центральное управление Федеральной службы по экологическому, технологическому и атомному надзору

107031, М., ул. Рождественка, 5/7 Тел.: (495) 628-27-35, факс: 628-86-61 cpogtn@dol.ru 214019, г. Смоленск, Трамвайный пр., д. 10
Тел./факс: (4912) 32-07-12 enerqonadzor@sci.smolensk.ru 170021, г. Тверь, ул. Дачная, д. 73
Тел./факс: (4822) 31-22-88 ouzpo@online.tver.ru

Верхне-Донское управление Федеральной службы по экологическому, технологическому и атомному надзору

308011, г. Белгород, ул. Студенческая, д. 18
Тел.: (4722) 34-04-46, тел./факс: (4722) 34-17-65 gttn@belgtts.ru 394038, г. Воронеж, ул. Конструкторов, д. 82
Тел.: (4732) 63-26-12, факс: (4732) 78-91-39 mail@ggtnrf.vrn.ru tech@ggtnrf.vrn.ru 398005, г. Липецк, ул. Невского, д. 3
Тел./факс: (4742) 43-30-25, 28-76-53 enadzor@liptugen.elektra.ru 392640, г. Тамбов, ул. Советская, д. 191
Тел./факс: (4752) 55-17-42 gosnadzor@tamb.ru

Верхне-Волжское управление Федеральной службы по экологическому, технологическому и атомному надзору

600012, г. Владимир, ул. Луначарского, д. 3
Тел.: 23-65-15, факс: (4922) 23-16-23 uvgen@uvgen.elcom.ru 153002, г. Иваново, ул. Калинина, д. 9/12
Тел./факс: (4932) 41-60-99 igen@com.ivanovo.ru 156000, г. Кострома, ул. Чайковского, д. 5
Тел.: (4942) 39-65-44, факс: (4942) 35-04-33 gunadzor@kmtn.ru

Приокское Управление Федеральной службы по экологическому, технологическому и атомному надзору

390037, г. Рязань, ул. Зубковой, д. 17, корпус 2
Тел./факс: (4912) 32-07-12 ryazan@uten03.issr.ru 241007, г. Брянск, ул. 7 линия, д. 11
Тел.: (4832) 64-32-91, тел./факс: 64-33-13 energy@online.debryfhsk.ru 248630, г. Калуга, ул. Чернышевского, д. 2
Тел./факс: (4842) 53-31-50 tehnadzor@kaluga.ru 302028, г. Орел, ул. Авиационная, д. 1
Тел./факс: (4862) 54-24-51 oreleconadzor@rekom.ru 300041, г. Тула, пр-т Ленина, 40
Тел.: (4872) 36-26-35, 36-15-86, факс: 36-26-55 nadzor@tula.net

Северо-Западное управление Федеральной службы по экологическому, технологическому и атомному надзору

191028, С.-Петербург, ул. Моховая, 3
Тел.: (812) 321-64-26, 273-55-21, факс: (812) 273-33-94 nw@gosnadzor.spb.ru 236040, г. Калининград, ул. Сергеева, д. 2
Тел./факс: (4012) 57-96-01, 57-96-00 energonadzor@baltnet.ru 173015, г. Великий Новгород, ул. Псковская, д. 28, к. 1
Тел./факс: (8162) 73-85-22 novgen@novgorod.net 180016, г. Псков, ул. Народная, д. 21а
Тел.: 72-43-35, факс: 74-17-95 uugos@ennadzor.pskoven.elektra.ru

Беломорское управление Федеральной службы по экологическому, технологическому и атомному надзору

185035, г. Петрозаводск, ул. Кирова, 5
Тел./факс: (8142) 78-47-25, 78-01-49 enadz_uprav@onego.ru 183032, г. Мурманск, Кольский пр-т, д. 1
Тел.: (8152) 25-46-91, факс: 27-09-00 muggtn@aspol.ru

Печорское управление Федеральной службы по экологическому, технологическому и атомному надзору

169906, Республика Коми, г. Воркута, ул. Мира, д. 3 "б"
Тел./факс: (821-51) 7-33-54, 3-34-04, 72-20-06 nadzorokr@rambler.ru

Северное управление Федеральной службы по экологическому, технологическому и атомному надзору

163061, г. Архангельск, Троицкий пр-т, д. 94
Тел./факс: (8182) 65-36-00 control@softmaster.ru 160001, г. Вологда, ул. Благовещенская, 23
Тел./факс: (8172) 72-35-92, (8182) 72-97-20 ggtn@vologda.ru

Западно-Уральское управление Федеральной службы по экологическому, технологическому и атомному надзору

610027, г. Киров, ул. Володарского, 223
Тел./факс: (8332) 35-17-42 Kgen@insysnet.ru econom@kgen.insysnet.ru alex@kgen.insysnet.ru 614990, г. Пермь, Комсомольский пр., 34-б
Тел./факс: (3422) 34-03-95, 34-02-70 zuo@pstu.ru

Приуральское управление Федеральной службы по экологическому, технологическому и атомному надзору

450064, г. Уфа, ул. Мира, д. 14
Тел.: 8 (3472) 79-98-95, факс: 8 (3472) 79-99-49, 79-97-49 pto@bashnadzor.ru 460000, г. Оренбург, ул. Советская, 52
Тел.: (3532) 31-08-54 (приемная Омона), 77-48-32 (Вакуленко С.И.), факс: (3532) 41-08-54 orennadzor@mail.ru

Приволжское управление Федеральной службы по экологическому, технологическому и атомному надзору

424003, Республика Марий Эл, г. Йошкар-Ола, ул. Суворова, д. 26-а
Тел.: (8362) 72-12-65, факс: 68-13-18 nadzor@mari-el.ru 420097, г. Казань, ул. Зинина, д. 4, а/я 35
Тел.: (8843) 31-17-77, 31-17-01, факс: 36-65-55 okrug@tbit.ru 428017, г. Чебоксары, Московский пр-т, д. 37
Тел.: (8332) 35-17-42, факс: 66-21-40 chrgti@chtts.ru

Средне-Волжское управление Федеральной службы по экологическому, технологическому и атомному надзору

440008, г. Пенза, ул. Лермонтова, д. 3
Тел.: (8412) 55-11-82, 56-01-92, факс: 66-00-46 postmaster@energo.penza.ru 410012, г. Саратов, ул. Московская, д. 94
Тел./факс: (8452) 26-26-61, 27-51-95 nadzor@mail.saratov.ru

Средне-Поволжское управление Федеральной службы по экологическому, технологическому и атомному надзору

432980, г. Ульяновск, ул. Матросова, 24А
Тел.: (8422) 41-35-05 chen@ul.elektra.ru 443035, Самара (Обл.)-2, ул. Нагорная, д. 136А
Тел.: (846) 992-90-38, 997-20-38, 332-74-71, факс: 992-77-12 uten-53@uten.samtel.ru http://www.suggtn.ru suggtn@mail.tms.ru fgu@svgen.ru

Волжско-Обское управление Федеральной службы по экологическому, технологическому и атомному надзору

603022, г. Нижний Новгород, Окский съезд, 4
Тел.: (8312) 33-97-70, 34-23-03, 33-24-85, факс: 30-72-94 ggtn-nn@sandy.ru dir@gen.nnov.ru 430011, Республика Мордовия, г. Саранск, ул. Полежаева, 171
Тел.: (4383) 32-80-12, факс: 23-30-19 mgti@moris.ru

Северо-Уральское управление Федеральной службы по экологическому, технологическому и атомному надзору

625048, г. Тюмень, ул. Центр, а/я 10
Тел.: (3452) 73-34-98, 45-32-00 uto@ggtn.tmn.ru, 628400, ХМАО, Тюменская обл., г. Сургут, ул. Губкина, д. 13а
Тел.: (3462) 42-77-07, 42-77-44, 42-76-42, факс: 42-76-56 uten58@mail.ru rgti@wsnet.ru 628611, Тюменская обл., г. Нижневартовск, ул. Мира, д. 58А
Тел.: (3466) 65-16-60, 65-11-26, факс: 65-16-00 rgti@intramail.ru, 629810, Тюменская обл. г. Ноябрьск, ул. Изыскателей, 28 "В"
Тел.: 8 (34963) 5-83-16, 5-82-00, факс: 35-30-51 nongtr@nojabrsk.ru

Уральское управление Федеральной службы по экологическому, технологическому и атомному надзору

620144, г. Екатеринбург, ул. Большакова, д. 97
Тел./факс: (343) 251-46-79, 251-46-79, 251-46-58 info@rtn-ural.ru 640000, г. Курган, пр-т Машиностроителей, д. 20
Тел./факс: (3452) 57-57-67 ggtn@zaural.ru utenrko@bk.ru 454080, г. Челябинск, пр. Ленина, 83
Тел.: (3512) 65-74-35, 65-74-24 okrug@chel.surnet.ru

Южно-Сибирское управление Федеральной службы по экологическому, технологическому и атомному надзору

656037, г. Барнаул, пр. Калинина, д. 65
Тел.: (3852) 24-87-39, 36-16-40, 24-39-31, факс: 36-16-32 altai@nadzor22.ru agnadzor@ab.ru 650099, г. Кемерово, Советский пр., 3
Тел.: (3842) 58-74-05, 58-73-90, 58-71-70 kuznentr@kuzbass.net

Забайкальское управление Федеральной службы по экологическому, технологическому и атомному надзору

670034, г. Улан-Удэ, пр-т 50-летия Октября, д. 28
Тел.: (3012) 29-45-50, факс: (3012) 46-06-43 org@uten.burnet.ru org@buggtn.buryatia.ru 672038, г. Чита, ул. Тимирязева, 27А 672000 г. Чита, а/я 1051, а/я 140
Тел.: (3022) 35-49-89, 35-80-22, 38-25-76, факс: 352-917 gosnadzor@chitaonline.ru ennadz@chiten.elektra.ru

Енисейское управление Федеральной службы по экологическому, технологическому и атомному надзору

655011, Республика Хакасия, г. Абакан, ул. Пирятинская, д. 5а
Тел.: (39022) 733-39, факс: 721-00 gen@khakasnet.ru 660049. г. Красноярск, пр. Мира, д. 36, а/я 25461
Тел.: (3912) 27-53-38, 59-10-41, факс: 59-10-05 emurtn@mtcnet.ru enokr@krasmail.ru

Западно-Сибирское управление Федеральной службы по экологическому, технологическому и атомному надзору

630008, г. Новосибирск, ул. Толстого, д. 5
Тел./факс: (3832) 22-26-30, 23-80-83, 218-30-99 ggtnnsk@online.sinor.ru, 644043, г. Омск, ул. Красный путь, 89
Тел.: (3812) 24-28-14, факс: (3812) 24-28-14 priem@enadz.omsk.elektra.ru 634041, г. Томск, ул. Усова, д. 28а
Тел./факс: (382) 55-76-43 togen@mail.tomsknet.ru

Дальневосточное управление Федеральной службы по экологическому, технологическому и атомному надзору

680000, г. Хабаровск, ул. Запарина, д. 76
Тел.: (4212) 32-55-46, 32-45-26, тел./факс: 42-03-00 postmaster@ggtn.khv.ru 675000, Амурская область, г. Благовещенск, ул. Б. Хмельницкого, 8/2
Тел.: (4162) 39-75-28, 39-76-21, 39-75-25 ggtn@tsl.ru 690950, г. Владивосток, ул. Светланская, д. 1
Тел.: 41-20-18, 41-27-09, 41-14-10 ggtn49@vladivostok.ru

Нижне-Волжское управление Федеральной службы по экологическому, технологическому и атомному надзору

400074, г. Волгоград, ул. Огарева, д. 15
Тел./факс: (8442) 94-14-14, 94-58-58 unvogtn@vistcom.ru г. Астрахань, ул. Звездная д. 47/5 (ул. Боевая, д. 65)
Тел.: 8 (8512) 47-00-94, 38-22-64 kontrol@arhnadzor.ru agtogtn@astranet.ru

Северо-Кавказское управление Федеральной службы по экологическому, технологическому и атомном#

350020, Краснодарский край, г. Краснодар, ул. Одесская, д. 42
Тел./факс: 8 (861) 267-78-31, 267-00-31 upr@sko.nadzor.ru

Нижнее-Донское управление Федеральной службы по экологическому, технологическому и атомному надзору

344029, г. Ростов-на-Дону, ул. Селиванова, 66
Тел.: (863) 290-88-78, факс: 227-95-12 enn@rostenn.elektra.ru rostovupr@shkht.donpac.ru

Средне-Кавказское управление Федеральной службы по экологическому, технологическому и атомному надзору

366720, г. Карабулак, ул. Рабочая, д. 21а
Тел.: 8 (8734) 44-24-24, 44-44-13, факс: (8662) aid2002@rambler.ru 367027, г. Махачкала, ул. Насрутдинова, д. 19
Тел./факс: (8722) 67-21-47, 67-21-47 (нач. отдела горного надзора), dgti@dinet.ru, duten@mail.ru, ugen@dagenergo.ru 364051, г. Грозный, ул. Грибоедова, д. 75, кв. 12
Тел.: (8672) 74-58-43, 74-95-23, факс: 74-08-02 utenchr@mail.ru 360022, КБР, г. Нальчик, пр. Ленина, 67
Тел./факс: (8662) 77-44-59, 44-24-24 kbuggtn@kbrnet.ru 355012, Ставрополь, ул. Мира, д. 313
Тел.: (8652) 26-48-57, ф.: 26-35-12 okrug@statel.stavropol.ru, uten_a35@tzstv.ru 369000, г. Черкесск, ул. Ленина, д. 67
Тел./факс: (87822) 5-34-86, 20-00-76, uten_a35@tzstv.ru 362048, РСО - Алания, г. Владикавказ, ул. Кырджалийская, д. 21
Тел.: 8 (8672) 74-58-43, os_tehnadzor@mail.ru tehnadzor@alania.info

Прибайкальское управление Федеральной службы по экологическому, технологическому и атомному надзору

664003. г. Иркутск, ул. Дзержинского, 1
Тел./факс: (3952) 24-36-92, 34-49-03, факс: 24-01-63, 24-37-59 (отдел горного надзора) kans@igen.ru ggtn@irk.ru

Сахалинское управление Федеральной службы по экологическому, технологическому и атомному надзору

693000, г. Южно-Сахалинск, ул. К. Маркса, д. 32
Тел./факс: 72-21-64, 74-50-36 uten@sakhalin.ru

Северо-Восточное управление Федеральной службы по экологическому, технологическому и атомному надзору

685000, г. Магадан, ул. Пролетарская, д. 11, к. 425
Тел.: (4132) 621369, тел./факс: 213-69 okrug@online.magadan.su

Ленское управление Федеральной службы по экологическому, технологическому и атомному надзору

677980, Республика Саха (Якутия), ул. Кирова, д. 13, оф. 272
Тел./факс: 8 (4112) 42-26-38, 42-35-23 gnadzor_oo@optilink.ru

Камчатское управление Федеральной службы по экологическому, технологическому и атомному надзору

683031, г. Петропавловск-Камчатский, пр-т К. Маркса, д. 35
Тел./факс: (4152) 26-60-46, 26-60-44 kgti@mail.iks.ru

 

Приложение № 2

к Регламенту

Порядок рассмотрения обращений и жалоб граждан

 

 

Приложение № 3

к Регламенту

(Образец)

 

 

Бланк организации

Федеральная служба по экологическому,

соискателя лицензии

технологическому и атомному надзору

 

 

 

ЗАЯВЛЕНИЕ О ПРЕДОСТАВЛЕНИИ (ПРОДЛЕНИИ,

ПЕРЕОФОРМЛЕНИИ) ЛИЦЕНЗИИ

 

Прошу предоставить лицензию (продлить, переоформить лицензию № от _______ )

на осуществление ________________________________________________________

(наименование лицензируемого вида деятельности с указанием видов работ и услуг)

Заявитель _______________________________________________________________

(для юридического лица - полное и (в случае, если имеется) сокращенное наименование, в том числе фирменное наименование, и организационно-правовая форма юридического лица; для индивидуального предпринимателя - фамилия, имя, отчество)

Реквизиты _______________________________________________________________

(для юридического лица - место его нахождения, адреса мест и названия объектов осуществления лицензируемого вида деятельности; для индивидуального предпринимателя - место его жительства, адреса мест и названия объектов осуществления лицензируемого вида деятельности)

 

 

Телефон ___________________

Факс _________________________

 

Данные о регистрации ____________________________________________________

(для юридического лица - государственный регистрационный номер записи о создании юридического лица и данные документа, подтверждающего факт внесения сведений о юридическом лице в единый государственный реестр юридических лиц; для индивидуального предпринимателя - данные документа, удостоверяющего его личность, основной государственный регистрационный номер записи о государственной регистрации индивидуального предпринимателя и данные документа, подтверждающего факт внесения сведений об индивидуальном предпринимателе в единый государственный реестр индивидуальных предпринимателей)

 

Идентификационный номер налогоплательщика

и данные документа о постановке соискателя

лицензии на учет в налоговом органе ___________________________________

 

Достоверность представленных документов гарантирую.

Приложение: документы по прилагаемой описи на ____ листах.

 

"___" __________ 200__ г.

 

_____________________

__________________________________________

(подпись)

(должность и Ф.И.О. руководителя

 

юридического лица

 

(индивидуального предпринимателя))

 

Приложение № 4

к Регламенту

(Образец)

ОПИСЬ ДОКУМЕНТОВ

 

Настоящим удостоверяется, что _____________________________________ (Ф.И.О.),

представитель соискателя лицензии (лицензиата) ______________________________

(наименование соискателя) представил, а лицензирующий орган _________________

___________________________________ (наименование лицензирующего органа)

принял от соискателя лицензии (лицензиата) "___" ___________ 200__ г. за № _____

следующие документы для предоставления лицензии на эксплуатацию взрывопожароопасных производственных объектов.

 

№ п/п

Наименование документа

Количество листов

Дополнительные сведения

1.

 

 

 

2.

 

 

 

3.

 

 

 

4.

 

 

 

5.

 

 

 

 

_____________

* копии документов, не заверенные нотариально, предоставляются с предъявлением оригиналов.

 

Документы сдал: ___________________

Документы принял: _________________

__________________________________

___________________________________

(Ф.И.О., должность, подпись)

(Ф.И.О., должность, подпись)

 

М.П.

 

Приложение № 5

к Регламенту

(Образец)

На бланке

 

Федеральной службы по экологическому,

 

технологическому и атомному надзору

 

 

УВЕДОМЛЕНИЕ О ПРЕДОСТАВЛЕНИИ ЛИЦЕНЗИИ

_________________________________________________________________________

наименование юридического лица (Ф.И.О. индивидуального предпринимателя))

_________________________________________________________________________

По результатам рассмотрения заявления и документов, зарегистрированных в Федеральной службе по экологическому, технологическому и атомному надзору от "___" _________ 200__ г. № ________, представленных для получения лицензии на эксплуатацию взрывопожароопасных производственных объектов Федеральной службой по экологическому, технологическому и атомному надзору принято решение о предоставлении Вам лицензии (приказ от "___" _________ г. № ____ ).

Для получения лицензии необходимо оплатить в федеральный бюджет государственную пошлину.

Документ, подтверждающий наличие лицензии, будет выдан в течение 3 дней после представления документа, подтверждающего оплату государственной пошлины.

 

Руководитель Управления

_______________________

_______________________

 

(подпись)

(Ф.И.О.)

М.П.

 

 

 

Приложение № 6

к Регламенту

(Образец)

На бланке

 

Федеральной службы по экологическому,

 

технологическому и атомному надзору

 

 

УВЕДОМЛЕНИЕ ОБ ОТКАЗЕ В ПРЕДОСТАВЛЕНИИ ЛИЦЕНЗИИ

_________________________________________________________________________

наименование юридического лица (Ф.И.О. индивидуального предпринимателя))

_________________________________________________________________________

По результатам рассмотрения заявления и документов, зарегистрированных в Федеральной службе по экологическому, технологическому и атомному надзору от "___" ____________ г. № _________, представленных для получения лицензии на эксплуатацию взрывопожароопасных производственных объектов Федеральной службой по экологическому, технологическому и атомному надзору принято решение об отказе в предоставлении Вам лицензии (приказ от "___" _________ г. № ____).

Причины отказа:

________________________________________________

 

________________________________________________

 

________________________________________________

 

Вы имеете право обжаловать принятое решение в порядке, установленном законодательством Российской Федерации.

Руководитель Управления

_______________________

_______________________

 

(подпись)

(Ф.И.О.)

М.П.

 

 

 

Приложение № 7

к Регламенту

Структура и взаимосвязи административных процедур, выполняемых при осуществлении государственной функции по лицензированию эксплуатации взрывопожароопасных производственных объектов

 

 

Приложение № 8

к Регламенту

Блок-схема исполнения административной процедуры по предоставлению лицензии

 

 

Приложение № 9

к Регламенту

Блок-схема исполнения административных процедур по переоформлению документа, подтверждающего наличие лицензии

 

 

Приложение № 10

к Регламенту

Блок-схема исполнения административной процедуры по контролю за соблюдением лицензиатами при эксплуатации взрывопожароопасных производственных объектов лицензионных требований и условий

 

 

Приложение № 11

к Регламенту

Блок-схема исполнения административных процедур по приостановлению действия лицензий и обращению в суд с заявлением об аннулировании лицензий

 

 

Приложение № 12

к Регламенту

Блок-схема административной процедуры по ведению реестров лицензий и предоставлению заинтересованным лицам сведений из реестров лицензий и иной информации о лицензировании

 

 

 



© 2013 Ёшкин Кот :-)