Информационная система
«Ёшкин Кот»

XXXecatmenu

ФЕДЕРАЛЬНОЕ ГОСУДАРСТВЕННОЕ УНИТАРНОЕ ПРЕДПРИЯТИЕ

ВСЕРОССИЙСКИЙ НАУЧНО-ИССЛЕДОВАТЕЛЬСКИЙ ИНСТИТУТ
МЕТРОЛОГИЧЕСКОЙ СЛУЖБЫ
(ФГУП ВНИИМС)

 

РЕКОМЕНДАЦИЯ

Государственная система обеспечения
единства измерений

 

ИЗМЕРИТЕЛЬНЫЕ ТРАНСФОРМАТОРЫ
НАПРЯЖЕНИЯ 35 ... 330/√3 кВ.
МЕТОДИКА ПОВЕРКИ НА МЕСТЕ ЭКСПЛУАТАЦИИ
С ПОМОЩЬЮ ЭТАЛОННОГО ДЕЛИТЕЛЯ

МИ 2925-2005

 

 

Москва

2005

 

ПРЕДИСЛОВИЕ

1 РАЗРАБОТАНА ФГУП ВНИИМС

ИСПОЛНИТЕЛИ:

Киселев В.В., нач. отдела, к.т.н. (руководитель темы); Боярин Н.А., ст. науч. сотр. Штиллерман В.С., вед. инженер

2 УТВЕРЖДЕНА ВНИИМС 2005 г.

3 СОГЛАСОВАНА ОАО «Научно-исследовательский институт электроэнергетики» (ОАО «ВНИИЭ»)

2 УТВЕРЖДЕНА ФГУП «ВНИИМС» 31 марта 2005 г

3 СОГЛАСОВАНА ОАО «Научно-исследовательский институт электроэнергетики» (ОАО «ВНИИЭ»)

4 ЗАРЕГИСТРИРОВАНА ФГУП «ВНИИМС» 08 апреля 2005 г.

 

РЕКОМЕНДАЦИЯ

ГОСУДАРСТВЕННАЯ СИСТЕМА ОБЕСПЕЧЕНИЯ ЕДИНСТВА ИЗМЕРЕНИЙ

Измерительные трансформаторы напряжения 35 ... 330/√3 кВ.
Методика поверки на месте эксплуатации с помощью эталонного делителя

МИ 2925-2005

Настоящая рекомендация распространяется на измерительные трансформаторы напряжения классов напряжения 35 ... 330/√3 кВ, классов точности 0,5 и менее точные, заземляемые однофазные (далее - трансформаторы), предназначенные для работы на частоте 50 Гц, и устанавливает методику их периодической поверки на месте эксплуатации.

В настоящей рекомендации использованы ссылки на следующие нормативные документы:

ГОСТ 1983-2001 «Трансформаторы напряжения. Общие технические условия»;

ГОСТ 8.216-88 «ГСИ. Трансформаторы напряжения. Методика поверки».

ГОСТ 3484.1-5-88 «Трансформаторы силовые. Методы испытаний».

1 ОПЕРАЦИИ ПОВЕРКИ

При проведении поверки следует выполнять операции, указанные в таблице 1

Таблица 1 - Операции поверки

Наименование операции

Номер пункта НД по поверке

Обязательность проведения операции при периодической поверке

1. Внешний осмотр

6.1

Да

2. Определение значения мощности нагрузки

6.2

Да

3. Определение погрешностей трансформатора в условиях эксплуатации

6.3

Да

4. Определение погрешностей трансформатора при значениях нагрузки трансформатора 25 и 100 % номинального значения

6.4

Да

5. Определение погрешностей трансформатора при первичном напряжении 80 и 120 % от номинального значения

6.5

Выполняется в случаях эксплуатации ТН при колебаниях входного напряжения более ± 10 % от номинального значения

2 СРЕДСТВА ПОВЕРКИ

2.1 При проведении поверки должны быть применены средства измерений, приведенные в таблице 2.

Таблица 2 - Средства измерений

Эталонные средства измерений и вспомогательное оборудование

Требуемые метрологические и технические характеристики

1. Эталонный делитель напряжения

Диапазон преобразования действующие значения напряжения 35 ... 330/√3 кВ. Номинальные значения входных напряжений (Uном1): 35, 110 «РЕСУРС-UF2-пт», 220/√3 и 330/√3 кВ. Допустимое отклонение 0,8 ... 1,2 Uном. Выходное напряжение (Uном2), 100 или 100√3. Частота напряжения (50 ± 10) Гц. Пределы допускаемой основной относительной погрешности при измерении напряжения не более ± 0,1 %. Угол сдвига фаз между входным и выходным напряжением не более ± 5 мин.

2. Прибор сравнения

Измерения показателей качества электроэнергии по ГОСТ 13109-93. Пределы допускаемой основной относительной погрешности при измерении напряжения с выхода эталонного трансформатора не более ± 0,05 %. Пределы допускаемой абсолютной погрешности при измерении фазового угла не более ± 10 мин.

3. Вольтамперфазометр

Диапазон измерений силы переменного тока 0 ... 6 А. Пределы допускаемой приведенной погрешности при измерении силы переменного тока не более ± 2,5 %

4. Нагрузочное устройство

Диапазон нагрузок от 25 до 100 % номинальной мощности поверяемого трансформатора. Пределы допускаемой относительной основной погрешности активной и реактивной составляющих мощности нагрузки не более ± 4 %

2.2 Перечень рекомендуемых эталонных средств измерений и вспомогательного оборудования:

1) Масштабные преобразователи:

- эталонный делитель напряжения - ДН-220пт (диапазоны: 35/√3 кВ, 35 кВ, 100/√3 кВ, 220/√3 кВ), ДН-330пт (диапазоны: 100/√3 кВ, 220/√3 кВ, 330/√3 кВ);

2) Прибор сравнения - «РЕСУРС-UF2-пт» (двухканальный) или «Парма РКЦ03.-пт»;

3) Вольтамперфазометр - «Парма ВАФ-А» или «РЕСУРС-UF2-М»

4) Нагрузочное устройство - комплект магазинов нагрузок «МР 3025»;

2.3 Допускается применение основных и вспомогательных средств поверки других типов с метрологическими характеристиками не ниже приведенных в таблице 2.

2.4 Все средства измерений, применяемые при поверке, должны быть внесены в Госреестр СИ и иметь действующие свидетельства о поверке

3 ТРЕБОВАНИЯ К КВАЛИФИКАЦИИ ПОВЕРИТЕЛЕЙ И ОБСЛУЖИВАЮЩЕГО ПЕРСОНАЛА

3.1 К проведению поверки допускаются лица, имеющие стаж работы по данному виду измерений не менее 3 лет, изучившие настоящую методику и прошедшие обучение по проведению поверки в соответствии с указанной рекомендацией.

3.2 Поверка должна проводиться с участием не менее двух поверителей, один из которых должен иметь удостоверение, подтверждающее право работы на установках свыше 1 кВ с группой по электробезопасности не ниже IV.

3.3 При поверке должны присутствовать работники объекта, на котором размещен поверяемый трансформатор, имеющие опыт работы и право на подключение и отключение эталонных и поверяемых средств измерений в соответствии со схемой поверки.

4 ТРЕБОВАНИЯ БЕЗОПАСНОСТИ

4.1 При проведении поверки должны быть соблюдены требования «Межотраслевых правил по охране труда (правил безопасности) при эксплуатации электроустановок» ПОТ РМ-016-2001, РД 153-34.0-03.150-00, а также требования безопасности на средства поверки и поверяемые трансформаторы, изложенные в их руководствах по эксплуатации.

4.2 Эталонные средства измерений, вспомогательные средства поверки и оборудование должны соответствовать требованиям ГОСТ 12.2.003-74, ГОСТ 12.2.007.0-75, ГОСТ 122.0073-75, ГОСТ 12.2.007.7-75, ГОСТ 12.2.007.14-75, ГОСТ 222261-94 и ГОСТ Р 51350-99.

4.3 Все оперативные отключения и включения должны проводиться оперативным персоналом электроэнергетического объекта в соответствии с программой проведения работ, утвержденной в установленном порядке

5 УСЛОВИЯ ПОВЕРКИ И ПОДГОТОВКИ К НЕЙ

5.1 При проведении поверки должны быть соблюдены следующие условия:

- температура окружающего воздуха, °С................................................. от 5 до 40;

- относительная влажность, %, не более................................................. 80 при 25 °С;

- коэффициент гармоник, %, не более.................................................... 10;

- отклонение напряжения в измеряемой цепи, %, не более.................. ±20;

- отклонение частоты, Гц, не более......................................................... ±0,5;

5.2 Перед проведением поверки выполняют следующие подготовительные операции.

- размещают и заземляют эталонный делитель высокого напряжения на свободном пространстве, чтобы провод от высоковольтного контакта эталонного делителя при его подключении к высоковольтному контакту поверяемого трансформатора или к контактной сети не проходил ближе допускаемого расстояния к заземленным и потенциальным объектам (не менее 0,6 м для ТН класса 35 кВ; не менее 1,0 м для ТН класса 110/√3 кВ; не менее 2,0 м для ТН класса 220/√3 кВ и не менее 3,0 м для ТН класса 330/√3 кВ) от поверяемого трансформатора,

- размещают в безопасном месте (10 - 30 м от ТН и эталонного делителя) и заземляют прибор сравнения;

- включают прибор сравнения и прогревают его в течение времени, установленного в руководстве по эксплуатации.

6 ПРОВЕДЕНИЕ ПОВЕРКИ

6.1 Внешний осмотр

При внешнем осмотре должно быть установлено соответствие поверяемого трансформатора следующим требованиям:

- выводы первичной и вторичной обмоток должны быть исправными и иметь маркировку, соответствующую ГОСТ 1983-2001;

- трансформатор должен быть снабжён табличкой с маркировкой по ГОСТ 1983-2001;

- заземляющий зажим (если он предусмотрен в НД на поверяемый трансформатор) должен иметь соответствующее обозначение;

- трансформатор должен быть прочно закреплен;

- наружные поверхности трансформатора не должны иметь дефектов, препятствующих его нормальному функционированию;

- изоляторы вводов не должны иметь повреждений, сколов и трещин, препятствующих его эксплуатации.

6.2 Проверка правильности обозначений выводов и групп соединений обмоток трансформатора:

- проверку проводят методом постоянного тока по ГОСТ 3484-77;

- также правильность включения обмоток трансформатора можно определить с помощью вольтамперфазометра одновременно с 6.3 или с помощью прибора сравнения одновременно с 6.4.2 - 6.4.4 при собранной схеме поверки непосредственно перед операцией поверки.

6.3 Определение мощности нагрузки

Определение мощности нагрузки проводят методом измерения напряжения и тока во вторичной цепи ТН. Для этого выполняют следующие операции:

- соберите измерительную цепь, схема которой приведена в Приложении А на рисунке 1;

- в соответствии с руководством по эксплуатации на вольтампер-фазометр выполните измерение тока нагрузки I2, А;

- в соответствии с руководством по эксплуатации на прибор сравнения выполните измерение напряжения U2, В;

- рассчитайте по формуле (1) значение реальной мощности нагрузки, Вт, и занесите данные в протокол поверки:

Sизм2 = I2 × U2                                                           (1)

Значение измеренной мощности нагрузки не должно превышать номинальной полной мощности нагрузки поверяемого трансформатора для данного класса точности.

6.4 Определение погрешностей

6.4.1 Определение погрешностей однофазного трансформатора при реальной нагрузке методом сличения с эталонным делителем.

Определение погрешностей поверяемого трансформатора проводят в следующей последовательности:

1) отключите выключатель S1 - S3 сети питания поверяемых трансформаторов и заземлите их отключенные высоковольтный контакты при помощи переносного заземления;

2) соберите измерительную цепь, схема которой приведена в Приложении А на рисунке 2, контролируя выполнение условий 5.2, в частности, чтобы провод от высоковольтного контакта эталонного делителя при его подключении к высоковольтному контакту поверяемого трансформатора или к контактной сети не проходил ближе допускаемого расстояния к заземленным объектам;

3) подключите выход эталонного делителя (зажимы «а, о» делителя DVэ) к соответствующему входу прибора сравнения PVΔ (зажимы «иа, о») и выход поверяемого трансформатора (зажим «а, о» трансформатора ТVх.) к соответствующему входу прибора сравнения PVΔ (зажимы «ub, о»);

4) снимите переносное заземление с высоковольтного контакта поверяемого трансформатора, включите выключатель S1 - S3, и подайте на эталонный делитель DVэ и на поверяемые трансформаторы ТVх высокое напряжение сети;

5) в соответствии с руководством по эксплуатации на прибор сравнения PVΔ выполните измерение на первой гармонике напряжения на выходах эталонного делителя и поверяемого трансформатора;

6) в соответствии с руководством по эксплуатации на прибор сравнения PVΔ выполните измерение угла фазового сдвига поверяемого трансформатора;

7) контролируйте частоту сети и коэффициент искажения синусоидальности кривой напряжения сети (коэффициент гармоник) при помощи прибора сравнения PVΔ, значения которых не должны превышать условий проведения поверки в 5.1;

8) занесите в протокол поверки измеренные значения напряжений и угла фазового сдвига (по показаниям прибора сравнения PVΔ);

9) отключите выключатель S1 - S3 и заземлите его отключенные высоковольтные вводы при помощи переносного заземления;

10) рассчитайте соответствующие значения погрешностей поверяемого трансформатора по напряжению Δfизм, %, и угловой погрешности Δδизм, мин, по следующим формулам:

Δfпов = 100·(Ктр·Uизм2 - Мкд·Uэ2)/Мкд·Uэ2;                                      (2)

где Ктр - коэффициент трансформации поверяемого трансформатора;

Мкд - масштабный коэффициент эталонного делителя;

Uизм2, Uэ2 - измеренные реальные значения напряжения вторичной цепи поверяемого трансформатора и эталонного делителя, соответственно.

Δδпов = Δδизм                                                              (3)

где Δδизм - угол фазового сдвига между напряжениями эталонного делителя и поверяемого трансформатора.

При получении неудовлетворительного значения хотя бы одной из погрешностей процедура поверки прекращается, поверяемый трансформатор бракуется в соответствии с п. 8.2.

В случае положительного результата схема не разбирается, процедура поверки продолжается для разных значений нагрузок по 6.5.

6.4.2 Определение погрешностей трансформатора в фазе а при реальной нагрузке методом сличения с эталонным делителем напряжения в случае включения трех однофазных трансформаторов с изолированной нейтралью и заземленной фазой b.

Для определения погрешностей, используется включение прибора сравнения в двухканальном режиме.

Операции поверки проводят в следующей последовательности:

1) отключите выключатели S1 - S3 сети питания поверяемых трансформаторов и заземлите их отключенные высоковольтные контакты при помощи переносного заземления;

2) соберите измерительную цепь, схема которой приведена в Приложении А на рисунке 3а.

3) обеспечьте выполнение условий 5.2, в частности, чтобы провод от высоковольтного контакта эталонного делителя при его подключении к высоковольтному контакту поверяемого трансформатора или к контактной сети не проходил ближе допускаемого расстояния к заземленным и потенциальным объектам;

4) подключите выводы «u, X» вторичной обмотки эталонного делителя DVэ к соответствующим входам «иа1, о» канала 1 прибора сравнения PVΔ;

5) подключите выводы «а; о» поверяемого трансформатора ТVх к соответствующим входам «иа2, о» канала 2 прибора сравнения PVΔ;

6) снимите заземление с высоковольтных контактов поверяемых трансформаторов ТVэ и подайте на них и, соответственно, на эталонный делитель DVэ высокое напряжение сети, включив выключатели S1 - S3;

7) в соответствии с руководством по эксплуатации на прибор сравнения PVΔ выполните измерения на первой гармонике напряжения на выходах эталонного делителя и поверяемого трансформатора;

8) в соответствии с руководством по эксплуатации на прибор сравнения PVΔ выполните измерение угла фазового сдвига поверяемого трансформатора;

9) проконтролируйте коэффициент искажения синусоидальности кривой напряжения сети (коэффициент гармоник) с помощью прибора сравнения PVΔ на соответствие 5.1;

10) занесите в протокол поверки измеренные значения напряжений и угла фазового сдвига (по показаниям прибора сравнения);

11) отключите выключатели S1 - S3 сети питания поверяемых трансформаторов и заземлите отключенные высоковольтные контакты при помощи переносного заземления;

12) рассчитайте соответствующие значения погрешностей поверяемого трансформатора по напряжению Δfпов, %, и угловой погрешности Δδпов, мин, по формулам (2), (3).

При получении неудовлетворительного значения хотя бы одной из погрешностей процедура поверки прекращается, поверяемый трансформатор бракуется.

В случае положительного результата схема не разбирается, процедура поверки продолжается для разных значений нагрузок по 6.5.

6.4.3 Определение погрешностей трансформатора в фазе b при реальной нагрузке методом сличения с эталонным делителем напряжения в случае включения трех однофазных трансформаторов с изолированной нейтралью и заземленной фазой b.

Для определения погрешностей, используется включение прибора сравнения в двухканальном режиме.

Операции поверки проводят в следующей последовательности:

1) отключите выключатели S1 - S3 сети питания поверяемых трансформаторов и заземлите их отключенные высоковольтные контакты при помощи переносного заземления;

2) соберите измерительную цепь, схема которой приведена в Приложении А на рисунке 3б.

3) обеспечьте выполнение условий 5.2, в частности, чтобы провод от высоковольтного контакта эталонного делителя при его подключении к высоковольтному контакту поверяемого трансформатора или к контактной сети не проходил ближе допускаемого расстояния к заземленным и потенциальным объектам.

4) подключите выводы «и, X» вторичной обмотки эталонного делителя DVэ к соответствующим входам «иb1, о» канала 1 прибора сравнения ΔPV;

5) подключите выводы «b; о» поверяемого трансформатора ТVх к соответствующим входам «ub2, о» канала 2 прибора сравнения PVΔ;

6) снимите заземление с высоковольтного контакта поверяемого трансформатора ТVэ и подайте на него и, соответственно, на эталонный делитель DVэ высокое напряжение сети, включив выключатели S1 - S3;

7) в соответствии с руководством по эксплуатации на прибор сравнения PVΔ выполните измерения на первой гармонике напряжения на выходах эталонного делителя и поверяемого трансформатора;

8) в соответствии с руководством по эксплуатации на прибор сравнения PVΔ выполните измерение угла фазового сдвига поверяемого трансформатора;

9) проконтролируйте коэффициент гармоник с помощью прибора сравнения PVΔ на соответствие 5.1;

10) занесите в протокол поверки измеренные значения напряжений и угла фазового сдвига (по показаниям прибора сравнения);

11) отключите выключатели S1 - S3 сети питания поверяемых трансформаторов и заземлите отключенные высоковольтные контакты при помощи переносного заземления;

12) рассчитайте соответствующие значения погрешностей поверяемого трансформатора по напряжению Δfпов, %, и угловой погрешности Δδпов, мин, по формулам (2), (3).

При получении неудовлетворительного значения хотя бы одной из погрешностей процедура поверки прекращается, поверяемый трансформатор бракуется.

В случае положительного результата схема не разбирается, процедура поверки продолжается для разных значений нагрузок по 6.5.

6.4.4 Определение погрешностей трансформатора в фазе с при реальной нагрузке методом сличения с эталонным делителем напряжения в случае включения трех однофазных трансформаторов с изолированной нейтралью и заземленной фазой b.

Для определения погрешностей, используется включение прибора сравнения в двухканальном режиме.

Операции поверки проводят в следующей последовательности:

1) отключите выключатели S1 - S3 сети питания поверяемых трансформаторов и заземлите отключенные высоковольтные контакты при помощи переносного заземления;

2) соберите измерительную цепь, схема которой приведена в Приложении А на рисунке 3с.

3) обеспечьте, чтобы провод от высоковольтного контакта эталонного делителя при его подключении к высоковольтному контакту поверяемого трансформатора или к контактной сети не проходил ближе допускаемого расстояния к заземленным и потенциальным объектам (не менее 0,6 м для ТН класса 35 кВ; не менее 1,0 м для ТН класса 110 кВ; не менее 2,0 м для ТН класса 220 кВ и не менее 3,0 м для ТН класса 330/√3 кВ).

4) подключите выводы «и, X» вторичной обмотки эталонного делителя DVэ к соответствующим входам «ис1, о» канала 1 прибора сравнения PVΔ;

5) подключите выводы «с, о» поверяемого трансформатора ТVх к соответствующим входам «ис2, о» канала 2 прибора сравнения PVΔ;

6) снимите заземление с высоковольтного контакта поверяемого трансформатора PVэ и подайте на него и, соответственно, на эталонный делитель DVэ высокое напряжение сети, включив выключатели S1 - S3;

7) в соответствии с руководством по эксплуатации на прибор сравнения PVΔ выполните измерения на первой гармонике напряжения на выходах эталонного делителя и поверяемого трансформатора;

8) в соответствии с руководством по эксплуатации на прибор сравнения PVΔ выполните измерение угла фазового сдвига поверяемого трансформатора;

9) проконтролируйте коэффициент гармоник с помощью прибора сравнения PVΔ на соответствие 5.1;

10) занесите в протокол поверки измеренные значения напряжений и угла фазового сдвига (по показаниям прибора сравнения);

11) отключите выключатели S1 - S3 сети питания поверяемых трансформаторов и заземлите отключенные высоковольтные контакты при помощи переносного заземления:

12) рассчитайте соответствующие значения погрешностей поверяемого трансформатора по напряжению Δfпов, %, и угловой погрешности Δδ пов, мин, по формулам (2), (3).

При получении неудовлетворительного значения хотя бы одной из погрешностей процедура поверки прекращается, поверяемый трансформатор бракуется.

В случае положительного результата схема не разбирается, процедура поверки продолжается для разных значений нагрузок по 6.5.

6.5 Определение погрешностей трансформатора при мощности нагрузки трансформатора 25 и 100 % номинального значения

6.5.1 Определение погрешностей однофазного трансформатора проводят в следующей последовательности:

1) не разбирая схему, приведенную на рисунке 2, отключите выключатели S1 - S3 сети питания поверяемых трансформаторов и заземлите отключенные высоковольтные контакты при помощи переносного заземления;

2) отключите от поверяемого трансформатора реальную нагрузку вторичной цепи и подключите магазин нагрузок;

3) установите на магазине нагрузок значение, соответствующее 25 % номинальной мощности нагрузки поверяемого трансформатора;

4) снимите заземление с высоковольтного ввода поверяемого трансформатора ТVэ и подайте на него и эталонный делитель DVэ высокое напряжение сети, включив выключатель S1;

5) проконтролируйте коэффициент гармоник с помощью прибора сравнения PVΔ на соответствие 5.1;

6) занесите в протокол поверки измеренные значения напряжений и угла фазового сдвига (по показаниям прибора сравнения) для 25 % мощности нагрузки;

7) установите на магазине нагрузок значение, соответствующее 100 % номинальной мощности нагрузки поверяемого трансформатора и занесите в протокол поверки измеренные значения напряжений и угла фазового сдвига (по показаниям прибора сравнения);

8) отключите выключатели S1 - S3 сети питания поверяемого трансформатора и заземлите их отключенные высоковольтные контакты при помощи переносного заземления;

9) разберите схему поверки, отключив от вторичной цепи поверяемого трансформатора прибор сравнения и магазин нагрузок и подключив его реальную нагрузку в исходное состояние;

10) завершите процедуру поверки, подайте высокое напряжение сети на поверяемый трансформатор ТVх(b), включив выключатели S1 - S3;

11) рассчитайте соответствующие значения погрешностей поверяемого трансформатора по напряжению Δfпов, %, и угловой погрешности Δδпов, мин, по формулам (2), (3).

6.5.2 Определение погрешностей трансформатора включенного в фазу а проводят в следующей последовательности:

1) не разбирая схему, приведенную на рисунке 3а, отключите выключатели S1 - S3 сети питания поверяемого трансформатора и заземлите их отключенные высоковольтные контакты при помощи переносного заземления;

2) отключите реальную нагрузку от вторичной цепи поверяемого трансформатора и подключите магазин нагрузок;

3) установите на магазине нагрузок значение, соответствующее 25 % номинальной мощности нагрузки поверяемого трансформатора;

4) снимите заземление с высоковольтных вводов поверяемых трансформаторов ТVх(а) и подайте на них и эталонный делитель DVэ высокое напряжение сети, включив выключатели S1 - S3;

5) проконтролируйте коэффициент гармоник с помощью прибора сравнения PVΔ на соответствие 5.1;

6) занесите в протокол поверки измеренные значения напряжений и угла фазового сдвига (по показаниям прибора сравнения) для 25 % мощности нагрузки;

7) установите на магазине нагрузок значение, соответствующее 100 % номинальной мощности нагрузки поверяемого трансформатора и занесите в протокол поверки измеренные значения напряжений и угла фазового сдвига (по показаниям прибора сравнения);

8) отключите выключатели S1 - S3 сети питания поверяемого трансформатора и заземлите его отключенный высоковольтный контакт при помощи переносного заземления;

9) разберите схему поверки, отключив от вторичной цепи поверяемого трансформатора прибор сравнения и магазин нагрузок и подключив его реальную нагрузку в исходное состояние;

10) завершите процедуру поверки, подайте высокое напряжение сети на поверяемый трансформатор ТVх(а), включив выключатели S1 - S3;

11) рассчитайте соответствующие значения погрешностей поверяемого трансформатора по напряжению Δfпов, %, и угловой погрешности Δδ пов, мин, по формулам (2), (3).

6.5.3 Определение погрешностей трансформатора включенного в фазу b проводят в следующей последовательности.

1) не разбирая схему, приведенную на рисунке 3б, отключите выключатель S1 - S3 сети питания поверяемого трансформатора и заземлите их отключенные высоковольтные контакты при помощи переносного заземления;

2) отключите реальную нагрузку от вторичной цепи поверяемого трансформатора и подключите магазин нагрузок;

3) установите на магазине нагрузок значение, соответствующее 25 % номинальной мощности нагрузки поверяемого трансформатора;

4) снимите заземление с высоковольтного ввода поверяемого трансформатора ТVх(b) и подайте на него и эталонный делитель DVэ высокое напряжение сети;

5) проконтролируйте коэффициент гармоник с помощью прибора сравнения PVΔ на соответствие 5.1;

6) занесите в протокол поверки измеренные значения напряжений и угла фазового сдвига (по показаниям прибора сравнения) для 25 % мощности нагрузки;

7) установите на магазине нагрузок значение, соответствующее 100 % номинальной мощности нагрузки поверяемого трансформатора и занесите в протокол поверки измеренные значения напряжений и угла фазового сдвига (по показаниям прибора сравнения);

8) отключите выключатели S1 - S3 сети питания поверяемого трансформатора и заземлите их отключенные высоковольтные контакты при помощи переносного заземления;

9) разберите схему поверки, отключив от вторичной цепи поверяемого трансформатора прибор сравнения и магазин нагрузок и подключив его реальную нагрузку в исходное состояние;

10) завершите процедуру поверки, подайте высокое напряжение сети на поверяемый трансформатор ТVх(b), включив выключатели S1 - S3;

11) рассчитайте соответствующие значения погрешностей поверяемого трансформатора по напряжению Δfпов, %, и угловой погрешности Δδ пов, мин, по формулам (2), (3).

6.5.4 Определение погрешностей трансформатора включенного в фазу с проводят в следующей последовательности:

1) не разбирая схему, приведенную на рисунке 3с, отключите выключатели S1 - S3 сети питания поверяемого трансформатора и заземлите их отключенные высоковольтные контакты при помощи переносного заземления;

2) отключите реальную нагрузку от вторичной цепи поверяемого трансформатора и подключите магазин нагрузок;

3) установите на магазине нагрузок значение, соответствующее 25 % номинальной мощности нагрузки поверяемого трансформатора;

4) снимите заземление с высоковольтного ввода поверяемого трансформатора ТVх(с) и подайте на него и эталонный делитель DVэ высокое напряжение сети;

5) проконтролируйте коэффициент гармоник с помощью прибора сравнения PVΔ на соответствие 5.1;

6) занесите в протокол поверки измеренные значения напряжений и угла фазового сдвига (по показаниям прибора сравнения) для 25 % мощности нагрузки;

7) установите на магазине нагрузок значение, соответствующее 100 % номинальной мощности нагрузки поверяемого трансформатора и занесите в протокол поверки измеренные значения напряжений и угла фазового сдвига (по показаниям прибора сравнения);

8) отключите выключатели S1 - S3 сети питания поверяемого трансформатора и заземлите их отключенные высоковольтные контакты при помощи переносного заземления;

9) разберите схему поверки, отключив от вторичной цепи поверяемого трансформатора прибор сравнения и магазин нагрузок и подключив его реальную нагрузку в исходное состояние;

10) завершите процедуру поверки, подайте высокое напряжение сети на поверяемый трансформатор ТVх(с), включив выключатели S1 - S3;

11) рассчитайте соответствующие значения погрешностей поверяемого трансформатора по напряжению Δfпов, %, и угловой погрешности Vδ пов, мин, по формулам (2), (3).

6.6 Определение погрешностей трансформатора при первичном напряжении 80 и 120 % номинального значения.

Данная операция поверки проводится только для случаев эксплуатации поверяемого трансформатора при отклонениях входного напряжения более ± 10 % от номинального значения. Поверка может проводиться в соответствии с ГОСТ 8.216-2001 «ГСИ. Трансформаторы напряжения. Методика поверки» с использованием внешнего регулируемого (в пределах 80 и 120 % номинального значения) источника питания поверяемого и эталонного трансформатора.

7 ОБРАБОТКА РЕЗУЛЬТАТОВ ИЗМЕРЕНИЙ

Трансформаторы считают прошедшими поверку, если значения погрешностей, определённых при поверке по формулам (2) и (3), не превышают допускаемых значений погрешностей, соответствующих их классу точности, установленному в ГОСТ 1983-2001.

Примечания:

- погрешности трехобмоточных однофазных трансформаторов определяют отдельно для основной и дополнительных обмоток. Угловую погрешность исполнительных обмоток не определяют;

- погрешности многодиапазонных трансформаторов определяют для всех значений коэффициента трансформации;

- погрешности электромагнитных трансформаторов, имеющих несколько классов точности в зависимости от номинальной мощности, определяют при реальной нагрузке на соответствие указанному классу точности.

8 ОФОРМЛЕНИЕ РЕЗУЛЬТАТОВ ПОВЕРКИ

8.1 Положительные результаты периодической поверки оформляют выдачей свидетельства о поверке установленной формы, образец которого приведен в Приложении Б

8.2 Трансформаторы напряжения, не удовлетворяющие требованиям настоящей методики, к применению не допускают, свидетельство аннулируют, клеймо гасят и в паспорт вносят запись о непригодности трансформатора с указанием основных причин. Кроме того, выдают извещение о непригодности и изъятии из обращения и применения трансформатора, не подлежащего ремонту.

ПРИЛОЖЕНИЕ А

(обязательное)

Рисунок 1 - Схема выполнения измерений мощности нагрузки ТН, включенных по трехфазной схеме

А (В, С) - фазы напряжения; ТVх - поверяемый трансформатор; DVэ - эталонный делитель; А - высоковольтный контакт поверяемого трансформатора; U - высоковольтный контакт эталонного делителя; Х - выводы заземления; а - потенциальный выход трансформатора; о - нулевой выход трансформатора и нулевой вход прибора сравнения; иа1, иb1, ис1 - входные клеммы прибора сравнения; и - выход делителя; S1 - выключатель сети высокого напряжения; РVΔ - прибор сравнения; R - нагрузка поверяемого трансформатора (магазин нагрузок).

Рисунок 2 - Схема поверки однофазного трансформатора методом сличения с эталонным делителем

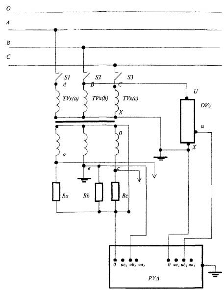
А, В, С - фазы напряжения, ТVх (а) - поверяемый трансформатор, DVэ - эталонный делитель, А - высоковольтный контакт поверяемого трансформатора, U - высоковольтный контакт эталонного делителя, Х - выводы заземления, а - потенциальный выход трансформатора, о - нулевой выход трансформатора и нулевой вход прибора сравнения: иа1, иb1, ис1 - входные клеммы прибора сравнения; и - выход делителя, S1, S2, S3 - выключатели сети высокого напряжения, РVΔ - прибор сравнения, Ra, Rb, Rc - нагрузки поверяемого трансформатора (магазины нагрузок), РVΔ - прибор сравнения

Рис. 3а. Схема поверки трансформатора в фазе а методом сличения с эталонным делителем напряжения

А, В, С - фазы напряжения, TVх(b) - поверяемый трансформатор, DVэ - эталонный делитель, А - высоковольтный контакт поверяемого трансформатора, U - высоковольтный контакт эталонного делителя, X - выводы заземления, а - потенциальный выход трансформатора, о - нулевой выход трансформатора и нулевой вход прибора сравнения, иа1, иb1, ис1 - входные клеммы прибора сравнения, и - выход делителя, S1, S2, S3 - выключатели сети высокого напряжения; PVΔ - прибор сравнения, Ra, Rb, Rc - нагрузки поверяемого трансформатора (магазины нагрузок), PVΔ - прибор сравнения

Рис. 3в. Схема поверки трансформатора в фазе b методом сличения с эталонным делителем напряжения

А, В, С - фазы напряжения, TVх(с) - поверяемый трансформатор, DVэ - эталонный делитель, А - высоковольтный контакт поверяемого трансформатора, U - высоковольтный контакт эталонного делителя, X - выводы заземления, а - потенциальный выход трансформатора, о - нулевой выход трансформатора и нулевой вход прибора сравнения, иа1, иb1, ис1 - входные клеммы прибора сравнения, и - выход делителя, S1, S2, S3 - выключатели сети высокого напряжения, PVΔ - прибор сравнения, Ra, Rb, Rc - нагрузки поверяемого трансформатора (магазины нагрузок), PVΔ - прибор сравнения

Рис. 3с. Схема поверки трансформатора в фазе с методом сличения с эталонным делителем напряжения

ПРИЛОЖЕНИЕ Б

(обязательное)

НАИМЕНОВАНИЕ ОРГАНИЗАЦИИ

                                                                                                                                                

 

СВИДЕТЕЛЬСТВО О ПОВЕРКЕ

Действительно до

«       »                20        г.

Средство измерений                                                                                                              

НАИМЕНОВАНИЕ, ТИП

Заводской номер                                                                                                                    

Принадлежащее                                                                                                                      

НАИМЕНОВАНИЕ ЮРИДИЧЕСКОГО (ФИЗИЧЕСКОГО) ЛИЦА, ИНН

Установлено                                                                                                                           

Класс точности                                                                                                                       

Коэффициент трансформации                                                                                             

Номинальная вторичная нагрузка                                                                                        

поверено и на основании результатов периодической поверки признано пригодным к применению                                                                                                                                

                                                                                                                                                      

Поверительное клеймо

Начальник подразделения                                _____________________

ПОДПИСЬ                              И.О. ФАМИЛИЯ

Поверитель                                                         _____________________

ПОДПИСЬ                                                     И.О. ФАМИЛИЯ

«   »   20 г.

МЕТРОЛОГИЧЕСКИЕ ХАРАКТЕРИСТИКИ

(заполняются при наличии соответствующих требований в нормативном документе по поверке)

(ОБРАЗЕЦ ЗАПОЛНЕНИЯ)

Наименование характеристики

Диапазон, значение

Измеренное значение, погрешность

Допустимое отклонение, класс точности

Первичное напряжение (Uсети1)

Ктр · Uизм2 = 1100 · 57,51

Мкд · Uэ2 = 1100 · 57,28

0,5

при Sизм2 = 26,5 ВА

Δfпов = 0,40

Ктр · Uизм2 = 1100 · 57,61

Мкд · Uэ2 = 57,36

при 0,25 Sном2 = 100,0 ВА

Δfпов = 0,44

Ктр · Uизм2 = 1100 · 57,93

Мкд · Uэ2 = 57,90

при Sном2 = 400 ВА

Δfпов = 0,05

 

Угол сдвига фазы при (Uсети1)

при Sном2 = 26,5 ВА

Δδпов = 0,6

20

при 0,25Sном2 = 100,0 ВА

Δδпов = 3,0

при Sном2 = 400 ВА

Δδпов = 9,0

Первичное напряжение (0,8 Uном1)

Ктр · Uизм2 =

Мкд · Uэ2 =

Заполняется при выполнении пункта 6.6

при 0,25 Sном2 =

Δfпов =

Ктр · Uизм2 =

Мкд · Uэ2 =

при Sном2 =

Δfпов =

Угол сдвига фазы при 1,2 Uном1

при 0,25 Sном2 =

Δδпов =

при 0,25 Sном2 =

Δδпов =

Первичное напряжение (1,2 Uном1)

Ктр · Uизм2 =

Мкд · Uэ2 =

при 0,25 Sном2 =

Δfпов =

Ктр · Uизм2 =

Мкд · Uэ2 =

при Sном2 =

Δfпов =

Угол сдвига фаз при 1,2 Uном1

при 0,25 Sном2 =

Δδпов =

при Sном2 =

Δδпов =

Поверка проведена в соответствии с ГОСТ             , МИ           

Эталонные средства измерений                                                                       

Поверитель______________________ ______________________________

подпись                                                И. О. ФАМИЛИЯ

 

СОДЕРЖАНИЕ

 



© 2013 Ёшкин Кот :-)