Fire-fighting centrifugal pumps. General technical reguirements. Test methods 

Информационная система
«Ёшкин Кот»

XXXecatmenu

ФЕДЕРАЛЬНОЕ АГЕНТСТВО
ПО ТЕХНИЧЕСКОМУ РЕГУЛИРОВАНИЮ И МЕТРОЛОГИИ

НАЦИОНАЛЬНЫЙ СТАНДАРТ
российской
ФЕДЕРАЦИИ

ГОСТ Р
52283-2004

НАСОСЫ ЦЕНТРОБЕЖНЫЕ ПОЖАРНЫЕ

ОБЩИЕ ТЕХНИЧЕСКИЕ ТРЕБОВАНИЯ

МЕТОДЫ

Москва

ИПК Издательство стандартов

2005

Предисловие

Задачи, основные принципы и правила проведения работ по государственной стандартизации в Российской Федерации установлены ГОСТ Р 1.0-92 «Государственная система стандартизации Российской Федерации. Основные положения» и ГОСТ Р 1.2-92 «Государственная система стандартизации Российской Федерации. Порядок разработки государственных стандартов»

Сведения о стандарте

1 РАЗРАБОТАН И ВНЕСЕН Техническим комитетом по стандартизации ТК 274 «Пожарная безопасность»

2 УТВЕРЖДЕН И ВВЕДЕН В ДЕЙСТВИЕ Приказом Федерального агентства по техническому регулированию и метрологии от 15 декабря 2004 г. № 112-ст

3 ВВЕДЕН ВПЕРВЫЕ

СОДЕРЖАНИЕ

1 Область применения. 2

2 Нормативные ссылки. 2

3 Термины и определения. 3

4 Классификация, основные параметры.. 4

5 Общие технические требования. 6

6 Требования безопасности. 10

7 Требования охраны окружающей среды.. 11

8 Правила приемки. 11

9 Методы контроля. 14

10 Транспортирование и хранение. 19

11 Указания по эксплуатации. 20

Приложение А (рекомендуемое) Структура записи условного обозначения насоса. 20

Приложение Б (справочное) Режимы испытаний насосов. 20

Библиография. 21

ГОСТ Р 52283-2004

НАЦИОНАЛЬНЫЙ СТАНДАРТ РОССИЙСКОЙ ФЕДЕРАЦИИ

НАСОСЫ ЦЕНТРОБЕЖНЫЕ ПОЖАРНЫЕ

Общие технические требования

Методы испытаний

Fire-fighting centrifugal pumps. General technical requirements. Test methods

Дата введения - 2006-01-01

1 Область применения

Настоящий стандарт распространяется на центробежные пожарные насосы (нормального давления, высокого давления, комбинированные) (далее - насосы), предназначенные для подачи воды и водных растворов пенообразователей температурой до 303 К (30 °С) с водородным показателем от 7 до 10,5 рН плотностью до 1100 кг×м-3 и массой концентрацией твердых частиц до 0,5 % при их максимальном размере 3 мм.

Насосы используются для установки в закрытых отсеках пожарных автомобилей, пожарных катеров, передвижных пожарных установок, в которых во время работы обеспечивается положительная температура.

2 Нормативные ссылки

В настоящем стандарте использованы ссылки на следующие стандарты:

ГОСТ 2.601-2006 Единая система конструкторской документации. Эксплуатационные документы

ГОСТ 9.014-78 Единая система защиты от коррозии и старения. Временная противокоррозионная защита изделий. Общие требования

ГОСТ 9.032-74 Единая система защиты от коррозии и старения. Покрытия лакокрасочные. Группы, технические требования и обозначения

ГОСТ 12.2.033-78 Система стандартов безопасности труда. Рабочее место при выполнении работ стоя. Общие эргономические требования

ГОСТ 12.2.037-78 Система стандартов безопасности труда. Техника пожарная. Требования безопасности

ГОСТ 26.020-80 Шрифты для средств измерений и автоматизации. Начертания и основные размеры

ГОСТ 493-79 Бронзы безоловянные литейные. Марки

ГОСТ 613-79 Бронзы оловянные литейные. Марки

ГОСТ 977-88 Отливки стальные. Общие технические условия

ГОСТ 1412-85 Чугун с пластинчатым графитом для отливок. Марки

ГОСТ 1583-93 Сплавы алюминиевые литейные. Технические условия

ГОСТ 2991-85 Ящики дощатые неразборные для грузов массой до 500 кг. Общие технические условия

ГОСТ 6134-2007 (ИСО 9906:1999) Насосы динамические. Методы испытаний

ГОСТ 9150-2002 (ИСО 68-1-98) Основные нормы взаимозаменяемости. Резьба метрическая. Профиль

ГОСТ 10549-80 Выход резьбы. Сбеги, недорезы, проточки и фаски

ГОСТ 14192-96 Маркировка грузов

ГОСТ 15150-69 Машины, приборы и другие технические изделия. Исполнение для различных климатических районов. Категории, условия эксплуатации, хранения и транспортирования в части воздействия климатических факторов внешней среды

ГОСТ 16093-2004 (ИСО 965-1:1998, ИСО 965-3:1998) Основные нормы взаимозаменяемости. Резьба метрическая. Допуски. Посадки с зазором

ГОСТ 16504-81 Система государственных испытаний продукции. Испытания и контроль качества продукции. Основные термины и определения

ГОСТ 17187-2010 (IEC 61672-1:2002) Шумомеры. Часть 1. Технические требования

ГОСТ 21752-76 Система «человек-машина». Маховики управления и штурвалы. Общие эргономические требования

ГОСТ 21753-76 Система «человек-машина». Рычаги управления. Общие эргономические требования

ГОСТ 24634-81 Ящики деревянные для продукции, поставляемой для экспорта. Общие технические условия

ГОСТ 24705-2004 (ИСО 724:1993) Основные нормы взаимозаменяемости. Резьба метрическая. Основные размеры

ГОСТ Р 50588-2012 Пенообразователи для тушения пожаров. Общие технические требования и методы испытаний

ГОСТ 9.301-86 Единая система защиты от коррозии и старения. Покрытия металлические и неметаллические неорганические. Общие требования

ГОСТ Р 53279-2009 Техника пожарная. Головки соединительные пожарные. Общие технические требования. Методы испытаний

(Измененная редакция, Изм. № 1).

Примечание - При пользовании настоящим стандартом целесообразно проверить действие ссылочных стандартов по указателю «Национальные стандарты», составленному по состоянию на 1 января текущего года, и по соответствующим информационным указателям, опубликованным в текущем году. Если стандарт заменен (изменен), то следует руководствоваться замененным (измененным) стандартом. Если стандарт отменен без замены, то положение, в котором дана ссылка на него, применяется в части, не затрагивающей эту ссылку.

3 Термины и определения

В настоящем стандарте применены следующие термины с соответствующими определениями:

3.1 насосы нормального давления: Одно- или многоступенчатые пожарные насосы, обеспечивающие подачу воды и огнетушащих растворов при давлении на выходе до 1,6 МПа.

3.2 насосы высокого давления: Многоступенчатые пожарные насосы, обеспечивающие подачу воды и огнетушащих растворов при давлении на выходе от 1,6 до 5,0 МПа.

3.1, 3.2 (Измененная редакция, Изм. № 1).

3.3 насосы комбинированные: Насосы, состоящие из последовательно соединенных насосов нормального и высокого давления, имеющих общий привод.

3.4 вращение привода: Правое вращение - вращение привода по часовой стрелке со стороны привода, левое вращение - вращение привода против часовой стрелке со стороны привода.

3.5 номинальный режим насоса: Режим работы насоса при заданных значениях номинальной частоты вращения и номинальной подачи Qном.

(Новая редакция, Изм. № 1).

3.6 геометрическая высота всасывания hг, м: Расстояние между осью вращения рабочего колеса первой ступени насоса и уровнем воды со стороны линии всасывания.

3.7 номинальная геометрическая высота всасывания hг ном, м: Наибольшее расстояние между осью вращения рабочего колеса первой ступени насоса и уровнем воды со стороны линии всасывания, при котором должно обеспечиваться номинальное значение подачи насоса Qном.

(Новая редакция, Изм. № 1).

3.8 напор насоса Н, м: Величина, определяемая зависимостью:

                                        (1)

где Р2 и P1 - давление на выходе и на входе в насос, Па;

r - плотность жидкой среды, кг×м-3;

g - ускорение свободного падения, м×с-2;

v2 и v1 - скорость жидкой среды на выходе и на входе в насос, м×с-1;

Z2 - Z1 - расстояние по вертикали между отметками положения приборов измерения давления на выходе и входе в насос, м.

3.9 номинальная частота вращения nном, об · мин-1: Заданное значение частоты вращения, определяющее номинальный режим работы насоса.

3.8, 3.9 (Измененная редакция, Изм. № 1).

3.10 мощность насоса в номинальном режиме Nн.р., кВт: Мощность, потребляемая насосом при номинальных значениях частоты вращения пном и подачи Qном.

(Новая редакция, Изм. № 1).

3.11 система водозаполнения: Устройство, обеспечивающее заполнение всасывающей линии и насоса водой при работе с геометрической высоты всасывания до 7,5 м.

3.12 система подачи и дозирования пенообразователя: Устройство, обеспечивающее введение и дозирование пенообразователя в насос.

3.13 допускаемый кавитационный запас Dhд, м: Кавитационная характеристика, величина которой определяется по ГОСТ 6134.

(Введен дополнительно, Изм. № 1).

4 Классификация, основные параметры

4.1 Насосы в зависимости от их конструктивных особенностей и основных параметров классифицируются на насосы нормального давления, высокого давления, комбинированные.

4.2 Значения основных параметров насосов нормального и высокого давления должны соответствовать указанным в таблице 1.

Таблица 1

Наименование параметра

Значение параметра для насосов

нормального давления

высокого давления

Номинальная подача Qном, л·с-1, не менее

10, 20, 30, 40, 50, 60, 70, 80, 90, 100,110, 120, 130, 140, 150, 160, 180, 200

20

4

2

Напор в номинальном режиме Нном, м, не менее

100

200

400

Коэффициент полезного действия в номинальном режиме η, не менее

0,6

0,6

0,4

Допускаемый кавитационный запас Dhд , м, не более

3,5

3,5

5,0

Максимальное давление на входе в насос Р1max МПа, не менее

0,6

0,6

Максимальное давление на выходе из насоса Р2max, МПа

1,5

3,0

5,0

Номинальная геометрическая высота всасывания hг ном , м

3,5

3,5

Максимальная геометрическая высота всасывания h г max, м

7,5

5,0

Время водозаполнения с максимальной геометрической высоты при Qном , л·с-1, tвс , с

Qном £ 50 £ 40

50 ³ Qном £ 80, £ 60

Qном ³ 80, £ 80

40

Подача насоса при максимальной геометрической высоте всасывания Q, л·с-1, не менее

 Qном

Примечания

1 Подача насоса при номинальной и максимальной геометрической высоте всасывания должна обеспечиваться при номинальном напоре.

2 Указанные параметры времени водозаполнения, напора в номинальном режиме, подачи насоса при номинальной и максимальной геометрической высоте всасывания должны обеспечиваться при условиях водозаполнения через всасывающую линию длиной не более 8+0,5м сечением не менее суммарного сечения всасывающих патрубков насоса, без резких поворотов, с углом поворота потока в соединительном патрубке не более 30°.

3 Параметры номинальной подачи насоса, отличающиеся от указанных в таблице, должны соответствовать требованиям технической документации.

(Новая редакция, Изм. № 1).

4.3 Значения основных параметров комбинированных насосов должны соответствовать значениям, указанным в таблице 2.

Таблица 2

Наименование параметра

Значение параметра для комбинированных насосов типа

20/100 - 2/400

40/100 - 4/400

Номинальная подача Qном , л·с-1, не менее:

 

 

при раздельной работе:

 

 

насос нормального давления

20

40

насос высокого давления

2

4

при совместной работе:

 

 

насос нормального давления

7,5

15,0

насос высокого давления

2

2

Напор в номинальном режиме Нном , м, не менее:

 

при раздельной работе:

 

насос нормального давления

100

насос высокого давления

400

при совместной работе:

 

насос нормального давления

100

насос высокого давления

400

Коэффициент полезного действия в номинальном режиме η, не менее:

 

при раздельной работе:

 

насос нормального давления

0,6

насос высокого давления

0,3

при совместной работе

0,35

Допускаемый кавитационный запас Dhд, м, не более

3,5

Максимальное давление на входе в насос Р1max , МПа, не менее

0,6

Максимальное давление на выходе из насоса Р2max, , МПа:

насос нормального давления

1,5

5,0

насос высокого давления

 

 

Максимальная геометрическая высота всасывания hг max , м’

7,5

Время водозаполнения с максимальной геометрической высоты всасывания tвс , с, не более

40

Подача насоса нормального давления при максимальной геометрической высоте всасывания Q, л·с-1, не менее

Qном

Примечания

1 Подача насоса при номинальной и максимальной геометрической высоте всасывания должна обеспечиваться при номинальном напоре.

2 Параметры времени водозаполнения, напора в номинальном режиме, подачи насоса при номинальной и максимальной геометрической высоте всасывания должны обеспечиваться при условиях водозаполнения через всасывающую линию длиной не более 8+0,5м сечением не менее суммарного сечения всасывающих патрубков насоса, без резких поворотов, с углом поворота потока в соединительном патрубке не более 30°.

3 Параметры номинальной подачи насоса, отличающиеся от указанных в таблице, должны соответствовать требованиям технической документации.

(Новая редакция, Изм. № 1).

4.4 Условное обозначение насоса приведено в приложении А.

5 Общие технические требования

5.1 Конструктивные требования

5.1.1 Пожарные насосы должны разрабатываться и изготавливаться в соответствии с требованиями настоящего стандарта. Насос должен быть укомплектован всеми необходимыми составляющими для выполнения задач в соответствии с областью применения.

(Новая редакция, Изм. № 1).

5.1.2 Конструкцией насосов должна быть обеспечена возможность их разборки и сборки с применением рекомендуемых изготовителем способов, инструментов и принадлежностей.

5.1.3 Вал насоса должен свободно (без заеданий) проворачиваться с помощью руки или специального инструмента.

(Измененная редакция, Изм. № 1).

5.1.4 В конструкции должны быть предусмотрены устройства, обеспечивающие слив воды из полостей насоса.

5.1.5 В корпусе насоса должны быть предусмотрены дренажные отверстия для слива утечек через уплотнения вала.

(Измененная редакция, Изм. № 1).

5.1.6 Во всасывающем патрубке насоса должен быть установлен фильтр, размеры отверстий (ячеек) которого должны быть меньше ширины рабочего колеса насоса.

5.1.7 Конструкцией насоса должны быть обеспечены его герметичность и прочность при испытательном статическом давлении, равном Р1исп = (0,60 ± 0,05) МПа, и при испытательном динамическом давлении, равном Р2исп = (Pmax ± 0,05) МПа.

В местах неподвижных соединений насоса не допускается течь и каплеобразование жидкости.

Допускаются утечки через дренажные отверстия в виде отдельных капель объемом не более 2 см3 в 1 мин (60 капель в минуту) через каждое отверстие при испытательном динамическом давлении, соответствующем номинальному режиму.

(Измененная редакция, Изм. № 1).

5.1.8 Крепление отдельных деталей, сборочных единиц должно быть надежным и должно исключать самопроизвольное ослабление и отвинчивание.

5.1.9 В конструкции насоса высокого давления должно быть предусмотрено устройство, обеспечивающее при нулевой подаче обмен жидкости (переток) для его охлаждения.

5.1.10 Система водозаполнения, входящая в состав насоса, по способу управления может быть ручного, полуавтоматического или автоматического типа.

(Новая редакция, Изм. № 1).

5.1.11 Вакуумная система водозаполнения должна создавать разрежение в объеме насоса не менее минус 0,08 МПа.

(Измененная редакция, Изм. № 1).

5.1.12 Вакуумная система автоматического типа должна автоматически включаться при отсутствии (исчезновении) избыточного давления в напорной полости насоса и автоматически отключаться при давлении, исключающем срыв напора при подаче воды.

5.1.13 Автоматическая вакуумная система должна обеспечивать одиннадцатикратное заполнение насоса при десяти непрерывно следующих друг за другом срывах водяного столба во всасывающей линии при работе с максимальной геометрической высоты всасывания, в том числе при работающей системе дозирования пенообразователя.

5.1.14 Система подачи и дозирования пенообразователя, входящая в состав насоса, по способу управления может быть ручного или автоматического типа.

5.1.15 Система дозирования пенообразователя (по ГОСТ Р 50588) должна обеспечивать его подачу с концентрацией по объему в водном растворе (3,0 ± 0,6) % и (6,0 ± 1,2) %. Допускается использование в насосах систем дозирования пенообразователя, дополнительно обеспечивающих другие значения концентрации растворов пенообразователя.

5.1.14, 5.1.15 (Новая редакция, Изм. № 1).

5.1.16 В конструкции насоса должно быть предусмотрено устройство, исключающее попадание пенообразователя во всасывающую линию при нулевой подаче насоса.

5.1.17 Конструкцией насоса и запорно-регулирующей арматуры должна быть обеспечена их герметичность при разрежении внутри насоса не менее минус 0,08 МПа. Падение разрежения не должно превышать 0,013 МПа за 150 с.

(Новая редакция, Изм. № 1).

5.1.18 В конструкции насосов (запорно-регулирующей арматуры) должно быть предусмотрено устройство, обеспечивающее предотвращение обратного тока жидкости из напорных магистралей в полость насоса.

5.1.19 На насосах должны быть установлены (предусмотрены места для установки) следующие контрольно-измерительные приборы:

- мановакуумметр для измерения давления во всасывающем патрубке;

- манометр (мановакуумметр) для измерения давления в напорном патрубке;

- тахометр для измерения частоты вращения приводного вала насоса;

- счетчик времени наработки..

Класс точности приборов - не менее 2,5.

Допускается установка дополнительных контрольно-измерительных приборов.

Счетчик времени наработки должен автоматически включаться только при наличии вращения приводного вала насоса

5.1.20 Конструкцией насосов должно быть обеспечено присоединение всасывающих и напорных патрубков с соединительными головками по ГОСТ Р 53279.

5.1.19, 5.1.20 (Измененная редакция, Изм. № 1).

5.1.21 Точность размеров и технология изготовления деталей и сборочных единиц насоса должны обеспечивать их взаимозаменяемость.

5.1.22 Для изготовления деталей насосов следует применять:

- алюминиевые сплавы по ГОСТ 1583;

- конструкционную легированную и нелегированную сталь по ГОСТ 977;

- высоколегированную сталь со специальными свойствами по ГОСТ 977;

- бронзу по ГОСТ 613 и ГОСТ 493;

- серый чугун по ГОСТ 1412.

Допускается замена материалов и комплектующих изделий, указанных в спецификациях и рабочих чертежах, материалами других марок и другими комплектующими изделиями, не ухудшающими качества и надежности насосов и отвечающими предъявленным к ним требованиям.

(Измененная редакция, Изм. № 1).

5.1.23 Отливки должны быть обрублены и очищены, остатки формовочной массы и окалина должны быть удалены. Места подвода литников и стыков литейной формы должны быть зачищены.

Поверхности литых деталей должны быть чистыми и гладкими, без трещин, раковин, посторонних включений и других дефектов, снижающих прочность и герметичность или ухудшающих внешний вид.

Допускается заварка раковин в литых деталях, при этом места заварки должны быть зачищены заподлицо с основной поверхностью.

5.1.24 Необработанные поверхности проточных полостей деталей насосов должны иметь чистую (без пригара и прочих загрязнений) поверхность. Приливы, наросты и другие неровности должны быть зачищены. Раковины, резкие переходы, наплывы, уступы и другие дефекты на этих поверхностях не допускаются.

(Измененная редакция, Изм. № 1).

5.1.25 Детали, подвергшиеся термической обработке, не должны иметь следов пережога, пятнистой твердости, трещин, расслоений и других дефектов, снижающих их качество.

5.1.26 Метрическая резьба по ГОСТ 9150, ГОСТ 24705.

Поля допусков на резьбу для наружной резьбы - 8g, для внутренней резьбы - 7Н по ГОСТ 16093.

Выход резьбы, сбеги, недорезы, проточки и фаски по ГОСТ 10549.

Выкрашивания и неровности на поверхности резьб не допускаются, если они по глубине выходят за пределы среднего диаметра резьбы и их общая протяженность по длине превышает половину длины витка. Концы болтов и шпилек должны выступать из гаек не менее чем на один и не более чем на шесть шагов резьбы. Все болты, шпильки и гайки должны быть затянуты без перекосов и деформаций сопрягаемых деталей.

5.1.27 Участки валов в местах расположения подвижных уплотнений должны быть снабжены либо сменными втулками, предохраняющими от износа, либо обладать повышенной износостойкостью.

5.1.28 Стальные детали насосов, включая крепежные, контактирующие с перекачиваемой жидкостью, должны быть выполнены из коррозионно-стойких сталей или иметь защитное покрытие по ГОСТ 9.301, удовлетворяющие условиям эксплуатации.

(Новая редакция, Изм. № 1).

5.1.29 (Исключен, Изм. № 1).

5.1.30 На деталях насосов коррозия, забоины, вмятины, трещины и другие механические повреждения не допускаются.

Острые углы и кромки на деталях должны быть притуплены.

5.1.31 Наружные поверхности деталей насосов, изготовленные не из коррозионно-стойких материалов, должны иметь лакокрасочные покрытия по ГОСТ 9.032 или гальванические защитные металлические покрытия по ГОСТ 9.301, удовлетворяющие условиям эксплуатации.

(Новая редакция, Изм. № 1).

5.1.32 Крепление отдельных деталей, сборочных единиц должно быть надежным и должно исключать самопроизвольное ослабление и отвинчивание.

5.2 Требования надежности

5.2.1 Показатели надежности насосов должны соответствовать следующим значениям:

Гамма-процентная (g = 80 %) наработка до отказа:

- насоса tgн, ч - не менее 200;

- системы дозирования tgд, ч - не менее 50;

- системы водозаполнения циклов включения п - не менее 300.

Гамма-процентный (g = 80 %) ресурс до 1-го капитального ремонта:

- насоса Tgн, ч - не менее 1500;

- системы дозирования Тgд, ч - не менее 300;

- системы водозаполнения циклов включения п - не менее 1000.

Срок службы до списания Тсл - не менее десяти лет.

Средний срок сохраняемости Тсохр - не менее трех лет.

5.2.2 Конструкцией насосов нормального давления должна быть обеспечена непрерывная работа на номинальном режиме в течение не менее 6 ч, высокого давления - не менее 2 ч.

5.3 Требования стойкости к внешним воздействиям

5.3.1 Насосы следует изготавливать в климатическом исполнении У, категория размещения 3.1 по ГОСТ 15150.

(Измененная редакция, Изм. № 1).

5.3.2 Материалы основных деталей насоса должны обеспечивать его работоспособность при работе на воде и водных растворах пенообразователей.

5.3.3 Лакокрасочные материалы и защитные покрытия должны быть устойчивы к пенообразователям, применяемым в насосе, а также к применяемым топливам и смазочным материалам.

5.4 Требования эргономики

5.4.1 Органы управления насосом, установленным на пожарном автомобиле, должны быть расположены в пределах зоны досягаемости оператора с учетом требований ГОСТ 12.2.033.

5.4.2 Усилия на органах управления насосом должны соответствовать требованиям ГОСТ 21752 и ГОСТ 21753.

5.4.3 Средний уровень звука, создаваемого насосом при работе на номинальном режиме, должен быть:

- не более 85 дБ - для насосов нормального давления;

- не более 90 дБ - для насосов высокого давления.

Средний уровень звука, создаваемого работающей вакуумной системой водозаполнения, не должен превышать 90 дБ.

(Новая редакция, Изм. № 1).

5.5 Требования к сырью, материалам, покупным изделиям

Физико-химические свойства исходных материалов должны соответствовать стандартам, техническим условиям на их изготовление, а также назначению и условиям работы изготовляемых из них деталей.

Комплектующие составные части насоса должны соответствовать стандартам, техническим условиям на их изготовление.

Применяемые смазочные материалы должны соответствовать стандартам, техническим условиям на их изготовление, назначению и условиям работы во время эксплуатации.

(Измененная редакция, Изм. № 1).

5.6 Комплектность

5.6.1 В комплект поставки насоса должны входить:

- насос;

- комплект запасных частей, инструмента и принадлежностей;

- комплект монтажных частей (по согласованию с заказчиком), установка или использование которых выполняется при монтаже насоса в составе пожарного автомобиля, плавсредства и т.п.;

- комплект эксплуатационной документации на насос;

- транспортная тара.

(Новая редакция, Изм. № 1).

5.6.2 К насосу должна быть приложена следующая эксплуатационно-техническая документация в соответствии с ГОСТ 2.601, содержащая:

- техническое описание;

- паспорт;

- инструкцию по эксплуатации;

- инструкцию по техническому обслуживанию;

- инструкцию по монтажу, пуску, регулированию и обкатке.

Допускается объединять отдельные эксплуатационные документы в единый документ.

5.7 Маркировка

5.7.1 На видном месте насоса должна быть прикреплена табличка, содержащая следующую информацию:

- наименование или товарный знак предприятия-изготовителя;

- условное обозначение насоса;

- обозначение стандарта или технических условий;

- номинальные значения подачи, напора (давления) и частоты вращения;

- порядковый номер насоса по системе предприятия-изготовителя;

- год выпуска насоса.

(Измененная редакция, Изм. № 1).

5.7.2 Маркировка таблички, обозначение рабочих органов управления и контрольно-измерительных приборов должны быть выполнены способом, обеспечивающим четкость и сохранность надписей в течение всего срока эксплуатации насоса.

Шрифты и знаки для нанесения маркировки по ГОСТ 26.020.

5.7.3 На каждом насосе должно быть указано стрелкой, отлитой или нанесенной краской на поверхности корпуса или крышки насоса, направление вращения приводного вала.

5.7.4 Запасные части и детали маркируют обозначением чертежа на деталях и узлах. Допускается маркировку запасных частей выполнять на прикрепленных к ним бирках.

5.8 Упаковка

5.8.1 Перед упаковкой с насоса должны быть сняты, при необходимости, контрольно-измерительные приборы. Насос и запасные детали должны быть очищены. Внутренние полости насоса должны быть осушены.

(Измененная редакция, Изм. № 1).

5.8.2 Насос и запасные детали, приспособления и специальный инструмент должны быть законсервированы по ГОСТ 9.014, вариант защиты - ВЗ-1, ВЗ-2. Срок действия консервации - три года.

5.8.3 После консервации все отверстия насоса должны быть закрыты пробками или заглушками.

5.8.4 Техническая и эксплуатационная документация должна быть помещена во влагонепроницаемый пакет и вложена в тару вместе с насосом.

Если насос и поставляемые с ним комплектующие изделия упаковываются в несколько ящиков, то на том ящике, в котором помещен пакет с документацией, должна быть сделана надпись: «Документация здесь».

В пакет с документацией должен быть вложен упаковочный лист, содержащий сведения о количестве и содержании упаковочных ящиков.

5.8.5 Насосы должны быть упакованы по одному в ящики по ГОСТ 2991, ГОСТ 24634. Допускается по согласованию с потребителем транспортировать насосы без упаковки с обеспечением их сохранности от механических повреждений и атмосферных осадков.

5.8.6 Упаковка должна быть проведена так, чтобы исключить перемещение груза в таре при погрузке, транспортировании и выгрузке.

5.8.7 Тара должна иметь маркировку в соответствии с требованиями ГОСТ 14192.

6 Требования безопасности

6.1 Требования безопасности к конструкции насосов - по ГОСТ 12.2.037.

6.2 Насосы должны иметь специальные устройства, обеспечивающие безопасную строповку, подъем и транспортирование их при изготовлении и монтаже.

6.3 Расположение и конструкция сборочных единиц насоса должны обеспечивать свободный доступ к ним, безопасность при монтаже, эксплуатации и ремонте.

6.4 Вращающиеся части, расположенные в зоне работы оператора насосной установки, должны иметь ограждение, обеспечивающее безопасность обслуживания.

6.5 К испытанию и обслуживанию насоса допускаются лица, изучившие его устройство и правила эксплуатации.

6.6 Соединение и разъединение трубопроводов, а также подтяжка резьбовых соединений во время работы насоса запрещены.

7 Требования охраны окружающей среды

Подтекание смазочных материалов во время хранения, транспортирования и эксплуатации насоса не допускается.

8 Правила приемки

8.1 Виды испытаний, общие положения

8.1.1 Для насосов устанавливают следующие виды испытаний по ГОСТ 16504: предъявительские, приемосдаточные, периодические, типовые, испытания в целях подтверждения соответствия насосов требованиям пожарной безопасности (далее - испытания по подтверждению соответствия) и контрольные испытания на надежность.

(Измененная редакция, Изм. № 1).

8.1.2 Периодические, типовые испытания, испытания на надежность, а также испытания по определению отдельных показателей, характеристик допускается проводить на предприятиях (организациях), имеющих необходимое испытательное оборудование.

8.1.3 Детали, сборочные единицы и насос в целом должны быть приняты службой технического контроля предприятия-изготовителя в соответствии с требованиями настоящего стандарта, чертежей, технологического процесса и карт контроля.

На испытания представляются насосы в сборе и полностью укомплектованные, согласно их технической документации.

(Измененная редакция, Изм. № 1).

8.2 Предъявительские испытания

8.2.1 Предъявительским испытаниям подлежит каждый насос.

8.2.2 Насосы, не выдержавшие предъявительских испытаний, подлежат возврату для устранения причин возникновения дефектов, повторной проверки и последующего предъявления на испытания.

8.3 Приемосдаточные испытания

8.3.1 Приемосдаточным испытаниям подлежит каждый насос, выдержавший предъявительские испытания.

8.3.2 Принятыми считаются насосы, выдержавшие испытания, укомплектованные и упакованные в соответствии с требованиями настоящего стандарта.

8.3.3 Допускается учитывать результаты предъявительских испытаний или совмещать их с приемосдаточными.

8.4 Периодические испытания

8.4.1 Периодические испытания насосов проводятся предприятиями-изготовителями не реже одного раза в год.

Для проведения периодических испытаний отбирается не менее одного образца насосов каждого вида и типа, прошедшие в установленном порядке предъявительские (приемосдаточные) испытания.

(Новая редакция, Изм. № 1).

8.4.2 При положительных результатах испытаний считается подтвержденным качество насосов, выпущенных за контролируемый период, а также возможность их дальнейшего производства и приемки по той же документации до получения результатов очередных периодических испытаний.

8.4.3 При отрицательных результатах испытаний должны быть приостановлены приемка и отгрузка насосов до выявления причин возникновения дефектов, их устранения и получения положительных результатов повторных испытаний на удвоенном количестве насосов.

8.5 Типовые испытания

8.5.1 Типовые испытания следует проводить при внесении в конструкцию или технологию изготовления насосов изменений, которые могут повлиять на показатели назначения и качества, с целью определения эффективности и целесообразности внесения изменений.

8.5.2 При положительных результатах типовых испытаний вносят изменения в техническую документацию в установленном порядке.

8.6 Испытания в целях подтверждения соответствия насосов требованиям пожарной безопасности (далее - испытания по подтверждению соответствия)

8.6.1 Испытания в целях подтверждения соответствия насосов требованиям пожарной безопасности (далее - испытания по подтверждению соответствия) проводит орган по сертификации по заявке предприятия-изготовителя на соответствие качества изделий требованиям настоящего стандарта и других нормативных документов, используемых при сертификации продукции.

8.6, 8.6.1 (Измененная редакция, Изм. № 1).

8.6.2 Для проведения испытаний отбирается не менее одного вида насоса или не менее двух из представленного типоразмерного ряда.

(Новая редакция, Изм. № 1).

8.6.3 На испытания в целях подтверждения соответствия насосов требованиям пожарной безопасности (далее - испытания по подтверждению соответствия) предъявляют насос (насосы), прошедший приемосдаточные испытания на предприятии-изготовителе.

(Измененная редакция, Изм. № 1).

8.7 Контрольные испытания на надежность

8.7.1 Контрольные испытания на надежность следует проводить не реже одного раза в три года. Испытаниям подвергают два насоса, выдержавших приемосдаточные испытания, один - после трех лет хранения его в законсервированном состоянии, второй - из текущего выпуска.

8.7.2 Предельное состояние, критерии отказов, а также их классификацию устанавливают в соответствии с [1].

8.7.3 При оценке и контроле конкретных показателей надежности не учитывают следующие отказы, зафиксированные при испытаниях, вызванные:

- воздействием внешних факторов, не предусмотренных в нормативно-технических документах на насосы;

- нарушением обслуживающим персоналом инструкции по эксплуатации и ремонтной документации.

8.8 Содержание испытаний

8.8.1 Содержание испытаний в зависимости от их вида должно соответствовать таблице 3.

Таблица 3

Содержание испытаний

Вид испытаний

Предъявительские

Приемосдаточные

Периодические

Типовые

На надежность

Испытания по подтверждению соответствия

1 Внешний осмотр

+

+

+

+

+

+

2 Обкатка

+

+

+

±

+

-

3 Определение характеристик насоса:

 

 

 

 

 

 

напорной

-

-

+

±

±

+

энергетической

+

+

+

±

±

+

4 Определение допускаемого кавитационного запаса

-

-

+

±

±

+

5 Проверка параметров номинального режима:

 

 

 

 

 

 

подача

+

+

+

±

±

+

напор

+

+

+

±

±

+

6 Проверка герметичности прочности:

 

 

 

 

 

 

максимальным давлением на входе

+

+

+

+

+

+

максимальным давлением на выходе

+

+

+

+

+

+

проверка на вакуум

+

+

+

+

+

+

7 Проверка массы

-

-

+

+

-

-

8 Проверка габаритных размеров

-

-

+

+

-

-

9 Проверка вакуумной системы водозаполнения:

 

 

 

 

 

 

проверка максимального разряжения, создаваемого в объеме насоса

+

+

+

+

+

+

проверка времени заполнения насоса с максимальной геометрической высоты всасывания

-

-

+

+

+

+

10 Проверка системы дозирования пенообразователя:

 

 

 

 

 

 

проверка концентрации пенообразователя

+

+

+

±

±

+

проверка отсутствия подачи пенообразователя при нулевой подаче насоса

+

+

+

±

±

+

11 Проверка подачи при работе с максимальной геометрической высоты всасывания

-

-

±

±

±

+

12 Проверка уровня звука в рабочей зоне оператора

-

-

+

±

±

+

13 Проверка усилий, прикладываемых к органам управления

-

-

+

±

-

+

14 Проверка показателей надежности:

гамма-процентная наработка до отказа

-

-

-

±

+

-

гамма-процентный ресурс до первого капитального ремонта

-

-

-

±

+

-

средний срок сохраняемости

-

-

-

±

+

-

срок службы до списания

-

-

-

±

-

-

Примечания

1 Знак «+» означает, что испытания проводят.

2 Знак «-» означает, что испытания не проводят.

3 Знак «±» означает, что необходимость проведения проверки в данном виде испытаний оговаривается в программе испытании.

4 Проверку времени водозаполнения с максимальной высоты всасывания по пункту 8 проводят для насосов, имеющих в своем составе систему водозаполнения.

5 Проверку по пункту 10 проводят для насосов, имеющих в своем составе систему подачи и дозирования пенообразователя.

(Новая редакция, Изм. № 1).

9 Методы контроля

9.1 Общие положения

9.1.1 Все средства измерений, контроля, испытательное оборудование (стенды, устройства), используемые при проведении испытаний, должны иметь действующие аттестаты, клейма или свидетельства и применяться в условиях, установленных в эксплуатационной документации на них.

9.1.2 На периодические, испытания по подтверждению соответствия требованиям пожарной безопасности и испытания на надежность, предъявляются образцы, выбранные методом случайного отбора из числа насосов, прошедших приемосдаточные испытания.

(Измененная редакция, Изм. № 1).

9.1.3 Предприятия-изготовители должны проводить испытания по программам и методикам, утвержденным в установленном порядке.

(Новая редакция, Изм. № 1).

9.1.4 Испытания насосов следует проводить при температуре воды от 5 °С до 30 °С.

9.2 Внешний осмотр

9.2.1 При внешнем осмотре следует проверять качество изготовления, крепление сборочных единиц и деталей, качество лакокрасочных и других защитных покрытий, наличие и правильность обозначений и маркировки, а также комплектность насоса.

9.3 Обкатка

9.3.1 При обкатке проверяют работоспособность насосов.

Режимы и продолжительность обкатки устанавливает предприятие-изготовитель.

9.3.2 Во время обкатки визуально контролируют утечки из дренажных отверстий, которые к моменту окончания обкатки должны отсутствовать или иметь форму отдельных капель.

9.4 Определение характеристик насоса

9.4.1 Определение напорной и энергетической характеристик, а также определение допускаемого кавитационного запаса выполняется согласно ГОСТ 6134.

Допускаемый кавитационный запас определяется на номинальном режиме.

9.5 Проверка герметичности и прочности

9.4.1, 9.5 (Новая редакция, Изм. № 1).

9.5.1 Проверка герметичности насоса максимальным давлением на входе проводится испытательным статическим гидравлическим давлением Р1исп = (0,60 ± 0,05) МПа. После заполнения насоса водой и полного выпуска из него воздуха должны быть закрыты все запорные устройства (вентили, краны), на открытые патрубки должны быть установлены заглушки. При помощи поршневого или другого насоса значение давления плавно доводится до испытательного, которое следует поддерживать в течение не менее 5 мин.

(Измененная редакция, Изм. № 1).

9.5.2 Проверка герметичности и прочности насоса максимальным давлением на выходе проводится испытательным динамическим давлением Р2исп = (Р2max ± 0,05) МПа. После заполнения насоса водой включается приводной двигатель, при помощи повышения частоты вращения давление на выходе доводится до испытательного и поддерживается в течение не менее 1 мин при обеспечении обмена воды в насосе.

(Новая редакция, Изм. № 1).

9.5.3 При проведении испытаний течь и каплеобразования через стенки корпуса и соединения деталей насоса не допускаются. Утечки из дренажных отверстий уплотнений вала контролируются при испытательном динамическом давлении, соответствующем номинальному режиму.

(Измененная редакция, Изм. № 1).

9.5.4 Проверка вакуумплотности насоса (проверка на «сухой» вакуум) проводится путем создания внутри насоса разрежения минус (0,085 ± 0,005) МПа и определения падения разрежения за 150 с.

Разрежение внутри насоса может создаваться любым вакуумным насосом, включая вакуумный насос из входящей в состав насоса вакуумной системы водозаполнения. Отсчет времени проводится секундомером с момента закрытия вакуумного крана.

(Введен дополнительно, Изм. № 1).

9.6 Проверка параметров номинального режима

9.6.1 Проверку характеристик номинального режима на соответствие заявленным изготовителем следует проводить по ГОСТ 6134 при номинальной частоте вращения.

(Новая редакция, Изм. № 1).

9.6.2 При испытаниях насоса в составе пожарного автомобиля проверку следует проводить при номинальной геометрической высоте всасывания.

9.6.3 Допускается проводить проверку с установленной на насосе запорно-регулирующей арматурой и с измерением давлений в местах, предусмотренных конструкцией насоса.

9.7 Проверка массы

9.7.1 Массу насоса следует проверять взвешиванием с погрешностью ±0,5 кг.

9.8 Проверка габаритных размеров

9.8.1 Габаритные размеры насоса следует проверять с погрешностью ±5 мм.

9.9 Проверка вакуумной системы заполнения

9.9.1 Проверка на «сухой» вакуум и герметичность

9.9.1.1 При испытаниях следует проверять значение вакуума, создаваемого вакуумным насосом в объеме центробежного насоса, и герметичность.

При наличии вакуумной системы вакуум следует создавать собственным вакуумным насосом. При отсутствии вакуумной системы вакуум следует создавать любым другим вакуумным насосом.

9.9.1.2 Созданный вакуум в объеме насоса - не менее минус 0,8 кгс×см-2. Погрешность измерения вакуума - ±0,05 МПа.

9.9.1.3 После отключения вакуумного насоса определяют значение падения вакуума (герметичность). Падение значения вакуума должно быть не более минус 0,013 МПа за 150 с.

(Измененная редакция, Изм. № 1).

9.9.1.4 Отсчет времени следует проводить с момента отключения вакуумного насоса (перекрытия вакуумной магистрали). Время измеряют секундомером с ценой деления 0,2 с.

9.9.1.5 При испытаниях следует измерять и фиксировать значение вакуума, время.

9.9.2 Проверка времени заполнения с максимальной геометрической высоты всасывания

9.9.2.1 Испытания следует проводить на специальном стенде по рисунку 1.

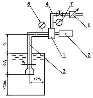
(Измененная редакция, Изм. № 1).

1 - насос; 2 - приводной двигатель; 3 - всасывающая линия; 4 - напорный вентиль;
5 - устройство для измерения подачи; 6, 7 - мановакуумметры

Рисунок 1

9.9.2.2 Включают вакуумную систему и фиксируют время заполнения всасывающей линии и насоса. Начало отсчета времени должно происходить одновременно с включением вакуумной системы.

Время заполнения всасывающей линии насосной установки приведено в таблицах 1, 2.

Временем заполнения насоса водой для вакуумной системы с ручным или полуавтоматическим управлением считается время от момента включения вакуумной системы до появления воды в окуляре вакуумного затвора или до сигнала с датчика заполнения и автоматического отключения вакуумного насоса.

Временем заполнения насоса водой для вакуумной системы с автоматическим управлением считается время от момента включения вакуумной системы до появления устойчивого давлением в напорном коллекторе или до появления воды из ручного ствола, подключенного к напорному патрубку трубопроводом длиной до 2 м.

Время измеряют секундомером с ценой деления 0,2 с.

Максимальную геометрическую высоту всасывания определяют с погрешностью не более 0,1 м.

9.9.2.3 При наличии автоматической вакуумной системы следует проводить дополнительную проверку автоматического водозаполнения насоса при не менее чем десяти непрерывно следующих друг за другом срывах столба воды во всасывающей линии.

Примечание - При проверке автоматической вакуумной системы в рамках проведения предъявительских и приемосдаточных испытаний геометрическая высота всасывания не регламентируется.

9.9.2.4 При испытаниях следует измерять и фиксировать геометрическую высоту всасывания, время.

9.9.2.5 Допускается время заполнения насоса водой с максимальной геометрической высоты всасывания определять как время создания в объеме насоса с присоединенными к нему всасывающими рукавами разрежения 0,075 МПа. При этом диаметр всасывающих рукавов должен соответствовать диаметру всасывающих патрубков, а общая длина всасывающих рукавов - максимальной геометрической высоте всасывания.

(Измененная редакция, Изм. № 1).

9.10 Проверка системы дозирования пенообразователя

9.10.1 Проверка системы дозирования пенообразователя заключается в определении объемной концентрации пенообразователя в подаваемом растворе.

9.10.2 Испытания проводят при каждом регулировочном положении дозирующего устройства на режимах, установленных предприятием-изготовителем.

9.10.3 Для автоматической системы дозирования испытания проводят при нескольких (не менее трех) заданных значениях подачи водного раствора пенообразователя, включая крайние значения подачи.

(Новая редакция, Изм. № 1).

9.10.4 Подачу пенообразователя следует проводить из мерной емкости и определять весовым, объемным или другим способом. Погрешность измерения подачи пенообразователя - не более ±0,1 л×с-1.

9.10.5 Концентрацию пенообразователя с, %, в водном растворе вычисляют по формуле

                                                                (2)

где Qп - расход пенообразователя, л×с-1; Qн - подача насоса, л×с-1.

Допускается при испытаниях использовать вместо пенообразователя воду с последующим пересчетом концентрации по формуле

                                                             (3)

где Qв - расход воды, л×с-1;

К - коэффициент пересчета в зависимости от типа пенообразователя.

9.10.6 Отсутствие подачи пенообразователя во всасывающую линию при нулевой подаче насоса контролируют визуально по уровню в мерном баке в течение не менее 3 мин.

9.10.7 При испытаниях следует измерять и фиксировать подачу насоса, подачу эжектируемого пенообразователя, давление на входе в насос, давление на выходе из насоса.

9.11 Проверка параметров при работе с максимальной геометрической высоты всасывания

9.11.1 Проверка проводится для насосов нормального давления согласно схеме (рисунок 1) на специальном стенде, всасывающая линия которого соответствует параметрам, указанным в примечании к таблицам 1, 2.

9.11.2 Геометрическая высота всасывания должна измеряться с погрешностью не более 0,1 м и поддерживаться неизменной в течение всего времени испытания.

9.11.3 После заполнения насоса водой устанавливается номинальная частота вращения и изменением подачи при помощи напорных вентилей устанавливается разность давлений на выходе и входе насоса, соответствующая номинальному напору насоса Нном. На данном режиме контролируется подача насоса, которая не должна быть меньше значений, указанных в таблице 1 или 2.

9.11.1 - 9.11.3 (Новая редакция, Изм. № 1).

9.12 Проверка уровня звука в рабочей зоне оператора

9.12.1 Испытания насоса следует проводить по ГОСТ 17187 при его работе в номинальном режиме.

9.13 Проверка усилий, прикладываемых к органам управления

9.13.1 Проверку усилия, прикладываемого к органам управления, проводят на маховиках (рукоятках) запорно-регулирующей арматуры и других элементах управления при их наличии.

9.13.2 Измерения проводят при открывании и закрывании органов управления и запорно-регулирующей арматуры при номинальной подаче, подаче, равной нулю, и номинальном напоре. Усилия следует измерять динамометром класса точности не ниже 2.

9.14 Проверка показателей надежности

9.14.1 При испытаниях, проводимых один раз в три года, должны быть проверены гамма-процентная наработка и время непрерывной работы до отказа. Остальные показатели допускается проверять при подконтрольной эксплуатации у потребителя по [1].

(Новая редакция, Изм. № 1).

9.14.2 Проверка гамма-процентной наработки до отказа

9.14.2.1 Насос, отобранный из текущего выпуска для проведения испытаний, должен быть испытан по программе периодических испытаний.

9.14.2.2 Испытания проводятся согласно схеме (рисунок 1) на специальном стенде, всасывающая линия которого соответствует параметрам, указанным в примечании к таблицам 1 и 2.

(Новая редакция, Изм. № 1).

9.14.2.3 Испытания следует проводить последовательно циклами и повторяющимися этапами, состоящими из нескольких циклов.

Рекомендуемые режимы работы насоса приведены в приложении Б.

(Измененная редакция, Изм. № 1).

9.14.2.4 Каждый цикл содержит:

- включение вакуумной системы;

- заполнение насосной установки водой;

- включение насоса;

- работу насоса в течение часа на каждом режиме;

- отключение насоса и слив воды из всасывающих рукавов.

При наличии автоматической вакуумной системы допускается не отключать насос, а имитировать срыв столба воды во всасывающих рукавах.

9.14.2.5 По завершении первого цикла испытаний все операции повторяют и проводят испытания на режимах последующих циклов, которые в совокупности составляют этап испытаний, после чего цикличность испытаний повторяется до значения гамма-процентной наработки до отказа.

(Измененная редакция, Изм. № 1).

9.14.2.6 Отказом считается нарушение работоспособности насоса, контрольно-измерительных приборов, вакуумной и дозирующей систем или снижение номинального напора, уменьшение величины максимального разрежения, создаваемого вакуумным насосом, более чем на 10 % от нормативных значений.

(Введен дополнительно, Изм. № 1).

9.14.3 Проверка среднего срока сохраняемости

9.14.3.1 Насос, отобранный для испытаний, должен быть испытан по программе периодических испытаний, законсервирован, упакован и оставлен на хранение в соответствии с требованиями настоящего стандарта.

9.14.3.2 После трех лет хранения насос должен быть расконсервирован, должен пройти техническое обслуживание, обкатку и испытания по программе периодических испытаний.

Срок сохраняемости считается подтвержденным при положительных результатах периодических испытаний.

9.15 Обработка и оформление результатов испытаний

9.15.1 Результаты измерений должны быть обработаны с целью получения количественных значений параметров работы насоса для сравнения с нормативными значениями.

9.15.2 Обработку результатов измерений следует проводить в соответствии с инструкциями по применению используемых средств измерения, а также по формулам, графикам, выражающим правила подсчета количественных значений требуемых параметров по результатам испытаний.

9.15.3 Результаты предъявительских и приемосдаточных испытаний следует заносить в специальный журнал, заведенный для данных видов испытаний.

9.15.4 Результаты периодических, типовых испытаний и испытаний на надежность должны быть оформлены актом и протоколами испытаний.

9.15.5 Протокол испытаний должен содержать:

- дату и место проведения;

- наименование типа насоса и его заводской номер;

- вид и условия испытаний;

- наименование и обозначение программы и методики испытаний;

- таблицы, содержащие результаты испытаний;

- оценку и краткие выводы по результатам испытаний.

Протокол подписывает руководитель испытаний и лица, проводившие испытания.

9.15.6 Насос следует считать удовлетворяющим требованиям нормативного документа, если выполнены следующие условия:

- объем испытаний соответствует программе испытаний;

- параметры, полученные в результате испытаний, соответствуют установленным.

10 Транспортирование и хранение

10.1 Транспортирование насосов осуществляют в штатной упаковке любым видом транспорта в соответствии с действующими на данном виде транспорта правилами.

При транспортировании насосов должна быть обеспечена их сохранность от механических повреждений и атмосферных осадков.

10.2 Хранят насосы в штатной упаковке при условиях не ниже категории ЖЗ по ГОСТ 15150.

11 Указания по эксплуатации

Монтаж и эксплуатацию насосов осуществляют в соответствии с инструкцией предприятия-изготовителя.

Приложение А
(рекомендуемое)

Структура записи условного обозначения насоса

А.1 Структура записи

А.2 Условное обозначение

Пример условного обозначения насоса центробежного пожарного нормального давления:

НЦПН-100/100.В1ТУ.....

Пример условного обозначения насоса центробежного пожарного комбинированного:

НЦПК-40/100-4/400 ТУ.....

Пример условного обозначения насоса центробежного пожарного высокого давления:

НЦПВ-20/200 ТУ......

Приложение Б
(рекомендуемое)

Режимы испытаний насосов

Б.1 Режимы испытаний насосов при контрольных испытаниях на надежность указаны в таблице Б.1.

Таблица Б.1

Номер цикла испытаний

Подача насоса Qн, л×с-1

Напор насоса Н, м

1

0,25 Qном

0,7 Нном

2

0,50 Qном

0,8 Нном

3

0,75 Qном

0,9 Нном

4

Qном

Нном

Примечания

1 В каждом цикле должна быть предусмотрена работа системы дозирования пенообразователя в течение 5 - 6 мин.

2 Геометрическая высота всасывания не регламентируется.

(Измененная редакция, Изм. № 1).

Библиография

[1] РД 50-204-87 Методические указания. Надежность в технике. Сбор и обработка информации о надежности изделий в эксплуатации. Основные положения

Ключевые слова: насосы пожарные центробежные, подача насоса, давление, подача водных растворов пенообразователей, система водозаполнения, технические требования, методы испытаний

 

 



© 2013 Ёшкин Кот :-)