Информационная система
«Ёшкин Кот»

XXXecatmenu

МИНИСТЕРСТВО ЭНЕРГЕТИКИ И ЭЛЕКТРИФИКАЦИИ СССР

ГЛАВНОЕ ТЕХНИЧЕСКОЕ УПРАВЛЕНИЕ ПО ЭКСПЛУАТАЦИИ ЭНЕРГОСИСТЕМ

ВСЕСОЮЗНЫЙ ГОСУДАРСТВЕННЫЙ ТРЕСТ ПО ОРГАНИЗАЦИИ
И НАЦИОНАЛИЗАЦИИ РАЙОННЫХ ЭЛЕКТРИЧЕСКИХ СТАНЦИЙ И СЕТЕЙ
(ОРГРЭС)

 

ТИПОВАЯ ИНСТРУКЦИЯ
ПО ОБСЛУЖИВАНИЮ
ВОДОПОДГОТОВИТЕЛЬНЫХ УСТАНОВОК,
РАБОТАЮЩИХ ПО СХЕМЕ
ХИМИЧЕСКОГО ОБЕССОЛИВАНИЯ

 

 

СПЕЦИАЛИЗИРОВАННЫЙ ЦЕНТР НАУЧНО-ТЕХНИЧЕСКОЙ ИНФОРМАЦИИ

МОСКВА 1975

 

 

Составлено Специализированным центром научно-технической информации ОРГРЭС

Авторы инженеры Н.П. БЕЛОУСОВ, М.М. БРАУДО, Г.А. ЗАЧИНСКИЙ

Приводится порядок обслуживания водоподготовительных установок, работающих по схеме химического обессоливания с предочисткой.

Данная Типовая инструкция является исходным материалом для составления рабочих инструкций по обслуживанию определенных установок, выполненных по схеме химического обессоливания.

Технологические режимы работы оборудования, объем химического и технологического контроля и другие данные, приведенные в настоящей Инструкции, уточняются и корректируются в каждом конкретном случае на основании результатов пусконаладочных работ.

 

СОДЕРЖАНИЕ

1. Общие положения. 2

1.1. Назначение водоподготовительных установок. 2

1.2. Применяемые схемы.. 3

2. Обработка воды методом коагуляции. 4

2.1. Физико-химические основы процесса. 4

2.2. Устройство осветлителя и схема его работы.. 6

2.3. Приготовление и дозирование коагулянта и полиакриламида. 9

2.4. Технологические показатели режима работы осветлителя. 10

2.5. Подготовка к пуску и пуск осветлителя. 11

2.6. Контроль за работой осветлителя. 16

2.7. Останов осветлителя. 19

3. Обработка воды методом известкования с коагуляцией. 19

3.1. Физико-химические основы процесса. 19

3.2. Устройство осветлителя и схема его работы.. 22

3.3. Склад извести. Приготовление и дозирование известкового молока и коагулянта. 25

3.4. Подготовка к пуску и пуск осветлителя. 28

3.5. Контроль за работой осветлителя. 32

3.6. Останов осветлителя. 35

4. Осветление воды на механических фильтрах. 35

4.1. Назначение, принцип работы и устройство фильтров. 35

4.2. Обслуживание однокамерных механических фильтров. 38

4.3. Устройство и особенности обслуживания двух- и трехкамерных фильтров. 40

4.4. Контроль при эксплуатации механических фильтров. 41

5. Обработка воды методом ионного обмена. 43

5.1. Принцип ионного обмена. Применяемые иониты.. 43

5.2. Схемы обессоливания воды.. 45

5.3. Устройство ионитовых фильтров. 48

5.4. Устройство фильтров смешанного действия (ФСД) 51

6. Обслуживание ионитовых фильтров. 52

6.1. Основные понятия. 52

6.2. Обслуживание Н-катионитовых фильтров I ступени. 54

6.3. Химический и технологический контроль режима работы Н-катионитовых фильтров I ступени. 40

6.4. Обслуживание Н-катионитовых фильтров II и III ступеней. 41

6.5. Химический и технологический контроль режима работы Н-катионитовых фильтров II и III ступеней. 42

6.6. Обслуживание анионитовых фильтров I ступени (слабоосновных) 42

6.7. Химический и технологический контроль режима работы анионитовых фильтров I ступени. 45

6.8. Обслуживание анионитовых фильтров II и III ступеней (сильноосновных) 46

6.9. Химический и технологический контроль режима работы анионитовых фильтров II и III ступеней. 48

6.10. Обслуживание сильноосновных анионитовых фильтров при обработке их поваренной солью.. 49

6.11. Обслуживание фильтров смешанного действия. 50

6.12. Обслуживание реагентного хозяйства ионитовой части ВПУ.. 53

Приложение 1 Список рекомендуемой литературы.. 55

Приложение 2 Режимная карта работы осветлителя. 56

Приложение 3 Режимная карта работы обессоливающей установки. 56

Приложение 4 Некоторые неполадки при работе впу и меры по их устранению.. 56

УТВЕРЖДАЮ:

Заместитель главного инженера

ОРГРЭС

А.И. ПОЛУХИН

(Решение № 4 научно-технического

совета ОРГРЭС от 11 декабря 1973 г.)

1. ОБЩИЕ ПОЛОЖЕНИЯ

1.1. Назначение водоподготовительных установок

1.1.1. Примеси природных вод различны как по степени дисперсности, так и по химическому характеру.

По степени дисперсности примеси природных вод разделяется на:

а) истинно-растворенные с размером частиц до 10-6 мм;

б) коллоидно-растворенные с размером частиц свыше 10-6 до 10-4 мм;

в) грубодисперсные с размером частиц свыше 10-4 мм.

По химическому характеру примеси природных вод разделяются на:

а) минеральные - различные растворенные в воде соли (кальций, магний, натрий и др.) и газы (углекислота, кислород, аммиак и др.);

б) органические - белковые вещества, жиры, гуминовые вещества, эфирные масла и др.

1.1.2. Для питания котлов современных тепловых электростанций пригодна вода, в которой практически отсутствуют все примеси, находящиеся в обрабатываемой воде как в истинно-растворенном, так и в коллоидном и грубодисперсном состояниях. Для этой цели исходная вода (речная, озерная, артезианская) проходит различные стадии обработки на специальных водоподготовительных установках (ВПУ).

На ВПУ вода обрабатывается двумя принципиально различными методами:

а) осаждением с последующей фильтрацией на механических фильтрах - предварительной обработкой;

б) фильтрацией через специальные ионообменные материалы-иониты - окончательной обработкой.

Обработка воды методом осаждения позволяет удалить большую часть веществ, находящихся в ней в грубодисперсном или коллоидном состоянии. При обработке воды методом ионообмена из нее удаляются вещества, находящиеся в истинно-растворенном состоянии.

1.1.3. В настоящее время на ВПУ тепловых электростанций применяются следующие основные способы обработки воды методом осаждения:

а) коагуляция в осветлителях;

б) известкование с коагуляцией в осветлителях.

Значительно реже применяются магнезиальное обескремнивание в осветлителях и прямоточная коагуляция.

Для фильтрации на механических фильтрах применяются одно-, двух- и трехкамерные вертикальные фильтры и реже - одно- и двухслойные горизонтальные фильтры.

При обработке воды методом ионообмена применяются следующие основные способы:

а) Na- катионирование;

б) Н-катионирование;

в) анионирование.

Значительно реже применяются способы аммоний-катионирования, хлор-анионирования и ряд других.

Указанные три основных способа ионообмена, как правило, применяются в различных сочетаниях один с другим и в зависимости от требуемого качества воды образуют различные схемы.

1.2. Применяемые схемы

1.2.1. Общая схема ВПУ для современных ГРЭС и ТЭЦ наиболее часто встречается в двух вариантах:

а) коагуляция в осветлителе, фильтрация на механических фильтрах, двух- или трехступенчатое обессоливание на ионитовых фильтрах;

б) известкование с коагуляцией в осветлителе, фильтрация на механических фильтрах, двух- или трехступенчатое обессоливание на ионитовых фильтрах.

В обоих вариантах этих схем, как правило, имеется установка Na-катионирования для подпитки теплосети, вода на которую поступает после механических фильтров.

1.2.2. Наилучшее качество воды, пригодное для подпитки котлов до- и закритических параметров, достигается при обработке воды по схеме трехступенчатого обессоливания: содержание натрия (в пересчете на NaCl) не превышает 10 мкг/кг, содержание кремнекислоты - не более 20 мкг/кг, жесткость - не более 0,2 мкг-экв/кг.

Принципиальная схема ВПУ с предочисткой и трехступенчатым обессоливанием приведена на рис. 1-1.

Рис. 1-1. Схема обработки воды методом трехступенчатого обессоливания:

1 - осветлитель; 2 - бак коагулированной воды; 3 - насос коагулированной воды; 4 - механический фильтр; 5 - Н-катионитовый фильтр I ступени; 6 - анионитовый фильтр I ступени; 7 - декарбонизатор; 8 - бак частично обессоленной воды; 9 - насос частично обессоленной воды; 10 - Н-катионитовый фильтр II ступени; 11 - анионитовый фильтр II ступени; 12 - фильтр смешанного действия

1.2.3. В настоящей Инструкции приводятся устройство и принцип работы основного оборудования, а также порядок его обслуживания на всех стадиях обработки воды по схемам двух- и трехступенчатого обессоливания с предочисткой, включая относящееся к ним реагентное хозяйство.

Инструкция рассчитана на персонал ВПУ, прошедший теоретический курс обучения по теме: «Подготовка воды для тепловых электростанций». Список литературы, рекомендуемой для использования при обучении, приведен в приложении 1.

Для наглядности и удобства обслуживания на схемах, имеющих несколько технологических потоков, задвижки, помимо нумерации, имеют буквенные индексы, обозначающие наименование потоков, протекающих в соответствующих трубопроводах: О - вода; К - кислота; Щ - щелочь; Г - коагулянт; К - известь; Ф - флокулянт; В - воздух; Др - дренаж.

Анализы, необходимые для ведения химического контроля при обслуживании водоподготовительных установок, проводятся в соответствии с «Инструкцией по анализу воды, пара и отложений в теплосиловом хозяйстве» («Энергия», 1967).

При обслуживании ВПУ, помимо требований настоящей Инструкции, обязательно соблюдение «Правил технической эксплуатации электрических станций и сетей» («Энергия», 1968) и «Правил техники безопасности при обслуживании оборудования химических цехов электростанций и сетей» (Атомиздат, 1973).

2. ОБРАБОТКА ВОДЫ МЕТОДОМ КОАГУЛЯЦИИ

2.1. Физико-химические основы процесса

2.1.1. Коагуляция воды на ВПУ тепловых электростанций предназначена для ее очистки от грубой и тонкой взвеси, коллоидных веществ, а также для обесцвечивания. Она осуществляется введением в обрабатываемую воду специального реагента-коагулянта. В качестве коагулянта используется сернокислый алюминий Al2(SO4)3×18H2O.

При введении коагулянта в обрабатываемую воду происходит гидролиз Al2(SO4)3:

Al3+ + 3H2O ® Al(ОН)3¯ + 3Н+.                                         (2-1)

Гидроокись алюминия Al(ОН)3 выпадает в осадок в виде мелких хлопьев, которые постепенно соединяются в более крупные, образуя шлам. В процессе образования микро- и макрохлопьев происходит удаление из обрабатываемой воды коллоидных, тонкодисперсных и грубодисперсных веществ. Вещества, находящиеся в исходной воде в истинно-растворенном состоянии, при коагуляции не удаляются.

Образующиеся при гидролизе коагулянта ионы водорода Н+ связываются ионами НСО-3, находящимися в обрабатываемой воде:

Н+ + НСО-3 ® H2O + СО2.                                         (2-2)

В молекулярной форме реакции (2-1) и (2-2) можно выразить уравнением

Al2(SO4)3 + 3Са(НСО3)2 ® 2Al(ОН)3 + 3СаSO4 + 6СО2.                         (2-3)

Как видно из уравнения (2-3), при коагуляции в обрабатываемой воде увеличивается содержание сульфат-ионов и свободной угольной кислоты, но уменьшается щелочность.

2.1.2. Процесс коагуляции определяют следующие основные факторы:

а) температура обрабатываемой воды.

Она должна быть достаточной для быстрого и полного гидролиза Al2(SO4)3. С повышением температуры, как известно, степень гидролиза сильно увеличивается вследствие увеличения степени диссоциации воды. Кроме того, с повышением температуры вследствие уменьшения вязкости воды более благоприятно происходит отделение обрабатываемой воды от слоя шлама. Оптимальная температура воды при коагуляции сернокислым алюминием равна 25 - 30 °С;

б) доза коагулянта.

Эта величина зависит в основном от качества исходной воды (щелочности, содержания органических и взвешенных веществ, солевого состава) и определяется лабораторно для каждой воды, а также при сезонном изменении ее качества. Обычно доза коагулянта составляет 0,5 - 1,5 мг-экв/кг;

в) значение рН среды.

Этот показатель при коагуляции оказывает влияние на скорость и полноту гидролиза, сдвигая протекание реакций (2-1) и (2-2) в ту или другую сторону. Оптимальные значения рН при коагуляции находятся в интервале 5,5 - 7,5.

Точное значение рН для конкретной воды устанавливается лабораторными опытами, а при эксплуатации корректируется вводом кислоты или щелочи. При высокой щелочности исходной воды требуемое значение рН достигается повышением дозы коагулянта или введением в обрабатываемую воду серной кислоты, нейтрализующей эквивалентное количество бикарбонатной щелочности.

При низкой щелочности исходной воды, а также при снижении щелочности в паводковый период предусматривается подщелачивание исходной воды едким натром.

2.1.3. Существуют вспомогательные средства коагуляции, которые применяются в случае, если одной коагуляцией не достигается достаточная степень очистки воды:

а) флокуляция, т.е. укрупнение хлопьев, ускорение их образования с помощью специальных реагентов-флокулянтов, в качестве которых используется чаще всего полиакриламид (ПАА) или активированная кремнекислота;

б) предварительное хлорирование исходной воды, также улучшающее хлопьеобразование и ускоряющее процесс коагуляции.

2.1.4. Более подробно физико-химические основы процессов, происходящих при коагуляции, рассматриваются в [Л.1] (приложение 1).

Сернокислый алюминий поставляется на ВПУ двух сортов:

а) глинозем сернокислый технический очищенный (ГОСТ 12966-67) - плотные куски-плиты белесоватого цвета; содержит не менее 40 % Al2(SO4)3 и 1 % нерастворимого в воде остатка;

б) глинозем сернокислый неочищенный (ГОСТ 5155-49) - прочные куски (иногда с большим количеством щелочи) грязно-серого цвета; содержит не менее 35,5 % Al2(SO4)3 и примерно 23 % нерастворимых примесей.

Оба сорта поставляются на ВПУ навалом.

Растворы коагулянта имеют кислую реакцию, поэтому при обращении с ними необходимо соблюдать правила техники безопасности при работе с кислыми растворами.

2.1.5. В качестве активатора коагуляции чаще всего используют ПАА, представляющий собой продукт полимеризации моноакриламида и солей акриловой кислоты.

Технический продукт ПАА представляет собой гелеобразную массу (выпускается по техническим условиям СТУ 12-02-21-64); содержит 8 - 10 % активного продукта.

Технический ПАА не обладает токсичными свойствами; поставляется на ВПУ в полиэтиленовых мешках, упакованных в деревянные ящики или бочки. В связи с тем, что ПАА затвердевает при температуре ниже 0 °С, его необходимо хранить при плюсовой температуре, но не более 25 °С.

Водные растворы ПАА не обладают заметными коррозионными свойствами; хранение водных растворов допускается в течение 20 - 25 дн.

2.2. Устройство осветлителя и схема его работы

2.2.1. Для коагуляции воды на электростанциях применяются осветлители ЦНИИ-2 и ЦНИИ-3 различной производительности: 150, 230 и 450 м3/ч.

В большей части случаев эти осветлители обеспечивают выдачу воды нужного качества лишь при нагрузках, равных 0,5 - 0,7 проектной. Из перечисленных аппаратов наиболее надежен в эксплуатации осветлитель ЦНИИ-2 производительностью 450 м3/ч, который после ряда рекомендованных ВТИ переделок и с применением флокулянтов выдает воду требуемого качества при расчетной нагрузке.

В настоящее время на строящихся и расширяющихся ВПУ рекомендуется устанавливать осветлитель, разработанный ВТИ (рабочие чертежи выполнены Харьковским отделением института «Теплоэлектропроект»).

В настоящей Инструкции рассматриваются устройство и эксплуатация осветлителя ЦНИИ-2 производительностью 450 м3/ч, приводятся особенности конструкции и эксплуатации других осветлителей ЦНИИ-2, ЦНИИ-3, а также устройство осветлителя ВТИ производительностью 350 м3/ч.

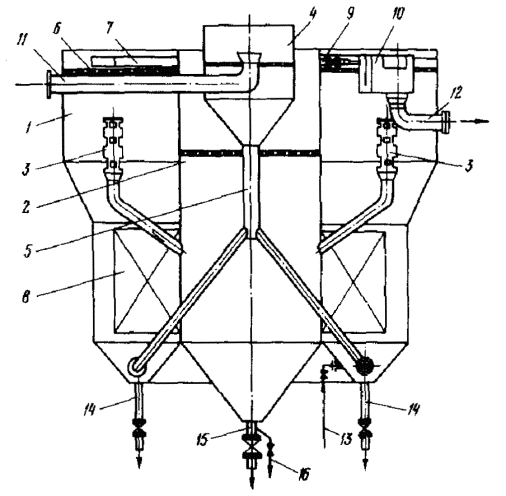
2.2.2. Осветлитель ЦНИИ-2 производительностью 450 м3/ч состоит из следующих частей (рис. 2-1): корпуса 1; шламоуплотнителя 2; шламоприемных труб 3 с окнами; воздухоохладителя 4; центральной отводящей трубы 5, к которой под углом подсоединены восемь труб меньшего диаметра; верхней распределительной решетки 6 с отверстиями, служащими для равномерного распределения воды по поперечному сечению осветлителя; сборного кольцевого желоба 7 с отверстиями, служащего для сбора основной массы обработанной воды; вертикальных успокоительных решеток 8, служащих для гашения скорости и направления движения воды; трубопровода отвода обработанной воды 9 из шламоуплотнителя (так называемой отсечки); сборно-распределительного устройства 10, служащего для сбора и отвода всей воды, обработанной в осветлителе; трубопровода подвода исходной воды 11; трубопровода отвода коагулированной воды 12; трубопровода подвода коагулянта 13; трубопроводов опорожнения осветлителя 14; трубопровода периодической продувки шламоуплотнителя 15; трубопровода непрерывной продувки шламоуплотнителя 16.

Рис. 2-1. Схема осветлителя ЦНИИ-2 производительностью 450 м3

Кроме того, осветлитель имеет шесть пробоотборных точек, расположенных на различной высоте и служащих для контроля за работой осветлителя.

2.2.3. Осветлители ЦНИИ-2 и ЦНИИ-3 других производительностей состоят из аналогичных деталей и незначительно отличаются конструкцией воздухоотделителя и шламоуплотнителя или другими мелкими деталями.

Так, например, некоторые типы осветлителей не имеют шламоприемных труб. В этом случае шламоприемные окна расположены непосредственно на шламоуплотнителе. На некоторых типах осветлителей шламоуплотнитель имеет так называемые донные клапаны для регулирования состава шламового фильтра.

2.2.4. Осветлитель ВТИ (рис. 2-2) состоит из деталей тех же наименований, что и осветлитель ЦНИИ-2. Особенностью этого осветлителя является конструкция воздухоотделителя, выполненного как продолжение корпуса шламоуплотнителя. На каждой второй из распределительных труб, отводящих воду из воздухоотделителя, установлена заслонка, что дает возможность перекрывать часть труб, изменяя скорость ввода воды в осветлитель.

Рис. 2-2. Схема осветлителя ВТИ производительностью 350 м3

2.2.5. Осветлитель работает по следующей схеме.

Исходная подогретая вода по трубопроводу 11 поступает в воздухоотделитель 4, из которого по трубопроводу 5 и подсоединенным к нему распределительным трубам вводится в нижнюю часть осветлителя через тангенциально расположенные сопла.

Сюда же несколько выше горизонтальной оси сопл вводится раствор коагулянта. В отдельных случаях ввод коагулянта предусматривается в трубопровод исходной воды. Вода и коагулянт перемешиваются при вращательном движении потока. В нижней части осветлителя, примерно до нижних кромок установленных решеток 8, образуется зона смешения, где происходят реакция гидролиза коагулянта и образование хлопьевидного осадка. Образовавшийся осадок восходящим током воды поднимается вверх и образует зону контактной среды или так называемый шламовый фильтр.

Верхняя граница зоны контактной среды (шламового фильтра) располагается примерно на уровне окон шламоприемных труб 3. Над зоной контактной среды до верхней распределительной решетки 6 располагается так называемая защитная зона осветления.

Больная часть обрабатываемой воды проходит шламовый фильтр, защитную зону осветления, верхнюю распределительную решетку 6 и по сборному желобу 7 поступает в распределительное устройство 10, откуда по трубопроводу 12 сливается в бак коагулированной воды. Остальная часть воды вместе с шламом из верхней части шламового фильтра поступает через окна шламоприемных труб 3 в шламоуплотнитель 2, где шлам оседает и выводится через трубопроводы продувки шламоуплотнителя 15 и 16. Осветленная вода из верхней части шламоуплотнителя через «отсечку» 9 также отводится в распределительное устройство 10. На трубопроводе «отсечки» имеется задвижка, позволяющая регулировать расход отводимой воды и количество шлама, поступающего в шламоуплотнитель.

2.3. Приготовление и дозирование коагулянта и полиакриламида

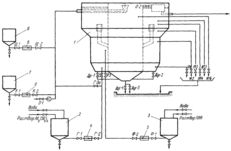
2.3.1. Схемой приготовления и дозирования коагулянта (рис. 2-3) предусмотрены железобетонные ячейки мокрого хранения коагулянта 1. Ячейки расположены парами: одна - для грязного раствора, другая - для чистого. В ячейки подведен воздух для перемешивания и вода для растворения. На дне ячеек грязного раствора установлены деревянные ящики, заполненные дробленым антрацитом (фракции 20 - 40 мм) для грубой фильтрации раствора.

Из ячеек грязного раствора отфильтрованный раствор коагулянта самотеком через трубопровод перетекает в ячейки чистого раствора, откуда насосом рециркуляции и перекачки раствора коагулянта 2 подается в мерник рабочего раствора коагулянта 3. Обычно устанавливаются два мерника, к которым подводится воздух для перемешивания и вода для разбавления.

Рис. 2-3. Схема приготовления и дозирования коагулянта - сернокислого алюминия

Из мерника раствор коагулянта, пройдя фильтр-сетку 4, насосом-дозатором 5 подается на осветлитель.

2.3.2. Схемой приготовления и дозирования ПАА (рис. 2-4) предусмотрено его растворение в баке 1 с мешалкой 2.

Из-за отсутствия типовой конструкции бака-мешалки для растворения ПАА может быть применена мешалка ЦКБ Академии коммунального хозяйства, рассчитанная на растворение за одни цикл содержимого одной бочки (примерно 150 кг геля ПАА). Вместимость бака-мешалки 1,2 м3. Бак выполнен квадратной формы для уменьшения воронки, образующейся при вращении раствора. Мешалка расположена на вертикальном валу, приводимом в движение электродвигателем с клиноременной передачей. На валу имеются две лопасти, расположенные под углом 10° к вертикальной оси. Выше лопастей установлен ограничительный диск для предотвращения наматывания геля на вал мешалки. Внутренние и наружные поверхности бака, вал и лопасти вешалки покрываются нитроэмалью по глифталиевому грунту № 138А (ГОСТ 4056-63). Растворение ПАА лучше производить подогретой (до 50 - 60 °С) водой.

Рис. 2-4. Схема приготовления и дозирования ПАА

Из бака приготовления раствор ПАА насосом рециркуляции 3 перекачивается в бак 4 рабочего раствора ПАА; в этот бак подводится вода для разбавления и воздух для перемешивания.

Далее раствор ПАА насосом-дозатором 5 подается на осветлитель.

2.3.3. Дозирование щелочи и кислоты производится периодически от общего регенерационного узла на ВПУ с помощью насосов-дозаторов. Необходимость и периодичность дозирования щелочи и кислоты устанавливаются при наладке осветлителя в зависимости от качества воды.

2.4. Технологические показатели режима работы осветлителя

2.4.1. Эксплуатация осветлителя заключается в поддержании оптимальных дозировок реагентов (коагулянта, полиакриламида, щелочи, кислоты), температуры подогрева обрабатываемой воды, границ уровня шламового фильтра, размеров продувки. Для нормальной работы осветлителя (получения коагулированной воды нужного качества) необходимо соблюдение постоянства нагрузки осветлителя и температуры подогрева исходной воды.

2.4.2. Оптимальные дозы реагентов устанавливаются в химической лаборатории перед пуском осветлителя в соответствии с методикой, изложенной в [Л. 1] (приложение 1). Выбранные дозы реагентов проверяются и корректируются в процессе наладки осветлителя. Оптимальная доза коагулянта зависит в основном от качества исходной воды (щелочности, содержания взвешенных и органических веществ, цветности, солевого состава) и может изменяться для различных вод в диапазоне 0,5 - 1,5 мг-экв/кг.

Доза коагулянта может меняться в течение года из-за сезонного изменения качества воды. В период паводка она достигает наибольших значений. Точных способов расчета оптимальной дозы коагулянта в настоящее время нет.

Оптимальная доза полиакриламида меняется в основном в зависимости от мутности исходной воды и дозы коагулянта и находится обычно в пределах 0,1 - 1,0 мг/кг.

Максимальные дозы соответствуют, как правило, плохо коагулируемым водам. Оптимальная доза ПАА устанавливается также в лабораторных условиях.

Доза щелочи Dщ (мг-экв/кг) для подщелачивания исходной воды в случае недостаточной ее щелочности (обычно в период паводка) может быть приближенно вычислена по формуле:

Dщ = Dк + 0,4 - щ,                                                       (2-4)

где Dк - доза коагулянта, мг-экв/кг;

0,4 - необходимая минимальная щелочность коагулированной воды, мг-экв/кг;

щ - щелочность исходной воды, мг-экв/кг.

Обычно максимальная доза NaOH не превышает 0,4 - 0,5 мг-экв/кг.

Дозирование кислоты применяется в периоды максимальной щелочности исходной воды (обычно зимой) и позволяет создать требуемые значения рН процесса без увеличения дозы коагулянта. Как правило, доза кислоты не превышает 0,15 - 0,20 мг-экв/кг.

Точные дозы щелочи, кислоты, а также оптимальные значения рН процесса уточняются при наладке и эксплуатации осветлителя.

2.4.3. Оптимальная температура исходной воды при коагуляции выбирается с учетом термостойкости ионитов и антикоррозионного покрытия оборудования (фильтров, трубопроводов, баков) и принимается равной 30 °С.

Решающее значение для работы осветлителя имеет постоянство выбранной температуры. Колебания температуры подогрева воды приводят к возникновению местных тепловых потоков в осветлителе, нарушению режима шламового фильтра, выносу шлама в зону осветления и попаданию его в коагулированную воду. Колебания температуры не должны превышать ± 1 °С.

2.4.4. Оптимальные границы уровня шламового фильтра устанавливаются таким образом, чтобы при всех нагрузках, в том числе при максимально допустимой, обеспечивались необходимая защитная зона осветленной воды (она составляет не менее 0,8 - 1,0 м) и своевременное и достаточное отведение избыточного количества осадка из зоны шламового фильтра в шламоуплотнитель и далее в дренаж.

Уровень шламового фильтра при выбранной дозе реагентов регулируется в процессе эксплуатации путем изменения величины непрерывной продувки шламоуплотнителя и «отсечки» на шламоуплотнитель.

Оптимальный режим продувок осветлителя, а также параметры контактной среды (условный объемный вес взвеси, скорость свободного осаждения частиц, коэффициент уплотнения) устанавливаются при наладке. Обычно размер продувки составляет 1,5 - 2,0 % производительности осветлителя.

2.4.5. Наряду с соблюдением всех перечисленных условий (дозы реагентов, температуры подогрева исходной воды, границы шламового фильтра, размера непрерывной продувки) необходимо поддерживать на осветлителе стабильную нагрузку, как можно более редко и плавно изменяя ее; рекомендуется менять нагрузку (особенно при ее увеличении) не более чем на 10 % в течение каждых 15 - 20 мин.

2.5. Подготовка к пуску и пуск осветлителя

2.5.1. При подготовке к пуску осветлителя, впервые вводимого в эксплуатацию, наряду с выполнением общих требований приемки оборудования из монтажа обращается особое внимание на ряд мелких, на первый взгляд, недостатков, которые могут существенным образом повлиять на технологию процесса.

Для этого проверяется:

а) отсутствие неплотностей, щелей в верхней распределительной решетке - в местах соединения отдельных листов решетки, крепления решетки к корпусу осветлителя, прохода трубопроводов и т.п.;

б) отсутствие неплотностей в местах сварки трубопроводов, проходящих внутри осветлителя, - подвода исходной воды, отвода воды из воздухоотделителя, отвода коагулированной воды и др.;

в) горизонтальность верхней распределительной решетки и особенно отверстий сборного желоба (по уровню воды при пробном заполнении осветлителя);

г) наличие пробкового крана (с указателем и шкалой) на линии непрерывной продувки;

д) наличие протарированных указателей уровня на мерниках рабочего раствора коагулянта.

Кроме того, при пробном заполнении осветлителя следует проверить и пронумеровать пробоотборные точки.

2.5.2. Рабочие растворы реагентов готовят строго постоянных концентраций (при выбранной дозе реагента), требуемые дозировки реагентов при изменении нагрузок осветлителя поддерживаются автоматически или вручную изменением производительности насосов-дозаторов.

2.5.3. Приготовление рабочего раствора коагулянта производится в следующем порядке (см. рис. 2-3).

Поступивший на ВПУ коагулянт загружается в ячейки грязного раствора, разбавляется водой (открывается задвижка 0-1), перемешивается воздухом в течение 10 15 мин (открывается задвижка В-1). При этом раствор из ячеек грязного раствора самотеком поступает в ячейку чистого раствора. Открывается задвижка В-2 на подаче воздуха, и в течение 7 - 10 мин раствор перемешивается. Определяется концентрация в ячейке чистого раствора.

На основании выбранной по результатам лабораторных опытов дозы коагулянта определяется концентрация рабочего раствора Ср (г/л):

Ср = ,                                                              (2-5)

где Dк - доза коагулянта, мг/л;

Qосв - номинальная нагрузка осветлителя, м3/ч;

Qн.д - номинальная производительность насоса-дозатора, л/ч.

Подсчитывается количество раствора Вм (л), перекачиваемого в мерник;

Вм = ,                                                              (2-6)

где Ср - - концентрация рабочего раствора в мернике, г/л;

Vм - объем мерника до верхней предельной отметки, л;

Сисх - концентрация исходного раствора в ячейке, г/л.

Собирается схема перекачки раствора: открываются задвижки Г-1, Г-2, Г-3.

Включается насос 2, и перекачивается расчетное количество исходного раствора в мерник, после чего насос отключается.

Открывается задвижка 0-3, в мерник добавляется вода до верхней предельной отметки. Открывается задвижка В-3, и в течение примерно 15 - 20 мин раствор перемешивается воздухом. После этого воздух отключается и определяется концентрация приготовленного раствора.

При значительной разнице между концентрацией рабочего раствора, вычисленной по формуле (2-5) и полученной в мернике, последнюю корректируют добавлением исходного раствора из ячейки или воды. На этот случай целесообразно верхнюю предельную отметку объема мерника располагать несколько ниже перелива (запас примерно 5 %).

Концентрация рабочего раствора коагулянта в течение года меняется в зависимости от дозы коагулянта; обычно она находится в пределах 4 - 6 %.

2.5.4. Приготовление рабочего раствора полиакриламида производится в следующем порядке (см. рис. 2-4).

В бак 1 загружается содержимое одного ящика или бочки. Открывается задвижка 0-1 на подаче воды, наполняется бак и включается мешалка. Перемешивание производится до получения однородного раствора (отсутствия видимых глазом кусочков геля).

Расчетным путем определяется концентрация приготовленного раствора См, г/л):

См = ,                                                          (2-7)

где G - количество загружаемого в мешалку технического продукта, кг;

m - содержание активного полимера в техническом продукте, %;

Vм - объем воды, добавляемой в мешалку для разбавления, м3.

На основании выбранной по результатам лабораторных опытов дозы полиакриламида определяется концентрация рабочего раствора (г/л):

Ср = ,                                                              (2-8)

где Dк - доза ПАА, мг/л,

Qосв - номинальная нагрузка осветлителя, м3/ч;

Qн.д - номинальная производительность насоса дозатора, л/ч.

Подсчитывается количество раствора Вб (л), перекачиваемого в бак рабочего раствора:

Вб = ,                                                               (2-9)

где Ср - концентрация рабочего раствора, г/л;

Vб - объем бака рабочего раствора, л;

См - концентрация приготовленного раствора в баке-мешалке, г/л.

Собирается схема перекачки раствора из бака 1 в бак 4: открываются задвижки Ф-1, Ф-2, включается насос 3, открываются задвижки Ф-3, Ф-5 и перекачивается расчетное количество раствора.

Открывается задвижка 0-2, добавляется вода в мерник до верхней предельной отметки. Открывается задвижка В-1, и в течение примерно 5 - 10 мин раствор перемешивается воздухом. Обычно концентрация рабочего раствора ПАА составляет 0,1 %.

2.5.5. Дозирование щелочи или кислоты производится от общего регенерационного узла обессоливающей установки специально устанавливаемыми для этой цели насосами-дозаторами.

Доза кислоты для подкисления определяется лабораторным путем; доза щелочи для подщелачивания - расчетным путем по формуле (2-4). После этого рассчитывается и устанавливается требуемая номинальная производительность насоса-дозатора Qн.д (л/ч);

Qн.д = ,                                                        (2-10)

где D - выбранная доза реагента (щелочи, кислоты), мг/л;

Qосв - номинальная нагрузка осветлителя, м/ч;

С - концентрация реагентов (щелочи, кислоты) в мерниках, г/л.

2.5.6. Если к моменту пуска предвидится длительная работа осветлителя с нагрузками ниже номинальной, для расчета по формулам (2-5) и (2-8) Qосв принимается равной максимально ожидаемой нагрузке.

2.5.7. Суточный расход реагентов рассчитывается по формулам:

а) коагулянт

 = ,                                                     (2-11)

где G - расход коагулянта (в пересчете на сухой продукт), кг/сут;

Qосв - нагрузка осветлителя, м3/ч;

Dк - доза коагулянта, мг/л;

111 и 57 - эквивалентные веса соответственно сухого и безводного продуктов;

б) полиакриламид

 = ,                                                    (2-12)

где G - расход ПАА (в пересчете на технический продукт), кг/сут;

Dф - доза ПАА, мг/л;

n - содержание активного полимера в техническом продукте, %.

2.5.8. Пуск осветлителя после монтажа или ремонта производится в следующем порядке1 (рис. 2-5).

1 Дается порядок обслуживания осветлителя ЦНИИ-2 производительностью 450 т/ч.

Начальник смены химического цеха извещает начальника смены котлотурбинного цеха о предстоящем пуске и сообщает потребный расход воды и температуру ее подогрева.

Открываются задвижки 0-1, 0-2, и устанавливается расход воды, равный 0,5 - 0,6 номинальной нагрузки осветлителя. Через 5 - 7 мин после начала подачи воды открывают задвижки Др-1; Др-2, и в течение 5 - 10 мин производится промывка днища осветлителя.

Закрываются задвижки Др-1, Др-2, открываются вентили на всех пробоотборных точках и начинается заполнение осветлителя.

При появлении воды из пробоотборной точки № 3 открываются вентили Г-1, Г-2, Г-3, Ф-1, Ф-2, Ф-3 и включаются насосы 4, 5 для подачи коагулянта и ПАА из баков 2 и 3. Если производится подщелачивание или подкисление исходной воды, то прежде чем включить подачу коагулянта, включают подачу щелочи (из бака 6) или кислоты (из бака 7): открывают вентили Щ-1, Щ-2 или К-1, К-2 и включают насос 8 или 9. Если раствор коагулянта подается в трубопровод исходной воды, то вместо вентиля Г-3 открывается вентиль Г-3а.


Рис. 2-5. Схема обслуживания осветлителя для коагуляции


Производится накопление шламового фильтра. Первые 2 - 3 ч из всех пробоотборных точек идет мутная вода, поэтому вода из осветлителя, поступающая в бак коагулированной воды, должна быть спущена в дренаж: открывается задвижка на дренаже бака.

По мере формирования, оседания и накопления шлама вода на выходе из осветлителя (пробоотборная точка № 5) становится прозрачной, после чего закрывается дренаж бака коагулированной воды.

До окончания формирования шламового фильтра «отсечка» на шламоуплотнитель (задвижка 0-2) открыта неполностью - примерно на 50 %.

Момент окончания формирования устойчивого шламового фильтра, позволяющего повышать нагрузку осветлителя до номинальной, фиксируется по качеству и количеству шлама в отбираемых пробах.

При этом:

а) вода из пробоотборных точек № 4, 5, 6 должна быть прозрачной, из пробоотборной точки № 3 - содержать примерно 30 - 40 % шлама, из пробоотборной точки № 1, 2 - примерно 60 - 70 % шлама;

б) хлопья шлама должны быть крупными, легко оседающими при отстое пробы.

Продолжительность формирования шламового фильтра зависит от ряда конкретных условий - конструктивных особенностей осветлителя, качества исходной воды, дозы реагентов и т.п. и может составлять сутки и более.

Повышается нагрузка осветлителя до номинальной (не более чем на 10 % каждые 15 - 20 мин), полностью открывается задвижка 0-2 («отсечка») и регулируется уровень шламового фильтра степенью открытия пробкового крана (вентиля) Др-3 на линии непрерывной продувки шламоуплотнителя таким образом, чтобы из пробоотборных точек № 4, 5, 6 шла прозрачная вода.

2.5.9. При пуске осветлителя другого типа и другой производительности порядок операций аналогичен. Отличие заключается в основном в способе регулирования уровня шламового фильтра. Так, в осветлителе ЦНИИ-3 производительностью 230 т/ч на шламоуплотнителе имеются донные клапаны с ручным управлением, открывая которые можно увеличивать количество шлама, отводимого в шламоуплотнитель. На осветлителе ЦНИИ-2 производительностью 150 т/ч для этой же цели предназначен трубопровод, соединяющий шламоуплотнитель с зоной формирования осадка. На этом трубопроводе также имеется запорный клапан с ручным управлением.

2.6. Контроль за работой осветлителя

2.6.1. При работе осветлителя осуществляются два вида контроля - технологический и химический. Оба вида контроля проводятся в оперативной и общей форме.

Оперативный технологический контроль осуществляется сменным персоналом химического цеха и предусматривает:

а) приготовление рабочих растворов коагулянта и полиакриламида установленных концентраций. Как правило, устанавливаются два мерника раствора коагулянта: в одном готовится раствор, из другого производится дозирование. Порядок приготовления раствора коагулянта см. п. 2.5.3, полиакриламида - см. п. 2.5.4;

б) поддержание постоянной температуры подогрева обрабатываемой воды 30 °С с колебаниями не более ±1 °С;

в) поддержание режима возможно редкого изменения нагрузки осветлителя. Изменение нагрузки (особенно повышение) производится плавно, без рывков - не более чем на 10 % в течение каждых 15 - 20 мин;

г) строгое поддержание установленных дозировок реагентов - коагулянта, полиакриламида, щелочи, кислоты. При стабильной нагрузке осветлителя дозы реагентов проверяются 1-2 раза в смену подсчетом по формуле

Dк = ,                                                        (2-13)

где Dк - доза реагента, мг/л;

Qн.д - производительность насоса-дозатора, л/ч;

Ср - концентрация рабочего раствора реагента, г/л;

Qосв - нагрузка осветлителя, м3/ч.

При изменении нагрузки дозы реагентов поддерживаются изменением производительностью насосов-дозаторов автоматически или вручную;

д) поддержание верхней границы шламового фильтра на уровне верхних шламоприемных окон. При приеме смены отбираются пробы из всех пробоотборных точек и визуально определяется количество шлама в пробах.

При этом вода должна быть:

- из пробоотборных точек № 5, 6 - прозрачной;

- из пробоотборной точки № 4 - слегка мутной;

- из пробоотборной точки № 3 - содержать примерно 30 - 40 % шлама;

- из пробоотборных точек № 1, 2 - содержать примерно 60 - 70 % шлама.

При стабильных нагрузках осветлителя контроль за уровнем шламового фильтра ведется по пробам, отбираемым каждый час из пробоотборных точек № 5, 6, из них всегда должна идти прозрачная вода. При нарушении режима работы осветлителя, что фиксируется по появлению частиц шлама в пробоотборной точке № 5, немедленно отбираются пробы из других точек и принимаются меры к восстановлению нормального режима: проверяются дозы реагентов, увеличивается размер непрерывной продувки открытием вентиля Др-3.

В остальных случаях при нормальной работе осветлителя пробы из всех пробоотборных точек для визуального контроля за составом и объемом шлама отбираются один-два раза в смену. При появлении шлама в пробоотборной точке № 6 увеличивается размер непрерывной продувки.

Параметры контактной среды (крупность хлопьев шлама, способность их к оседанию и др.) зависят от качества исходной воды и дозы реагентов и устанавливаются при наладке режима работы осветлителя. Во всех случаях при правильно выбранных дозах реагентов хлопья шлама должны быть крупными и хорошо оседающими.

Регулирование высоты шламового фильтра производится автоматически или вручную изменением размера «отсечки» на шламоуплотнитель и непрерывной продувки шламоуплотнителя.

При превышении указанных границ шламового фильтра увеличивается размер непрерывной продувки. «Отсечка» при этом открыта на 100 %. При снижении верхней границы шламового фильтра ниже указанной (для номинальной нагрузки) уменьшается размер непрерывной продувки. Оптимальный размер непрерывной продувки и степень открытия «отсечки» устанавливаются при наладке. Обычно для номинальной нагрузки размер непрерывной продувки составляет 1,5 - 2,0 % производительности.

При нагрузках осветлителя, равных 0,4 - 0,5 номинальной, уровень шламового фильтра может опускаться ниже установленной границы даже при полностью закрытой непрерывной продувке. В этом случае полностью закрывается непрерывная продувка до восстановления требуемых границ шламового фильтра.

Учащенный контроль в этом случае ведется за пробами из пробоотборной точки № 6. При малейшем появлении шлама в пробе из этой точки открывается непрерывная продувка независимо от того, поднялась ли верхняя граница шламового фильтра до требуемой. Если же появление этой границы фиксируется в пробах из пробоотборной точки № 4 раньше, чем появятся признаки шлама в пробоотборной точке № 6, также производится открытие непрерывной продувки. Таким образом, при малых нагрузках непрерывная продувка заменяется периодической путем открытия задвижки Др-3. Периодичность продувки и размер ее устанавливаются при наладке.

В моменты увеличения нагрузки осветлителя размер непрерывной продувки, как правило, увеличивается во избежание выноса шлама в зону осветления. Основной контроль в это время ведется за прозрачностью воды в пробах из пробоотборных точек № 4, 5; отбор проб производится учащенно, примерно каждые 10 - 15 мин.

2.6.2. Общий технологический контроль осуществляется периодически с учетом конкретных местных условий под общим руководством начальника смены и предусматривает:

а) учет ежемесячного расхода реагентов (коагулянта, полиакриламида, щелочи, кислоты) - подсчитывается в конце смены аппаратчиком предочистки и записывается в «Журнале расхода реагентов»;

б) осмотр верхней распределительной решетки - проводится дежурным аппаратчиком предочистки при сдаче-приеме смены.

На основании результатов осмотра периодически (через 2 - 3 мес) производится промывка верхней распределительной решетки. Для этого снижается нагрузка на осветлителе так, чтобы оголилась верхняя распределительная решетка, и специальным шлангом смывается накопившийся шлам. После этого в течение 20 - 30 мин дается возможность отвести шлам из зоны осветления. Для этого увеличивается размер непрерывной продувки. После появления прозрачной воды из пробоотборной точки № 5 восстанавливается прежний размер продувки и на осветлителе устанавливается требуемая нагрузка;

в) продувку пробоотборных точек - производится один раз в смену аппаратчиком предочистки. Для этого на всех пробоотборных точках поочередно открываются полностью вентили примерно на 1 мин;

г) продувку баков коагулированной воды - производится по указанию начальника цеха или его заместителя. Для этого на 1 - 2 мин открывается дренажная задвижка на баке;

д) оптимальные дозы реагентов (коагулянта, флокулянта, щелочи, кислоты) при сезонных изменениях качества исходной воды устанавливаются дневной химической лабораторией по указанию начальника цеха или его заместителя.

2.6.3. Оперативный химический контроль осуществляется сменным персоналом путем отбора разовых проб и определения в них ряда показателей качества воды.

Объем и периодичность оперативного химического контроля приведены в табл. 2-1.

Таблица 2-1

Место отбора пробы

Контролируемый показатель

Периодичность контроля

Исходная вода

Щелочность

1 раз в смену1

Окисляемость

1 раз в смену

Кремнекислота

1 раз в месяц

Коагулированная вода (пробоотборная точка № 5)

Прозрачность по «кольцу», «кресту»

4 раза в смену2

Щелочность (по метилоранжу)

4 раза в смену2

Окисляемость

1 раз в смену

1 В период начала-конца паводка 4 - 5 раз в смену.

2 При пуске осветлителя и подъеме нагрузки через 10 - 15 мин.

Кроме того, сменный персонал определяет концентрацию приготовляемых рабочих растворов коагулянта и флокулянта.

2.6.4. Общий химический контроль осуществляется персоналом дневной химической лаборатории путем отбора разовых и усредненных проб. На основании результатов анализа этих проб устанавливается и корректируется оптимальный режим работы осветлителя.

Объем и периодичность общего химического контроля приведены в табл. 2-2.

Таблица 2-2

Место отбора пробы

Контролируемый показатель

Периодичность контроля

Исходная вода

Алюминий1

1 раз в неделю

Железо

1 раз в неделю

Кремнекислота (общая)

1 раз в месяц

Коагулированная вода (пробоотборная точка № 5)

Алюминий1

1 раз в неделю

Железо

1 раз в неделю

Кремнекислота (общая)

1 раз в месяц

1 Среднесуточная проба.

2.6.5. Строгое выполнение перечисленных требований по обслуживанию осветлителя позволяет получить коагулированную воду следующего качества:

а) прозрачность - более 300 мм по «кресту», опалесценция отсутствует;

б) щелочность - 0,4 - 0,6 мг-экв/кг (титрование с индикатором метилоранжевым);

в) значение рН - 6,1 - 6,6;

г) окисляемость - 0,3 - 0,4 содержания ее в исходной воде;

д) остаточный алюминий - зависит от содержания соединений алюминия в исходной воде и, как правило, составляет 0,6 - 0,9 исходного.

В конкретных условиях перечисленные показатели качества коагулированной воды могут меняться в более широких диапазонах и корректируются при наладке.

2.7. Останов осветлителя

2.7.1. При останове осветлителя выполняются следующие операции (см. рис. 2-5).

Отключаются насосы-дозаторы реагентов 4, 5, 8, 9.

Закрываются вентили Г-3 (или Г-3а), Г-2, Ф-3, Ф-2, Щ-2, К-2.

По согласованию с начальником смены турбинного цеха закрывается задвижка 0-1.

Если осветлитель выводится в резерв, через 1 - 2 мин после закрытия задвижки 0-1 закрываются вентили на линии непрерывной продувки и на всех пробоотборных точках.

Если осветлитель выводится для внутреннего осмотра, ремонтных работ внутри него, сразу после отключения исходной воды (закрывается задвижка 0-1) полностью открываются непрерывная и периодическая продувки, затем постепенно приоткрываются задвижки Др-1, Др-2 и осветлитель опорожняется.

2.7.2. Пуск осветлителя, находящегося в резерве, производится в соответствии с п. 2.5.8. Однако при этом после подачи исходной воды промывка днища осветлителя не производится (задвижки Др-1, Др-2 не открываются), насосы-дозаторы реагентов включаются непосредственно после начала подачи исходной воды.

2.7.3. Для удобства и оперативности обслуживания осветлителя составляется «Режимная карта работы осветлителя» (приложение 2).

3. ОБРАБОТКА ВОДЫ МЕТОДОМ ИЗВЕСТКОВАНИЯ С КОАГУЛЯЦИЕЙ

3.1. Физико-химические основы процесса

3.1.1. Известкование с коагуляцией осуществляется в тех случаях, когда одновременно со снижением щелочности исходной воды необходимо из нее удалить органические коллоидные вещества. Для этого в исходную воду вводятся растворы реагентов - известкового молока и коагулянта.

В процессе известкования и коагуляции происходит частичное умягчение и снижение сухого остатка обрабатываемой воды, а также удаление взвешенных веществ, соединений кремния и железа, кроме того уменьшается цветность воды.

3.1.2. При известковании воды протекают следующие процессы.

Прежде всего из воды удаляется свободная углекислота СО2 и образуется труднорастворимое, выпадающее в осадок соединение - углекислый кальций (СаСО3):

СО2 + Са(ОН)2 ® СаСО3 ¯ + Н2О.                                        (3-1)

При введении извести в большем количестве, чем это необходимо для связывания свободной углекислоты, в воде повышается содержание гидроксильных ионов (ОН)-, что приводит к переходу бикарбонатов (НСО-3) в карбонаты (С):

ОН- + НСО3 С + Н2О.                                              (3-2)

Карбонаты образуют с находящимися в воде ионами кальция (Са2+) выпадающий в осадок карбонат кальция (СаСО3):

Са2+ + С ® СаСО3 ¯.                                                   (3-3)

Ионы магния (Mg2+), взаимодействуя с гидроксильными ионами, выделяются в осадок в виде труднорастворимого гидрата окиси магния [Mg(ОН)2]:

Mg2+ + 2ОН- ® Mg(ОН)2 ¯.                                             (3-4)

В молекулярной форме реакции, протекающие при известковании, могут быть выражены следующими уравнениями:

Са(НСО3)2 + Са(ОН)2 ® 2СаСО3 ¯ + 2Н2О;                                    (3-5)

Mg(НСО3)2 + 2Са(ОН)2 ® Mg(ОН)2 ¯ + СаСО3 ¯ + 2Н2О;                         (3-6)

MgSO4 + Са(ОН)2 ® Mg(ОН)2 ¯ + CaSO4;                                     (3-7)

MgCl2 + Са(ОН)2 ® Mg(ОН)2 ¯ + СаCl2;                                     (3-8)

СО2 + Са(ОН)2 ® + СаСО3 ¯ + Н2О.                                         (3-9)

Образующиеся в процессе известкования воды углекислый кальций (СаСО3) и гидрат окиси магния [Mg(ОН)2] выпадают в виде осадка (шлама).

Удаление магниевой некарбонатной жесткости путем известкования производить нецелесообразно, так как, хотя магний и осаждается в виде Mg(ОН)2, при этом образуется эквивалентное количество кальциевой жесткости (CaSO4, СаCl2 и т.д.).

3.1.3. Коагуляция при известковании является процессом, улучшающим формирование осадка и протекание процесса удаления примесей. В качестве коагулянта при известковании обычно используется железный купорос - FeSO4×7H2O. При введении в воду наряду с известью раствора железного купороса происходит его гидролиз - окисление растворенным в воде кислородом и образование гидроокиси железа.

Реакция взаимодействия может быть выражена в молекулярной форме следующими уравнениями:

FeSO4 + Са(ОН)2 ® Fe(ОН)2 ¯ + CaSO4;                                       (3-10)

4Fe(ОН)2 + О2 + 2Н2О ® 4Fe(ОН)3 ¯.                                         (3-11)

Коагулянт образует нерастворимый в воде осадок, имеющий рыхлую пористую поверхность. Если вместе с коллоидными веществами в воде имеются взвешенные грубодисперсные частицы (глина, ил, песок), образовавшиеся хлопья скоагулированных коллоидов обволакивают эти взвешенные частицы и вместе с ними выпадают в осадок.

Совместное известкование и коагуляция обеспечивают наилучший эффект протекания обоих процессов, так как Са(ОН)2 является поставщиком гидроксил-ионов при гидролизе FeSO4, что резко ускоряет выпадение осадка Fe(ОН)3. В свою очередь, при удалении коллоидных веществ в процессе коагуляции создаются благоприятные условия для роста кристаллов СаСО3.

3.1.4. Основные факторы, определяющие протекание процесса известкования:

а) температура подогрева воды.

При подогреве известкуемой воды интенсифицируются процессы обработки, снижается остаточная щелочность, улучшаются условия выделения осадка. Оптимальная температура воды с учетом стойкости ионитов принимается равной 30 - 40 °С;

б) качество исходной воды.

Известкование воды с коагуляцией технологически применимо для предварительной очистки воды на ТЭС при практически любом качестве пресной природной воды, за исключением вод с большой избыточной щелочностью.

Благоприятным для применения известкования являются исходная щелочность воды более 2 мг-экв/кг, малое содержание природной взвеси (до 100 мг/л) и малая окисляемость (до 10 мг/л О2), отсутствие в воде загрязнений, вносимых с промышленными стоками;

в) использование образующегося осадка в качестве контактной среды.

Выделившиеся труднорастворимые вещества отлагаются на поверхности частиц контактной среды, происходит рост кристаллов, частицы становятся крупными, в результате чего улучшаются условия отделения их от воды.

С использованием контактной среды, образованной взвешенным осадком, сокращается требуемая длительность обработки, увеличиваются допустимые скорости движения воды в осветлителях, снижается остаточная щелочность, нестабильность воды, ее окисляемость, содержание в ней взвеси и других примесей;

г) введение коагулянта при известковании.

При этом углубляется эффект очистки воды от тех природных примесей, которые при одном известковании удаляются лишь в небольшой мере, а также улучшается эффект декарбонизации;

д) применение активаторов процесса - флокулянтов.

Для того чтобы сохранить технологические свойства осадка в период паводка, когда значительно изменяется качество обрабатываемой воды, в нее дополнительно может быть введен активатор коагуляции (флокулянт). На ТЭС в качестве флокулянта обычно применяется полиакриламид.

Механизм действия полиакриламида заключается в том, что многие ионогенные окончания каждой молекулы этого полимера адсорбируют различные микрочастицы, содержащиеся в воде и образующиеся в процессе известкования и одновременной коагуляции. Каждая частица может адсорбироваться несколькими ионогенными окончаниями, принадлежащими различным молекулам активатора.

В результате создаются крупные пространственные системы в виде хлопьев.

Применение флокулянта позволяет сохранить эффект осветления воды в период паводка.

Необходимость и периодичность ввода флокулянта в течение года должны быть обоснованы лабораторными опытами и проверены непосредственно в осветлителе.

Более подробно физико-химические основы процессов, происходящих при известковании, приведены в [Л. 2] (см. приложение 1).

3.1.5. Для обработки воды методом известкования с коагуляцией используются следующие реагенты:

а) строительная комовая известь (ГОСТ 9179-70) и за неимением ее в редких случаях известь-пушонка.

Содержание активного вещества (СаО) в поставляемом продукте (строительной извести) обычно существенно ниже, чем это установлено ГОСТ (60 - 85 вес. %), и составляет около 30 - 50 %, а зачастую и ниже - 20 - 25 %.

При возможности применяется готовое известковое молоко, которое получают с близрасположенных заводов бетонных изделий или с установок по приготовлению карбида кальция;

б) купорос железный технический - FeSO4×7H2O (ГОСТ 6981-54).

Реагент представляет собой зеленовато-голубые кристаллы. Доставляется на электростанции двух сортов в деревянных ящиках, бочках или барабанах. Сорт А имеет содержание FeSO4 не менее 53 %, сорт Б - не менее 47 %;

в) полиакриламид.

Его свойства приведены в п. 2.1.5.

3.2. Устройство осветлителя и схема его работы

3.2.1. Для известкования воды на электростанциях применяются в основном осветлители ЦНИИ-1 и различные их модификации, выполненные ВТИ и ТЭП. Эти осветлители предназначаются также для одновременного проведения в них обескремнивания. Такое решение при известковании неэкономично, так как здесь могут быть допущены большие (на 25 - 40 %) скорости восходящего движения обрабатываемой воды и требуется меньшая (в 1,5 - 2 раза) длительность пребывания воды в осветлителе.

В настоящее время во ВТИ разработан нормальный ряд осветлителей для известкования производительностью 63, 100, 160, 250, 400, 630 и 1000 м3/ч.

3.2.2. В данной Инструкции рассматривается эксплуатация осветлителя ЦНИИ-1 производительностью 200 м3/ч (рис. 3-1).

Подобные осветлители других расчетных нагрузок не имеют существенных отличий от указанного. Для ознакомления дается краткая характеристика и схема работы осветлителя ВТИ-100И для известкования производительностью 100 м3/ч (рис. 3-2).

Осветлитель ВТИ-100И имеет ряд усовершенствований по сравнению с осветлителем ЦНИИ-1: его конструкция предусматривает большую длительность пребывания исходной воды в воздухоотделителе (в 7 - 8 раз); ввод воды в нижнюю часть осветлителя производится через одно сопло с регулируемым выходным сечением. Осветлитель для известкования по сравнению с осветлителем для магнезиального обескремнивания той же производительности имеет более простую конфигурацию, меньшие габаритные размеры, вес и геометрический объем.

3.2.3. Технология обработки воды во всех типах осветлителей одинакова (см. рис. 3-1).

Подогретая вода подается в воздухоотделитель 21, из которого через тангенциально расположенные сопла поступает в нижнюю коническую часть осветлителя. Штуцера 18, 19, подводящие реагенты в пределах осветлителя, направлены радиально; такой подвод жидкостей способствует их лучшему взаимному перемешиванию.

В нижней конической части осветлителя (зона а) протекают основные химические реакции осаждения. При этом происходит выпадение хлопьевидного осадка, которое заканчивается в цилиндрической части аппарата.

Рис. 3-1. Схема осветлителя ЦНИИ-1 производительностью 200 м3/ч:

1 - корпус; 2 - шламоуплотнитель; 3 - люк шламоуплотнителя; 4 - подвод исходной воды; 5 - грязевик; 6 - задвижка «отсечки»; 7 - лебедка; 8 - нижняя смесительная решетка; 9 - вертикальные перегородки; 10 - верхняя распределительная решетка; 11 - сборный кольцевой желоб; 12 - сборный короб осветленной воды; 13 - труба отвода воды из шламоуплотнителя; 14 - сборный коллектор шламоуплотнителя; 15 - шламоприемная труба; 16 - кожух, регулирующий уровень шлама в осветлителе; 17 - пробоотборные трубки с вентилями (9 шт.); 18 - подвод раствора коагулянта; 19 - подвод известкового молока; 20 - подвод раствора флокулянта; 21 - воздухоотделитель; 22 - непрерывная продувка; 23 - периодическая продувка; 24 - продувка грязевика и опорожнение осветлителя; 25 - выход осветленной воды; 26 - подвод воды для промывки верхней решетки осветлителя

Рис. 3-2. Устройство осветлителя БТИ-100И для известкования с коагуляцией производительностью 100 м3/ч:

1 - подвод обрабатываемой воды; 2 - распределительные трубы; 3 - воздухоотделитель; 4 - сопловое устройство; 5 - смеситель; 6 - ввод известкового молока; 7 - ввод коагулянта; 8 - ввод полиакриламида; 9 - устройство для изменения живого сечения сопла; 10 - вертикальные смесительные перегородки; 11 - горизонтальная смесительная перегородка; 12 - зона контактной среды; 13 - шламоприемные окна; 14 - внутренний кожух; 15 - шламоуплотнитель (ШУ); 16 - зона шламоуплотнения; 17 - верхняя распределительная решетка; 18 - сборный желоб; 19 - приемный короб распределительного устройства; 20 - выходящая магистраль; 21 - сборный коллектор ШУ; 22 - труба отвода воды из ШУ; 23 - непрерывная продувка ШУ; 24 - периодическая продувка ШУ; 25 - расходомер; 26 - грязевик; 27 - дренаж осветлителя; 28 - дроссельная заслонка; 29 - дренаж ШУ; 30 - вода для промывки; 31 - задвижка «отсечки»; 32 - вода от промывки механических фильтров

Сорбционные процессы протекают на протяжении всего периода контакта жидкости со взвешенным осадком. Последний создается восходящим потоком обрабатываемой воды и образует контактную среду (так называемый взвешенный шламовый фильтр), на поверхности частиц которой кристаллизуются вещества, выделяющиеся из воды в виде твердой фазы. Пропуск воды через толщу взвешенного осадка ускоряет процессы кристаллизации, углубляет процессы сорбции, способствует умягчению, осветлению и стабильности воды.

3.2.4. По мере подъема воды из конической части в цилиндрическую, вращательное движение, созданное тангенциальным подводом в конической части осветлителя, гасится, встречая на своем пути горизонтальную решетку 8 и вертикальные смесительные перегородки 9, придающие воде поступательно восходящее направление движения.

Основная часть воды, поступившей в осветлитель, проходит зоны б, в, г помимо шламоуплотнителя 2 и встречает на своем пути верхнюю распределительную решетку 10, выравнивающую нагрузку по площади сечения. Пройдя решетку, вода поступает в отверстия сборного желоба 11 и по нему отводится в коллектор обработанной воды.

3.2.5. Часть обрабатываемой воды вместе с увлекаемым ею осадком поступает из собственно осветлителя в шламоуплотнитель 2 через окна в шламоприемной трубе 15. Шламоуплотнитель представляет собой напорный вертикальный отстойник, встроенный в осветлитель. В нем происходит отделение шлама от жидкости. Шлам оседает на поверхности конического днища, уплотняется и удаляется в дренаж по линии непрерывной продувки 22. Осветленная же вода («отсечка») через отверстия в сборном коллекторе шламоуплотнителя 14 поступает в трубу 13, отводящую ее в распределительное устройство осветлителя и далее в сборный короб осветленной воды 12, где она смешивается с основным потоком обработанной воды.

Практически размеры «отсечки» зависят от качества образующегося осадка и составляют 10 - 20 % производительности осветлителя.

Количество воды, отводимой из зоны зашламления в шламоуплотнитель, складывается из расхода на непрерывную продувку и расхода, возвращаемого в распределительное устройство.

3.2.6. Количество жидкости поступающей в шламоуплотнитель, в значительной степени зависит от размера открытия задвижки 0-1 у распределительного устройства.

Поступление же воды в распределительное устройство в свою очередь зависит от разности уровней воды в корпусе осветлителя и отметки низа горизонтальной трубы, отводящей воду из шламоуплотнителя в распределитель. Слив из трубы шламоуплотнителя («отсечка») в распределительное устройство должен быть свободным; при потоплении слива действующий напор падает и уменьшается поступление воды и шлама в шламоуплотнитель, и этим нарушаются условия регулирования толщи осадка.

Размер «отсечки» устанавливается такой, при котором, с одной стороны, обеспечивается поддержание требуемого слоя взвешенного осадка, а с другой, - соблюдается прозрачность воды, отводимой из шламоуплотнителя в распределительное устройство.

3.2.7. Непрерывная продувка шламоуплотнителя устанавливается до тех минимальных размеров, при которых еще не наблюдается скапливание осадка в шламоуплотнителе и ухудшение эффекта осветления выходящей из него воды.

Замер непрерывной продувки производится по тарированной шкале открытием крана Др-3 непрерывной продувки.

Удаление крупных частиц достигается периодическими продувками осветлителя через грязевик 5. Грязевик служит для сбора крупных частиц и позволяет уменьшить расход воды при непрерывной продувке.

3.3. Склад извести. Приготовление и дозирование известкового молока и коагулянта

3.3.1. Типовым проектом предусмотрено хранение извести в сухом виде в железобетонных бункерах или ячейках. Разгрузка извести производится следующим образам (рис. 3-3).

Известь из железнодорожного вагона 1 с помощью конвейерной разгрузочной машины 2 разгружается в приемные бункера 3, расположенные вдоль железнодорожного пути. В помещении под бункерами установлены двухвалковые дробилки 4 типа ДДЗ-2М, предназначенные для дробления крупных кусков извести.

Дробленая известь с помощью транспортеров (шнеков) 5 подается в элеваторы 6 типа ЛМ-450, откуда транспортерами (шнеками) 7 направляется в железобетонные прямоугольные бункера 8 для хранения. Бункера снабжены сигнализаторами уровня.

3.3.2. Из бункеров известь поступает на транспортеры (шнеки) 9, подающие ее в расходный бункер 10, из которого с помощью тарельчатого питателя 11 известь поступает в аппарат МИКА 12.

Рис. 3-3. Схема разгрузки и хранения извести

В аппарат МИКА одновременно с сухой известно подается осветленная вода (открывается задвижка 0-2), в результате чего происходит гашение извести:

СаО + Н2О ® Са(ОН)2.

Подача воды в аппарат регулируется таким образом, чтобы вытекающее из него известковое молоко было достаточно концентрированным (4000 - 6000 мг-экв/л).

3.3.3. Из аппарата МИКА концентрированное известковое молоко сливается через циклон* 13 в железобетонную ячейку 14.

* Для очистки известкового молока могут применяться и другие конструкции пескоуловителей.

Рис. 3-4. Схема приготовления и дозирования известкового молока

Трубопровод, входящий в циклон, соединен с ним по касательной, благодаря чему в циклоне создается вращательное движение жидкости. При этом частички недопала и песка, находящиеся в известковом молоке, под действием центробежной силы и собственного веса движутся вниз по спирали и попадают в бункер 15, который перед каждым гашением обязательно заполняется водой через вентиль 0-4.

В циклоне 13 осуществляется первая ступень очистки известкового молока от частиц песка и недопала, которое дальше по трубопроводу поступает в железобетонную ячейку 14.

3.3.4. Крупные куски недопала из аппарата МИНА по желобу поступают на щековую дробилку 17 и далее удаляются аппаратом гидрошламоудаления 16 в систему ГЗУ или на шламоотвал.

После окончания гашения извести и выключения из работы аппарата МИНА недопал и песок, скопившиеся в бункере 15, также удаляются в систему ГЗУ или на шламоотвал. Для этого открываются задвижки Др-4, Др-5, 0-5 и включается насос исходной воды. Одновременно открытием вентиля 0-4 вода вводится тангенциально в бункер 15, способствуя быстрейшему его опорожнению. С окончанием промывки отключается насос исходной воды и закрываются задвижки Др-4, 0-5, Др-5. Бункер 15 заполняется водой, после чего вентиль 0-4 закрывается.

Концентрированное известковое молоко из ячейки 14 по мере необходимости насосом 18 через напорный циклон 19 (открываются задвижки И-3, И-4 или задвижка И-5 на байпасе) подается в расходные баки-мешалки на ВПУ. Песок и другие примеси из циклона 19 через бункер 20 с помощью шламоудалителя 21 сбрасываются в систему ГЗУ на шламоотвал (открываются задвижки 0-6, 0-7, Др-6).

3.3.5. В схему приготовления и дозирования известкового молока в осветлитель (рис. 3-4) включены: расходные баки-мешалки 1, песколовушка 2, насосы рециркуляции 3 и насосы-дозаторы 4.

3.3.6. На электростанциях принят способ мокрого хранения коагулянта (рис. 3-5). Поступивший на ВПУ коагулянт из вагонов 1 транспортером 2 загружается в железобетонные ячейки грязного раствора 3.

Разбавление водой осуществляется через задвижку 0-1. Для перемешивания в ячейки подается сжатый воздух.

Рис. 3-5. Схема приготовления и дозирования коагулянта (сернокислого железа)

В ячейках грязного раствора имеются ящики, заполненные дробленым антрацитом (фракции 20 - 40 мм), предназначенным для грубой фильтрации раствора.

Подача раствора коагулянта в ячейку чистого раствора 4 производится по трубопроводу самотеком при открытии задвижек Г-1 и Г-2.

3.3.7. Из ячеек чистого раствора 4 коагулянт насосом 5 перекачивается в расходные мерники 6, откуда раствор с помощью насосов-дозаторов 8 подается в осветлитель. На всасывающем коллекторе насосов-дозаторов устанавливается фильтр-сетка 7.

3.3.8. Дозирование вспомогательных средств для известкования с коагуляцией, в частности полиакриламида, применяется сравнительно редко. Приготовление и дозирование ПАА производятся в соответствии с п. 2.5.4.

3.4. Подготовка к пуску и пуск осветлителя

3.4.1. Перед пуском осветлителя, вновь смонтированного или после ремонта, производится тщательный внутренний его осмотр. Особое внимание обращается на следующее:

а) корпус воздухоотделителя должен быть строго вертикальным, а кромка воронки - строго горизонтальной;

б) прокладки фланцев на трубопроводах осветлителя не должны выступать внутрь трубопровода;

в) шламоотводная труба внутри осветлителя устанавливается строго вертикально, нижние и верхние кромки шламоотводных окон должны быть горизонтальными и располагаться на одном уровне;

г) верхняя распределительная решетка должна быть горизонтальной, что проверяется уровнем воды в осветлителе. Стыки отдельных секций решетки между собой и в местах присоединения к осветлителю должны быть заварены сплошным швом;

д) отверстия в кольцевом сборном желобе должны быть строго горизонтальными и расположенными на одном расстоянии одно от другого;

е) люки на верхней распределительной и нижней дренажной решетках должны быть плотно пригнаны, снабжены запорами и резиновыми прокладками.

3.4.2. На основании качества исходной воды производится расчет требуемой дозы известкового молока Du (мг-экв/л):

Du =  + Dк + СО2 + DMg + Иг,                                          (3-12)

где  бикарбонатная щелочность исходной воды, мг-экв/л;

Dк - доза коагулянта, мг-экв/л;

СО2 - содержание свободной углекислоты в исходной воде, мг-экв/л;

DMg - количество выделенного из исходной воды магния, мг-экв/л;

DMg = Mgисх - Mgосв,

здесь Mgисх - содержание магния в исходной воде, мг-экв/л;

Mgосв - содержание магния в осветленной воде; мг-экв/л;

Иг - избыточная гидратная щелочность осветленной воды, мг-экв/л.

Формула (3-12) позволяет лишь приближенно определить требуемую дозу извести, так как DMg - величина, меняющаяся в зависимости от различных факторов. При эксплуатации осветлителя подачу известкового молока регулируют по величине избыточной гидратной щелочности обработанной воды (Иг = 0,1 - 0,2 мг-экв/л).

3.4.3. На основании полученной расчетным путем по формуле (3-12) дозы извести определяется требуемая концентрация рабочего раствора известкового молока (мг-экв/л) в баке-мешалке:

Ср = ,                                                         (3-13)

где Qосв - номинальная нагрузка осветлителя, м3/ч;

Qн.д - номинальная производительность насоса-дозатора, л/ч.

3.4.4. Исходя из объема расходного бака-мешалки, подсчитывают количество концентрированного раствора известкового молока, которое необходимо подать в бак, Вм (л):

Вм = ,                                                           (3-14)

где Vм - рабочий объем бака-мешалки, л;

Сисх - концентрация исходного раствора, мг-экв/л.

Рабочий раствор готовится смешением концентрированного раствора с осветленной водой, добавляемой до верхней отметки бака.

3.4.5. Собирается схема перекачки известкового молока (см. рис. 3-3, 3-4): открываются задвижки И-1, И-2, И-3, И-4, И-6 (или И-7). Включается насос 18 (см. рис. 3-3) и перекачивается расчетное количество исходного раствора в бак-мешалку 1 (см. рис. 3-4), после чего насос отключается.

Открывается задвижка 0-4 или 0-5, и в бак-мешалку добавляется вода до отметки примерно на 0,5 м ниже переливной трубы.

3.4.6. Открываются задвижки И-8, И-10, И-12, И-14 (И-9, И-11, И-13, И-15) и включается насос рециркуляции 3 (см. рис. 3-4) известкового молока.

Через 8 - 10 мин после начала перемешивания отбирается проба из бака-мешалки и определяется концентрация рабочего раствора.

При значительной разнице между концентрацией рабочего раствора, вычисленной по формуле (3-13), и концентрацией, полученной в баке-мешалке, последняя корректируется добавлением концентрированного исходного раствора известкового молока из ячейки или осветленной воды.

3.4.7. Концентрация рабочей суспензии известкового молока обычно составляет 1500 - 2000 мг-экв/л в зависимости от дозы извести и нагрузки осветлителя.

При большей рабочей концентрации баки-мешалки реже заряжаются, однако при этом увеличивается ошибка в дозировании при неточной работе насоса-дозатора.

3.4.8. Известковое молоко подается в осветлитель через песколовушку 2 (см. рис. 3-4), в которой оседают мелкие частицы песка и недопала, попавшие в расходные мешалки.

В процессе эксплуатации песколовушка продувается 2-3 раза в смену открытием вентилей Др-9, Др-10 на 3 - 5 с. Для промывки к песколовушке подведена осветленная вода.

3.4.9. Приготовление рабочего раствора коагулянта производится в следующем порядке (см. рис. 3-5).

Определяется концентрация коагулянта в ячейке чистого раствора. Для этого предварительно на 7 - 10 мин открывается задвижка В-2, и раствор перемешивается сжатым воздухом.

На основании выбранной по результатам лабораторных опытов дозы коагулянта определяют концентрацию рабочего раствора (мг-экв/л), исходя из номинальной нагрузки осветлителя и производительности насоса-дозатора:

Ср = ,                                                         (3-15)

где Dк - доза коагулянта, мг-экв/л;

Qосв - номинальная нагрузка осветлителя, м3/ч;

Qн.д - номинальная производительность насоса-дозатора, л/ч.

3.4.10. Определяется количество исходного раствора, перекачиваемого в мерник (л):

Вм = ,                                                           (3-16)

где Ср - концентрация рабочего раствора коагулянта, мг-экв/л;

Vм - рабочий объем мерника, л;

Сисх - концентрация исходного раствора в ячейке, мг-экв/л.

3.4.11. Собирается схема перекачки раствора: открываются задвижки Г-3, Г-4, Г-5, Г-6; включается насос 5 и перекачивается расчетное количество исходного раствора в мерник 6, после чего насос отключается.

Открывается задвижка 0-3, и осветленная вода подается в мерник до отметки несколько ниже (на 0,3 - 0,5 м) переливной трубы.

3.4.12. Открывается задвижка В-3, и раствор в мернике 6 перемешивается сжатым воздухом в течение 5 - 7 мин, после чего в отобранной пробе определяется концентрация рабочего раствора. При значительной разнице между концентрацией рабочего раствора, подсчитанной по формуле (3-15), и концентрацией рабочего раствора, полученной в мернике, соответственно добавляется концентрированный исходный раствор из ячейки или же осветленная вода.

По мере накопления грязи в ячейках грязного и чистого растворов коагулянта производится их промывка исходной водой из шланга. Для этого открывается задвижка 0-2 на линии исходной воды и дренажная задвижка Др-11 (Др-12).

3.4.13. Порядок приготовления рабочего раствора полиакриламида аналогичен приведенному в п. 2.5.4.

3.4.14. Пуск осветлителя производится в следующем порядке (рис. 3-6).

Открывается задвижка 0-1, и в осветлитель подается исходная подогретая вода, по расходомеру устанавливается производительность осветлителя, равная 0,5 - 0,7 номинальной. Через 5 - 7 мин после начала подачи воды полностью открываются задвижки Др-1 и Др-15 для промывки нижней конусной части осветлителя; промывка длится 3 - 5 мин.

Задвижка Др-15 закрывается, а Др-2 открывается, что дает возможность одновременного заполнения водой осветлителя и шламоуплотнителя. Открываются вентили на всех пробоотборных точках. Задвижка отсечки шламоуплотнителя 0-2 открывается наполовину.

При появлении воды из пробоотборной точки № 2 известковое молоко и коагулянт подаются в осветлитель, для чего открываются вентили И-16, И-18, И-20, И-22, И-24, Г-7, Г-8, Г-9, Г-10 и включаются насосы-дозаторы 4 и 8; дозировка коагулянта устанавливается 0,8 - 1,0 мг-экв/л. При необходимости в осветлитель дозируется флокулянт (ПАА). Для этого открываются вентили Ф-6, Ф-7, Ф-8, Ф-9 и включается насос-дозатор 5.

Контроль за дозированием реагентов ведется по пробам, отобранным из пробоотборной точки № 3.

С появлением воды из пробоотборной точки № 6 задвижка Др-1 закрывается, а задвижка Др-15 открывается. При этом вода, поступающая в осветлитель, доходит до уровня нижних окон шламоприемной трубы шламоуплотнителя и через последний удаляется в дренаж через задвижки Др-2 и Др-15.

Контроль за качеством осветляемой воды ведется по пробам, отобранным из пробоотборной точки 6; при гидратной щелочности 0,05 - 0,4 мг-экв/л задвижка периодической продувки шламоуплотнителя Др-2 закрывается. Шламоуплотнитель продувается непрерывной продувкой открытием вентиля Др-3.

Рис. 3-6. Схема обслуживания осветлителя для известкования

По мере заполнения осветлителя анализируются пробы из высших пробоотборных точек, и при неудовлетворительных результатах открывается периодическая продувка шламоуплотнителя (Др-2); одновременно проверяется правильность дозировки реагентов по анализу воды из пробоотборной точки № 3.

3.4.15. При появлении осветленной воды из пробоотборной точки № 9 заполняется бак осветленной воды и вода подается на ВПУ.

Грязевик осветлителя продувается в первые сутки работы. При полностью открытой задвижке Др-1 продувка длится 1,5 - 2 мин. Через 12 - 18 ч после пуска осветлителя (образования в осветлителе рыхлого шлама творожистой структуры) доза коагулянта снижается до значений, полученных в лабораторных условиях (обычно 0,3 - 0,4 мг-экв/л). Доза известкового молока при этом также снижается на величину снижения дозы коагулянта.

3.5. Контроль за работой осветлителя

3.5.1. При работе осветлителя осуществляются два вида контроля: технологический и химический. Оба вида контроля проводятся в оперативной и общей форме.

Оперативный технологический контроль выполняется сменным персоналом химического цеха и предусматривает:

а) приготовление рабочих растворов известкового молока, коагулянта и ПАА (при необходимости);

б) поддержание постоянной температуры подогрева обрабатываемой воды 30 - 40 °С с колебаниями не более ±1 °С;

в) поддержание режима возможно редкого изменения нагрузки осветлителя. Изменение нагрузки проводится плавно, без рывков - не более чем на 10 % в течение каждых 10 - 15 мин;

г) строгое поддержание установленных дозировок реагентов - известкового молока, коагулянта и ПАА.

При изменении нагрузки дозы реагентов поддерживаются изменением производительности насосов-дозаторов автоматически или вручную;

д) поддержание верхней границы шламового фильтра на уровне шламоприемных окон в переходной зоне.

При номинальной нагрузке осветлителя каждые 2 ч отбираются пробы из всех пробоотборных точек и ведется визуальный контроль за качеством шлама. Проба отбирается в цилиндр диаметром 40 - 60 мм, высотой 250 - 350 мм. Замеряется высота столба шлама после 2, 20 и 60 мин отстоя.

3.5.2. Нормальная характеристика шлама приведена в табл. 3-1.

Таблица 3-1

Место отбора пробы

Объем шлама (%), после отстоя в течение

2 мин

20 мин

60 мин

Реакционная зона (пробоотборная точка № 3)

60

25 - 35

15 - 25

Шламоуплотнитель (пробоотборная точка № 4)

95 - 98

90 - 95

80 - 85

Грязевик (пробоотборная точка № 1)

40 - 60

20 - 25

10 - 20

В воде из пробоотборных точек № 2, 6 и 7 также должен находиться шлам.

В воде из пробоотборных точек № 5, 8, 9 шлам должен отсутствовать.

Характеристика шлама зависит от качества исходной воды и дозы реагентов.

Шлам должен обладать творожистой структурой и быть однородным - не должно наблюдаться расслоение осадка при стоянии; осаждение шлама должно происходить всей массой одновременно.

В слое воды над отстоявшимся в течение 2 - 3 мин шламом не должно оставаться в большом количестве взвешенных неоседающих мелких частиц.

3.5.3. Регулирование высоты шламового фильтра производится автоматически или вручную изменением размера «отсечки» на ШУ и непрерывной продувки ШУ. При превышении указанных для номинальных нагрузок границ шламового фильтра увеличивается размер непрерывной продувки, «отсечка» при этом открыта полностью.

При снижении верхней границы шламового фильтра ниже пробоотборной точки № 7 уменьшается размер непрерывной продувки.

Оптимальный размер непрерывной продувки и степень открытия «отсечки» устанавливаются при наладке.

При нагрузках осветлителя ниже номинальной уровень шламового фильтра может опуститься ниже уровня шламоприемных окон ШУ, что определяется по отсутствию шлама в воде из пробоотборной точки № 6. В этом случае полностью закрывается непрерывная продувка до появления шлама на уровне шламоприемных окон ШУ (пробоотборная точка № 6).

3.5.4. Общий технологический контроль проводится периодически под руководством начальника смены и предусматривает:

а) учет ежесменного расхода реагентов (извести, коагулянта, ПАА) - подсчитывается в конце смены старшим аппаратчиком и записывается в «Журнале расхода реагентов».

Теоретический расход извести (кг/сут) определяется по формуле1

х = ,                            (3-17)

где  - бикарбонатная щелочность исходной воды, мг-экв/л;

СО2 - содержание свободной углекислоты в исходной воде, мг-экв/л;

Mg - содержание магния в исходной воде, мг-экв/л;

К - дозировка коагулянта, мг-экв/л;

Иг - избыточная гидратная щелочность, мг-экв/л;

Q - производительность установки, м3/ч;

А - содержание активной СаО в технической извести, %.

1 Фактический расход извести обычно меньше теоретического и определяется по срабатыванию мешалок.

Суточная потребность известкового молока (л/сут):

V = ,                                                             (3-18)

где а - концентрация известкового молока, СаО.

Процентное содержание известкового молока подсчитывается по формуле

а =  %,                                                      (3-19)

где С - крепость известкового молока, мг-экв/л;

28 - эквивалентный вес СаО;

б) осмотр верхней распределительной решетки - проводятся дежурным аппаратчиком предочистки при сдаче-приеме смены. На основании результатов осмотра периодически (через 1 - 1,5 мес) с ведома начальника цеха или его заместителя промывается верхняя распределительная решетка.

Для удаления осадка с верхней решетки прекращается подача воды в осветлитель, открывается продувка шламоуплотнителя до того момента, когда уровень воды опустится ниже распределительной решетки на 15 - 20 см.

Осадок смывается в осветлитель брандспойтом, одновременно промывается кольцевой желоб, а отверстия в нем прочищаются щеткой.

Для быстроты операции рекомендуется открыть люк на верхней распределительной решетке и струей воды направлять в него смываемый шлам. Через 15 - 20 мин после окончания смыва осадка с решетки осветлитель включается в работу. Вся операция не должна занимать более 40 - 50 мин. Поэтому прежде чем остановить осветлитель, необходимо проверить наличие напора воды в магистрали, приготовить шланг с брандспойтом, щетки и т.д.;

в) продувку пробоотборных точек - производится один раз в смену аппаратчиком предочистки. Для этого вентили на всех пробоотборных точках полностью открываются поочередно на 20 - 30 с.

Продувка баков известкованной воды проводится по указанию начальника цеха или его заместителя 1 раз в 2 - 3 мес. При этом на 3 - 5 мин открывается дренажная задвижка на баке;

г) оптимальные дозы реагентов при сезонных изменениях качества исходной воды - устанавливаются персоналом дневной химической лаборатории по указанию начальника цеха или его заместителя.

Доза извести подсчитывается по формуле (3-12) и уточняется при эксплуатации.

3.5.5. Доза коагулянта определяется экспериментально проведенной в лаборатории пробной коагуляцией при одновременном известковании и уточняется далее по результатам обработки воды на ВПУ.

Оптимальная доза коагулянта зависит от свойств исходной воды. Обычно она составляет 0,25 - 0,75 мг-экв/л.

Доза коагулянта увеличивается:

а) при необходимости возможно более глубокого удаления соединений железа;

б) при высокой окисляемости исходной воды и при ее загрязнении промышленными стоками;

в) при известковании вод с малой исходной щелочностью (1 - 1,5 мг-экв/л);

г) при известковании высокоцветных вод, используемых далее для подпитки теплосети с открытым водоразбором.

В первых трех случаях доза коагулянта обычно составляет 1 - 1,25 мг-экв/л, в последнем случае требуемая доза иногда достигает 2 мг-экв/л и больше.

3.5.6. Оперативный химически контроль проводится дежурным персоналом путем отбора разовых проб обрабатываемой воды и определения в них ряда показателей.

Объем и периодичность контроля приведены в табл. 3-2.

Таблица 3-2

Место отбора пробы

Контролируемый показатель

Периодичность контроля

Исходная вода

Щелочность

Жесткость

1 раз в смену

Вода из осветлителя (пробоотборная точка № 3)

Щелочность

Жесткость

Через 1 - 2 ч

Обработанная вода (пробоотборная точка № 9)

Щелочность

Жесткость

Прозрачность

Значение рН

2 раза в смену

Дежурный персонал определяет также концентрацию приготовляемых рабочих растворов известкового молока, коагулянта и флокулянта.

3.5.7. Общий химический контроль осуществляется персоналом дневной химической лаборатории путем отбора разовых и усредненных проб. На основании результатов анализов этих проб устанавливается и корректируется оптимальный режим работы осветлителя.

Объем и периодичность общего химического контроля приведены в табл. 3-3.

Таблица 3-3

Место отбора пробы

Контролируемый показатель

Периодичность контроля

Исходная вода

Полный анализ воды (основные анионы и катионы, содержание взвешенных веществ, окисляемость, содержание кремнекислых соединений - общее и нереакционной их доли, содержание свободной углекислоты)

1 раз в месяц

Содержание соединений железа

1 раз в неделю

Вода после осветлителя (пробоотборная точка № 9)

Содержание соединений железа, окисляемость, содержание кремнекислоты (по фотоколориметру)

1 раз в неделю

Общее содержание кремнекислых соединений и соединений, находящихся в нереакционноспособной форме

1 раз в месяц

Перед выполнением анализа пробы воды из осветлителя (кроме используемой для определения прозрачности) фильтруют.

3.5.8 .Строгое выполнение перечисленных выше требований по обслуживанию осветлителя позволяет получить известкованную воду следующего качества:

- прозрачность - более 300 мм по «кресту», опалесценция отсутствует;

- щелочность - 0,6 - 0,7 мг-экв/г (титрование с метилоранжем);

- значение рН - 10,1 - 10,2;

- окисляемость - 40 - 50 % содержания ее в исходной воде.

В конкретных условиях перечисленные показатели качества известкованной воды могут меняться в более широких диапазонах и корректируются при наладке.

3.6. Останов осветлителя

3.6.1. Для останова осветлителя на ремонт или по другой причине выполняются следующие операции:

а) продувается грязевик в течение 1 - 2 мин;

б) закрываются задвижки на трубопроводе подачи обрабатываемой воды в осветлитель;

в) прекращается подача известкового молока и коагулянта в осветлитель;

г) закрывается непрерывная продувка шламоуплотнителя и «отсечка»;

д) выключается из работы насос рециркуляции известкового молока или же механический смеситель в мешалке, если останов длится более 30 - 40 мин;

е) промываются по возможности осветленной водой трубопроводы известкового молока или же дренируются.

В случае останова всей предочистки перед выполнением вышеперечисленных операций прекращается подача пара на подогреватели и отключаются насосы исходной воды.

3.6.2. Для удобства и оперативности обслуживания осветлителя составляется «Режимная карта работы осветлителя» (см. приложение 2).

4. ОСВЕТЛЕНИЕ ВОДЫ НА МЕХАНИЧЕСКИХ ФИЛЬТРАХ

4.1. Назначение, принцип работы и устройство фильтров

4.1.1. Обработанная в осветлителе вода (коагулированная или известкованная) даже при нормальной работе осветлителя, содержит какое-то количество механических примесей, находящихся в форме взвешенных различной степени дисперсности - от не видимых глазом частиц до мелких хлопьев - остатков процесса коагуляции и известкования. В моменты нарушения режимов работы осветлителя количество примесей резко возрастает за счет выносимого шлама.

4.1.2. Для улавливания этих примесей служат механические фильтры.

Механические фильтры, применяемые для очистки воды, классифицируются:

а) по расположению корпуса - вертикальные и горизонтальные фильтры;

б) по числу камер - одно-, двух- и трехкамерные фильтры;

в) по количеству сортов применяемой фильтрующей загрузки - фильтры с однослойной и двухслойной загрузкой.

На подавляющем большинстве ВПУ электростанций применяются вертикальные механические фильтры (одно-, двух- и трехкамерные) с однослойной загрузкой.

В настоящей Инструкции рассматривается принцип работы, устройство и порядок обслуживания этих фильтров.

4.1.3. Принцип работы фильтров основан на механическом улавливании засыпанным в фильтры материалом нерастворимых примесей фильтруемой воды. Фильтрующий материал должен обладать определенным гранулометрическим составом, не должен испаряться и измельчаться в процессе эксплуатации фильтров, не должен обогащать воду в процессе обработки различными примесями (железом, солями жесткости, кремнекислотой, органическими соединениями и т.п.). Фильтрующий слой механических фильтров может иметь неоднородную загрузку. Например, у двухслойных фильтров в нижнем слое - кварцевый песок, в верхнем - антрацит.

На ВПУ электростанций большей частью применяют однородную загрузку механических фильтров дробленым антрацитом, который изготовляется из антрацита АК, АП, АС.

Размер зерен должен составлять 0,8 - 1,5 мм с коэффициентом неоднородности

 = 1,8 ¸ 2,0,

где d80, d10 - соответственно 80- и 10 %-ный диаметр фильтрующего материала, т.е. диаметр шара, равновеликого зерну фильтрующего материала, мельче которого в данном материале имеется соответственно 80 и 10 % зерен по весу.

Зольность материала должна быть не более 10 %, содержание серы - не более 2, истираемость - до 1, измельчаемость - до 5 %.

Кроме антрацита, в качестве фильтрующего материала на ВПУ электростанций применяется иногда песок, кварц, мрамор, магнетит.

4.1.4. Конструктивно механический фильтр представляет собой цилиндрический сосуд, работающий под давлением до 6 кгс/см2 (пробное давление 9 кгс/см2).

Вертикальный однокамерный механический фильтр (рис. 4-1) состоит из корпуса 1, верхнего дренажно-распределительного устройства (ВДРУ) 2, нижнего дренажно-распределительного устройства (НДРУ) 3.

Рис. 4-1. Устройство вертикального однокамерного механического фильтра

Корпус фильтра изготовлен из углеродистой стали, ВДРУ и НДРУ - из нержавеющей стали. Внутренняя поверхность фильтров, устанавливаемых после осветлителей с коагуляцией, имеет антикоррозионную защиту.

Фильтры, выпускаемые отечественной промышленностью, имеют диаметр от 1000 до 3400 мм.

ВДРУ представляет собой отбойный щиток, НДРУ состоит из ряда параллельных труб - лучей, которые подсоединяются с двух сторон к центральному коллектору. На лучах имеются отверстия, закрытые кожухами со щелями размером 0,4 ± 0,1 мм. Дренажные системы служат для равномерного распределения потоков подводимой и отводимой воды.

«Мертвое» пространство 5 между дренажной системой и днищем фильтра обычно заполняется битумом с различными наполнителями или кислотостойким бетоном с битуминольной стяжкой поверху; в этом случае лучи до кромки кожухов погружены в битуминоль. В других случаях «мертвое» пространство заполняется дробленым антрацитом крупной фракции - до 5 - 10 мм.

Рис. 4-2. Схема обслуживания однокамерного механического фильтра:

1 - фильтр; 2 - насос; 3 - бак;

М-1 - М-6; Вз-1, Вз-2 - задвижки

На НДРУ засыпается фильтрующая загрузка (антрацит, песок), которая образует филирующий слой 4, задерживающий механические примеси воды.

4.1.5. Механический фильтр снабжен трубопроводами (рис. 4-2):

а) подвода обрабатываемой воды (с задвижкой М-1);

б) отвода обработанной воды (с задвижкой М-2);

в) взрыхления (с задвижкой М-3);

г) сброса воды от взрыхления (с задвижкой М-4);

д) опорожнения фильтра (с задвижкой М-5);

е) сжатого воздуха (с задвижкой М-6).

Кроме того, каждый фильтр оборудован воздушником, двумя пробоотборными точками (на входе и выходе воды), двумя манометрами (на входе и выходе), расходомером обрабатываемой воды и двумя люками (верхним и нижним).

4.1.6. Обрабатываемая вода поступает в фильтр через ВДРУ и, проходя филирующий слой, освобождается от механических примесей. При этом в процессе работы происходит постепенное загрязнение фильтрующего слоя и, как следствие этого, возрастает сопротивление фильтра, снижается скорость фильтрования. Сопротивление включенного в работу фильтра составляет примерно 0,1 кгс/см2, фильтр отключается на промывку для удаления загрязнений при перепаде 1,0 - 1,2 кгс/см2. Период от включения фильтра в работу до вывода его на промывку составляет фильтроцикл, продолжительность которого зависит в основном от загрязненности исходной воды, скорости фильтрации и обычно составляет на практике не менее 18 - 24 ч.

4.2. Обслуживание однокамерных механических фильтров

4.2.1. При приеме фильтра из монтажа обращается внимание на:

1) горизонтальность установки отбойного щитка ВДРУ и лучей НДРУ;

2) отсутствие неплотностей и зазоров в местах крепления лучей НДРУ к коллектору;

3) отсутствие вмятин, повреждений накладных кожухов НДРУ;

4) качество антикоррозионного покрытия в фильтре; при этом уголки крепления лучей, болты, гайки должны быть изготовлены из нержавеющей стали;

5) отсутствие мусора, загрязнений и т.п.

4.2.2. После приемки фильтра из монтажа производится загрузка фильтрующего материала и отмывка его от мелочи, пыли и загрязнений. Загрузка производится (см. рис. 4-2) через верхний люк гидроэлеватором (нижний люк закрыт, открыта задвижка М-5 на дренажной линии). Первоначально производится загрузка на высоту, несколько выше (на 10 - 20 %) проектной. После этого закрываются задвижка М-5 и верхний люк. Затем начинается промывка фильтрующего материала.

Для этого (см. рис. 4-2):

а) открываются задвижки Вз-1, М-3, М-4, вентили на воздушнике и пробоотборных точках;

б) включается насос 2, открывается задвижка Вз-2 и при регулировании расхода воды задвижкой М-4 начинается отмывка.

Расход воды устанавливается постепенным его увеличением таким образом, чтобы не было выноса крупных зерен фильтрующего слоя. Продолжительность отмывки зависит от загрязненности фильтрующего материала и интенсивности промывки. Интенсивность промывки определяется количеством воды, проходящим в единицу времени через 1 м2 поперечного сечения фильтра. Для фильтров, загруженных антрацитом, она обычно составляет примерно 12 л/(с×м2), что соответствует линейной скорости 43 м/ч.

Абсолютная величина расхода промывочной воды (м3/ч) зависит от диаметра фильтра и определяется по формуле

Q = w×F,                                                                    (4-1)

где w - скорость взрыхляющего потока, м/ч;

F - площадь поперечного сечения фильтра, м2.

При появлении на сбросе при максимально возможном расходе, выноса крупных фракций снижается расход, отключается насос 2, закрываются задвижки Вз-2, М-3.

4.2.3. Открывается задвижка М-6, и в течение 5 - 10 мин производится взрыхление воздухом. Давление воздуха должно составлять не менее 1,0 - 1,5 кгс/см2, фильтрующий слой должен находиться под водой.

После этого отключается подача воздуха - закрывается задвижка М-6. Открывается задвижка М-3, включается насос 2, открывается задвижка Вз-2 и снова производится отмывка водой в соответствии с п. 4.2.2.

Операции по переменному взрыхлению водой и воздухом повторяются 2 - 3 раза до полного осветления сбросной воды.

После этого вскрывается верхний люк и вручную снимается слой мелочи - примерно 50 - 100 мм, замеряется высота оставшегося фильтрующего слоя, закрывается люк. Фильтр готов к эксплуатации. Дата пуска фильтра в работу, состав и высота фильтрующего слоя заносятся в специальный «Журнал состояния фильтров ВПУ».

4.2.4. Работа механических фильтров складывается из периодического повторения двух стадий: промывки фильтрующего слоя и собственно работы фильтра.

4.2.5. Последовательность операций при пуске фильтра в работу из резерва (см. рис. 4-2):

а) открываются задвижка М-1, вентили на воздушнике и пробоотборных точках. При появлении воды из воздушника приоткрывается на 3 - 5 мин задвижка М-5 для сброса первых порций фильтрата в дренаж;

б) закрывается задвижка М-5, открывается задвижка М-2 и устанавливается требуемый расход воды через фильтр.

Если фильтр включается в работу непосредственно после промывки, сброс первых порций фильтрата в дренаж не производится.

4.2.6. Механические фильтры выводятся на промывку по мере их загрязнения; показателем этого является увеличение перепада давлений на фильтре и снижение нагрузки. На практике при наладке работы фильтров устанавливается предельно допустимая продолжительность фильтроцикла при данном качестве обрабатываемой воды и оптимальной скорости фильтрации. Фильтры отключаются на промывку по графику - либо по пропуску определенного количества воды, либо через определенный период. При этом определяется грязеемкость фильтра, т.е. количество загрязнений (кг), задерживаемое за фильтроцикл 1 м3 фильтрующего слоя.

Продолжительность фильтроцикла в значительной мере зависит от качества работы осветлителей. При нормальной работе осветлителей с коагуляцией механические фильтры, установленные после них, отключаются на промывку не чаще чем через 18 - 24 ч. Фильтры, установленные после осветлителей с известкованием, обычно имеют большую продолжительность фильтроцикла.

4.2.7. Последовательность операций при промывке фильтра (см. рис. 4-2):

а) отключается фильтр из работы - закрываются задвижки М-1, М-2;

б) открываются задвижки Вз-1, М-3, М-4, вентили на воздушнике и пробоотборных точках;

в) открывается задвижка М-6, и в течение 3 - 5 мин производится взрыхление воздухом; давление воздуха должно составлять не менее 1,0 - 1,5 кгс/см2;

г) отключается подача воздуха - закрывается задвижка М-6 и при достаточном количестве воды в баке 3 включается насос 2. Открывается задвижка Вз-2 и постепенно устанавливается максимальный расход (задвижкой М-4), при котором не происходит выноса фильтрующего материала. Промывка при максимальном расходе проводится в течение 15 - 20 мин. Абсолютная величина максимального расхода промывочной воды зависит от размера фильтра, типа загрузки и высоты фильтрующего слоя и устанавливается при наладке ВПУ.

Для фильтров различных диаметров, загруженных антрацитом с высотой слоя 1,0 м, приняты следующие ориентировочные расходы промывочной воды:

Диаметр фильтра, мм                            2000                 2600              3000          3400

Расход промывочной воды, т/ч         120 - 130         200 - 230       270 - 300     350 - 380

д) отключается насос 2 после окончания промывки, закрываются задвижки Вз-1, М-3, М-4, вентили на воздушнике и пробоотборных точках и оставляется фильтр в резерве либо включается в работу.

Двух-трехкратные водовоздушные промывки каждого работающего фильтра проводятся 1 раз в 2 мес.

4.2.8. Механические фильтры, установленные в схемах ВПУ с предварительной коагуляцией, с течением времени, особенно при нарушении режимов работы осветлителей, подвергаются постепенному заносу мельчайшими частичками, не удаляемыми при обычных водовоздушных промывках. В этом случае целесообразна промывка фильтров 0,5 - 1,0 %-ным раствором едкого натра. Промывка проводится пропуском раствора снизу вверх с предварительным взрыхлением фильтра воздухом и водой. Скорость пропуска раствора 4 - 5 м/ч, расход равен примерно двукратному объему фильтров. Отмывка после пропуска щелочи проводится по линии промывки фильтров (см. п. 4.2.7) до отсутствия гидратной щелочности в отмывных водах.

4.3. Устройство и особенности обслуживания двух- и трехкамерных фильтров

4.3.1. Двух- и трехкамерные фильтры (рис. 4-3, 4-4) имеют две или три камеры, работающие параллельно. Металлические основания, разделяющие камеры, служат днищами, непосредственно на которые засыпается фильтрующий слой верхних камер. Для выравнивания давления в камерах предусмотрены проходящие через них полые анкерные трубы с отверстиями в верхней части каждой камеры. Производительность двух- и трехкамерного фильтров соответственно в 2 и 3 раза больше производительности однокамерного при одинаковой занимаемой площади.

4.3.2. Порядок и продолжительность операций при включении многокамерных фильтров в работу, отключении их из работы и при промывках те же, что и однокамерных. Все положения, изложенные в пунктах 4.2.1 - 4.2.8, полностью относятся к любой из камер двух- и трехкамерных фильтров. Камеры работают одновременно и параллельно. Взрыхляющая промывка проводится отдельно каждой камеры. Первой промывается нижняя камера.

Положение задвижек при различных стадиях работы фильтра (см. рис. 4-3, 4-4) приведено в табл. 4-1.

4.4. Контроль при эксплуатации механических фильтров

4.4.1. При обслуживании механических фильтров выполняется технологический и химический контроль, носящий общий и оперативный характер.

Общий технологический контроль проводится сменным персоналом с ведома начальника цеха или его заместителя и предусматривает:

а) периодическое - 1 раз в 2 - 3 мес - вскрытие фильтров с целью визуального осмотра состояния фильтрующего слоя - степени загрязненности на различной глубине, степени измельченности, отсутствия ям и выступов на поверхности материала.

Рис. 4-3. Схема обслуживания двухкамерного механического фильтра

Рис. 4-4. Схема обслуживания трехкамерного механического фильтра

Таблица 4-1

Фильтр

Промывка

Включение в работу

Взрыхление воздухом

Взрыхление водой

Задвижки

Задвижки

открыты

закрыты

открыты

закрыты

открыты

закрыты

Двухкамерный

 

 

 

 

 

 

Нижняя камера

9, 2, 8

Все остальные

11, 12, 4, 5, 2, 8

Все остальные

1, 2, 5, 6, 3

Все остальные

Верхняя камера

10, 8

Все остальные

11, 12, 4, 6, 8

Все остальные

Трехкамерный

 

 

 

 

 

 

Нижняя камера

3, 6, 8, 9, 11

Все остальные

3, 6, 8, 9

Все остальные

1, 7, 8, 4, 5, 6, 2

Все остальные

Средняя камера

3, 5, 7, 9, 11

Все остальные

3, 5, 7, 9

Все остальные

Верхняя камера

3, 4, 9, 11

Все остальные

3, 4, 9

Все остальные

Кроме того, осматривается антикоррозионное покрытие фильтра и состояние верхней дренажной системы, проводится замер высоты фильтрующего слоя. На основании результатов осмотра либо снимается верхний слой, либо досыпается материал, либо проводится внеочередная промывка фильтра раствором щелочи. Данные осмотра с указанием даты вносятся в «Журнал состояния фильтров ВПУ»;

б) периодическое - не менее 1 раза в 2 года - вскрытие фильтров и выгрузку фильтрующего слоя для осмотра состояния нижней дренажно-распределительной системы и антикоррозионного покрытия фильтров. Данные осмотра с указанием даты вносятся в «Журнал состояния фильтров ВПУ».

4.4.2. Оперативный технологический контроль проводится сменным персоналом и предусматривает:

а) поддержание оптимальной установленной при наладке скорости фильтрации - проверяется по расходомеру каждый час;

б) подсчет выработанного за смену количества воды на каждом фильтре - проводится при сдаче смены;

в) отключение фильтра на взрыхляющую промывку по мере выработки установленного при наладке количества воды. Показателем вывода фильтра на промывку является также увеличение перепада давления на работающем фильтре до 1,0 - 1,2 кгс/см2 с одновременным снижением нагрузки фильтра;

г) контроль за прозрачностью осветленной воды и отсутствием выноса фильтрующей загрузки - проводится визуальным осмотром пробы, отобранной из пробоотборной точки на выходе из фильтра. При появлении выноса загрузки в отобранной пробе фильтр немедленно отключается из работы и вскрывается для выяснения причин выноса. Периодичность контроля зависит от степени налаженности работы осветлителя. Кроме того, контроль проводится при отборе пробы на любой химический анализ, при продувках пробоотборных точек и т.п.;

д) периодическую - 2 - 3 раза в смену - продувку пробоотборной точки исходной воды на входе в фильтр и из воздушника.

Для сокращения потерь воды эти пробоотборные точки в остальное время должны быть закрыты. Пробоотборная точка осветленной воды (выход из фильтра) должна быть открыта постоянна.

4.4.3. Оперативный химический контроль проводится сменным персоналом, обслуживающим механические фильтры, установленные после осветлителей с известкованием, и предусматривает определение гидратной щелочности известкованной и осветленной воды в разовых пробах. Периодичность контроля - 1 раз в смену. Разность полученных при анализе величин характеризует так называемую стабильность известкованной воды, т.е. склонность ее к образованию отложений. Эта разность при нормальной работе предочистки не превышает 0,10 - 0,15 мг-экв/кг.

4.4.4. Общий химический контроль проводится дневной химической лабораторией и предусматривает определение ряда показателей качества осветленной воды: окисляемости, содержания железа и алюминия. Периодичность контроля - 2 - 3 раза в месяц.

5. ОБРАБОТКА ВОДЫ МЕТОДОМ ИОННОГО ОБМЕНА

5.1. Принцип ионного обмена. Применяемые иониты

5.1.1. Обработка воды основана на способности некоторых практически нерастворимых в воде органических материалов - ионитов - вступать в ионный обмен с растворенными в воде солями. Иониты сорбируют или обменивают ионы солей, отдавая в воду эквивалентное количество ионов, которыми ионит насыщается при регенерации.

5.1.2. Ионит, имеющий обменным ионом катион, называется катионитом; ионит, имеющий обменным ионом анион, - анионитом.

Реакции ионного обмена можно выразить следующим образом:

Кt+/ + Са2+, Mg2+/ ® Са2+, Mg2+/ + КtSO4;                          (5-1)

/+ Са2+, Mg2+/ ® /+ Са2+, Mg2+/.                      (5-2)

Символами Rк и Rа обозначены нерастворимые части соответственно катионита и анионита, символами Кt+ и  - обменные катионы и анионы.

Если в реакции (5-1) обменным ионом является катион водорода, получающиеся соединения будут кислотами:

Н+/ + Са2+, Mg2+, Na+/, Cl-,  ® Са2+, Mg2+, Na+/ +

+ Н+/, Cl-, .                                                     (5-3)

Если же эти кислоты участвуют в ионном обмене с анионитом, содержащим в качестве обменного ион гидроксила, в результате реакции образуется вода:

Н+/, Cl-,  + /ОН- ® /, Cl-,  + Н2О.                (5-4)

Реакции (5-3) и (5-4) положены в основу принципа обессоливания воды.

5.1.3. Истощение ионита происходит послойно. При этом обменные ионы одной природы, находящиеся в ионной атмосфере ионита, заменяются ионами другой природы, содержащимися в обрабатываемой воде. Этот процесс протекает на довольно ограниченной высоте слоя, обычно называемом работающим слоем. Высота работающего слоя зависит от качества ионита, скорости фильтрации воды, ее солесодержания и солевого состава. Содержание поглощаемых ионов на входе в работающий слой равно исходному в воде, а на выходе - минимально допустимому по условиям режима работы данного фильтра.

5.1.4. По мере фильтрования воды через слой ионита все большая часть его активных групп замещается ионами, поглощаемыми из воды. Когда обменная емкость ионита исчерпана, все его активные группы замещены соответствующими ионами солей, поглощенных из воды. Регенерация ионита, т.е. обратное замещение его активных групп обмениваемым ионом, может быть достигнута промыванием ионита раствором с высокой концентрацией этого иона. Регенерация катионита проводится промыванием материала раствором серной кислоты:

Са2+, Mg2+, Na+/ + Н2SO4 ® Н+/ + Са2+, Mg2+, Na+/.                     (5-5)

Регенерация анионита достигается промыванием анионита раствором с высокой концентрацией гидроксила. Например, раствором едкого натра

/, Cl-,  + NaOH ® /ОН- + Na+/, Cl-, .           (5-6)

Регенерация проводится до полного замещения всех активных групп обмениваемым ионом (гидроксила или водорода).

Как и все химические реакции, приведенные выше реакции подчиняются закону действующих масс.

5.1.5. По активности обменных групп катиониты делятся на сильнокислотные (обменные сульфогруппы SO3H), слабокислотные (обменные карбоксильные группы СООН) и среднекислотные (активные группы СООН и SO3H).

Аниониты подразделяются на сильноосновные (четвертичные аммониевые основания), слабоосновные (вторичные и третичные аминогруппы алифотического ряда) и среднеосновные (вторичные и третичные амины и четвертичные аммониевые группы).

Сильнокислотные катиониты мало изменяют обменную способность с понижением рН среды. Слабокислотные катиониты практически способны к обмену катионов только при рН среды выше 7.

При снижении рН диссоциация карбоксильных активных групп подавляется и обменная способность катионита резко снижается.

Сильноосновные аниониты способны обменивать ион гидроксила своей обменной группы на анионы растворенных в воде солей сильных и слабых кислот. Эти аниониты поглощают из воды угольную, кремниевую и другие кислоты.

Слабоосновные аниониты не способны к обмену ионов гидроксила своих активных групп на анионы солей и анионы слабых кислот. Эти аниониты способны к обмену ионов своих активных групп на анионы сильных кислот только в кислой среде.

5.1.6. Как правило, в схемах водоподготовки применяются комбинации анионитов различной основности и значительно реже - комбинации катионитов различной кислотности. Сильнокислотный катионит, как и сильноосновный анионит, требует повышенного удельного расхода реагентов на регенерацию по сравнению с слабокислотным катионитом или слабоосновным анионитом, поэтому сочетание их в схемах обработки воды должно быть экономически целесообразным.

В настоящее время на отечественных электростанциях наибольшее распространение имеют следующие ионообменные материалы: сильнокислотные катиониты КУ-2 и КУ-1; среднекислотный катионит сульфоуголь; слабокислотный катионит КБ-4; сильноосновный анионит АВ-17 и слабоосновный анионит АН-31. Слабоосновные аниониты АН-2ф и АН-18 из-за неудовлетворительных технологических показателей в настоящее время на электростанции не поставляются.

5.1.7. Из-за различной активности ионов поглощение их ионитами происходит по-разному. Эта способность к преимущественному поглощению одних ионов по сравнению с другими получила название селективности (избирательности).

Способность ионитов к избирательному поглощению ионов обусловлена активностью этих ионов, определяемой, в свою очередь, степенью гидратации и поляризации ионов. При ионном обмене более активные ионы способны вытеснять ранее поглощенные менее активные ионы.

При истощении Н-катионитов первым в фильтрат проскакивает ион натрия, вытесняемый более активными ионами солей жесткости. При истощении сильноосновного анионита первым в фильтрат проскакивает ион кремнекислоты, а при истощении слабоосновного анионита, не способного поглощать кремне- и углекислоту, - ион хлора. В соответствии с этим и производится отключение фильтров на регенерацию.

5.1.8. На остаточное содержание поглощенного иона и на емкость поглощения ионита значительное влияние оказывают следующие факторы:

а) удельный расход реагента на регенерацию - с его увеличением растет емкость поглощения и улучшается качество обработанной воды;

б) температура исходной воды и температура регенерационного раствора - с их ростом увеличивается емкость поглощения и качество обработанной воды. Однако свыше определенной температуры возможно разрушение (пептизация) ионита, поэтому в практике водоподготовки температура регенерационного раствора и обрабатываемой воды обычно не превышает 40 - 45 °С;

в) природа ионита;

г) отношение высоты фильтрующего слоя к диаметру фильтра; характеризующее гидродинамическое качество фильтра; с увеличением этого отношения увеличивается емкость поглощения и качество обработанной воды;

д) скорость фильтрования - чем она меньше, тем меньше остаточное содержание иона и выше емкость поглощения материала. Наиболее заметно влияние скоростей фильтрования воды при поглощении ионов слабых кислот и оснований, таких, как анион кремниевой кислоты, катион натрия и др.

5.2. Схемы обессоливания воды

5.2.1. Химическое обессоливание применяется в схемах подготовки воды для подпитки котлов высокого и сверхвысокого давления. По степени удаления солей из обрабатываемой воды различают частичное, глубокое и полное химическое обессоливание.

Как уже упоминалось, в настоящей Инструкции рассматриваются схемы двух- и трехступенчатого обессоливания, т.е. глубокого и полного химического обессоливания.

5.2.2. Глубокое химическое обессоливание воды применяют для практически полного удаления из нее всех катионов и анионов, исключая кремниевую кислоту, содержание которой снижается до 0,1 - 0,5 мг/кг, а в некоторых случаях и ниже.

Схема глубокого химического обессоливания (рис. 5-1) предусматривает последовательную обработку воды на Н-катионитовых и анионитовых фильтрах I ступени, декарбонизаторе, Н-катионитовых и анионитовых фильтрах II ступени. В этой схеме анионитовые фильтры I ступени загружаются низкоосновным, фильтры II ступени - сильноосновным анионитом.

Как правило, Н-катионитовые фильтры загружаются сульфоуглем, лишь изредка фильтры II ступени - сильнокислотным катионитом КУ-2 и, что совсем редко, обе ступени загружаются сильнокислотным катионитом КУ-2.

5.2.3. Полное химическое обессоливание воды применяется для получения воды, близкой и даже превосходящей по качеству хороший конденсат пара (см. п. 1.2.2).

Схема полного химического обессоливания предусматривает три ступени очистки воды, т.е. вода проходит последовательную обработку на Н-катионитовых и анионитовых фильтрах I ступени, декарбонизаторе, Н-катионитовых и анионитовых фильтрах II ступени и фильтрах смешанного действия (ФСД) или последовательно установленных Н-катионитовых и анионитовых фильтрах III ступени.

Рис. 5-1. Схема глубокого химического обессоливания воды:

1 - Н-катионитовый фильтр I ступени; 2 - анионитовый фильтр I ступени; 3 - декарбонизатор с баком; 4 - вентилятор; 5 - перекачивающий насос; 6 - Н-катионитовый фильтр II ступени; 7 -анионитовый фильтр II ступени

Катионитовые фильтры III ступени загружаются сильнокислотным катионитом, анионитовые - сильноосновным анионитом.

5.2.4. В зависимости от состава обрабатываемой воды I ступень Н-катионирования может быть выполнена в схемах глубокого и полного обессоливания воды прямоточной, противоточной или ступенчато-противоточной по направлению потоков регенерационных растворов и фильтруемой воды.

При содержании анионов сильных кислот в обрабатываемой воде свыше 4,0 мг-экв/кг I ступень анионирования может быть также выполнена ступенчато-противоточной.

5.2.5. Для уменьшения расхода реагентов на обработку воды в схемах глубокого и полного химического обессоливания предусматривается повторное использование реагентов при регенерации II и III ступеней обессоливания, для чего устанавливаются баки отмывочных кислых и щелочных вод, используемых для взрыхления фильтров и приготовления регенерационных растворов реагентов, и баки щелочных регенерационных вод, используемых для регенерации низкоосновного анионита.

Как правило, в схемах обработки воды, кроме баков повторного использования регенерационных вод, предусматривается возможность последовательного пропуска регенерационных растворов через III, II и I ступени ионирования.

5.2.6. Обрабатываемая вода, поступающая на ионитовые фильтры, должна содержать минимальное количество взвешенных веществ, органических и железоокисных примесей, так как эти фильтры не предназначены для удаления из воды таких веществ.

Как правило, обессоливание воды производится после ее предварительной очистки, включающей осветление на механических фильтрах после коагуляции воды или коагуляции с известкованием.

Без предварительной очистки обессоливаются только артезианские воды или воды, ранее прошедшие соответствующую обработку, например водопроводная.

5.2.7. В схемах обессоливания, как правило, предусматривается декарбонизация воды, предназначенная для удаления иp нее растворенной угольной кислоты, с тем, чтобы сократить затраты едкого натра на стадии сильноосновного анионирования.

Декарбонизация относится к десорбционному способу удаления из воды растворенных газов, основанному на законах Генри и Дальтона применительно к системе: угольная кислота - вода.

5.2.8. Растворенная угольная кислота удаляется из воды в специальных аппаратах - декарбонизаторах. Наиболее распространены на электростанциях декарбонизаторы пленочного типа с насадкой из колец Рашига (рис. 5-2).

В верхней части аппарата находится подводящий патрубок обрабатываемой воды I, снабженный внизу специальным переливным коробом 2 со сливом вниз через водоотводящие патрубки 3 верхней царги 4. На верхней царге установлены воздухоотводчики 5 с отражателями 6, закрепленными на верхней крышке 7. Как правило, декарбонизаторы снабжаются, кроме того, специальными брызгоотделителями, представляющими собой простейший циклон.

Насадка из колец Рашига 8 располагается на нижней распределительной решетке 9. Нижние ряды колец выставляются вручную для организации рационального массообмена на границе смешения воздуха и воды, а верхние кольца загружаются навалом.

Рис. 5-2. Общий вид декарбонизатора

В нижней части декарбонизатора под распределительной решеткой располагаются подводящий патрубок воздуховода 10 и гидрозатвор 11, расположенный над водоотводящим трубопроводом 12.

5.2.9. Эффективность удаления углекислоты зависит от расхода воздуха, температуры воды, величины рН и удельной поверхности контакта воды с воздухом.

При температуре обрабатываемой воды 30 °С, расходе воздуха 40 м33, рН = 6 ¸ 6,5 остаточное содержание углекислоты при расчетной производительности аппарата составляет 3 - 5 мг/кг вне зависимости от ее исходной концентрации.

5.2.10. Эксплуатация декарбонизатора сводится к наблюдению за работой вентилятора и ежесменному контролю за содержанием углекислоты в обработанной воде. Так как на электростанциях декарбонизатор устанавливается в схемах глубокого и полного обессоливания воды за слабоосновными анионитовыми фильтрами I ступени, контролируется частично обессоленная или Н-катионированная вода.

5.3. Устройство ионитовых фильтров

5.3.1. Катионирование (анионирование) воды осуществляется фильтрованием ее через слой катионита (анионита) в фильтре.

На ВПУ широкое распространение получили напорные вертикальные фильтры.

Прямоточный ионитовый фильтр (рис. 5-3) в нижней части имеет дренажное устройство для отвода фильтрованной воды и равномерного распределения воды по сечению фильтра при взрыхлении фильтрующего слоя ионита. В настоящее время нижнее дренажное устройство выполняется из горизонтально расположенного коллектора и присоединенных к нему боковых ответвлений (лучей), на которых точечной приваркой сверху закреплена накладная полоса со штампованными щелями шириной 0,3 - 0,4 мм.

В верхней части фильтра установлено верхнее дренажно-распределительное устройство, предназначенное для равномерного распределения по площади регенерационного раствора и отвода из фильтра воды при взрыхлении ионита.

На ряде фильтров верхнее распределительное устройство выполняется трубчатым в виде «паука», состоящее из восьми радиально расходящихся от центра труб с отверстиями, расположенными вблизи верхней образующей. Материал труб - полиэтилен, винипласт или нержавеющая сталь.

В эксплуатации имеются фильтры с иными дренажными устройствами (колпачками, нарезными щелями и др.).

Выпускаемые в настоящее время фильтры снабжены верхним дренажно-распределительным устройством в виде последовательно расположенных отбойных щитов - кругового и кольцевого.

Рис. 5-3. Устройство прямоточного ионитового фильтра:

а - поперечный разрез фильтра (верхнее дренажно-распределительное устройство в виде отбойных щитов); б - - нижнее дренажно-распределительное устройство; в - верхнее дренажно-распределительное устройство в виде «паука»; 1 - подводящий патрубок фильтруемой воды; 2 - корпус фильтра; 3 - отводящий патрубок обработанной воды; 4 - нижнее дренажно-распределительное устройство; 5 - филирующий материал; 6 - верхнее дренажно-распределительное устройство; 7 - мертвая зона с наполнителем (бетоном, щебнем с битумом и т.п.)

5.3.2. В фильтре для противоточного ионирования (рис. 5-4) подвод обрабатываемой воды осуществляется сверху через верхнее распределительное устройство так же, как и в прямоточном фильтре, отвод обработанной воды - через нижнее дренажное устройство. Регенерация фильтра осуществляется подводом регенерирующего раствора снизу через нижнее дренажное устройство с отводом регенератора через средний дренаж, имеющий такую же конструкцию, как и нижнее дренажное устройство.

В верхней части противоточного фильтра, как и у прямоточного, приварена трубка для отвода воздуха (воздушник).

5.3.3. Корпус ионитового фильтра и патрубок под коллектор нижнего дренажно-распределительного устройства (ДРУ) изготовлены из углеродистой стали. Нижнее и среднее ДРУ и отбойные щиты - из нержавеющей стали. Детали крепежа, соприкасающиеся с агрессивными средами, также изготовляются из нержавеющей стали.

Для защиты от коррозии детали фильтра, изготовленные из углеродистой стали и соприкасающиеся с агрессивными средами, подвергаются химической защите.

Как правило, внутренняя поверхность корпуса фильтра защищается гуммированием (оклейкой листовой невулканизированной резиной с последующей вулканизацией), но возможно и покрытие перхлорвиниловыми лаками.

При отсутствии деталей крепежа из нержавеющей стали часто применяются болты и гайки из углеродистой стали с последующей защитой их лаками ПХВ.

Все трубопроводы обвязки фильтров, контактирующие с агрессивной средой, также подвергаются химической защите или выполняются из коррозионно-стойких материалов.

Рис. 5-4. Устройство противоточного ионитового фильтра:

1 - 3 - соответственно верхнее, нижнее и среднее дренажно-распределительное устройство

5.3.4. Трубопроводы, смонтированные по фронту фильтра, снабжаются запорной арматурой и контрольно-измерительными приборами, обеспечивающими выполнение и контроль следующих операций:

а) подачи на фильтр обрабатываемой воды и отвода из фильтра обработанной воды;

б) подачи на фильтр снизу воды для взрыхления ионита перед регенерацией и отвода ее сверху после взрыхления;

в) подачи на фильтр регенерационного раствора и отвода из фильтра воды после регенерации;

г) подачи на фильтр отмывочной воды и ее отвода;

д) удаления воздуха из фильтра.

На фильтре имеется штуцер для подсоединения трубопроводов гидроперегрузки фильтрующего материала.

На подводящем и отводящем трубопроводах устанавливаются два манометра для измерения сопротивления слоя ионита и пробоотборные трубки с вентилями для контроля качества обрабатываемой и обработанной воды. В зависимости от степени агрессивности среды на подводящем или отводящем трубопроводах устанавливаются расходомеры для измерения расхода воды через фильтр.

Для монтажа нижней, средней и верхней дренажно-распределительных систем, производства работ по химической защите фильтров, загрузки и выгрузки фильтрующего материала в стенках фильтров имеются два люка (нижний из них люк-лаз): один - выше нижней дренажной системы; другой - в верхней части корпуса.

Нижняя сфера фильтров, так называемое мертвое пространство, заполняется инертными веществами (кислотостойким гранитом, крупным антрацитом с пропиткой мастикой). На заполнитель наносится битуминольная стяжка толщиной 40 - 60 мм, и на нее укладывается нижняя дренажная система.

5.4. Устройство фильтров смешанного действия (ФСД)

5.4.1. В отличие от раздельного Н-ОН-ионирования, когда обрабатываемая вода последовательно пропускается сначала через Н-катионитовый, а затем через ОН-анионитовый фильтры, обессоливание и обескремнивание воды в ФСД происходит в одном аппарате в результате одновременности протекания процессов катионного и анионного обмена. Технически обессоливание осуществляется путем пропускания обрабатываемой воды через специально сконструированный ионитовый фильтр, загруженный хорошо перемешанной смесью - шихтой - катионита и анионита.

5.4.2. Регенерация ионитов может производиться как в рабочем ФСД (так называемом ФСД с внутренней регенерацией), так и в специальных аппаратах - регенераторах. В этом случае рабочие фильтры, в которых собственно и происходит обработка воды, называются «ФСД с выносной регенерацией».

5.4.3. В данной Инструкции рассматриваются ФСД с внутренней регенерацией, применяемые в настоящее время на ВПУ тепловых электростанций.

5.4.4. ФСД с внутренней регенерацией ионитов сконструированы таким образом, чтобы все операции, составляющие полный рабочий цикл фильтра, можно было выполнять в одном аппарате (рис. 5-5, см. вклейку).

Наибольшее распространение получили на электростанциях ФСД с внутренней регенерацией диаметром 2000 мм производства завода «Красный котельщик». Производительность этих фильтров 150 м3/ч (скорость фильтрования обрабатываемой воды 50 м/ч). Фильтры предназначены для работы при давлении до 6 кгс/см2, пробное гидравлическое давление 9 кгс/м2. ФСД диаметром 2000 мм рассчитаны на загрузку ионитовой шихтой, состоящей примерно из одного объема катионита и двух объемов анионита (соотношение объемов катионита и анионита около 1:2).

5.4.5. ФСД с внутренней регенерацией диаметром 2000 мм состоит из стального цилиндрического сварного корпуса с приваренными к нему верхним и нижним сферическим днищами. К нижнему днищу приварены три опорные лапы для установки фильтра на фундаменте. В центре нижнего днища приварен фланец, к которому снаружи крепится трубопровод, отводящий обработанную воду. Внутри фильтра к этому фланцу и днищу приварен патрубок, на котором крепится коллектор нижнего ДРУ. К верхнему днищу приварены два рыма, используемые при монтаже для транспортировки фильтра. В центре верхнего днища вварен фланец для присоединения наружного трубопровода, по которому подается обрабатываемая вода и регенерационный раствор щелочи. К этому же фланцу крепится находящийся внутри фильтра патрубок-коллектор верхнего ДРУ. Кроме того, на верхнем днище имеется закрытый заглушкой патрубок, используемый для технологических испытаний фильтра на заводе-изготовителе. Внутренняя поверхность корпуса выполнена заводом из углеродистой стали и при монтаже защищается нанесением кислото-щелочестойкого покрытия.

Внутри фильтра расположены три ДРУ, выполненные из нержавеющей стали.

5.4.6. Верхнее ДРУ служит для подачи в фильтр и равномерного распределения по всей его площади обрабатываемой воды, раствора щелочи и отмывочной воды при регенерации анионита, а также для вывода из фильтра воды при взрыхлении и разделении смеси ионитов. Это ДРУ выполнено из 8 горизонтально расположенных труб диаметром 51´2 мм, радиально отходящих от вертикального центрального коллектора. В каждой трубе имеются отверстия диаметром 15 мм, расположенные в два ряда и направленные вверх под углом 60° в обе стороны от вертикальной оси.

5.4.7. Среднее ДРУ служит для равномерного сбора и отвода из фильтра со всей площади его поперечного сечения регенерационных и отмывочных вод при регенерации анионита и катионита. Оно расположено на расстоянии 600 мм от нижнего ДРУ в том месте, где при разделении смеси ионитов находится граница раздела слоев катионита и анионита. Это ДРУ состоит ив центрального коллектора с системой расположенных по обеим его сторонам сборных труб. Сборные трубы среднего ДРУ (16 шт.) представляют собой заглушенные с одного конца трубы из нержавеющей стали диаметром 51´2 мм с отверстиями диаметром 6 мм для прохода жидкости, просверленными в ряд по длине трубы и перекрытыми приваренным точечной сваркой желобком, отштампованным из листовой нержавеющей стали. На желобке проштампованы щели длиной 4 мм и шириной  мм.

5.4.8. Нижнее ДРУ служит для равномерного сбора и отвода из фильтра обессоленной воды и отмывочных вод при отмывке ионитов после их смешивания, а также для подачи в фильтр воды при взрыхлении и разделении смеси ионитов, раствора кислоты при регенерации катионита и сжатого воздуха при перемешивании ионитов. Устройство нижнего ДРУ аналогично устройству среднего ДРУ, за исключением того, что сборно-распределительные трубы расположены желобами вверх.

Подстилочные слои из дробленого антрацита в фильтре не применяются, так как ширина щелей в перфорированных желобах труб нижней ДРУ не допускает выноса зерен ионита при его нормальном фракционном составе.

5.4.9. Нижнее сферическое днище фильтра во время монтажа заполняется инертным заполнителем до уровня сварных швов, которыми перфорированные желоба крепятся к сборно-распределительным трубам нижней ДРУ. Такое заполнение нижнего днища имеет целью уничтожение мертвого пространства под нижней ДРУ, где могут скапливаться регенерационные растворы, что удлиняет отмывку.

5.4.10. Для наблюдения за ионитами во время взрыхления, разделения, регенерации и смешивания в корпусе фильтра имеются три смотровых окна.

Нижнее окно расположено на уровне среднего ДРУ и служит для контроля за полнотой разделения ионитов перед регенерацией, за положением границы раздела ионитов и за полнотой перемешивания ионитов после регенерации. Среднее окно находится на уровне поверхности слоя ионитов и служит для наблюдения за уровнем воды при перемешивании ионитов, а также за состоянием поверхности слоя ионитов при работе и перемешивании сжатым воздухом. Верхнее окно расположено над слоем ионитов в верхней части водяной подушки и служит для контроля за взрыхлением.

Для монтажа и ремонта внутренних устройств, а также для загрузки фильтра ионитами в корпусе фильтра сделано два люка: верхний - эллиптический и нижний - круглый.

Для гидровыгрузки ионитов фильтр оборудован штуцером, расположенным на уровне нижнего ДРУ.

Устройство ФСД с внутренней регенерацией других типоразмеров, в частности диаметром 3400 мм, аналогично описанному.

5.4.11. Подробные сведения о принципе ионного обмена, применяемых технологических схемах, ионитах, устройстве оборудования ВПУ, в том числе фильтров, приводятся в [Л. 3 - 7] (приложение 1).

6. ОБСЛУЖИВАНИЕ ИОНИТОВЫХ ФИЛЬТРОВ

6.1. Основные понятия

6.1.1. Эксплуатация любого ионитового фильтра (за исключением ФСД) состоит из последовательно проводимых операций: фильтрования, взрыхления, регенерации, отмывки (рис. 6-1).

6.1.2. В процессе фильтрования происходит удаление из обрабатываемой воды соответствующих катионов (анионов) различных солей за счет их поглощения катионитом (анионитом). После истощения катионита (анионита) фильтр отключается на регенерацию.

6.1.3. Перед регенерацией проводится взрыхление фильтра для устранения гидродинамической неравномерности фильтрующего слоя и слеживания материала, удаления измельчившихся частичек и обеспечения наиболее полного омывания зерен материала при регенерации.

Рис. 6-1. Схема потоков воды при различных стадиях эксплуатации прямоточного ионитового фильтра:

а - фильтрование; б - взрыхление; в - регенерация; г - отмывка; 1 - 6 - задвижки

6.1.4. Регенерация фильтров предназначена для вытеснения соответствующих катионов (анионов), поглощенных катионитом (анионитом) из обрабатываемой воды, и замены их катионами (анионами) регенерационного раствора.

6.1.5. Отмывка фильтра предназначена для удаления из него продуктов регенерации и получения воды необходимого качества. Она проводится водой, на которой приготовляется регенерационный раствор, и непосредственно после регенерации фильтра.

6.1.6. Ввиду того что эксплуатация фильтров смешанного действия имеет ряд существенных отличий от эксплуатации обычных ионитовых фильтров, последовательность и сущность операций при обслуживании ФСД приводятся ниже в отдельном разделе.

6.1.7. Для удобства и оперативности обслуживания обессоливающей части ВПУ составляется «Режимная карта работы обессоливающей установки» (см. приложение 3).

6.2. Обслуживание Н-катионитовых фильтров I ступени

Прямоточные фильтры

6.2.1. Назначением Н-катионитовых фильтров I ступени является максимально возможное при данном расходе кислоты на регенерацию поглощение всех катионов, содержащихся в обрабатываемой воде, и замена их катионом водорода, имеющимся в Н-катионите, с образованием из солей соответствующих кислот - реакция (5-3). Поэтому в начальный момент работы фильтра после его регенерации фильтрат имеет кислотность по метилоранжу, близкую эквивалентному суммарному содержанию в Н-катионированной воде анионов сильных кислот (, ,  и др.).

Из-за особенности динамики катионного обмена первыми в фильтрат проскакивают катионы щелочных металлов Na+ и К+. Непосредственное определение их концентрации в оперативном порядке связано с некоторыми трудностями. В условиях эксплуатации обычно пользуются косвенным определением содержания катионов в фильтрате - снижением его кислотности, служащим сигналом для отключения фильтра на регенерацию.

6.2.2. Отключение фильтров на регенерацию производится при снижении кислотности фильтрата на 0,5 - 1,0 мг-экв/кг или при резком увеличении жесткости фильтрата свыше 200 мкг-экв/кг.

Истощение Н-катионитового фильтра может быть одновременно замечено по увеличению щелочности воды, определяемой по смешанному индикатору за анионитовыми фильтрами I ступени.

Регенерационные и отмывочные воды сбрасываются в бак-нейтрализатор, бак взрыхляющих вод или в промливневую канализацию.

6.2.3. Взрыхление материала производится осветленной водой или отмывочными водами II ступени катионирования. Предельная интенсивность взрыхления для катионитов КУ-2 и КУ-1 составляет 4,0 - 4,5 л/(м2 с) (14 - 16 м/ч); для катионита СК-1 - 4,5 - 5,0 л/(м2×с) (16 - 18 м/ч). В каждом конкретном случае интенсивность взрыхления уточняется с учетом высоты водяной подушки, типа дренажно-распределительной системы и др.

6.2.4. Последовательность операций при взрыхлении:

а) открываются воздушник и задвижки 3 и 5* (см. рис. 6-1, б);

* Здесь и далее под задвижкой подразумевается любой запорный орган - клапан типа МИК, вентиль и т.п.

б) открываются задвижки на линиях сброса от сбросного коллектора взрыхления;

в) открывается задвижка на всасывающей линии насоса взрыхления (как правило, она постоянно находится в открытом состоянии);

г) включается насос взрыхления и задвижкой на линии нагнетания насоса (регулирующим клапаном) устанавливается расход, соответствующий интенсивности взрыхления для данного материала;

д) закрывается воздушник через 4 - 5 мин после заполнения фильтра.

Нормальная продолжительность взрыхления при заданном расходе 10 - 15 мин. Если же по истечении этого времени в пробе сбросной воды присутствуют мелкие долго не оседающие частички или наблюдается опалесценция, взрыхление продолжается до полного их отсутствия. При этом, если продолжительность взрыхления достигает 30 - 40 мин, такое взрыхление проводят лишь каждый пятый фильтроцикл; ограничиваясь во всех остальных циклах 10 - 15-минутной промывкой;

е) закрывается по окончании взрыхления задвижка (регулирующий клапан на линии нагнетания насоса), останавливается насос и закрываются задвижки 3 и 5 и задвижки на линиях сброса от сбросного взрыхляющего коллектора (в промливневую канализацию или в бак повторного использования).

При взрыхлении фильтров водой, поступающей на обработку в фильтры, отсутствуют операции по включению и отключению насоса взрыхления; порядок проведения остальных операций сохраняется.

6.2.5. Если при открытии задвижки на линии нагнетания насоса в пробе сбросной воды появляются крупные быстро оседающие частицы материала (вынос), взрыхление следует прекратить. Через 10 - 20 мин повторить взрыхление, при появлении выноса снова прекратить операции по взрыхлению, еще раз выждать 10 - 20 мин и повторить операцию. Если и в этот раз появится вынос, отключить фильтр для вскрытия и осмотра состояния фильтрующего материала и ДРУ.

6.2.6. Порядок операций при регенерации фильтра:

а) проверяется наличие кислоты в мернике крепкой серной кислоты в количестве, достаточном для одной регенерации, при ее недостатке мерник дополняется;

б) открываются задвижки 4 и 6 на фильтре (см. рис. 6-1, в), а также задвижки на дренажной линии к узлу нейтрализации;

в) устанавливается задвижкой 14р (рис. 6-2) на линии подачи разбавляющей воды необходимый расход, соответствующий скорости пропуска воды через фильтр 10 м/ч;

г) устанавливается задвижками на дренажных трубопроводах фильтра, а также задвижками на выходе параллельно работающих фильтров давление в регенерируемом фильтре на 0,5 кгс/см2 ниже, чем в работающих. При этом необходимо следить за подпором жидкости в фильтре во избежание подсоса воздуха в толщу катионита;

д) открываются вентили 8к и 9к на линии кислоты от мерника до узла разбавления, включается в работу насос-дозатор, заранее отрегулированный на производительность, соответствующую 1 - 2 %-ной концентрации регенерационного раствора кислоты;

е) отключается после пропуска заданного количества кислоты насос-дозатор и закрываются вентили 8к и 9к на линии крепкой серной кислоты от мерника до узла разбавления.

Примечание. Не допускается работа плунжерного насоса-дозатора при закрытой арматуре, установленной на линии нагнетания, из-за возможных свищей на трубопроводах кислоты или поломки насоса.

6.2.7. В числе образующихся при регенерации солей имеется труднорастворимое соединение - сульфат кальция (гипс). Для предотвращения «загипсовывания» материала, т.е. для предотвращения выпадения кристаллов гипса на зернах катионита, используется способность гипса к перенасыщению.

Рис. 6-2. Схема регенерации ионитового фильтра с насосами-дозаторами крепкого реагента:

I - ионитовый фильтр; II - насос-дозатор; III - мерник крепкого реагента; IV - перекачивающий насос крепкого реагента; V - бак-ячейка хранения крепкого реагента; VI - перекачивающий насос вод баков повторного использования; VII, VIII - баки повторного использования соответственно регенерационных и отмывочных вод

В процессе регенерации необходимо выдержать следующие условия:

а) скорость пропуска раствора черев фильтр не менее 10 м/ч;

б) бесперебойную подачу разбавляющей воды;

в) крепость регенерационного раствора, особенно в начальный период, не более 2 %;

г) скорость пропуска воды через фильтр при отмывке материала непосредственно после регенерации.

6.2.8. Отмывка катионитового фильтра проводится разбавляющей водой по регенерационному трубопроводу с расходом, соответствующим скорости пропуска воды через фильтр 10 м/ч.

Если фильтр отключается в резерв, отмывка его оканчивается при кислотности воды не более 12 - 15 мг-экв/кг и жесткости менее 200 мкг-экв/кг.

Если фильтр включается в работу, его отмывка оканчивается при кислотности, превышающей суммарное содержание анионов сильных кислот в осветленной воде не более чем на 1,0 мг-экв/кг, и при жесткости менее 150 мкг-экв/кг.

При отключении фильтра в резерв закрываются задвижки 14р (см. рис. 6-2) на линии подачи разбавляющей воды, на дренажном трубопроводе к бакам-нейтрализаторам и на фильтре (см. рис. 6-1, г). Воздушник открывается до полного падения давления на фильтре, затем закрывается.

При включении фильтра в работу открываются задвижки 1 и 2 (см. рис. 6-1, а) и задвижкой 1 устанавливается необходимый расход.

6.2.9. Фильтр включается в работу из резерва после предварительной его отмывки до необходимых показателей (см. п. 6.2.8). Отмывка проводится обрабатываемой водой, поступающей на фильтр. При этом проводятся следующие операции:

а) открываются задвижки на линиях от дренажного трубопровода к бакам-нейтрализаторам;

б) открываются задвижки 6 и 1, причем расход устанавливается задвижкой 1 (см. рис. 6-1, г);

в) до достижении заданных показателей отмывки закрываются задвижки 1, 6 и задвижка на линиях от дренажного трубопровода к бакам-нейтрализаторам, затем открываются задвижки 2 и 1 (см. рис. 6-1, а) и задвижкой 1 устанавливается необходимый расход воды через фильтр.

6.2.10. Для предотвращения ухудшения качества фильтрата все операции по восстановлению фильтра проводятся с давлением воды в фильтре на 0,5 кгс/см2 ниже, чем в работающих. Регулирование расхода воды при любой операции (взрыхлении, регенерации, отмывке) осуществляется задвижкой на входе воды в фильтр.

При этом необходимо следить за отсутствием воздуха в фильтре, поддерживая в нем избыточное давление.

Противоточные фильтры

6.2.11. Принципиальное отличие противоточных фильтров от прямоточных состоит в том, что направление потоков при фильтровании воды и регенерации в противоточных фильтрах противоположно, в то время как в прямоточных фильтрах их направление совпадает (рис. 6-3).

Рис. 6-3. Схема потоков воды при различных стадиях эксплуатации противоточного ионитового фильтра:

а - фильтрование; б - взрыхление; в - регенерация; г - отмывка; 1 - 7 - задвижки

За счет этого в противоточных фильтрах нижние, выходные слои катионита, наиболее полно регенерируются, что позволяет даже при стехиометрическом или близком к нему расходе кислоты на регенерацию получить фильтрат приемлемого качества.

6.2.12. Взрыхление противоточных фильтров производится осветленной водой через нижнее ДРУ со сбросом воды через верхнее ДРУ.

Последовательность операций при взрыхлении (см. рис. 6-3, б):

а) открывается воздушник, задвижки 3 и 4 на фильтре и задвижки на линиях сброса в канализацию или баки-нейтрализаторы;

б) открывается задвижка на линии всаса насоса взрыхления Н-катионитовых фильтров 1 ступени (как правило, она постоянно находится в открытом состоянии);

в) включается насос взрыхления и задвижкой (регулирующим клапаном) на линии нагнетания насоса устанавливается расход, соответствующий заданной интенсивности взрыхления (см. п. 6.2.3).

Нормальная продолжительность взрыхления при заданном расходе составляет не более 15 мин. Обычно каждый пятый фильтроцикл проводится тщательное взрыхление фильтра - до полного отсутствия опалесценции и мелких долго не оседающих частиц.

По окончании взрыхления фильтра закрывается задвижка на линии нагнетания насоса, останавливается насос и закрываются задвижки 3 и 4 на фильтре.

Воздушник фильтра закрывается по заполнении фильтра водой.

6.2.13. Если в пробе сбросной воды появляются крупные быстро оседающие частицы материала (вынос), взрыхление следует прекратить. Через 10 - 20 мин, когда материал осядет, взрыхление повторяется. При повторном появлении выноса фильтр отключается для вскрытия и осмотра состояния фильтрующего материала и ДРУ.

6.2.14. Так как регенерация фильтра начинается с выходных слоев, приготовление регенерационного раствора и последующая отмывка фильтра от продуктов регенерации проводятся водой не худшего качества, чем фильтрат I ступени катионирования, - Н-катионированной водой после I ступени или отмывочными водами II ступени Н-катионирования.

6.2.15. Порядок операций при регенерации фильтра (см. рис. 6-3, в):

а) проверяется наличие кислоты в мернике крепкой серной кислоты в количестве, достаточном для одной регенерации, при ее недостатке мерник дополняется;

б) открываются задвижки 3 и 5 на фильтре, а также задвижки на дренажной линии к узлу нейтрализации;

в) устанавливается задвижкой (регулирующим клапаном) на линии подачи разбавляющей воды необходимый расход, соответствующий скорости пропуска воды через фильтр 10 м/ч;

г) устанавливается задвижками на дренажных трубопроводах фильтра, а также задвижками на выходе параллельно работающих фильтров давление в регенерируемом фильтре на 0,5 кгс/см2 ниже, чем в работающих. При этом необходимо следить за подпором жидкости в фильтре во избежание подсоса воздуха в толщу катионита;

д) открывается арматура на линии кислоты от мерника до узла разбавления, включается в работу насос-дозатор, отрегулированный на производительность, соответствующую 1 - 2 %-ной концентрации регенерационного раствора кислоты. Регулирование крепости регенерационного раствора кислоты допускается только изменением производительности насоса-дозатора;

е) отключается после пропуска необходимого количества кислоты насос-дозатор и закрывается вся запорная арматура на линии крепкой серной кислоты от мерника до узла разбавления.

6.2.16. Отмывка фильтра проводится в два этапа: первый - противоточная отмывка и второй - прямоточная отмывка.

Противоточная отмывка проводится той же водой и по той же схеме, что и регенерация, с расходом, соответствующим скорости пропуска воды через фильтр 10 м/ч, до кислотности не более 12 - 15 мг-экв/кг. Затем фильтр ставится в резерв или проводится прямоточная отмывка перед включением фильтра в работу.

6.2.17. При останове фильтра в резерв закрываются:

а) задвижки на линии разбавляющей воды;

б) задвижки 3 и 5 на фильтре;

в) задвижки на линиях от дренажного коллектора к бакам-нейтрализаторам.

Открывается воздушник для сброса давления в фильтре.

6.2.18. Прямоточная промывка проводится, как правило, обрабатываемой водой. Если она следует непосредственно за первым этапом, то в вначале проводятся операции в соответствии с п. 6.2.17, а и б. Если фильтр включается из резерва, то вначале открываются задвижки на линиях от дренажного коллектора к бакам-нейтрализаторам, затем задвижки 6 и 1 фильтра (см. рис. 6-3, г). Задвижкой (регулирующим клапаном) на линии разбавляющей (взрыхляющей) воды устанавливается расход, соответствующий скорости 10 м/ч пропуска воды через фильтр.

6.2.19. По достижении кислотности отмывочной воды, не превышающей суммарного содержания анионов сильных кислот в обрабатываемой воде более чем на 1,0 - 2,0 мг-экв/кг, и жесткости менее 200 мкг-экв/кг фильтр включается в работу.

6.2.20. Отключение фильтра на регенерацию проводится по показателям, аналогичным для прямоточных фильтров (см. п. 6.2.2).

Ступенчато-противоточное катионирование

6.2.21. Принцип ступенчато-противоточного катионирования состоит в том, что фильтр как бы делится на две последовательно включенные части. Регенерация их проводится в такой последовательности: вначале раствор пропускается через вторую (выходную) часть, а затем через первую (входную), называемую предвключенной частью. Ступенчато-противоточное катионирование является своего рода синтезом прямоточного и противоточного катионирования: из-за более полной регенерации выходной части катионита достигается более низкий удельный расход кислоты на регенерацию, чем при прямотоке, и более высокая емкость поглощения, чем при противотоке. Преимуществом ступенчато-противоточного катионирования является не только возможность использовать загрузку сразу двух фильтров, но и применять определенные композиции катионитов различной кислотности, позволяющие дополнительно понизить удельный расход кислоты на регенерацию. Например, в предвключенный фильтр может загружаться катионит пониженной кислотности, а во вторую часть - повышенной.

Как правило, в первый по ходу обрабатываемой воды корпус загружается сульфоуголь, а во второй - сильнокислотный катионит КУ-2.

6.2.22. Взрыхление корпусов фильтра производится поочередно: вначале второго корпуса с катионитом КУ-2, затем предвключенного - сульфоуглем.

Рис. 6-4. Схема потоков воды при различных стадиях эксплуатации ступенчато-противоточного ионитового фильтра:

а - фильтрование; б - взрыхление второго корпуса; в - взрыхление первого корпуса; г - регенерация; д - раздельная отмывка первого корпуса и доотмывка второго корпуса; е - последовательная отмывка первого и второго корпусов

1 - 5; 1а, 3а - 5а - задвижки

Порядок проведения операций при взрыхлении (см. рис. 6-4, б и в):

а) открываются задвижки на линии сброса воды из дренажного коллектора в промливневую канализацию и задвижки 4а и 3а на втором корпусе фильтра;

б) включается насос взрыхления фильтров и задвижкой (регулирующим клапаном) на линии нагнетания насоса устанавливается расход, соответствующий скорости взрыхления для данного катионита.

Помимо этой наиболее распространенной схемы взрыхления, применяются также другие схемы взрыхления фильтров из коллекторов обрабатываемой воды или готового фильтрата, самотеком из специально расположенного на высокой отметке бака и др.;

в) открываются по истечении 5 - 10 мин задвижки 4 и 3 на первом корпусе и закрываются задвижки 3а и 4а на втором корпусе, задвижкой (регулирующим клапаном) на линии нагнетания насоса взрыхления устанавливается расход, соответствующий скорости взрыхления для данного катионита;

г) закрывается по истечении 5 - 10 мин взрыхления первого корпуса задвижка (регулирующий клапан) на линии нагнетания насоса, задвижки 3 и 4 на первом корпусе и задвижки на линиях в промливневую канализацию от дренажного коллектора, насос отключается. Каждый пятый фильтроцикл взрыхление обоих корпусов проводится до полного удаления мелочи.

6.2.23. Подача кислоты в узел разбавления осуществляется, как правило, насосами-дозаторами.

Порядок операций при регенерации (см. рис. 6-4, г):

а) проверяется наличие кислоты в мернике крепкой серной кислоты в количестве, достаточном для регенерации обоих корпусов фильтра, при ее недостатке мерник дополняется;

б) открываются задвижки 3, 5, 4а на корпусах и задвижки на линиях от дренажного коллектора к бакам-нейтрализаторам и задвижка 7к (см. рис. 6-2);

в) устанавливается задвижкой (регулирующим клапаном) 14р (см. рис. 6-2) на линии разбавляющей воды расход, соответствующий скорости пропуска воды через фильтр 10 м/ч;

г) устанавливается давление в регенерируемом фильтре на 0,5 кгс/см2 ниже, чем в работающих, задвижкой 2 на выходе из вторых корпусов параллельно работающих фильтров или регулирующим клапаном на трубопроводе основной технологической воды за ступенью;

д) открываются вентили 8к и 9к (см. рис. 6-2) на линии кислоты от мерника до узла разбавления, включается в работу насос-дозатор, заранее отрегулированный на производительность, соответствующую 1,5 - 2 %-ной концентрации регенерационного раствора кислоты.

В случае проведения регенерации с нарастающей концентрацией через определенные промежутки времени подключаются насосы-дозаторы кислоты, отрегулированные на производительность, соответствующую (при совместной работе насосов) концентрациям регенерационного раствора 1,5; 3; 5 %;

е) отключается насос-дозатор после пропуска необходимого количества кислоты и закрываются вентили 8к и 9к на линии крепкой серной кислоты от мерника до узла разбавления (см. рис. 6-2).

6.2.24. Отмывка фильтра проводится в три этапа:

а) ступенчато-противоточная отмывка;

б) доотмывка первого и второго корпусов;

в) последовательная прямоточная отмывка первого и второго корпусов.

Ступенчато-противоточная отмывка проводится непосредственно после регенерации водой, на которой готовится регенерационный раствор, и по схеме пропуска регенерационного раствора. Она заканчивается при кислотности фильтрата за вторым корпусом не более 15 мг-экв/кг.

Доотмывка первого и второго корпусов проводится раздельно исходной водой по линии доотмывки (см. рис. 6-4, д) и регенерационной линии.

Для этого следует:

а) закрыть задвижки 4а и 5 на фильтре;

б) открыть задвижки 4, 3а и 5а на фильтре и задвижкой (регулирующим клапаном) на линии доотмывки и задвижкой (регулирующим клапаном) 14р (см. рис. 6-2) установить расход при отмывке на каждом корпусе, соответствующий скорости пропуска воды через корпус 10 м/ч.

Отмывка первого корпуса заканчивается по достижении жесткости фильтрата, равной жесткости обрабатываемой воды.

При останове фильтра в резерв все задвижки на фильтре и задвижки на линии от дренажного коллектора к бакам-нейтрализаторам закрываются.

Перед включением фильтра в работу производится его последовательная прямоточная отмывка (см. рис. 6-4, е):

а) открываются задвижки 3а, 1а и 1 на фильтре и задвижки на линии от дренажного коллектора к баку-нейтрализатору;

б) устанавливается задвижкой 1* (регулирующим клапаном) расход, соответствующий скорости 10 м/ч пропуска воды черев фильтр;

* Если вместо задвижки 1 установлен запорный клапан типа МИК, прямоточная последовательная промывка первого и второго корпусов проводится по линии доотмывки (задвижка 4), на которой установлен регулирующий клапан.

в) оканчивается промывка по достижении кислотности фильтрата за вторым корпусом, превышающей на 1,0 - 2,0 мг-экв/кг суммарное содержание анионов сильных кислот в обрабатываемой воде (кислотности фильтрата параллельно работающих фильтров);

г) открываются для включения фильтра в работу задвижки 1, 2, 4, если промывка проводилась по линии доотмывки, и задвижки на линии от дренажного коллектора к баку-нейтрализатору.

6.2.25. Отключение фильтра на регенерацию производится при снижении кислотности на 0,5 - 1,0 кг-экв/кг по сравнению с суммарным содержанием анионов сильных минеральных кислот в обрабатываемой воде (кислотности фильтрата параллельно работающих фильтров).

6.3. Химический и технологический контроль режима работы Н-катионитовых фильтров I ступени

6.3.1. Химический контроль в процессе работы фильтров осуществляется путем отбора разовых проб (в соответствии с графиком химического контроля работы обессоливающей установки) с последующим определением кислотности и жесткости.

Кроме химического анализа проводится визуальная оценка прозрачности пробы и отсутствия в ней фильтрующего материала.

Частота анализов устанавливается при наладке.

6.3.2. При взрыхлении фильтра контролируется сбросная вода на содержание в ней взвешенных веществ (визуально).

При регенерации фильтра контролируется крепость регенерационного раствора в начале, середине и конце регенерации.

В отрывочной воде на выходе из фильтра определяется кислотность и жесткость.

График контроля составляется на основании результатов наладки.

6.3.3. Технологический контроль работы фильтров сводится к наблюдениям за нагрузкой фильтров с регистрацией ее в суточной ведомости через каждый час. Расход воды фиксируется также при регенерации и взрыхлении фильтров.

Для наблюдения за состоянием фильтрующего материала в фильтрах регулярно, не реже 1 раза в полгода, по окончании очередного фильтроцикла перед проведением взрыхления производится вскрытие и осмотр фильтра и фильтрующего материала.

В «Журнале осмотра фильтров», кроме даты осмотра, фиксируются:

а) состояние верхней поверхности фильтрующего материала (ровная, неровная, с бугорками, с воронками, с перекосами и т.п.);

б) цвет материала на поверхности и на глубине 100 - 200 мм;

в) высота загрузки филирующего материала;

г) состояние химической защиты фильтра и деталей в видимой части фильтра;

д) состояние верхнего ДРУ.

При выносе фильтрующего материала из фильтра в процессе работы или постоянном выносе материала в процессе взрыхления фильтр вскрывается с последующей выгрузкой фильтрующего материала, осмотром нижнего ДРУ, необходимым ремонтом и соответствующими записями в «Журнал осмотра фильтров». При отсутствии видимых нарушений в работе фильтр вскрывается с выгрузкой фильтрующего материала и профилактическим осмотром не реже 1 раза в 2 года.

При восстановлении антикоррозионных покрытий, догрузке фильтрующего материала и ликвидации других нарушений производится соответствующая запись в «Журнал осмотра фильтров» с четким указанием места и характера повреждения или марки материала, состояния материала и т.д.

6.3.4. Основными показателями работы фильтров, кроме качества обработанной воды, являются: удельная используемая емкость поглощения катионита Еи и удельный расход кислоты на регенерацию .

Общая используемая емкость поглощения фильтра (г-экв) определяется по формуле:

 = SКtQ,                                                                 (6-1)

где SКt - суммарная концентрация всех поглощаемых из воды катионов, мг-экв/кг;

Q - количество воды, обработанной за фильтроцикл, м.

Из поглощаемых катионов легко определяется только концентрация катионов солей жесткости. Методика определения катионов натрия и калия достаточно трудоемка, сложна и требует применения дефицитных приборов.

Поэтому на практике при подсчете емкости поглощения Н-катионитовых фильтров I ступени обычно пользуются косвенным определением содержания катионов в обрабатываемой воде. Исходя из закона электронейтральности воды, в формулу (6-1) можно подставить вместо общего содержания катионов суммарную концентрацию анионов:

 = SАnQ.                                                                (6-2)

Содержание всех анионов1 определяется в процессе эксплуатации водоподготовительной установки: сумма анионов сильных кислот - как кислотность фильтрата; концентрация бикарбонат-карбонат-ионов и иона гидроксила - как общая щелочность обрабатываемой воды.

1 Концентрация кремнекислоты в обрабатываемой воде в данной формуле не учитывается.

Таким образом, формула подсчета емкости поглощения приобретает вид:

 = (Щи + К)Q,                                                        (6-3)

где Щи - общая щелочность исходной (обрабатываемой) воды, мг-экв/л;

К - кислотность фильтрата, мг-экв/л.

На практике обычно пользуются удельной емкостью поглощения, т.е. общим количеством поглощенных катионов, отнесенным к единице объема катионита (1 м3):

 =  = ,                                              (6-4)

где V - объем загруженного в фильтр катионита, м3.

При подсчете емкости поглощения фильтра остаточное содержание катионов в фильтрате не учитывается.

6.3.5. Емкость поглощения материала характеризует в основном количественную сторону эксплуатационной характеристики материала. Качественная характеристика режима работы фильтров, их экономичность определяется удельным расходом кислоты на регенерацию, т.е. расходом кислоты на 1 г-экв поглощенных катионов:

 = ,                                                        (6-5)

где  - общий расход кислоты (100 %-ного продукта) на одну регенерацию фильтра, кг.

6.3.6. Количество кислоты, необходимое для регенерации, зависит от типа применяемого катионита и качества обрабатываемой воды и устанавливается в процессе наладки режима работы фильтров. Для сульфоугля, например, работающего на среднеминерализованной воде в схеме прямотока, расход кислоты составляет 20 - 25 кг/м3, в схеме противотока - 12 - 18 кг/м3.

6.4. Обслуживание Н-катионитовых фильтров II и III ступеней

6.4.1. Н-катионитовые фильтры II и III ступеней предназначены для поглощения всех катионов, как проскочивших через I ступень катионирования, так и попавших в воду из анионитовых фильтров, и последующей замены их катионом водорода, имеющимся в Н-катионите.

6.4.2. В схемах полного химического обессоливания Н-катионитовые фильтры II ступени установлены за анионитовыми фильтрами I ступени и декарбонизатором1. Анионы сильных кислот в воде, поступающей на II ступень катионирования, как правило, отсутствуют, поэтому за II ступенью Н-катионирования образуется преимущественно малодиссоциированная угольная кислота, и кислотность фильтрата определенная по смешанному индикатору, обычно составляет максимум 100 - 200 мкг-экв/кг.

1 Встречаются схемы с установкой декарбонизатора перед Н-катионитовыми фильтрами II ступени.

6.4.3. Иногда Н-катионитовые фильтры II и III ступеней устанавливаются как барьерные. В этом случае отключение фильтра на регенерацию производится по проскоку катиона натрия, определяемому либо прямым замером на пламяфотометре, либо по появлению или увеличению щелочности по фенолфталеину в фильтрате сильноосновных анионитовых фильтров, установленных за барьерными катионитовыми фильтрами.

Щелочность образуется в результате реакции

Na+/Cl-,  + R+/ОН- R+/Cl-,  + Na+/ОН-.                       (6-6)

Обычно при эксплуатации Н-катионитовых фильтров II и III ступеней их отключают на регенерацию, не дожидаясь проскока натрия, по количеству обработанной воды, установленному при наладке режима работы установки.

6.4.4. В связи с тем что в воде, обрабатываемой катионитовыми фильтрами II и III ступеней, низкая концентрация катионов, расход кислоты на их регенерацию относительно невелик, это позволяет для II ступени катионирования применять только прямоточные фильтры с увеличением скорости фильтрации воды до 50 - 60 м/ч.

6.4.5. Для повышения экономичности эксплуатации обессоливающей установки регенерационные и отмывочные воды Н-катионитовых фильтров II и III ступеней используются для взрыхления и приготовления регенерационных растворов Н-катионитовых фильтров I ступени.

6.4.6. Взрыхление материала производится частично обессоленной водой или отмывочными водами II ступени катионирования. Предельная интенсивность взрыхления для катионитов КУ-2, КУ-1 составляет 3,8 - 4,2 л/(м2 с)(13,5 - 15,0 м/ч); для катионита СК-1 - 4,0 - 4,5 л/(м2×с) (14 - 16 м/ч).

Воды после взрыхления сбрасываются в промливневую канализацию.

Последовательность операций при взрыхлении та же, что и для Н-катионитовых фильтров I ступени (см. п. 6.2.4).

6.4.7. Регенерация осуществляется раствором серной кислоты в соответствии с реакцией.

2Na+/ + Н+2/ ® Na+2/ + 2Н+/.                                  (6-7)

Образующийся сернокислый натрий легко вымывается из катионита, и поэтому концентрация регенерационного раствора обычно составляет 2 - 4 %. Иногда регенерация фильтров проводится раствором с переменной концентрацией: вначале 2, затем 4, а в конце - 6 %. Этим достигается более полная регенерация катионита.

Регенерационный раствор для Н-катионитовых фильтров II ступени готовится на частично обессоленной воде, для Н-катионитовых фильтров III ступени - на обессоленной.

Воды после регенерации сбрасываются в бак повторного использования или при его отсутствии в баки-нейтрализаторы. При наличии на ВПУ схемы последовательной регенерации воды после регенерации фильтра II ступени направляются непосредственно на регенерируемый Н-катионитовый фильтр ступени.

Последовательность операций при регенерации - см. п. 6.2.6.

6.4.8. Отмывка фильтра проводится частично обессоленной водой непосредственно посла регенерации при скорости воды 10 м/ч.

Несмотря на то, что образование гипса при регенерации Н-катионитовых фильтров II ступени маловероятно, скорости при регенерации и отмывке фильтра выдерживаются такими, чтобы исключить возможность его образования, если фильтр работал в аварийном режиме.

Отмывочные воды сбрасываются в бак повторного использования, при его отсутствии - в баки-нейтрализаторы, при наличии схемы последовательной регенерации - непосредственно на регенерируемый фильтр I ступени.

Если фильтр отключается в резерв, отмывка фильтров II ступени оканчивается при кислотности менее 500 мкг-экв/кг и жесткости менее 5 мкг-экв/кг; при включении фильтра в работу отмывка оканчивается при кислотности не более 300 мкг-экв/кг и жесткости менее 3 мкг-экв/кг.

Н-катионитовые фильтры III ступени отключаются на регенерацию при содержании катиона натрия в фильтрате выше 20 мкг/кг.

Отмывка фильтра после регенерации заканчивается по достижении содержания натрия в фильтрате не более 20 мкг/кг и жесткости менее 1 мкг-экв/кг.

Последовательность операций при отмывке Н-катионитовых фильтров II и III ступеней - см. пункты 6.2.8 и 6.2.9.

6.5. Химический и технологический контроль режима работы Н-катионитовых фильтров II и III ступеней

6.5.1. Химический контроль в процессе работы фильтров II и III ступеней такой же, как и фильтров I ступени (см. п. 6.3.1).

Дополнительно контролируется лишь содержание натрия за фильтрами III ступени.

На ряде электростанций имеется автоматический контроль электропроводности обработанной воды за Н-катионитовыми фильтрами II и III ступеней, являющийся хорошим индикатором увеличения концентрации катионов натрия в обработанной воде.

6.5.2. Контроль при взрыхлении, регенерации и отмывке проводится в соответствии с п. 6.5.2.

Дополнительно лишь контролируется содержание катионов натрия за фильтрами II ступени.

6.5.3. Технологический контроль режима работы фильтров осуществляется в соответствии с п. 6.3.3.

6.5.4. Емкость поглощения Н-катионитовых фильтров II и III ступеней обычно не подсчитывается; основными показателями качества работы фильтров являются количество и качество обработанной за цикл воды.

Расход кислоты на регенерацию фильтров зависит от качества работы фильтров I ступени Н-катионирования и устанавливается в процессе наладочных работ. Как правило, для сульфоугля он колеблется от 25 до 35 кг/м3, для КУ-2 - от 50 до 60 кг/м3 в пересчете на 100 %-ную серную кислоту.

6.6. Обслуживание анионитовых фильтров I ступени (слабоосновных)

Прямоточные фильтры

6.6.1. Назначением слабоосновных анионитовых фильтров является замена анионов сильных кислот (хлоридов, сульфатов, нитратов и др.) анионом гидроксила с образованием из сильных минеральных кислот, поступающих на фильтр, частично обессоленной воды с солесодержанием от 2 до 5 - 10 мг/кг. Анионы слабых кислот, таких, как угольная и кремниевая, слабоосновным анионитом практически не поглощаются.

6.6.2. Слабоосновный анионит поглощает анионы сильных кислот в виде соответствующей кислоты при наличии постоянного проскока углекислоты, поэтому во время нормальной работы фильтра фильтрат его имеет слабокислую реакцию, эквивалентную содержанию углекислоты1. После регенерации фильтрат может иметь щелочную реакцию из-за неполноты удаления из материала избыточной щелочи, т.е. угольная кислота находится в связанном состоянии и не может быть удалена в декарбонизаторе, поэтому отмывка фильтра проводится до очень небольшой щелочности по фенолфталеину (обычно не превышающей 50 мкг-экв/кг).

1 Определение реакции среды в фильтрате осуществляется по индикатору фенолфталеину и смешанному.

6.6.3. Из-за особенности динамики анионного обмена первыми в фильтрат проскакивают хлориды. Сигналом для отключения фильтра на регенерацию обычно служит увеличение остаточного содержания хлоридов до 3 - 5 мг/кг при слабой кислотности фильтрата.

6.6.4. Взрыхление материала проводится отмывочными водами сильноосновных анионитовых фильтров или частично обессоленной водой. Предельная интенсивность взрыхления анионитов в зависимости от соотношения высоты фильтрующего слоя и водяной подушки для анионитов АН-2Ф, АН-31, Вофатита L-150 составляет 3,8 - 4,0 л/(м2×с) (13 - 14 м/ч).

Взрыхляющие воды сбрасываются в канализацию.

6.6.5. Регенерация фильтров осуществляется 2 - 4 %-ным раствором едкого натра1 в соответствии с реакцией

Ra+/ + Na+/ОН- ® Na+/, Cl- + Ra+/ ОН-.                         (6-8)

1 В отдельных схемах регенерация слабоосновных анионитовых фильтров предусматривается растворами сода, аммиака и др.

Регенерационные растворы едкого натра готовятся на отмывочных водах сильноосновных анионитовых фильтров или на частично обессоленной воде. Кроме того, в схемах, предусматривающих повторное использование регенерационных растворов, регенерация проводится непосредственно сбросными регенерационными водами сильноосновных анионитовых фильтров или из баков повторного использования. Скорость пропуска регенерационного раствора 4 - 5 м/ч.

Регенерационные воды сбрасываются в бак-нейтрализатор.

6.6.6. Отмывка фильтра проводится водой, предназначенной для приготовления регенерационного раствора, или Н-катионированной водой, поступающей на обработку в фильтр. Скорость пропуска отмывочной воды 4 - 5 м/ч на протяжении 40 - 60 мин, затем скорость увеличивается до 10 - 12 м/ч.

Второй этап отмывки со скоростью 10 - 12 м/ч проводится только Н-катионированной водой.

Отмывочные воды на всех этапах отмывки сбрасываются в бак-нейтрализатор.

6.6.7. Последовательность операций при взрыхлении:

а) открываются воздушник и задвижки 3 и 5 на фильтре (см. рис. 6-1, б);

б) открываются задвижки на линиях сброса от сбросного коллектора взрыхления;

в) открываются задвижка 16 в (см. рис. 6-2) на всасывающей линии насоса взрыхления (как правило, она постоянно находится в открытом состоянии) и задвижка 17 в или 18 в;

г) включается насос взрыхления, и задвижкой 15 в на линии нагнетания насоса (регулирующим клапаном) устанавливается расход, соответствующий интенсивности взрыхления данного материала;

д) закрывается воздушник после заполнения фильтра;

е) проводится взрыхление до полного удаления мелочи филирующего материала, т.е. до отсутствия в пробе взрыхляющей воды мелких долго не оседающих частичек, и до отсутствия опалесценции в пробе;

ж) по окончании взрыхления закрывается задвижка 15 в (регулирующий клапан) на линии нагнетания насоса, останавливается насос и закрываются задвижки 3 и 5 на фильтре и задвижки на линиях сброса от сбросного взрыхляющего коллектора (в промливневую канализацию или в бак повторного использования).

Нормально продолжительность взрыхления при предельном расходе составляет 20 - 30 мин.

Для схем взрыхления водой, поступающей на обработку в фильтры, отсутствуют операции по включению и отключению насоса взрыхления. Порядок проведения остальных операций сохраняется.

6.6.8. Если при открытии задвижки 15 в (регулирующего клапана) на линии нагнетания насоса в пробе сбросной воды появляются крупные быстро оседающие частицы ионита, взрыхление следует прекратить, возобновив его через 10 - 20 мин. Если и после этого наблюдается вынос материала, фильтр отключается для вскрытия и осмотра состояния фильтрующего материала и ДРУ.

6.6.9. Вынос фильтрующего материала возможен и при взрыхлении фильтров из баков повторного использования, если находящийся в них раствор имеет относительно высокое содержание щелочи (до 2 % и выше)1. Обычно в этом случае вынос наблюдается при относительно невысокой интенсивности взрыхления материала (2,0 - 2,5 л/(м2×с). (7 - 8 м/ч) за счет более высокой плотности раствора. Поэтому перед взрыхлением необходимо проанализировать взрыхляющую воду на содержание в ней едкого натра.

1 При нормальной эксплуатации такой раствор должен применяться только для регенерации.

6.6.10. Порядок проведения операций при регенерации фильтра (см. рис. 6-1 и 6-2):

а) проверяется наличие едкого натра в мернике в количестве, достаточном для одной регенерации фильтра, при его недостатке мерник дополняется;

б) открываются задвижки 4 и 6 на фильтре, а также задвижки на дренажных линиях к баку-нейтрализатору;

в) открывается полностью задвижка 7к, и задвижкой 14р на линии разбавляющей воды устанавливается расход, соответствующий скорости пропуска воды через фильтр 4 - 5 м/ч;

г) при наличии воды в баке повторного использования отмывочных вод анионитовых фильтров II ступени после открытия задвижки 7к открывается задвижка 18в, включается насос и задвижкой 23р устанавливается расход, соответствующий скорости пропуска воды через фильтр 4 - 5 м/ч;

д) открываются задвижки 8к и 9к на линиях от мерника крепкого едкого натра до насоса-дозатора и от насоса-дозатора к узлу разбавления;

е) включается в работу насос-дозатор, отрегулированный на производительность, соответствующую 3 - 4 %-ной крепости регенерационного раствора;

ж) после пропуска необходимого для регенерации количества едкого натра отключается насос-дозатор и закрываются задвижки 8к и 9к на линии от мерника до узла разбавления.

6.6.11. При наличия в баке повторного использования раствора едкого натра регенерация фильтра выполняется обычно в два этапа:

а) пропускается раствор едкого натра из бака повторного использования, для чего открывается задвижка 18в (см. рис. 6-8), включается насос, задвижкой 23р устанавливается расход, соответствующий скорости пропуска раствора через фильтр 4 - 5 м/ч;

б) при недостаче едкого натра в баке повторного использования дополнительное количество едкого натра подается на фильтр по основной схеме регенерации фильтра (см. п. 6.6.10) после останова насоса бака повторного использования и закрытия задвижки 23р на линии нагнетания.

6.6.12. Последовательная регенерация анионитовых фильтров II и I ступеней проводится в следующем порядке (рис. 6-5):

а) на фильтрах I и II ступеней открываются задвижки 4 и 6;

б) закрывается задвижка 19р и открываются задвижки 20р и 22д при закрытой задвижке 21д;

в) далее проводятся все операции по регенерации фильтра II ступени;

г) по окончании первого этапа отмывки фильтра II ступени, увеличенной вдвое по времени по сравнению со временем при автономной регенерации, дальнейшая отмывка каждого из фильтров проводится автономно, т.е. задвижка 20р закрывается и открывается задвижка 21д.

Рис. 6-5. Схема последовательной регенерации фильтров:

I - ионитовый фильтр II ступени; II - ионитовый фильтр I ступени; III - линия от регенерационного узла; IV - регенерационный коллектор фильтров II ступени; V - регенерационный коллектор фильтров I ступени; VI - линия в баки повторного использования; VII - линия в баки-нейтрализаторы

6.6.13. Отмывка анионитового фильтра I ступени проводится в два этапа.

Первый этап практически является окончанием регенерации; на этом этапе завершается операция пропуска щелочи через анионит. Поэтому отмывка на этом этапе проводится той же водой, на которой готовится регенерационный раствор, и с тем же расходом, что и при регенерации.

Второй этап отмывки проводится водой, поступающей на обработку в фильтр, с расходом, соответствующим скорости пропуска воды через фильтр 10 м/ч. При проведении первого этапа никаких дополнительных переключений на фильтре не производится.

Если приготовление регенерационного раствора проводится на воде, поступающей для обработки в фильтр, то для проведения второго этапа отмывки достаточно увеличить задвижкой 14р расход разбавляющей воды до соответствующего скорости пропуска воды 10 м/ч.

Если же регенерационный раствор готовится на щелочных водах, порядок проведения операций второго этапа отмывки следующий (см. рис. 6-2):

а) закрывается задвижка 23р и останавливается насос баков повторного использования отмывочных вод анионитовых фильтров II ступени;

б) задвижкой 14р устанавливается расход, соответствующий скорости пропуска воды через фильтр 10 м/ч.

6.6.14. Показатели окончания отмывки анионитовых фильтров I ступени:

а) при отключении в резерв - остаточное содержание хлоридов до 10 мг/кг;

б) при включении в работу - остаточное содержание хлоридов до 3 - 5 мг/кг; для схем с предварительным известкованием воды - щелочность по фенолфталеину до 50 мкг-экв/кг, для остальных схем предочистки - щелочность по фенолфталеину менее 10 мкг-экв/кг.

При отключении фильтра в резерв закрываются задвижки 14р, 7к, 6, 4 и на линии от сбросного коллектора к баку-нейтрализатору.

6.6.15. При включении в работу из резерва фильтр предварительно отмывается до указанных выше показателей, для чего открываются задвижки на линии от сбросного коллектора к баку-нейтрализатору, задвижки 6 и 1. При достижении содержания хлоридов 3 - 5 мг/кг* и щелочности отмывочной воды в указанных пределах открывается задвижка 2 и закрываются задвижка 6 и задвижки на линии от сбросного коллектора к баку-нейтрализатору.

*В случае приобретения слабоосновным анионитом амфотерности значения допустимого содержания в фильтрате ионов хлора, а также общей щелочности могут быть увеличены.

При включении фильтра в работу непосредственно после регенерации закрываются задвижки 14р, 7к, 6, 4 и задвижки на линии от сбросного коллектора к баку-нейтрализатору и открываются задвижки 2 и 1.

Ступенчато-противоточное анионирование

6.6.16. Принцип ступенчато-противоточного анионирования аналогичен принципу ступенчато-противоточного катионирования (см. п. 6.2.21).

В качестве загрузки обоих корпусов, как правило, используется слабоосновный анионит, но возможны также комбинации слабоосновного (предвключенный фильтр) и сильноосновного анионита (второй фильтр). В этом случае стадии анионирования обязательно предшествует декарбонизация воды.

Высоты загрузок анионитов в корпусах фильтра подбираются таким образом, чтобы слабоосновный анионит работал на поглощение анионов сильных кислот, а сильноосновный - в основном на поглощение кремнекислоты и остаточной углекислоты. Однако подобные схемы применяются очень редко, и в данной Инструкции вопросы их эксплуатации не рассматриваются.

6.6.17. Взрыхление корпусов фильтра проводится поочередно: вначале второго, затем первого.

Порядок проведения операций (см. рис. 6-4, б и в):

а) открываются задвижки на линии сброса из дренажного коллектора в промливневую канализацию и задвижки 4а и 3а на втором корпусе фильтра;

б) включается насос взрыхления и задвижкой (регулирующим клапаном) на линии нагнетания насоса устанавливается расход, соответствующий необходимой скорости взрыхления данного анионита;

в) по исчезновении опалесценции и мелочи в пробе сбросной промывочной воды открываются задвижки 4 и 3 на первом корпусе, а задвижки 3а и 4а второго корпуса закрываются; задвижкой (регулирующим клапаном) на линии нагнетания насоса взрыхления корректируется расход взрыхляющей воды с тем, чтобы он соответствовал необходимой скорости взрыхления для данного типа анионита;

г) по исчезновении опалесценции и мелочи в пробе сбросной промывочной воды закрывается задвижка (регулирующий клапан) на линии нагнетания насоса, отключается насос и закрываются задвижки 3 и 4 первого корпуса фильтра и задвижки на линии в промливневую канализацию.

Воздушник каждого из корпусов фильтра закрывается через 2 - 3 мин после заполнения корпуса водой.

Продолжительность взрыхления каждого из корпусов фильтра на предельно допустимой скорости обычно не превышает 25 - 30 мин.

6.6.18. Порядок проведения операций при регенерации фильтра (см. рис. 6-4, г и 6-2):

а) проверяется наличие щелочи в мернике крепкого едкого натра в количестве, достаточном для регенерации одного фильтра, при его недостатке мерник дополняется;

б) открываются задвижки 3, 5 и 4а на корпусах фильтра и задвижки на линиях от дренажного коллектора к бакам-нейтрализаторам и задвижка 7к;

в) устанавливается задвижкой 14р (регулирующим клапаном) на линии разбавляющей воды расход, соответствующий скорости пропуска воды через фильтр 4 м/ч;

г) проверяется наличие избыточного давления 0,5 кгс/см2 на вторых корпусах работающих фильтров по сравнению с регенерируемым и в случае равенства давлений устанавливается необходимая их разница путем частичного прикрытия регулирующего клапана, установленного на трубопроводе основного технологического потока воды за стадией анионирования;

д) открываются вентили 8к и 9к на линии от мерника крепкого едкого натра до узла разбавления, включается в работу насос-дозатор, отрегулированный на производительность, соответствующую 2 - 4 %-ной концентрации регенерационного раствора едкого натра; после пропуска необходимого количества NaOH насос-дозатор отключается и закрываются вентили 8к и 9к на линии от мерника крепкого едкого натра до узла разбавления.

6.6.19. Если приготовление регенерационного раствора едкого натра производится на щелочных отмывочных водах сильноосновных анионитовых фильтров, порядок проведения регенерации фильтра после осуществления операций по п. 6.6.18, а и б следующий:

а) открываются задвижки 16в, 17в (или 18в - в зависимости от наличия воды в баках или режимной карты обессоливающей установки), включается насос, задвижкой 23р устанавливается расход, соответствующий скорости пропуска воды через фильтр 4 м/ч;

б) после установления разницы давления 0,5 кгс/см2 между вторыми корпусами регенерируемого и работающих фильтров открываются вентили 8к и 9к на линии от мерника крепкого едкого натра до узла разбавления и включается насос-дозатор;

в) после пропуска необходимого количества щелочи для регенерации (с учетом щелочности разбавляющего раствора, если его крепость близка или выше 1 %) отключается насос-дозатор, закрываются вентили (8к и 9к) на линии от мерника крепкого едкого натра до узла разбавления, закрывается задвижка 23р, останавливается насос и закрываются задвижки 16в и 17в (или 18б - в зависимости от того, какая из них была открыта).

6.6.20. Отмывка фильтра после регенерации проводится в три этапа:

а) ступенчато-противоточная разбавляющей водой по схеме пропуска регенерационного раствора;

б) раздельная доотмывка первого и второго корпусов фильтра;

в) последовательная прямоточная отмывка первого и второго корпусов.

6.6.21. Ступенчато-противоточная отмывка проводится непосредственно вслед за регенерацией, и если регенерационный раствор готовится на разбавляющей частично обессоленной или Н-катионированной воде, для ее проведения не требуется никаких переключений.

Если же регенерационный раствор готовится на щелочных водах, после закрытия арматуры на линии щелочных вод и отключения насоса подачи этих вод задвижкой 14р (регулирующим клапаном) устанавливается расход разбавляющей (частично обессоленной или Н-катионированной) воды, соответствующий скорости пропуска воды через фильтр 4 м/ч.

6.6.22. По прошествии 1,5 ч отмывки фильтра со скоростью 4 м/ч проводится второй этап - доотмывка второго и первого корпусов (см. рис. 6-4, д).

Для проведения этого этапа отмывки:

а) закрываются задвижки 4а и 5;

б) открываются задвижки 4, 3а и 5а; задвижкой (регулирующим клапаном) на линии доотмывки и задвижкой 14р (регулирующим клапаном) устанавливается расход воды через каждый корпус, соответствующий скорости пропуска воды через каждый корпус 10 м/ч.

Второй этап отмывки заканчивается по достижении щелочности фильтрата, определенной по фенолфталеину, за каждым корпусом не более 100 мкг-экв/кг1.

1 Точная величина устанавливается при наладке.

При отключении фильтра в резерв все задвижки на обоих корпусах фильтра и на линиях к бакам-нейтрализаторам закрываются.

6.6.23. Перед включением фильтра в работу проводится прямоточная промывка с последовательным пропуском обрабатываемой воды через первый (предвключенный) и второй корпусы.

Последовательность операций при прямоточной отмывке (см. рис. 6-4, е):

а) открываются задвижки 3а, 1а, 1 и задвижки на линии от дренажного коллектора к бакам-нейтрализаторам;

б) устанавливается задвижкой 1* (регулирующим клапаном) расход, соответствующий скорости пропуска воды через фильтр 10 м/ч;

в) оканчивается отмывка по достижении содержания хлоридов в отмывочной воде не более 5 мг/кг** при щелочности по фенолфталеину менее 10 мкг-экв/кг**;

г) для включения фильтра в работу открывается задвижка 2 и, если промывка проводилась по линии доотмывки, открывается задвижка 1, а закрывается 4.

* Если вместо задвижки 1 установлен запорный клапан, например клапан типа МИК, прямоточная последовательная отмывка первого и второго корпусов проводится по линии доотмывки (задвижка 4), на которой установлен регулирующий клапан.

** Величина уточняется при наладке.

6.6.24. Отключение фильтра на регенерацию проводится при увеличении содержания хлоридов в фильтрате до 5 мг/кг, при этом реакция среды фильтрата должна быть кислой или нейтральной по смешанному индикатору. Для этого на фильтре закрываются задвижки 1, 2 и 1а.

6.7. Химический и технологический контроль режима работы анионитовых фильтров I ступени

6.7.1. Химический контроль в процессе работы фильтров осуществляется путем отбора разовых проб фильтрата с последующим определением щелочности по фенолфталеину и смешанному индикатору и содержания хлоридов.

Кроме химического анализа, проводится визуальная оценка прозрачности пробы и отсутствия в ней фильтрующего материала.

Частота отбора проб устанавливается графиком химического контроля, разработанным при наладке.

Кроме ручного анализа, осуществляется автоматический контроль электрической проводимости фильтрата, являющийся обычно индикатором отключения фильтра на регенерацию (при увеличении солесодержания фильтрата).

6.7.2. В процессе взрыхления фильтра осуществляется визуальный контроль сбросной воды на содержание в ней взвешенных веществ и наличия выноса фильтрующего материала.

При регенерации фильтра осуществляется контроль крепости регенерационного раствора щелочи в начале, середине и конце операции.

Во время отмывки фильтра на выходе из него контролируются щелочность воды по фенолфталеину и содержание хлоридов, причем при отмывке ступенчато-противоточного фильтра на первых двух этапах контролируется вода за обоими корпусами фильтра.

6.7.3. Технологический контроль за работой фильтров сводится к наблюдениям за нагрузкой и гидравлическим сопротивлением (перепадом давлений) фильтров с ежечасной регистрацией их значений в суточной ведомости обессоливающей установки.

6.7.4. Для наблюдения за состоянием фильтрующего материала в фильтрах регулярно не реже 1 раза в полгода по окончании фильтроцикла перед взрыхлением проводится вскрытие и осмотр фильтра и поверхности фильтрующего материала с записью в «Журнал осмотра фильтров».

При этом фиксируется:

а) состояние поверхности фильтрующего материала (ровность, наличие бугорков или воронок, их характер и т.п.);

б) цвет материала на поверхности и глубине 100 - 200 мм;

в) высота загрузки;

г) состояние химической защиты фильтра и деталей; при производстве ремонтных работ - их перечень с указанием места и времени;

д) состояние верхнего ДРУ.

При выносе фильтрующего материала из фильтра в процессе эксплуатации (фильтрации или взрыхления) фильтр внеочередно вскрывается, фильтрующий материал выгружается в фильтр гидроперегрузки и осматривается нижнее ДРУ, внутренняя поверхность фильтра, крепеж ДРУ и детали фильтра. Результаты осмотра также заносятся в «Журнал осмотра фильтров». На основании результатов осмотра проводится текущий ремонт.

При отсутствии видимых нарушений в работе фильтра его вскрытие, последующая выгрузка фильтрующего материала и профилактический осмотр состояния поверхности фильтра, его ДРУ, крепежа ДРУ, химических покрытий проводятся не реже 1 раза в 2 года.

После производства ремонтно-восстановительных работ ДРУ, крепежа, или антикоррозионных покрытий, или догрузки фильтрующего материала и прочих работ вносится соответствующая запись в журнал с четким указанием места и характера повреждения или типа, марки и состояния досыпаемого материала и т.п.

При вскрытии фильтра с глубины не менее 200 мм и не более 500 мм (но каждый раз с одной и той же глубины) отбирается анионит для испытания. Определяется фракционный состав и ионообменные свойства анионита с целью выявления степени измельчения ионита и необходимости его замены.

6.7.5. Основными показателями работы фильтров, кроме качества обработанной воды, являются: удельная используемая емкость поглощения катионита и удельный расход едкого натра на регенерацию iNaOH.

Общее количество анионов сильных кислот (г-экв), поглощенных за фильтроцикл, определяется по формуле

 = SКtQ = КQ,                                                        (6-8)

где SКt - суммарная концентрация анионов сильных кислот в Н-катионированной воде, мг-экв/кг;

Q - количество обработанной за цикл воды, м3;

К - кислотность Н-катионированной воды, определенная по метилоранжу, мг-экв/кг.

Удельная емкость поглощения анионита (г-экв/м3)

 =  = ,                                                     (6-9)

где V - объем анионита, загруженного в фильтр, м3.

Остаточное содержание анионов сильных кислот при подсчете емкости поглощения не учитывается.

Удельный расход едкого натра на регенерацию показывает расход реагента на удаление из воды анионов сильных кислот. Оцениваются эти затраты в граммах едкого натра на 1 г-экв поглощенных анионов.

Удельный расход едкого натра на регенерацию (г/г-экв)

iNaOH = ,                                                           (6-10)

где qNaOH - расход 100 %-ного едкого натра на одну регенерацию фильтра.

6.7.6. Количество щелочи, необходимое для регенерации, зависит от типа применяемого катионита и качества обрабатываемой воды и устанавливается в процессе наладки режима работы фильтров.

6.8. Обслуживание анионитовых фильтров II и III ступеней (сильноосновных)

6.8.1. Сильноосновные анионитовые фильтры II ступени предназначены для поглощения кремнекислоты и остатков свободной углекислоты из Н-катионированной или частично обессоленной воды с заменой их анионами гидроксила, находящимися в сильноосновном анионите, и образованием воды из соответствующих кислот:

Н+,  + Ra+/ОН- ® Ra+/ Н,  + Н2О.                          (6-11)

В схемах обессоливания сильноосновные анионитовые фильтры II ступени, как правило, включаются после Н-катионитовых фильтров II ступени.

6.8.2. Сильноосновные анионитовые фильтры III ступени предназначены для понижения кремнесодержания обессоленной воды до 20 мкг/кг и ниже.

В схемах обессоливания сильноосновные анионитовые фильтры III ступени включатся после Н-катионитовых фильтров III ступени. Их эксплуатация аналогична эксплуатации анионитовых фильтров II ступени.

6.8.3. Обменная способность сильноосновного анионита восстанавливается пропуском через фильтрующий материал раствора едкого натра. Среди прочих условий этого процесса особую роль играет температура регенерационного раствора: с ее повышением улучшаются процессы обескремнивания воды, т.е. уменьшается остаточное кремнесодержание и увеличивается кремнеемкость материала, особенно в пределах низкой температуры (от 10 до 40 °С).

Остаточное кремнесодержание также зависит от температуры обрабатываемой воды, особенно в диапазоне 10 - 25 °С, оно снижается с повышением температуры.

Остаточное кремнесодержание зависит и от скорости фильтрования обрабатываемой воды. Оптимальная скорость фильтрования 12 - 16 м/ч. В зависимости от местных условий может быть экономически целесообразной скорость до 25 - 30 м/ч.

6.8.4. Из-за особенности анионного обмена первыми в фильтрат проскакивают анионы кремниевой кислоты, поэтому окончание рабочего цикла фильтра определяется по повышению концентрации кремниевой кислоты до предела, определенного при наладке режима работы ВПУ.

6.8.5. Как правило, в сильноосновные фильтры ступени для улучшения гидродинамических свойств фильтра загружается подстилочный слой материала более крупной фракции (0,8 - 2 мм) высотой 150 - 200 мм. Обычно в качестве подстилочного слоя используются малозольный химически стойкий антрацит, значительно реже - кварцевый песок и различные пластмассы в виде мелких гранул.

Взрыхление материала проводится отмывочными водами сильноосновных анионитовых фильтров из баков повторного использования, а при их отсутствии - частично обессоленной водой. Предельная интенсивность взрыхления сильноосновных анионитов должна обеспечивать 100 %-ное расширение фильтрующего слоя и при температуре взрыхляющей воды ~ 20 °С составлять для анионитов типа АВ-17, леватит М-500, зеролит ФФ, амберлит ИРА-400 и их аналогов - 3,8 - 4,0 л/(м2×с) (линейная скорость воды в фильтре 12 - 14 м/ч).

Воды при взрыхлении сбрасываются в промливневую канализацию.

6.8.6. Регенерация фильтров осуществляется раствором едкого натра в соответствии с реакцией

Ra+,  Cl- + Na+/ОН- ® Ra+/ОН- + Na+,  Cl-.               (6-12)

Так как все образующиеся в результате реакции соли легко растворимы, концентрация регенерационного раствора щелочи может быть достаточно высокой. Однако, исходя из опыта эксплуатации, оптимальными являются следующие условия регенерации:

а) крепость регенерационного раствора 3,5 - 4,5 %;

б) скорость пропуска регенерационного раствора через фильтр 4 - 5 м/ч;

в) температура регенерационного раствора около 40 °С.

Регенерационный раствор готовится: на частично обессоленной воде в схемах глубокого химического обессоливания и на обессоленной воде после анионитовых фильтров II ступени в схемах полного химического обессоливания.

Кроме того, в любых схемах для приготовления регенерационного раствора едкого натра могут быть использованы отмывочные воды сильноосновных анионитовых фильтров.

Сбросные воды при регенерации сильноосновных анионитовых фильтров направляются в баки повторного использования щелочных регенерационных вод, а при проведении последовательных регенераций - непосредственно на регенерируемый слабоосновный анионитовый фильтр I ступени.

6.8.7. Отмывка сильноосновного анионитового фильтра II ступени проводится непосредственно за регенерацией в два этапа: первый этап является последней стадией регенерации и преследует цель окончание пропуска регенерационного раствора через фильтр; на этом этапе отмывка проводится той же водой, на которой готовится регенерационный раствор, с расходом, соответствующим скорости пропуска воды через фильтр 4 - 5 м/ч; второй этап - удаление из фильтра продуктов регенерации - проводится водой, поступающей на обработку в фильтр, например Н-катионированной после II ступени катионирования, с расходом, соответствующим скорости пропуска воды через фильтр 10 м/ч.

Отмывка фильтра проводится до получения воды необходимого качества, устанавливаемого при наладке.

Отмывочные воды сбрасываются:

- на первом этапе - в бак щелочных регенерационных вод;

- по окончании первого этапа и до кремнесодержания отмывочной воды не более 500 мкг/кг - в бак отмывочных вод;

- от кремнесодержания отмывочной воды 500 мкг/кг и до получения воды необходимого качества - в бак частично обессоленной воды, если катионитовые фильтры II ступени установлены после декарбонизаторов.

6.8.8. Последовательность операций при взрыхлении см. п. 6.2.4.

Для схем взрыхления фильтров водой, поступающей на обработку в фильтры, исключаются операции по включению и отключению насоса взрыхления, но возможно на время взрыхления ограничение производительности фазы очистки воды; порядок проведения остальных операций сохраняется.

6.8.9. Порядок операций при регенерации фильтра см. п. 6.6.10.

Схема последовательной регенерации анионитовых фильтров II и I ступеней собирается одновременно (см. рис. 6-5 и 6-2):

а) проверяется наличие в мернике необходимого количества щелочи для совместной регенерации;

б) открываются задвижки 4 и 6 на регенерируемых фильтрах I и II ступеней;

в) проверяется закрытие задвижки 19р и открываются задвижки 20р и 22д при закрытой 21д;

г) открывается задвижка 7к и задвижкой 14р (регулирующим клапаном) устанавливается расход разбавляющей воды, соответствующий скорости пропуска воды через фильтр 4 м/ч;

д) открываются вентили 8к и 9к на линии от мерника крепкой щелочи до узла разбавления, включается в работу насос-дозатор, отрегулированный на производительность, соответствующую 4 %-ной крепости регенерационного раствора едкого натра;

е) отключается насос-дозатор и закрываются вентили 8к и 9к после пропуска необходимого для последовательной регенерации количества крепкого едкого натра1;

ж) остается неизменным расход разбавляющей воды через фильтры в течение 1 ч, по прошествии этого времени дальнейшие операции по отмывке фильтров I и II ступеней проводятся автономно, для чего закрывается задвижка 20р и открывается задвижка 21д.

1 Это количество устанавливается в процессе наладки.

6.8.10. Отмывка анионитового фильтра II ступени при индивидуальной регенерации фильтра проводится в два этапа: первый - разбавляющей водой в течение 40 - 60 мин с сохранением расхода при регенерации, соответствующего скорости пропуска воды через фильтр 4 м/ч; второй - обрабатываемой водой с расходом, соответствующим скорости пропуска воды через фильтр 10 м/ч.

Для осуществления второго этапа отмывки фильтра выполняются операции:

а) закрывается задвижка 4;

б) открывается задвижка 1 и ею или регулирующим клапаном после фильтра II ступени устанавливается соответствующий расход. О расходе можно судить по разности расходов обрабатываемой воды на Н-катионитовых и анионитовых фильтрах II ступени.

Порядок сброса отмывочных вод и показатели окончания того или иного из этапов отмывки приведены в п. 6.8.7.

При отключении фильтра в резерв отмывка заканчивается при достижении кремнесодержания отмывочной воды не более 200 мкг/кг и щелочности по фенолфталеину не более 100 мкг-экв/кг, после чего все задвижки на фильтре закрываются.

Перед включением фильтра в работу производятся его отмывка до необходимых показателей качества обработанной воды. Для этого открываются задвижки 6 и 1 и по достижении необходимого качества отмывочной воды открывается задвижка 2 и закрывается задвижка 6.

Отмывка анионитовых фильтров III ступени производится до жесткости обессоленной воды менее 0,3 мкг-экв/кг, содержания катионов натрия менее 20 мкг/кг и кремнесодержания не более 20 мкг/кг (в пересчете на ).

6.9. Химический и технологический контроль режима работы анионитовых фильтров II и III ступеней

6.9.1. Химический контроль в процессе работы фильтров осуществляется путем отбора разовых проб фильтрата с последующим определением щелочности по фенолфталеину и смешанному индикатору, кремниевой кислоты и жесткости.

В остальном контроль осуществляется в соответствии с п. 6.7.1.

6.9.2. Контроль при взрыхлении фильтра и регенерации осуществляется в соответствии с п. 6.7.2.

Во время отмывки фильтра на выходе ив фильтра контролируется щелочность воды по фенолфталеину и кремнесодержание.

6.9.3. Технологический контроль см. п. 6.7.3.

6.9.4. Внутренний осмотр фильтра см. п. 6.7.4.

Кроме того, проводятся лабораторные опыты по подбору реагента и режима обработки анионита для выведения из него различных загрязнений (например, органического и железоокисного характера).

6.9.5. Основным показателем работы анионитовых фильтров II ступени является качество выдаваемой ими обессоленной воды. Наряду с этим работа фильтров характеризуется еще удельной используемой емкостью поглощения (Еи) и удельным расходом едкого натра на регенерацию (iNAOH).

При подсчете емкости поглощения фильтров исходят из предположения, что все анионы сильных кислот в схемах обессоливания полностью поглощаются слабоосновными анионитовыми фильтрами I ступени.

Общее количество анионов слабых кислот (г-экв), поглощенных за фильтроцикл определяется по формуле

 = Q,                                            (6-13)

где Q - количество обработанной за цикл воды, м3;

СО2 - средняя за цикл концентрация угольной кислоты в обрабатываемой воде, мг/кг;

44 - эквивалентный вес угольной кислоты, г/г-экв;

Н- средняя за цикл концентрация кремнекислоты в обрабатываемой воде, мг/кг;

76 - эквивалентный вес кремнекислоты, г/г-экв.

Удельная емкость поглощения анионита (г-экв/м3)

 = ,                                                                 (6-14)

где V - объем анионита в фильтре, м3.

Удельный расход едкого натра на регенерацию (г/г-экв).

iNaOH = ,                                                         (6-15)

где qNaOH - общий расход едкого натра на одну регенерацию сильноосновного анионитового фильтра, г 100 %-ного реагента;

2 - коэффициент, учитывающий переход в анионите соединений Н и Н соответственно в  и .

6.9.6. Формула подсчета количества поглощенных за цикл анионов (общей емкости поглощения) для упрощенных схем обессоливания воды с учетом факта поглощения анионитом, кроме анионов слабых кислот, анионов сильных кислот видоизменяется следующим образом:

 = Q,                                   (6-16)

где К - кислотность обрабатываемой воды, определенная по метилоранжу, мг-экв/кг.

Остальные формулы подсчета показателей работы фильтра остаются прежними (см. п. 6.9.5).

6.9.7. Количество едкого натра, необходимое для регенерации, зависит от необходимого качества обессоленной воды, типа применяемого анионита и исходного кремнесодержания.

Расход едкого натра на регенерацию определяется при наладке режима работы стадии сильноосновного анионирования.

6.9.8. Основным показателем работы анионитовых фильтров III ступени, кроме качества обессоленной воды, является количество обработанной за цикл воды.

Количество едкого натра, необходимого для регенерации фильтра, определяется качеством воды и устанавливается при наладке режима работы установки.

6.10. Обслуживание сильноосновных анионитовых фильтров при обработке их поваренной солью

6.10.1. В процессе фильтрации воды органические примеси, содержащиеся в воде, адсорбируются зернами сильноосновного анионита. Механизм этого процесса в свете современных исследований представляется следующим. Органическое вещество воды, состоящее из молекул сложных органических кислот, попадая на зерно анионита с ярко выраженной щелочной средой (рН > 11), диссоциирует с образованием катиона водорода и сложного отрицательно заряженного аниона. Проникая внутрь зерна анионита, сложные анионы органических кислот в дальнейшем лишь частично вымываются из зерна при регенерации.

6.10.2. Для вымывания органических веществ из анионита требуются соединения, способствующие вымыванию органических загрязнений из микропор анионита. На практике таким наименее дефицитным и наиболее дешевым химическим соединением является хлористый натр.

6.10.3. Природа органических примесей для каждого водоисточника имеет свои, только ей присущие свойства, определяемые процессами разложения и характером промышленных сбросов, и в настоящее время изучена плохо.

Органические примеси одних вод задерживаются ионитами, но легко удаляются из последних при регенерации. В этом случае можно предполагать, что в зерне анионита примеси распадаются на простейшие минеральные или простейшие органические кислоты, легко удаляемые из анионита при регенерации.

Другие примеси, задерживаясь анионитом, выделяются из него очень трудно не только при регенерации, но и при его обработке хлористым натром. Поэтому в каждом конкретном случае требуется свой режим обработки фильтра, разработанный в лаборатории для данных конкретных условий. Наиболее часто употребляется метод обработки анионита 8 - 12 %-ным раствором соли.

6.10.4. До проведения промышленной обработки анионита солью проводятся соответствующие опыты в лабораторных условиях в целях определения оптимальных условий: крепости раствора реагента, его расхода, скорости пропуска и т.п.

6.10.5. На основании результатов лабораторных испытаний разрабатывается режим обработки анионита. По окончании очередного фильтроцикла производится взрыхление истощенного фильтра (см. п. 6.8.8).

Перед пропуском раствора поваренной соли через анионит необходимо провести регенерацию материала раствором едкого натра во избежание опасности выделения на зернах анионита поглощенной кремнекислоты в виде трудно удаляемого геля.

6.10.6. Так как обработка проходит эффективнее при подогреве солевого раствора, включается подогреватель разбавляющей воды (где он есть). Повышение температуры разбавляющей воды производится со скоростью не более 2 °С в минуту в целях предохранения материала от термического растрескивания. Конечная температура разбавляющей воды определяется в лабораторных условиях и уточняется при наладке. Высокая температура (более 50 - 60 °С) не рекомендуется из-за возможного разрушения химической защиты металла фильтра и трубопроводов.

6.10.7. Порядок операций в процессе обработки анионита солью (рис. 6-6):

а) открывается задвижка 13к на линии от ячейки (бака рассола) крепкого раствора соли до перекачивающего насоса;

б) включается перекачивающий насос, открывается задвижка 12к, а затем задвижка 11к;

в) закрывается задвижка 11к по заполнении мерника рассолом в количестве, необходимом для одной обработки фильтра;

г) закрывается задвижка 12к и отключается перекачивающий насос по возрастании давления на манометре нагнетательной линии перекачивающего насоса рассола, свидетельствующем о закрытии задвижки 11к и заполнении мерника;

д) открываются задвижки 4, 7к, 14р, задвижки на линии от дренажного коллектора к бакам-нейтрализаторам и задвижки на входе и выходе разбавляющей воды из подогревателя;

е) открывается задвижка 6 на фильтре и задвижкой 14р устанавливается необходимый расход разбавляющей воды на гидроэлеватор соли;

ж) регулируется задвижками (регулирующим клапаном) на линии перед подогревателем подача теплоносителя таким образом, чтобы выдерживалась скорость повышения температуры не более 2 °С в минуту.

Как правило, в качестве теплоносителя используется сетевая вода, позволяющая достаточно точно регулировать температуру разбавляющей воды;

з) по достижении заданной температуры разбавляющей воды регулятор на линии теплоносителя остается в фиксированном положении;

Рис. 6-6. Схема подачи на фильтр реагента с помощью гидроэлеватора:

I, III - VIII - см. рис. 6-2; II - гидроэлеватор

и) открывается вентиль 8к и вентилем 9к устанавливается необходимая крепость обрабатывающего раствора;

к) закрываются вентили 8к и 9к после пропуска необходимого количества рассола и в течение 10 - 12 мин все трубопроводы и гидроэлеватор промываются, причем на подогревателе закрывается арматура линий теплоносителя, а затем вся арматура на линии разбавляющей воды (на подогревателе 14р, 7к) и на фильтре 6 и 4; сутки фильтрующий материал выдерживается в рассоле;

л) проводится после выдерживания фильтрующего материала в рассоле отмывка материала от хлоридов разбавляющей водой с температурой, близкой к температуре воды в фильтре, и расходом, соответствующим скорости пропуска воды через фильтр 4 - 5 м/ч;

м) по достижении содержания хлоридов в отмывочной воде не более 5 мг/кг сбрасываются отмывочные воды в бак частично обессоленной воды до получения необходимого по условиям эксплуатации качества отмывочной воды.

Если лабораторными опытами установлена необходимость проведения обработки фильтрующего материала в два этапа, второй этап проводится аналогично первому с той лишь разницей, что отмывку анионита на первом этапе заканчивают при содержании хлоридов в отмывочной воде 2000 - 3000 мг/кг.

6.10.8. По достижении жесткости отмывочной воды не более 3 мкг-экв/кг проводится взрыхление фильтра с последующей его регенерацией в соответствии с пунктами 6.8.8 - 6.8.10 с той лишь разницей, что расход едкого натра на регенерацию фильтра увеличивается в 1,5 раза по сравнению с обычным.

При наличии III ступени очистки воды отмывка фильтра может заканчиваться и при более высокой жесткости (например, 20 - 30 мкг-экв/кг), что устанавливается при наладке.

6.10.9. Химический контроль в процессе солевой обработки фильтров осуществляется путем отбора разовых проб с определением содержания органических примесей (окисляемости) перманганатным методом, цвета (визуально) и запаха.

Частота отбора проб устанавливается графиком химического контроля при обработке сильноосновного анионита.

В процессе отмывки фильтра от соли химический контроль предусматривает анализ отмывочной воды на содержание органических примесей (окисляемости) перманганатным методом, хлоридов, а также определение жесткости, цвета и запаха.

6.10.10. Технологический контроль сводится к регистрации расхода солевого раствора через фильтр, крепости солевого раствора, расхода соли на обработку и расхода воды на отметку фильтра.

6.10.11. Периодичность обработки анионита солью устанавливается на основании лабораторных испытаний проб анионита, отбираемых из фильтра в процессе эксплуатации установки.

6.11. Обслуживание фильтров смешанного действия

6.11.1. Нормальная работа ФСД зависит не только от правильного выполнения операций по их обслуживанию, но и в значительной мере от тщательной подготовки их к эксплуатации.

При монтаже ФСД, помимо выполнения общепринятых требований, необходимо особое внимание уделить тщательности сборки ДРУ.

Верхнее ДРУ должно быть собрано строго горизонтально. При монтаже среднего и нижнего ДРУ, помимо установки их в горизонтальное положение, особое внимание должно уделяться устранению различного рода неплотностей, через которые возможен вынос ионитов. Для предотвращения выноса ионитов при монтаже дренажных устройств места соединений труб с коллекторами должны быть особенно тщательно проверены и все зазоры шириной свыше 0,25 мм ликвидированы.

6.11.2. При монтаже фильтров особое внимание должно обращаться и на правильность выполнения смотровых окон. Прозрачные вставки для окон выполняются из плексигласа. При этом необходимо, чтобы пластина плексигласа после вставки в проем смотрового окна устанавливалась заподлицо с внутренней стенкой корпуса фильтра. Кроме того, прозрачные вставки в смотровых окнах не должны быть закрашены или повреждены при защите внутренней поверхности фильтра от коррозии.

6.11.3. Из ионитов отечественного производства в ФСД, предназначенных для глубокого обессоливания и обескремнивания воды, могут применяться катионит КУ-2-8 и анионит АВ-17-8.

Для приготовления хорошо перемешивающейся и хорошо разделяющейся на компоненты (катионит и анионит) смеси ионитов для ФСД из товарных ионитов общего назначения (отечественных и импортных) следует выполнить ряд специальных операций. Необходимость особой подготовки ионитов вызвана тем, что при простом смешивании в воде товарного сильнокислотного катионита и товарного сильноосновного анионита смеси, разделяющейся простым взрыхлением ее водой, не получается. В такой смеси свободное движение зерен катионита и анионита одних относительно других затрудняется вследствие образования отдельных многочисленных комочков из взаимно притянувшихся друг к другу зерен катионита и анионита. Эти комочки довольно устойчивы и быстро восстанавливаются после разрушения их, например, кратковременным перемешиванием смеси ионитов. Комочки слипшихся зерен имеют рыхлую структуру, что приводит к «разбуханию» всей смеси, т.е. к увеличению объема находящейся в воде смеси товарных ионитов по сравнению с суммой объемов катионита и анионита, взятых для ее приготовления. Образование комочков из притянувшихся друг к другу зерен катионита и анионита при приготовлении смеси простым перемешиванием товарных ионитов затрудняет работу ФСД главным образом из-за невозможности в течение длительного времени добиться разделения смеси перед ее регенерацией простым взрыхлением водой, без применения вспомогательных мероприятий. Поэтому для успешного применения в ФСД товарных ионитов разработана специальная методика приготовления из них смеси для ФСД [Л. 8] (приложение 1).

6.11.4. Для приготовления смеси ионитов с целью загрузки ее в ФСД товарные иониты (катионит и анионит) берут в количестве на 5 - 7 % больше, чем необходимо по расчету, исходя из высоты слоя смеси в ФСД, диаметра ФСД, их числа и принятого проектом соотношения объемов катионита и анионита в смеси.

Катионит помещается в один из пустых рабочих ФСД либо в фильтр гидроперегрузки и заливается конденсатом или обессоленной водой. При использовании фильтра гидроперегрузки к нему должны быть подведены регенерационные растворы и сжатый воздух.

Через сутки (после полного набухания) катионит регенерируется 2 - 3 %-ным раствором серной кислоты при скорости пропускания раствора 7 - 10 м/ч. Расход 100 %-ной серной кислоты на эту операцию принимается 50 - 60 кг на 1 м3 катионита. После регенерации катионит отмывается конденсатом или обессоленной водой до кислотности фильтра 0,5 - 1,0 мг-экв/кг.

По окончании отмывки катионита вода из фильтра дренируется до тех пор, пока слой ее относительно катионита не будет равен ±(10 - 20) мм.

После этого катионит перемешивается сжатым воздухом в течение 6 - 8 ч. Сжатый воздух под давлением 2 - 5 кгс/см2 подается в нижнее ДРУ фильтра и отводится из аппарата через воздушник. Расход сжатого воздуха должен быть таким, чтобы катионит интенсивно «кипел», но не выбрасывался на стенки и верхнее днище аппарата. Эта операция необходима для разрушения имеющих дефекты зерен катионита и стабилизации его гранулометрического состава.

Сжатый воздух, применяемый для перемешивания катионита, не должен содержать масла.

Катионит, перемешанный сжатым воздухом, тщательно в течение 30 - 60 мин взрыхляется конденсатом или обессоленной водой. В конце взрыхления расход воды постепенно (со скоростью 2 - 3 м3/ч в минуту) снижается до нуля для того, чтобы улучшить условия выделения мелких зерен из катионита при его осаждении.

После окончания взрыхления вода из фильтра полностью дренируется, аппарат вскрывается и верхний слой мелких зерен удаляется вручную.

Оставшийся катионит перегружается в рабочий ФСД. При этом уровень его в ФСД должен находиться на уровне среднего ДРУ.

Аналогичные операции проводятся и с анионитом. При этом анионит регенерируются 4 %-ным раствором едкого натра при скорости пропускания регенерационного раствора 4 м/ч. Расход 100 %-ного едкого натра на эту операцию принимается 100 - 110 кг на 1 м3 анионита. После регенерации анионит отмывается конденсатом или обессоленной водой до щелочности фильтрата 0,5 - 1,0 мг-экв/кг.

После снятия слоя мелочи оставшийся анионит перегружается в тот рабочий ФСД, в который ранее был загружен подготовленный катионит. Катионит и анионит, загруженные в рабочий ФСД, заливаются конденсатом или обессоленной водой до тех пор, пока слой ее относительно смеси ионитов не будет равен ±(10 - 20) мм, и после этого в течение 6 - 8 ч интенсивно перемешиваются сжатым воздухом. Именно эта операция и обеспечивает получение хорошо разделяемой смеси ионитов.

Обработанная сжатым воздухом смесь ионитов отмывается от пылевидных частиц ионитов тщательным взрыхлением конденсатом или обессоленной водой, а затем вновь смешивается сжатым воздухом в течение 10 - 15 мин. Перед окончательным смешиванием вода из фильтра дренируется до тех пор, пока слой ее относительно ионитов не будет равен 0 ¸ -100 мм. При наличии в фильтре большего количества воды эффективность перемешивания уменьшается из-за разделения значительной части смеси во время оседания ионитов в воде по окончании подачи сжатого воздуха.

После окончания перемешивания фильтр полностью заполняется водой, которая подается в нижнее ДРУ со скоростью примерно 0,5 м/ч. При превышении указанной скорости во время этой операции возможно разделение смеси.

Перемешанная смесь ионитов после заполнения ФСД отмывается конденсатом или обессоленной водой по обычной технологии (сверху вниз) до получения фильтрата с кремнесодержанием не более 20 мкг/кг и содержанием натрия не более 10 мкг/кг, после чего ФСД включается в работу или ставится в резерв.

В случае, если в результате отмывки требуемое качество фильтрата не будет достигнуто, иониты разделяются и вновь регенерируются с указанными выше расходами реагентов.

6.11.5. Эксплуатация ФСД с внутренней регенерацией ионитов (рис. 6-7) заключается в периодическом проведении следующих основных операций, составляющих полный рабочий цикл фильтра: взрыхления, разделения смеси ионитов, уплотнения слоя ионитов, регенерации ионитов, раздельной отмывки ионитов, смешивания ионитов, заполнения фильтра водой после смешивания ионитов, окончательной отмывки ионитов и вывода в резерв или включения его в работу, обессоливания, вывода фильтра на регенерацию.

6.11.6. Взрыхление смеси ионитов, осуществляемое перед каждой регенерацией, имеет целью удаление из фильтра накапливающихся в слое ионитов различных мелких частиц загрязнений, вносимых в фильтр обрабатываемой водой и регенерационными растворами, а также мелких частиц ионитов, образующихся за счет постепенного истирания рабочих зерен ионитов во время эксплуатации ФСД.

6.11.7. Перед перемешиванием ионитов сжатым воздухом необходимо проверить наличие воздуха в трубопроводе сжатого воздуха по давлению в нем и продуть этот трубопровод с целью удаления из него сконденсировавшейся влаги и ржавчины, открыв на 2 - 3 мин соответствующую дренажную задвижку на трубопроводе сжатого воздуха.

Сжатый воздух, применяемый для перемешивания ионитов, не должен содержать масла.

Перед подачей сжатого воздуха в ФСД вода из фильтра дренируется до тех пор, пока слой ее относительно ионитов не будет равен ±(10 - 20) мм. Для этого на ФСД открывается вентиль 11 воздушника и дренажная задвижка 4. Наблюдение за уровнем воды в фильтре производится через соответствующее смотровое окно. По окончании дренирования задвижка 4 закрывается, а вентиль 11 остается открытым.

6.11.8. Сжатый воздух в фильтр подается черед нижнее ДРУ. Для этого открываются все задвижки на трубопроводе сжатого воздуха, расположенные до ФСД, и задвижка 9 на трубопроводе подачи воздуха в нижний дренаж ФСД. Расход сжатого воздуха регулируется задвижкой 9 и вентилем 11 и должен быть таким, чтобы иониты интенсивно перемешивались по всей площади фильтра, но не выбрасывались на стенки и верхнее днище. Перемешивание продолжается 10 - 15 мин, после чего задвижка 9 закрывается и на 1 - 2 мин открывается задвижка 10 на трубопроводе, подающем сжатый воздух в средний ДРУ для его продувки. Продувка среднего ДРУ перед регенерацией желательна для удаления из щелей сборных труб застрявших там мелких частиц ионитов и обеспечения нормального протекания жидкости через ДРУ во время регенерации и отмывки ионитов. После окончания продувки среднего ДРУ закрываются задвижки 10 и остальные задвижки на трубопроводе сжатого воздуха за пределами ФСД.

6.11.9. После окончания перемешивания ионитов сжатым воздухом ФСД заполняется водой. Для этого открываются задвижка 6 на трубопроводе и дренажная задвижка 3.

Заполнение, особенно вначале, следует производить со скоростью 6 - 8 м/ч во избежание быстрого расширения слоя ионитов и забивания ими воздушника. Расход воды должен регулироваться задвижкой 3. После того как фильтр заполнится и из воздушника покажется вода, вентиль 11 закрывается.

6.11.10. После заполнения ФСД производится собственно взрыхление смеси ионитов. Для этого плавным открытием задвижки 3 устанавливается такой расход воды, чтобы слой ионитов получил максимальное расширение и граница его установилась на уровне середины верхнего смотрового окна. Однако при этом не должно быть выноса рабочих зерен ионитов (диаметром 0,31 мм и более) через верхнее ДРУ.

Ориентировочно скорость воды при взрыхлении может быть принята 10 - 15 м/ч.

6.11.11. Для контроля за процессом взрыхления из пробоотборной точки путем открытия вентиля 12 периодически отбираются пробы сбрасываемой воды. В пробах визуально определяется наличие частиц загрязнений и зерен ионитов. При этом наличие в пробах медленно оседающих измельченных частиц ионитов допускается и даже считается желательным, так как это указывает на удаление из фильтра измельченных частиц ионитов, затрудняющих процесс фильтровании воды. При появлении же в пробах быстро оседающих рабочих зерен ионитов расход воды на взрыхление должен быть немедленно уменьшен прикрытием задвижки 3. По прошествии 3 - 5 мин, в течение которых иониты осядут, расход воды вновь плавно увеличивается до появления в пробах сбрасываемой воды частиц загрязнений и мелких частиц ионитов. Взрыхление оканчивается при полном осветлении сбрасываемой воды.

6.11.12. Непосредственно после достижения при взрыхлении осветления сбрасываемой воды производится операция разделения смеси ионитов. Для этого задвижкой 3 расход воды плавно увеличивается до максимума (граница расширившегося слоя смеси и ионита должна установиться на уровне середины верхнего смотрового окна) и затем ступенями примерно по 5 м3/ч через 2 - 3 мин уменьшается до полного прекращения. После того как будет закрыта задвижка 3, закрывается также задвижка 6.

При постепенном уменьшении расхода взрыхляющей воды более тяжелые зерна катионита быстрее опускаются вниз, чем более легкие зерна анионита, в результате чего катионит заполнит пространство между нижним и средним ДРУ, а анионит останется сверху над средним ДРУ. При хорошо выполненном разделении в нижнем смотровом окне четко видна граница раздела слоев катионита и анионита, которая различается как по цвету ионитов, так и по их крупности: внизу располагаются более мелкие зерна катионита, вверху - более крупные зерна анионита.

6.11.13. После разделения иониты в фильтре находятся в сильно разрыхленном состоянии и граница раздела слоев катионита и анионита может располагаться выше среднего ДРУ. Поэтому перед пропуском через фильтр регенерационных растворов производится уплотнение слоев ионитов для совмещения границы раздела с плоскостью среднего ДРУ. Для этого через фильтр сверху вниз со скоростью 20 - 30 м/ч в течение короткого времени (примерно 3 - 5 мин) пропускается исходная вода. Для пропуска воды сначала открывается задвижка 1, а затем дренажная задвижка 4. Расход воды регулируется задвижкой 4.

6.11.14. Уплотнение ионитов и снижение границы раздела слоев катионита и анионита наблюдаются через смотровое окно. При совмещении границы с отметкой, указывающей положение среднего ДРУ, закрывается сначала задвижка 4, а затем задвижка 1.

При потере части катионита (например, через неплотности дренажных систем, в результате истирания и т.п.) и значительном (более 50 мм) смещении границы раздела ниже уровня среднего ДРУ положение границы раздела слоев должно быть исправлено догрузкой в фильтр необходимого количества катионита. После догрузки катионита необходимо повторить операцию по интенсивному перемешиванию ионитов сжатым воздухом для получения разделяемой смеси ионитов. То же следует проделать при необходимости догрузки анионита.

6.11.15. Перед началом регенерации необходимо проверить исправность оборудования и арматуры узла регенерации ФСД - устройств для приготовления и подачи регенерационных растворов и мерников реагентов, а также наличие в мерниках концентрированных растворов реагентов.

Кроме того, необходимо тщательно проверить исправность и плотность закрытия арматуры на трубопроводах, подающих регенерационные растворы к работающим ФСД.

Регенерация ионитов производится с совмещением по времени процессов регенерации катионита и анионита при пропуске раствора щелочи через слой анионита сверху вниз и раствора кислоты через слой катионита снизу вверх и сбросом отработанных растворов и отмывочной воды через среднее ДРУ. Такой режим сокращает время, затрачиваемое на регенерацию, в значительной мере предотвращает попадание растворов щелочи в катионит и кислоты в анионит, сокращает расход обессоленной воды на собственные нужды и существенно уменьшает сброс в дренаж кислых регенерационных вод.

6.11.16. Для проведения регенерации сразу же после окончания разделения смеси через ФСД организуется пропуск воды с подачей ее в верхнее и нижнее ДРУ и сбросом через среднее ДРУ. С этой целью вначале на узле регенерации открываются соответствующие задвижки, обеспечивающие поступление воды по трубопроводу, подающему в ФСД регенерационный раствор щелочи, а затем на этом трубопроводе открывается задвижка 7. После этого открывается задвижка 5. Затем производятся аналогичные операции в пределах узла регенерации с арматурой на трубопроводе, подающем в ФСД регенерационный раствор серной кислоты, после чего открывается задвижка 8.

Задвижками 5 и 7 устанавливается скорость протока 4 - 5 м/ч. Задвижками 5 и 8 устанавливается скорость протока воды через слой катионита 7 - 10 м/ч. При этом давление в фильтре (регулируется задвижками 5, 7, 8) должно быть примерно 0,5 - 0,8 кгс/см2.

6.11.17. Величина избыточного давления в фильтре определяется типом устройств, подающих растворы реагентов, и должна быть установлена в зависимости от конкретной схемы узла регенерации. При подаче реагентов эжекторами это давление не должно превышать допустимого противодавления, на которое рассчитаны эжекторы. При подаче реагентов насосами-дозаторами давление в фильтре также не должно превышать давления, на которое рассчитаны как насосы-дозаторы, так и сами фильтры. Кроме этого, необходимо учитывать тип и взаимное расположение ФСД и устройств для нейтрализации для обеспечения нормального удаления из ФСД отработанных растворов и отмывочной воды в канализацию.

6.11.18. Отбирается проба (открытием вентиля 14) на среднем ДРУ, проверяется отсутствие зерен ионитов и подаются концентрированные растворы кислоты и щелочи. При этом концентрация раствора щелочи должна быть равна 4 %, кислоты - 2 - 3 %. Концентрация регенерационных растворов определяется по показаниям концентратомеров или титрованием отбираемых проб (открытием вентилей 12, 13).

Рис. 6-7. Схема наружных трубопроводов ФСД с внутренней регенерацией

6.11.19. После начала подачи растворов реагентов в регенерируемый ФСД целесообразно проверить качество фильтрата работающих фильтров, чтобы убедиться в отсутствии попадания регенерационных растворов через неплотности арматуры в обработанную воду. Количество реагентов на регенерацию подбирается экспериментально. В качестве исходных, данных можно принять расход на регенерацию едкого натра 110 кг 100 %-ного продукта на 1 м3 катионита.

По окончании пропуска через ФСД заданного количества кислоты и щелочи оба потока воды подаются в фильтр с прежним расходом. Вентили 12, 13 закрываются.

6.11.20. Перед смешиванием ионитов сжатым воздухом необходимо проверить наличие воздуха в трубопроводе сжатого воздуха по давлению в нем и продуть этот трубопровод для удаления из него сконденсировавшейся влаги и ржавчины, открыв на 2 - 3 мин дренажную задвижку на этом трубопроводе.

6.11.21. Открывается вентиль 11, задвижка 4 и из фильтра дренируется вода до тех пор, пока слой ее над ионитами не будет равен 0 ¸ -100 мм. Наблюдение за уровнем воды в фильтре производится через соответствующее смотровое окно. По окончании дренирования закрывается задвижка 4, вентиль 11 остается открытым.

6.11.22. Подача в фильтр сжатого воздуха производится через нижнее ДРУ. Для этого открываются все задвижки на трубопроводе сжатого воздуха, расположенные до ФСД, и задвижка 9. Давление сжатого воздуха должно быть 2 - 5 кгс/см2. Во время перемешивания иониты должны интенсивно кипеть по всей площади фильтра, но не выбрасываться на стенки и верхнее днище. Перемешивание продолжается 10 - 15 мин, после чего закрывается задвижка 9 и остальные задвижки на трубопроводе сжатого воздуха за ФСД.

6.11.23. Для предотвращения разделения смеси ионитов заполнение фильтра водой должно производиться со скоростью примерно 0,5 м/ч. Вода на заполнение вначале подается в нижнее ДРУ, а затем по достижении уровня, равного 350 - 400 мм над поверхностью слоя смеси ионитов, также и в верхнее ДРУ. Поскольку установление малых расходов воды задвижками 1 и 6 затруднительно, целесообразно оснастить ФСД специальной линией заполнения (если она не предусмотрена конструкцией фильтра), обеспечивающей требуемый расход. Вентиль 11 при заполнении должен быть открыт. Заполнение прекращается после появления воды из воздушника. После этого закрываются вентили 11 и на линии заполнения.

6.11.24. Если после регенерации фильтры выводятся в резерв, окончательная отмывка смеси ионитов после заполнения фильтра не производится.

Для вывода фильтра в резерв проверяется плотность закрытия задвижек 1, 2, 4, 5; вентиль 11 приоткрывается для снижения давления в фильтре до нуля, после чего он также плотно закрывается.

Если после регенерации фильтр включается в работу, производится окончательная отмывка смеси ионитов. Для этого открывается задвижка 1 и в фильтр через верхнее ДРУ подается исходная вода со скоростью 20 - 25 м/ч, которая сбрасывается в дренаж через надвижку 4. При отмывке в пробах (открытием вентиля 13) контролируется содержание кремнекислоты и натрия. Отмывка заканчивается при содержании в фильтрате кремнекислоты не более 20 мкг/кг и натрия не более 10 мкг/кг.

Закрывается задвижка 4, и фильтры включаются в работу. Для этого полностью открывается задвижка 1, затем открывается задвижка 2 на выходном трубопроводе. Требуемая нагрузка устанавливается задвижкой 2, скорость фильтрования не должна превышать величины, предусмотренной заводом-изготовителем.

6.11.25. Перед включением фильтра в работу из резерва следует проверить, заполнен ли он водой, если по каким-либо причинам фильтр заполнен не полностью, но уровень воды будет находиться на 350 - 400 мм выше слоя смеси ионитов, воду для заполнения фильтра можно подать сверху со скоростью примерно 0,5 м/ч, увеличивая ее по мере заполнения фильтра. Если же уровень воды в фильтре окажется ниже слоя смеси ионитов, заполнение необходимо выполнить так же, как и после окончания перемешивания отрегенерированных ионитов сжатым воздухом. Заполнение фильтра заканчивается после появления воды из воздушника.

Перед включением фильтра в работу проводится отмывка его со сбросом воды в дренаж со скоростью 25 - 30 м/ч. Отмывка заканчивается при достижении в фильтрате содержания кремнекислоты не более 20 мкг/кг, натрия не более 10 мкг/кг.

Отмывка и включение в работу фильтра, находившегося в резерве, проводятся так же, как и после окончания регенерации ионитов.

6.11.26. Во время работы фильтра периодически, 2 - 3 раза в смену, открывается воздушник для выпуска воздуха, скопившегося в фильтре. При этом давление в фильтре должно быть больше атмосферного во избежание подсоса воздуха в фильтр.

Для контроля за работой фильтра определяются и заносятся в ведомость работы ФСД следующие показатели:

- перепад давлений в фильтре (контролируется 1 раз в смену);

- нагрузка фильтра (контролируется каждый час);

- содержание в фильтрате кремнекислоты (контролируется 1 раз в смену);

- содержание в фильтрате натрия (контролируется 1 раз в сутки в дневную смену);

- содержание в фильтрате железа, меди и других загрязнений (контролируются по особому графику в дневной химической лаборатории).

6.11.27. Фильтр выводится на регенерацию при устойчивом повышении содержания кремнекислоты в фильтрате более 20 мкг/кг и натрия - более 10 мкг/кг.

Для вывода фильтра на регенерацию сначала закрываются задвижка 2, затем задвижка 1. После этого приоткрывается вентиль 11 и давление в фильтре сбрасывается до нуля, затем закрывается воздушник и производятся все ранее описанные операции по регенерации.

6.12. Обслуживание реагентного хозяйства ионитовой части ВПУ

6.12.1. Назначение реагентного хозяйства состоит в получении, разгрузке, хранении и подаче реагентов на ВПУ для регенерации ионитовых фильтров.

6.12.2. Реагентное хозяйство для ионитовых фильтров обессоливающей установки включает в себя (рис. 6-8, см. вклейку):

а) насосы разгрузки кислоты (VIII) и щелочи (VII);

б) баки хранения крепкой кислоты (III и IV) и щелочи (I и II);

в) вакуум-насосы V и VI для заполнения сифонов на всасывающей линии перекачивающих насосов кислоты и щелочи при разгрузке железнодорожных цистерн или при подаче реагентов в цистерны-вытеснители;

г) цистерны-вытеснители кислоты IX и щелочи X для подачи кислоты и щелочи в мерники крепких реагентов.

Кроме того, на складе реагентов имеются приямки XIV, XV и XVIII для сбора кислых и щелочных вод, гидроэлеваторы откачки этих вод в нейтрализаторы XII и XIII, а для предохранения вакуум-насоса от кислотных паров в схеме разгрузки кислоты установлен воздухо-промывочный бачок XI.

6.12.3. Для разгрузки кислоты железнодорожная цистерна XVII устанавливается под разгрузчиком кислоты, открываются верхний люк, лебедкой поднимается вертикальная труба сифона и опускается в цистерну. На кронштейне эта труба плотно закрепляется цапфой.

Дальнейший порядок операций по разгрузке кислоты (см. рис. 6-8):

а) открываются задвижки 1к, 8к и 2к;

б) проверяется плотность закрытия задвижек 23, 9к, 6к, 7к и 13к;

в) проверяется наличие воды в бачке вакуум-насоса, и при ее отсутствии бачок заполняется водой, включается в работу вакуум-насос VI в схеме разгрузки;

г) через 10 - 15 мин включается в работу насос разгрузки кислоты VIII;

д) при появлении давления на линии нагнетания открываются задвижка 3к или 4к в зависимости от того, какой бак может вместить кислоту, и задвижка 13к;

е) закрывается задвижка 8к и отключается вакуум-насос;

ж) после слива кислоты на цистерны1, т.е. в момент срыва насоса (стрелка манометра при работающем насосе то падает до нуля, то поднимается до величины, на которой находилась при нормальной работе насоса), закрывается задвижка 13к и останавливается насос разгрузки;

з) закрываются задвижки 1к, 2к и 3к (4к).

1 Уровень кислоты, оставшейся в цистерне, не должен превышать установленных норм МПС, - 30 мм.

6.12.4. Если через 10 - 15 мин работы вакуум-насоса сифон не заполняется кислотой и кислота не попадает в насос перекачки, то этому препятствует остаток кислоты в коммуникациях насоса разгрузки. Для ее слива останавливается вакуум-насос, открывается задвижка 9к, после слива кислоты из коммуникаций закрывается задвижка 9к, включается вакуум-насос и проводятся все операции согласно п. 6.12.3.

6.12.5. Порядок операций для откачки из приямков XIV и XV пролитых реагентов:

а) включается в работу насос эжектирующей воды;

б) последовательно открываются задвижки 18, 17 и 19 или 20 (в зависимости от того, какой из приямков заполнен);

в) после опорожнения приямка закрываются задвижки 19 (20), 17 и 18;

г) отключается насос эжектирующей воды.

6.12.6. Перекачка кислоты из баков хранения в мерники крепкой серной кислоты производится в два этапа: сначала из бака в промежуточную цистерну-вытеснитель, а затем из цистерны-вытеснителя в мерник.

Порядок производства операций на первом этапе:

а) открываются задвижки 6к (7к) и 2к;

б) проверяется плотность закрытия задвижек 1к, 13к, 9к и 23;

в) открывается задвижка 8к и включается вакуум-насос (при заполненном водой бачке);

г) через 15 мин включается в работу перекачивающий насос VIII и при появлении давления на манометре насоса открываются задвижки 5к, 15, 16 и 13к;

д) закрывается задвижка 8к и отключается вакуум-насос;

е) по заполнении цистерны закрываются задвижки 5к, 13к и останавливается перекачивающий насос;

ж) закрываются задвижки 6к (7к) и 2к в схеме перекачивающего насоса и задвижки 15, 16 в воздушной схеме цистерны-вытеснителя.

На втором этапе порядок операций следующий:

а) открываются задвижки 10к и 11к или 12к в зависимости от того, в какой мерник закачивается кислота;

б) открывается задвижка 14к на линии подачи воздуха в цистерну;

в) по заполнении мерника закрываются задвижки 11к (12к), 14к и 10к;

г) открывается задвижки 15 и 16 до полного сброса давления на цистерне и затем снова закрываются.

6.12.7. Разгрузка едкого натра из железнодорожной цистерны XVI производится аналогично разгрузке серной кислоты с той лишь разницей, что в зимнее время возможна кристаллизация реагента, в связи с чем до установки цистерны под разгрузчиком ее необходимо разогревать.

После сборки сифона (см. п. 6.12.3) порядок операций по разгрузке щелочи следующий:

а) открываются задвижки 8щ, 2щ и 1щ;

б) проверяется плотность закрытия задвижек 6щ, 7щ и 13щ;

в) проверяется наличие воды в бачке вакуум-насоса, и при ее отсутствии бачок заполняется водой;

г) включается вакуум-насос V;

д) через 15 мин работы вакуум-насоса включается в работу насос разгрузки щелочи VII;

е) при появлении давления на линии нагнетания перекачивающего насоса открываются задвижка 3щ или задвижка 4щ и задвижка 13щ, закрывается задвижка 6щ и отключается вакуум-насос;

ж) при срыве перекачивающего насоса щелочи (неустойчивое давление на линии нагнетания насоса) закрывается задвижка 13щ, останавливается перекачивающий насос и закрываются задвижки 3щ или 4щ, 1щ, 2щ.

6.12.8. Перекачка щелочи из баков хранения в мерники крепкого едкого натра проводится в два этапа: вначале из бака в промежуточную цистерну-вытеснитель перекачивающим насосом, затем сжатым воздухом из цистерны-вытеснителя в соответствующий мерник.

Порядок операций на первом этапе следующий:

а) открываются задвижки 6щ или 7щ, 2щ и 8щ.

б) проверяется наличие воды в бачке вакуум-насоса, и при ее отсутствии мерник заполняется водой;

в) проверяется плотность закрытия задвижек 13щ, 1щ и 7щ или 6щ и включается в работу вакуум-насос;

г) через 15 мин работы вакуум-насоса включается в работу перекачивающий насос щелочи;

д) при появлении давления в линии нагнетания перекачивающего насоса открываются задвижки 15, 16, 24 и 5щ, затем задвижка 13щ, закрывается задвижка 8щ и отключается вакуум-насос;

е) по заполнении цистерны закрываются задвижки 13щ и 5щ;

ж) останавливается перекачивающий насос и закрываются задвижки 2щ, 6щ или 7щ, 24, 15 и 16.

Порядок операций на втором этапе следующий:

а) открывается задвижка 11щ или 12щ в зависимости от того, какой мерник необходимо заполнить едким натром;

б) открывается задвижка 10щ на воздушной линии цистерны;

в) закрываются задвижки 11щ или 12щ и 10щ по заполнении мерника крепким реагентом;

г) открываются задвижки 15, 16 и 24;

д) после падения давления в цистерне закрываются задвижки 15, 16 и 24.

6.12.9. По условиям техники безопасности разгрузку железнодорожных цистерн с кислотой или щелочью желательно производить во время светового дня, а первый этап перекачки реагентов - из баков хранения в промежуточную цистерну - в дневное время.

6.12.10. В процессе эксплуатации наружных баков кислоты и щелочи особое внимание должно уделяться схеме обогрева баков и их коммуникаций, в частности вакуумных петель, с тем, чтобы предотвратить кристаллизацию реагентов в них в холодное время года.

6.12.11. Перед сливом жидких реагентов необходимо производить качественный анализ реагента в цистерне с определением среды и удельного веса реагента во избежание взрыва при попадании кислоты в щелочь или наоборот. Знание удельного веса кислоты в случае ее поставки 75 или 92 %-ной концентрации позволит правильно сориентироваться персоналу во избежание получения 80 - 85 %-ной кислоты, кристаллизующейся при плюсовой температуре.

Химический контроль при эксплуатации склада реагентов сводится к качественному определению реагента и его крепости.

6.12.12. Технологический контроль работы склада предусматривает наблюдение за:

а) разрежением в вакуумной линии при включении вакуум-насоса;

б) давлением в линии нагнетания перекачивающих насосов;

в) давлением в цистернах-вытеснителях;

г) уровнем в мерниках крепких реагентов;

д) уровнем реагентов в баках хранения и цистернах-вытеснителях.

Кроме того, персонал наблюдает за уровнем в приямках склада с откачкой из них дренажных вод и за отсутствием течей в системах разгрузки и хранения реагентов, а в случае их появления принимает соответствующие меры по откачке вод, устранению течей, нейтрализации и смыву пролитых реагентов.

6.12.13. Расход реагентов регистрируется аппаратчиком склада реагентов в оперативном журнале склада всех операций по перекачке реагентов, а уровень реагентов в мерниках - старшим аппаратчиком (начальником смены) при приемке - сдаче смены.

Кроме того, инженер ВПУ ведет учет реагентов по их поступлению, определяемому взвешиванием цистерн на вагонных весах, а в случае отсутствия весов - по накладным завода-поставщика.

6.12.14. При выполнении операций с концентрированными растворами кислот и щелочей следует руководствоваться действующими «Правилами техники безопасности при обслуживании оборудования химических цехов электростанций и сетей».

6.12..15. Характерные неполадки, возникающие при эксплуатации ВПУ, и меры по их устранению приведены в приложении 4.

Приложение 1

СПИСОК РЕКОМЕНДУЕМОЙ ЛИТЕРАТУРЫ

1. - Руководящие указания по коагуляции воды на электростанциях. СЦНТИ ОРГРЭС, 1973.

2. - Руководящие указания по известкованию воды на электростанциях, СЦНТИ ОРГРЭС, 1973.

3. - Обработка воды на тепловых электростанциях. «Энергия», 1966.

4. Гурвич С.М. Аппаратчик водоподготовки. «Энергия», 1964.

5. Клячко В.А. , Апельцин И.Э. Очистка природных вод. Изд-во литературы по строительству, 1971.

6. Шкроб М.С., Вихрев В.Ф. Водоподготовка. «Энергия», 1966.

7. Мещерский Н.А. Эксплуатация водоподготовительных установок электростанций высокого давления. «Энергия», 1965.

8. Гвоздев В.Ф., Шептовецкая К.И. О приготовлении шихты для ФСД из товарных ионитов. «Теплоэнергетика», 1969, № 9.


Приложение 2

РЕЖИМНАЯ КАРТА РАБОТЫ ОСВЕТЛИТЕЛЯ

Нагрузка осветлителя, м3

Дозировка

Концентрация рабочего раствора

Условия работы осветлителя

Качество обработанной воды

Примечания

минимальная

номинальная

максимальная

извести, мг-экв/кг

коагулянта, мг-экв/кг

ПАА, мг/кг

щелочи или кислоты, мг-экв/кг

извести, мг-экв/кг

коагулянта, мг-экв/кг

ПАА, мг/кг

Температура воды, °С

Скорость изменения нагрузки, м3/мин

Уровень шламового фильтра

Непрерывная продувка, %

Отсечка, %

Жесткость, мг-экв/кг

Щелочность, мг-экв/кг

рН

Прозрачность, мм по «Кресту»

Алюминий, мг/кг

Железо, мг/кг

1

2

3

4

5

6

7

8

9

10

11

12

13

14

15

16

17

18

19

20

21

22

 

 

 

 

 

 

 

 

 

 

 

 

 

 

 

 

 

 

 

 

 

 

Примечание. В графе 22 указываются особенности эксплуатации осветлителя для конкретных условий: периодичность ввода ПАА, щелочи, кислоты и т.п.

Приложение 3

РЕЖИМНАЯ КАРТА РАБОТЫ ОБЕССОЛИВАЮЩЕЙ УСТАНОВКИ

Стадия обработки воды

Показатели работы

Показатели отключения на регенерацию

Взрыхление

Регенерация

Отмывка

Удельные расходы реагентов, г/г-экв

Расход воды на собственные нужды, % обрабатываемой воды

Примечания

Нагрузка, м3

Качество воды

Контроль работы

Применяемая вода

Расход, м3

Продолжительность, мин

Сброс вод от взрыхления

Применяемая вода

Расход раствора, м3

Крепость раствора, %

Расход 100 %-ного продукта на 1 м3 ионита, кг

Сброс регенерационных вод

Применяемая вода, м3

Показатели окончания отмывки

Сброс отмывных вод

в работу

в резерв

1

2

3

4

5

6

7

8

9

10

11

12

13

14

15

16

17

18

19

20

21

Механические фильтры

 

 

 

 

 

 

 

 

 

 

 

 

 

 

 

 

 

 

 

 

HI

 

 

 

 

 

 

 

 

 

 

 

 

 

 

 

 

 

 

 

 

AI

 

 

 

 

 

 

 

 

 

 

 

 

 

 

 

 

 

 

 

 

Декарбонизация

 

 

 

 

 

 

 

 

 

 

 

 

 

 

 

 

 

 

 

 

HII

 

 

 

 

 

 

 

 

 

 

 

 

 

 

 

 

 

 

 

 

AII

 

 

 

 

 

 

 

 

 

 

 

 

 

 

 

 

 

 

 

 

ФСД

 

 

 

 

 

 

 

 

 

 

 

 

 

 

 

 

 

 

 

 

Приложение 4

НЕКОТОРЫЕ НЕПОЛАДКИ ПРИ РАБОТЕ ВПУ И МЕРЫ ПО ИХ УСТРАНЕНИЮ

Характер неполадки

Возможная причина (признак) неполадки

Действия персонала

Осветлитель для коагуляции (см. рис. 2-5)

Осветлитель периодически выдает мутную воду (пробоотборная точка № 5)

Резкое изменение нагрузки

Установить постоянный расход исходной воды; изменение его производить не более, чем на 10 % в течение каждых 15 - 20 мин

Резкое изменение температуры

При резком изменении температуры выше установленной понижение ее следует производить также рывком, чтобы воспрепятствовать попаданию излишне нагретых слоев воды в верхнюю зону осветлителя и подъему шлама

Наоборот, при внезапном снижении температуры повышение ее следует производить плавно

Нарушение дозировки реагентов

Проверить дозу реагентов (коагулянта, ПАА, щелочи)

Подъем шлама в зону осветления (пробоотборная точка № 5) и на верхнюю решетку (при постоянной нагрузке и температуре исходной воды)

Забита всасывающая линия насоса (насос-дозатор не обеспечивает нужной дозы реагентов)

Увеличить размер непрерывной продувки и отсечки и проверить дозировку коагулянта (по крепости раствора и производительности насоса-дозатора).

Если работает насос-дозатор ПАА, проверить дозу ПАА; если насос не работает, включить его.

Прочистить фильтр-сетку на всасывающей линии насоса.

Если принятых мер недостаточно, необходимо снизить нагрузку осветлителя, дать успокоиться шламовому фильтру и затем плавно увеличивать нагрузку

Снижение или увеличение щелочности коагулированной воды (пробоотборная точка № 5)

Нарушение режима дозировок реагентов

Отобрать повторную пробу на анализ из пробоотборной точки № 1. При подтверждении первых результатов проверить дозировки коагулянта и, если есть подщелачивание, щелочи

Появление мути, шлама в пробе из пробоотборной точки № 6

Скопление шлама в шламоуплотнителе

Открыть на 2 - 3 мин задвижку на линии периодической продувки; увеличить размер непрерывной продувки

Температура подогрева исходной воды 15 - 18 °С

Не работает подогреватель исходной воды (выведен в ремонт, не подается пар и т.п.)

Увеличить дозу коагулянта на 15 - 20 %; поддерживать повышенную дозу до включения подогревателя

Осветлитель для известкования (см. рис. 3-6)

Осветлитель периодически выдает мутную воду (из пробоотборных точек № 8, 9)

Резкие колебания нагрузки

Установить постоянный расход исходной воды, изменение нагрузки производить плавно, не более 10 % за 20 мин

Резкое изменение температуры обрабатываемой воды

Наладить работу регулятора температуры исходной воды

Нарушение дозировки реагентов

Проверить дозу реагентов (извести, коагулянта, ПАА)

Осветлитель выдает мутную воду (из пробоотборных точек № 4, 5)

Скопление шлама в шламоуплотнителе

Открыть на 2 - 3 мин задвижку периодической продувки шламоуплотнителя (продуть шламоуплотнитель)

Перелив воды через воздухоотделитель

Повышенное сопротивление на входе воды в осветлитель из-за скопления частиц песка и шлама в нижней его части

Открыть на 2-3 мин задвижку на продувке грязевика (продуть грязевик)

Осветлитель периодически выдает мутную воду (только из пробоотборной точки № 9)

Большое скопление шлама на верхней распределительной решетке

Остановить осветлитель и смыть шлам с поверхности верхней распределительной решетки

Осветлитель постоянно выдает мутную воду, при этом на поверхности видны всплывающие пузыри воздуха

В осветлитель попадает воздух с растворами реагентов. При нагрузке выше оптимальной в осветлитель попадает воздух с обрабатываемой водой

Устранить присосы воздуха у насосов-дозаторов

Уменьшить производительность осветлителя до оптимальной

Обессоливающая установка

Появление течи на линии исходной воды

Пробита прокладка или разорвана крышка задвижки; свищ или разрыв трубопровода

При полном баке обессоленной воды:

остановить насос исходной воды;

доложить ДИС

При частично заполненном баке обессоленной воды:

включить все резервные фильтры I ступени обессоливания;

доложить ДИС;

усилить контроль за работой фильтров I ступени;

заполнить баки обессоленной и частично обессоленной (ЧОВ) воды и отключить установку до устранения неисправности;

после устранения течи включить в работу фильтры в необходимом количестве.

Ухудшение качества ЧОВ

Увеличение содержания хлоридов

1. Истощение одного из Н-катионитовых фильтров I ступени (отсутствие кислотности за всеми анионитовыми фильтрами I ступени, возможно даже появление щелочности по фенолфталеину, повышение хлоридов; различная кислотность за Н-катионитовыми фильтрами I ступени)

1. а) отключить на регенерацию сработавшийся фильтр; после отмывки включить в работу резервный фильтр

б) усилить контроль за работой фильтров II ступени, анализируя кислотность за катионитовыми фильтрами и щелочность по фенолфталеину за анионитовыми фильтрами каждый час

в) при повышении жесткости в баке ЧОВ свыше 150 мкг-экв/л усилить контроль за жесткостью после Н-катионитовых фильтров II ступени

 

2. Попадание сбросных регенерационных или отмывочных вод в бак ЧОВ при регенерации одного из анионитовых фильтров I ступени (показатели работы анионитовых и катионитовых фильтров I ступени нормальные, хлориды в баке ЧОВ повышенные, наличие щелочности по фенолфталеину)

2. а) проверить закрытие задвижки 2 на регенерируемом (отмываемом) фильтре

б) по возможности увеличить нагрузку I ступени обессоливания, включив резервные фильтры

в) открыть дренаж бака ЧОВ; обменивать воду в баке до снижения хлоридов менее 10 мг/л

г) усилить контроль за работой фильтров II ступени обессоливания

д) по достижении необходимого качества воды в баке ЧОВ закрыть дренаж бака

 

3. Попадание сбросных регенерационных и отмывных вод Н-катионитовых фильтров в основной тракт подготовки воды (показатели качества Н-катионированной воды I ступени нормальные, наличие одинаковой щелочности за анионитовыми фильтрами I ступени при повышенных хлоридах)

3. а) проверить закрытие задвижки 2 на регенерируемом (отмываемом) катионитовом фильтре;

б) увеличить нагрузку I ступени обессоливания, включив резервные фильтры в работу; понизить уровень в баке ЧОВ до предельного;

в) обменивать воду в баке ЧОВ до содержания хлоридов менее 10 мг/л;

г) усилить контроль за работой фильтров II ступени;

д) по достижении необходимого качества воды в баке ЧОВ закрыть дренаж бака

 

4. Попадание щелочи на один из работающих анионитовых фильтров I ступени (щелочность за всеми фильтрами, кроме данного, отсутствует; на входе в него есть щелочность по фенолфталеину, на выходе - повышенные хлориды)

4. а) закрыть задвижки 1 и 2 на фильтре;

б) вывести фильтр на регенерацию;

в) произвести операции по пунктам 2, б; 2, в; 2 г;

 

5. Попадание регенерационного раствора кислоты на один из работающих Н-катионитовых фильтров I ступени (за анионитовыми фильтрами I ступени одинаковая повышенная щелочность; показатели всех работающих катионитовых фильтров I ступени, за исключением одного, на котором повышенная кислотность на входе и выходе, нормальные)

5. а) закрыть задвижки 1 и 2 на фильтре;

б) вывести фильтр на регенерацию;

в) усилить контроль за работой анионитовых фильтров I ступени;

г) провести операции по пунктам 3, б; 3, в; 3, г; 3, д

 

6. Истощение одного из анионитовых фильтров I ступени (на основных фильтрах показатели нормальные, на данном фильтре значительная кислотность по смешанному индикатору до 500 мкг-экв/кг и выше; при глубоком истощении содержание хлоридов может быть ниже 10 мг/кг)

6. а) отключить истощенный фильтр на регенерацию;

б) произвести операции по пунктам 2, б; 2, в; 2, г; 2, д

Понижение концентрации углекислоты в баке ЧОВ

1. Отключился вентилятор декарбонизатора (вентилятор не работает)

2. Повреждение декарбонизатора (вентилятор нормально работает и создает тягу)

1. а) включить вентилятор в работу;

б) при неполадках в электрической схеме вызвать дежурного электрика;

в) усилить контроль за работой фильтров II ступени;

2. а) усилить контроль за работой фильтров II ступени;

б) сообщить ДИС, сделать соответствующие записи в журнал дефектов и оперативный журнал

Ухудшение качества обессоленной воды:

А. Повышение жесткости обессоленной воды

Попадание отмывочных вод Н-катионитового фильтра II ступени в основной тракт технологической воды (резкое увеличение щелочности по фенолфталеину за всеми работающими фильтрами II ступени; показатели работы Н-катионитовых фильтров II ступени нормальные)

Проверить закрытие задвижки 2 на регенерируемом фильтре и создать относительную разность давлений между работающим фильтром и регенерируемым 0,5 кгс/см2

При ухудшении качества обессоленной воды непосредственно за анионитовыми фильтрами II ступени (но не в баках) отключить подачу воды в баки, пропуская воду с фильтров в дренаж и ведя подпитку в деаэраторы из баков обессоленной воды

Отмыть анионитовые фильтры II ступени при максимальной нагрузке от жесткости или включить в работу резервные фильтры, при необходимости опорожнить бак обессоленной воды и после восстановления качества воды включить фильтры для подачи воды в бак

Б. Повышение кремнесодержания обессоленной воды

Попадание отмывочных вод анионитового фильтра II ступени в основной тракт технологической воды; показатели работы всех анионитовых фильтров II ступени нормальные, в обессоленной воде высокая щелочность по фенолфталеину

Проверить закрытие задвижки 2 на регенерируемом фильтре и создать относительную разность давлений между регенерируемым и работающим фильтрами 0,5 кгс/см2

Отключение одного из работающих насосов в основном тракте воды (исходной, частично обессоленной, обессоленной)

-

Если двигатель насоса не отсырел, следует попробовать вновь включить насос в работу;

при неисправности двигателя включить в работу резервный насос;

доложить ДИС и сделать соответствующие записи в журналах дефектов и оперативном, если даже двигатель повторно включился в работу

Появление течи в баке хранения крепкой серной кислоты или едкого натра

-

Заполнить цистерну и мерники из бака; производить регенерации фильтров с двух-, трехкратным избытком реагента; поставить в известность ДИС и начальника цеха

Появление течи на мернике или на трубопроводе от мерника к эжектору (насосу) крепкой кислоты или едкого натра

-

По возможности отключить трубопровод и заварить его или закрыть течь хомутом; при отсутствии возможности отключения мерника провести регенерацию фильтров с двукратным избытком реагента на I ступени обессоливания до полного срабатывания реагента в мернике или на фильтрах II ступени обессоливания; при отсутствии фильтров, отключенных на регенерацию, можно производить регенерации полуистощенных фильтров или в крайнем случае внеочередные регенерации.

Появление течи на линии регенерационного раствора кислоты

-

1. При отсутствии резервных фильтров:

а) пропустить заданное количество кислот из мерника

б) провести отмывку фильтра до жесткости 25 мг-экв/л;

в) прекратить все операции по регенерации фильтра, сдренировать линию и устранить течь

2. При наличии резервных фильтров:

а) прекратить подачу кислоты;

б) отмыть фильтр по жесткости до 25 мг-экв/л;

в) опорожнить линию и устранить течь;

г) провести регенерацию фильтра заново

Появления течи на трубопроводе регенерационного раствора едкого натра

-

Прекратить подачу щелочи; промыть трубопровод водой в течение 10 - 15 мин; устранить течь; восстановить схему регенерации фильтра; закончить операцию регенерации

Рис. 5-5. Устройство ФСД с внутренней регенерацией

Рис. 6-8. Схема кислотно-щелочного хозяйства для ионитовых фильтров:

 - серная кислота;  - едкий натр;  - сжатый воздух;  - дренажи и переливы;  - вакуум

 

 



© 2013 Ёшкин Кот :-)