Информационная система
«Ёшкин Кот»

XXXecatmenu

РОССИЙСКОЕ АКЦИОНЕРНОЕ ОБЩЕСТВО ЭНЕРГЕТИКИ И ЭЛЕКТРИФИКАЦИИ «ЕЭС РОССИИ»

ДЕПАРТАМЕНТ СТРАТЕГИИ РАЗВИТИЯ И НАУЧНО-ТЕХНИЧЕСКОЙ ПОЛИТИКИ

 

МЕТОДИЧЕСКИЕ УКАЗАНИЯ
ПО ТЕХНИЧЕСКОМУ ОБСЛУЖИВАНИЮ РЕЛЕ ТОКА
РСТ11 - РСТ14,
РЕЛЕ НАПРЯЖЕНИЯ
РСН14 - РСН17 И РСН11, РСН12, РСН18

 

РД 34.35.644-97

 

 

СЛУЖБА ПЕРЕДОВОГО ОПЫТА ОРГРЭС

Москва 1998

 

Разработано Открытым акционерным обществом «Фирма по наладке, совершенствованию технологии и эксплуатации электростанций и сетей ОРГРЭС» и Открытым акционерным обществом «Чебоксарский электроаппаратный завод»

Исполнители Ф.Д. КУЗНЕЦОВ (ОРГРЭС), Г.П. ВАРГАНОВ, С.Г. НИКОЛАЕВ (ЧЭАЗ)

Утверждено Департаментом стратегии развития и научно-технической политики РАО «ЕЭС России» 03.11.97 г.

Первый заместитель начальника А.П. БЕРСЕНЕВ

 

Вводятся в действие

с 01.06.98 г.

В настоящих Методических указаниях приведены основные технические данные, описания схем и принципа действия статических реле тока и напряжения, приведены методы и последовательность производства работ при их техническом обслуживании.

При составлении Методических указаний использованы заводские описания статических реле, Правила технической эксплуатации электрических станций и сетей [4], Типовая инструкция по организации и производству работ в устройствах релейной защиты и электроавтоматики электростанций и подстанций [7] и другие руководящие документы.

Методические указания предназначены для персонала электростанций, подстанций и наладочных организаций, занимающихся наладкой и эксплуатацией устройств РЗА.

Настоящие Методические указания являются собственностью РАО «ЕЭС России».

Перепечатка Методических указаний и применение их в других отраслях промышленности России, а также в странах ближнего зарубежья допускается исключительно с разрешения Собственника.

1. ОБЩИЕ СВЕДЕНИЯ

Статические реле тока и напряжения серий РСТ и РСН предназначены для использования в устройствах релейной защиты и автоматики. По сравнению с электромагнитными реле РТ-40 и РН-50 статические реле имеют повышенный коэффициент возврата, обладают высокой стойкостью к внешним механическим воздействиям, не подвержены вибрации под действием контролируемого значения тока или напряжения и имеют более низкое потребление по цепям контроля. Оперативные цепи реле выполнены на номинальное напряжение 220 В постоянного или переменного тока.

Реле изготавливаются в климатическом исполнении УХЛ категории 4 по ГОСТ 15150-69 для народного хозяйства и поставок на экспорт в страны с умеренным климатом и в исполнении 0 категории 4 по ГОСТ 15150-69 для поставок на экспорт в страны с тропическим климатом.

Реле предназначены для работы в закрытых помещениях при температуре воздуха от минус 20 до плюс 55 °C без выпадения инея и росы. Верхнее значение относительной влажности составляет 80 % при 25 °C для вида климатического исполнения УХЛ4 и 98 % при 35 °C для вида климатического исполнения 04 без конденсации влаги. Окружающая среда не взрывоопасная, не содержащая токопроводящей пыли, агрессивных паров и газов.

Допустимые значения механических воздействий по ГОСТ 17516.1-90 для группы М7 составляют: при вибрационных нагрузках с ускорением 3g в диапазоне частот от 5 до 15 Гц и 1g в диапазоне частот от 16 до 100 Гц и многократные ударные нагрузки с ускорением до 3g.

Класс точности реле по току (напряжению) срабатывания указан в табл. 2, 5. Относительная дополнительная погрешность реле составляет:

при изменении частоты контролируемого тока (напряжения) на ±3 Гц от номинальной не более ±3 %;

при изменении температуры окружающего воздуха от минус 20 до 55 °C не превышает ±10 %;

при изменении напряжения оперативного тока в пределах 176 ¸ 242 В не превышает 3 %.

Время срабатывания реле максимального тока или напряжения при значении контролируемой величины, равном 1,2 от значения уставки, составляет не более 0,06 с. Время срабатывания реле РСТ при трехкратном токе уставки не превышает 0,035 с.

Время срабатывания реле РСН14, РСН15 (замыкание замыкающего контакта) при двукратном напряжении уставки составляет не более 0,04 с. Время срабатывания реле минимального напряжения РСН16, РСН17 (замыкание размыкающего контакта) при снижении напряжения до 0,8 от напряжения уставки не превышает 0,06 с.

Мощность, потребляемая реле серий РСТ и РСН по цепям оперативного тока, не превышает: в режиме до срабатывания 7 В · А, при срабатывании 8,5 В · А.

Реле надежно не срабатывают в момент снятия или при подаче напряжения оперативного тока при отсутствии входной контролируемой величины. Реле не срабатывает при кратковременном, до 50 мс, исчезновении напряжения оперативного тока при значении контролируемой величины более 0,85 значения уставки для реле максимального тока и напряжения. Значение контролируемой величины должно быть не ниже 1,15 напряжения уставки для реле минимального напряжения. Отсутствие оперативного напряжения приводит к отказу реле максимального тока и напряжения. Снятие оперативного напряжения приводит к излишнему срабатыванию реле минимального напряжения.

Коммутационная способность контактов выходного реле при напряжении от 24 до 250 B в цепях постоянного тока с постоянной времени индуктивной нагрузки не более 0,02 с и в цепях переменного тока при коэффициенте мощности не менее 0,4 приведена в табл. 1.

Таблица 1

Коммутационная способность контактов выходного реле

Отключаемая мощность

Отключаемый ток, А

Ток включения, А

при постоянном токе, Вт

при переменном токе, В×А

при постоянном токе

при переменном токе

30

250

1

2

5

Продолжительность протекания указанного тока включения - не более 10 с.

Механическая износостойкость реле составляет 100000 циклов. Коммутационная износостойкость составляет 12500 циклов с предельно допустимой нагрузкой на контактах.

Изоляция реле выдерживает в течение 1 мин без пробоя и перекрытия испытательное напряжение 2000 В (эффективное значение) переменного тока частоты 50 Гц, приложенное между токоведущими электрически не связанными частями, а также между ними и металлическими частями корпуса реле. Сопротивление изоляции реле соответствуют ряду 3 (ГОСТ 12434-93).

Рис. 1. Габаритные и установочные размеры реле РСН:

а - переднее присоединение проводов; б - заднее присоединение проводов

Все элементы схемы реле кроме двух балластных резисторов смонтированы в общем корпусе, состоящем из основания и съемного прозрачного корпуса. Балластные резисторы типа С5-35В установлены на основании реле с наружной стороны Переключатели уставок SB1 - SВ5, выходящие регулируемой частью на наружную сторону лицевой таблички, установлены на плате с печатным монтажом.

Габаритные и установочные размеры приведены на рис. 1 и 2. Масса реле не превышает 1,0 кг.

Рис. 2. Габаритные и установочные размеры реле РСТ:

а - переднее присоединение проводов; б - заднее присоединение проводов

Реле предназначены для установки на вертикальной панели толщиной до 8 мм. Предусмотрено переднее или заднее присоединение проводов. Выводы реле допускают присоединение одного или двух медных проводов сечением до 1,5 мм2 или одного медного провода сечением до 2,5 мм2. Длина зачищенного конца провода для присоединения к реле должна быть 12 - 14 мм.

2. РЕЛЕ МАКСИМАЛЬНОГО ТОКА РСТ11 - РСТ14

2.1. Основные технические данные (табл. 2).

Таблица 2

Основные технические данные реле тока РСТ11 - РСТ14

Тип реле

Частота, Гц

Напряжение оперативного тока, В

Диапазон уставок, А

Номинальный ток реле, А

Класс точности

РСТ11-04

50

~220

0,05 ¸ 0,20

0,4

7,5

РСТ12-04

60

РСТ13-04

50

-220

РСТ14-04

60

РСТ11-09

50

~220

0,15 ¸ 0,60

6,3

5,0

РСТ12-09

60

РСТ13-09

50

-220

РСТ14-09

60

РСТ11-14

50

~220

0,5 ¸ 2,0

6,3

РСТ12-14

60

РСТ13-14

50

-220

РСТ14-14

60

РСТ11-19

50

~220

1,5 ¸ 6

10

РСТ12-19

60

РСТ13-19

50

-220

РСТ14-19

60

PCT11-24

50

~220

5 ¸ 20

16

5,0

РСТ12-24

60

РСТ13-24

50

-220

РСТ14-24

60

РСТ11-29

50

~220

15 ¸ 60

16

РСТ12-29

60

РСТ13-29

50

-220

РСТ14-29

60

РСТ11-32

50

~220

30 ¸ 120

16

РСТ12-32

60

РСТ13-32

50

-220

РСТ14-32

60

Мощность, потребляемая реле от источника контролируемых сигналов на минимальной уставке каждого диапазона при токе, равном току срабатывания (Iср) и номинальному току (Iном), не превышает значений, указанных в табл. 3

Таблица 3

Мощность, потребляемая реле РСТ

Ток уставки, А

Мощность, В×А, при условии

I = Iср

I = Iном

0,05

0,1

0,2

0,15

0,1

0,2

0,5

0,1

0,5

1,5

0,2

0,5

5,0

0,2

1,0

15,0

0,8

1,0

30,0

2,4

1,0

Цепи переменного тока выдерживают без повреждения токи, значения которых указаны в табл. 4.

Таблица 4

Термическая устойчивость реле РСТ

Диапазон уставок, А

Ток, А, действующий на цепи переменного тока

длительно

в течение 1 с

0,05 ¸ 0,2

0,55

40

0,15 ¸ 0,6

6,9

50

0,5 ¸ 2

6,9

200

1,5 ¸ 6

11,0

300

5,0 ¸ 20

19,0

300

15,0 ¸ 60

27,0

300

30,0 ¸ 120

27,0

300

2.2. Принцип действия и описание схем реле тока

Принципиальные схемы реле тока приведены на рис. 3 и 4. Перечень элементов схем приведен в приложении 1.

Примечание. На принципиальных схемах рис. 3 - 11 значком «о» обозначены контактные зажимы реле, буквой «Е» обозначен контур, ограничивающий элементы схемы, расположенные на печатной плате.

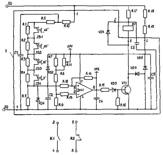
Реле состоит из воспринимающей части (промежуточный трансформатор ТА1), преобразующей части (выпрямительный мост VD10 - VD13, выход которого подключен к резистору R1), сравнивающей части (пороговый элемент на операционном усилителе, интегрирующая RС-цепь и триггер Шмитта) и исполнительной части (промежуточное реле К1, включенное в цепь коллектора транзистора VT1).

Положение переключателей уставок SB1 - SВ5 на схемах соответствует минимальной уставке по току срабатывания реле. Числа над переключателями соответствуют числам на шкале уставок реле.

Пороговый элемент реле выполнен на компараторе DA1. Порог компаратора определяется напряжением на цепи резисторов R6, R9 - R13, которое практически пропорционально сопротивлению этой цепи, так как ток в ней задается резисторами R3 - R5, имеющими большое сопротивление. Переменный резистор R3 служит для точной подстройки уставки. Диод VD1 предназначен для защиты компаратора DA1 при больших токах на входе реле.

Рис. 3. Принципиальная схема репе тока РСТ11 и РСТ12

Рис. 4. Принципиальная схема реле тока РСТ13 и РСТ14

При отсутствии тока на входе напряжение на выходе компаратора DA1 имеет максимальное положительное значение и примерно составляет 15 В. Этим напряжением заряжен конденсатор С2. При наличии входного тока в моменты времени, когда мгновенное значение переменного сигнала на инвертирующем входе 2 компаратора DA1 превышает напряжение порога, на выходе компаратора появляется максимальное отрицательное напряжение (минус 15 В), конденсатор С2 быстро перезаряжается через параллельно включенные резисторы R7, R8 и диод VD2. В промежутки времени, когда мгновенное значение сигнала ниже порога, на выходе компаратора DA1 вновь появляется положительное напряжение, диод VD2 запирается и конденсатор С2 медленно заряжается по цепи резистора R7, так как сопротивление резистора R7 выбрано в 3 раза большим сопротивления резистора R8.

При увеличении амплитуды входного тока время заряда конденсатора С2 отрицательным напряжением увеличивается, а время заряда положительным напряжением уменьшается, поэтому амплитуда отрицательного напряжения на С2 увеличивается, а положительного - уменьшается. При токе срабатывания реле амплитуда сигнала на конденсаторе С2 достигает отрицательного порога срабатывания триггера Шмитта, выполненного на компараторе DA2, который переключается, напряжение на его выходе становится положительным, по цепи резистора R17 открывается до насыщения транзистор VT1 и срабатывает выходное реле К1.

Одновременно становится положительным напряжение поpoга триггера, определяемое напряжением на резисторе R15. Амплитуда положительного напряжения на С2 ниже вновь установившегося порога, поэтому триггер DA2 и выходное реле К1 остаются в устойчивом положении после срабатывания. Возврат реле происходит при уменьшении амплитуды входного сигнала, что приводит к повышению положительного напряжения на конденсаторе С2 выше вновь установившегося порога триггера DA2 и переключению этого триггера.

Для обеспечения высокого коэффициента возврата реле, а также для уменьшения времени его срабатывания и возврата параллельно инвертирующему входу триггера включен стабилитрон VD3, уровень стабилизации которого несколько превышает порог триггера. Этот уровень выбран так, чтобы перезаряд конденсатора С2 интегрирующей RC-цепи во времени происходил на относительно малом, практически линейном участке экспоненты, что стабилизирует временные характеристики реле.

Резистор R17 ограничивает ток, а резистор R18 - напряжение цепи база-эмиттер транзистора VT1. Диод VD6 защищает этот транзистор от перенапряжений в цепи эмиттер - коллектор при коммутации электромагнитного реле К1, а диод VD7 служит для обеспечения режима отсечки транзистора VT1 в режиме до срабатывания реле. Конденсаторы С1 и С4 предназначены для защиты реле от импульсных помех, а конденсатор С3 - для предотвращения кратковременного срабатывания выходного реле при включении оперативного напряжения.

Оперативное напряжение переменного тока подается на схему реле РСТ11, РСТ12 через выпрямительный мост VD14 - VD17 и балластный резистор R21. Конденсатор С8 предназначен для сглаживания выпрямленного напряжения.

Напряжение ±15 В для питания компараторов DA1 и DA2 снимается со стабилитронов VD4 и VD5 и дополнительно сглаживается конденсаторами С5, С6, которые одновременно служат для защиты схемы реле от импульсных помех. Резисторы R19, R20 являются балластными при стабилизации и сглаживании напряжения. Реле серий РСТ13, РСТ14 работают на постоянном напряжении оперативного тока. Диод VD8 предназначен для защиты схемы реле от ошибочного включения напряжения обратной полярности.

Регулирование уставок реле производится дискретно ступенями по 0,1 от минимальной уставки диапазона, указанного в табл. 2. Значение тока срабатывания на соответствующей уставке определяется по формуле

I = Imin(1 + N),                                                         (1)

где Imin - минимальная уставка по току диапазона уставок, выбранная по табл. 2;

N - сумма чисел на шкале уставок (0,1; 0,2; 0,4; 0,8; 1,6), около которых шлицы переключателей уставок SB1 - SB5 установлены горизонтально.

При этом контакты соответствующих переключателей разомкнуты, а резисторы R9 - R13 введены в работу, что приводит к повышению порога срабатывания компаратора DA1. При необходимости ток срабатывания реле может быть подкорректирован с помощью переменного резистора R3, расположенного на печатной плате реле.

3. РЕЛЕ ПЕРЕМЕННОГО НАПРЯЖЕНИЯ РСН14 - РСН17

3.1. Основные технические данные (табл. 5)

Таблица 5

Основные технические данные реле напряжения РСН14 - РСН17

Тип реле

Напряжение оперативного тока, В

Исполнение по контролю напряжения

Частота, Гц

Номинальное напряжение, В

Диапазон уставок, В

Класс точности

РСН14-23

-220

Максимальное

50

30; 60

12 ¸ 30

5,0

РСН15-23

~220

РСН16-23

-220

Минимальное

24 ¸ 60

РСН17-23

~220

РСН14-50

-220

Максимальное

60

30; 60

12 ¸ 30

5,0

РСН15-50

~220

РСН16-50

-220

Минимальное

24 ¸ 60

РСН17-50

~220

РСН14-25

-220

Максимальное

50

100; 200

15 ¸ 37,5

10,0

РСН15-25

~220

РСН14-52

-220

60

30 ¸ 75

РСН15-52

~220

РСН14-28

-220

Максимальное

50

100; 200

40 ¸ 100

5,0

РСН15-28

~220

РСН16-28

-220

Минимальное

РСН17-28

~220

РСН14-55

-220

Максимальное

60

80 ¸ 200

РСН15-55

~220

РСН16-55

-220

Минимальное

РСН17-55

~220

РСН14-30

-220

Максимальное

50

120; 240

50 ¸ 125

5,0

РСН15-30

~220

РСН14-57

-220

60

100 ¸ 250

РСН15-57

~220

РСН14-33

-220

50

200; 400

80 ¸ 200

10,0

РСН15-33

~220

РСН16-33

-220

Минимальное

РСН17-33

~220

РСН14-59

-220

Максимальное

60

160 ¸ 440

РСН15-59

~220

РСН16-59

-220

Минимальное

РСН17-59

~220

Примечание. Большие значения номинальных напряжений и диапазонов уставок относятся к случаю подведения контролируемого напряжения к выводам реле 12 - 16, меньшие значения относятся к случаю использования выводов 14 - 16. Аналогично следует рассматривать значения, приведенные в табл. 6.

Мощность, потребляемая реле на минимальной уставке при напряжении, равном напряжению срабатывания (Uср), и при номинальном напряжении (Uном) не превышает значений, указанных в табл. 6.

Таблица 6

Мощность, потребляемая реле РСН

Напряжение уставки, В

Мощность, В · А, при условии

U = Uср

U = Uном

12; 24

0,025; 0,05

0,1; 0,2

15; 30

0,11; 0,225

0,45; 0,9

40; 80

0,1; 0,2

0,4; 0,8

50; 100

0,11; 0,225

0,45; 0,9

80; 160

0,1; 0,2

0,4; 0,8

3.2. Принцип действия и описание схем реле напряжения

Принципиальные схемы реле напряжения РСН14 - РСН17 приведены на рис. 5; 6; 7 и 8. Перечень элементов схем приведен в приложении 1.

Реле состоит из воспринимающей части (промежуточный трансформатор ТV1), преобразующей части (выпрямительный мост VD10 - VD13, выход которого подключен к резистору R1), сравнивающей части (пороговый элемент на операционном усилителе, интегрирующая RC-цепь и триггер Шмитта) и исполнительной части (промежуточное реле К1, включенное в цепь коллектора транзистора VT1).

Положение переключателей уставок SB1 - SB4 на схемах соответствует минимальной уставке по напряжению срабатывания реле. Числа над переключателями соответствуют числам на шкале уставок реле.

Взаимодействие элементов схемы статических реле напряжения аналогично взаимодействию элементов токовых реле, приведенному в разд. 2. В настоящем разделе приводятся особенности схем реле напряжения.

Регулирование уставок реле напряжения также производится дискретно ступенями по 0,1 от минимальной уставки диапазона, указанного в табл. 6. Значение напряжения срабатывания на соответствующей уставке определяется по формуле:

U = Umin(1 + N),                                                      (2)

где Umin - минимальная уставка диапазона, выбранная по табл. 5,

N - сумма чисел на шкале уставок (0,1; 0,2; 0,4; 0,8), около которых шлицы переключателей уставок SB1 - SB4 установлены горизонтально.

Рис. 5. Принципиальная схема реле напряжения РСН14

Рис. 6. Принципиальная схема реле напряжения PCH15

Рис. 7. Принципиальная схема реле напряжения РСН16

Рис. 8. Принципиальная схема реле напряжения РСН17

Оперативное напряжение переменного тока подается на схему реле РСН15, РСН17 через выпрямительный мост VD14 - VD17 и балластный резистор R21. Конденсатор С8 предназначен для сглаживания выпрямленного напряжения.

Реле РСН14, РСН16 работают на постоянном напряжении оперативного тока. Диод VD8 предназначен для защиты схемы реле от ошибочного включения напряжения обратной полярности.

Реле РСН14-30 и РСН15-30, а также РСН14-57 и РСН15-57 имеют повышенный коэффициент возврата (не ниже 0,95). В схемах этих реле предусмотрен переменный резистор R15 для регулировки коэффициента возврата.

Реле минимального напряжения РСН16 и РСН17 отличаются от реле максимального напряжения полярностью включения операционного усилителя DA1 и диода VD2. При этом сигнал на срабатывание выходного реле К1 формируется опорным напряжением, а сигнал на возврат выходного реле формируется при снижении контролируемого напряжения до уровня напряжения уставки реле, что соответствует срабатыванию реле минимального напряжения.

4. РЕЛЕ ПОСТОЯННОГО НАПРЯЖЕНИЯ РСН11, РСН12 И РСН18

4.1. Основные технические данные

Реле РСН11 предназначены для применения в схемах контроля изоляции цепей постоянного тока напряжением 220 В.

Реле РСН12 предназначены для контроля повышения уровня напряжения, а реле РСН18 - для контроля понижения уровня напряжения в цепях постоянного тока напряжением 220 В.

Напряжение оперативного тока реле РСН11 переменное 220 В. Напряжение оперативного тока в схемах реле РСН12, РСН18 не используется.

Диапазон регулирования уставок реле РСН12, РСН18 от 180 до 245 В. Регулировка уставок дискретная с минимальной ступенью 5 В. Реле РСН11 имеет следующие значения напряжения уставок: 1,4; 3,2; 6,4; 16; 32 В.

Коэффициент возврата реле: РСН11 - не менее 0,8; РСН12 - не менее 0,95; РСН18 - не более 1,05.

Допустимые изменения контролируемого напряжения для реле РСН12 и РСН18 составляют 176 - 245 В, для реле РСН11 - до трехкратного значения от напряжения уставки. Допустимое изменение оперативного напряжения для реле PCH11 составляет 176 - 242 В.

Допустимое наличие пульсации с частотой 100 Гц и амплитудой до 6 % от среднего значения контролируемого напряжения постоянного тока.

Реле имеет класс точности 5,0 (относительная предельная основная погрешность не более 5 %). Относительная дополнительная погрешность реле по напряжению срабатывания при изменении температуры от минус 20 до плюс 55 °C не превышает 10 % значения, определенного при температуре (20 ± 5) °C и номинальном напряжении оперативного тока. Относительная дополнительная погрешность реле РСН11 по напряжению срабатывания при изменении напряжения оперативного тока в диапазоне от 0,8 до 1,1 номинального и при изменении частоты от 50 до 60 Гц не превышает ±5 % значения, определенного при номинальном напряжении и частоте 50 Гц.

Время замыкания замыкающего контакта реле РСН11 и РСН12 при подаче напряжения, равного 1,2 напряжения срабатывания, не превышает 0,03 с.

Время замыкания размыкающего контакта реле РСН18 при снятии напряжения, равного 1,2 напряжения срабатывания, не превышает 0,05 с.

Мощность, потребляемая реле от источника контролируемого напряжения при срабатывании, не превышает: для реле РСН11 - 0,2 Вт, для реле РСН12 и РСН18 - 6,5 Вт при напряжении, равном 220 В. Мощность, потребляемая реле РСН11 от источника оперативного напряжения, не превышает 6,5 В · А.

Реле РСН11 имеет один замыкающий контакт выходного промежуточного реле. Реле РСН12 и РСН18 имеют один замыкающий и один размыкающий контакты.

4.2. Принцип действия и описание схем реле напряжения

Принципиальная схема реле РСН11 приведена на рис. 9. Перечень элементов приведен в приложении 1.

Реагирующий орган реле двухполярного действия выполнен на операционных усилителях DA1 и DA2. Первый из усилителей обеспечивает фиксацию достижения контролируемым напряжением порога срабатывания и формирование сигнала большего уровня с полярностью, противоположной полярности входного сигнала. С помощью второго усилителя, включенного на выход моста VS3, в режиме срабатывания реле формируется положительный сигнал большого уровня, который является командой на срабатывание исполнительного органа.

Порог срабатывания реагирующего органа определяется входным током моста VS2, задаваемым резисторами R11 - R15. При малых уровнях входного сигнала, когда ток резистора R9 не превышает входной ток моста VS2, диоды моста открыты и разность потенциалов выводов 2 и 6 усилителя DA2 близка нулю. В этих условиях мост VS3 открыт током резисторов R17 и R18, разность потенциалов между выводами 2 и 3 усилителя DA2 составляет примерно один вольт («+» на выводе 2), а на выходе 6 усилителя DA2 удерживается отрицательное напряжение значительного уровня.

При увеличении входного сигнала любой полярности, когда ток в цепи резистора R9 превышает по абсолютному значению ток входа моста VS2, происходит запирание двух диодов моста, напряжение на выходе усилителя DA1 резко возрастает, в цепи резистора R16 появляется ток, полярность которого определяется полярностью входного сигнала. При этом на выходе моста VS3 независимо от полярности тока резистора R16 появляется положительное напряжение, приводящее к переключению усилителя DA2. На выходе усилителя DA2 появляется положительный потенциал значительной величины, который является командой на срабатывание исполнительного органа.

Рис. 9. Принципиальная схема реле напряжения РСН11

Исполнительный орган включает в себя электронный ключ, выполненный с использованием транзистора VT1, в цепь коллектора которого включено электромеханическое реле К1. Питание исполнительного органа осуществляется нестабилизированным напряжением узла питания.

Регулирование уставок реле производится с помощью делителя напряжения, собранного на резисторах R1 - R8.

В схеме предусмотрена возможность подстройки реле на равенство чувствительности к входным сигналам положительной и отрицательной полярности с помощью переменного резистора R13 и подстройка шкалы уставок с помощью переменного резистора R10. Обе подстройки могут производиться на любой из выбранных уставок.

Узел питания реле состоит из трансформатора TV1, выпрямителя VS1, сглаживающих конденсаторов С4, С5 и параметрического стабилизатора R22, VD5, VD6 и предназначен для формирования стабилизированного напряжения ±15 В, необходимого для работы реагирующего органа, и нестабилизированного напряжения 48 В, необходимого для работы исполнительного органа.

Изменение уставок по напряжению срабатывания выполняется с помощью штекера ХВ1, который устанавливается в одно из гнезд XS1 - XS5. Значения напряжения уставок указаны на лицевой плате реле.

Принципиальная схема реле РСН12, РСН18 приведена на рис. 10.

Различие реле РСН12 и РСН18 заключается в настройке (заводская калибровка) для работы в режиме реле максимального или минимального напряжения соответственно. Схема реле состоит из узла стабилизации напряжения, реагирующего органа, исполнительного органа и узла регулирования уставок.

Узел стабилизации напряжения включает в себя резисторы R18, R19, диод VD6 и конденсатор С5, стабилизированное напряжение с которого, равное +15 В, подведено к операционному усилителю DA1, включенному по схеме компаратора. Порог переключения компаратора определяется опорным напряжением, заданным делителем напряжения, который выполнен на резисторах R7 - R9, R11.

Рис. 10. Принципиальная схема реле напряжения РСН12, РСН18

В положении до срабатывания реле, когда напряжение на входе реле меньше уровня срабатывания, напряжение на входе реагирующего органа (точка соединения конденсатора С2 и диода VD2) меньше опорного напряжения, на выходе реагирующего органа напряжение не превышает 1,5 В.

При увеличении входного напряжения реле до уровня, при котором входное напряжение реагирующего органа становится выше уровня опорного напряжения, происходит переключение компаратора и на его выходе появляется напряжение, примерно равное напряжению насыщения операционного усилителя, около +15 В. Этим напряжением открывается транзистор VT1 и срабатывает электромеханическое реле К1, включенное в цепь его коллектора.

Регулирование уставок производится с помощью делителя напряжения, собранного на резисторах R1 - R6, R10. Значение напряжения уставки определяется по формуле

U = 180 + N,                                                             (3)

где N - сумма чисел (5; 10; 20; 40) на шкале уставок, возле которых шлицы кнопочных переключателей SВ1 - SВ4 установлены горизонтально.

Резисторы R15, R16 и диод VD3 входят в состав элементов транзисторного ключа, управляющего выходным реле К1. Конденсаторы С2, С4 и С5 обеспечивают необходимую помехоустойчивость схемы реле. Диод VD4 защищает транзистор VT1 от перенапряжений. Диод VD2 защищает вход реагирующего органа от напряжений, превышающих уровень напряжения питания, а диод VD5 предназначен для защиты транзистора VT1 от ошибочного включения напряжения обратной полярности.

5. МЕРЫ БЕЗОПАСНОСТИ

5.1. Работы по техническому обслуживанию релейной аппаратуры должны производиться специально обученным персоналом, имеющим квалификационную группу по технике безопасности не ниже группы III.

5.2. Сборка и изменение схем для проверки и испытания реле, а также изменение уставок реле должны производиться при отключенном напряжении.

5.3. В том случае, когда требуется измерение электрических параметров устройств РЗА, находящихся под напряжением, необходимо:

установить измерительный прибор на устойчивую основу;

заземлить металлический корпус измерительного прибора;

использовать специальные щупы или соединительные проводники, а также инструмент с изолирующими рукоятками.

5.4. Организацию и проведение работ по техническому обслуживанию устройств РЗА следует проводить в строгом соответствии с Правилами техники безопасности при эксплуатации электроустановок [6].

6. ВИДЫ, ПЕРИОДИЧНОСТЬ И ОБЪЕМ ТЕХНИЧЕСКОГО ОБСЛУЖИВАНИЯ

6.1. Правилами технического обслуживания [5] установлены следующие виды технического обслуживания устройств РЗА:

проверка при новом включении (наладка);

первый профилактический контроль (через 10 - 18 мес. после включения);

профилактический контроль (через два - четыре года);

профилактическое восстановление (через 6 - 12 лет) в годы, когда другие виды обслуживания не производятся. При выявлении отказа реле производится устранение причины отказа (ремонт);

внеочередные или послеаварийные проверки при частичном изменении схем в зависимости от условий по разовым программам.

6.2. В объем первого профилактического контроля входят следующие работы:

осмотр реле и проверка контактных соединений;

проверка изоляции реле;

проверка срабатывания и возврата реле на рабочей уставке.

6.3. В объем профилактического контроля входят следующие работы:

очистка внутренних поверхностей реле от пыли;

осмотр и проверка контактных соединений;

проверка тока (напряжения) срабатывания и возврата реле с регулировкой при необходимости контактной системы;

проверка изоляции реле;

проверка работы реле на рабочей уставке.

6.4. В объем внеочередной проверки при изменении схем входит проверка реле на рабочей уставке.

6.5. Послеаварийная проверка проводится для выяснения причин отказов функционирования или неясных действий устройств РЗА. Внеочередная и послеаварийная проверки производятся по программам, составленным МС РЗА, утвержденным главным инженером предприятия и согласованным с ЦС РЗА.

7. ПРОВЕРКА ПРИ НОВОМ ВКЛЮЧЕНИИ

7.1. Аппаратура и приборы, необходимые для проверки и ремонта статических реле тока и напряжения:

мегаомметр на 500 В;

омметр на напряжение до 15 В;

амперметр электромагнитной системы с пределами измерения на 1 и 5 А;

измерительный трансформатор тока класса точности 0,2 на ток 50/5 А;

вольтметр электромагнитной системы на напряжение до 300 В класса точности 0,5;

вольтметр магнитоэлектрической системы на напряжение до 300 В класса точности 0,5;

вольтметр электронной или детекторной системы многопредельный с диапазонами от 3 до 300 В с внутренним сопротивлением около 20 кОм/В;

осциллоскоп электронный с разверткой внешней или от сети;

лабораторный автотрансформатор ЛАТР на 9 А и 2 А;

трансформатор ОСО-0,25 напряжением 220/12 В;

лабораторный реостат 600 - 800 Ом на ток 0,6 - 0,8 А;

лабораторный реостат 200 - 300 Ом на ток 1 - 2 А.

Для проверки реле могут быть использованы комплектные испытательные устройства УП3-2, У5053 и т.п.

7.2. При внешнем осмотре проверяют отсутствие механических повреждений деталей реле и элементов схемы. При необходимости удаляют пыль. Проверяют надежность контактных соединений. Проверяют правильность регулировки и чистоту контактов выходного промежуточного реле при нажатии на якорь реле отверткой. Зазор между контактами должен быть не менее 0,8 мм, а совместный ход контактов - не менее 0,4 мм.

При этом необходимо убедиться, что ходу якоря ничто не мешает. В некоторых экземплярах реле серии РСТ наблюдалось задевание якоря за конденсатор С2. В подобных случаях следует осторожно отвести конденсатор от якоря.

Чистка контактов выполняется при необходимости и производится с помощью острого лезвия или надфиля с мелкой насечкой (воронила). Для протирки контактов и других элементов реле применяются мягкие кисточки и чистая тонкая ветошь.

7.3. Измерение сопротивления изоляции реле производится мегаомметром на 500 В между цепями контролируемого тока (напряжения), цепями оперативного напряжения и цепями контактов выходного реле, а также каждой из этих цепей относительно гнезд крепления цоколя к панели. Сопротивление изоляции должно быть не ниже 5 МОм.

Предварительно следует проверить отсутствие замыкания на землю в цепях реле омметром на напряжение до 15 В.

При испытании изоляции вторичных цепей переменным напряжением 1000 В или мегаомметром на напряжение 2500 В статические реле должны быть отключены.

7.4. Проверка параметров срабатывания реле может производиться в лабораторных условиях или на месте установки реле. Для проверки может быть использовано комплектное испытательное устройство или отдельные приборы, соединенные по схемам, приведенным на рис. 11.

Контролируемый реле ток или напряжение подается по цепи рубильника Р1. Оперативное напряжение подводится по цепи рубильника Р2. В качестве автотрансформатора AT использован лабораторный автотрансформатор ЛАТР1 или РНО250 на 220 В, 9 А. В цепях оперативного напряжения могут быть использованы автотрансформаторы на меньший ток. В качестве потенциометров R применяются высокоомные реостаты на 600 - 800 Ом. В качестве трансформатора Т применяется трансформатор ОСО-0,25 напряжением 220/12 В.

Амперметр А и вольтметры в цепях контролируемого напряжения (V1) должны иметь класс точности 0,5. Класс точности вольтметров в цепях оперативного напряжения (V2) - не нормируется.

Рис. 11. Схемы для проверки параметров срабатывания статических реле тока и напряжения:

а - для реле РСТ11 - РСТ14; б - для реле РСН14 - РСН17; в - для реле РСН11; г - для реле РСН12 и РСН18

Реостат R1 на ток 1 - 2 А используется при проверке реле, имеющих малые токи срабатывания, для обеспечения плавности регулирования тока. Значение его сопротивления выбирают так, чтобы отсчет тока срабатывания и возврата осуществлялся во второй половине шкалы амперметра А. При проверке реле, имеющих большие токи срабатывания, реостат R1 из схемы исключается, амперметр включают через измерительный трансформатор тока класса точности 0,2, а в качестве трансформатора Т используют два трансформатора ОСО-0,25, обмотки высшего напряжения которых включены параллельно, а обмотки низшего напряжения - последовательно.

Вольтметры V1 также выбирают так, чтобы отсчет параметров срабатывания производился во второй половине шкалы.

7.5. Рекомендуется следующая последовательность проверки параметров срабатывания статических реле тока и напряжения.

С помощью кнопочных переключателей на реле выставляются заданные уставки. Сумма чисел на шкале реле, соответствующая заданной уставке, определяется следующими выражениями:

Для реле РСТ11 - РСТ14:

                                                         (4)

где Iуст - заданный ток уставки реле;

Imin - минимальная уставка по току диапазона уставок, выбирается по табл. 2.

Для реле РСН14 - РСН17:

                                                          (5)

где U - заданное напряжение уставки реле;

Umin - минимальная уставка по напряжению диапазона уставок, выбирается по табл. 5.

Для реле РСН12 и РСН18:

N = Uycт - 180.                                                          (6)

Число N набирается кнопочными переключателями на шкале реле поворотом их головок так, чтобы шлицы занимали горизонтальное положение.

Уставка реле контроля изоляции РСН11 выставляется непосредственно в вольтах с помощью штекера ХВ1.

К проверяемому реле сначала подводят оперативное напряжение номинальным значением 220 В и проверяют отсутствие кратковременного срабатывания (для реле максимального тока и напряжения). Производят измерение тока или напряжения срабатывания и возврата реле. При значительных расхождениях (более 10 %) параметров срабатывания с расчетными рекомендуется проверить реле на минимальной и максимальной уставках. При необходимости значение тока (напряжения) срабатывания корректируют кнопочными переключателями. Вычисляют коэффициент возврата, значение которого не должно быть ниже 0,9 для реле максимального тока и напряжения, и не выше 1,1 - для реле минимального напряжения.

Как отмечалось выше, коэффициент возврата реле РСН14-30, РСН15-30, РСН14-57, РСН15-57 и РСН12 должен быть не ниже 0,95, для реле РСН11 - не ниже 0,8, а для реле РСН18 - не выше 1,05.

7.6. Проверяются параметры срабатывания и возврата реле при пониженном на 20 % и повышенном на 10 % напряжениях оперативного тока. Погрешность реле при этом не должна превышать 3 %.

Производится испытание реле трех - четырехкратным включением повышенного значения контролируемого параметра. Для токовых реле это десятикратный ток заданной уставки, для реле напряжения - 110 % номинального напряжения.

Реле считается исправным, если после проведения приведенных испытаний параметры срабатывания, измеренные в п. 7.5, не изменились.

7.7. При проверке биполярных реле РСН11 измерение параметров срабатывания производится при прямой и обратной полярностях контролируемого напряжения. Допустимое расхождение напряжений срабатывания при разной полярности составляет 10 %. Для установки равной чувствительности в схеме реле предусмотрен переменный резистор R13. Для точной подстройки параметров срабатывания предусмотрен резистор R10. В схемах реле РСТ и РСН эти резисторы имеют обозначение R3. Пользоваться ими следует только в необходимых случаях. После подстройки необходимо восстанавливать лаковое покрытие подвижной части резистора с помощью нитроэмали с тем, чтобы исключить возможность самопроизвольной расстройки.

7 8. Результаты проведенных проверок заносят в протокол рекомендуемой формы, приведенный в приложении 2

8. ПРОФИЛАКТИЧЕСКОЕ ВОССТАНОВЛЕНИЕ СТАТИЧЕСКИХ РЕЛЕ

8.1. Производится проверка и регулировка механической части выходного реле, проверка состояния контактных поверхностей, проверка тока (напряжения) срабатывания и возврата на рабочей уставке, проверка надежности работы реле по п. 7.6.

8.2. Ремонт статического реле сводится к отысканию и замене поврежденного элемента схемы с последующей проверкой восстановленного реле. Если осмотром обнаружить поврежденный элемент не удается, то следует проверить напряжения в контрольных точках реле и сравнить их с данными табл. 7. В табл. 7 приведены примерные значения напряжений, которые для разных реле могут отличаться на 10 - 15 %. Измерения производятся при номинальном значении оперативного напряжения электронным вольтметром, параллельно которому подключен осциллоскоп.

Таблица 7

Потенциалы в контрольных точках схем реле, В

Тип реле

Контрольная точка

Положение выходного реле К1

до срабатывания

после срабатывания

 

ХР1

+15

±15

РСТ11 - РСТ14

ХР2

+9

-3,5

РСН14 - РСН17

ХР3

-15

+15

РСН11

ХР1

-15

+15

ХР2

+15

+15

ХР4

-15

-15

ХР3

33

33

 

ХР1

+15

+15

РСН12

ХР2

0,5 - 1,5

+15

РСН18

Коллектор VT1

Uвх*

0,5 - 2

* Uвх - напряжение на вводах реле 20 - 22, В.

В схемах реле РСТ11 - РСТ14 и РСН14 - РСН17 измерения напряжений производятся относительно нулевого потенциала схемы это, например, точка соединения конденсаторов С1 и С2. На первой контрольной точке измеряется напряжение на выходе компаратора DA1. В положении реле до срабатывания это напряжение постоянное. В положении после срабатывания оно приобретает периодический характер с прямоугольной формой полуволн и равными по значению амплитудами.

Во второй контрольной точке измеряется напряжение, которое управляет компаратором DA2. В положении реле после срабатывания это напряжение имеет небольшое отрицательное значение с периодической огибающей.

В третьей контрольной точке измеряется напряжение выхода компаратора DA2, которое имеет либо отрицательное, либо положительное значение.

В схеме реле РСН11 напряжение выхода компаратора DA2 измеряется на первой контрольной точке. На второй и четвертой контрольных точках измеряется положительное и отрицательное напряжение питания. На третьей контрольной точке измеряется разность между нестабилизированным (48 В) и стабилизированным (15 В) выпрямленным напряжением. Измерения производятся относительно вывода реле 16.

В схемах реле РСН12, РСН18 измерения производятся относительно вывода реле 22. Напряжение питания - на первой контрольной точке. Выходное напряжение компаратора - на второй. На третьей - напряжение цепи управления выходным реле.

8.3. При отыскании поврежденного элемента может возникнуть необходимость проверки выходного электромагнитного реле. Для его проверки при снятом со схемы реле оперативном и контролируемом напряжении подводят регулируемое напряжение постоянного тока непосредственно к обмотке электромагнитного реле. Для реле РСН11 напряжение срабатывания электромагнитного реле не должно превышать 27 В. Для реле РСТ11 - РСТ14, РСН14 - РСН17, РСН12, РСН18 напряжение срабатывания выходного реле должно быть не более 66 В. Регулировка производится стопорным и упорным винтами якоря.

8.4. При поиске поврежденного элемента схемы удобно пользоваться методом сравнения проверяемого и исправного реле. Оба реле одного типа с одинаковыми уставками включают параллельно по цепям оперативного и контролируемого напряжения (по цепям тока - последовательно). Этим обеспечивается идентичность задаваемых режимов работы реле. В этих условиях производят измерения на обоих реле поочередно не только в контрольных точках, но и в любых других точках и сравнивают результаты измерений. Этот способ облегчает выявление неисправного элемента схемы.

8.5. После замены поврежденного элемента производится проверка реле в соответствии с п. 7.

Приложение 1

ПЕРЕЧНИ ЭЛЕМЕНТОВ СХЕМ СТАТИЧЕСКИХ РЕЛЕ

1. Перечень элементов схем реле тока РСТ11 - РСТ14

Обозначение по схеме

Наименование и тип

Технические данные

Примечание

50 Гц

60 Гц

Конденсаторы

С1, С4

КМ-5б-Н90

0,022 мкФ

 

С2

К73-17-250 В

0,1 мкФ

С3

К10-62-Н90

2200 пФ

РСТ13, РСТ14

К73-17-250 В

0,1 мкФ

РСТ11, РСТ12

С5, С6

КМ-5б-Н90

0,15 мкФ

С7

К73-17-400 В

0,47 мкФ

РСТ13, РСТ14

С8

К73-17-400 В

1 мкФ

РСТ11, РСТ12

DA1, DA2

Микросхема

КР140 УД7 08

Приборы полупроводниковые

VD10 - VD13

Диод КД243Д

 

 

VD14 - VD17

Диод КД209А

РС11, РСТ12

VD1, VD2

Диод КД522Б

VD3

Стабилитрон КС191А

VD4, VD5

Стабилитрон КС515А

VD6, VD7

Диод КД209А

VD8

Диод КД209А

РСТ13, РСТ14

VT1

Транзистор КТ940А

Резисторы

R1

С2-23

1,05 кОм

 

РСТ11-04, РСТ11-09

РСТ13-04, РСТ13-09

619 Ом

РСТ11-14, РСТ11-19

РСТ13-14, РСТ13-19

374 Ом

РСТ11-24, РСТ13-24

124 Ом

РСТ11-29, РСТ13-29

61,9 Ом

РСТ11-32, РСТ13-32

1,05 кОм

РСТ12-04, РСТ12-09

РСТ14-04, РСТ14-09

619 Ом

РСТ12-14, РСТ12-19

РСТ14-14, РСТ14-19

374 Ом

РСТ12-24, РСТ14-24

124 Ом

РСТ12-29, РСТ14-29

61,9 Ом

РСТ12-32, РСТ14-32

R2, R14, R17

С2-23-0,125

22 кОм

 

R3

СПЗ-44А-0,25

47 кОм

R4

С2-23-0,125

47 кОм

R5

С2-23-0,125

38,3 кОм

R6

С2-23-0,125

1 кОм

R7

С2-23-0,125

237 кОм

 

РСТ11, РСТ13

196 кОм

РСТ12, РСТ14

R8

С2-23-0,125

95,3 кОм

 

РСТ11, РСТ13

78,7 кОм

РСТ12, РСТ14

R9

С2-23-0,125

1,78 кОм

R10

С2-23-0,125

866 Ом

R11

С2-23-0,125

422 Ом

R12

С2-23-0,125

205 Ом

R13

С2-23-0,125

100 Ом

R15

С2-23-0,125

20,5 кОм

R16

С2-23-0,125

61,9 кОм

R18

С2-23-0,25

4,7 кОм

R19

С2-23-0,5

130 Ом

РСТ11, РСТ12

R20

С5-35 В-10 Вт

5,1 кОм

R21

С5-35 В - 10 Вт

3,3 кОм

 

ТА1

Трансформатор ШЛ10´16

W1 = 20 витков, ПЭВ-2-0,8.

РСТ11-04, РСТ12-04

Экран 1 слой, ПЭВ-2-0,2.

РСТ13-04, РСТ14-04

W2 = 4200 витков, ПЭВ-2-0,071.

W1 = 12 витков, ПЭВ-2-1,6.

РСТ11-09, РСТ12-09

Экран 1 слой, ПЭВ-2-0,2.

РСТ13-09, РСТ14-09

W2 = 7500 витков, ПЭВ-2-0.071.

W1 = 6 витков, ПЭВ-2-1,6.

РСТ11-14, РСТ12-14

Экран 1 слой, ПЭВ-2-0,2.

РСТ13-14, РСТ14-14

W1 = 7500 витков, ПЭВ-2-0,071.

W1 = 2 витка, ПЭВ-2-1,5(Х2)

РСТ11-19, РСТ12-19

Два провода в параллель.

РСТ13-39, РСТ14-19

Экран 1 слой, ПЭВ-2-0,2.

 

W2 = 7500 витков, ПЭВ-2-0,071

W1 = 1 виток, ПЭВ-2-1,6(Х2).

РСТ11-24, РСТ12-24

Два провода в параллель

РСТ13-24, РСТ14-24

Экран 1 слой, ПЭВ-2-0,2.

 

W2 = 7500 витков, ПЭВ-2-0,071.

W1 = 1 виток, ПЭВ-2-3,9(Х2).

РСТП-29, РСТП-32

Два провода в параллель.

РСТ12-29, РСТ12-32

Экран 1 слой, ПЭВ-2-0.2.

РСТ13-29, РСТ13-32

 

 

W2 = 7500 витков, ПЭВ-2-0,071

РСТ14-29, РСТ14-32

SB1 - SB5

Переключатель

ХР1 - ХР3

Лепесток

2. Перечень элементов схем репе напряжения РСН14 - РСН17

Обозначение по схеме

Наименование и тип

Технические данные

Примечание

 

50 Гц

60 Гц

 

Конденсаторы

 

C1, C4

КМ-5б-Н90

0,022 мкФ

 

 

С2

К73-17-250 В

0,1 мкФ

 

С3

К10-62-Н90

2200 пФ

РСН14, РСН16, РСН17

К73-17-250 В

0,1 мкФ

РСН15

 

С5, С6

КМ-5б-Н90

0,15 мкФ

 

С7

К73-17-400 В

0,47 мкФ

РСН14, РСН16

 

К50-29-63 В

22 мкФ

РСН17

 

С8

К73-17-400 В

1 мкФ

РСН15, РСН17

 

DA1, DA2

Микросхема КР140 УД7

Приборы полупроводниковые

 

VD10 - VD13

Диод КД243Д

 

 

 

 

VD14 - VD17

Диод КД209А

РСН15, РСН17

VD1, VD2

Диод КД522Б

 

 

VD3

Стабилитрон КС191А

 

VD4, VD5

Стабилитрон КС515А

 

VD6, VD7

Диод КД209А

 

VD8

Диод КД209А

РСН14, РСН16

VT1

Транзистор КТ940А

 

 

Резисторы

 

R1

С2-23-2

374 Ом

 

РСН14-23, РСН15-23, РСН16-23, РСН17-23

374 Ом

РСН14-50, РСН16-50, РСН15-50, РСН17-50

511 Ом

РСН14-25, PCH15-25

511 Ом

РСН14-52, РСН15-52

365 Ом

РСН14-28, РСН14-30, РСН15-28, РСН15-30, РСН16-28, РСН17-28

365 Ом

РСН14-55, РСН14-57, РСН15-55, РСН15-57, РСН16-55, РСН17-55

619 Ом

РСН14-33 РСН15-33, РСН16-33, РСН17-33

619 Ом

РСН14-59, РСН15-59, РСН16-59, РСН17-59

R2, R14, R17

С2-23-0,125

22 кОм

 

 

R3

СП3-44А-0,25

47 кОм

 

R4

С2-23-0,125

47 кОм

 

РСН14-23, РСН14-28, PCH14-30, РСН14-33, РСН15-23, РСН15-28, РСН15-30, РСН15-33, РСН16, РСН17

47 кОм

РСН14-50, РСН14-55, РСН14-57, РСН14-59, PCН15-50, PCH15-55, PCH15-57, РСН15-59, РСН16,

РСН17

150 кОм

РСН14-25, РСН15-25

150 кОм

РСН14-52, РСН15-52, РСН14-23, РСН14-28, РСН14-30, РСН14-33, РСН15-23, РСН15-28, РСН15-30, РСН15-33, РСН16, РСН17

R5

С2-23-0,125

46,4 кОм

46,4 кОм

РСН14-50, РСН14-55, РСН14-57, РСН14-59, РСН15-50, РСН15-55, РСН15-57, PCH15-59, РСН16, РСН17

69,8 кОм

РСН14-25, РСН15-25

69,8 кОм

PCH14-52, РСН15-52

R6

С2-23-0,125

1 кОм

 

 

R7

С2-23-0,125

237 кОм

196 кОм

 

R8

С2-23-0,125

95,3 кОм

78,7 кОм

 

R9

С2-23-0,125

866 Ом

 

R10

С2-23-0,125

422 Ом

 

R11

С2-23-0,125

205 Ом

 

R12

С2-23-0,125

100 Ом

 

R15

С2-23-0,125

20,5 кОм

 

РСН14-23, РСН14-25, РСН14-28, РСН14-33, РСН14-50, РСН14-52, РСН14-55, РСН14-59, РСН15-23, РСН15-25, РСН15-28, РСН15-33, РСН15-50, РСН15-52, РСН15-55, РСН15-59, РСН16, РСН17

СП3-44Б-0,5

33 кОм

РСН14-23, РСН14-57, РСН15-30, РСН15-57

R16

С2-23-0,125

61,9 кОм

 

 

R18

С2-23-0,25

4,7 кОм

 

R19

С2-23-0,5

130 Ом

РСН15, РСН17

R20

С5-35 В - 10 Вт

5,1 кОм

 

 

R21

С5-35 В - 10 Вт

3,3 кОм

 

R22, R23

С2-23-1

10 кОм

РСН14-23, РСН14-50, РСН15-23, РСН15-50, РСН16-23, РСН16-50, РСН17-23, РСН17-50

22,6 кОм

РСН14-25, РСН14-52, РСН15-25, РСН15-52

30,1 кОм

РСН14-28, РСН14-55,  РСН15-28, РСН15-55,  РСН16-28, РСН16-55, РСН17-28, РСН17-55

38,3 кОм

РСН14-30, РСН14-57, РСН15-30, РСН15-57

100 кОм

РСН14-33, РСН14-59, РСН15-33, РСН15-59, РСН16-33, РСН16-59, РСН17-33, РСН17-59

TV1

Трансформатор

ШЛ10´16

 

W1 = 2000 витков, ПЭВ-2-0,071.

Экран 1 слой, ПЭВ-2-0,2.

W1 = 4200 витков, ПЭВ-2-0,09.

SB1 - SB4

Переключатель

 

 

ХР1 - ХРЗ

Лепесток

 

 

3. Перечень элементов схем реле напряжения РСН11, РСН12 и PCH18

Обозначение по схеме

Наименование и тип элемента

Технические данные

 

Реле РСН11

 

С1

Конденсатор КМ-5б-Н90

0,022 мкФ

 

С3

Конденсатор КМ-5б-Н90

0,022 мкФ

 

С4, С5

Конденсатор К50-29-100 В

100 мкФ

 

С6

Конденсатор К73-17-160 В

1,5 мкФ

 

С8, С9

Конденсатор КМ-5б-Н90

0,1 мкФ

 

DA1, DA2

Микросхема КР140УД708

 

 

К1

Реле промежуточное РП13

 

 

R1

Резистор С2-29В-1

15,6 кОм

 

R2

3,83 кОм

 

R3

Резистор С2-29В-0,25

2,87 кОм

 

R4

634 Ом

 

R5

Резистор С2-29В-0,125

72,3 Ом

 

R6

172 Ом

 

R7

102 Ом

 

R8

68,1 Ом

 

R9

6,57 кОм

 

R10

Резистор СПЗ-44А-0,25

3,3 кОм

 

R11

Резистор С2-29В-0,125

200 кОм

 

R12

174 кОм

 

R13

Резистор СПЗ-44А-0,25

68 кОм

 

R14, R15

Резистор С2-29В-0,25

1,82 МОм

 

R16

Резистор С2-23-0,125

30 кОм

 

R17, R18

68,1 кОм

 

R19

Резистор С2-23-0,25

100 кОм

 

R20

Резистор С2-23-0,125

12 кОм

 

R21

Резистор С2-23-0,25

4,3 кОм

 

R22

Резистор С2-23-2

1,2 кОм

 

TV1

Трансформатор

ШЛ10´16

W1 = 4200 витков, ПЭВ-2-01.

Экран 1 слой, ПЭВ-2-0,2.

W2 = 860 витков, ПЭВ-2-0,16.

VD1 - VD4

Диод КД522Б

 

VD5, VD6

Стабилитрон КС515А

 

VD7 - VD10

Диод КД243Д

 

VS2, VS3

Выпрямительный мост КЦ 407А

 

VT1

Транзистор КТ 940А

 

XB1

Перемычка

 

XS1 - XS5

Переключатель

 

XP1 - XP4

Лепесток

 

Реле РСН12, РСН18

 

С1

Конденсатор К73-9-200 В

0,1 мкФ

 

С2

Конденсатор КМ-5б-Н90

0,15 мкФ

 

С4

Конденсатор КМ-5б-Н90

0,022 мкФ

 

С5

Конденсатор КМ-5б-Н90

0,15 мкФ

 

С6

Конденсатор К73-17-400 В

0,1 мкФ

 

DA1

Микросхема КР140УД708

 

К1

Реле промежуточное РП13

 

R1

Резистор С2-23-0,25

40,2 кОм

 

R2

-«-

20,5 кОм

 

R3

-«-

10 кОм

 

R4

5,11 кОм

 

R5

5,11 кОм

 

R6

80,6 кОм

 

R7, R8

15 кОм

 

R9

10 кОм

 

R10

97,6 кОм

 

R11

Резистор СП3-44А-0,25

15 кОм

 

R12, R13

Резистор С2-23-0,25

10 кОм

 

R14

2 МОм

 

R15

12 кОм

 

R16

4,3 кОм

 

R17

Резистор С5-35В-10Вт

9,1 кОм

 

R18

10 кОм

 

R19

6,2 кОм

 

SB1 - SB4

Переключатель

 

VD1 - VD3

Диод КД 522 Б

 

VD4, VD5

Диод КД 105 Б

 

VD6

Стабилитрон КС515А

 

VT1

Транзистор КТ 940А

 

XP1, XP2

Лепесток

 

Приложение 2

_______________________                                                          ____________________

организация, выполняющая проверку                                                                                                                  предприятие, объект

_______________________                                                          ____________________

дата                                                                                                                                                              присоединение

ПРОТОКОЛ ПРОВЕРКИ СТАТИЧЕСКИХ РЕЛЕ ТОКА И НАПРЯЖЕНИЯ

1. Состояние реле по результатам осмотра __________________________________

2. Сопротивление изоляции, измеренное мегаомметром на 500 В, не менее _____________ МОм.

3. Проверка реле на заданной уставке.

Место установки

Обозначение по схеме

Тип реле

Заданная уставка А (В)

Число N на шкале уставок

Ток, А (напряжение, В)

Коэффициент возврата

срабатывания

возврата

 

 

 

 

 

 

 

 

 

 

 

 

 

 

 

 

 

 

 

 

 

 

 

 

4. Проверена работа реле при пониженном до 176 В и повышенном до 242 В оперативном напряжении.

5. Реле проверены трехкратной подачей максимально возможного контролируемого значения тока (напряжения) ________ А (В).

Параметры срабатывания и возврата не изменились.

6. Заключение _________________________________________________________

______________________________________________________________________

______________________________________________________________________

Проверку производил _________________________________

Руководитель работ ___________________________________

 

Список использованной литературы

1. ГОСТ 15150-69. Машины, приборы и другие технические изделия. Исполнения для различных климатических районов.

2. ГОСТ 12434-93. Аппараты коммутационные низковольтные. Общие технические условия.

3. ГОСТ 17516.1-90. Изделия электротехнические. Общие требования в части стойкости к механическим внешним воздействующим факторам.

4. Правила технической эксплуатации электрических станций и сетей Российской федерации: РД 34.20.501-95. - М.: СПО ОРГРЭС, 1996.

5. Правила технического обслуживания устройств релейной защиты и электроавтоматики электрических сетей 0,4 - 35 кВ: РД 34.35.613-89. - М.: СПО Союзтехэнерго, 1989.

6. Правила техники безопасности при эксплуатации электроустановок. - М.: Энергоатомиздат, 1987.

7. Типовая инструкция по организации и производству работ в устройствах релейной защиты и электроавтоматики электростанций и подстанций: РД 34.35.302-90. - М.: СПО ОРГРЭС, 1991.

 

СОДЕРЖАНИЕ

 

 



© 2013 Ёшкин Кот :-)