Информационная система
«Ёшкин Кот»

XXXecatmenu

НОРМАТИВНЫЕ ДОКУМЕНТЫ
ДЛЯ ТЕПЛОВЫХ ЭЛЕКТРОСТАНЦИЙ И КОТЕЛЬНЫХ

 

МЕТОДИЧЕСКИЕ УКАЗАНИЯ
ПО АВТОМАТИЗАЦИИ
ДОЗИРОВАНИЯ ГИДРАЗИНА И АММИАКА
В КОНДЕНСАТНО-ПИТАТЕЛЬНЫЙ ТРАКТ
ЭНЕРГОБЛОКОВ ТЭС

 

РД 34.37.517-90

 

 

 

Москва 1993

 

РАЗРАБОТАНЫ    Всесоюзным дважды ордена Трудового Красного Знамени теплотехническим научно-исследовательским институтом

ИСПОЛНИТЕЛИ   Л.М. Живилова (руководитель темы), В.В. Максимов

УТВЕРЖДЕНЫ Главным научно-техническим управлением энергетики и электрификации Минэнерго СССР 14.06.90

Заместитель начальника А.П. Берсенев

МЕТОДИЧЕСКИЕ УКАЗАНИЯ ПО АВТОМАТИЗАЦИИ ДОЗИРОВАНИЯ ГИДРАЗИНА И АММИАКА В КОНДЕНСАТНО-ПИТАТЕЛЬНЫЙ ТРАКТ ЭНЕРГОБЛОКОВ ТЭС

РД 34.37.517-90

Срок действия установлен

с 01.07.1993

до 01.07.2003

Настоящие Методические указания распространяются на энергоблоки тепловых электростанций с прямоточными и барабанными котлами с гидразинно-аммиачным и гидразинным водно-химическим режимами и устанавливают способы ввода и требования к автоматизации дозирования корректирующих реагентов (гидразин, аммиак) в конденсатно-питательный тракт с целью защиты металла оборудования от коррозии.

С вводом в действие настоящих Методических указаний утрачивают силу «Руководящие указания по автоматическому дозированию гидразина и аммиака на энергоблоках с прямоточными котлами». М.: СЦНТИ, 1978.

Настоящие Методические указания предназначены для применения при проектировании.

1. ТРЕБОВАНИЯ К ТЕХНОЛОГИИ ДОЗИРОВАНИЯ ГИДРАЗИНА И АММИАКА

1.1. Дозирование гидразина производится в конденсатно-питательный тракт энергоблока для связывания имеющегося в конденсате и питательной воде кислорода и создания в тракте восстановительной среды. Дозирование аммиака производится в питательный тракт энергоблока для поддержания требуемого значения рН обрабатываемой воды (черт. 1).

1.2. Места ввода гидразина и аммиака в тракт энергоблока СКД и дозы реагентов устанавливаются согласно Методическим указаниям МУ 34-70-022-82 «Методические указания по организации водно-химического режима энергоблоков СКД при аммиачно-гидразинном методе коррекционной обработки питательной воды».

1.3. Место ввода гидразина и аммиака в конденсатно-питательный тракт энергоблоков с барабанными котлами устанавливается в соответствии с «Методическими указаниями по коррекционной обработке питательной и котловой воды барабанных котлов давлением 3,9 - 13,8 МПа» РД 34.37.522-88.

1.4. Дозирование растворов гидразина и аммиака (далее реагентов) осуществляется объемными насосами-дозаторами с дистанционным изменением подачи с помощью электрических исполнительных механизмов.

Основные технические сведения о рекомендуемых насосах-дозаторах представлены в справочном приложении 1.

1.5. На любой точке ввода раствора реагента устанавливается два насоса-дозатора (рабочий и резервный), работающие попеременно в соответствии с требованиями по их эксплуатации.

1.6. Проектирование коммуникаций насосов-дозаторов осуществляется в соответствии с заводской документацией по их монтажу и эксплуатации. При этом обязательным является выполнение указания завода-изготовителя по установке на напорной линии каждого насоса-дозатора до первого запорного клапана контактного манометра для защиты насоса и его коммуникаций от превышения давления сверх допустимого значения.

1.7. Подача растворов должна осуществляться по раздельным линиям. Следует предусматривать самостоятельный напорный трубопровод (труба из стали марки Х18НДТ диаметром, соответствующим диаметру присоединительных патрубков насоса-дозатора) и самостоятельный ввод в линию обрабатываемой среды для подачи каждого раствора реагента.

1.8. Насосы-дозаторы растворов реагентов устанавливаются на нулевой отметке машинного зала в чистом, хорошо освещенном помещении, с соблюдением требований техники безопасности при работе с гидразином и аммиаком.


Функциональная схема контроля и управления

Коррекционной обработки

Черт. 1


1.9. Исходные реагенты для приготовления рабочих растворов гидразина и аммиака хранятся в специальном помещении, разрабатываемом при технологическом проектировании.

1.10. Приготовление рабочих растворов реагентов осуществляется на единой установке, обслуживающей все энергоблоки данной электростанции. Выбор схемы приготовления и расходных баков растворов реагентов осуществляется при технологическом проектировании. При этом необходимо предусматривать общую емкость расходных баков, равной не менее чем суточному расходу реагента.

1.11. Расходные баки рекомендуется устанавливать на одной отметке с насосами-дозаторами. При расположении расходных баков выше насосов-дозаторов превышение давления нагнетания над давлением всасывания должно быть не менее 0,10 МПа. При расположении расходных баков ниже насосов-дозаторов динамическая высота всасывания не должна быть более 0,03 МПа.

1.12. Расходные баки должны быть оборудованы дистанционным указателем уровня с сигнализацией предельных положений, вынесенной на щит управления насосами-дозаторами.

3.13. Установка приготовления рабочих растворов реагентов должна быть автоматизирована, как это указано в приложении 2. Точность поддержания концентраций рабочих растворов гидразина и аммиака - не хуже ±10 %.

1.14. Заполнение расходных баков осуществляется по сигналу от уровнемера.

2. АВТОМАТИЗИРОВАННЫЕ СХЕМЫ УПРАВЛЕНИЯ ДОЗИРОВАНИЕМ ГИДРАЗИНА И АММИАКА

2.1. При автоматизации дозирования гидразина и аммиака предусматривается: автоматизация управления дозированием рабочих растворов гидразина и аммиака в обрабатываемые среды и приготовлением рабочих растворов этих реагентов.

2.2. Автоматизированная схема дозирования гидразина

2.2.1. Дозирование раствора гидразина должно производиться по качественному показателю - концентрации кислорода, растворенного в обрабатываемой воде.

2.2.2. Регулятор дозирования раствора гидразина действует по трехимпульсной схеме. Основной импульс регулятор получает от кислородомера, измеряющего содержание кислорода в питательной воде за деаэратором. Для устранения запаздывания этого сигнала, связанного с особенностями его измерения, в схеме предусмотрен дополнительный импульс по изменению расхода обрабатываемой среды, поступающий на регулирующий прибор через ПД-преобразователь. Кроме того, в регулятор вводится корректирующий сигнал по значению еН-потенциала обрабатываемой среды для поддержания соответствия между подачей гидразина и его потребностью на связывание растворенного в этой среде кислорода, примесей оксидов железа и меди и создания требуемого избытка N2H4 в питательной воде.

Регулятор дозирования гидразина может быть выполнен в соответствии со структурной схемой, представленной на черт. 2. При этом корректирующий сигнал организуется с помощью регулирующего прибора, выход которого через блок управления подключается на интегратор, а выход интегратора - на вход регулятора дозирования гидразина. При отказе датчика величины еН обрабатываемой воды импульс от этого датчика с помощью блока управления может быть отключен, и тогда корректирующая цепочка выполняет функции широкодиапазонного ручного задатчика.

2.2.3. В отдельных случаях допускается применение схемы дозирования раствора гидразина пропорционально расходу обрабатываемой среды. При этом система автоматического управления объемными насосами-дозаторами гидразина поддерживает заданную дозу гидразина в обрабатываемой среде путем поддержания заданного соотношения между расходом обрабатываемой среды и расходом дозируемого в нее раствора гидразина заданной концентрации (черт. 3).

2.2.4. При пропорциональном дозировании раствора гидразина расход обрабатываемой гидразином среды измеряется для первой точки ввода (до ПНД) на общем трубопроводе конденсата после конденсатных насосов, а для второй точки ввода - на общем трубопроводе питательной воды после деаэратора (при этом для теплофикационных блоков, например, Т-250, необходимо учитывать поток конденсата греющего пара ПСГ).

Черт. 2

Черт. 3

2.2.5. На два насоса-дозатора гидразина следует предусматривать один регулятор дозирования, подключаемый автоматически к включенному насосу-дозатору. При переключении насосов с одного на другой должно автоматически осуществляться подключение регулятора к вновь включаемому насосу.

2.3. Автоматизированная схема дозирования аммиака

2.3.1. Дозирование раствора аммиака в обрабатываемую среду должно производиться по импульсу от датчика удельной электропроводности обработанной (аминированной) воды с обратной связью по положению исполнительного механизма объемного насоса-дозатора аммиака. В целях улучшения качества регулирования в схеме предусматривается скоростной сигнал по изменению расхода обрабатываемой воды.

Для сигнализации предельных отклонений заданного уровня рН в схеме должен устанавливаться рН-метр.

Структурная схема регулятора дозирования аммиака представлена на черт. 2, б и 3.

2.4. Схемы дозирования гидразина и аммиака должны обеспечивать возможность как автоматического, так и дистанционного управления. Переход с автоматического на дистанционное управление должен быть «безударным», как это показано на черт. 2, 3.

2.5. Общим требованием для регуляторов дозирования гидразина и аммиака является их устойчивая работа в пределах регулировочного диапазона.

3. ТРЕБОВАНИЯ К ТЕХНИЧЕСКИМ СРЕДСТВАМ АВТОМАТИЗИРОВАННЫХ СХЕМ ДОЗИРОВАНИЯ ГИДРАЗИНА И АММИАКА

3.1. Технические средства для реализации автоматизированных схем (АСД) дозирования гидразина и аммиака выбираются в соответствии с «Рекомендациями по разработке систем автоматического регулирования ТЭС (технические требования)». М.: Союзтехэнерго, 1988.

При этом может быть использован:

набор приборов (блоков, модулей), входящих в комплект аппаратуры типа АКЭСР-2, КАСКАД-2, КОНТУР и др.,

средства микропроцессорной техники, например, Ремиконт, ПРОТАР и др.

3.2. Решение о выборе технических средств для реализации АСД гидразина и аммиака принимается на стадии технического задания на проектирование этих схем.

ПРИЛОЖЕНИЕ 1

Справочное

ОСНОВНЫЕ ТЕХНИЧЕСКИЕ СВЕДЕНИЯ ОБ УПРАВЛЯЕМЫХ НАСОСАХ-ДОЗАТОРАХ РАСТВОРОВ КОРРЕКТИРУЮЩИХ РЕАГЕНТОВ (ГИДРАЗИН, АММИАК)

В качестве насоса-дозатора растворов корректирующих реагентов (гидразин, аммиак) целесообразно использовать объемный дозировочный насос типа НД-0,5Э с устройством автоматического регулирования подачи путем изменения длины хода плунжера с помощью встроенного электрического механизма.

Основные технические показатели насосов-дозаторов типа НД-0,5Э: класс точности подачи - 0,5; клапаны шариковые двойные; в насосе обеспечена линейная зависимость между длиной хода плунжера и положением регулирующего органа; максимальная длина хода плунжера - 32 мм; диапазон регулирования длины хода плунжера - рабочий от 8 до 32 мм (25 - 100 %) и максимальный от 0 до 32 мм (0 - 100 %); деления шкалы хода плунжера - 0,1 мм; число ходов плунжера - 88 в минуту; вакууметрическая высота всасывания - не менее 0,03 МПа (при 20 °С); привод насоса от мотора - редуктора типа МРВ-02-027/87,5; число оборотов тихоходного вала - 87,5 в минуту; электродвигатель типа АОЛ-21-4; напряжение тока 220/380 или 500 В; мощность - 0,27 кВт; число оборотов (синхронное) - 1500 в минуту.

Предохранительным устройством для защиты насоса от превышения давления нагнетания служит электроконтактный манометр, который отключает электродвигатель насоса при достижении максимально возможного давления нагнетания.

Автоматическое или дистанционное изменение расхода раствора реагента осуществляется путем перемещения регулирующего механизма насоса-дозатора, изменяющего длину хода плунжера с помощью многооборотного электрического исполнительного механизма типа МЭО 4/100, выходной вал которого сочленен с регулирующим устройством насоса-дозатора. Выбор типа размера (марки) насоса-дозатора (см. таблицу) осуществляется в соответствии с требуемой подачей. Номинальное давление насоса должно превышать максимальное давление в точке ввода раствора реагента не менее, чем на 0,1 МПа. Подача насоса-дозатора q рассчитывается по формуле:

где К - ориентировочно 1,2; Q - максимальный расход обрабатываемой воды, м3/ч; С - концентрация дозируемого раствора реагента, %; d - максимально возможная доза реагента, мкг/кг;

в соответствии с нормами ПТЭ для аммиака d £ 1000 мкг/кг;

для гидразина: d = Со2 + 0,14СFe + 0,25СCu + И,

где И - избыток гидразина сверх потребного стехиометрического количества, мкг/кг; Со2, СFe, СCu - соответственно концентрации растворенного кислорода, железа, меди в обрабатываемой воде, мкг/кг.

Таблица

Основные типоразмеры и характеристики насосов-дозаторов типа НД-0,5Э

Технические характеристики

Единица измерения

Марка насоса

НД-0,5Э

НД-0,5Э

НД-0,5Э

НД-0,5Э

НД-0,5Э

НД-0.5Э

НД-0,5Э

2,5

400

10

100

16

63

25

40

40

25

63

16

100

10

Подача номинальная

дм3

2,5

10

16

25

40

63

100

Давление нагнетания максимальное

МПа

40,0

10,0

6,3

4,0

2,5

1,6

1,0

Диаметр плунжера

мм

5

10

12

14

20

25

30

Условный проход присоединительных патрубков

мм

5

5

8

8

8

8

8

Расстояние между присоединительными патрубками

мм

97

103

130

130

136

146

146

Вес с мотором-редуктором и исполнительным механизмом

кг

55

55

55

55

56

56

56

Исполнительный механизм размещается на корпусе регулирующего устройства насоса-дозатора. Полный рабочий ход выходного вала исполнительного механизма составляет 15 оборотов, номинальное время полного хода выходного вала - 60 с.

Завод-изготовитель - ПО «Ригахиммаш».

ПРИЛОЖЕНИЕ 2

Рекомендуемое

АВТОМАТИЗИРОВАННАЯ УСТАНОВКА ПРИГОТОВЛЕНИЯ РАСТВОРОВ ГИДРАЗИНА И АММИАКА

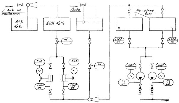
Предусматривается единая установка приготовления рабочих растворов гидразина и аммиака, обслуживающая всю электростанцию.

Подача растворов реагентов к насосам-дозаторам может осуществляться: из общих для всей электростанции расходных баков по рециркуляционной петле с непрерывной прокачкой по ней растворов и с подсоединением к ней индивидуальных насосов-дозаторов данного реагента для каждого энергоблока электростанции; из индивидуальных на каждый энергоблок расходных баков, заполняемых периодически (при этом устанавливают два общих расходных бака, включаемых параллельно, для двух смежных энергоблоков). Емкость расходных баков должна быть равной не менее, чем суточному расходу раствора реагента.

Функциональные схемы типовой системы автоматического приготовления растворов гидразина и аммиака представлены на черт. 4 и 5. Действие схемы основано на дозировании заданного объема концентрированного раствора реагента с помощью насоса-дозатора и разбавлении его на ходу заданным количеством воды. Схема автоматики включается в работу от сигнализатора нижнего уровня в расходном баке реагента или от кнопки ручного управления. При этом датчик нижнего уровня сигнализатора устанавливается на таком значении, ниже которого объем раствора обеспечивает работу в течение 2 ч.

По сигналу от сигнализатора уровня открываются запорные органы на всасывающей линии насоса-дозатора и на линии подачи разбавляющей (обессоленной) воды. Одновременно с этим включается в работу насос-дозатор, перекачивающий крепкий (концентрированный) раствор реагента из бака-хранилища в расходные баки. Смешивание концентрированного раствора реагента и разбавляющей воды происходит в смесителе типа эжектора. Необходимая концентрация раствора реагента обеспечивается автоматически за счет постоянства расхода концентрированного раствора и разбавляющей воды. Постоянный расход раствора реагента обеспечивается насосом-дозатором, а разбавляющей воды - с помощью бачка постоянного уровня.

Изменение концентрации приготовляемого раствора реагента может производиться изменением подачи реагента насосом-дозатором с помощью устройства, регулирующего длину хода плунжера насоса, или расхода разбавляющей воды с помощью игольчатого клапана на ее линии. Время заполнения расходных баков определяется при наладке и задается установкой реле времени. Оно должно быть таким, чтобы по окончании процесса заполнения расходных ёмкостей в них оставался резервный объем, равный часовому расходу реагента. В системе предусмотрена аварийная сигнализация при переполнении и упуске уровня в расходных баках. Датчики уровня для аварийной сигнализации устанавливаются так, чтобы их срабатывание происходило через 2 - 3 мин после отклонения от нормальных значений нижнего и верхнего уровней. Запорные органы на напорных линиях насосов нормально открыты и перекрываются только на время вывода насосов в резерв. Запорный орган на общем для обоих насосов участке всасывающей линии предназначен для исключения возможности перетекания концентрированного раствора в расходные баки при остановленном насосе-дозаторе. Во избежание перетекания концентрированного раствора во время работы насоса-дозатора из-за подпора жидкости на его всасывающей линии на общем участке напорной линии насосов устанавливается игольчатый вентиль, который создает перепад давления около 0,98 МПа, развиваемый насосом-дозатором. Подача рабочего раствора реагента из расходных баков к насосам-дозаторам осуществляется при рециркуляционной петле центробежным насосом. Вся аппаратура автоматики системы размещается на местном щите.

Функциональная схема контроля и управления приготовлением раствора гидразина

Черт. 4

Функциональная схема контроля и управления приготовлением раствора аммиака

Черт. 5

 

СОДЕРЖАНИЕ

1. Требования к технологии дозирования гидразина и аммиака. 1

2. Автоматизированные схемы управления дозированием гидразина и аммиака. 4

3. Требования к техническим средствам автоматизированных схем дозирования гидразина и аммиака. 6

Приложение 1. Основные технические сведения об управляемых насосах-дозаторах растворов корректирующих реагентов (гидразин, аммиак) 7

Приложение 2. Автоматизированная установка приготовления растворов гидразина и аммиака. 8

 

 



© 2013 Ёшкин Кот :-)