Информационная система
«Ёшкин Кот»

XXXecatmenu

НОРМАТИВНЫЕ ДОКУМЕНТЫ ДЛЯ ТЕПЛОВЫХ ЭЛЕКТРОСТАНЦИЙ И КОТЕЛЬНЫХ

МЕТОДИЧЕСКИЕ УКАЗАНИЯ ПО ОЧИСТКЕ ТУРБИННОГО КОНДЕНСАТА
НА БЛОКАХ С ПРЯМОТОЧНЫМИ КОТЛАМИ

РД 34.37.516-91

Срок действия установлен

с 01.07.92

до 01.07.2002

РАЗРАБОТАНЫ Всероссийским теплотехническим научно-исследовательским институтом (ВТИ)

ИСПОЛНИТЕЛИ Г.Г. Фатюгова

УТВЕРЖДЕНЫ Главтехуправлением Минэнерго СССР 23.10.91

Заместитель начальника А.П. Берсенев

Настоящие Методические указания распространяются на оборудование конденсатоочисток для энергоблоков с прямоточными котлами и устанавливают основные требования к технологии очистки турбинного конденсата от взвешенных и растворенных примесей.

Настоящие Методические указания составлены на основе и в развитие п.п. 4.8.16 и 4.8.19 Правил технической эксплуатации электростанций и сетей (ПТЭ-89).

С вводом настоящих Методических указаний утрачивают силу "Руководящие указания по эксплуатации конденсатоочисток на энергоблоках 300 МВт" (М.: СЦНТИ, 1972)".

1. ОБЩИЕ ПОЛОЖЕНИЯ

1.1. Конденсатоочистки энергоблоков предназначены для очистки конденсата турбин, подогревателей сетевой вода и прочих конденсатов, возвращаемых из систем собственных нужд, а также добавочной воды от продуктов коррозии и солей с целью обеспечения норм качества питательной воды.

1.2. Качество питательной воды прямоточных котлов должно удовлетворять следующим нормам, не более:

общая жесткость, мкг-экв/кг

0,2

соединения натрия, мкг/кг

5,0

кремниевая кислота, мкг/кг

15,0

соединения железа, мкг/кг

10,0

удельная электропроводность, мкСм/см

0,3

соединения меди (перед деаэратором), мкг/кг

5,0

при установке в конденсатно-питательном тракте теплообменников с трубками из нержавеющей стали или из коррозионно-стойких материалов

2,0

В течение первых суток после включения котла, допускается содержание в питательной воде соединений железа (в пересчете на Fe) до 100 мкг/кг и кремниевой кислоты (в пересчете на ) до 100 мкг/кг. В течение первых 4-х суток допускается превышение не более чем на 50 % указанных норм содержания соединений натрия, кремниевой кислоты, соединений железа и меди, а также общей жесткости.

1.3. Основные положения, которым должна соответствовать принимаемая в эксплуатацию установка:

а) очистка 100 % конденсата, поступающего на конденсатные насосы в связи с жесткими требованиями к качеству питательной воды котлов с закритическими параметрами пара, не позволяющими ограничиваться очисткой лишь части турбинного конденсата;

б) высокая единичная производительность отдельных аппаратов, позволяющая обеспечить очистку большого количества конденсата (900 - 1000 м3/ч) при малых габаритах установки. Осуществлению высокоскоростной фильтрации способствует относительно невысокая загрязненность турбинного конденсата;

в) обработка конденсата в две стадии из-за наличия в нем примесей как в виде взвесей, так и в ионной форме. На первой стадии осуществляют очистку конденсата от основного количества взвешенных в нем примесей с помощью механических фильтров, а на второй - глубокое обессоливание с попутной доочисткой от тонкодисперсной взвеси на ионитовых фильтрах.

1.4. Очистка конденсата осуществляется по двум технологическим схемам:

1) механический фильтр - ФСД;

2) катионитный фильтр (он же механический) - анионитный фильтр.

Требуемое по ПТЭ-89 качество питательной воды обеспечивают оба варианта технологии конденсатоочистки. Однако сравнение технико-экономических показателей (удельная выработка конденсата за рабочий цикл, удельный расход химреагентов и обессоленной воды на собственные нужды) показывает преимущество технологии раздельного ионирования конденсата при совмещении процессов механической очистки и катионирования в одном фильтре.

Во избежание попадания химреагентов в конденсатно-питательный тракт блока следует предусматривать выносную регенерацию всех фильтров конденсатоочистки.

1.5. Для соблюдения качества питательной воды блоков необходимо обеспечение плотности конденсатора. Величина присоса охлаждающей воды в конденсаторе не должна превышать 0,02 %.

Качество конденсата турбин после конденсатных насосов первой ступени должно удовлетворять следующим нормам (ПТЭ-89 п. 4.8.31), не более:

общая жесткость, мкг-экв/кг

0,5

допускается повышение этой нормы на срок не более 4 суток, при условии соблюдения норм качества питательной воды удельная электропроводность, мкСм/см

0,5

содержание нефтепродуктов, мг/кг

0,1

содержание кислорода, мкг/кг

20,0

максимальная температура конденсата, поступающего на БОУ

50 °C

2. ОЧИСТКА ТУРБИННОГО КОНДЕНСАТА НА МЕХАНИЧЕСКИХ ФИЛЬТРАХ

2.1. В качестве механических фильтров применяют:

H-катионитные фильтры, загруженные сульфоуглем по ГОСТ 5696 или катионитом КУ-2-8 по ГОСТ 20298;

фильтры, загруженные сополимером дивинилбензола и стирола по ГОСТ 12271.

Линейная скорость фильтрования конденсата на механических фильтрах 50 - 100 м/ч. Высота слоя загрузки - 0,6 - 0,8 м.

Если конденсатоочистка работает по технологии раздельного ионирования, то H-катионитный фильтр, загруженный катионитом КУ-2-8, выполняет две функции: механической очистки и катионирования.

2.2. Эксплуатация механического фильтра включает две технологические операции: фильтрование очищаемого конденсата через слой зернистой загрузки и регенерация отработавшего фильтрующего материала.

При загрузке в механический фильтр катионита (сульфоугля или КУ-2-8) операция регенерации включает удаление из катионита механических загрязнений и перевод его в H-форму.

Если механический фильтр загружен сополимером, то регенерацию осуществляют отмывкой сополимера от механических загрязнений.

2.3 Регенерацию фильтрующих материалов механических фильтров проводят в специальных фильтрах-регенераторах.

При гидротранспортировке загрязненного фильтрующего материала в фильтр-регенератор для регенерации и восстановленного материала обратно в механический фильтр используют турбинный конденсат. Концентрация материала в транспортируемой пульпе в среднем составляет 20 % от общего объема. Время гидроперегрузки материала в обоих направлениях, включающее сборку схем перегрузки, составляет около 2 ч. В отдельных случаях (при образовании на сульфоугле "корки" из продуктов коррозии и нефтепродуктов) целесообразно до перегрузки и регенерации удалить через верхний люк механического фильтра верхний загрязненный слой толщиной 10 - 30 мм.

2.4. Срок службы сульфоугля в механических фильтрах БОУ -1 год. После окончания этого срока сульфоуголь должен быть полностью заменен.

Срок службы сополимера 6 - 7 лет. Усредненный годовой расход сополимера при очистке конденсата составляет 15 % от количества, находящегося в эксплуатации.

Данные о сроке службы катионита КУ-2-8 при эксплуатации на БОУ приведены в п. 3.1.1.

2.5 Последовательность технологических операций ври регенерации загрязненного катионита в фильтре-регенераторе:

взрыхление водовоздушной смесью и водой,

регенерация раствором серной кислоты,

отмывка посла регенерации.

Отрегенерированный катионит, загруженный в механический фильтр, дополнительно отмывают в направлении сверху вниз турбинным конденсатом со скоростью 8 - 10 м/ч в течение 10 мин.

После дополнительной отмывки фильтр включают в рабочий цикл фильтрования. Для регенерации сополимера осуществляется водовоздушная взрыхляющая промывка.

2.6. Взрыхление катионита (сополимера) водовоздушной смесью осуществляют в направлении снизу вверх при постепенном увеличении скорости воды с 2 - 3 до 5 м/ч. При появлении рабочих зерен в промывочной воде подачу воздуха ведут периодически через 3 - 5 мин и полностью прекращают по достижении скорости воды 5 м/ч.

После прекращения подачи воздуха скорость воды увеличивают: до 10 м/ч при регенерации сульфоугля, 12 - 15 м/ч при регенерации катионита КУ-2-8 или сополимера, не допуская выноса рабочей фракции фильтрующего материала из фильтра. Взрыхление водой продолжают до появления на выходе из фильтра светлой отмывочной воды, не содержащей взвешенных железоокисных загрязнений и пылевидных продуктов истирания фильтрующих материалов. Продолжительность взрыхления 40 - 60 мин. Для взрыхления может быть использована вода, не содержащая взвешенных загрязнений и нефтепродуктов.

2.7. После взрыхления в отмывки от механических загрязнений катионит регенерируют 3 - 4 % раствором серной кислоты до ГОСТ 2184 в направлении сверху вниз. Скорость пропуска регенерационного раствора 4 - 8 м/ч, продолжительность до 30 мин. Расход 100 %-ной серной кислоты на одну регенерацию составляет:

80 - 100 кг на 1 м3 сульфоугля, катионита КУ-2-8, если катионитный фильтр выполняет только механическую функцию;

100 - 200 кг на 1 м3 катионита КУ-2-8, если катионитный фильтр совмещает механическую очистку с катионированием.

2.8. После регенерации серной кислотой осуществляют отмывку фильтра турбинным конденсатом или обессоленной водой (при совмещении функций механической очистки с катионированием) со скоростью до 10 м/ч.

Отмывку фильтра прекращают при снижении кислотности отмывочной веды до 100 мкг-экв/кг и уменьшении содержания железа в ней до 20 мкг/кг.

Определение кислотности выполняют согласно "Инструкции по эксплуатационному анализу волн и пара на тепловых электростанциях" раздал 3. Определение содержания железа - по ОСТ 34-70-953.4.

Время, достаточное для отмывки фильтра, составляет 60 - 90 мин. Удельный расход воды на отмывку - (4 - 7) м3 вода на 1 м3 катионита.

2.9. Работу механического фильтра контролируют по показателям: производительность, давление воды до и после фильтра, концентрация железа в конденсате до и после фильтра. Производительность фильтра и давление воды фиксируют каждый час, концентрацию железа определяют 1 раз в смену.

Фильтр отключают на регенерацию в случае, если:

степень обезжелезивания уменьшается более, чем на 35 %;

перепад давления на фильтре возрастает до 0,1 МПа;

производительность фильтра снижается более чем на 50 % номинальной при параллельной работе нескольких фильтров и постоянном суммарном расходе конденсата через все механические фильтры.

При совмещении функций механической очистки и катионирования на H-фильтре в схеме раздельного ионирования в фильтрате дополнительно контролируют содержание натрия и общую жесткость. H-фильтр отключается на регенерацию, если (кроме перечисленных выше показателей) содержание натрия превышает 5 мкг/кг, жесткость превышает 0,2 мкг-экв/кг.

Во время работы фильтра следует периодически (2 - 3 раза в смену) открывать воздушник для выпуска воздуха, скапливающегося в фильтре. Для вывода фильтра из рабочего цикла сначала закрывают задвижку на выходе, а затем на входе в фильтр.

2.10. При гидразинно-аммиачном водном режиме механические фильтры отключают на регенерацию в момент истощения катионита по аммиаку: если концентрация аммиака в фильтрате возрастает до 200 - 250 мкг/кг. Поскольку при стационарной работе блока загрязненность катионита окислами железа происходит значительно медленнее, то регенерацию его серной кислотой можно осуществлять без взрыхления. Полную очистку катионитной загрузки механических фильтров способом, описанным в п.п. 2.6 и 2.7, проводят через 2 - 3 цикла работы фильтра по аммиаку.

Расчетная величина обманной емкости по аммиаку при исходной концентрации аммиака в турбинном конденсате до 1000 мкг/кг и допускаемом проскоке его в фильтрат до 200 мкг/кг составляет:

для сульфоугля

400 - 500 г-экв/м3

для КУ-2-8

800 - 1000 г-экв/м3.

2.11. Степень обезжелезивания на механических фильтрах, %

при исходной концентрации железа 1500 мкг/кг и выше

90 - 95

при исходной концентрации железа 250 - 500 мкг/кг

75 - 90

при исходной концентрации железа 60 - 80 мкг/кг

50 - 70

при исходной концентрации железа 15 - 20 мкг/кг

45 - 60

3. ОБЕССОЛИВАНИЕ ТУРБИННОГО КОНДЕНСАТА НА ИОНИТНЫХ ФИЛЬТРАХ

3.1. Фильтрующие материалы для ионитных фильтров

3.1.1. Для обессоливания турбинного конденсата применяют иониты гелевой структуры: сильнокислотный катионит типа КУ-2-8 и сильноосновной анионит АВ-17-8 по ГОСТ 20301.

Для применения на БОУ рекомендуются высокопрочные иониты макропористой структуры типа КУ-23 и АВ-17-10П.

3.1.2. Нормы годового расхода ионитов при эксплуатации конденсатоочисток следующие, %:

катионита типа КУ-2-8 и его импортных аналогов:

при гидразинно-аммиачном водном режиме - 20

при нейтральных водных режимах - 15

анионита типа AB-17-8 и его импортных аналогов:

при гидразинно-аммиачном водном режиме - 25

при нейтральных водных режимах - 20

3.2. Схемы включения ионитных фильтров БОУ

3.2.1. Обессоливание турбинного конденсата выполняется в фильтрах смешанного действия (ФСД) с выносной регенерацией или в фильтрах раздельного H-OH-ионирования с выносной регенерацией.

Обрабатываемый конденсат конденсатными насосами 1-го подъема (КЭН-1) подается:

на механические фильтры, далее на ФСД (рис. 1) или

последовательно на H-катионитные и OH-анионитные фильтры (рис. 2).

Очищенный конденсат направляется во всасывающую линию конденсатных насосов 2-го подъема (КЭН-2).

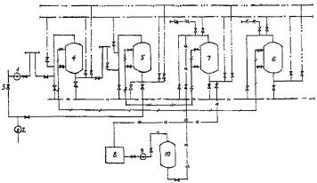
Рис. 1

 - турбинный конденсат;  - конденсат после механических фильтров;
 - обессоленный конденсат;  - гидроперегрузка механического фильтра;
 - гидроперегрузка ФСД;  - обессоленная вода на собственные нужды;
 - сжатый воздух;  - дренаж
1 - КЭН-1; 2 - КЭН-2; 3 - задвижка на байпасе БОУ; 4 - механический фильтр;
5 - ФСД; 6 - К (ОТ) фильтру-регенератору загрузки механического фильтра;
7 - к ФРК и от ФРА (ФГС)

Рис. 2.

 - аммиак;  - кислота;  - щелочь;
 - гидроперегрузка катионита;  - гидроперегрузка анионита
1 - КЭН, 2 - КЭН-2, 3 - Задвижка на байпасе БОУ, 4 - H-фильтр,
5 - OH-фильтр, 6 - ФРК, 7 - ФРА, 8 - Бак аммиачного раствора,
9 - Насос аммиачной отмывки, 10 - Отмывочный фильтр.

3.2.2. По окончании рабочего цикла иониты из ФСД или катионит (анионит) из катионитного (анионитного) фильтра регенерируют в специальных фильтрах-регенераторах катионита (ФРК) и анионита (ФРА). Для этого иониты перегружают насосами собственных нужд:

из ФСД в фильтр для разделения ионитов и регенерации катионита (ФРК);

из катионитного фильтра в ФРК и анионитного фильтра в ФРА.

В освободившийся ФСД загружают по линии гидроперегрузки из ФРА или фильтра готовой смеси (ФГС) запасную смесь отрегенерированных ионитов. После этого ФСД вновь включают в очередной цикл обессоливания турбинного конденсата. Затем осуществляют разделение и регенерацию выгруженной из ФСД отработавшей шихты.

При эксплуатации БОУ по технологии раздельного H-OH-ионирования в отличие от ФСД запасной (резервной) ионитной загрузки не требуется, т.к. рабочий цикл катионитного и анионитного фильтров в 2 - 5 раз больше, чем ФСД.

3.2.3. На каждый энергоблок мощностью до 500 МВт устанавливают: три рабочих ФСД или три катионитных (они же выполняют функцию механических) и три анионитных фильтра.

Установка выносной регенерации ФСД состоит из трех фильтров-регенераторов: ФРК, ФРА и ФГС.

Установка регенерации монослойных фильтров включает два фильтра-регенератора: ФРК и ФРА и один отмывочный фильтр (ОФ). ОФ позволяет экономить обессоленную воду при отмывке анионита.

3.2.4. Одна установка регенерации обслуживает конденсатоочистки четырех энергоблоков.

3.2.5. На выходном трубопроводе каждого ионитного фильтра устанавливают фильтр-ловушку зернистых материалов для предотвращения попадания ионитов в обработанный конденсат.

3.3. Технологические характеристики ионитных фильтров БОУ

3.3.1. Фильтр смешанного действия с выносной регенерацией

3.3.1.1. Основные характеристики ФСД и вспомогательных фильтров, выпускаемых ПО ТКЗ, при расчетной скорости фильтрования конденсата в ФСД 100 м/ч приведены в табл. 1.

Таблица 1

Тип оборудования

Обозначение нормативного документа

Производительность, м3

Диаметр, мм

Высота (длина), мм

ФСД с выносной регенерацией

ОСТ 108.030.10

300

2000

3740

500

2600

4250

900

3400

4795

Регенератор

То же

 

 

 

к ФСД Æ 2000 мм

 

-

1600

4575

к ФСД Æ 2600 мм

 

-

2000

5715

к ФСД Æ 3400 мм

 

-

2600

6050

Ловушки

То же

150 - 270

-

622

 

 

270 - 450

-

671

 

 

900

-

1086

Примечание. Нижнее дренажно-распределительное устройство ФСД, копирующее днище, выполнено из нержавеющей стали с шириной щелей в перфорированных желобах  мм. Корпус ФСД и трубопроводы обвязки с внутренней стороны защищены от коррозии гуммированием.

3.3.1.2. Отечественная промышленность не поставляет специальные иониты для ФСД. Из ионитов, освоенных в производстве, наиболее подходящими являются сильнокислотный катионит марки КУ-2-8 и сильноосновной анионит марки АВ-17-8. Однако смесь, приготовленная непосредственно из товарных ионитов этих марок, не поддается разделению путам взрыхления ее обессоленной водой, так как предварительно не обработанные зерна катионита и анионита в воде слипаются в цепочки и грозди, которые поднимаются в потоке взрыхляющей воды, не разделяясь. Это явление объясняется следующим образом: при смешении в воде сильно диссоциированных катионита в H-форме и анионита в OH-форме приходят частично в контакт их подвижные ионные атмосферы, составленные соответственно катионами водорода и гидроксильными анионами. Часть последних (тем большая, чем мельче зерна ионитов) при этом взаимодействует между собой с образованием недиссоциированных молекул воды. В результате некомпенсированной в этом процессе утечки части положительно заряженных ионов водорода из ионной атмосферы катионита у его твердой фазы остается свободный отрицательный электрический заряд. Такой же свободный заряд, но положительного знака приобретает твердая фаза анионита вследствие некомпенсированной утечки из его ионной атмосферы эквивалентного количества отрицательно заряженных гидроксильных ионов. Эти свободные электрические заряды противоположного знака, появляющиеся у зерен H-катионита и OH-анионита при их смешении в обессоленной воде, достаточно велики, чтобы под действием сил электростатического притяжения между ними наблюдалось "слипание" зерен. При этом объем смеси H-катионита с OH-анионитом в воде становится большим суммы объемов, занимаемых теми же ионитами в воде порознь, так как силы электростатического притяжения между зернами H-катионита и OH-анионита, направленные в объеме смешанной шихты беспорядочно, препятствуют более плотному "упаковыванию" зерен ионитов в шихте под действием силы тяжести, имеющей одинаковое направление для всех зерен шихты. По мере нейтрализации свободных зарядов у зерен ионита (любым способом) происходит и уменьшение объема их смеси, а при ее взрыхлении водой наблюдается все более четкое разделение анионита и катионита вследствие разницы между их удельными весами. Нейтрализовать свободные заряды у зерен катионита и анионита можно, например, путем приведения в контакт их смеси с раствором любого электролита. При этом отрицательный заряд поверхности твердой фазы катионита нейтрализуется путем адсорбции на ней положительно заряженных ионов (катионов) из раствора, а зерна анионита нейтрализуются, за счет адсорбции ими эквивалентного количества анионов. Однако такой способ нейтрализации свободных зарядов и последующего разделения катионита и анионита удобен лишь в лабораторных условиях, а в производственном масштабе не технологичен, так как требует повышенного расхода реагентов на разделение ионитов на дальнейшую их регенерацию с целью приведения катионита в H-форму и анионита в OH-форму, а также расхода обессоленной воды, связанного с выполнением этих операций.

Более целесообразно обработать катионит в H-форме взвесью размолотого анионита в OH-форме или же OH-анионит - взвесью размолотого H-катионита.

Схемой протекания физико-химических процессов при такой обработке ионитов ничем не отличается от описанной выше схемы процессов, приводящих к "слипанию" зерен H-катионита и OH-анионита при их смешении в воде. И в этом случае эквивалентные количества подвижных (обменных) ионов гидроксила и водорода, образуя недиссоциированные молекулы воды, покидают противоположно заряженные "макроионы", находящиеся в твердой фазе, и оставляют электрические заряды этих твердых частиц свободными. Под действием сил электростатического притяжения между некомпенсированными зарядами противоположных знаков частицы взвеси ионита налипают на зерна катионита (или взвеси катионита на зерна анионита) и остаются там практически на всех стадиях эксплуатации. Смесь обработанных таким способом ионитов легко разделяется по их удельным весам путем взрыхления ее водой. Перед обработкой всего количества ионитов, загруженных в ФСД, целесообразно предварительно освоить ее в лаборатории. Эмульсию размолотого анионита в конденсате готовят из расчета 70 - 75 мг сухого вещества на литр взвеси. Обработку катионита (в H-форме) осуществляют взвесью анионита (в OH-форме) путем пропускания ее через катионитовый фильтр в направлении снизу-вверх (взрыхляющий поток) по циркуляционному контуру: бак (емкость взвеси) - центробежный насос - катионитовый фильтр - бак. Контроль - по замеру объема отмытой пробы обработанного катионита с равным объемом анионита. Обработку катионита взвесью анионита считают законченной, когда объем смеси его с анионитом будет превышать суммарный объем этих ионитов (в воде), взятых в отдельности, не более чем в 1,03 раза. Оставшаяся после такой операции эмульсия анионита может быть использована повторно. При необходимости в нее добавляют свежую порцию размолотого анионита ориентировочно в количестве 25 % первоначального.

К тем же результатам приводит и обработка смеси H-катионита и OH-анионита по способу, успешно опробованному в эксплуатации, заключающемуся в достаточно длительном перемешивании этой смеси сжатым воздухом до момента прекращения "слипаемости" зерен H-катионита с OH-анионитом. Этот момент наступает, очевидно, тогда, когда в процессе такого перемешивания и попутного истирания смеси ионитов в ней накопится достаточно мелкодисперсных продуктов ее размола, налипающих на противоположно заряженные зерна ионитов, на что требуется 6 - 12 ч (а при прочных ионитах и больше).

3.3.1.3. Высоту смешанной шихты в ФСД принимают равной 1,2 м при соотношении катионита и анионита в смеси 1,5:1,0. При использовании ФСД на энергоблоках с нейтральным водным режимом соотношение катионита и анионита рекомендуется изменить на 1:2, что требует перемещения вниз средней дренажной системы в ФРК.

Длительность рабочего цикла (фильтроцикла) ФСД и удельная выработка приведены в табл. 2.

Таблица 2

Тип водно-химического режима

Длительность фильтроцикла, сутки

Удельная выработка конденсата, тыс. м3 на 1 м3

катионита

анионита

Гидразинно-аммиачный

15 - 30

30 - 40

40 - 50

Нейтрально-кислородный

60 - 90

120 - 130

120 - 140

3.3.1.4. Для выносной регенерации истощенную смесь ионитов сначала перегружают по линии гидроперегрузки во вспомогательный фильтр (ФРК).

Во избежание образования пробок из малооводненной пульпы ионитов необходимо до открытия задвижки на линии гидровыгрузки ионитов осуществить кратковременное (3 - 5 мин) взрыхление смеси ионитов водой. Затем открывают задвижки на линии гидроперегрузки, закрывают верхний дренаж и подают воду на гидротранспорт ионитов при их концентраций в транспортируемой пульпе около 20 %. Избыток воды дренируют из ФРК через нижний дренаж. За ходом гидровыгрузки ионитов наблюдают через смотровое окно на линии гидроперегрузки. По окончаний поступления ионитов из ФСД в линию гидроперегрузки некоторое их количество остается в фильтре. Этот остаток ионитов вместе с водой вытесняют из ФСД сжатым воздухом.

3.3.1.5. ФРК и ФРА поставляются в комплекте с ФСД с выносной регенерацией. ФСД комплектуются с фильтрами-регенераторами меньшего диаметра (табл. 1). Смешанный слой ионитов, перегруженный из ФСД в ФРК, имеет в последнем большую высоту и меньший диаметр, чем в ФСД. Это улучшает качество разделения и способствует достижению большей степени регенерации ионитов. Конструкция и схема обвязки ФРК и ФРА одинаковы (рис. 3).

Рис. 3.
Схема регенератора для ФСД с выносной регенерацией

1 - подвод конденсата; 2 - дренаж; 3 - подвод кислоты; 4 - гидрозагрузка фильтрующего материала;
5 - подвод реагента (кислоты или щелочи); 6, 7 - спуск в дренаж; 8 - подвод сжатого воздуха;
9 - гидровыгрузка фильтрующих материалов; 10 - средний дренаж

ФРК комплектуется со средним дренажем, ФРА - без него. Наличие среднего дренажа делает возможным не только разделение, но и регенерацию катионита и анионита в ФРК (аналогично ФСД с внутренней регенерацией, эксплуатируемых на водоподготовительных установках). Средний дренаж также используется для гидроперегрузки анионита в ФРА из верхней части ФРК: транспортирующая вода подается в ФРК через его средний дренаж.

3.3.1.6. После выгрузки отработавшей смеси ионитов из ФСД его немедленно загружают вновь смесью отрегенерированных ионитов, хранящейся в ФРА или ФГС. Отрегенерированные иониты подвергают в ФСД смешению сжатым воздухом, окончательной отмывке конденсатом, и фильтр включают в очередной цикл обессоливания.

3.3.1.7. Перед смешением ионитов в ФСД из него дренируют водяную подушку до уровня 0 ± 100 мм от верхнего уровня слоя ионитов, контролируя спуск воды наблюдением за ее уровнем через среднее смотровое окно. Для смешения ионитов в ФСД подают сжатый воздух через нижнее дренажно-распределительное устройство. Давление сжатого воздуха, обеспечивающее равномерное распределение воздуха по всей площади фильтра, составляет 2 - 4 кгс/см2. При перемешивании иониты должны "кипеть" по всей площади фильтра, не выбрасываясь на его стенки. Продолжительность перемешивания 10 - 15 мин. Во избежание замасливания ионитов на воздухопроводе устанавливают маслоловушку.

3.3.1.8. После смешения ионитов ФСД заполняют конденсатом так, чтобы при этом иониты вновь не разделились. Заполнение проводят через верхнее дренажно-распределительное устройство со скоростью не более 3 м/ч. Перед включением ФСД в очередной цикл очистки конденсата осуществляют окончательную отмывку фильтра турбинным конденсатом в направлении сверху вниз со скоростью 20 - 25 м/ч. Отмывку заканчивают при содержании в фильтрате кремниевой кислоты не более 15 мкг/кг, натрия не более 5 мкг/кг, удельной электропроводности H-катионированной пробы не более 0,3 мкСм/см.

Определение содержания кремниевой кислоты выполняют по ОСТ 34-70-953.6.

3.3.1.9. Если неистощенный ФСД выводился в резерв, то перед включением его на обессоливание турбинного конденсата также проводят его отмывку, как указано в предыдущем пункте. Включение отмытого фильтра в работу осуществляют путем открытия задвижки сначала на входе в фильтр, а затем на выходе. При контроле за работой фильтра определяют и заносят в ведомость работы ФСД следующие показатели:

нагрузку фильтра (каждый час);

перепад давлений на входе и выходе воды (один раз в смену);

содержание в фильтрате кремниевой кислоты (один раз в смену);

удельная электропроводность с H-катионированием пробы (2 раза в смену);

содержание в фильтрате натрия (один раз в смену).

Кроме того, дневной лабораторией химического цеха контролируется содержание в исходном и очищенном конденсате железа, меди, аммиака и других загрязняющих веществ не реже одного раза в неделю.

Турбинный конденсат, поступающий на обессоливание, должен иметь температуру не выше 50 °C. При временном повышений температуры обессоливаемого конденсата, например до 55 - 60 °C, осуществляют внеочередной контроль фильтрата на содержание кремниевой кислоты, так как при этом не исключена возможность "отдачи" в фильтрат кремниевой кислоты, ранее поглощенной анионитом.

3.3.1.10. Фильтр смешанного действия выводят на регенерацию при устойчивом повышении содержания в фильтрате кремниевой кислоты более 15 мкг/кг, натрия более 5 мкг/кг. Если в исходном турбинном конденсате их содержание не превышает вышеуказанных значений, то фильтр выводят на регенерацию при достижении устойчивого равенства этих показателей качества исходной воды и фильтрата, удельной электропроводности H-катионированной пробы более 0,3 мкСм/см.

3.3.1.11. Посла включения в работу ФСД на запасной смеси ионитов проводят отмывку в ФРК отработавшей смеси ионитов от загрязнений, имеющих в отрабатываемой воде характер взвеси (в основном гидратные окислы железа), а также от мелких продуктов разрушения ионитов.

Взрыхление осуществляют конденсатом или обессоленной водой. Конденсат насосом промывки фильтров подается в ФСД снизу вверх. Скорость взрыхления 10 - 15 м/ч. Контроль за процессом взрыхления визуальный. При появлении в пробе воды, сбрасываемой из ФСД, быстро оседающих рабочих зерен ионита, скорость взрыхления немедленно снижают и увеличивают вновь лишь после оседания их в фильтре.

3.3.1.12. В процессе взрыхляющей отмывки ионитов, длящейся около 40 мин, происходит и их разделение по удельным весам, при этом в верхней части взвешенного в воде слоя ионитов сосредотачиваются витающие в воде зерна анионита, а в нижней - зерна катионита, имеющие больший удельный вес. Граница их раздела просматривается через соответствующее окно в корпусе ФРК. Перед началом гидроперегрузки анионита из ФРГ в ФРА регулируют интенсивность взрыхляющего потока воды так, чтобы граница раздела между ионитами, наблюдаемая через смотровое окно, была подведена под штуцер выгрузки анионита из ФРК, после чего открывают задвижки на линии гидроперегрузки и "переливают" пульпу анионита в ФРА. В варианте ФРК со средним дренажем после взрыхляющей отмывки и разделения иониту дают осесть, прекращая подачу воды в фильтр через нижний дренаж. Затем, если граница раздела между ионитами расположена не ниже плоскости среднего дренажа, осуществляют гидроперегрузку анионита из ФРК в ФРА под напором воды, подаваемой в ФРК через средний дренаж. При расположении границы раздела между ионитами ниже среднего дренажа ее подводят к штуцеру гидровыгрузки анионита, подавая взрыхляющую воду с соответствующей интенсивностью через нижний дренаж фильтра.

3.3.1.13. После выгрузки анионита из ФРК оставшийся в нем катионит регенерируют 3 - 4 %-ным раствором серной кислоты при скорости его пропуска через фильтр 5 - 6 м/ч с расходом 100 %-ной серной кислоты на регенерацию 100 - 200 кг на 1 м3 КУ-2 и отмывают конденсатом, заканчивая отмывку при снижении кислотности отмывной воды до 100 мкг-экв/кг по метилоранжу.

Анионит регенерирует в ФРА 4 - 5 %-ным раствором едкого натра, при его пропуске (также как и в ФРК в направлении сверху вниз) со скоростью 4 - 5 м/ч и расходом 100 %-ного едкого натра на регенерацию 150 - 250 кг/м3. Отмывку анионита от избытка едкого натра ведут конденсатом также в направлении сверху вниз и с той же скоростью, заканчивая отмывку при снижении щелочности воды, выходящей из ФРА, до 100 мкг-экв/кг по фенолфталеину.

3.3.1.14. При двух вспомогательных фильтрах на установке выносной регенерации (УВР) после раздельной регенерации и отмывки ионитов катионит перегружают из ФРК в ФРА, где отрегенерированные иониты хранят до момента использования в очередном цикле обессоливания турбинного конденсата в ФСД, а ФРК оставляют пустым, то есть готовым к приему отработавшей смеси из ФСД.

При наличии на УВР третьего вспомогательного фильтра для хранения готовой смеси ионитов (ФГС) в него принимают отрегенерированные и отмытые иониты из ФРК и ФРА, и хранят до очередного использования в ФСД в п. 3.3.1.6.

3.3.1.15. Фильтры смешанного действия с выносной регенерацией рассчитаны на обессоливание турбинного конденсата при скорости его фильтрования 100 м/ч, но их можно эксплуатировать и при больших скоростях, если тому не препятствует сопротивление фильтрации, так как глубина обессоливания практически не зависит от скорости фильтрации.

3.3.1.16. Для сокращения расхода конденсата на собственные нужды ФСД целесообразно установить бак для сбора и повторного использования конденсата. В этот бак должна направляться вся отмывная вода (за исключением первой замутненой взвесью порции) при совместной (окончательной) отмывке смешанных ионитов в ФСД и последние (примерно 40 %) порции отмывной воды при раздельной отмывке ионитов после их регенерации. Собранная в баке вода должна использоваться для гидровыгрузки, взрыхления, разделения и уплотнения истощенной шихты ФСД.

3.3.2. Фильтры для раздельного H-OH-ионирования конденсата

3.3.2.1. На БОУ, выполненных по схеме раздельного H-катионирования и OH-анионирования конденсата, устанавливают ФСД с выносной регенерацией, рассчитанные на скорость фильтрования 100 м/ч, без монтажа линии медленного заполнения. H-катионитный фильтр также выполняет функцию механического.

Катионитный фильтр загружают на высоту 0,4 - 0,6 м. Высота слоя в анионитном фильтре 0,5 - 0,6 м.

3.3.2.2. Показатели, по которым осуществляется контроль за работой H-фильтра, условия отключения его на регенерацию, а также технология регенерации катионита изложены в разделе 2.

3.3.2.3. Контроль качества обессоленного турбинного конденсата после OH-анионитных фильтров такой же, как и описанный выше для конденсатоочисток с ФСД.

Условия отключения OH-фильтров на регенерацию:

содержание кремневой кислоты более 15 мкг/кг;

удельная электропроводность H-катионированной пробы более 0,3 мкСм/см.

После гидроперегрузки отработанного анионита в ФРА проводят взрыхляющую обмывку конденсатом со скоростью 10 - 15 м/ч. Регенерируют анионит 4 % раствором гидроокиси натрия по ГОСТ 2263, пропускаемым через ФРА в направлении сверху вниз со скоростью 4 - 5 м/ч. Расход 100 %-ной гидроокиси натрия на регенерацию 1 м3 анионита составляет 150 - 250 кг.

Первоначальную отмывку анионита от избытка гидроокиси натрия в ФРА осуществляют обессоленной водой в направлении сверху вниз со скоростью 4 - 5 м/ч при расходе конденсата 7 - 9 м33, до достижения щелочности фильтрата менее 100 мкг-экв/кг. Окончательную отмывку анионита проводят аммиачным раствором, циркулирующим под напором от специального насоса по замкнутому контуру: бак аммиачного раствора - насос аммиачной отмывки - отмывочный фильтр - ФРА - бак аммиачного раствора. Отмывочный фильтр, загруженный катионитом КУ-2-8, служит для удаления ионов натрия из отмывочного раствора.

Заканчивают циркуляционную отмывку при содержании натрия в отмывочной воде не более 30 мкг/кг. После этого анионит окончательно отмывают обессоленной водой до остаточной концентрации натрия не более 5 мкг/кг. Скорость пропуска воды 8 - 10 м/ч, удельный расход - 2,5 - 3,5 м33 анионита.

По окончании отмывки анионит перегружают из ФРА в анионитный фильтр и включают в работу.

3.3.2.4. Удельная выработка катионитного фильтра за рабочий цикл:

при гидразинно-аммиачном водном режиме - 180 - 220 тыс. м3 конденсата/1 м3 катионита;

при нейтрально-кислородном водном режиме - 250 - 300 тыс. м3 конденсата на 1 м3 катионита.

Удельная выработка анионитного фильтра за рабочий цикл:

при гидразинно-аммиачном водном режиме - 180 - 200 тыс. м3 конденсата/1 м3 анионита;

при нейтрально-кислородном водном режиме - 200 - 250 тыс. м3 конденсата/1 м3 анионита.

ПРИЛОЖЕНИЕ

Справочное

ПЕРЕЧЕНЬ НТД,
на которые имеются ссылки в РД 34.37.516-91

Обозначение НТД

Наименование НТД

Номер пункта

Организация-держатель подлинника

1

2

3

4

ГОСТ 2184-77

Кислота серная техническая. Технические условия

2.7

 

ГОСТ 2263-79

Натр едкий технический. Технические условия

3.3.2.3

 

ГОСТ 5696-74

Сульфоуголь. Технические условия

2.1

 

ГОСТ 12271-76

Сополимеры стирола. Технические условия

2.1

 

ГОСТ 20298-74

Смолы ионообменные. Технические условия

2.1

 

ГОСТ 20301-74

Смолы ионообменные. Аниониты. Технические условия

3.1.1

 

ОСТ 34-70-953.4-88

Воды производственные тепловых электростанций. Методы определения железа. В сб. "Воды производственные ТЭС" (М.: Информэнерго, 1988)

2.8

ВТИ

ОСТ 34-70-953.6-88

Воды производственные тепловых электростанций. Методы определения кремниевой кислоты. В сб. отраслевых стандартов "Воды производственные ТЭС" (М.: Информэнерго, 1988)

3.3.1.8

То же

ОСТ 108.030.10-84

Фильтры, сосуды и аппараты водоподготовительных установок электростанций и промышленной энергетики. Общие технические условия

3.3.1.1

НПО ЦКТИ

ПТЭ-89

Правила технической эксплуатации электростанций и сетей (М.: Энергоатомиздат, 1989)

Вводная часть 1.4; 1,5

 

Инструкция по эксплуатационному анализу воды и пара на тепловых электростанциях (М.: СПО Союзтехэнерго, 1979). Раздел 3

2.8

ВТИ

 

 

Ключевые слова: энергетика, тепловые электростанции, турбинный конденсат, прямоточные котлы, очистка

СОДЕРЖАНИЕ

 

 



© 2013 Ёшкин Кот :-)