Информационная система
«Ёшкин Кот»

XXXecatmenu

ГОСУДАРСТВЕННЫЙ СТАНДАРТ СОЮЗА ССР

 

СПЛАВЫ ПРЕЦИЗИОННЫЕ С ВЫСОКИМ
ЭЛЕКТРИЧЕСКИМ СОПРОТИВЛЕНИЕМ
ДЛЯ ЭЛЕКТРОНАГРЕВАТЕЛЬНЫХ
ЭЛЕМЕНТОВ

МЕТОД ОПРЕДЕЛЕНИЯ ЖИВУЧЕСТИ

 

ГОСТ 2419-78

 

 

 

ИПК ИЗДАТЕЛЬСТВО СТАНДАРТОВ

Москва

 

ГОСУДАРСТВЕННЫЙ СТАНДАРТ СОЮЗА ССР

СПЛАВЫ ПРЕЦИЗИОННЫЕ С ВЫСОКИМ ЭЛЕКТРИЧЕСКИМ СОПРОТИВЛЕНИЕМ ДЛЯ ЭЛЕКТРОНАГРЕВАТЕЛЬНЫХ ЭЛЕМЕНТОВ

Метод определения живучести

Precise alloys with high electric resistance for electric heating cells.

The methods of determination of survivability

ГОСТ
2419-78

Постановлением Государственного комитета стандартов Совета Министров СССР от 7 февраля 1978 г. № 379 срок введения установлен

с 01.01.79

Настоящий стандарт распространяется на прецизионные сплавы с высоким электрическим сопротивлением, предназначенные для изготовления электронагревательных элементов, и устанавливает метод определения живучести.

Сущность метода заключается в испытании проволочных образцов диаметром 0,8 мм в условиях переменных нагревов до заданной температуры и охлаждений до потемнения поверхности.

Методы подразделяют по длительности циклов нагрева и охлаждения:

метод В - время нагрева 2 мин, время охлаждения 2 мин;

метод Г - время нагрева - 23 - 24 ч, время охлаждения - 0,5 ч.

При отсутствии указаний метода в нормативно-технической документации на продукцию испытания проводят по методу В.

Живучесть при испытании в данных условиях определяется длительностью времени до перегорания образцов и характеризует жаростойкость металла в условиях теплосмен.

(Измененная редакция, Изм. № 1).

1. МЕТОД ОТБОРА ОБРАЗЦОВ

1.1. Образцы отбирают от холоднотянутой проволоки диаметром , мм в нагартованном состоянии.

1.2. Длина образцов 340 мм. Испытуемая длина 300 мм.

2. АППАРАТУРА

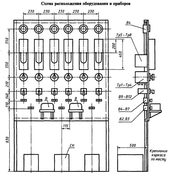
Установка для испытаний на живучесть состоит из испытательного стенда с ячейками для образцов, регулировочных и измерительных устройств. Схема расположения оборудования, приборов, электрическая схема и перечень ее элементов приведены в приложении 1. Установка может быть выполнена на любое число образцов, так как питание образцов осуществляется независимо друг от друга.

Металлические защитные коробки испытательных ячеек, открытые сверху, должны иметь в передней части окна для измерения температуры, защищенные стеклами толщиной до 3 мм. Внутренняя поверхность коробок должна быть черного цвета. Коробки не должны подвергаться действию сквозняков. Конструкция защитной коробки, зажимов и вариант крепления болтов для подвешивания коробки приведены в приложении 2.

Стекло 1-го сорта по ГОСТ 111.

Стабилизатор напряжения, обеспечивающий постоянное напряжение с допускаемыми отклонениями ± 1,0 %. Подводимое напряжение стабилизируется для каждого образца отдельно, благодаря чему достигается независимость условий испытания образцов.

Прерыватель для периодического размыкания и замыкания цепи образца, обеспечивающий цикл нагрева 2 мин и охлаждения 2 мин. Допускаемая погрешность интервала циклов должна быть не более 3 с.

Понижающий трансформатор мощностью не менее 700 Вт и номинальным напряжением вторичной стороны не менее 36 В.

Пирометры по ГОСТ 8335 и ГОСТ 28243 для измерения температуры.

(Измененная редакция, Изм. № 1).

3. ПОДГОТОВКА К ИСПЫТАНИЮ

3.1. Образец не должен иметь поверхностных дефектов, заметно влияющих на результат испытания (трещин, задиров, рябизны), а также явных и выправленных перегибов и перекручиваний.

Качество поверхности проволоки контролируется лупой с увеличением не менее 6х.

3.2. Образец закрепляют в виде провисающей петли, при этом должны соблюдаться следующие расстояния:

между панелью и образцом - 55 мм;

между образцом и стеклом - 55 мм;

между зажимами и верхом зажимной коробки - 200 мм;

между зажимами - 90 мм.

3.3. Температура испытания устанавливается в нормативно-технической документации на металлопродукцию.

4. ПРОВЕДЕНИЕ ИСПЫТАНИЙ

4.1 Испытание на живучесть проводят:

а) до перегорания образцов;

б) до достижения заданной длительности испытания.

Вид испытания предусматривается в нормативно-технической документации на металлопродукцию. При отсутствии указаний испытания проводят по подпункту а.

4.2. Измерение температуры образца пирометром производят в полной темноте через стекло коробки в средней части вертикальной ветви (вариант А) или в нижней части петли (вариант Б).

При образовании на поверхности слабо сцепленной с образцом окалины она должна быть удалена на участке измерения температуры легким соскабливанием или постукиванием.

4.3. При измерении температуры вносят поправку на отражение и поглощение света стеклом коробки, прибавляя к наблюдаемой температуре 10 °С в интервале температур 1000 - 1300 °С.

Во избежание повышения поглощения света стекло при измерении температуры должно быть чистым.

4.4. Испытание образца проводят в следующем порядке:

а) выводят рукоятку регулятора напряжения в нулевое положение;

б) закрепляют образец;

в) включают напряжение;

г) поворачивая рукоятку регулятора напряжения, добиваются, чтобы образец накалялся до заданной температуры.

Примечания:

1. Температура нагрева в течение первых 2 - 4 мин испытания должна быть ниже заданной на 200 °С (ориентировочно).

2. Во время установления температуры испытания недопустим перегрев образцов более чем на 20 %. При превышении температуры образец должен быть снят и заменен другим.

3. Время регулирования не должно превышать 10 мин на каждый образец;

д) приводят в действие прерыватель при испытании по методу В; выключают напряжение на 0,5 ч через каждые 23 - 24 ч при испытании по методу Г;

е) по истечении 5 и 24 ч с момента начала испытания и далее через каждые 24 ч температуру образца подрегулировывают к первоначальной температуре, как указано в подпункте г. При испытании по методу Г регулировку проводят через 30 мин после включения напряжения;

ж) в начале испытания и перед каждой регулировкой и после нее измеряют и записывают температуру, а также при необходимости, силу тока и напряжение.

При появлении на образце местных перегревов в виде горячих пятен температуру не подрегулировывают, а образец снимают при последующей подрегулировке температуры и испытание считают законченным, как для перегоревшего образца.

(Измененная редакция, Изм. № 1).

5. ОБРАБОТКА РЕЗУЛЬТАТОВ

5.1. Живучесть определяют количеством часов с момента достижения температуры испытаний до перегорания образца или до достижения заданной длительности испытания.

5.2. Испытание проводят на трех образцах от партии. За результат испытания принимают среднее арифметическое результатов трех определений, при этом допускаемые расхождения не должны превышать ± 12 от среднего арифметического.

ПРИЛОЖЕНИЕ 1

Рекомендуемое

СХЕМА РАСПОЛОЖЕНИЯ ОБОРУДОВАНИЯ, ПРИБОРОВ, ЭЛЕКТРИЧЕСКАЯ СХЕМА И ПЕРЕЧЕНЬ ЕЕ ЭЛЕМЕНТОВ

Черт. 1


Электрическая схема


Черт. 2

Диаграмма переключателей В9 - В12

Контакты

Положение

рабочее

измерения

1

X

-

2

-

X

3

-

X

4

-

X

Перечень элементов схемы

Обозначение

Наименование

Примечание

А

Амперметр типа 3514/2 2,5-5,0 А

 

 

Вольтметр типа 3515/2 7,5-15-30-60 В

 

В1

Пакетно-кулачковый выключатель

См. примечание п. 2

В2, В3

Пакетно-кулачковый выключатель ПВК-10-2-4-1

 

В4 - В7

Пакетно-кулачковый выключатель ПВК-10-3-12-1

 

В8

Выключатель типа ВТ-1 2А, 220 В

 

В9 - В12

Переключатель универсальный типа УП-5412-С71

 

Пр1

Предохранитель

См. примечание п. 2

Пр2

Предохранитель

См. примечание п. 2

Р

Рабочее положение переключателя

 

И

Положение переключателя при измерении тока и напряжения

 

Р1 - Р4

Реле типа РПУ-2-36203 220 В, 50 Гц

 

Р5 - Р8

Контактор типа ПМП-221

 

Р9

Промежуточное реле РПУ-2-362203, 220 В, 50 Гц

 

СИП

Счетно-импульсивный прерыватель

 

Тр1 - Тр4

Вариатор типа РИО-250-2

 

Тр5 - Тр8

Автотрансформатор

Черт. 3

Тр9

Трансформатор тока типа ТК 40-05-30-5

 

Э1 - Э4

Испытываемый электронагревательный элемент

 

В4

Вторичные часы

 

СН

Стабилизатор напряжения электромагнитный С-0,75

 

Примечания:

1. При указанной в перечне аппаратуре допускается подавать на образец напряжение до 36 В, ток до 20 А.

2. Схема составлена для четырех элементов. Число элементов может быть любое. Аппаратура В1. Пр выбирается в зависимости от числа испытательных ячеек.

Автотрансформатор

Схема соединения обмоток

Номинальная мощность 720 Вт. Номинальное напряжение 220/36 В. Номинальный ток вторичной обмотки 20 А. Сечение магнитопровода 20´25 см. Сталь марки Э42. Обмотки размещены на обоих стержнях: ВН = 2´210 витков. Провод ПБД диаметром 1,45. НН = 2´55 витков. Провод прямоугольный размером 108´8 мм

Черт. 3

ПРИЛОЖЕНИЕ 1. (Измененная редакция, Изм. № 1).

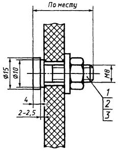
ПРИЛОЖЕНИЕ 2

Рекомендуемое

КОНСТРУКЦИЯ ЗАЩИТНОЙ КОРОБКИ, ЗАЖИМОВ И ВАРИАНТ КРЕПЛЕНИЯ БОЛТОВ ДЛЯ ПОДВЕШИВАНИЯ КОРОБКИ

Конструкция защитной коробки

Материал - листовая сталь, медь или латунь толщиной 0,5 - 1,5 мм.

1 - корпус коробки; 2 - скоба для крепления; 3 - стекло; 4 - гнездо для стекла

Черт. 1

Конструкция зажимов (материал - медь)

1 - токопроводящий стержень; 2 - прижимной вкладыш; 3 - гайка; 4 - наконечник; 5 - изоляционная плита; 6 - зажимный болт

Черт. 2

Крепление болтов для подвешивания коробки

1 - болт; 2 - гайка; 3 - шайба

Черт. 3

ИНФОРМАЦИОННЫЕ ДАННЫЕ

1. РАЗРАБОТАН И ВНЕСЕН Министерством черной металлургии СССР

РАЗРАБОТЧИКИ

И.Н. Голиков, С.С. Грацианова, И.М. Племянникова, В.В. Каратаева, Н.А. Горохова, Н.Г. Чеботарев, И.Ф. Меделян, РА Воробьева

2. УТВЕРЖДЕН И ВВЕДЕН В ДЕЙСТВИЕ Постановлением Государственного комитета стандартов Совета Министров СССР от 07.02.78 № 379

3. ВЗАМЕН ГОСТ 2419-58

4. ССЫЛОЧНЫЕ НОРМАТИВНО-ТЕХНИЧЕСКИЕ ДОКУМЕНТЫ

Обозначение НТД, на который дана ссылка

Номер пункта, подпункта

ГОСТ 111-90

Разд. 2

ГОСТ 8335-81

Разд. 2

ГОСТ 28243-89

Разд. 2

5. Ограничение срока действия снято по протоколу № 3-93 Межгосударственного Совета по стандартизации, метрологии и сертификации (ИУС 5-6-93)

6. ПЕРЕИЗДАНИЕ (май 1998 г.) с Изменением № 1, утвержденным в ноябре 1987 г. (ИУС 2-88)

 

СОДЕРЖАНИЕ

 

 



© 2013 Ёшкин Кот :-)