| ||||||||||||||||||||||
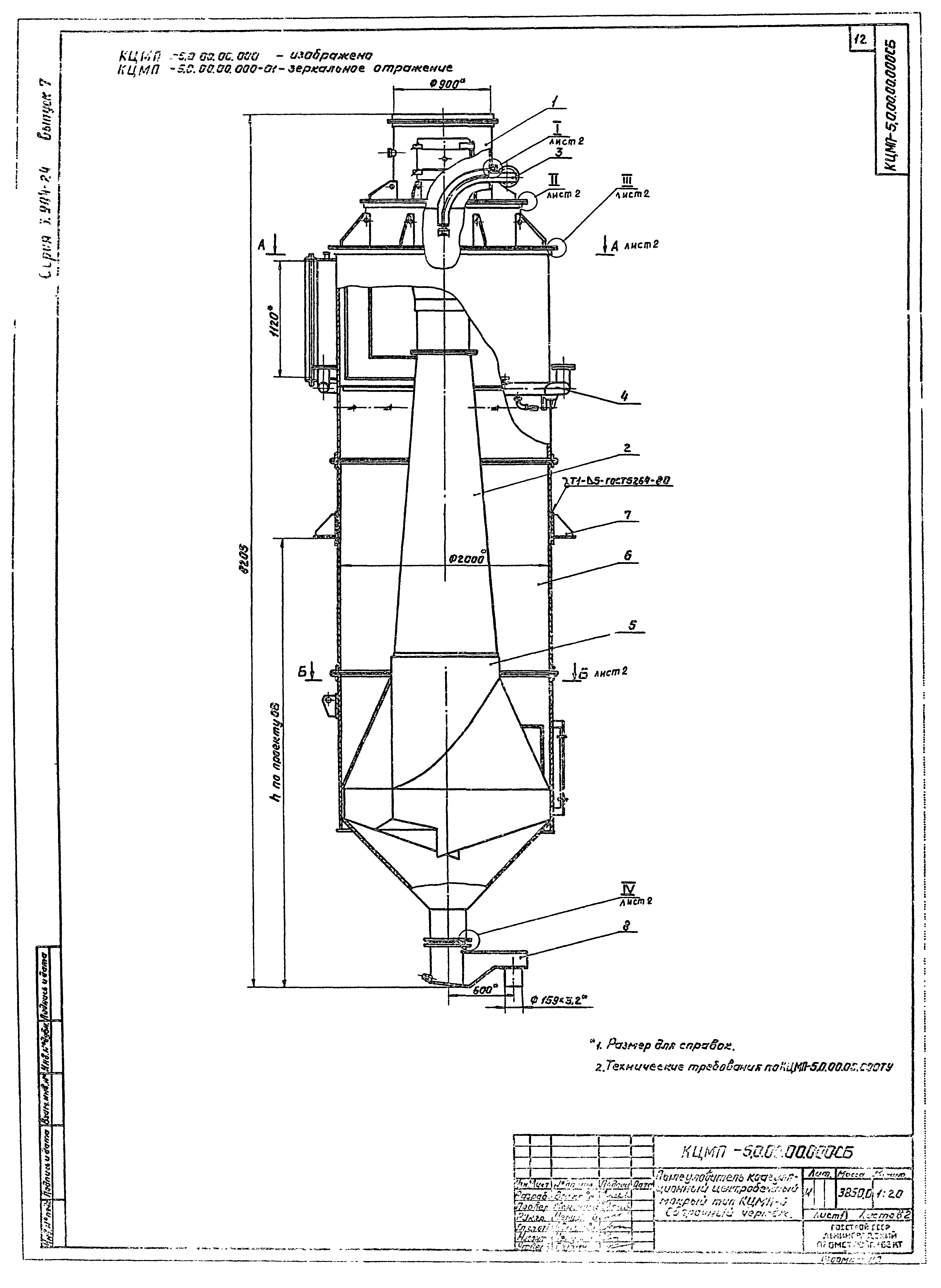
Скачать Серия 5.904-24 Выпуск 7. Пылеуловитель КЦМП-5,0. Рабочие чертежиДата актуализации: 10.08.2017
|
| Обозначение: | Серия 5.904-24 |
| Обозначение англ: | Series 5.904-24 |
| Статус: | действует |
| Название рус.: | Выпуск 7. Пылеуловитель КЦМП-5,0. Рабочие чертежи |
| Дата добавления в базу: | 05.05.2017 |
| Дата актуализации: | 05.05.2017 |
| Разработан: | ГПИ Ленпромстройпроект |
| Утверждён: | 20.06.1984 Главпромстройпроект Госстроя СССР (20) |
| Расположен в: |









































