Информационная система
«Ёшкин Кот»

Скачать базу одним архивом
Скачать обновления
История создания базы
Карта сайта

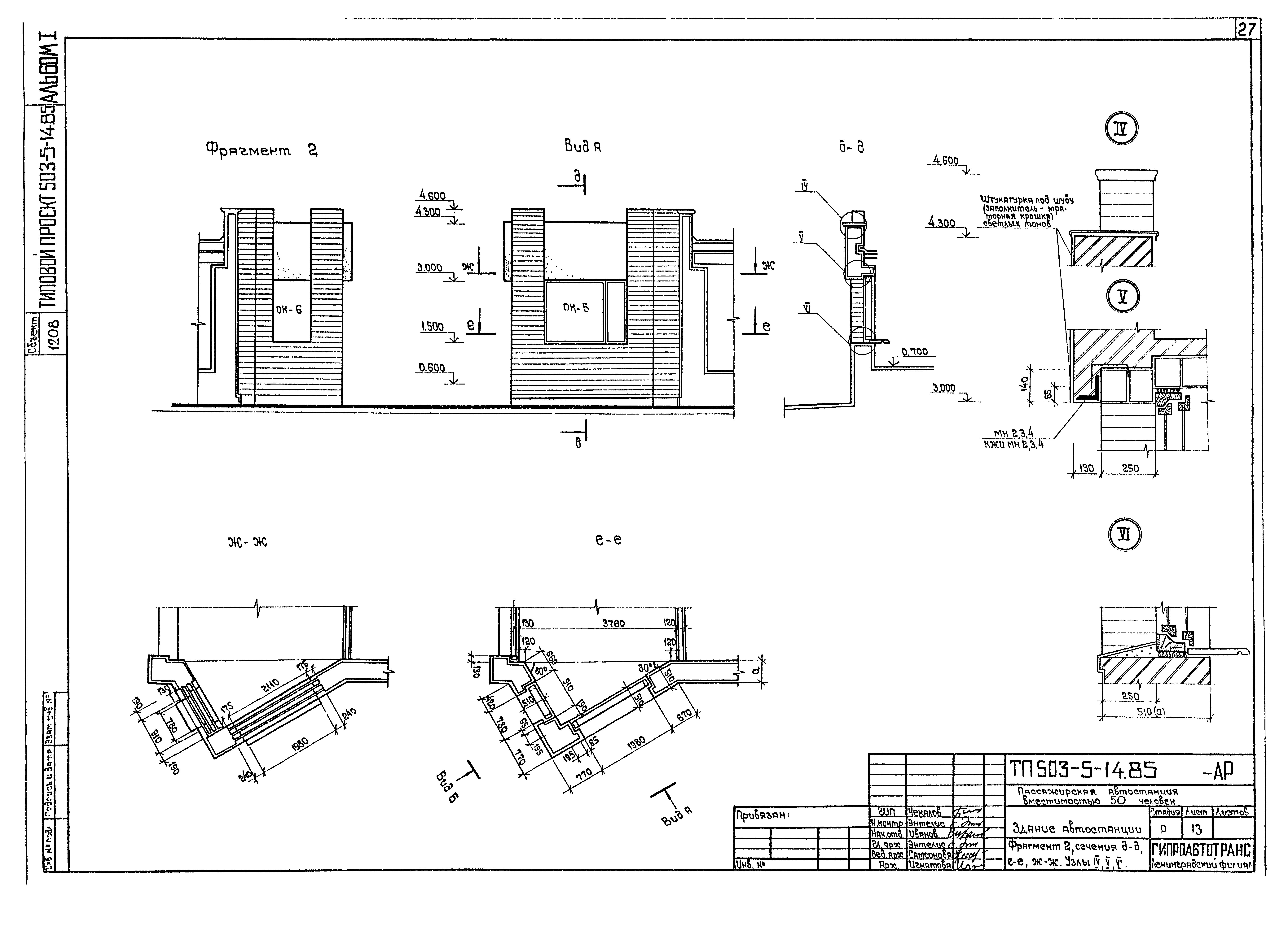
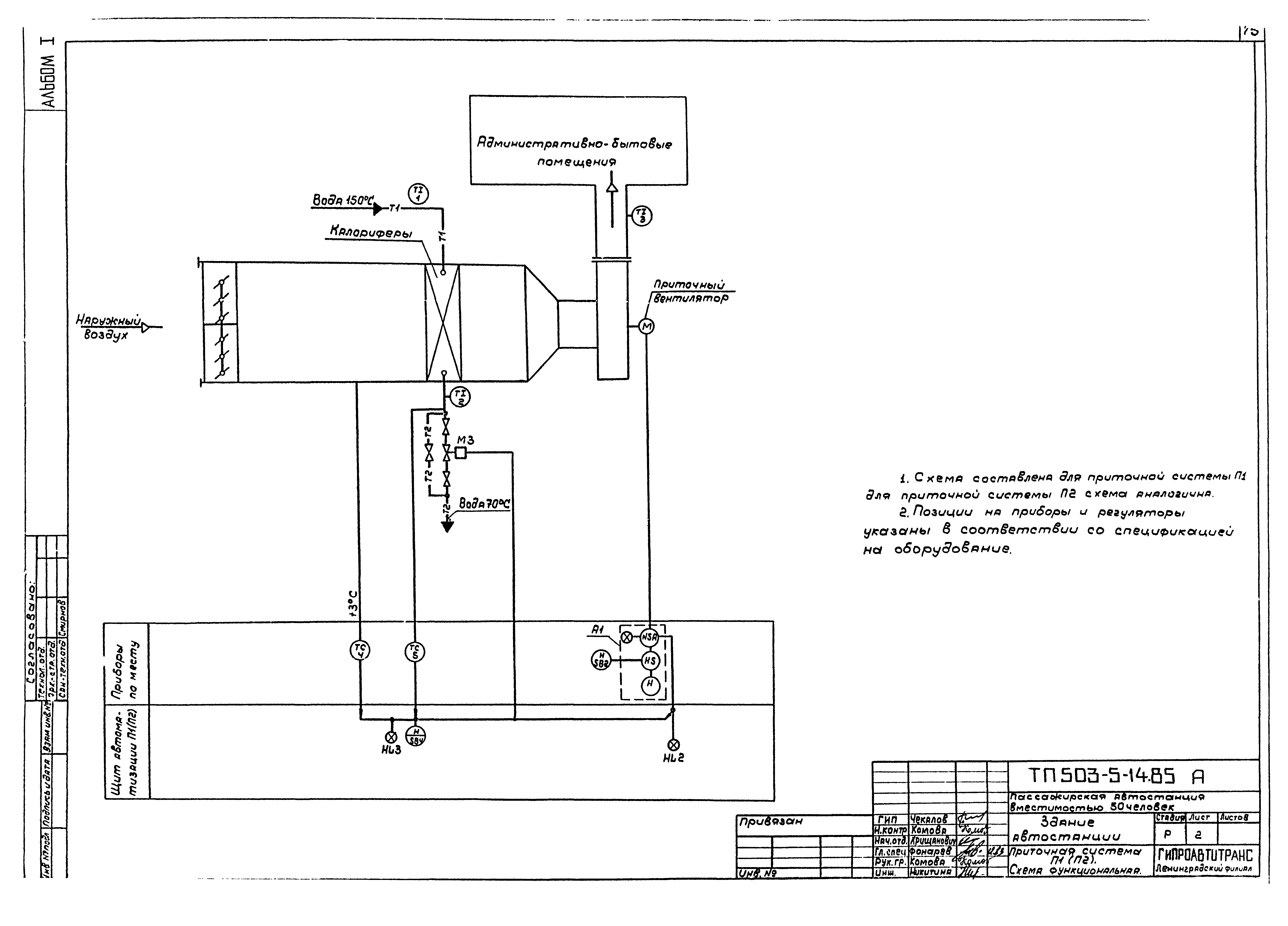
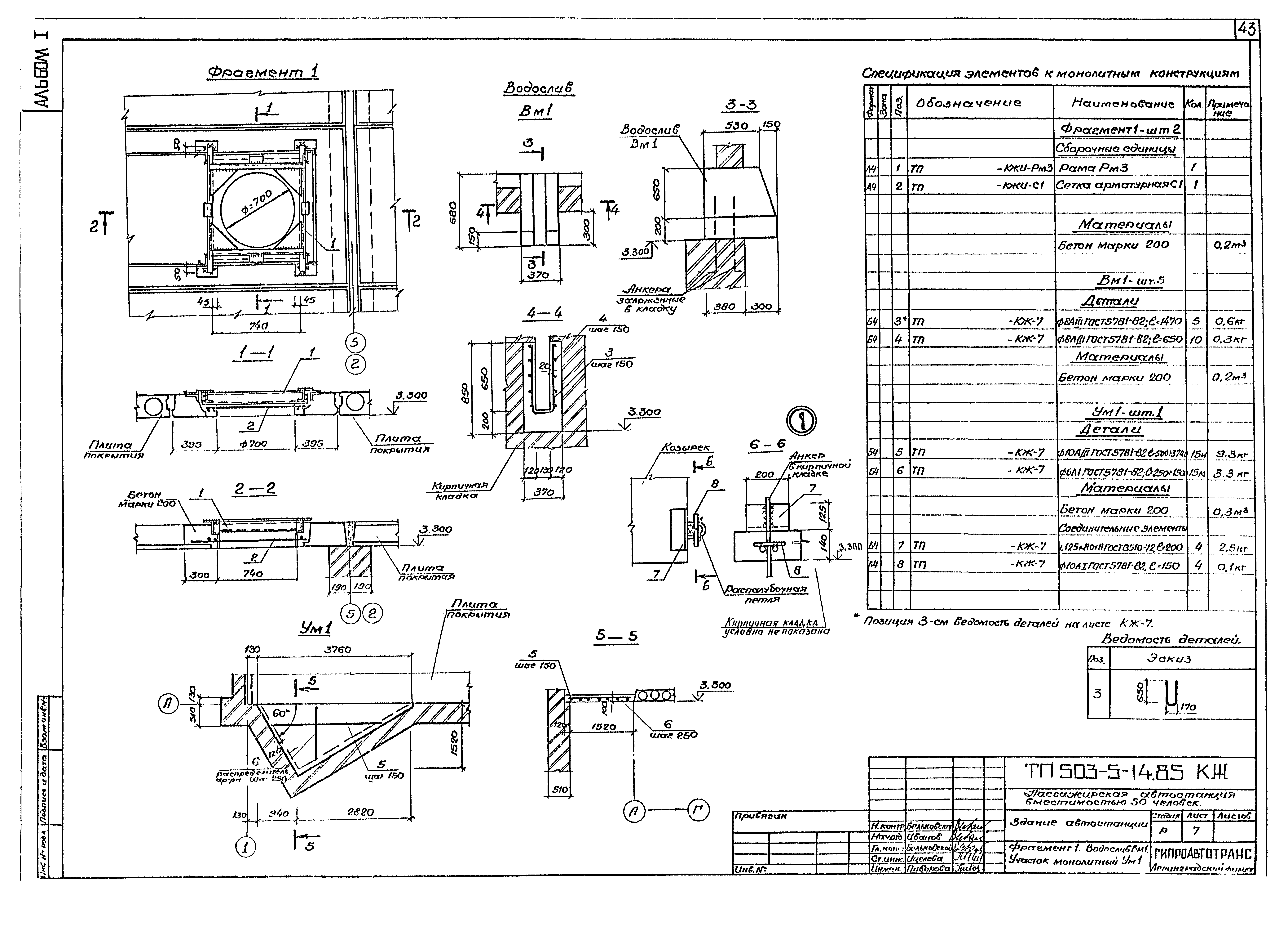
Скачать Типовой проект 503-5-14.85 Альбом I. Пояснительная записка. Генеральный план и транспорт. Архитектурные решения. Конструкции железобетонные. Конструкции металлические. Отопление и вентиляция. Водоснабжение и канализация. Электрическое освещение. Силовое электрооборудование. Связь и сигнализация. Автоматизация

Дата актуализации: 10.08.2017

Типовой проект 503-5-14.85

Альбом I. Пояснительная записка. Генеральный план и транспорт. Архитектурные решения. Конструкции железобетонные. Конструкции металлические. Отопление и вентиляция. Водоснабжение и канализация. Электрическое освещение. Силовое электрооборудование. Связь и сигнализация. Автоматизация

Обозначение: Типовой проект 503-5-14.85
Обозначение англ: 503-5-14.85
Статус:действует
Название рус.:Альбом I. Пояснительная записка. Генеральный план и транспорт. Архитектурные решения. Конструкции железобетонные. Конструкции металлические. Отопление и вентиляция. Водоснабжение и канализация. Электрическое освещение. Силовое электрооборудование. Связь и сигнализация. Автоматизация
Дата добавления в базу:01.02.2017
Дата актуализации:05.05.2017
Разработан: Гипроавтотранс
Утверждён:05.07.1985 Минавтотранс РСФСР (Russian Federation Minavtotrans 23)
Издан: ЦИТП Госстроя СССР (CITP, Gosstroy (USSR) 1986 г. )
Расположен в:Техническая документация Строительство Справочные документы Типовые строительные конструкции, изделия и узлы Общероссийский строительный каталог Промышленные предприятия, здания и сооружения Предприятия, здания и сооружения транспорта Транспорт автомобильный Здания и сооружения по обслуживанию пассажиров
Заменяет собой:
  • Типовой проект 503-222
Нормативные ссылки:
Типовой проект 503-5-14.85Типовой проект 503-5-14.85Типовой проект 503-5-14.85Типовой проект 503-5-14.85Типовой проект 503-5-14.85Типовой проект 503-5-14.85Типовой проект 503-5-14.85Типовой проект 503-5-14.85Типовой проект 503-5-14.85Типовой проект 503-5-14.85Типовой проект 503-5-14.85Типовой проект 503-5-14.85Типовой проект 503-5-14.85Типовой проект 503-5-14.85Типовой проект 503-5-14.85Типовой проект 503-5-14.85Типовой проект 503-5-14.85Типовой проект 503-5-14.85Типовой проект 503-5-14.85Типовой проект 503-5-14.85Типовой проект 503-5-14.85Типовой проект 503-5-14.85Типовой проект 503-5-14.85Типовой проект 503-5-14.85Типовой проект 503-5-14.85Типовой проект 503-5-14.85Типовой проект 503-5-14.85Типовой проект 503-5-14.85Типовой проект 503-5-14.85Типовой проект 503-5-14.85Типовой проект 503-5-14.85Типовой проект 503-5-14.85Типовой проект 503-5-14.85Типовой проект 503-5-14.85Типовой проект 503-5-14.85Типовой проект 503-5-14.85Типовой проект 503-5-14.85Типовой проект 503-5-14.85Типовой проект 503-5-14.85Типовой проект 503-5-14.85Типовой проект 503-5-14.85Типовой проект 503-5-14.85Типовой проект 503-5-14.85Типовой проект 503-5-14.85Типовой проект 503-5-14.85Типовой проект 503-5-14.85Типовой проект 503-5-14.85Типовой проект 503-5-14.85Типовой проект 503-5-14.85Типовой проект 503-5-14.85Типовой проект 503-5-14.85Типовой проект 503-5-14.85Типовой проект 503-5-14.85Типовой проект 503-5-14.85Типовой проект 503-5-14.85Типовой проект 503-5-14.85Типовой проект 503-5-14.85Типовой проект 503-5-14.85Типовой проект 503-5-14.85Типовой проект 503-5-14.85Типовой проект 503-5-14.85Типовой проект 503-5-14.85Типовой проект 503-5-14.85Типовой проект 503-5-14.85Типовой проект 503-5-14.85Типовой проект 503-5-14.85Типовой проект 503-5-14.85Типовой проект 503-5-14.85Типовой проект 503-5-14.85Типовой проект 503-5-14.85Типовой проект 503-5-14.85Типовой проект 503-5-14.85Типовой проект 503-5-14.85Типовой проект 503-5-14.85Типовой проект 503-5-14.85Типовой проект 503-5-14.85Типовой проект 503-5-14.85Типовой проект 503-5-14.85Типовой проект 503-5-14.85Типовой проект 503-5-14.85

© 2013 Ёшкин Кот :-) Карта сайта