Информационная система
«Ёшкин Кот»

Скачать базу одним архивом
Скачать обновления
История создания базы
Карта сайта

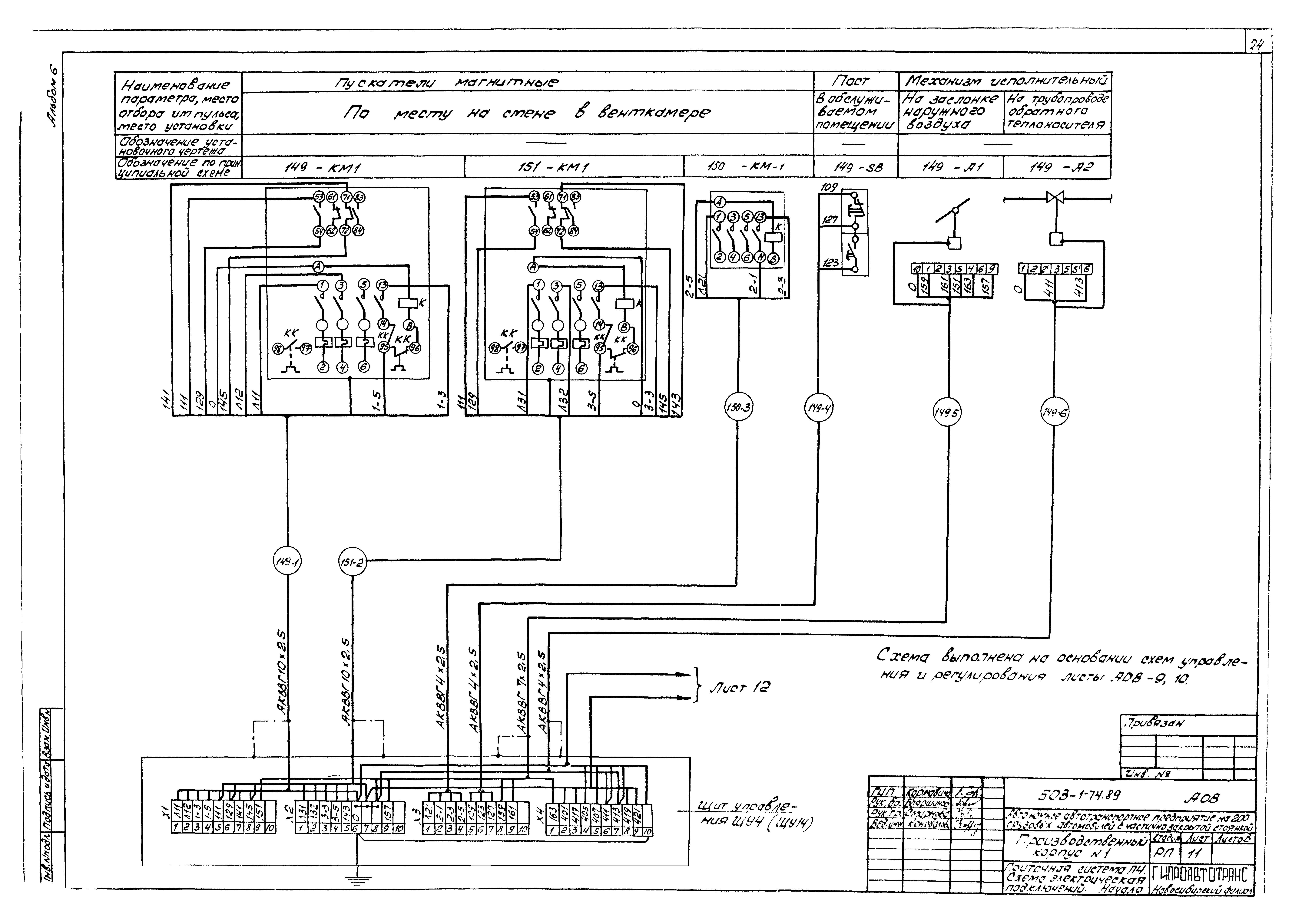
Скачать Типовой проект 503-1-74.89 Альбом 6. Автоматизация технологии производства. Автоматизация отопления и вентиляции. Автоматизация внутреннего водопровода и канализации

Дата актуализации: 10.08.2017

Типовой проект 503-1-74.89

Альбом 6. Автоматизация технологии производства. Автоматизация отопления и вентиляции. Автоматизация внутреннего водопровода и канализации

Обозначение: Типовой проект 503-1-74.89
Обозначение англ: 503-1-74.89
Статус:действует
Название рус.:Альбом 6. Автоматизация технологии производства. Автоматизация отопления и вентиляции. Автоматизация внутреннего водопровода и канализации
Дата добавления в базу:12.02.2016
Дата актуализации:05.05.2017
Разработан: Новосибирский филиал Гипроавтотранса
Утверждён:27.02.1989 Минавтотранс РСФСР (Russian Federation Minavtotrans 2)
Издан: ЦИТП Госстроя СССР (CITP, Gosstroy (USSR) 1990 г. )
Расположен в:Техническая документация Строительство Справочные документы Типовые строительные конструкции, изделия и узлы Общероссийский строительный каталог Промышленные предприятия, здания и сооружения Предприятия, здания и сооружения транспорта Транспорт автомобильный Предприятия автотранспортные, гаражи и стоянки для грузовых автомобилей и механизмов
Типовой проект 503-1-74.89Типовой проект 503-1-74.89Типовой проект 503-1-74.89Типовой проект 503-1-74.89Типовой проект 503-1-74.89Типовой проект 503-1-74.89Типовой проект 503-1-74.89Типовой проект 503-1-74.89Типовой проект 503-1-74.89Типовой проект 503-1-74.89Типовой проект 503-1-74.89Типовой проект 503-1-74.89Типовой проект 503-1-74.89Типовой проект 503-1-74.89Типовой проект 503-1-74.89Типовой проект 503-1-74.89Типовой проект 503-1-74.89Типовой проект 503-1-74.89Типовой проект 503-1-74.89Типовой проект 503-1-74.89Типовой проект 503-1-74.89Типовой проект 503-1-74.89Типовой проект 503-1-74.89Типовой проект 503-1-74.89Типовой проект 503-1-74.89Типовой проект 503-1-74.89Типовой проект 503-1-74.89Типовой проект 503-1-74.89Типовой проект 503-1-74.89Типовой проект 503-1-74.89Типовой проект 503-1-74.89Типовой проект 503-1-74.89Типовой проект 503-1-74.89Типовой проект 503-1-74.89Типовой проект 503-1-74.89Типовой проект 503-1-74.89Типовой проект 503-1-74.89Типовой проект 503-1-74.89Типовой проект 503-1-74.89Типовой проект 503-1-74.89Типовой проект 503-1-74.89Типовой проект 503-1-74.89Типовой проект 503-1-74.89Типовой проект 503-1-74.89Типовой проект 503-1-74.89Типовой проект 503-1-74.89Типовой проект 503-1-74.89Типовой проект 503-1-74.89Типовой проект 503-1-74.89Типовой проект 503-1-74.89Типовой проект 503-1-74.89Типовой проект 503-1-74.89Типовой проект 503-1-74.89Типовой проект 503-1-74.89Типовой проект 503-1-74.89Типовой проект 503-1-74.89Типовой проект 503-1-74.89Типовой проект 503-1-74.89Типовой проект 503-1-74.89Типовой проект 503-1-74.89Типовой проект 503-1-74.89Типовой проект 503-1-74.89

© 2013 Ёшкин Кот :-) Карта сайта