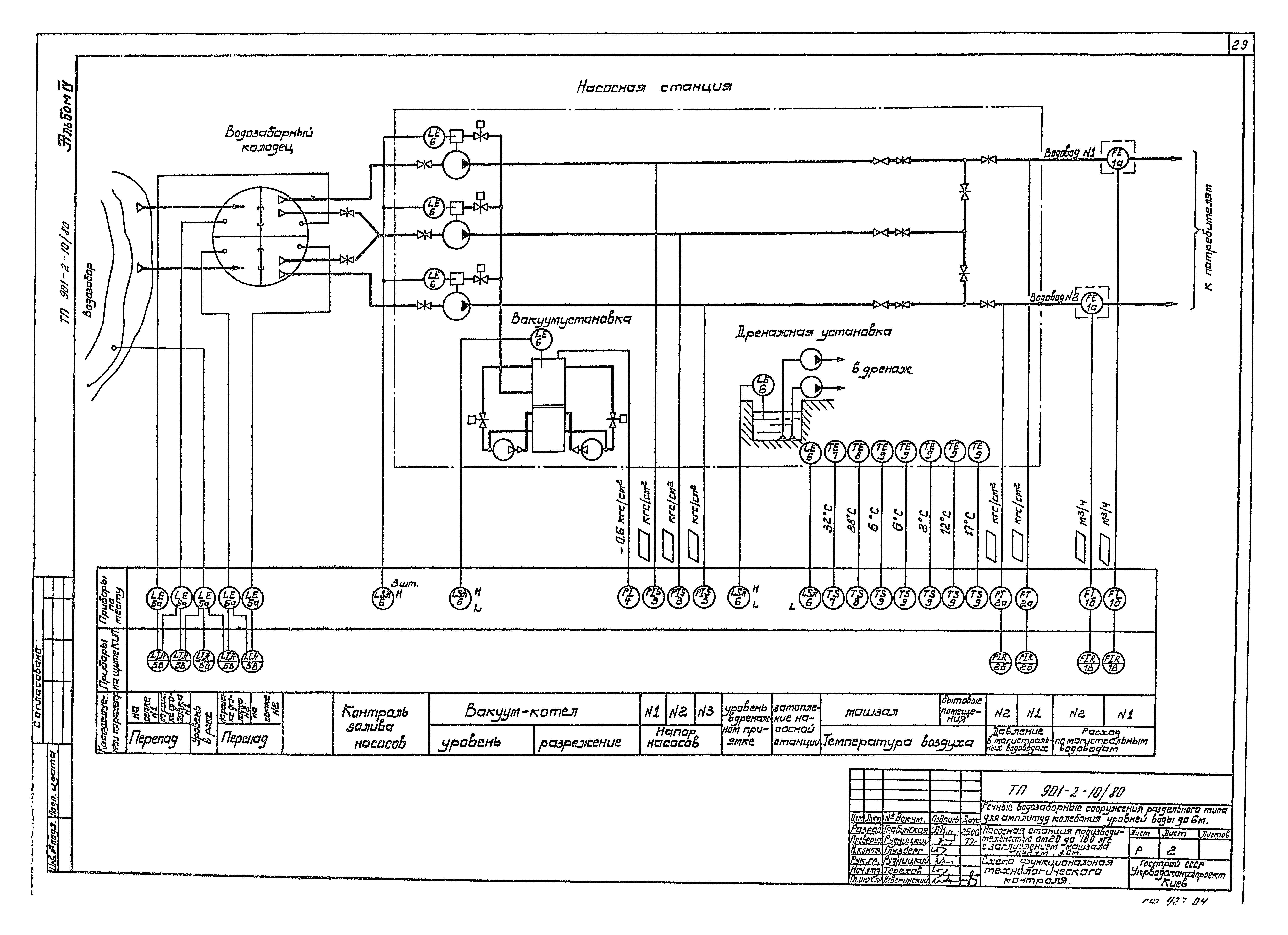
Скачать Типовой проект 901-2-10/80 Альбом IV. Электрооборудование и автоматизация, технологический контрольДата актуализации: 10.08.2017 Типовой проект 901-2-10/80
Альбом IV. Электрооборудование и автоматизация, технологический контрольОбозначение: | Типовой проект 901-2-10/80 | Обозначение англ: | 901-2-10/80 | Статус: | заменен | Название рус.: | Альбом IV. Электрооборудование и автоматизация, технологический контроль | Дата добавления в базу: | 12.02.2016 | Дата актуализации: | 05.05.2017 | Дата введения: | 01.04.1988 | Разработан: | Укрводоканалпроект
| Утверждён: | 24.07.1979 СоюзводоканалНИИпроект (SoyuzvodokanalNIIproject 40)
| Издан: | ЦИТП Госстроя СССР (CITP, Gosstroy (USSR) 1983 г. )
| Расположен в: |
| Заменяет собой: | - Типовой проект 901-2-10/71
| Чем заменён: | |
                                 
|