Информационная система
«Ёшкин Кот»

Скачать базу одним архивом
Скачать обновления
История создания базы
Карта сайта

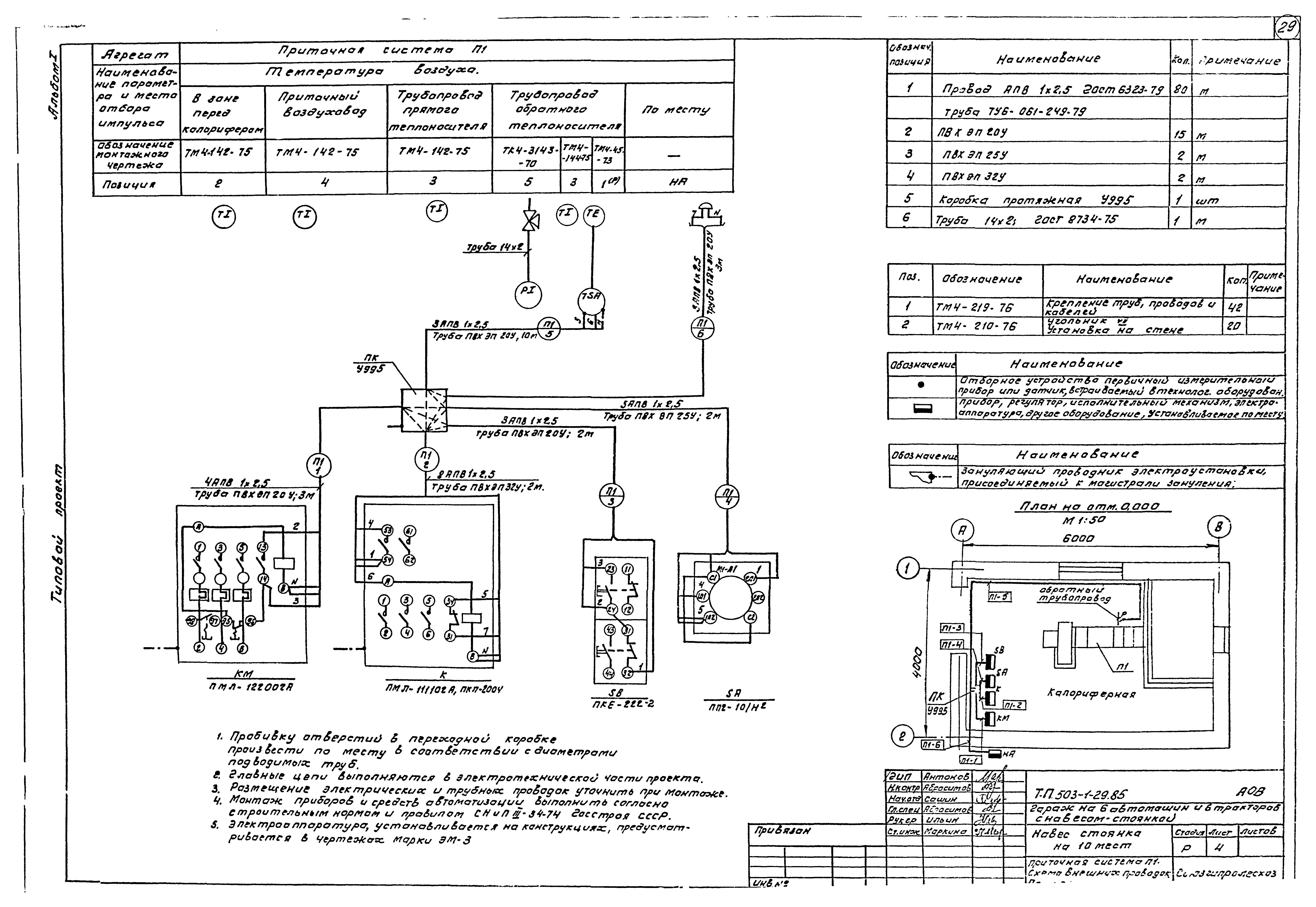
Скачать Типовой проект 503-1-29.85 Альбом I. Общая пояснительная записка. Технология производства. Архитектурные решения. Конструкции железобетонные. Отопление и вентиляция. Электрооборудование. Автоматизация отопления и вентиляции

Дата актуализации: 10.08.2017

Типовой проект 503-1-29.85

Альбом I. Общая пояснительная записка. Технология производства. Архитектурные решения. Конструкции железобетонные. Отопление и вентиляция. Электрооборудование. Автоматизация отопления и вентиляции

Обозначение: Типовой проект 503-1-29.85
Обозначение англ: 503-1-29.85
Статус:действует
Название рус.:Альбом I. Общая пояснительная записка. Технология производства. Архитектурные решения. Конструкции железобетонные. Отопление и вентиляция. Электрооборудование. Автоматизация отопления и вентиляции
Дата добавления в базу:12.02.2016
Дата актуализации:05.05.2017
Разработан: Союзгипролесхоз
Утверждён:28.09.1984 Гослесхоз СССР (USSR Gosleskhoz 12)
Издан: ЦИТП Госстроя СССР (CITP, Gosstroy (USSR) 1986 г. )
Расположен в:Техническая документация Строительство Справочные документы Типовые строительные конструкции, изделия и узлы Общероссийский строительный каталог Промышленные предприятия, здания и сооружения Предприятия, здания и сооружения транспорта Транспорт автомобильный Предприятия автотранспортные, гаражи и стоянки для легковых автомобилей, автобусов и мотоциклов
Типовой проект 503-1-29.85Типовой проект 503-1-29.85Типовой проект 503-1-29.85Типовой проект 503-1-29.85Типовой проект 503-1-29.85Типовой проект 503-1-29.85Типовой проект 503-1-29.85Типовой проект 503-1-29.85Типовой проект 503-1-29.85Типовой проект 503-1-29.85Типовой проект 503-1-29.85Типовой проект 503-1-29.85Типовой проект 503-1-29.85Типовой проект 503-1-29.85Типовой проект 503-1-29.85Типовой проект 503-1-29.85Типовой проект 503-1-29.85Типовой проект 503-1-29.85Типовой проект 503-1-29.85Типовой проект 503-1-29.85Типовой проект 503-1-29.85Типовой проект 503-1-29.85Типовой проект 503-1-29.85Типовой проект 503-1-29.85Типовой проект 503-1-29.85Типовой проект 503-1-29.85Типовой проект 503-1-29.85Типовой проект 503-1-29.85Типовой проект 503-1-29.85Типовой проект 503-1-29.85Типовой проект 503-1-29.85

© 2013 Ёшкин Кот :-) Карта сайта