Информационная система
«Ёшкин Кот»

Скачать базу одним архивом
Скачать обновления
История создания базы
Карта сайта

Скачать Типовой проект 901-7-19.90 Альбом 2. Технологические решения. Отопление и вентиляция. Внутренний водопровод и канализация

Дата актуализации: 10.08.2017

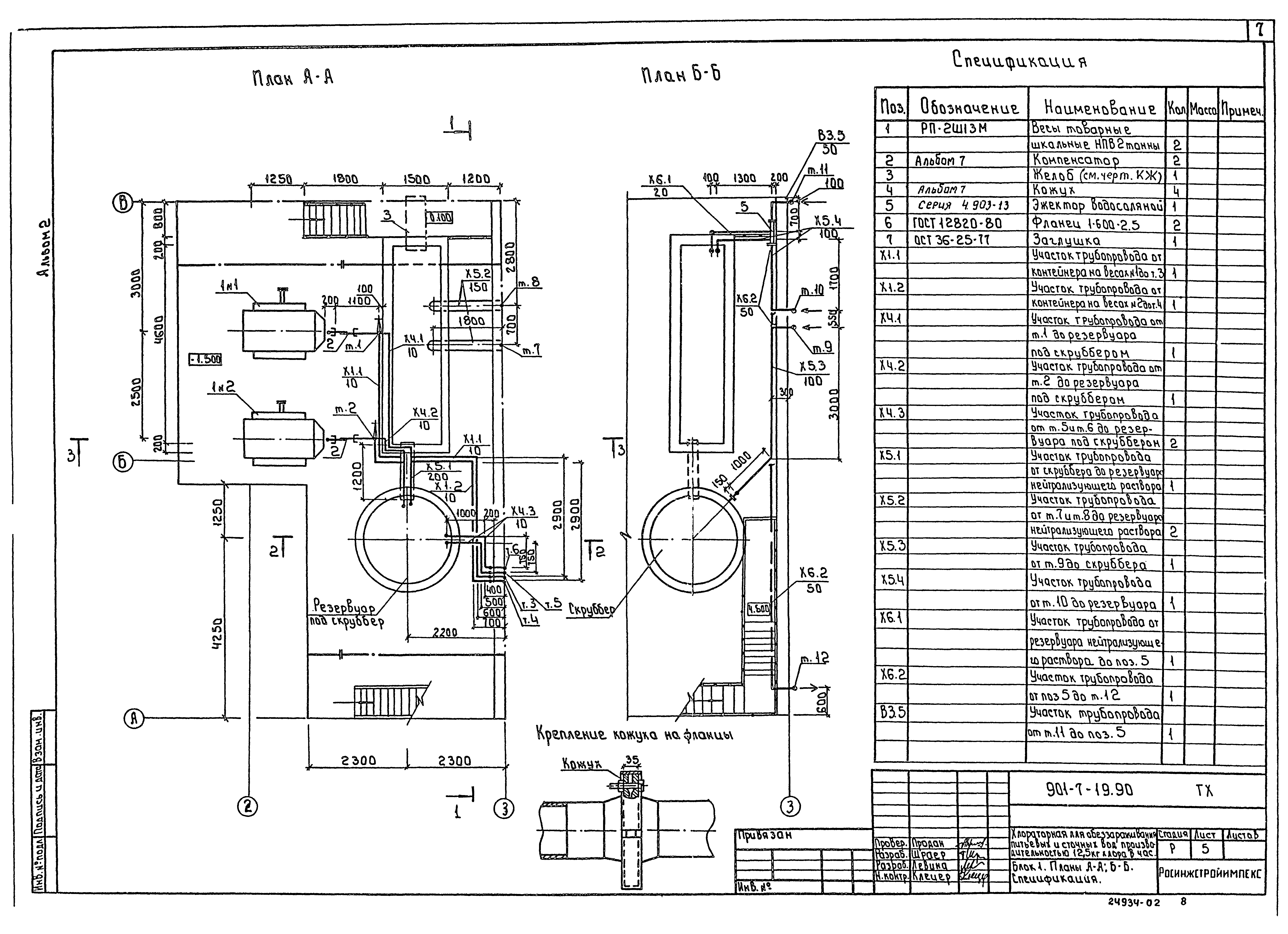
Типовой проект 901-7-19.90

Альбом 2. Технологические решения. Отопление и вентиляция. Внутренний водопровод и канализация

Обозначение: Типовой проект 901-7-19.90
Обозначение англ: 901-7-19.90
Статус:отменен
Название рус.:Альбом 2. Технологические решения. Отопление и вентиляция. Внутренний водопровод и канализация
Дата добавления в базу:21.05.2015
Дата актуализации:05.05.2017
Дата введения:01.04.2003
Разработан: Росинжстройимпекс
Утверждён:07.12.1989 Госкомархитектура (225)
Издан: ЦИТП Госстроя СССР (CITP, Gosstroy (USSR) 1991 г. )
Расположен в:Техническая документация Строительство Справочные документы Типовые строительные конструкции, изделия и узлы Общероссийский строительный каталог Промышленные предприятия, здания и сооружения Здания и сооружения санитарно-технические Водоснабжение Сооружения и установки по обеззараживанию воды Реагентное хозяйство для станций очистки
Заменяет собой:
Типовой проект 901-7-19.90Типовой проект 901-7-19.90Типовой проект 901-7-19.90Типовой проект 901-7-19.90Типовой проект 901-7-19.90Типовой проект 901-7-19.90Типовой проект 901-7-19.90Типовой проект 901-7-19.90Типовой проект 901-7-19.90Типовой проект 901-7-19.90Типовой проект 901-7-19.90Типовой проект 901-7-19.90Типовой проект 901-7-19.90Типовой проект 901-7-19.90Типовой проект 901-7-19.90Типовой проект 901-7-19.90Типовой проект 901-7-19.90Типовой проект 901-7-19.90Типовой проект 901-7-19.90Типовой проект 901-7-19.90Типовой проект 901-7-19.90Типовой проект 901-7-19.90Типовой проект 901-7-19.90Типовой проект 901-7-19.90Типовой проект 901-7-19.90Типовой проект 901-7-19.90Типовой проект 901-7-19.90Типовой проект 901-7-19.90

© 2013 Ёшкин Кот :-) Карта сайта