| ||||||||||||||||||||||||||||||||||
Скачать ГОСТ Р ИСО 17268-2014 Устройства соединительные для заправки наземных транспортных средств газообразным водородным топливомДата актуализации: 10.08.2017
|
| Обозначение: | ГОСТ Р ИСО 17268-2014 |
| Обозначение англ: | GOST R ISO 17268-2014 |
| Статус: | введен впервые |
| Название рус.: | Устройства соединительные для заправки наземных транспортных средств газообразным водородным топливом |
| Название англ.: | Gaseous hydrogen land vehicle refuelling connection devices |
| Дата добавления в базу: | 21.05.2015 |
| Дата актуализации: | 05.05.2017 |
| Дата введения: | 01.07.2015 |
| Область применения: | Стандарт устанавливает требования безопасности к конструкции и эксплуатационным характеристикам соединительных устройств для заправки наземных транспортных средств сжатым водородом. |
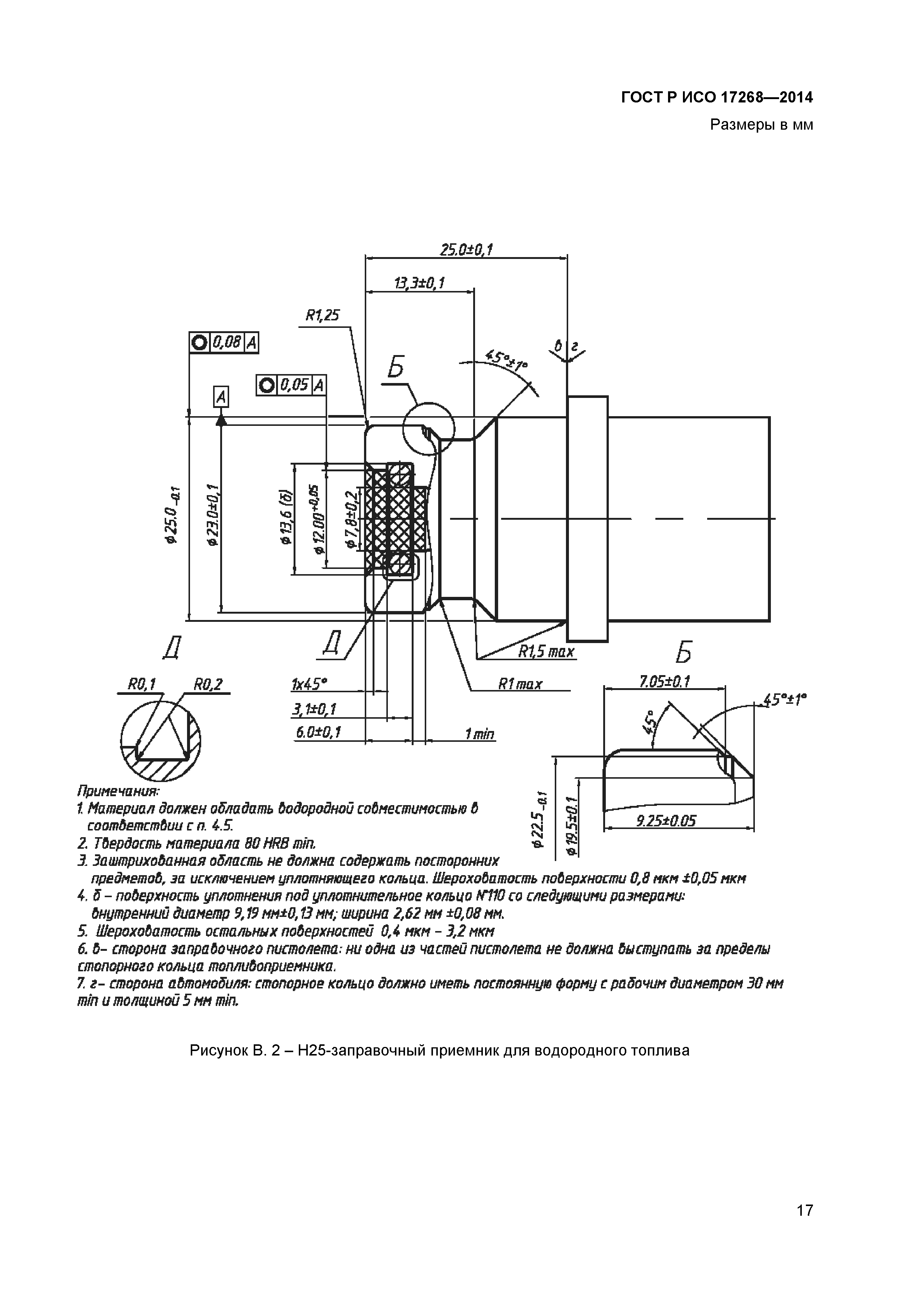
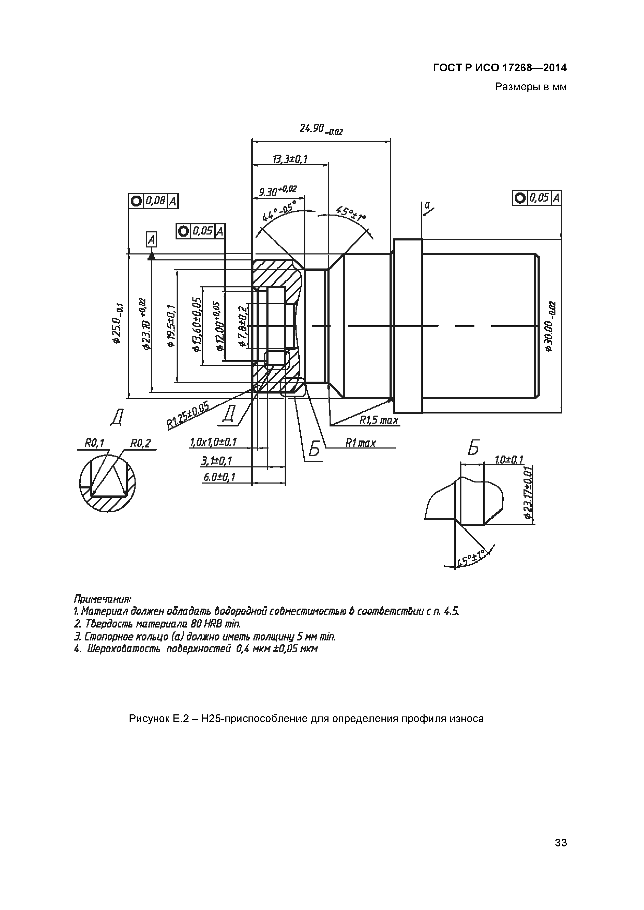
| Оглавление: | 1 Область применения 2 Нормативные ссылки 3 Термины и определения 4 Общие требования к конструкции 5 Заправочные вентили 6 Заправочные приемники 7 Порядок проверки правильности проектирования 8 Инструкции 9 Маркировка Приложение А (обязательное) Оснастка для заправочного приемника/заправочного вентиля Приложение В (обязательное) Заправочные приемники для водородного топлива Приложение С (обязательное) Приспособления для испытаний со свободной посадкой Приложение D (обязательное) Приспособления для испытаний с тугой посадкой Приложение Е (обязательное) Приспособления для определения профиля износа Приложение ДА (обязательное) Сведения о соответствии ссылочных международных стандартов национальным стандартам Российской Федерации |
| Разработан: | НП НАВЭ |
| Утверждён: | 26.11.2014 Федеральное агентство по техническому регулированию и метрологии (1763-ст) |
| Издан: | Стандартинформ (2015 г. ) |
| Расположен в: | |
| Нормативные ссылки: |










































