Скачать Типовой проект 903-1-23/71 Альбом VII. Контроль и регулирование. Тип 1, 2, 3Дата актуализации: 10.08.2017 Типовой проект 903-1-23/71
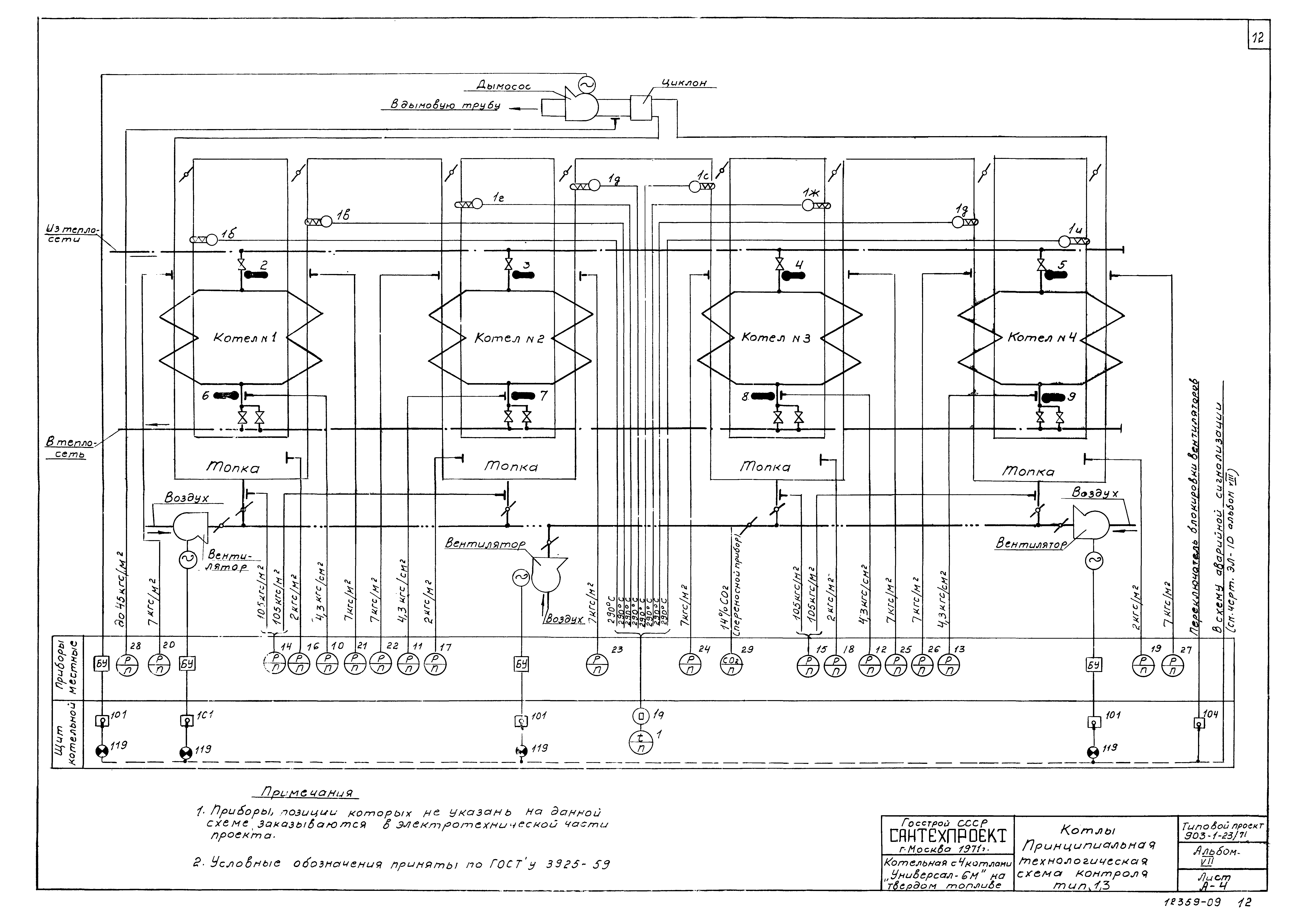
Альбом VII. Контроль и регулирование. Тип 1, 2, 3Обозначение: | Типовой проект 903-1-23/71 | Обозначение англ: | 903-1-23/71 | Статус: | отменен | Название рус.: | Альбом VII. Контроль и регулирование. Тип 1, 2, 3 | Дата добавления в базу: | 01.10.2014 | Дата актуализации: | 05.05.2017 | Дата введения: | 01.03.1983 | Оглавление: | Обложка Титульный лист А-1 Опись чертежей. Тип 1, 2, 3 А-2 Пояснительная записка. Тип 1, 2, 3 А-3 Спецификация. Тип 1, 2, 3 А-3 Спецификация. Тип 1 А-3 Спецификация. Тип 2 А-3 Спецификация. Тип 3 А-3 Спецификация. Тип 1, 2, 3 А-4 Котлы. Принципиальная технологическая схема контроля. Тип 1, 3 А-5 Котлы. Принципиальная технологическая схема контроля. Тип 2 А-6 Вспомогательное оборудование. Принципиальная технологическая схема автоматизации. Тип 1 А-7 Вспомогательное оборудование. Принципиальная технологическая схема автоматизации. Тип 2 А-8 Вспомогательное оборудование. Принципиальная технологическая схема автоматизации. Тип 3 А-9 Электрическая схема питания. Тип 1, 2, 3 А-10 Общий вид щита котельной. Тип 1, 2, 3 А-11 Монтажная схема щита котельной. Тип 1, 3 А-11 Монтажная схема щита котельной. Тип 2 А-11 Монтажная схема щита котельной. Тип 1, 2, 3 А-12 Котлы. Схема внешних соединений. Тип 1, 3 А-13 Котлы. Схема внешних соединений. Тип 2 А-14 Вспомогательное оборудование. Схема внешних соединений. Тип 1 А-15 Вспомогательное оборудование. Схема внешних соединений. Тип 2 А-16 Вспомогательное оборудование. Схема внешних соединений. Тип 3 А-17 Трассы электрических и трубных проводок (примерное направление). Тип 1, 3 А-18 Трассы электрических и трубных проводок (примерное направление). Тип 2 А-19 Трассы электрических и трубных проводок (примерное направление). Тип 1, 2, 3 А-20 Опросный лист. Тип 1, 3 А-21 Опросный лист. Тип 2 | Разработан: | ГПИ Сантехпроект Госстроя СССР
| Утверждён: | 15.02.1973 Главпромстройпроект Госстроя СССР (7)
| Расположен в: |
| Заменяет собой: | |
                                
|