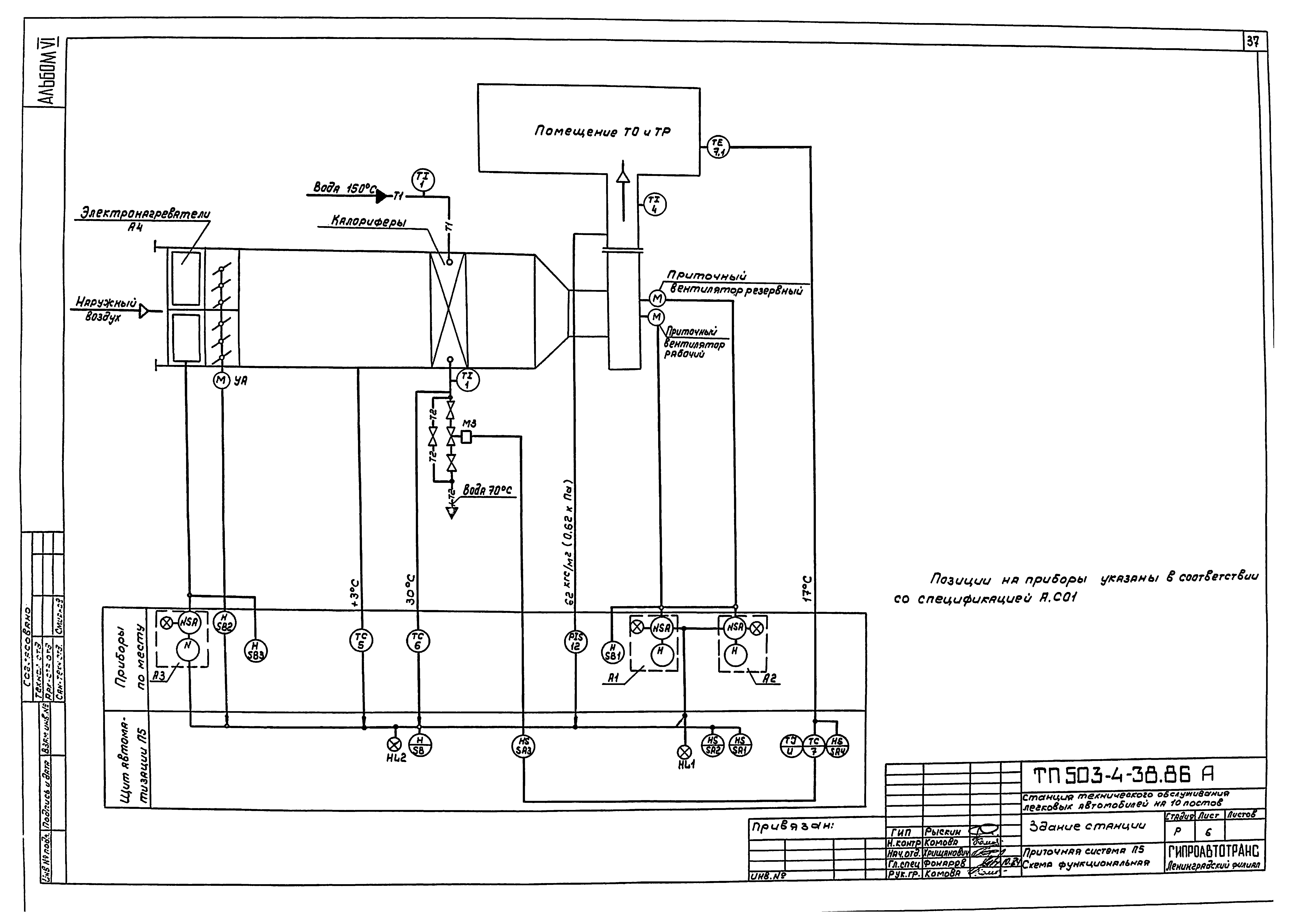
Скачать Типовой проект 503-4-38.86 Альбом VI. Электрическое освещение. Силовое электрооборудование. Связь и сигнализация. АвтоматизацияДата актуализации: 10.08.2017 Типовой проект 503-4-38.86
Альбом VI. Электрическое освещение. Силовое электрооборудование. Связь и сигнализация. АвтоматизацияОбозначение: | Типовой проект 503-4-38.86 | Обозначение англ: | 503-4-38.86 | Статус: | действует | Название рус.: | Альбом VI. Электрическое освещение. Силовое электрооборудование. Связь и сигнализация. Автоматизация | Дата добавления в базу: | 01.10.2014 | Дата актуализации: | 05.05.2017 | Разработан: | Гипроавтотранс
| Утверждён: | 19.08.1985 Минавтопром СССР (USSR Minavtoprom 10)
| Расположен в: |
|
                                                                    
|