Информационная система
«Ёшкин Кот»

Скачать базу одним архивом
Скачать обновления
История создания базы
Карта сайта

Скачать Типовой проект 903-1-236.87 Альбом 7. Регулирование и контроль (из ТП 903-1-235.87)

Дата актуализации: 10.08.2017

Типовой проект 903-1-236.87

Альбом 7. Регулирование и контроль (из ТП 903-1-235.87)

Обозначение: Типовой проект 903-1-236.87
Обозначение англ: 903-1-236.87
Статус:не определен законодательством
Название рус.:Альбом 7. Регулирование и контроль (из ТП 903-1-235.87)
Дата добавления в базу:01.10.2014
Дата актуализации:05.05.2017
Дата введения:27.11.1986
Оглавление:Общие данные
Котел Е-1-9ГН № 1 (2 - 4). Схема функциональная
Вспомогательное оборудование. Схема функциональная
Блок сетевой установки. Схема функциональная
Блок подпиточных насосов. Схема функциональная
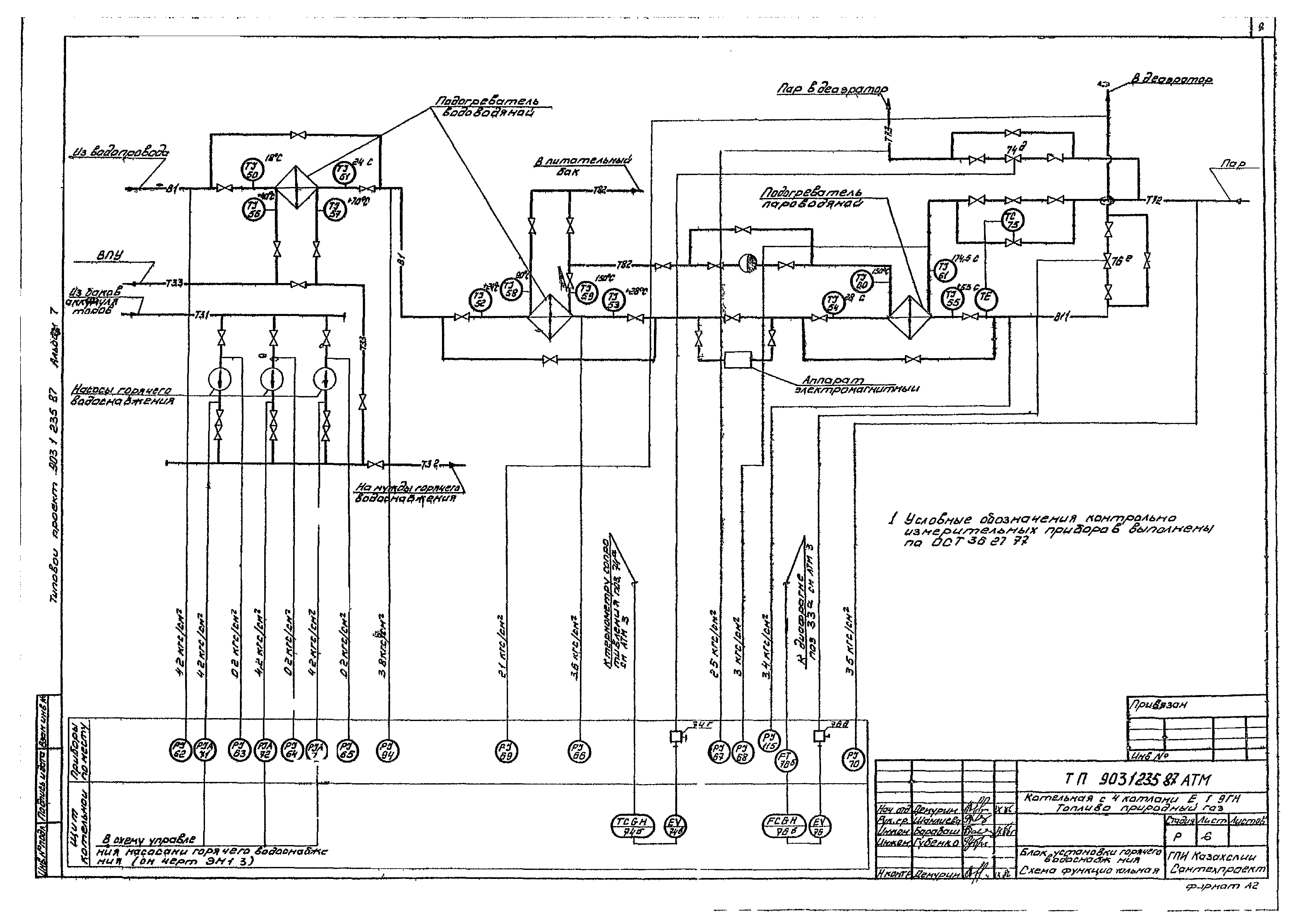
Блок установки горячего водоснабжения. Схема функциональная
Блок газоотсасывающей установки. Схема функциональная
Схема электрическая принципиальная электропитания
Схема электрическая принципиальная технологической сигнализации
Регулирование температуры. Схема электрическая принципиальная
Регулирование давления. Схема электрическая принципиальная
Регулирование расхода. Схема электрическая принципиальная
Стенд. Задание на разработку
Котел Е-1-9ГН № 1 (2 - 4). Схема вешних проводок
Вспомогательное оборудование. Схема внешних проводок
Блок сетевой установки. Схема внешних проводок
Блок подпиточных насосов. Схема внешних проводок
Блок установки горячего водоснабжения. Схема внешних проводок
Блок газоотсасывающей установки. Схема внешних проводок
Схема подключения внешних проводок к щиту котельной
План расположения
План расположения коробов
Пожарная сигнализация. Скелетная схема
Пожарная сигнализация. План расположения
Разработан: ГПИ Казахский Сантехпроект Госстроя СССР
Утверждён:27.11.1986 ГПИ Сантехпроект (16/КУ-86)
Расположен в:Техническая документация Строительство Справочные документы Типовые строительные конструкции, изделия и узлы Общероссийский строительный каталог Промышленные предприятия, здания и сооружения Здания и сооружения санитарно-технические Теплоснабжение Котельные установки Закрытые системы теплоснабжения Топливо - газ
Заменяет собой:
  • Типовой проект 903-1-164
Типовой проект 903-1-236.87Типовой проект 903-1-236.87Типовой проект 903-1-236.87Типовой проект 903-1-236.87Типовой проект 903-1-236.87Типовой проект 903-1-236.87Типовой проект 903-1-236.87Типовой проект 903-1-236.87Типовой проект 903-1-236.87Типовой проект 903-1-236.87Типовой проект 903-1-236.87Типовой проект 903-1-236.87Типовой проект 903-1-236.87Типовой проект 903-1-236.87Типовой проект 903-1-236.87Типовой проект 903-1-236.87Типовой проект 903-1-236.87Типовой проект 903-1-236.87Типовой проект 903-1-236.87Типовой проект 903-1-236.87Типовой проект 903-1-236.87Типовой проект 903-1-236.87Типовой проект 903-1-236.87Типовой проект 903-1-236.87Типовой проект 903-1-236.87Типовой проект 903-1-236.87Типовой проект 903-1-236.87Типовой проект 903-1-236.87Типовой проект 903-1-236.87Типовой проект 903-1-236.87Типовой проект 903-1-236.87

© 2013 Ёшкин Кот :-) Карта сайта