Скачать Типовой проект 501-6-21.12.88 Альбом II. Архитектурные решения. Конструкции железобетонные. Отопление и вентиляция. Внутренний водопровод и канализация. Электротехническая часть. Связь и сигнализация. Электроосвещение. АвтоматизацияДата актуализации: 10.08.2017 Типовой проект 501-6-21.12.88
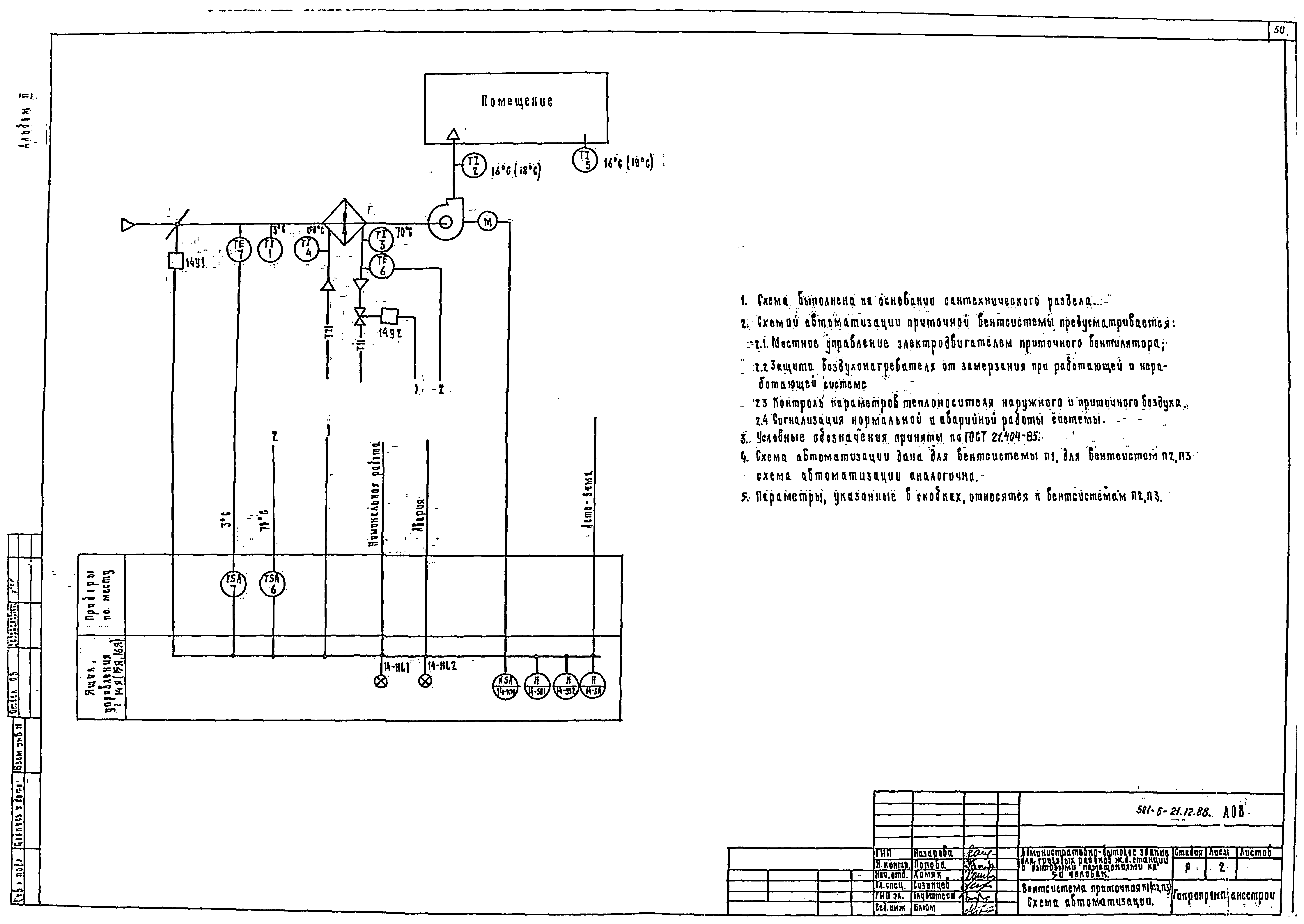
Альбом II. Архитектурные решения. Конструкции железобетонные. Отопление и вентиляция. Внутренний водопровод и канализация. Электротехническая часть. Связь и сигнализация. Электроосвещение. АвтоматизацияОбозначение: | Типовой проект 501-6-21.12.88 | Обозначение англ: | 501-6-21.12.88 | Статус: | не определен законодательством | Название рус.: | Альбом II. Архитектурные решения. Конструкции железобетонные. Отопление и вентиляция. Внутренний водопровод и канализация. Электротехническая часть. Связь и сигнализация. Электроосвещение. Автоматизация | Дата добавления в базу: | 01.10.2014 | Дата актуализации: | 05.05.2017 | Дата введения: | 07.07.1988 | Оглавление: | Содержание альбома Архитектурные решения Общие данные План на отм. 0.000 План на отм. 3.300 Разрез 1-1. План кровли Фасады План полов Перегородка операционного зала Схема расположения отверстий в перегородках и вентблоках Конструкции железобетонные Общие данные Схема расположения элементов фундаментов Развертки фундаментов Схема расположения элементов наружных стен Схема расположения элементов внутренних стен Схема расположения элементов перекрытия Схема расположения элементов покрытия Схема расположения элементов лестницы Отопление и вентиляция Общие данные План на отм. 0.000 План на отм. 3.300 Схемы систем отопления, теплоснабжения установок П1…П3. Узлы 1, 2 Схемы систем П1 - П3; В1 - В4 Схемы систем ВЕ1 - ВЕ12 Установки систем П1 - П3 Установки систем В2 - В4 Узел управления № 1 Водопровод и канализация Общие данные Планы на отм. 0.000 и 3.300 с системами В1, Т3, Т4, К1, К2, К3 Схемы систем В1, Т3, Т4 Схемы систем К1, К2, К3 Силовое электрооборудование Общие данные Питающая сеть 380/220 В. Принципиальная схема Распределительная сеть 380/220 В. Принципиальная схема. Шкаф 1ШР Распределительная сеть 380/220 В. Принципиальная схема. Шкафы 2ШР, 3ШР Кабельный журнал План расположения электрооборудования, прокладка кабелей на отм. 0.000 и 3.300 Спецификация Перечень комплектных устройств Ящик Я1. Технические данные аппаратов. Таблица Ящик Я1. Таблица перечня надписей Ящик Я1. Чертеж общего вида Ящик Я1. Схема электрическая соединений Ящик 14Я (15Я, 16Я). Технические данные аппаратов. Таблица Ящик 14Я (15Я, 16Я). Таблица перечня надписей Ящик 14Я (15Я, 16Я). Чертеж общего вида Ящик 14Я (15Я, 16Я). Схема электрическая соединений Вводно-распределительное устройство УВР-В503 Установка счетчика и трансформаторов тока в протяжном ящике Коробка У995 с зажимами наборными Чертежи основного комплекта марки ЭО Общие данные Планы на отм. 0.000 и 3.300 Чертежи основного комплекта марки АОВ Общие данные Вентсистема приточная П1 (П2, П3). Схема автоматизации Вентсистема приточная П1 (П2, П3). Управление. Сигнализация. Схема электрическая принципиальная Вентсистема приточная П1 (П2, П3). Схема внешних соединений. План расположения средств автоматизации и проводок Связь и сигнализация Общие данные Схема связи План каналов скрытой проводки на отм. 0.000 План сети телефонизации на отм. 0.000 План сети часофикации и радиофикации на отм. 0.000 План сети пожарной сигнализации на отм. 0.000 План каналов скрытой проводки на отм. 3.300 План сети телефонизации на отм. 3.300 План сети часофикации и радиофикации на отм. 3.300 План сети пожарной сигнализации на отм. 3.300 План сети охранной сигнализации на отм. 3.300 Схема слаботочных сетей Схема охранной сигнализации. Узел 1 Схема охранной сигнализации. Узел 2 Схема охранной сигнализации. Узел 3 | Разработан: | Гипропромтрансстрой
| Утверждён: | 07.07.1988 МПС (Ministry of Railroads А-2356у)
| Издан: | ЦИТП Госстроя СССР (CITP, Gosstroy (USSR) 1989 г. )
| Расположен в: |
|
                                                                  
|