Информационная система
«Ёшкин Кот»

Скачать базу одним архивом
Скачать обновления
История создания базы
Карта сайта

Скачать Типовой проект 294-3-39м.85 Альбом III. Водоснабжение и канализация

Дата актуализации: 10.08.2017

Типовой проект 294-3-39м.85

Альбом III. Водоснабжение и канализация

Обозначение: Типовой проект 294-3-39м.85
Обозначение англ: 294-3-39м.85
Статус:не определен законодательством
Название рус.:Альбом III. Водоснабжение и канализация
Дата добавления в базу:01.10.2014
Дата актуализации:05.05.2017
Дата введения:18.12.1985
Оглавление:Общие данные
План 1-го этажа на отм. 0.000 и 1.200 в осях "Ж - М" - "1 - 10". Водопровод
План 1-го этажа на отм. 0.000 в осях "А - Ж" - "1 - 10". Водопровод
План 1-го этажа на отм. 0.000 и 1.200 в осях "Ж - М" - "1 - 10". Канализация. Водосток
План 1-го этажа на отм. 0.000 в осях "А - Ж" - "1 - 10". Канализация. Водосток
План 2-го этажа на отм. 4.500 и 5.700 в осях "Ж - М" - "1 - 10". Водопровод
План 2-го этажа на отм. 4.500 в осях "А - Ж" - "1 - 10". Водопровод
План 2-го этажа на отм. 4.500 и 5.700 в осях "Ж - М" - "1 - 10". Канализация. Водосток
План 2-го этажа на отм. 4.500 в осях "А - Ж" - "1 - 10". Канализация. Водосток
План 3-го этажа на отм. 8.100 в осях "Ж - М" - "1 - 10". Канализация. Водосток
План 3-го этажа на отм. 8.100 и 9.000 в осях "А - Ж" - "1 - 10". Водопровод. Канализация. Водосток
Схема водопровода
Схема обвязки ванн бассейнов
Разрез по канализации к выпуску К1-2
Разрез по канализации к выпуску К1-1
Разрез по канализации к выпуску К3-1
Разрезы по водостоку к выпускам К2-1; 2; 3; 4
Насосно-фильтровальная станция. План
Насосно-фильтровальная станция. Разрезы I-I, II-II, III-III
Насосно-фильтровальная станция. Схема
Электролизная установка. План. Разрезы. Схема
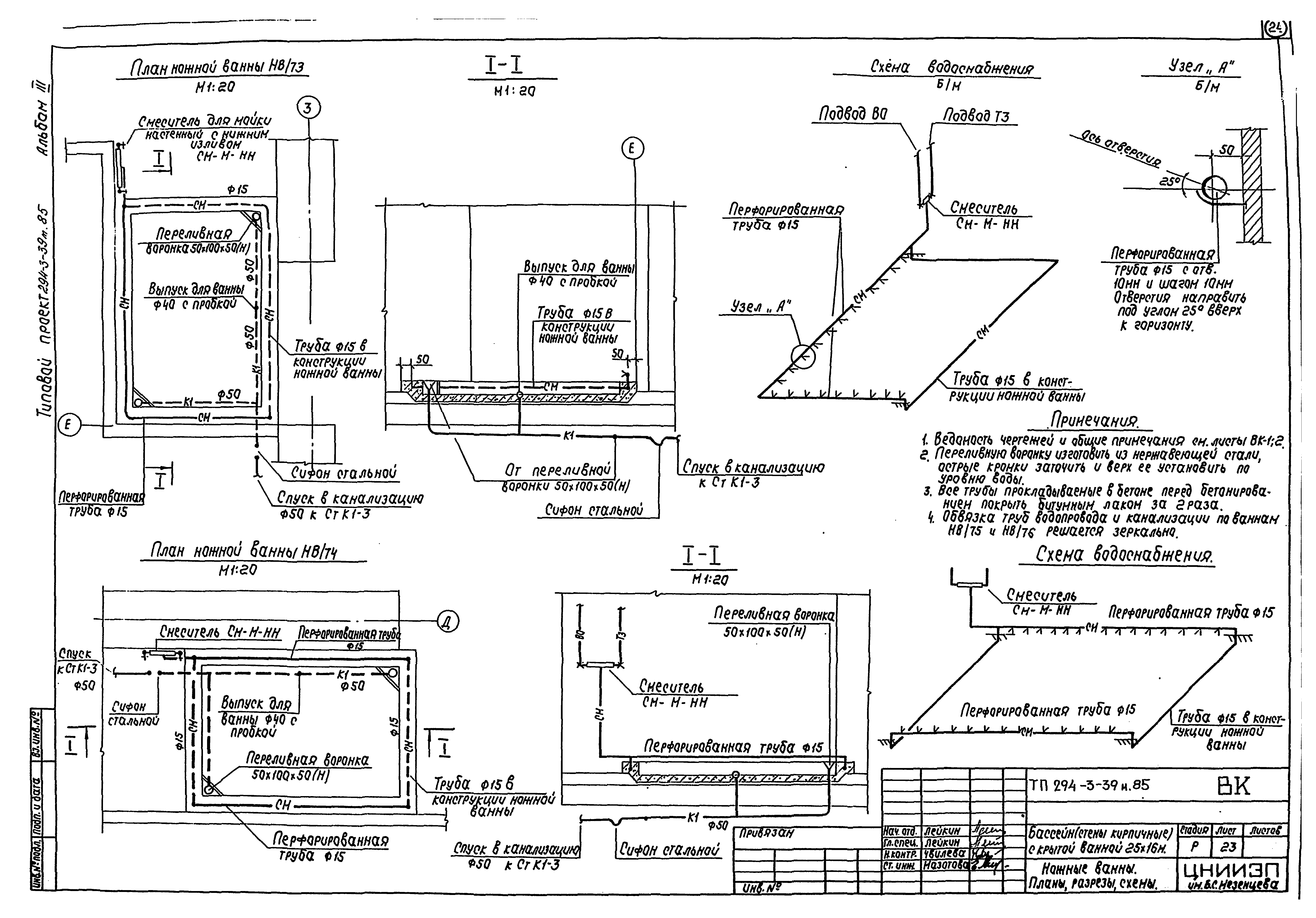
Ножные ванны. Планы, разрезы, схемы
Разработан: ЦНИИЭП им. Б.С. Мезенцева Госгражданстроя
Утверждён:09.10.1984 Госгражданстрой (Gosgrazhdanstroy 286)
Расположен в:Техническая документация Строительство Справочные документы Типовые строительные конструкции, изделия и узлы Общероссийский строительный каталог Общественные здания в городах и поселках городского типа Физкультурно-оздоровительные и спортивные здания и сооружения Сооружения для водных видов спорта
Типовой проект 294-3-39м.85Типовой проект 294-3-39м.85Типовой проект 294-3-39м.85Типовой проект 294-3-39м.85Типовой проект 294-3-39м.85Типовой проект 294-3-39м.85Типовой проект 294-3-39м.85Типовой проект 294-3-39м.85Типовой проект 294-3-39м.85Типовой проект 294-3-39м.85Типовой проект 294-3-39м.85Типовой проект 294-3-39м.85Типовой проект 294-3-39м.85Типовой проект 294-3-39м.85Типовой проект 294-3-39м.85Типовой проект 294-3-39м.85Типовой проект 294-3-39м.85Типовой проект 294-3-39м.85Типовой проект 294-3-39м.85Типовой проект 294-3-39м.85Типовой проект 294-3-39м.85Типовой проект 294-3-39м.85Типовой проект 294-3-39м.85Типовой проект 294-3-39м.85Типовой проект 294-3-39м.85

© 2013 Ёшкин Кот :-) Карта сайта