Скачать Типовой проект 901-1-30 Альбом II/1. Архитектурно-строительная часть, отопление и вентиляция, указания по производству работ (вариант с кирпичными стенами)Дата актуализации: 10.08.2017 Типовой проект 901-1-30
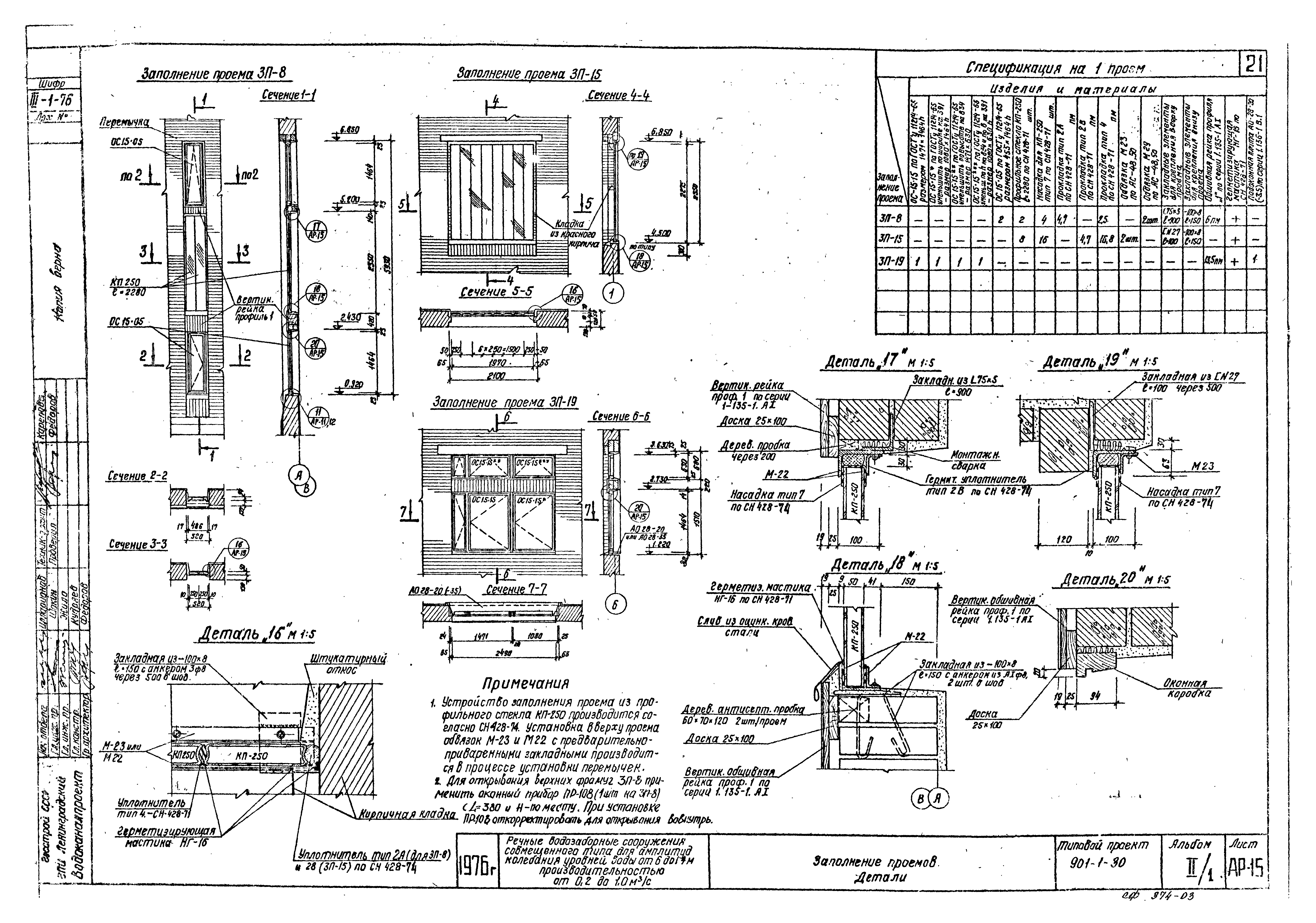
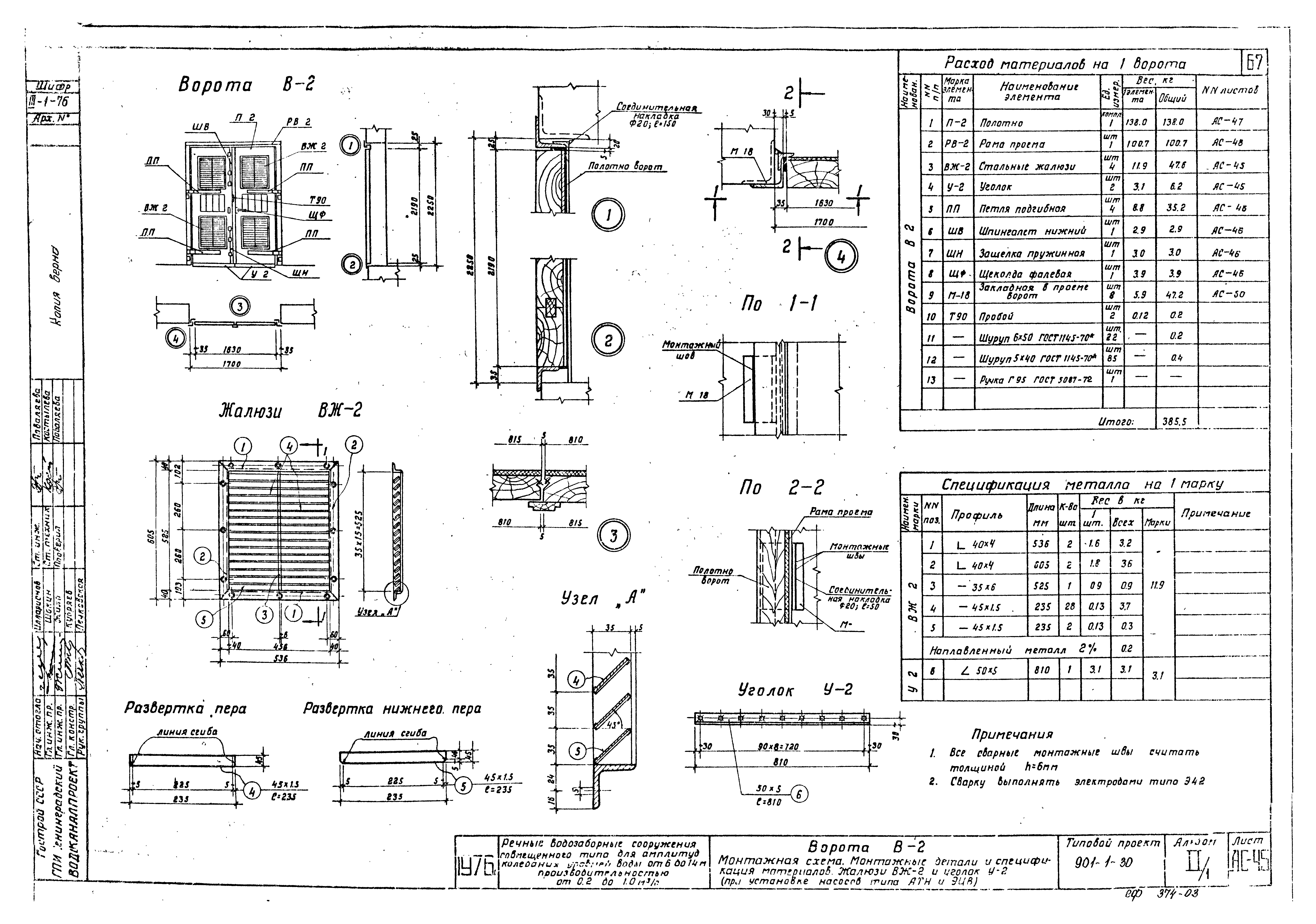
Альбом II/1. Архитектурно-строительная часть, отопление и вентиляция, указания по производству работ (вариант с кирпичными стенами)Обозначение: | Типовой проект 901-1-30 | Обозначение англ: | 901-1-30 | Статус: | заменен | Название рус.: | Альбом II/1. Архитектурно-строительная часть, отопление и вентиляция, указания по производству работ (вариант с кирпичными стенами) | Дата добавления в базу: | 01.10.2014 | Дата актуализации: | 05.05.2017 | Дата введения: | 01.11.1988 | Оглавление: | Содержание альбома Пояснительная записка Архитектурная часть Таблицы стандартов типовых проектов и рекомендуемого гардеробного оборудования Фасады. Детали Фрагменты фасадов План на отм. 0.000. Детали (при установке насосов типа А) План на отм. 0.000. Детали (при установке насосов типа АТН) План на отм. 0.000. Детали (при установке насосов типа ЭЦВ) План на отм. 4.200. Детали (при установке насосов типа А) План на отм. 4.200. Детали (при установке насосов типа АТН и ЭЦВ) Разрез 1-1. Детали перемычек (при установке насосов типа А) Разрез 1-1. Детали перемычек (при установке насосов типа АТН и ЭЦВ) Разрезы 2-2 и 3-3. Детали (при установке насосов типа А) Разрезы 2-2 и 3-3. Детали (при установке насосов типа АТН и ЭЦВ) Полы. Внутренняя отделка Кровля. Детали. Вентиляционные стояки Заполнение проемов Размещение металлических лестниц и площадок в колодце. Монтажная схема плит покрытия, спецификация Строительная часть Перекрытие на отм. - 3.000. Опалубочный чертеж Перекрытие на отм. - 3.000. Арматурный чертеж (при установке насосов типа АТН и ЭЦВ) Перекрытие на отм. - 0.150. Опалубочный чертеж. План (при установке насосов типа А) Перекрытие на отм. - 0.150. Опалубочный чертеж. План (при установке насосов типа АТН) Перекрытие на отм. - 0.150. Опалубочный чертеж. План (при установке насосов типа ЭЦВ) Перекрытие на отм. - 0.150. Опалубочный чертеж. Разрезы Каналы для электрокабелей. План (при установке насосов типа А) Каналы для электрокабелей. Сечения (при установке насосов типа А) Каналы для электрокабелей. План (при установке насосов типа АТН) Каналы для электрокабелей. План (при установке насосов типа ЭЦВ) Каналы для электрокабелей. Сечения (при установке насосов типа АТН и ЭЦВ) Помещения трансформаторов и РУ. Перекрытие на отм. 0.650. Опалубочно-арматурный чертеж (при установке насосов типа АТН и ЭЦВ) Фундаменты ФО-1,2. Планы. Сечения Перекрытие на отм. - 0.150 в осях 1 - 2. Арматурный чертеж Перекрытие на отм. - 0.150 в осях 2 - 4. Арматурный чертеж (при установке насосов типа А) Перекрытие на отм. - 0.150 в осях 2 - 4. Арматурный чертеж (при установке насосов типа АТН) Перекрытие на отм. - 0.150 в осях 2 - 4. Арматурный чертеж (при установке насосов типа ЭЦВ) Перекрытие на отм. - 0.150. Арматурный чертеж консоли КС-1, 2, 3 Перекрытие на отм. - 0.150. Арматурный чертеж. Каркасы К-1, 2, 3 Верхняя часть колодца на отм. - 1.500 до отм. - 0.150. Арматурный чертеж Спецификация арматуры к листам АС-14, 15, 18, 19, 20 (при установке насосов типа А) Спецификация арматуры к листам АС-14, 16, 18, 19, 20 (при установке насосов типа АТН) Спецификация арматуры к листам АС-14, 17, 18, 19, 20 (при установке насосов типа ЭЦВ) Фундаменты под стены в осях 5 - 6. Планы. Разрезы (при установке насосов типа А) Фундаменты под стены в осях 5 - 6. Планы. Разрезы (при установке насосов типа АТН и ЭЦВ) Перекрытия на отм. 4.200. Планы. Разрезы Сборные элементы ПС-1, 1а, 2, 3, 3а, ОП-1; БС-1,2; П-1, 2; НП5-2а. Опалубочно-арматурный чертеж Дополнительные закладные элементы в балке кровли 26ДР.12-4АIIIВ*; 26ДР.12-5АIIIВ*. Спецификация металла к листам АС-27, 28 Подкрановые пути. Чертеж №1 Подкрановые пути. Чертеж №2 Металлические площадки ПМ-1, 2 и лестницы ПВ-60-400; ЛГ-60-200; 300; 400 в опускном колодце Металлические площадки ПМ-1, 2 и лестницы ПВ-60-400; ЛГ-60-200; 300; 400. Спецификация металла к листу АС-31 Металлические площадки ПМ-3, 4, 5, 6 в надземной части. Планы (при установке насосов типа А) Металлические площадки ПМ-3, 4, 5, 6 в надземной части. Разрезы (при установке насосов типа А) Металлические площадки ПМ-3, 4, 5, 6 в надземной части. Маркировочная схема площадок и лестниц. Спецификация металла. Сводка площадок и лестниц (при установке насосов марки 24А-18х1) Металлические площадки ПМ-3, 4, 5, 6 в надземной части. Маркировочная схема площадок и лестниц. Спецификация металла. Сводка площадок и лестниц (при установке насосов марки 20А-18х3) Металлические площадки ПМ-3, 4, 5 в надземной части. Планы, разрезы (при установке насосов типа АТН и ЭЦВ) Металлические площадки ПМ-3, 4, 5 в надземной части. Маркировочная схема площадок и лестниц. Спецификация металла. Сводка площадок и лестниц (при установке насосов типа АТН и ЭЦВ) Ворота В-1. Монтажная схема. Монтажные детали и спецификация материалов, жалюзи ВЖ-1 и уголок У-1 (при установке насосов типа А) Ворота В-1. Детали установки навесов ворот ШВ, ШН, ЩФ, Г95, Т90 (при установке насосов типа А) Ворота В-1. Полотна ворот. Детали (при установке насосов типа А) Ворота В-1. Каркасы полотен ворот КВ-Л и КВ-П (при установке насосов типа А) Ворота В-1. Рама проема РВ-1. Детали Н1, 2, 3, 4. Узел 2 (при установке насосов типа А) Ворота В-1, В-2. Шпингалеты ШВ, ШН. Пробой Т90. Щеколда фалевая ЩФ Ворота В-2. Монтажная схема. Монтажные детали и спецификация материалов. Жалюзи ВЖ-2 и уголок У-2 (при установке насосов типа АТН и ЭЦВ) Ворота В-2. Детали установки ПП, ШВ, ШН, ЩФ, Г95, Т90 (при установке насосов типа АТН и ЭЦВ) Ворота В-2. Полотна ворот. Детали (при установке насосов типа АТН и ЭЦВ) Ворота В-2. Рама проема РВ-2. Петля подгибная (при установке насосов типа АТН и ЭЦВ) Марки с М-1 по М-17 Марки с М-18 по М-20. Спецификация металла к листам АС-49, 50 Марки с М-21 по М-26. Спецификация металла Металлическая площадка ПМ-7 Жалюзи ВЖ-3, 4, 5 СТ-1, 2; БМ-1, 2; крышки КР-1т/н, 2`, 2а, 3, 4, 5. Плиты из рифленой стали тип I, II Рамки с РМ- 1 по РМ-7. Решетки Р-1, 1а Спецификация металла к листам АС-53, 54, 55 Водосборный колодец Санитарно-техническая часть Планы на отм. 0.000; 4.200. Разрезы 1-1, 2-2 (при установке насосов типа А) Планы на отм. 0.000; 4.200. Разрезы 1-1, 2-2 (при установке насосов типа АТН и ЭЦВ) Схемы систем отопления и вентиляции Спецификация Водопровод и канализация Планы на отм. 0.000 и 4.200 (при установке насосов типа А) Планы на отм. 0.000 и 4.200 (при установке насосов типа АТН и ЭЦВ) Схемы трубопроводов холодной и горячей воды. Схемы бытовой канализации Условные обозначения. Спецификация Организация работ Методы производства работ по сооружению опускного колодца в тиксотропной рубашке | Разработан: | Ленинградский Водоканалпроект
| Утверждён: | 12.05.1978 СоюзводоканалНИИпроект (SoyuzvodokanalNIIproject 137)
| Расположен в: |
| Чем заменён: | |
                                                                                       
|