Информационная система
«Ёшкин Кот»

Скачать базу одним архивом
Скачать обновления
История создания базы
Карта сайта

Скачать Типовой проект 903-1-198 Альбом 10.3. Водоподготовительная установка. Сантехнические устройства

Дата актуализации: 10.08.2017

Типовой проект 903-1-198

Альбом 10.3. Водоподготовительная установка. Сантехнические устройства

Обозначение: Типовой проект 903-1-198
Обозначение англ: 903-1-198
Статус:действует
Название рус.:Альбом 10.3. Водоподготовительная установка. Сантехнические устройства
Дата добавления в базу:01.10.2014
Дата актуализации:05.05.2017
Оглавление:Содержание альбома
Отопление и вентиляция
   Общие данные
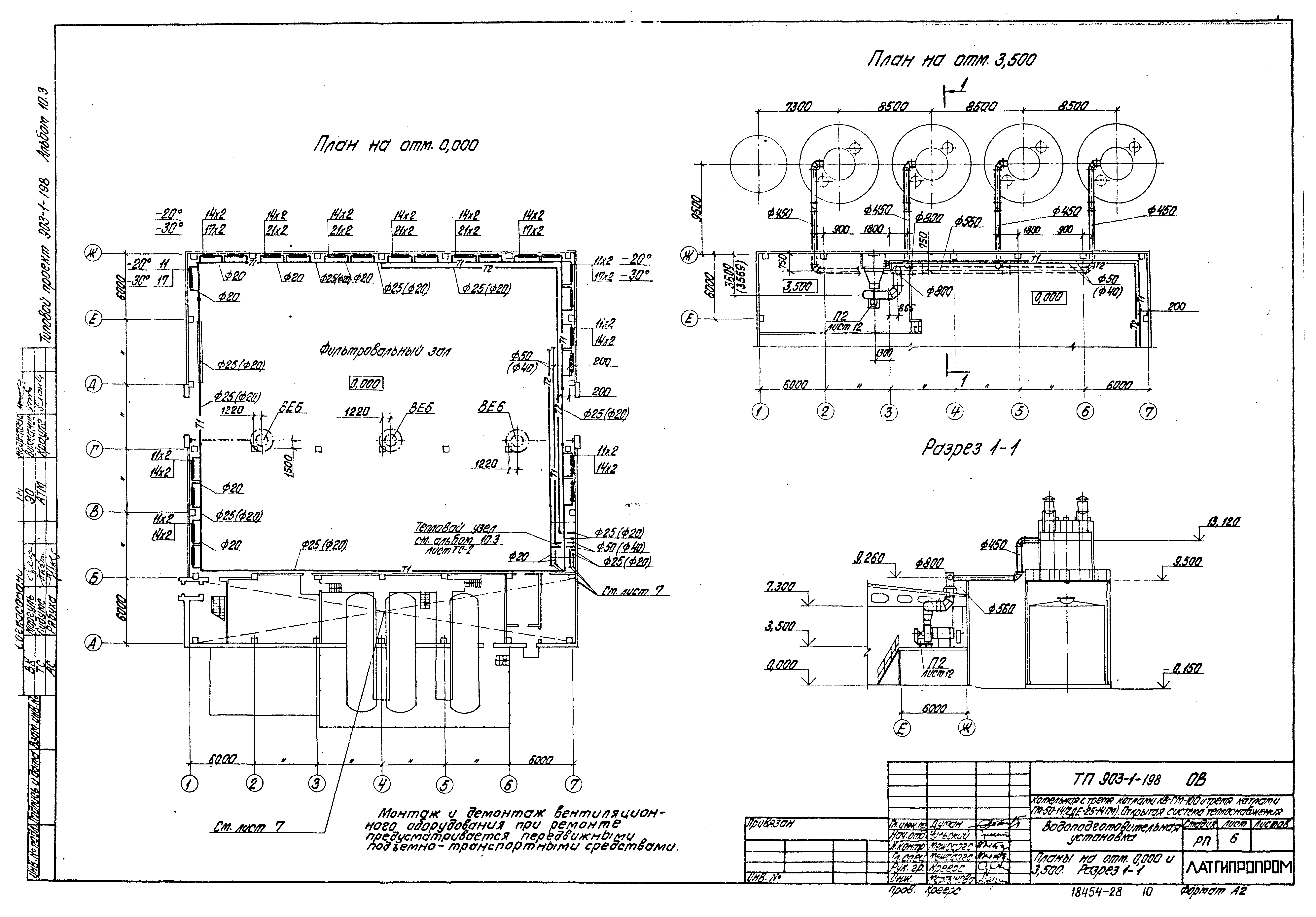
   Планы на отм. 0.000 и 3.500. Разрез 1-1
   Бытовые помещения. Планы на отм. 0.000 и 4.200
   Схемы отопления фильтровального зала и теплоснабжения калориферов
   Схема отопления вспомогательных помещений
   Схемы вентиляции
   Отопительно-вентиляционная установка П1
   Отопительно-вентиляционная установка П2
Внутренние водопровод и канализация
   Общие данные
   Планы на отм. 0.000 и - 0.150. План кровли
   План на отм. 4.200. Фрагмент 1 на отм. 0.000
   Схемы систем В1, В8, Т3, К1, К2, К3, К8, К13, К14
Тепловые сети
   Общие данные
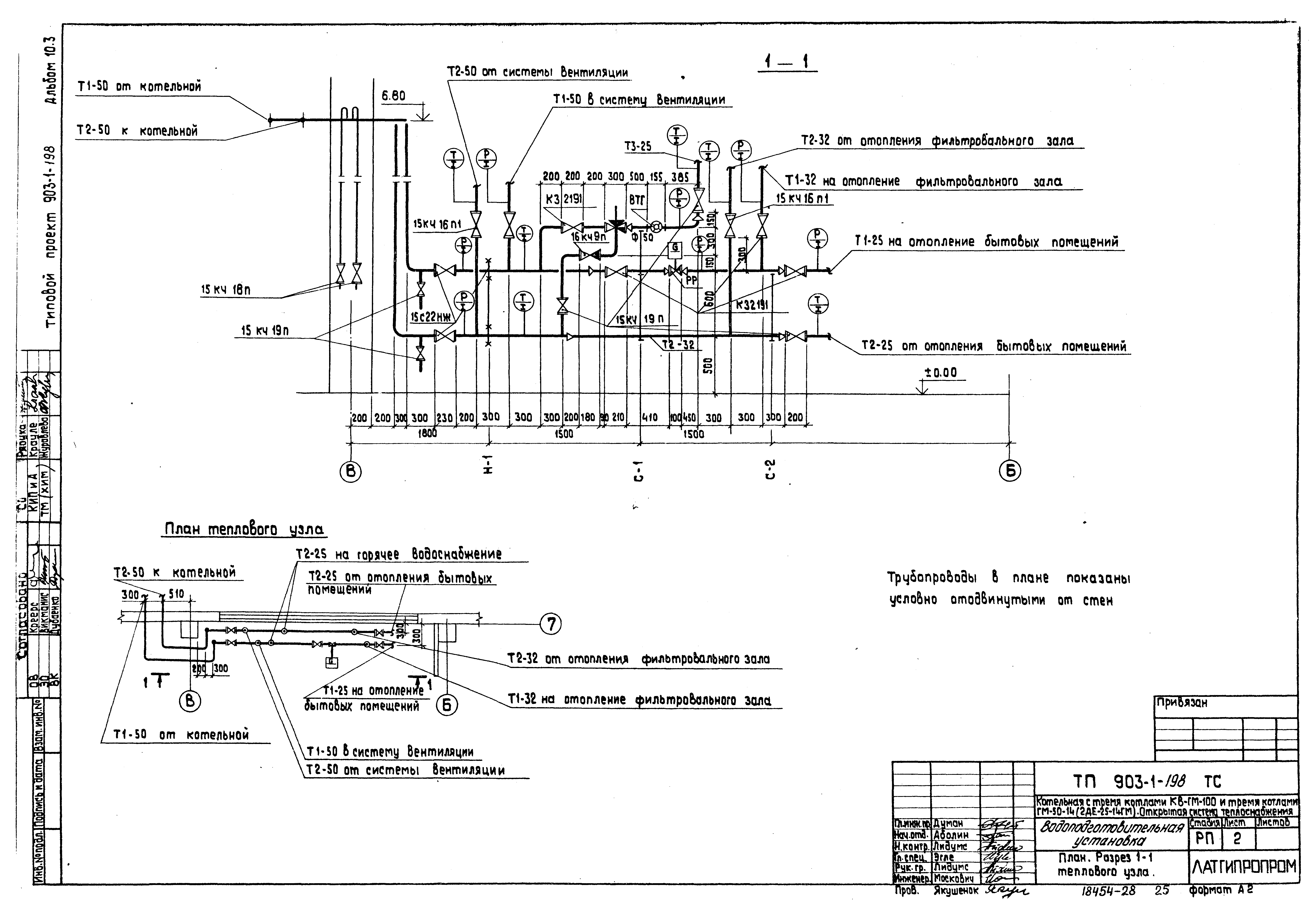
   План. Разрез 1-1 теплового узла
   ВПУ. Схема теплового узла
Разработан: Латгипропром
Утверждён:14.05.1982 Латгипропром (101А)
Расположен в:Техническая документация Строительство Справочные документы Типовые строительные конструкции, изделия и узлы Общероссийский строительный каталог Промышленные предприятия, здания и сооружения Здания и сооружения санитарно-технические Теплоснабжение Котельные установки Открытые системы теплоснабжения Топливо - газ и мазут
Типовой проект 903-1-198Типовой проект 903-1-198Типовой проект 903-1-198Типовой проект 903-1-198Типовой проект 903-1-198Типовой проект 903-1-198Типовой проект 903-1-198Типовой проект 903-1-198Типовой проект 903-1-198Типовой проект 903-1-198Типовой проект 903-1-198Типовой проект 903-1-198Типовой проект 903-1-198Типовой проект 903-1-198Типовой проект 903-1-198Типовой проект 903-1-198Типовой проект 903-1-198Типовой проект 903-1-198Типовой проект 903-1-198Типовой проект 903-1-198Типовой проект 903-1-198Типовой проект 903-1-198Типовой проект 903-1-198Типовой проект 903-1-198Типовой проект 903-1-198Типовой проект 903-1-198Типовой проект 903-1-198

© 2013 Ёшкин Кот :-) Карта сайта