Информационная система
«Ёшкин Кот»

Скачать базу одним архивом
Скачать обновления
История создания базы
Карта сайта

Скачать Типовой проект 903-1-198 Альбом 8.6. Котельная. Электротехническая часть. Задание заводу-изготовителю на щиты управления крупноблочные и сборки РТ30 (вариант установки котлов КВ-ГМ-100 и ДЕ-25-14ГМ)

Дата актуализации: 10.08.2017

Типовой проект 903-1-198

Альбом 8.6. Котельная. Электротехническая часть. Задание заводу-изготовителю на щиты управления крупноблочные и сборки РТ30 (вариант установки котлов КВ-ГМ-100 и ДЕ-25-14ГМ)

Обозначение: Типовой проект 903-1-198
Обозначение англ: 903-1-198
Статус:действует
Название рус.:Альбом 8.6. Котельная. Электротехническая часть. Задание заводу-изготовителю на щиты управления крупноблочные и сборки РТ30 (вариант установки котлов КВ-ГМ-100 и ДЕ-25-14ГМ)
Дата добавления в базу:01.10.2014
Дата актуализации:05.05.2017
Оглавление:Содержание альбома
Низковольтные комплектные устройства. Задание заводу-изготовителю. Перечень чертежей
Перечень комплектных устройств
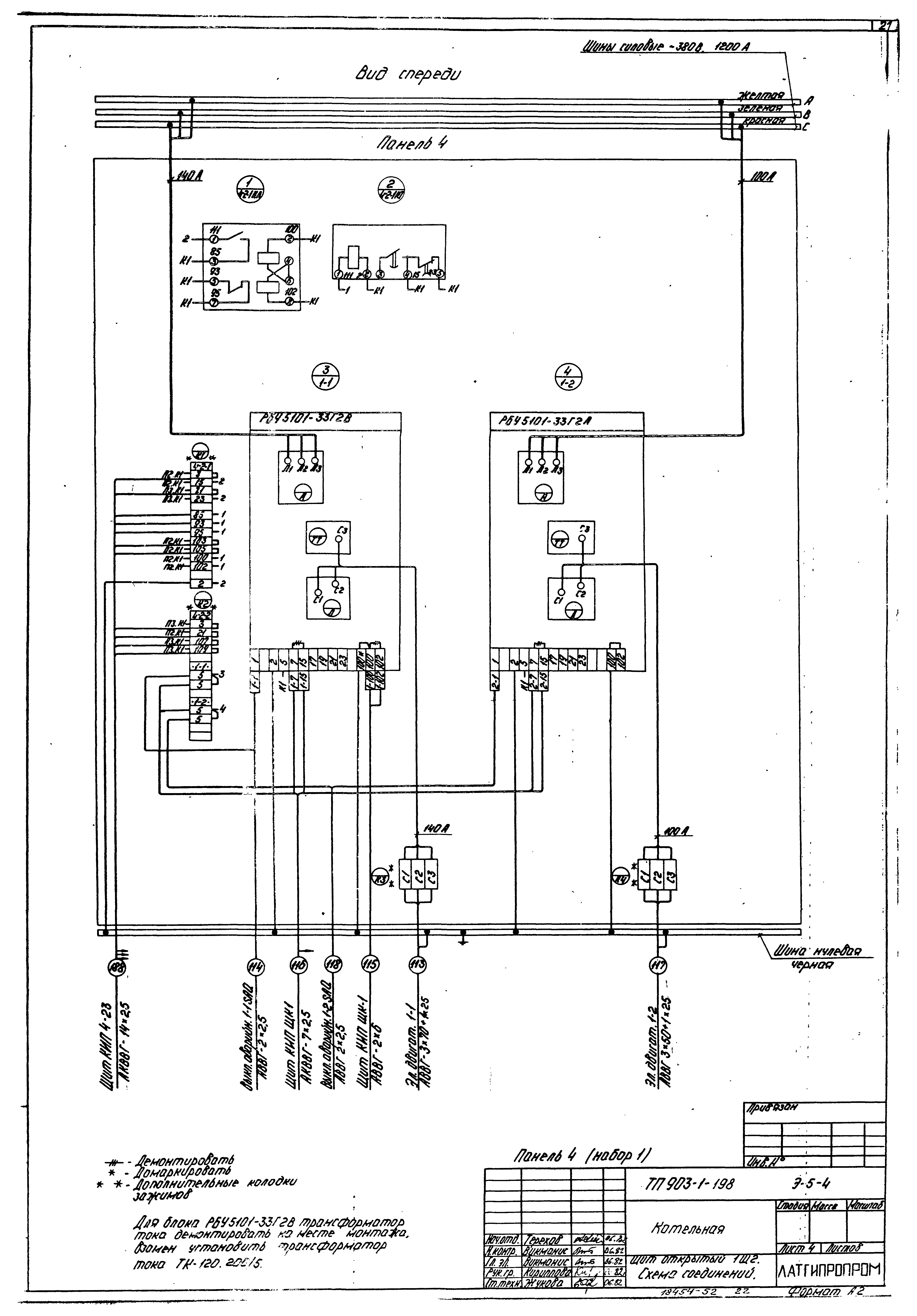
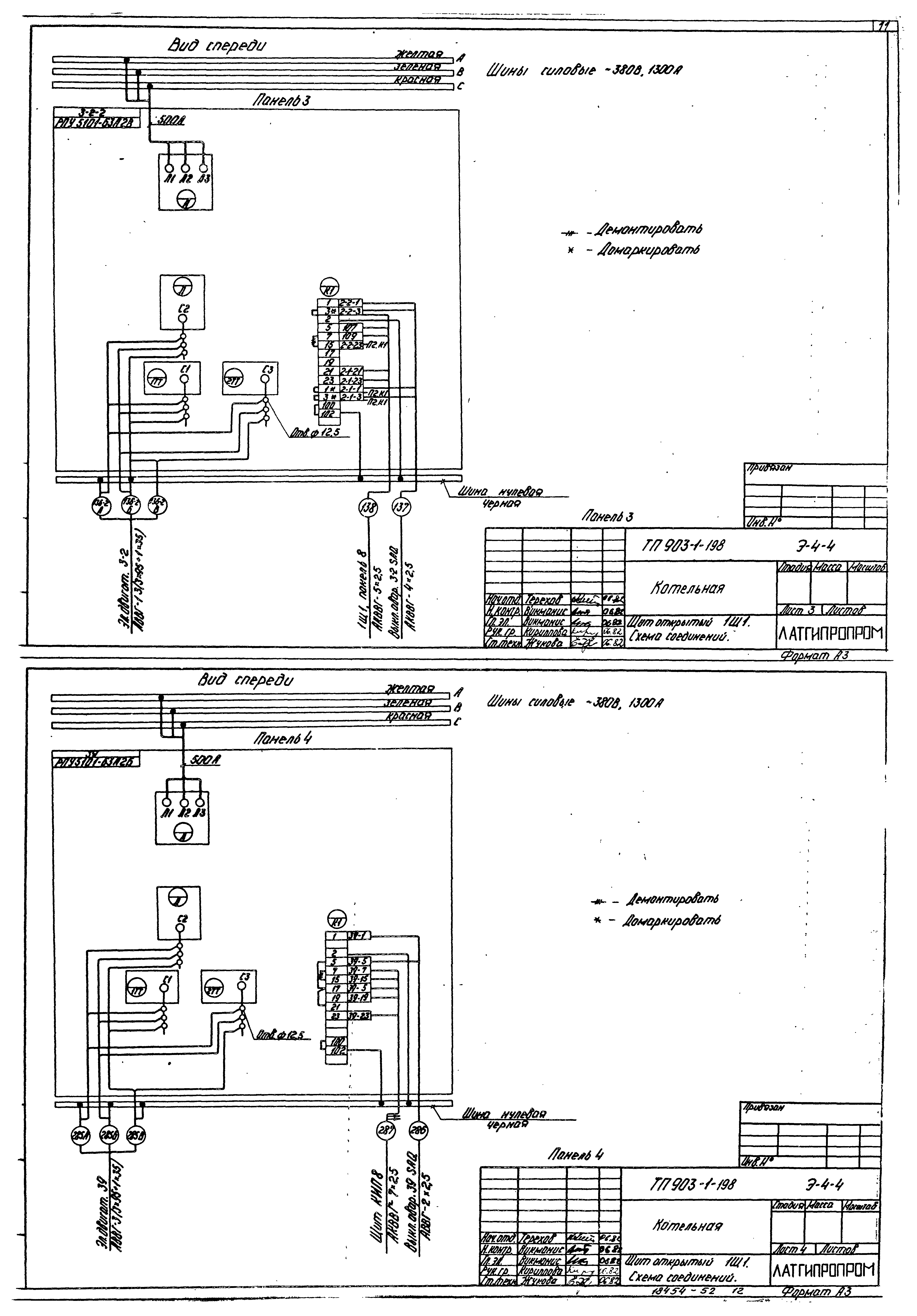
Щит открытый 1Щ1. Схема соединений
Щит открытый 1Щ1. Технические данные аппаратов
Щит открытый 1Щ1. Общий вид
Щит открытый 1Щ1. Перечень надписей
Щит открытый 1Щ1. Схема соединений
Щит открытый 1Щ2. Технические данные аппаратов
Щит открытый 1Щ2. Общий вид
Щит открытый 1Щ2. Перечень надписей
Щит открытый 1Щ2. Схема соединений
Щит открытый 2Щ1. Технические данные аппаратов
Щит открытый 2Щ1. Общий вид
Щит открытый 2Щ1. Перечень надписей
Щит открытый 2Щ1. Схема соединений
Щит открытый 2Щ2. Технические данные аппаратов
Щит открытый 2Щ1. Схема соединений
Щит открытый 2Щ2. Общий вид
Щит открытый 2Щ2. Перечень надписей
Щит открытый 2Щ2. Схема соединений
Щит защищенный 3ШЩ (4ШЩ, 5ШЩ). Технические данные аппаратов
Щит защищенный 3ШЩ (4ШЩ, 5ШЩ). Общий вид
Щит защищенный 3ШЩ (4ШЩ, 5ШЩ). Перечень надписей
Щит защищенный 3ШЩ (4ШЩ, 5ШЩ). Схема соединений
Щит Щ3.РТ30-69. Опись документов
Щит Щ3.РТ30-69. Схема расположения
Щит Щ3.РТ30-69. Технические данные аппаратов
Разработан: Латгипропром
Утверждён:14.05.1982 Латгипропром (101А)
Расположен в:Техническая документация Строительство Справочные документы Типовые строительные конструкции, изделия и узлы Общероссийский строительный каталог Промышленные предприятия, здания и сооружения Здания и сооружения санитарно-технические Теплоснабжение Котельные установки Открытые системы теплоснабжения Топливо - газ и мазут
Типовой проект 903-1-198Типовой проект 903-1-198Типовой проект 903-1-198Типовой проект 903-1-198Типовой проект 903-1-198Типовой проект 903-1-198Типовой проект 903-1-198Типовой проект 903-1-198Типовой проект 903-1-198Типовой проект 903-1-198Типовой проект 903-1-198Типовой проект 903-1-198Типовой проект 903-1-198Типовой проект 903-1-198Типовой проект 903-1-198Типовой проект 903-1-198Типовой проект 903-1-198Типовой проект 903-1-198Типовой проект 903-1-198Типовой проект 903-1-198Типовой проект 903-1-198Типовой проект 903-1-198Типовой проект 903-1-198Типовой проект 903-1-198Типовой проект 903-1-198Типовой проект 903-1-198Типовой проект 903-1-198Типовой проект 903-1-198Типовой проект 903-1-198Типовой проект 903-1-198Типовой проект 903-1-198Типовой проект 903-1-198Типовой проект 903-1-198Типовой проект 903-1-198Типовой проект 903-1-198Типовой проект 903-1-198Типовой проект 903-1-198Типовой проект 903-1-198Типовой проект 903-1-198Типовой проект 903-1-198Типовой проект 903-1-198Типовой проект 903-1-198Типовой проект 903-1-198Типовой проект 903-1-198Типовой проект 903-1-198Типовой проект 903-1-198Типовой проект 903-1-198Типовой проект 903-1-198Типовой проект 903-1-198

© 2013 Ёшкин Кот :-) Карта сайта