Информационная система
«Ёшкин Кот»

Скачать базу одним архивом
Скачать обновления
История создания базы
Карта сайта

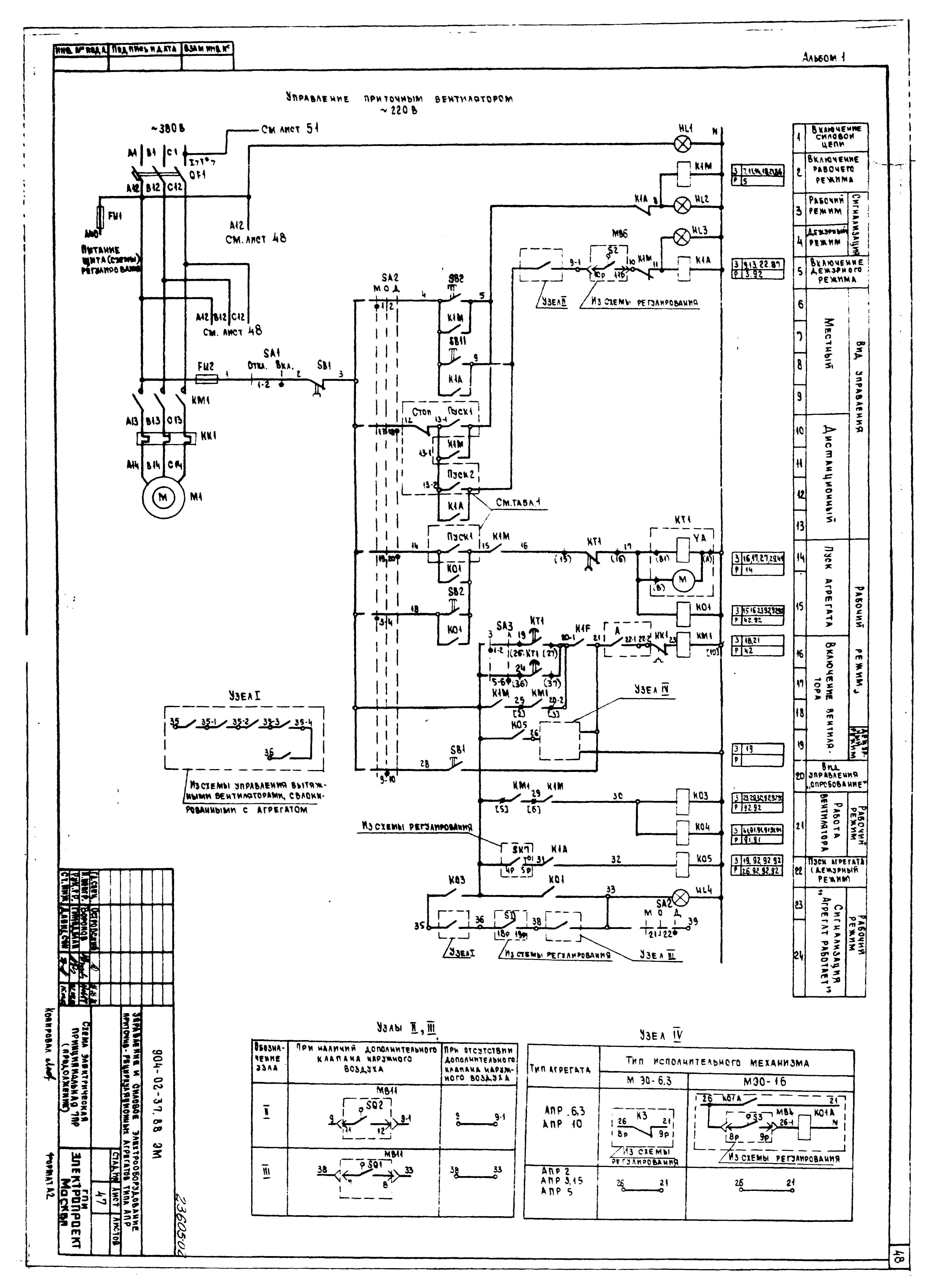
Скачать Типовые материалы для проектирования 904-02-37.88 Альбом I. Схемы электрические принципиальные

Дата актуализации: 10.08.2017

Типовые материалы для проектирования 904-02-37.88

Альбом I. Схемы электрические принципиальные

Обозначение: Типовые материалы для проектирования 904-02-37.88
Обозначение англ: 904-02-37.88
Статус:cправочные материалы, мп, тпр
Название рус.:Альбом I. Схемы электрические принципиальные
Дата добавления в базу:01.09.2013
Дата актуализации:05.05.2017
Оглавление:Общие данные
Схемы электрические принципиальные ПР
Диспетчерское управление и сигнализация. Схемы электрические принципиальные
Разработан: Электропроект Минмонтажспецстроя СССР
Утверждён:22.09.1988 Госстрой СССР (Государственный комитет Совета Министров СССР по делам строительства) (USSR Gosstroy 64)
Издан: ЦИТП Госстроя СССР (CITP, Gosstroy (USSR) 1989 г. )
Расположен в:Техническая документация Строительство Справочные документы Типовые строительные конструкции, изделия и узлы Общероссийский строительный каталог Промышленные предприятия, здания и сооружения Здания и сооружения санитарно-технические Воздухоснабжение, вентиляция и кондиционирование воздуха Вентиляция, кондиционирование воздуха
Типовые материалы для проектирования 904-02-37.88Типовые материалы для проектирования 904-02-37.88Типовые материалы для проектирования 904-02-37.88Типовые материалы для проектирования 904-02-37.88Типовые материалы для проектирования 904-02-37.88Типовые материалы для проектирования 904-02-37.88Типовые материалы для проектирования 904-02-37.88Типовые материалы для проектирования 904-02-37.88Типовые материалы для проектирования 904-02-37.88Типовые материалы для проектирования 904-02-37.88Типовые материалы для проектирования 904-02-37.88Типовые материалы для проектирования 904-02-37.88Типовые материалы для проектирования 904-02-37.88Типовые материалы для проектирования 904-02-37.88Типовые материалы для проектирования 904-02-37.88Типовые материалы для проектирования 904-02-37.88Типовые материалы для проектирования 904-02-37.88Типовые материалы для проектирования 904-02-37.88Типовые материалы для проектирования 904-02-37.88Типовые материалы для проектирования 904-02-37.88Типовые материалы для проектирования 904-02-37.88Типовые материалы для проектирования 904-02-37.88Типовые материалы для проектирования 904-02-37.88Типовые материалы для проектирования 904-02-37.88Типовые материалы для проектирования 904-02-37.88Типовые материалы для проектирования 904-02-37.88Типовые материалы для проектирования 904-02-37.88Типовые материалы для проектирования 904-02-37.88Типовые материалы для проектирования 904-02-37.88Типовые материалы для проектирования 904-02-37.88Типовые материалы для проектирования 904-02-37.88Типовые материалы для проектирования 904-02-37.88Типовые материалы для проектирования 904-02-37.88Типовые материалы для проектирования 904-02-37.88Типовые материалы для проектирования 904-02-37.88Типовые материалы для проектирования 904-02-37.88Типовые материалы для проектирования 904-02-37.88Типовые материалы для проектирования 904-02-37.88Типовые материалы для проектирования 904-02-37.88Типовые материалы для проектирования 904-02-37.88Типовые материалы для проектирования 904-02-37.88Типовые материалы для проектирования 904-02-37.88Типовые материалы для проектирования 904-02-37.88Типовые материалы для проектирования 904-02-37.88Типовые материалы для проектирования 904-02-37.88Типовые материалы для проектирования 904-02-37.88Типовые материалы для проектирования 904-02-37.88Типовые материалы для проектирования 904-02-37.88Типовые материалы для проектирования 904-02-37.88Типовые материалы для проектирования 904-02-37.88Типовые материалы для проектирования 904-02-37.88Типовые материалы для проектирования 904-02-37.88Типовые материалы для проектирования 904-02-37.88Типовые материалы для проектирования 904-02-37.88Типовые материалы для проектирования 904-02-37.88Типовые материалы для проектирования 904-02-37.88Типовые материалы для проектирования 904-02-37.88Типовые материалы для проектирования 904-02-37.88Типовые материалы для проектирования 904-02-37.88Типовые материалы для проектирования 904-02-37.88Типовые материалы для проектирования 904-02-37.88Типовые материалы для проектирования 904-02-37.88Типовые материалы для проектирования 904-02-37.88Типовые материалы для проектирования 904-02-37.88Типовые материалы для проектирования 904-02-37.88Типовые материалы для проектирования 904-02-37.88Типовые материалы для проектирования 904-02-37.88Типовые материалы для проектирования 904-02-37.88Типовые материалы для проектирования 904-02-37.88Типовые материалы для проектирования 904-02-37.88Типовые материалы для проектирования 904-02-37.88Типовые материалы для проектирования 904-02-37.88

© 2013 Ёшкин Кот :-) Карта сайта