Скачать ГОСТ Р 41.96-2011 Единообразные предписания, касающиеся двигателей с воспламенением от сжатия, предназначенных для установки на сельскохозяйственных и лесных тракторах и внедорожной технике, в отношении выброса вредных веществ этими двигателямиДата актуализации: 10.08.2017 ГОСТ Р 41.96-2011
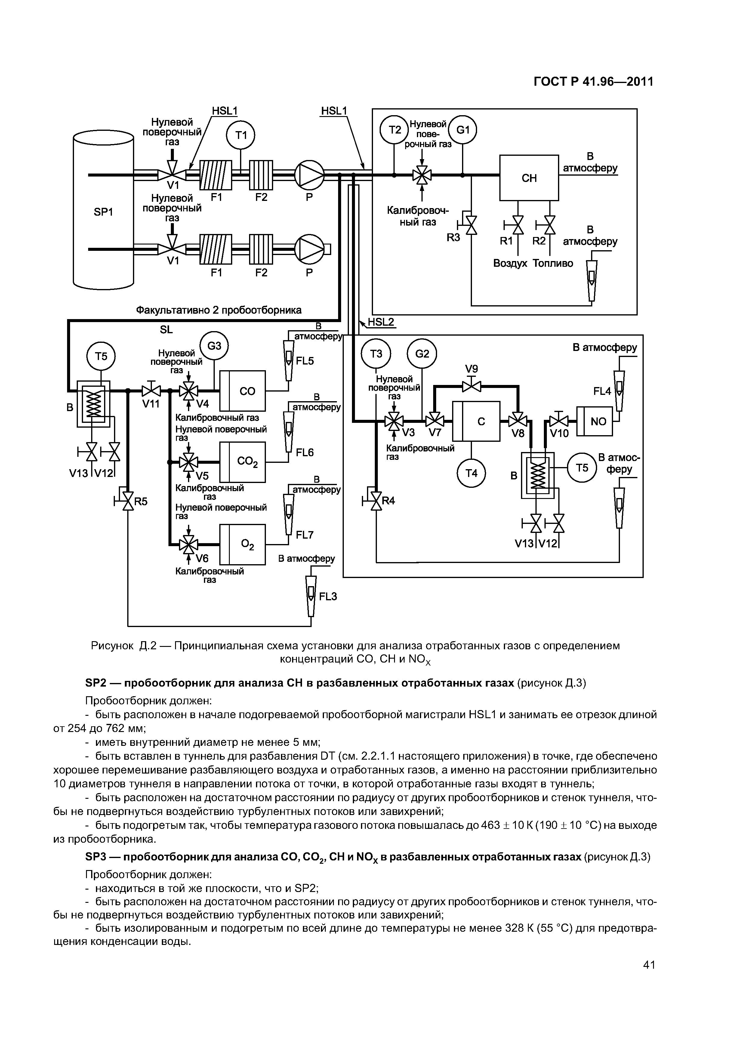
Единообразные предписания, касающиеся двигателей с воспламенением от сжатия, предназначенных для установки на сельскохозяйственных и лесных тракторах и внедорожной технике, в отношении выброса вредных веществ этими двигателямиОбозначение: | ГОСТ Р 41.96-2011 | Обозначение англ: | GOST R 41.96-2011 | Статус: | действует | Название рус.: | Единообразные предписания, касающиеся двигателей с воспламенением от сжатия, предназначенных для установки на сельскохозяйственных и лесных тракторах и внедорожной технике, в отношении выброса вредных веществ этими двигателями | Название англ.: | Uniform provisions concerning the approval of compression ignition engines to be installed in agricultural and forestry tractors and in non-road mobile machinery in regard to the emission of pollutants by the engines | Дата добавления в базу: | 01.09.2013 | Дата актуализации: | 05.05.2017 | Дата введения: | 01.01.2013 | Область применения: | Стандарт применяется в отношении выбросов вредных газообразных веществ и дисперсных частиц двигателей с воспламенением от сжатия. | Оглавление: | 1 Область применения 1а Нормативные ссылки 2 Термины, определения, обозначения и сокращения 3 Заявка на оценку соответствия 4 Соответствие требованиям настоящего стандарта 5 Технические требования и методы испытаний 6 Установка двигателей на транспортных средствах, машинах и оборудовании 7 Проверка соответствия производства 8 Санкции за несоответствие производства 9 Модификация официально утвержденного типа 10 Окончательное прекращение производства 11 Переходные положения Приложение А (обязательное) Основные характеристики двигателя и сведения, относящиеся к проведению испытаний Приложение Б (обязательное) Основные характеристики серии двигателей Приложение В (обязательное) Основные характеристики типов серийных двигателей Приложение Г (обязательное) Протокол испытания типа двигателя с воспламенением от сжатия или серии типов двигателей как отдельных агрегатов в отношении выброса вредных веществ Приложение Д (обязательное) Процедура испытания Дополнение 1 (обязательное) Процедуры проведения измерений и отбора проб Дополнение 2 (обязательное) Калибровка аналитических приборов Дополнение 3 (обязательное) Оценка данных и расчеты Дополнение 4 (обязательное) Системы анализа и отбора проб Дополнение 5 (обязательное) Требования к устойчивости характеристик выбросов Приложение Е (обязательное) Технические характеристики эталонного топлива, предназначенного для испытаний на официальное утверждение и проверки соответствия производства Приложение Ж (справочное) Сведения о соответствии национальных и межгосударственных стандартов международным стандартам и документам, использованным в качестве ссылочных в примененном международном документе Библиография | Разработан: | ОАО НИКТИД ФГУП ВНИИНМАШ
| Утверждён: | 13.12.2011 Федеральное агентство по техническому регулированию и метрологии (998-ст)
| Издан: | Стандартинформ (2013 г. )
| Расположен в: |
| Заменяет собой: | | Нормативные ссылки: | |
                                                                  
|