Информационная система
«Ёшкин Кот»

Скачать базу одним архивом
Скачать обновления
История создания базы
Карта сайта

Скачать Типовой проект 903-1-289.91 Альбом 2. Решения тепломеханические. Расположение оборудования. Общекотельные трубопроводы. Деаэрационно-питательная установка. Водоподогревательная установка. Установка горячего водоснабжения

Дата актуализации: 10.08.2017

Типовой проект 903-1-289.91

Альбом 2. Решения тепломеханические. Расположение оборудования. Общекотельные трубопроводы. Деаэрационно-питательная установка. Водоподогревательная установка. Установка горячего водоснабжения

Обозначение: Типовой проект 903-1-289.91
Обозначение англ: 903-1-289.91
Статус:не определен законодательством
Название рус.:Альбом 2. Решения тепломеханические. Расположение оборудования. Общекотельные трубопроводы. Деаэрационно-питательная установка. Водоподогревательная установка. Установка горячего водоснабжения
Дата добавления в базу:01.09.2013
Дата актуализации:05.05.2017
Дата введения:22.08.1991
Оглавление:Расположение оборудования - ТМ1
   Общие данные
   Расположение оборудования котельной. Планы на отм. 0.000
   Расположение оборудования котельной. Планы на отм. 3.600
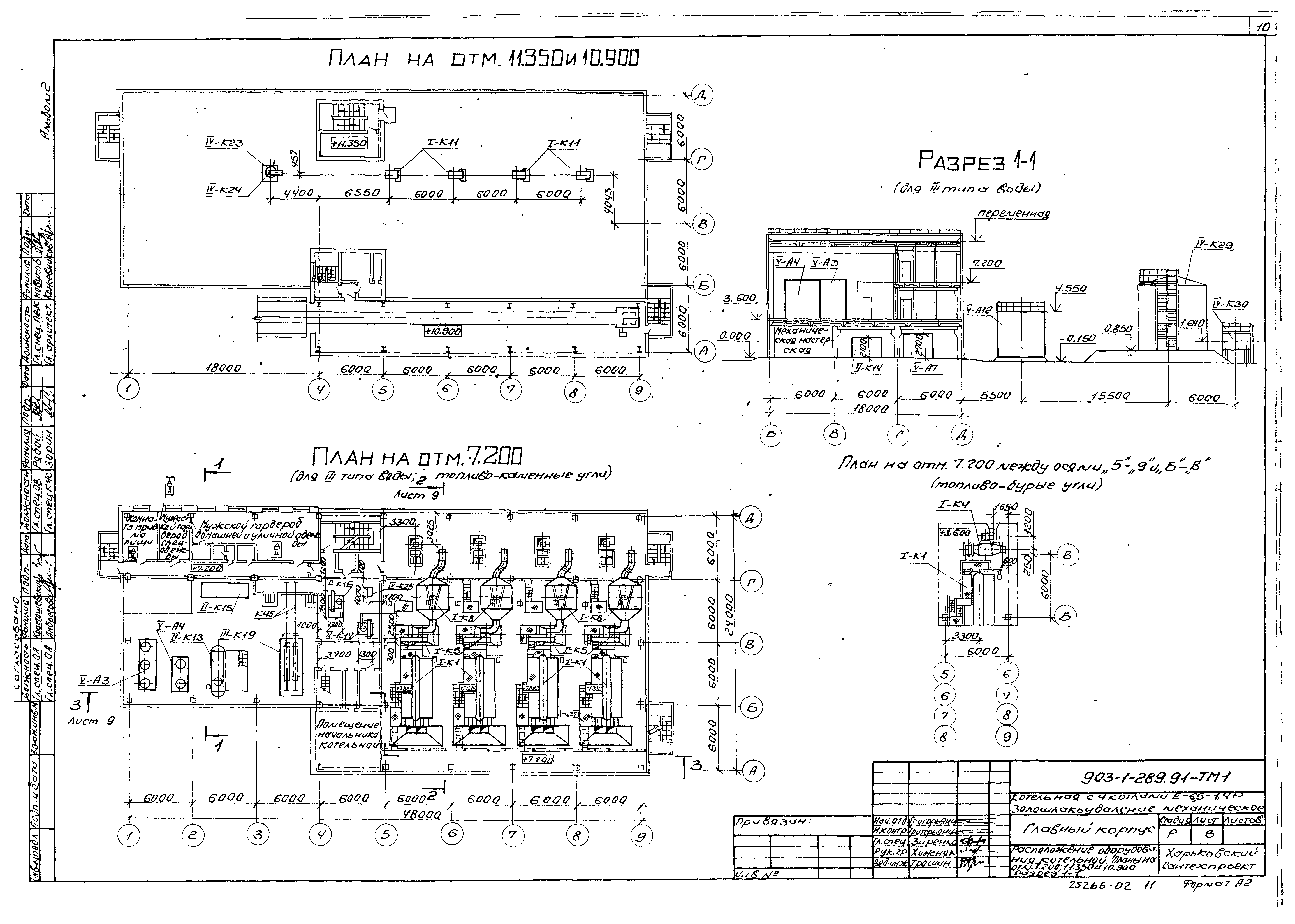
   Расположение оборудования котельной. Планы на отм. 7.200; 11.350 и 10.900. Разрез 1-1
   Расположение оборудования котельной. Разрез 2-2 и 3-3
   Тепловая схема трубопроводов котельной
   Спецификация на оборудование
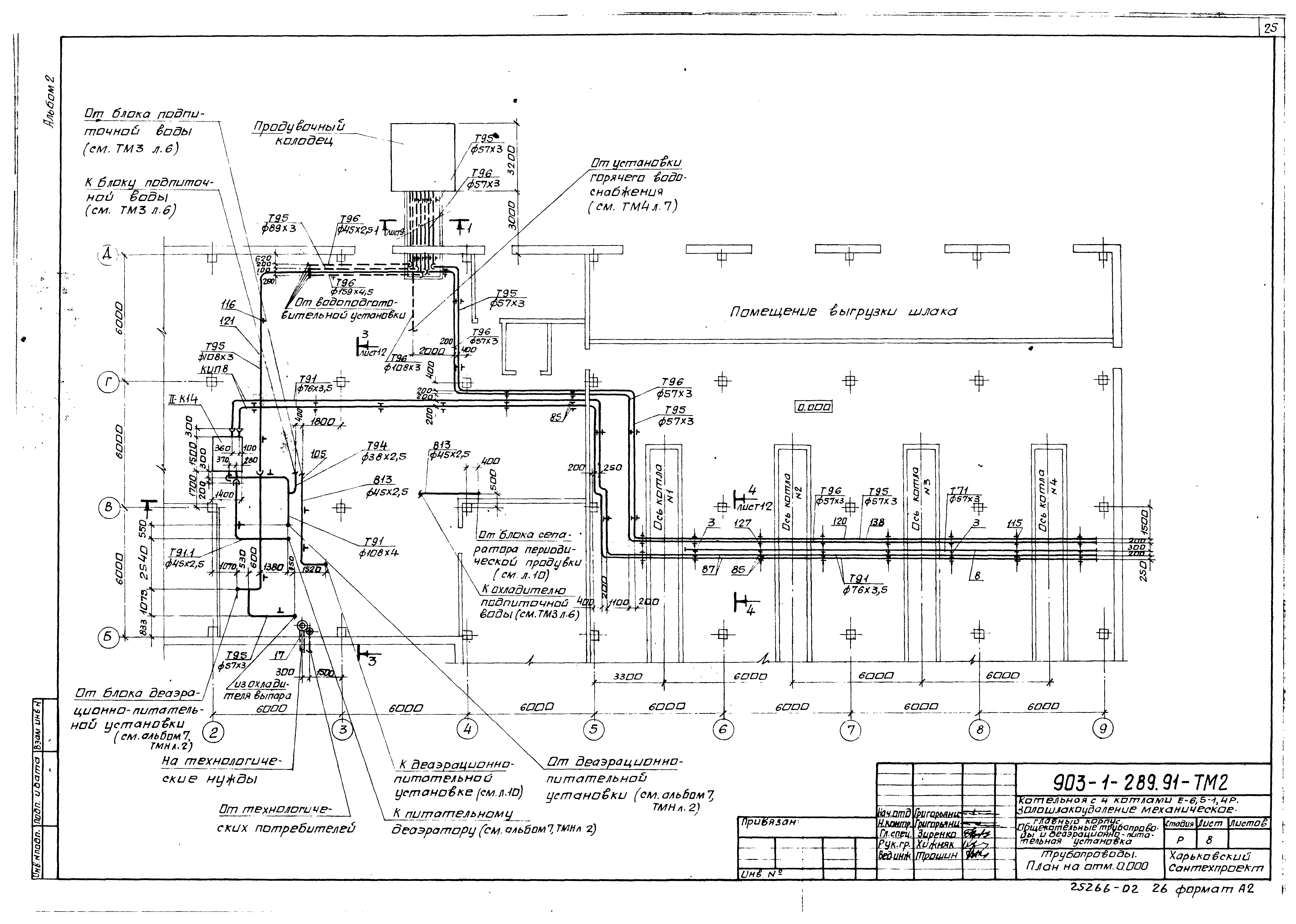
Общекотельные трубопроводы. Деаэрационно-питательная установка - ТМ2
   Общие данные
   Схема трубопроводов
   Трубопроводы. План на отм. 0.000
   Трубопроводы. План на отм. 3.600. Разрез 1-1
   Трубопроводы. Планы на отм. 3.600 и 7.200
   Трубопроводы. Разрез 2-2
   Трубопроводы. Разрез 3-3
   Трубопроводы. Разрез 4-4
   Трубопроводы. Спецификация
   Схема присоединения трубопроводов к калориферам. Спецификация
   Схема отбора проб. Спецификация
Водоподогревательная установка - ТМ3
   Общие данные
   Схема трубопроводов
   Трубопроводы. Планы на отм. 0.000 и 3.600
   Трубопроводы. Разрезы 1-1, 2-2
   Трубопроводы. Спецификация
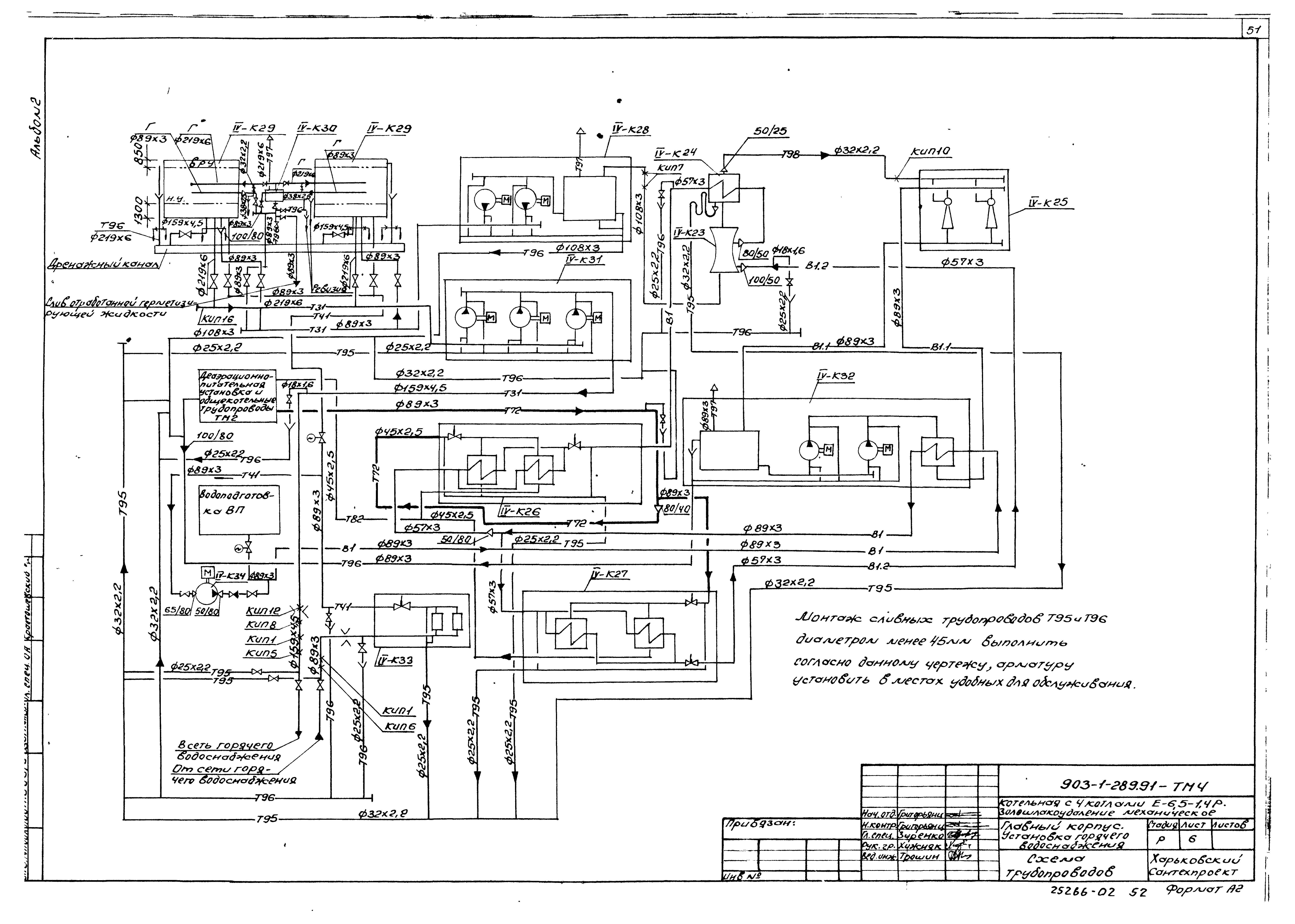
Установка горячего водоснабжения - ТМ4
   Общие данные
   Схема трубопроводов
   Трубопроводы. План на отм. 0.000
   Трубопроводы. Планы на отм. 3.600 и 7.200; 10.800. Разрез 1-1
   Трубопроводы. Разрезы 2-2, 3-3
   Трубопроводы. Разрез 4-4
   Трубопроводы. Спецификация
   Наружные трубопроводы. План на отм. - 0.150. Узел I
   Наружные трубопроводы. Разрезы 1-1, 2-2, 3-3
   Наружные трубопроводы. Спецификация
Разработан: Харьковский Сантехпроект
Утверждён:22.08.1991 Сантехниипроект (25)
Издан: АПП ЦИТП (1992 г. )
Расположен в:Техническая документация Строительство Справочные документы Типовые строительные конструкции, изделия и узлы Общероссийский строительный каталог Промышленные предприятия, здания и сооружения Здания и сооружения санитарно-технические Теплоснабжение Котельные установки Закрытые системы теплоснабжения Топливо - каменные и бурые угли
Заменяет собой:
Типовой проект 903-1-289.91Типовой проект 903-1-289.91Типовой проект 903-1-289.91Типовой проект 903-1-289.91Типовой проект 903-1-289.91Типовой проект 903-1-289.91Типовой проект 903-1-289.91Типовой проект 903-1-289.91Типовой проект 903-1-289.91Типовой проект 903-1-289.91Типовой проект 903-1-289.91Типовой проект 903-1-289.91Типовой проект 903-1-289.91Типовой проект 903-1-289.91Типовой проект 903-1-289.91Типовой проект 903-1-289.91Типовой проект 903-1-289.91Типовой проект 903-1-289.91Типовой проект 903-1-289.91Типовой проект 903-1-289.91Типовой проект 903-1-289.91Типовой проект 903-1-289.91Типовой проект 903-1-289.91Типовой проект 903-1-289.91Типовой проект 903-1-289.91Типовой проект 903-1-289.91Типовой проект 903-1-289.91Типовой проект 903-1-289.91Типовой проект 903-1-289.91Типовой проект 903-1-289.91Типовой проект 903-1-289.91Типовой проект 903-1-289.91Типовой проект 903-1-289.91Типовой проект 903-1-289.91Типовой проект 903-1-289.91Типовой проект 903-1-289.91Типовой проект 903-1-289.91Типовой проект 903-1-289.91Типовой проект 903-1-289.91Типовой проект 903-1-289.91Типовой проект 903-1-289.91Типовой проект 903-1-289.91Типовой проект 903-1-289.91Типовой проект 903-1-289.91Типовой проект 903-1-289.91Типовой проект 903-1-289.91Типовой проект 903-1-289.91Типовой проект 903-1-289.91Типовой проект 903-1-289.91Типовой проект 903-1-289.91Типовой проект 903-1-289.91Типовой проект 903-1-289.91Типовой проект 903-1-289.91Типовой проект 903-1-289.91Типовой проект 903-1-289.91Типовой проект 903-1-289.91Типовой проект 903-1-289.91Типовой проект 903-1-289.91Типовой проект 903-1-289.91Типовой проект 903-1-289.91Типовой проект 903-1-289.91

© 2013 Ёшкин Кот :-) Карта сайта