| ||||||||||||||||||||||||||
Скачать Типовые проектные решения 407-5-02.22.87 Альбом 2. Часть 1. Технологическая частьДата актуализации: 10.08.2017
|
| Обозначение: | Типовые проектные решения 407-5-02.22.87 |
| Обозначение англ: | 407-5-02.22.87 |
| Статус: | cправочные материалы, мп, тпр |
| Название рус.: | Альбом 2. Часть 1. Технологическая часть |
| Дата добавления в базу: | 01.09.2013 |
| Дата актуализации: | 05.05.2017 |
| Дата введения: | 12.02.1987 |
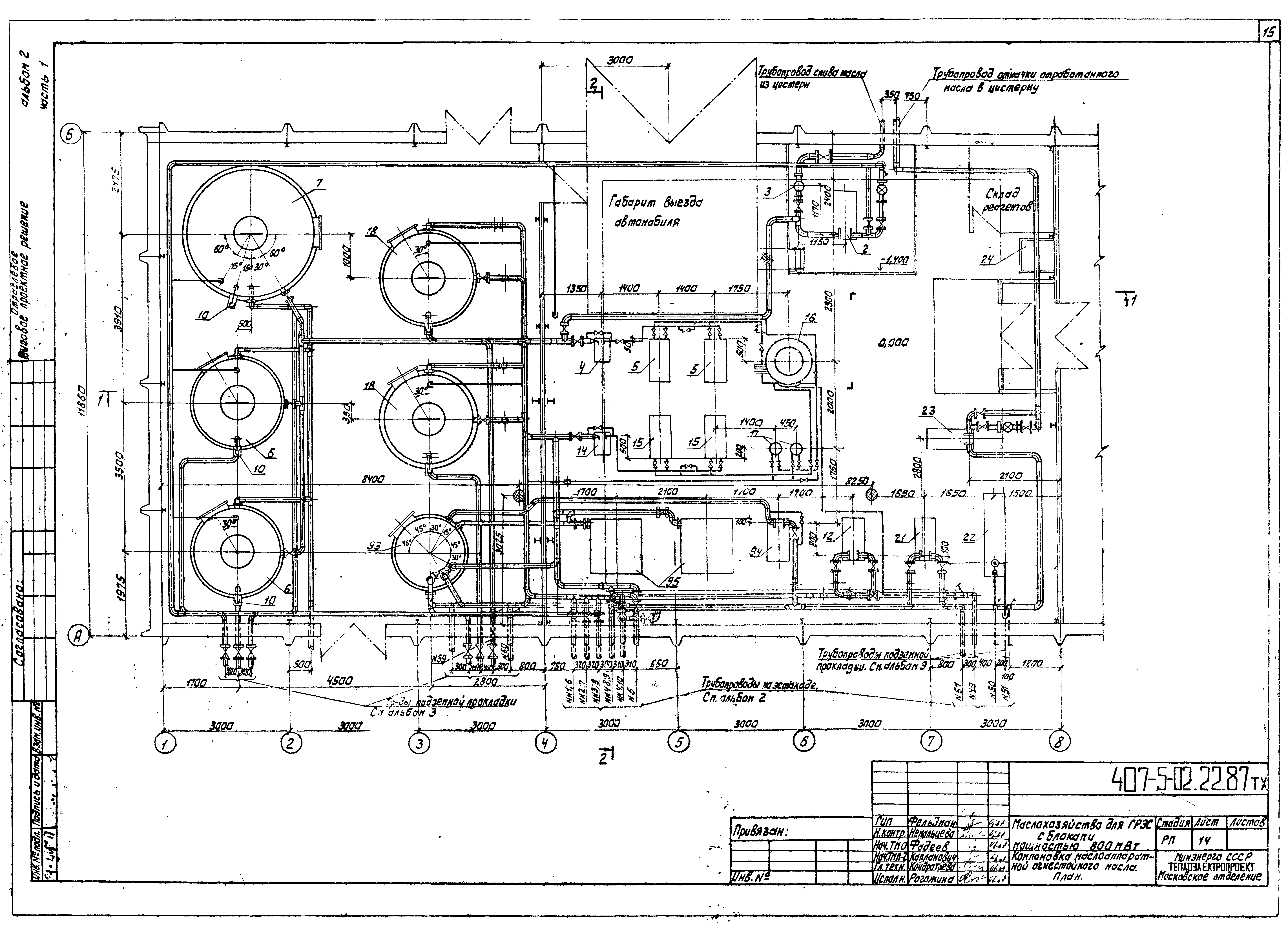
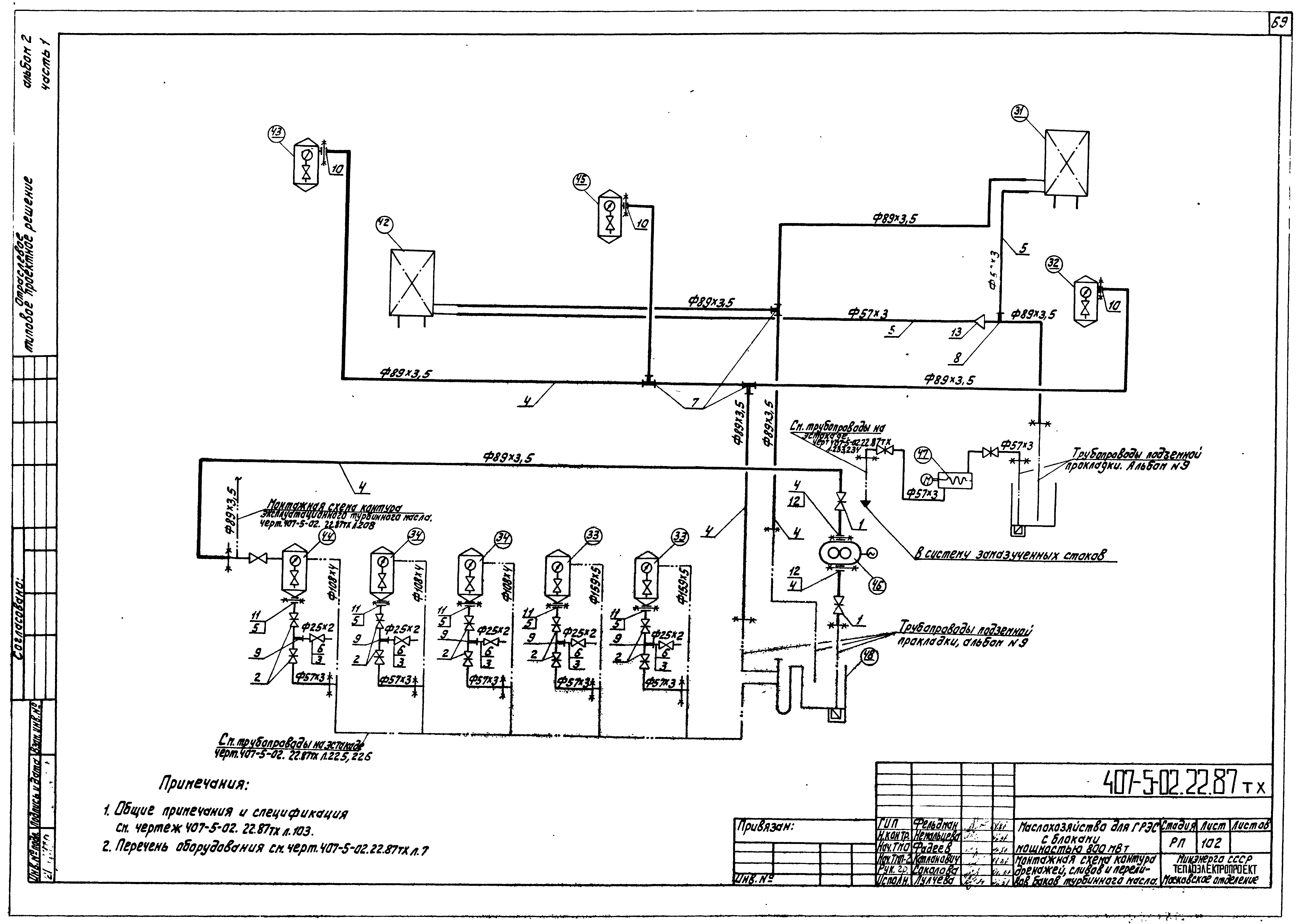
| Оглавление: | Общие данные Перечень оборудования к технологическим схемам маслохозяйства Условные обозначения и маркировка оборудования в технологических схемах Технологическая схема хозяйства огнестойкого масла ОМТИ Технологическая схема хозяйства турбинного масла Технологическая схема хозяйства трансформаторного масла Технологическая схема хозяйства индустриального масла Схема системы обогрева наружных баков маслосклада и маслослива из цистерн Компоновка маслоаппаратной огнестойкого масла ОМТИ. План Компоновка маслоаппаратной огнестойкого масла ОМТИ. Разрез Компоновка маслоаппаратной турбинного масла. План Компоновка маслоаппаратной турбинного масла. Разрез Компоновка маслоаппаратной индустриального и трансформаторного масла. План Компоновка маслоаппаратной индустриального и трансформаторного масла. Разрез Трубопроводы "чистого" огнестойкого масла ОМТИ. План Трубопроводы "чистого" огнестойкого масла ОМТИ. Разрезы 1-1, 2-2. Вид А Трубопроводы "чистого" огнестойкого масла ОМТИ. Спецификация и перечень опор Трубопроводы "чистого" огнестойкого масла ОМТИ. Блок №1 Трубопроводы "чистого" огнестойкого масла ОМТИ. Блок №3 Трубопроводы "чистого" огнестойкого масла ОМТИ. Блок №5 Трубопроводы "чистого" огнестойкого масла ОМТИ. Блок №6 Трубопроводы "чистого" огнестойкого масла ОМТИ. Блок №7 Трубопроводы "чистого" огнестойкого масла ОМТИ. Блоки №10, 11, 18 - 21 Трубопроводы "чистого" огнестойкого масла ОМТИ. Блок №12 Трубопроводы "чистого" огнестойкого масла ОМТИ. Блок №13, 17, 30 Трубопроводы "чистого" огнестойкого масла ОМТИ. Блок №14 Трубопроводы "чистого" огнестойкого масла ОМТИ. Блок №15 Трубопроводы "чистого" огнестойкого масла ОМТИ. Блок №16 Трубопроводы "чистого" огнестойкого масла ОМТИ. Блок №22 Трубопроводы "чистого" огнестойкого масла ОМТИ. Блок №23 Трубопроводы "чистого" огнестойкого масла ОМТИ. Блок №24 Трубопроводы "чистого" огнестойкого масла ОМТИ. Блок №25 Трубопроводы "чистого" огнестойкого масла ОМТИ. Блок №26 Трубопроводы "чистого" огнестойкого масла ОМТИ. Блоки №27, 29 Трубопроводы "чистого" огнестойкого масла ОМТИ. Блок №31 Трубопроводы "чистого" огнестойкого масла ОМТИ. Скользящие опоры №1, 2 Трубопроводы "чистого" огнестойкого масла ОМТИ. Опора №3 Трубопроводы "чистого" огнестойкого масла ОМТИ. Скользящие опоры №4, 5, 6 Трубопроводы "чистого" огнестойкого масла ОМТИ. Скользящие опоры №7 - 10 Трубопроводы "чистого" огнестойкого масла ОМТИ. Жесткие подвески №11, 12 Трубопроводы "чистого" огнестойкого масла ОМТИ. Скользящие опоры №13, 14, 19 - 24, 27, 28 Трубопроводы "чистого" огнестойкого масла ОМТИ. Опора №15 Трубопроводы "чистого" огнестойкого масла ОМТИ. Скользящие опоры №16, 17, 18, 25 Трубопроводы "чистого" огнестойкого масла ОМТИ. Опора №26 Трубопроводы "чистого" огнестойкого масла ОМТИ. Скользящая опора №29 Трубопроводы "чистого" огнестойкого масла ОМТИ. Жесткая подвеска №30 Трубопроводы аварийного слива огнестойкого масла ОМТИ. План Трубопроводы аварийного слива огнестойкого масла ОМТИ. Разрезы 1-1, 2-2 Трубопроводы аварийного слива огнестойкого масла ОМТИ. Блоки 1 - 5, 9 - 13, 15, 16, 18, 19 Трубопроводы аварийного слива огнестойкого масла ОМТИ. Блоки 6, 8, 14, 17, 20 Трубопроводы аварийного слива огнестойкого масла ОМТИ. Скользящие опоры №1 - 7, 11, 12, 14, 15, 16 Трубопроводы аварийного слива огнестойкого масла ОМТИ. Скользящие опоры №8, 9, 10, 13, 17 Трубопроводы эксплуатационного огнестойкого масла ОМТИ Трубопроводы эксплуатационного огнестойкого масла ОМТИ. Блок №1 Трубопроводы эксплуатационного огнестойкого масла ОМТИ. Блок №3 Трубопроводы эксплуатационного огнестойкого масла ОМТИ. Блок №4 Трубопроводы эксплуатационного огнестойкого масла ОМТИ. Блок №5 Трубопроводы эксплуатационного огнестойкого масла ОМТИ. Блоки №7, 8 Трубопроводы эксплуатационного огнестойкого масла ОМТИ. Блок №9 Трубопроводы эксплуатационного огнестойкого масла ОМТИ. Опоры №1, 2 Трубопроводы эксплуатационного огнестойкого масла ОМТИ. Скользящие опоры №3, 5 - 8 Трубопроводы эксплуатационного огнестойкого масла ОМТИ. Скользящая опора №4 Трубопроводы слива огнестойкого масла из цистерны и перекачки отработанного масла в цистерну Трубопроводы слива огнестойкого масла из цистерны и перекачки отработанного масла в цистерну. Блок №1 Трубопроводы слива огнестойкого масла из цистерны и перекачки отработанного масла в цистерну. Блок №2, 3 Трубопроводы слива огнестойкого масла из цистерны и перекачки отработанного масла в цистерну. Блок №4 Трубопроводы слива огнестойкого масла из цистерны и перекачки отработанного масла в цистерну. Блок №5, 6, 7 Трубопроводы слива огнестойкого масла из цистерны и перекачки отработанного масла в цистерну. Жесткие подвески №1, 2 Трубопроводы слива огнестойкого масла из цистерны и перекачки отработанного масла в цистерну. Скользящая опора №3 Трубопроводы слива огнестойкого масла из цистерны и перекачки отработанного масла в цистерну. Жесткие подвески №4, 5 Трубопроводы слива огнестойкого масла из цистерны и перекачки отработанного масла в цистерну. Скользящая опора №6 Трубопроводы к насосу приема огнестойкого масла и от насоса перекачки отработанного масла в цистерну Трубопроводы к насосу приема огнестойкого масла и от насоса перекачки отработанного масла в цистерну. Блок №1 Трубопроводы к насосу приема огнестойкого масла и от насоса перекачки отработанного масла в цистерну. Блок №3 Трубопроводы к насосу приема огнестойкого масла и от насоса перекачки отработанного масла в цистерну. Блок №4, 6 Трубопроводы к насосу приема огнестойкого масла и от насоса перекачки отработанного масла в цистерну. Блок №7 Трубопроводы к насосу приема огнестойкого масла и от насоса перекачки отработанного масла в цистерну. Блок №8 Трубопроводы к насосу приема огнестойкого масла и от насоса перекачки отработанного масла в цистерну. Блок №9 Трубопроводы к насосу приема огнестойкого масла и от насоса перекачки отработанного масла в цистерну. Блок №10 Трубопроводы к насосу приема огнестойкого масла и от насоса перекачки отработанного масла в цистерну. Блок №11 Трубопроводы к насосу приема огнестойкого масла и от насоса перекачки отработанного масла в цистерну. Блок №13 Трубопроводы к насосу приема огнестойкого масла и от насоса перекачки отработанного масла в цистерну. Блок №14 Трубопроводы к насосу приема огнестойкого масла и от насоса перекачки отработанного масла в цистерну. Блок №15 Трубопроводы к насосу приема огнестойкого масла и от насоса перекачки отработанного масла в цистерну. Скользящие опоры №1 и 3 Трубопроводы к насосу приема огнестойкого масла и от насоса перекачки отработанного масла в цистерну. Подпятник №2, 4 Трубопроводы к насосу приема огнестойкого масла и от насоса перекачки отработанного масла в цистерну. Скользящая опора №5 Трубопроводы к насосу приема огнестойкого масла и от насоса перекачки отработанного масла в цистерну. Скользящая опора №6 Трубопроводы к насосу приема огнестойкого масла и от насоса перекачки отработанного масла в цистерну. Скользящая опора №7 Трубопроводы к насосу приема огнестойкого масла и от насоса перекачки отработанного масла в цистерну. Скользящая опора №8 Трубопроводы к насосу приема огнестойкого масла и от насоса перекачки отработанного масла в цистерну. Скользящая опора №9 Трубопроводы к насосу приема огнестойкого масла и от насоса перекачки отработанного масла в цистерну. Скользящая опора №10 Монтажная схема контура "чистого" турбинного масла Монтажная схема контура "чистого" турбинного масла. Спецификация Трубопровод нижнего слива турбинного масла из цистерн Трубопровод нижнего слива турбинного масла из цистерн. Блок №1 Трубопровод нижнего слива турбинного масла из цистерн. Скользящая опора №1 Монтажная схема контура дренажей, переливов баков турбинного масла Монтажная схема контура дренажей, переливов баков турбинного масла. Спецификация Трубопроводы "чистого" турбинного масла |
| Разработан: | Теплоэлектропроект |
| Утверждён: | 12.02.1987 Министерство энергетики и электрификации СССР (USSR Ministry of Energy and Electrical Power ) |
| Расположен в: |
























































