Информационная система
«Ёшкин Кот»

Скачать базу одним архивом
Скачать обновления
История создания базы
Карта сайта

Скачать Типовой проект 903-1-241.87 Альбом V. Архитектурные решения

Дата актуализации: 10.08.2017

Типовой проект 903-1-241.87

Альбом V. Архитектурные решения

Обозначение: Типовой проект 903-1-241.87
Обозначение англ: 903-1-241.87
Статус:заменен
Название рус.:Альбом V. Архитектурные решения
Дата добавления в базу:01.09.2013
Дата актуализации:05.05.2017
Дата введения:01.06.1992
Оглавление:Чертежи основного комплекта марки ГП
   Доставка топлива железнодорожным транспортом. Схема генерального плана
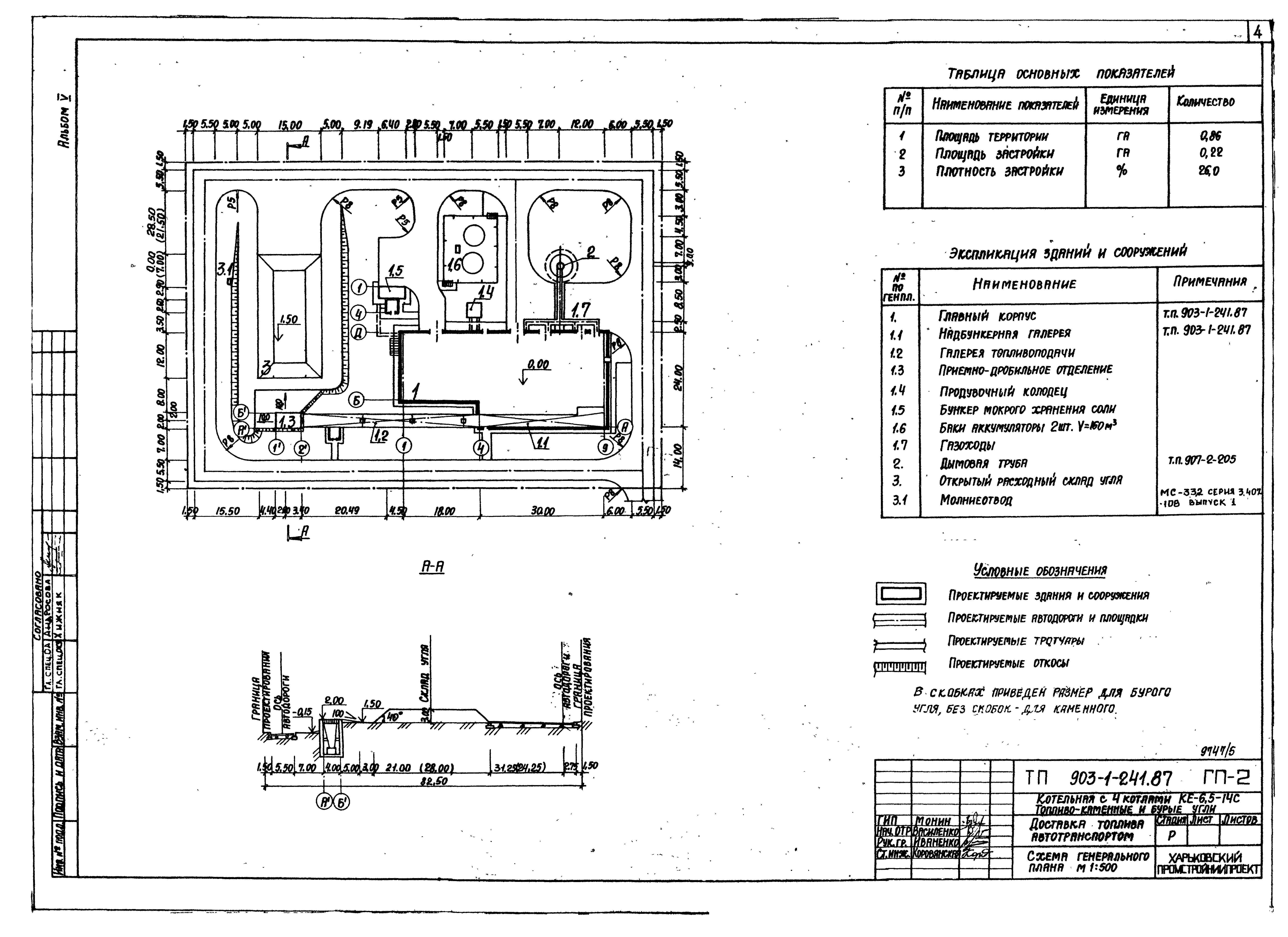
   Доставка топлива автотранспортом. Схема генерального плана
Чертежи основного комплекта марки АР
   Общие данные
   Главный корпус. Планы на отм. 0.000; 3.600. Экспликация помещений
   Главный корпус. Планы на отм. 7.200; 10.900; 11.800; 11.350
   Главный корпус. Разрезы 1-1…5-5
   Главный корпус. Фасады
   Главный корпус. Фрагменты 1…4
   Главный корпус. План шахты лифта. План машинного помещения. Разрезы 6-6, 7-7. Узел 17
   Главный корпус. Виды А, Б, В, Г, Д, Е, Ж, И, К. Схемы расположения закладных в полу
   Главный корпус. Планы и экспликация полов. План кровли. Узел 18
   Главный корпус. Узлы 1…12
   Главный корпус. Узлы 13…19
   Главный корпус. Схемы расположения закладных в полу
   Главный корпус. Ворота ВТ-1-1у. Клапан УКЗ. Узлы 1…8
   Главный корпус. Ворота ВТ-1-1у. Узлы 9, 10
   Главный корпус. Ворота ВТ-1-1у. Узлы 11…14
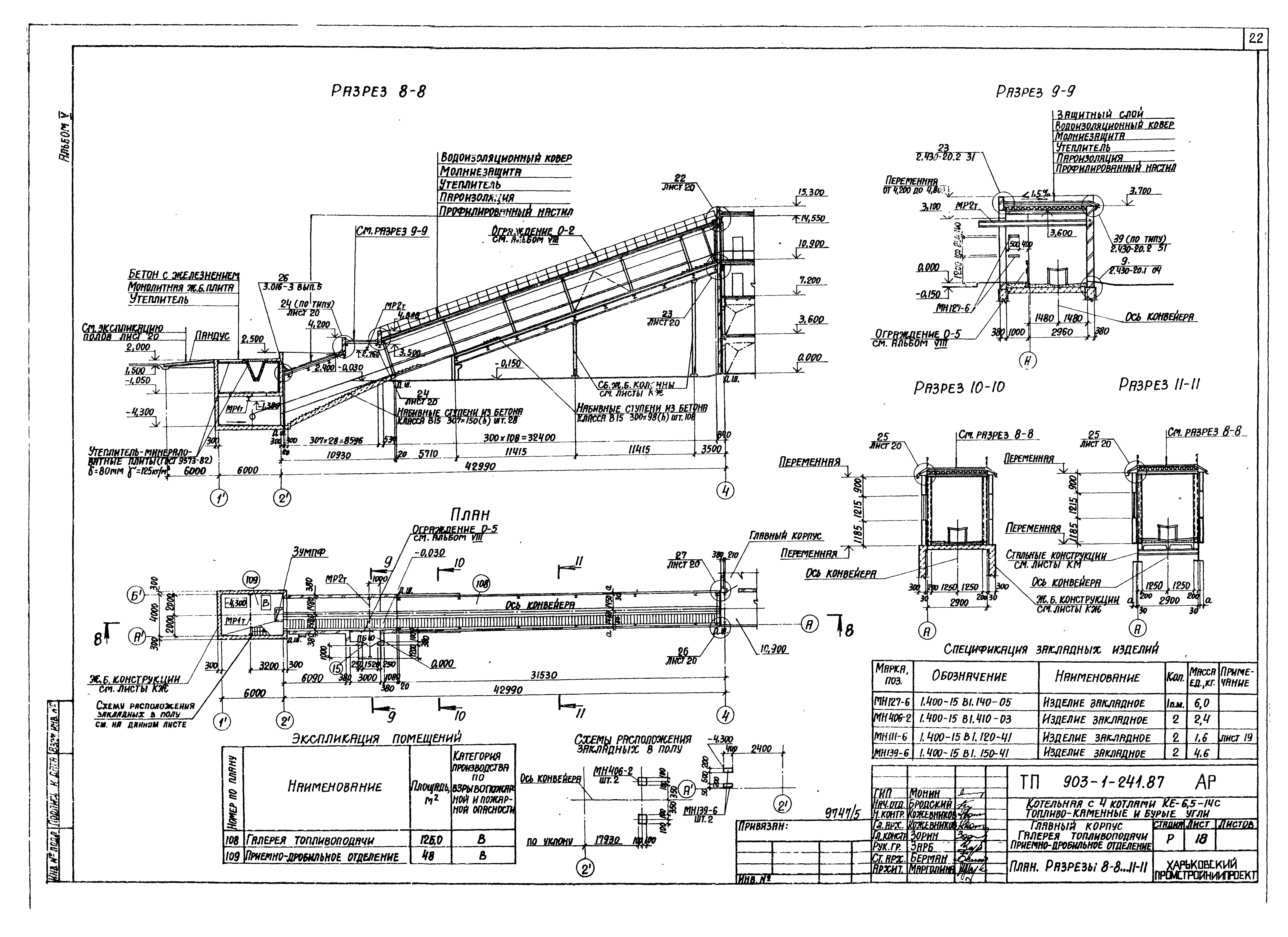
   Главный корпус. Галерея топливоподачи. Приемно-дробильное отделение. План. Разрезы 8-8…11-11
   Главный корпус. Галерея топливоподачи. Приемно-дробильное отделение. Фасады 1 - 4; 4 - 1. Планы на отм. 1.050; 2.000. План кровли
   Главный корпус. Галерея топливоподачи. Приемно-дробильное отделение. Планы полов, экспликация полов
   Главный корпус. Галерея топливоподачи. Приемно-дробильное отделение. Дверь индивидуальная ДИ1
   Главный корпус. Бункер мокрого хранения соли. План. Разрез 12-12. Фасады 1 - 4; А - Д. План кровли
   Главный корпус. Бункер мокрого хранения соли. Схема расположения деревянных щитов. Щиты ЩД-1, ЩД-2
   Главный корпус. Газоходы. Баки-аккумуляторы. План газоходов. План баков-аккумуляторов. Разрезы 13-13, 14-14. Узлы 31…33
   Чертеж на заказ стандартного грузового лифта общего назначения Q = 500 кг
Чертежи основного комплекта марки АЗ1
   Общие данные
   План на отм. - 1.400; - 1.200; 0.000. Разрез 1-1. Узлы 1, 2
   Узлы 3, 4. Ведомость объемов антикоррозийных работ
Чертежи основного комплекта марки АЗ2
   Общие данные
   План газоходов. Разрезы 1-1, 2-2. Узлы 1,2
Чертежи основного комплекта марки ОС
   Общие данные
   Схема производства работ по возведению конструкций главного корпуса
   Календарный план производства работ
   Схема стройгенплана
Разработан: Харьковский Промстройниипроект
Утверждён:09.06.1987 Госстрой СССР (Государственный комитет Совета Министров СССР по делам строительства) (USSR Gosstroy АЧ-58)
Расположен в:Техническая документация Строительство Справочные документы Типовые строительные конструкции, изделия и узлы Общероссийский строительный каталог Промышленные предприятия, здания и сооружения Здания и сооружения санитарно-технические Теплоснабжение Котельные установки Закрытые системы теплоснабжения Топливо - каменные и бурые угли
Заменяет собой:
Чем заменён:
Типовой проект 903-1-241.87Типовой проект 903-1-241.87Типовой проект 903-1-241.87Типовой проект 903-1-241.87Типовой проект 903-1-241.87Типовой проект 903-1-241.87Типовой проект 903-1-241.87Типовой проект 903-1-241.87Типовой проект 903-1-241.87Типовой проект 903-1-241.87Типовой проект 903-1-241.87Типовой проект 903-1-241.87Типовой проект 903-1-241.87Типовой проект 903-1-241.87Типовой проект 903-1-241.87Типовой проект 903-1-241.87Типовой проект 903-1-241.87Типовой проект 903-1-241.87Типовой проект 903-1-241.87Типовой проект 903-1-241.87Типовой проект 903-1-241.87Типовой проект 903-1-241.87Типовой проект 903-1-241.87Типовой проект 903-1-241.87Типовой проект 903-1-241.87Типовой проект 903-1-241.87Типовой проект 903-1-241.87Типовой проект 903-1-241.87Типовой проект 903-1-241.87Типовой проект 903-1-241.87Типовой проект 903-1-241.87Типовой проект 903-1-241.87Типовой проект 903-1-241.87Типовой проект 903-1-241.87Типовой проект 903-1-241.87Типовой проект 903-1-241.87Типовой проект 903-1-241.87Типовой проект 903-1-241.87Типовой проект 903-1-241.87Типовой проект 903-1-241.87Типовой проект 903-1-241.87

© 2013 Ёшкин Кот :-) Карта сайта