Информационная система
«Ёшкин Кот»

Скачать базу одним архивом
Скачать обновления
История создания базы
Карта сайта

Скачать Типовой проект 903-1-241.87 Альбом IV. Силовое электрооборудование. Электроосвещение

Дата актуализации: 10.08.2017

Типовой проект 903-1-241.87

Альбом IV. Силовое электрооборудование. Электроосвещение

Обозначение: Типовой проект 903-1-241.87
Обозначение англ: 903-1-241.87
Статус:заменен
Название рус.:Альбом IV. Силовое электрооборудование. Электроосвещение
Дата добавления в базу:01.09.2013
Дата актуализации:05.05.2017
Дата введения:01.06.1992
Оглавление:Содержание альбома
Чертежи основного комплекта марки ЭМ
   Силовое электрооборудование. Общие данные
   КТП-2х250 кВА. I секция. Схема однолинейная принципиальная
   КТП-2х250 кВА. II секция. Схема однолинейная принципиальная
   Щит открытый 1Щ, 2Щ. Схема однолинейная принципиальная
   Щит открытый 3Щ, 4Щ. Схема однолинейная принципиальная
   Щит открытый 5Щ. I секция. Схема однолинейная принципиальная
   Щит открытый 5Щ. II секция. Схема однолинейная принципиальная
   Щит открытый 6Щ. Схема однолинейная принципиальная
   1ШР, 2ШР. Распределительная сеть 380/220 В. Схема однолинейная принципиальная
   3ШР. Распределительная сеть 380/220 В. Схема однолинейная принципиальная
   1К1 (2К1, 3К1, 4К1) - дымосос. Схема электрическая принципиальная
   1К2 (2К2, 3К2, 4К2) - дутьевой вентилятор. Схема электрическая принципиальная
   1К3 (2К3, 3К3, 4К3) - вентилятор возврата уноса. Схема электрическая принципиальная
   1К4 (2К4, 3К4, 4К4) - решетка. Схема электрическая принципиальная
   1К5 (1К6, 2К5, 2К6, 3К5, 3К6, 4К5, 4К6) - забрасыватель. Схема электрическая принципиальная
   1К7 (2К7, 3К7, 4К7) - скреперно-ковшовый подъемник. Схема электрическая принципиальная
   1К7 (2К7, 3К7, 4К7) - скреперно-ковшовый подъемник. Схема подключений
   Сетевой насос. Схема электрическая принципиальная
   Питательный насос. Схема электрическая принципиальная
   Подпиточный насос. Схема электрическая принципиальная
   Насос горячего водоснабжения. Схема электрическая принципиальная
   Насос рабочей воды. Схема электрическая принципиальная
   Насос исходной воды. Схема электрическая принципиальная
   Насос крепкого раствора соли. Схемы электрическая принципиальная и подключений
   Задвижка на напорном патрубке сетевого насоса. Схемы электрическая принципиальная и подключений
   Задвижка на горячей воде. Схемы электрическая принципиальная и подключений
   Насос взрыхления. Схемы электрическая принципиальная и подключений
   Насос загрязненных вод. Схема электрическая принципиальная
   Насос охлажденной воды. Схема электрическая принципиальная
   Вентиль подпиточный. Схема электрическая принципиальная
   Ящик 33-Я. Схема подключений
   П1. Приточный вентилятор. Схемы электрическая принципиальная и подключений
   В1. Вытяжной вентилятор. Схемы электрическая принципиальная и подключений
   Аварийная сигнализация. Схема электрическая принципиальная
   Механизмы топливоподачи. Схема управления функциональная
   Механизмы топливоподачи. Схема управления принципиальная
   Механизмы топливоподачи. Схема сигнализации принципиальная
   Дробилка. Схемы электрическая принципиальная и подключений
   Ленточный конвейер. Схемы электрическая принципиальная и подключений
   Плыжковый сбрасыватель. Схемы принципиальная и подключений
   Насос загрязненных вод. Схема электрическая принципиальная
   Вентиль дренчерной завесы.. Схемы электрическая принципиальная и подключений
   Вентиль гидрообеспыливания. Схемы электрическая принципиальная и подключений
   П2. Приточный вентилятор. Схемы электрическая принципиальная и подключений
   Насос-дозатор. Схемы электрическая принципиальная и подключений
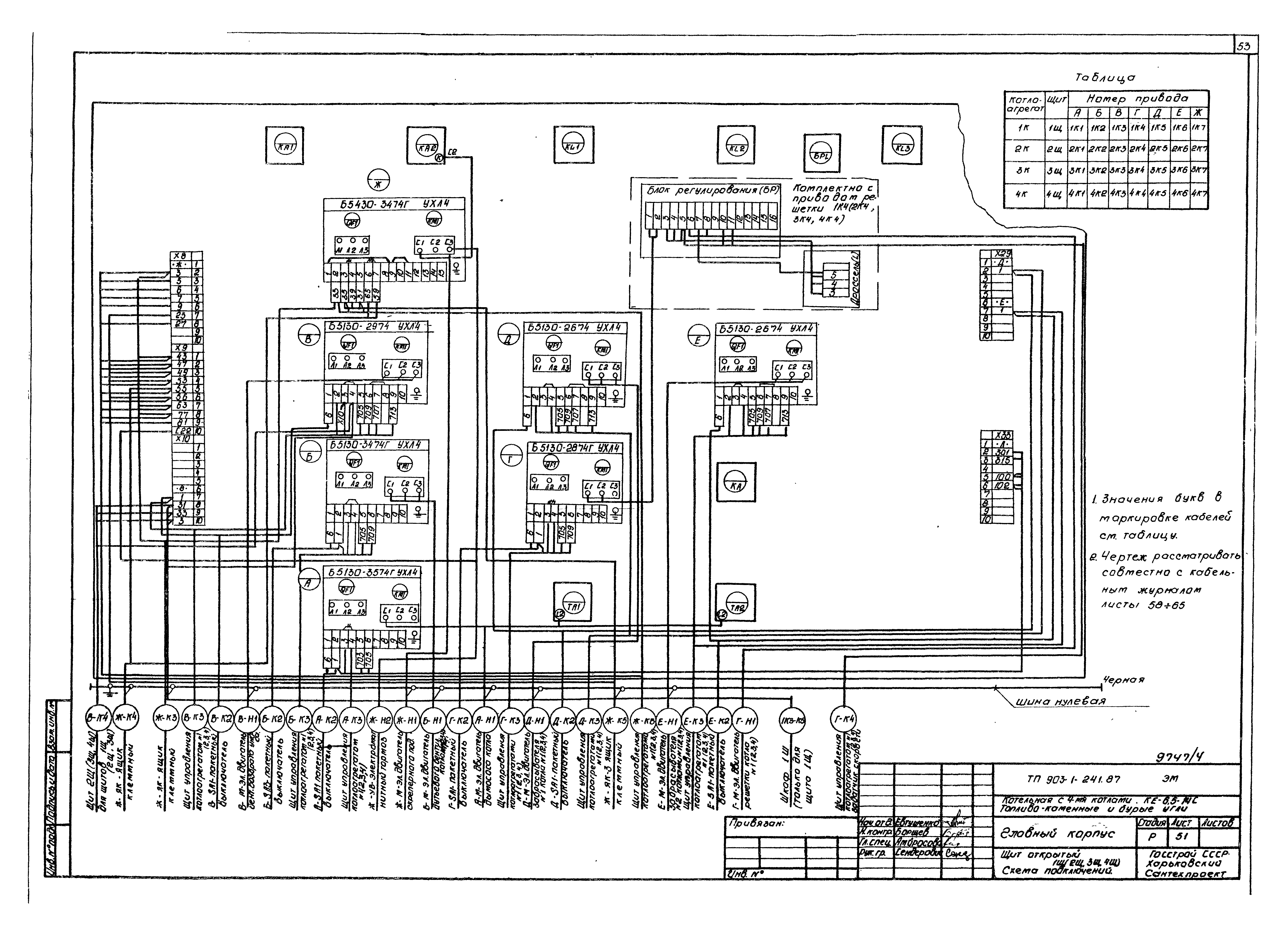
   Щит открытый 1Щ (2Щ, 3Щ, 4Щ). Схема подключений
   Щит открытый 5Щ. Панель 1. Схема подключений
   Щит открытый 5Щ. Панель 2. Схема подключений
   Щит открытый 5Щ. Панель 3. Схема подключений
   Щит открытый 6Щ. Схема подключений
   Шкаф 1Ш. Схема подключений
   Кабельный журнал
   План расположения электрооборудования и прокладки кабелей на отм. 0.000
   План расположения электрооборудования и прокладки кабелей на отм. 3.600
   План расположения электрооборудования и прокладки кабелей на отм. 7.200
   План расположения электрооборудования и прокладки кабелей. Разрезы
   Механизмы топливоподачи. План расположения электрооборудования и прокладки кабелей
   План расположения электрооборудования и прокладки кабелей. Спецификация
   Трубозаготовительная ведомость
   Ведомость заполнения труб кабелями
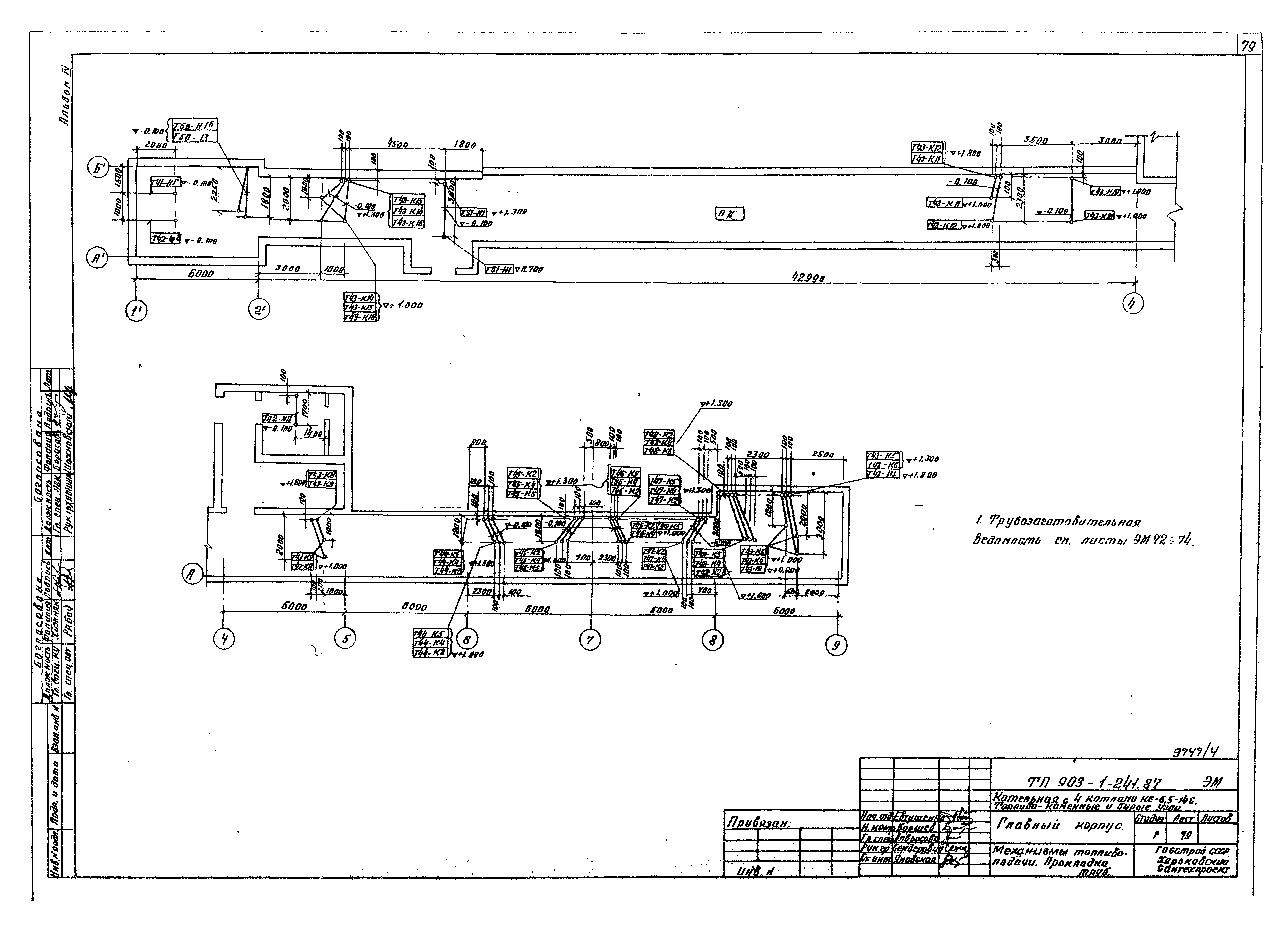
   Прокладка труб на отм. 0.000
   Прокладка труб на отм. 3.600 в осях 5 - 9
   Прокладка труб на отм. 3.600 в осях 1 - 2 и на отм. 7.200 в осях 5 - 9
   Механизмы топливоподачи. Прокладка труб
   Заземление
   Механизмы топливоподачи. Заземление
   Внутриплощадочные кабельные сети
   Бункер мокрого хранения соли. План расположения оборудования и прокладки кабелей
Чертежи основного комплекта марки ЭО
   Электроосвещение. Общие данные
   Принципиальная схема питающей сети
   План расположения электрического оборудования и прокладка электрических сетей на отм. 0.000
   План расположения электрического оборудования и прокладка электрических сетей на отм. 3.600
   План расположения электрического оборудования и прокладка электрических сетей на отм. 7.200 и 3.600
   Механизмы топливоподачи. Расположение электрического оборудования и прокладка сетей
   Ведомость узлов установки электрического оборудования. Сводка кабелей и проводов
   Наружное электроосвещение
Прилагаемые документы к марке ЭМ
   Ведомость электромонтажных конструкций, подлежащих изготовлению в МЭЗ
   Ведомость изделий и материалов для изготовления электромонтажных конструкций и деталей в МЭЗ
   КТП-2х250 кВА. Опросный лист
Прилагаемые документы к марке ЭО
   Ведомость электромонтажных конструкций, подлежащих изготовлению в МЭЗ
   Ведомость изделий и материалов для изготовления электромонтажных конструкций и деталей в МЭЗ
Разработан: Харьковский Сантехпроект
Утверждён:09.06.1987 Госстрой СССР (Государственный комитет Совета Министров СССР по делам строительства) (USSR Gosstroy АЧ-58)
Расположен в:Техническая документация Строительство Справочные документы Типовые строительные конструкции, изделия и узлы Общероссийский строительный каталог Промышленные предприятия, здания и сооружения Здания и сооружения санитарно-технические Теплоснабжение Котельные установки Закрытые системы теплоснабжения Топливо - каменные и бурые угли
Заменяет собой:
Чем заменён:
Типовой проект 903-1-241.87Типовой проект 903-1-241.87Типовой проект 903-1-241.87Типовой проект 903-1-241.87Типовой проект 903-1-241.87Типовой проект 903-1-241.87Типовой проект 903-1-241.87Типовой проект 903-1-241.87Типовой проект 903-1-241.87Типовой проект 903-1-241.87Типовой проект 903-1-241.87Типовой проект 903-1-241.87Типовой проект 903-1-241.87Типовой проект 903-1-241.87Типовой проект 903-1-241.87Типовой проект 903-1-241.87Типовой проект 903-1-241.87Типовой проект 903-1-241.87Типовой проект 903-1-241.87Типовой проект 903-1-241.87Типовой проект 903-1-241.87Типовой проект 903-1-241.87Типовой проект 903-1-241.87Типовой проект 903-1-241.87Типовой проект 903-1-241.87Типовой проект 903-1-241.87Типовой проект 903-1-241.87Типовой проект 903-1-241.87Типовой проект 903-1-241.87Типовой проект 903-1-241.87Типовой проект 903-1-241.87Типовой проект 903-1-241.87Типовой проект 903-1-241.87Типовой проект 903-1-241.87Типовой проект 903-1-241.87Типовой проект 903-1-241.87Типовой проект 903-1-241.87Типовой проект 903-1-241.87Типовой проект 903-1-241.87Типовой проект 903-1-241.87Типовой проект 903-1-241.87Типовой проект 903-1-241.87Типовой проект 903-1-241.87Типовой проект 903-1-241.87Типовой проект 903-1-241.87Типовой проект 903-1-241.87Типовой проект 903-1-241.87Типовой проект 903-1-241.87Типовой проект 903-1-241.87Типовой проект 903-1-241.87Типовой проект 903-1-241.87Типовой проект 903-1-241.87Типовой проект 903-1-241.87Типовой проект 903-1-241.87Типовой проект 903-1-241.87Типовой проект 903-1-241.87Типовой проект 903-1-241.87Типовой проект 903-1-241.87Типовой проект 903-1-241.87Типовой проект 903-1-241.87Типовой проект 903-1-241.87Типовой проект 903-1-241.87Типовой проект 903-1-241.87Типовой проект 903-1-241.87Типовой проект 903-1-241.87Типовой проект 903-1-241.87Типовой проект 903-1-241.87Типовой проект 903-1-241.87Типовой проект 903-1-241.87Типовой проект 903-1-241.87Типовой проект 903-1-241.87Типовой проект 903-1-241.87Типовой проект 903-1-241.87Типовой проект 903-1-241.87Типовой проект 903-1-241.87Типовой проект 903-1-241.87Типовой проект 903-1-241.87Типовой проект 903-1-241.87Типовой проект 903-1-241.87Типовой проект 903-1-241.87Типовой проект 903-1-241.87Типовой проект 903-1-241.87Типовой проект 903-1-241.87Типовой проект 903-1-241.87Типовой проект 903-1-241.87Типовой проект 903-1-241.87Типовой проект 903-1-241.87Типовой проект 903-1-241.87Типовой проект 903-1-241.87Типовой проект 903-1-241.87Типовой проект 903-1-241.87Типовой проект 903-1-241.87Типовой проект 903-1-241.87Типовой проект 903-1-241.87Типовой проект 903-1-241.87Типовой проект 903-1-241.87Типовой проект 903-1-241.87Типовой проект 903-1-241.87

© 2013 Ёшкин Кот :-) Карта сайта