Скачать Типовой проект 903-1-241.87 Альбом III. Автоматизация, связь, сигнализацияДата актуализации: 10.08.2017 Типовой проект 903-1-241.87
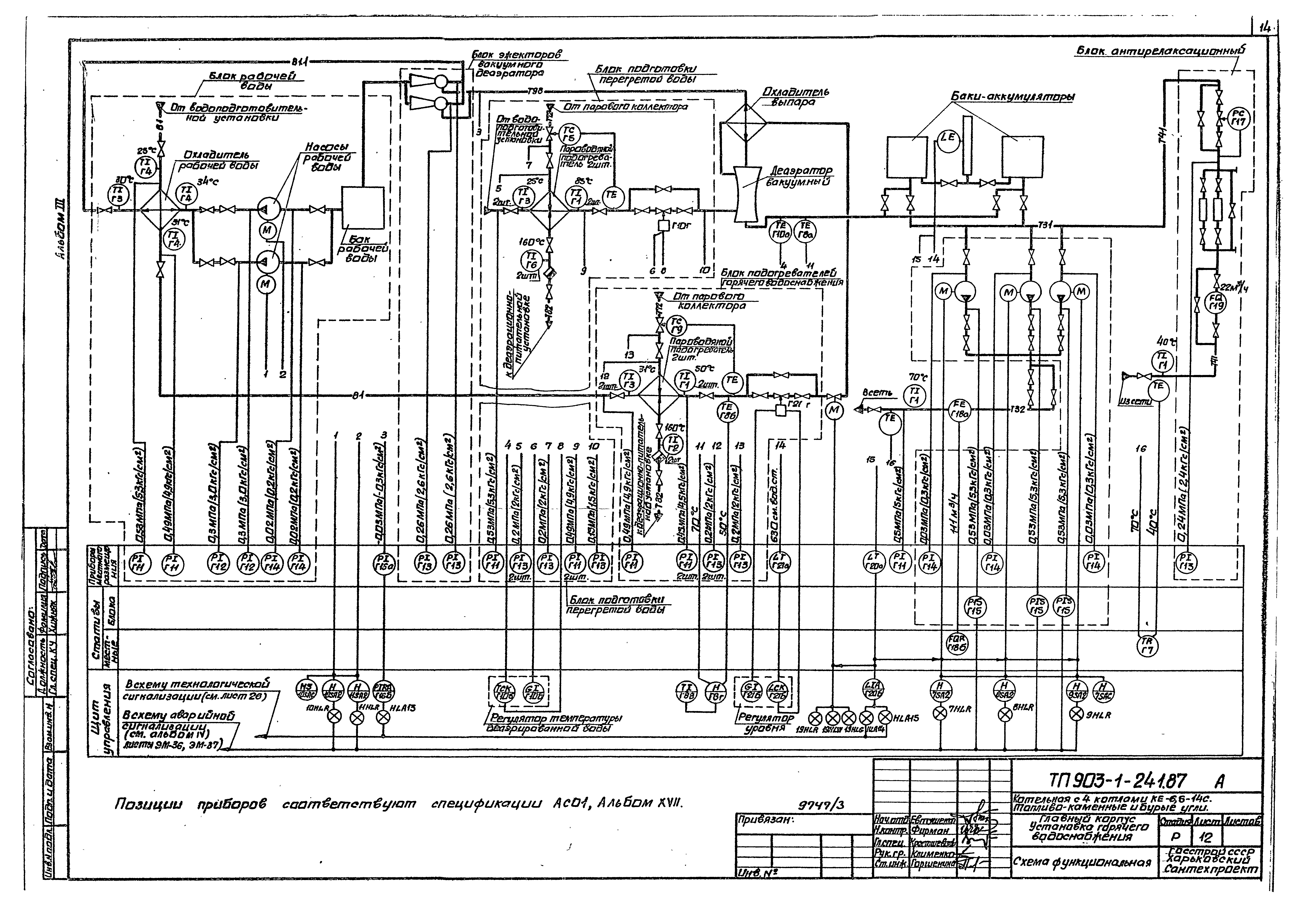
Альбом III. Автоматизация, связь, сигнализацияОбозначение: | Типовой проект 903-1-241.87 | Обозначение англ: | 903-1-241.87 | Статус: | заменен | Название рус.: | Альбом III. Автоматизация, связь, сигнализация | Дата добавления в базу: | 01.09.2013 | Дата актуализации: | 05.05.2017 | Дата введения: | 01.06.1992 | Оглавление: | Содержание альбома Автоматизация Общие данные Котлоагрегат КЕ-6,5-14С. Топливо - каменный уголь. Схема функциональная Котлоагрегат КЕ-6,5-14С. Толево - бурый уголь. Схема функциональная Деаэрационно-питательная установка и общекотельные трубопроводы. Схема функциональная Общекотельное оборудование. Система оборотного водоснабжения. Приямки сточных вод. Водомерный узел Общекотельное оборудование. Приточные установки П1 и П2. Схемы Общекотельное оборудование. Узел управления. Бункер мокрого хранения соли. Схемы Водоподогревательная установка. Схема функциональная Установка горячего водоснабжения. Схема функциональная Водоподготовительная установка. Схема функциональная Котлоагрегат КЕ-6,5-14С. Схема электрическая принципиальная регуляторов топлива и воздуха Котлоагрегат КЕ-6,5-14С. Схема электрическая принципиальная регуляторов разрежения и уровня Деаэрационно-питательная установка и общекотельные трубопроводы. Схема электрическая принципиальная регуляторов давления Схема электрическая принципиальная регулятора температуры Схема электрическая принципиальная регулятора уровня Котлоагрегат КЕ-6,5-14С. Схемы электрические принципиальные питания, защиты и технологической сигнализации Котлоагрегат КЕ-6,5-14С. Принципиальная схема питания щита общих замеров котлоагрегатов №1 и №2 и щита усилителей Котлоагрегат КЕ-6,5-14С. Принципиальная схема питания щита общих замеров котлоагрегатов №3 и №4 Деаэрационно-питательная установка и общекотельное оборудование. Щит управления №1. Принципиальная схема питания Водоподогревательная установка. Щит управления №2. Принципиальная схема питания Щиты управления №1 и №2. Принципиальные схемы питания Установка горячего водоснабжения. Щит управления №3. Принципиальная схема питания Схема электрическая принципиальная технологической сигнализации Котлоагрегат КЕ-6,5-14С. Схема соединений внешних проводок Деаэрационно-питательная установка и общекотельные трубопроводы. Схема соединений внешних проводок Водоподогревательная установка. Схема соединений внешних проводок Установка горячего водоснабжения. Схема соединений внешних проводок Водоподготовительная установка. Схема соединений внешних проводок Котлоагрегат КЕ-6,5-14С. Щит управления котлоагрегата Щ-КЕ. Схема подключения Котлоагрегат КЕ-6,5-14С. Щиты общих замеров котлоагрегатов №№1 - 4. Щит усилителей. Схема подключения Деаэрационно-питательная установка и общекотельное оборудование. Щит управления №1. Схема подключения Водоподогревательная установка. Щит управления №2. Схема подключения Установка горячего водоснабжения. Щит управления №3. Схема подключения Котлоагрегат КЕ-6,5-14С. План расположения средств автоматизации, кабельных и трубных проводок Общекотельное оборудование. План расположения средств автоматизации, кабельных и трубных проводок Деаэрационно-питательная установка и общекотельные трубопроводы. План расположения средств автоматизации, кабельных и трубных проводок Водоподогревательная установка. План расположения средств автоматизации, кабельных и трубных проводок Установка горячего водоснабжения. План расположения средств автоматизации, кабельных и трубных проводок Водоподготовительная установка. План расположения средств автоматизации, кабельных и трубных проводок План расположения средств автоматизации, кабельных и трубных проводок Связь и сигнализация Общие данные Планы на отм. 0.000; 3.600 и 7.200 с сетями связи и сигнализации План надбункерной галереи с сетями громкоговорящей связи и пожарной сигнализации Схема организации связи. Аккумуляторный шкаф. Условные обозначения Схема включения автоматических и пожарных ручных извещателей в ППС-1. Схема резервного электропитания ППС-1 Скелетные схемы сетей связи и сигнализации | Разработан: | Харьковский Сантехпроект
| Утверждён: | 09.06.1987 Госстрой СССР (Государственный комитет Совета Министров СССР по делам строительства) (USSR Gosstroy АЧ-58)
| Расположен в: |
| Заменяет собой: | | Чем заменён: | |
                                                               
|