| ||||||||||||||||||||||||||
Скачать Типовые проектные решения 820-3-062.88 Альбом II. Нетиповые технологические конструкцииДата актуализации: 10.08.2017
|
| Обозначение: | Типовые проектные решения 820-3-062.88 |
| Обозначение англ: | 820-3-062.88 |
| Статус: | cправочные материалы, мп, тпр |
| Название рус.: | Альбом II. Нетиповые технологические конструкции |
| Дата добавления в базу: | 01.09.2013 |
| Дата актуализации: | 05.05.2017 |
| Дата введения: | 01.06.1988 |
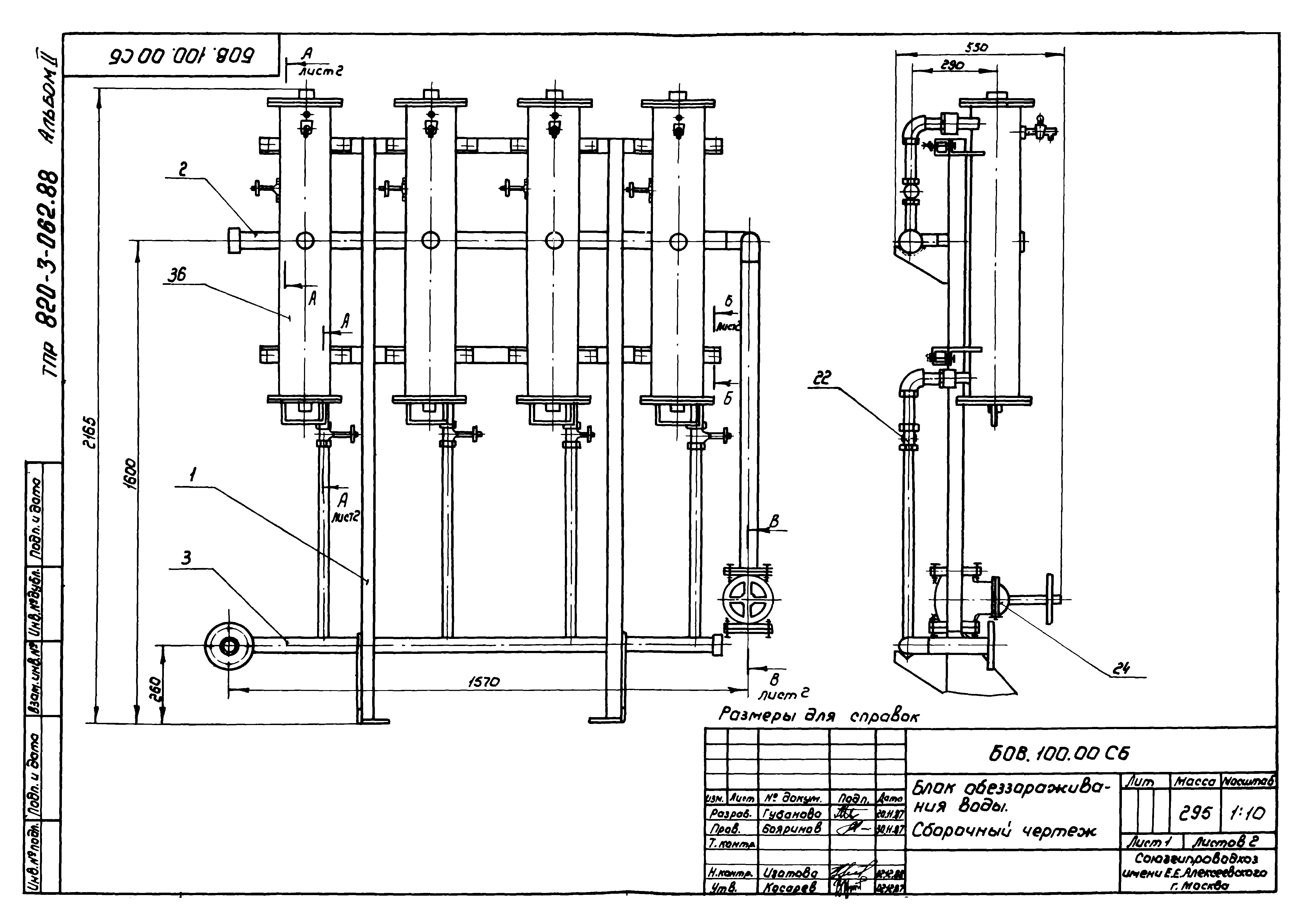
| Оглавление: | Блок БГ БГ.100.00 Блок гидроаккумулятора. Спецификация БГ.100.00СБ Блок гидроаккумулятора. Сборочный чертеж Блок БОВ БОВ.100.00 Блок обеззараживания воды. Спецификация БОВ.100.00СБ Блок обеззараживания воды. Сборочный чертеж Опора трубопроводов комплектов КТ1, КТ2 ОТ.100.00 Опора трубопровода. Спецификация ОТ.100.00СБ Опора трубопровода. Сборочный чертеж Блок Б5 Б5. 000.00 Стойка. Спецификация Б5. 000.00СБ Стойка. Сборочный чертеж Блок Б4 Б4.100.00 Блок отопления. Спецификация Б4.100.00 Блок отопления. Сборочный чертеж |
| Разработан: | Союзгипроводхоз Минводхоза СССР |
| Утверждён: | 01.06.1988 Минводхоз СССР (USSR Minvodkhoz 765) |
| Расположен в: |






































