| ||||||||||||||||||||||||||||||||||
Скачать ГОСТ Р МЭК 61121-2011 Cушилки барабанные для бытового использования. Методы измерения функциональных характеристикДата актуализации: 10.08.2017
|
| Обозначение: | ГОСТ Р МЭК 61121-2011 |
| Обозначение англ: | GOST R IEC 61121-2011 |
| Статус: | действует |
| Название рус.: | Cушилки барабанные для бытового использования. Методы измерения функциональных характеристик |
| Название англ.: | Tumble dryers for household use. Methods for measuring the performance |
| Дата добавления в базу: | 01.09.2013 |
| Дата актуализации: | 05.05.2017 |
| Дата введения: | 01.01.2013 |
| Область применения: | Стандарт применяют к бытовым электрическим барабанным сушилкам автоматического и неавтоматического типа, имеющим или не имеющим подачу холодной воды и содержащим нагревательный элемент. Цель - установить и определить основные функциональные характеристики бытовых электрических барабанных сушилок, представляющие интерес для пользователей, и описать стандартные методы измерения этих характеристик. Стандарт не рассматривает требования безопасности или требования к рабочим характеристикам. |
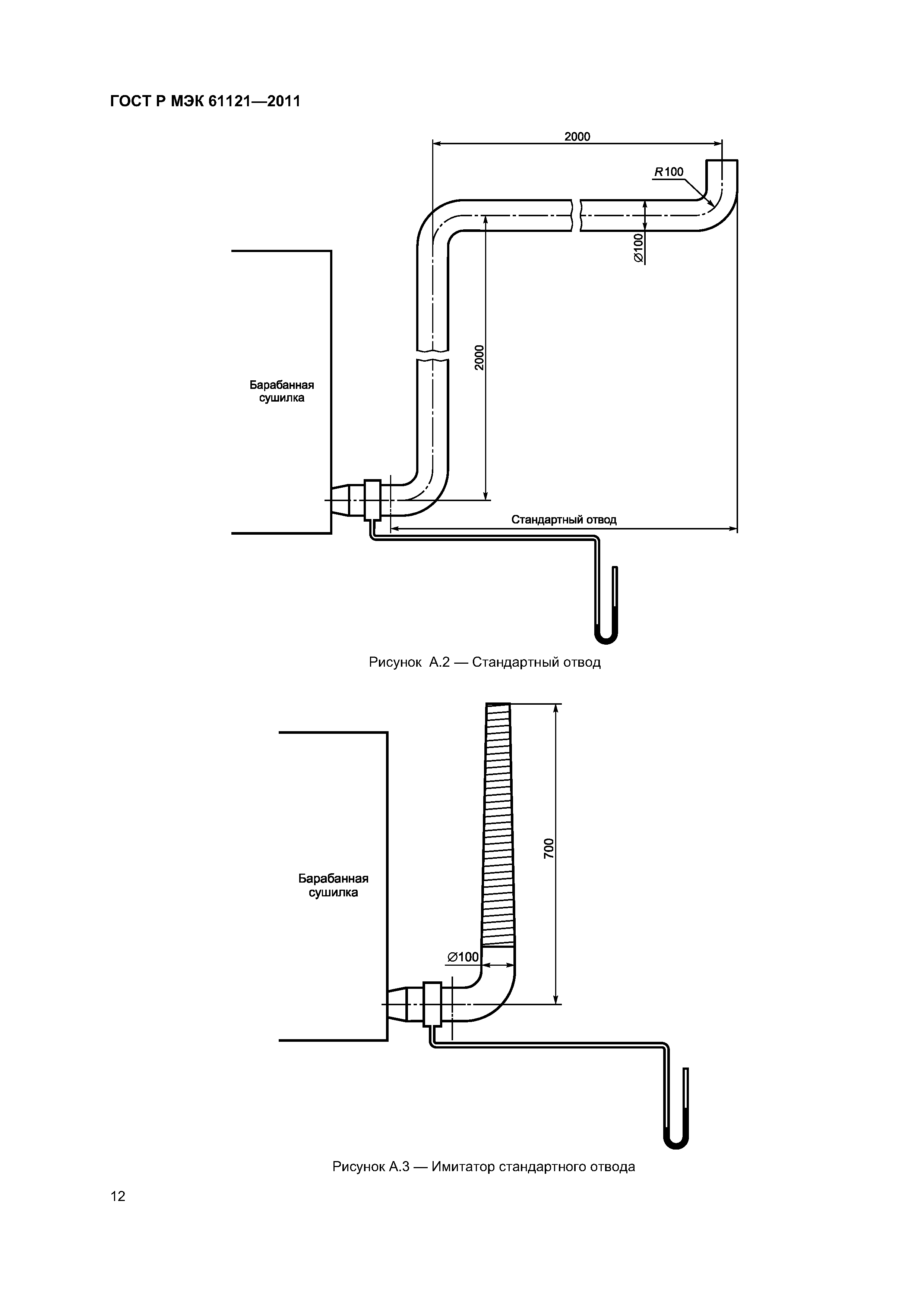
| Оглавление: | 1 Область применения 2 Нормативные ссылки 3 Определения и символы 4 Габаритные размеры 5 Номинальная вместимость 6 Общие условия измерений 7 Испытательные загрузки 8 Инструменты и точность 9 Испытание эксплуатационных характеристик 10 Оценка и расчеты 11 Отчет о результатах испытания Приложение А (обязательное) Номинальные и стандартные вытяжные воздуховоды для испытания барабанных сушилок Приложение В (обязательное) Хлопковая испытательная загрузка Приложение С (обязательное) Метод высушивания Приложение D (обязательное) Подготовка воды Приложение ДА (справочное) Сведения о соответствии ссылочных международных стандартов ссылочным национальным стандартам Российской Федерации и действующим в этом качестве межгосударственным стандартам |
| Разработан: | ООО ТЕСТБЭТ |
| Утверждён: | 04.05.2011 Федеральное агентство по техническому регулированию и метрологии (66-ст) |
| Издан: | Стандартинформ (2012 г. ) |
| Расположен в: | |
| Нормативные ссылки: |
|


















