Информационная система
«Ёшкин Кот»

Скачать базу одним архивом
Скачать обновления
История создания базы
Карта сайта

Скачать Типовой проект 409-28-38 Альбом XII. Часть 1. Вариант электротехнической части с пневматической системой управления блоками Б3

Дата актуализации: 10.08.2017

Типовой проект 409-28-38

Альбом XII. Часть 1. Вариант электротехнической части с пневматической системой управления блоками Б3

Обозначение: Типовой проект 409-28-38
Обозначение англ: 409-28-38
Статус:действует
Название рус.:Альбом XII. Часть 1. Вариант электротехнической части с пневматической системой управления блоками Б3
Дата добавления в базу:01.09.2013
Дата актуализации:05.05.2017
Оглавление:Общие данные
Пояснительная записка
Чертежи основного комплекта марки ЭМ3
   Общие данные
   Схема силовой сети
   Схема подключений
   Кабельный журнал
   Размещение электрооборудования и разводка кабелей. План на отм. 0.000
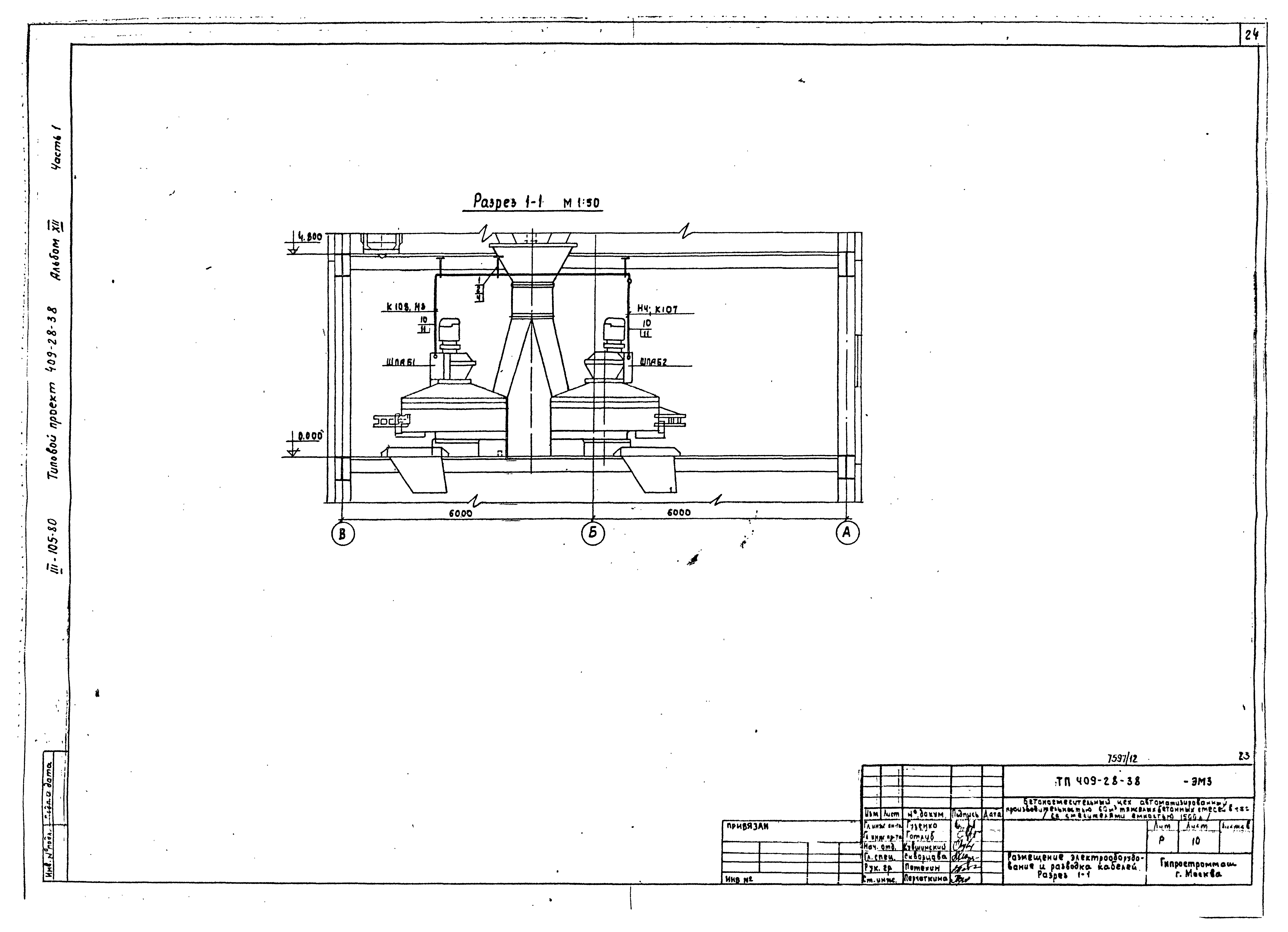
   Размещение электрооборудования и разводка кабелей. Разрез 1-1
   Размещение электрооборудования и разводка кабелей. План на отм. 4.800
   Размещение электрооборудования и разводка кабелей. Разрез 2-2
   Размещение электрооборудования и разводка кабелей. Планы на отм. 7.800; 10.800; 14.400
   Размещение электрооборудования и разводка кабелей. План на отм. 17.100
   Размещение электрооборудования и разводка кабелей. Разрез 3-3, 4-4
   Коробка клеммная
Чертежи основного комплекта марки ЭА7
   Общие данные
   Технологическая схема с расстановкой элементов автоматики
   Функциональная схема
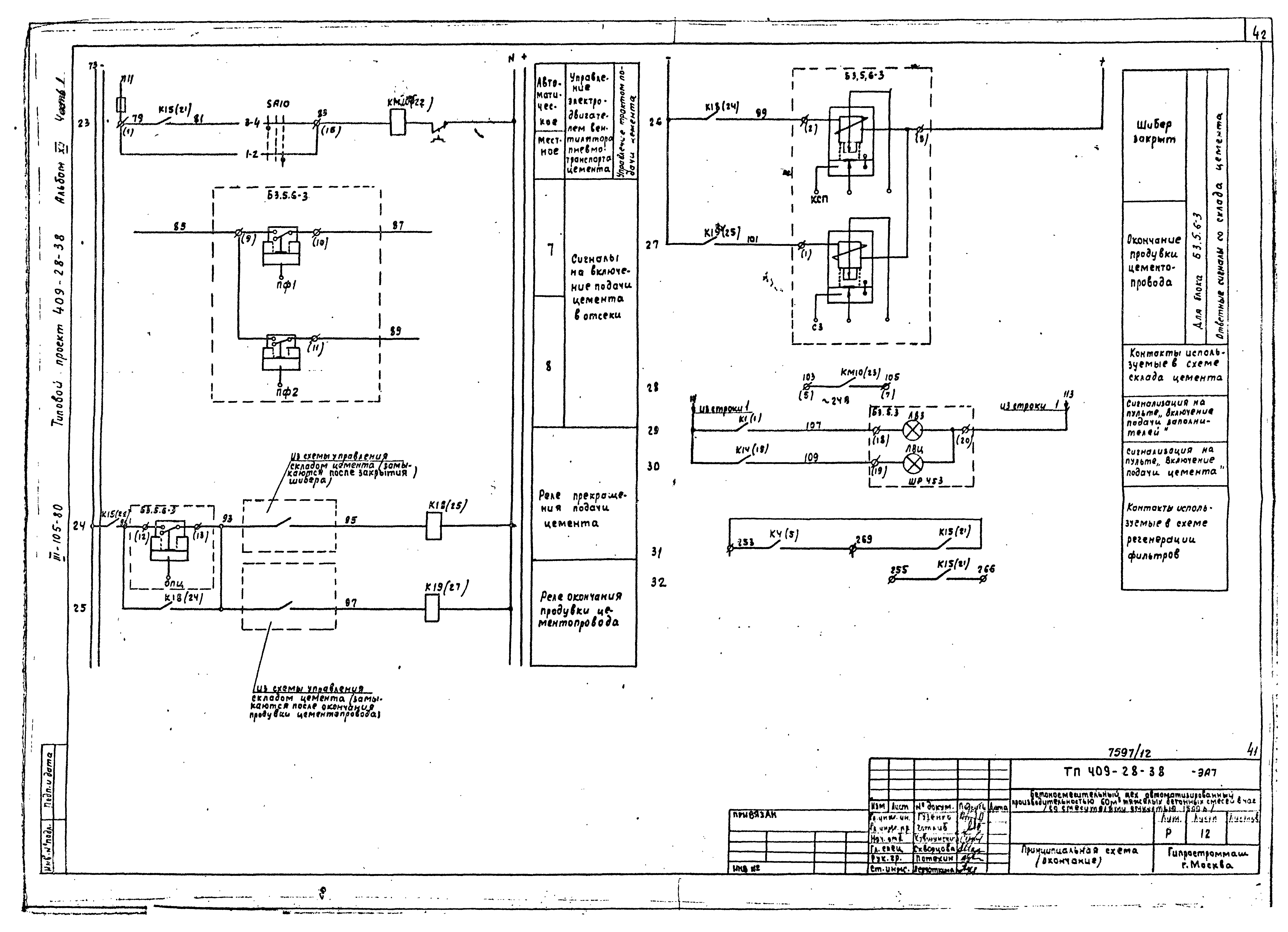
   Принципиальная схема
   Регенерация фильтров типа СМЦ-166Б. Принципиальная схема
   Приточная система. Функциональная схема
   Приточная система. Принципиальная схема
   Электрическая схема подключений
   Регенерация фильтров типа СМЦ-166Б. Схема подключений
   Приточная система. Схема подключений
   Пневматическая схема подключений
   Схема внешних пневматических соединений блоков тракта подачи цемента
   Кабельный журнал
   Расположение оборудования автоматики и трассы сети управления. План на отм. 17.100
   Расположение оборудования автоматики и трассы сети управления. План на отм. 14.400; 10.800; 7.800
   Расположение оборудования автоматики и трассы сети управления. Разрезы 1-1 и 2-2
   Схема трассы стальных коробов проводок автоматики
Чертежи основного комплекта марки ЭА8
   Общие данные
   Технологическая схема с расстановкой элементов автоматики
   Функциональная схема
   Принципиальная схема
   Пневматическая схема подключений
   Электрическая схема подключений
   Кабельный журнал
   Расположение оборудования автоматики и трассы сети управления. План на отм. 4.800
   Расположение оборудования автоматики и трассы сети управления. План на отм. 0.000
   Расположение оборудования автоматики и трассы сети управления. Разрезы 1-1, 2-2
   Расположение оборудования автоматики и трассы сети управления. План на отм. 8.800. Разрезы 3-3, 4-4
   Расположение оборудования автоматики и трассы сети управления. Разрезы 5-5, 6-6
   Схема трассы стальных коробов проводок автоматики
Чертежи основного комплекта марки ЭО
   Общие данные
   Электроосвещение. Планы на отм. 0.000; 4.800; 7.800; 8.800
   Электроосвещение. Планы на отм. 10.800; 14.400; 17.100
   Электроосвещение. Галерея подачи заполнителей
   Электроосвещение. Расчетная схема. Условные обозначения
Чертежи основного комплекта марки ЭУ
   Общие данные
   Скелетная схема
   Сети на планах
Чертежи основного комплекта марки ЭС
   Общие данные
   Таблицы расчета потребной мощности и расход электроэнергии
Разработан: Гипростроммаш
Утверждён:23.09.1979 Госстрой СССР (Государственный комитет Совета Министров СССР по делам строительства) (USSR Gosstroy 43)
Расположен в:Техническая документация Строительство Справочные документы Типовые строительные конструкции, изделия и узлы Общероссийский строительный каталог Промышленные предприятия, здания и сооружения Предприятия, здания и сооружения промышленности и электроэнергетики Строительная индустрия и промышленность строительных материалов Производство строительных материалов и изделий Производство бетона, раствора и асфальта
Типовой проект 409-28-38Типовой проект 409-28-38Типовой проект 409-28-38Типовой проект 409-28-38Типовой проект 409-28-38Типовой проект 409-28-38Типовой проект 409-28-38Типовой проект 409-28-38Типовой проект 409-28-38Типовой проект 409-28-38Типовой проект 409-28-38Типовой проект 409-28-38Типовой проект 409-28-38Типовой проект 409-28-38Типовой проект 409-28-38Типовой проект 409-28-38Типовой проект 409-28-38Типовой проект 409-28-38Типовой проект 409-28-38Типовой проект 409-28-38Типовой проект 409-28-38Типовой проект 409-28-38Типовой проект 409-28-38Типовой проект 409-28-38Типовой проект 409-28-38Типовой проект 409-28-38Типовой проект 409-28-38Типовой проект 409-28-38Типовой проект 409-28-38Типовой проект 409-28-38Типовой проект 409-28-38Типовой проект 409-28-38Типовой проект 409-28-38Типовой проект 409-28-38Типовой проект 409-28-38Типовой проект 409-28-38Типовой проект 409-28-38Типовой проект 409-28-38Типовой проект 409-28-38Типовой проект 409-28-38Типовой проект 409-28-38Типовой проект 409-28-38Типовой проект 409-28-38Типовой проект 409-28-38Типовой проект 409-28-38Типовой проект 409-28-38Типовой проект 409-28-38Типовой проект 409-28-38Типовой проект 409-28-38Типовой проект 409-28-38Типовой проект 409-28-38Типовой проект 409-28-38Типовой проект 409-28-38Типовой проект 409-28-38Типовой проект 409-28-38Типовой проект 409-28-38Типовой проект 409-28-38Типовой проект 409-28-38Типовой проект 409-28-38Типовой проект 409-28-38Типовой проект 409-28-38Типовой проект 409-28-38Типовой проект 409-28-38Типовой проект 409-28-38Типовой проект 409-28-38Типовой проект 409-28-38Типовой проект 409-28-38Типовой проект 409-28-38Типовой проект 409-28-38Типовой проект 409-28-38Типовой проект 409-28-38Типовой проект 409-28-38Типовой проект 409-28-38Типовой проект 409-28-38Типовой проект 409-28-38Типовой проект 409-28-38Типовой проект 409-28-38Типовой проект 409-28-38Типовой проект 409-28-38Типовой проект 409-28-38Типовой проект 409-28-38Типовой проект 409-28-38Типовой проект 409-28-38Типовой проект 409-28-38Типовой проект 409-28-38Типовой проект 409-28-38Типовой проект 409-28-38Типовой проект 409-28-38Типовой проект 409-28-38Типовой проект 409-28-38Типовой проект 409-28-38Типовой проект 409-28-38Типовой проект 409-28-38Типовой проект 409-28-38Типовой проект 409-28-38

© 2013 Ёшкин Кот :-) Карта сайта