Информационная система
«Ёшкин Кот»

Скачать базу одним архивом
Скачать обновления
История создания базы
Карта сайта

Скачать Типовой проект 903-4-101.87 Альбом 1. Пояснительная записка. Технология производства. Автоматизация технологии производства. Силовое электрооборудование. Электрическое освещение. Связь и сигнализация

Дата актуализации: 10.08.2017

Типовой проект 903-4-101.87

Альбом 1. Пояснительная записка. Технология производства. Автоматизация технологии производства. Силовое электрооборудование. Электрическое освещение. Связь и сигнализация

Обозначение: Типовой проект 903-4-101.87
Обозначение англ: 903-4-101.87
Статус:не определен законодательством
Название рус.:Альбом 1. Пояснительная записка. Технология производства. Автоматизация технологии производства. Силовое электрооборудование. Электрическое освещение. Связь и сигнализация
Дата добавления в базу:01.09.2013
Дата актуализации:05.05.2017
Дата введения:01.04.1988
Оглавление:Пояснительная записка
Технология производства
   Общие данные
   Технологическая схема теплоснабжения и водоснабжения
   Принципиальная схема силикатной и магнитной обработки воды
   План на отм. 0.000 (g = 0,3 - 0,8)
   Разрезы 1-1, 2-2 (g = 0,3 - 0,8)
   Схема трубопроводов (g = 0,3 - 0,8)
   Установка подогревателей горячего водоснабжения (g = 0,3 - 0,8)
   Установка циркуляционно-повысительных насосов (g = 0,3 - 0,8)
   План на отм. 0.000 (g = 0,9)
   Разрезы 1-1, 2-2 (g = 0,9)
   Схема трубопроводов (g = 0,9)
   Установка подогревателей горячего водоснабжения (g = 0,9)
   Установка циркуляционно-повысительных насосов (g = 0,9)
   Установка хозяйственных насосов
   Установка корректирующих насосов отопления
   Водопроводный узел. Тепловой узел
   Опорные рамы под водоподогреватели горячего водоснабжения g = 0,3 - 0,8 ОР1 и ОР1А
   Опорные рамы под водоподогреватели горячего водоснабжения g = 0,9 ОР1
   Опорные рамы под насосы
   Бак для раствора жидкого стекла емкостью 1 куб. м
   Бак напорный емкостью 0,57 куб. м
   Фильтр-отстойник
Автоматизация технологии производства
   Общие данные
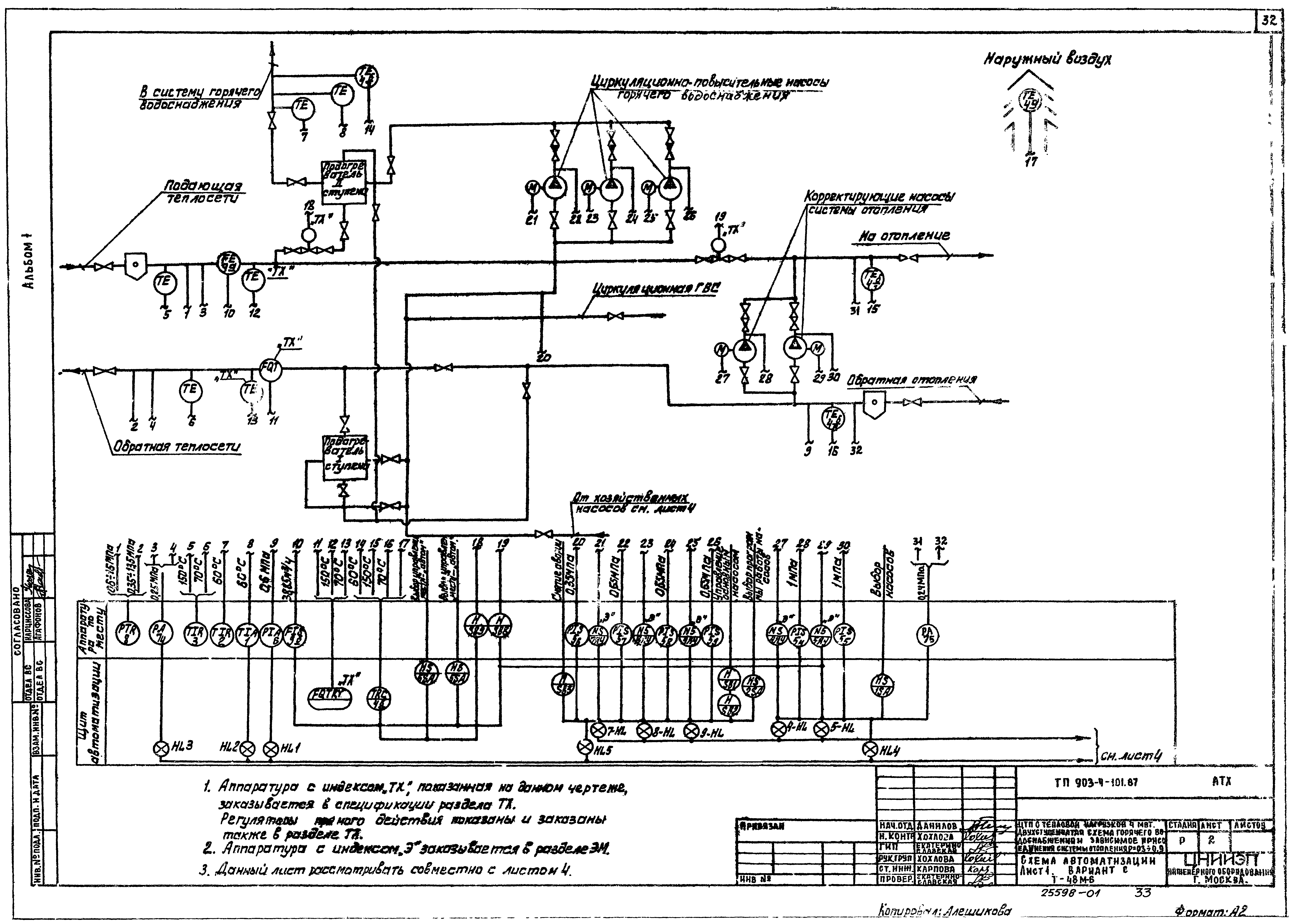
   Схема автоматизации
   Схема электрическая принципиальная регулирования
   Схема электрическая принципиальная управления корректирующими насосами отопления
   Схема электрическая принципиальная управления циркуляционно-повысительными насосами ГВС
   Схема электрическая принципиальная управления хозяйственными насосами
   Схема электрическая принципиальная распределительной сети
   Схема электрическая принципиальная аварийно-предупредительной сигнализации
   Схема внешних проводок
   План расположения
   Щит автоматизации. Данные для разработки задания на изготовление щита
Силовое электрооборудование
   Общие данные
   Питание электрооборудования. Схема электрическая принципиальная
   Кабельный журнал
   Размещение электрооборудования и прокладка кабелей. План. Вариант с g = 0,3 - 0,8
   Размещение электрооборудования и прокладка кабелей. План. Вариант с g = 0,9
   Опросный лист для заказа панелей
Электрическое освещение
   Общие данные. Электрическое освещение. План на отм. 0.000. Спецификация
Связь и сигнализация
   Общие данные. План на отм. 0.000 с сетями связи. Спецификация
Разработан: ЦНИИЭП инженерного оборудования
ЦНИИЭП жилища
Утверждён:31.05.1985 Госгражданстрой (Gosgrazhdanstroy 174)
Расположен в:Техническая документация Строительство Справочные документы Типовые строительные конструкции, изделия и узлы Общероссийский строительный каталог Промышленные предприятия, здания и сооружения Здания и сооружения санитарно-технические Теплоснабжение Сооружения тепловых сетей Центральные тепловые пункты
Типовой проект 903-4-101.87Типовой проект 903-4-101.87Типовой проект 903-4-101.87Типовой проект 903-4-101.87Типовой проект 903-4-101.87Типовой проект 903-4-101.87Типовой проект 903-4-101.87Типовой проект 903-4-101.87Типовой проект 903-4-101.87Типовой проект 903-4-101.87Типовой проект 903-4-101.87Типовой проект 903-4-101.87Типовой проект 903-4-101.87Типовой проект 903-4-101.87Типовой проект 903-4-101.87Типовой проект 903-4-101.87Типовой проект 903-4-101.87Типовой проект 903-4-101.87Типовой проект 903-4-101.87Типовой проект 903-4-101.87Типовой проект 903-4-101.87Типовой проект 903-4-101.87Типовой проект 903-4-101.87Типовой проект 903-4-101.87Типовой проект 903-4-101.87Типовой проект 903-4-101.87Типовой проект 903-4-101.87Типовой проект 903-4-101.87Типовой проект 903-4-101.87Типовой проект 903-4-101.87Типовой проект 903-4-101.87Типовой проект 903-4-101.87Типовой проект 903-4-101.87Типовой проект 903-4-101.87Типовой проект 903-4-101.87Типовой проект 903-4-101.87Типовой проект 903-4-101.87Типовой проект 903-4-101.87Типовой проект 903-4-101.87Типовой проект 903-4-101.87Типовой проект 903-4-101.87Типовой проект 903-4-101.87Типовой проект 903-4-101.87Типовой проект 903-4-101.87Типовой проект 903-4-101.87Типовой проект 903-4-101.87Типовой проект 903-4-101.87Типовой проект 903-4-101.87Типовой проект 903-4-101.87Типовой проект 903-4-101.87Типовой проект 903-4-101.87Типовой проект 903-4-101.87Типовой проект 903-4-101.87Типовой проект 903-4-101.87Типовой проект 903-4-101.87Типовой проект 903-4-101.87Типовой проект 903-4-101.87Типовой проект 903-4-101.87Типовой проект 903-4-101.87Типовой проект 903-4-101.87

© 2013 Ёшкин Кот :-) Карта сайта