Скачать Типовой проект 903-2-2/71 Альбом VI. Мазутонасосные (электротехническая часть, сантехническая часть)Дата актуализации: 10.08.2017 Типовой проект 903-2-2/71
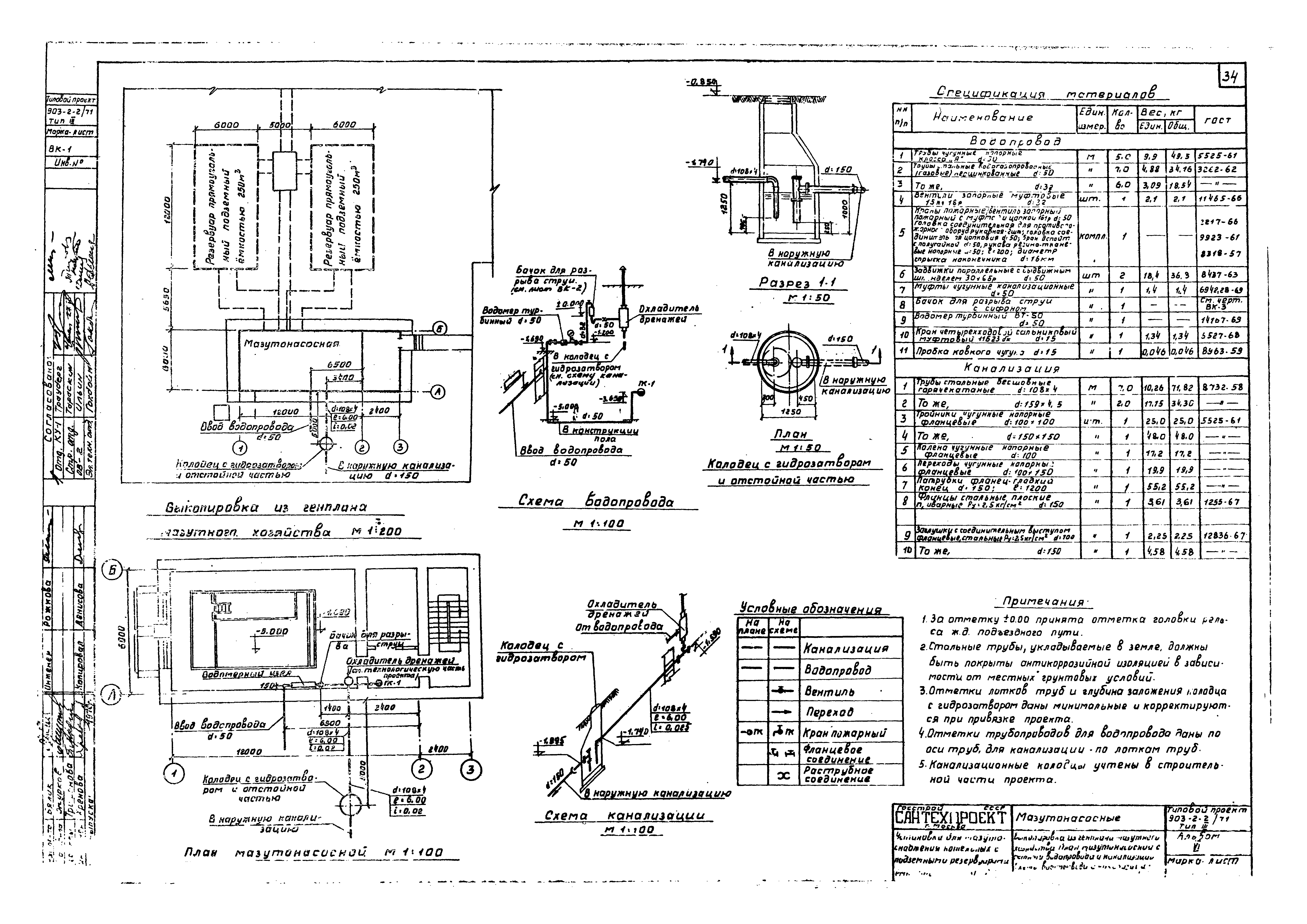
Альбом VI. Мазутонасосные (электротехническая часть, сантехническая часть)Обозначение: | Типовой проект 903-2-2/71 | Обозначение англ: | 903-2-2/71 | Статус: | действует | Название рус.: | Альбом VI. Мазутонасосные (электротехническая часть, сантехническая часть) | Дата добавления в базу: | 01.09.2013 | Дата актуализации: | 05.05.2017 | Оглавление: | Содержание альбома Электротехническая часть Силовое электрооборудование и электроосвещение. Заглавный лист Щит станций управления. Принципиальная однолинейная схема (мазутонасосные производительностью 3,25 и 6,5 куб. м/час) Щит станций управления. Принципиальная однолинейная схема (мазутонасосные производительностью 11, 22 и 44 куб. м/час) Функциональная схема блокировки и принципиальная схема управления электродвигателем насоса подачи мазута Принципиальные схемы управления электродвигателями циркуляционного насоса и вентиляторов В-1 и П-1 Принципиальная схема управления электродвигателями дренажных насосов Принципиальная схема управления электродвигателем задвижки данного клапана (мазутонасосные производительностью 3,25; 6,5; 11 куб. м/час) Принципиальная схема управления электродвигателем задвижки данного клапана (мазутонасосные производительностью 22 и 44 куб. м/час) Принципиальная схема сигнализации электродвигателей Кабельный журнал (мазутонасосные производительностью 3,25 и 6,5 куб. м/час) Кабельный журнал (мазутонасосные производительностью 11; 22 и 44 куб. м/час) Силовое электрооборудование. Планы и трассы внешних соединений Электроосвещение. Планы Электроосвещение. Условные обозначения и расчетная схема Комплексная слаботочная сеть. План Задание заводу-изготовителю на ЩСУ Перечень чертежей. Задание заводу-изготовителю Щит станций управления в шкафах ЩСУ. Общий вид Щит станций управления в шкафах ЩСУ. Технические данные электрооборудования Щит станций управления в шкафах ЩСУ. Перечень надписей Щит станций управления в шкафах ЩСУ. Схема соединений. Панель №1 (мазутонасосные производительностью 3,25; 6,5; 11; 22 и 44 куб. м/час) Щит станций управления в шкафах ЩСУ. Схема соединений. Панель №2 (мазутонасосные производительностью 3,25 и 6,5 куб. м/час) Щит станций управления в шкафах ЩСУ. Схема соединений. Панель №2 (мазутонасосные производительностью 11; 22 и 44 куб. м/час) Щит станций управления в шкафах ЩСУ. Схема соединений. Панель №3 (мазутонасосные производительностью 3,25 и 6,5 куб. м/час) Щит станций управления в шкафах ЩСУ. Схема соединений. Панель №3 (мазутонасосные производительностью 11 куб. м/час) Щит станций управления в шкафах ЩСУ. Схема соединений. Панель №3 (мазутонасосные производительностью 22 и 44 куб. м/час) Отопление и вентиляция Отопление и вентиляция. Заглавный лист Планы, разрезы 1-1; 2-2. Монтажная спецификация. Типы II, III, IV Планы, разрезы 1-1; 2-2. Монтажная спецификация. Тип V Схемы воздуховодов и отопления. Распределительная гребенка. Типы II, III, IV Схемы воздуховодов и отопления. Распределительная гребенка. Тип V Сводная спецификация Водоснабжение и канализация Выкопировка из генплана мазутного хозяйства. План мазутонасосной с сетями водопровода и канализации. Схемы водопровода и канализации. Спецификация материалов (Тип II) Выкопировка из генплана мазутного хозяйства. План мазутонасосной с сетями водопровода и канализации. Схемы водопровода и канализации. Спецификация материалов (Тип III) Выкопировка из генплана мазутного хозяйства. План мазутонасосной с сетями водопровода и канализации. Схемы водопровода и канализации. Спецификация материалов (Тип IV) Выкопировка из генплана мазутного хозяйства. План мазутонасосной с сетями водопровода и канализации. Схемы водопровода и канализации. Спецификация материалов (Тип V) Бачок для разрыва струи с сифоном (тип II, III) Бачок для разрыва струи с сифоном (тип IV, V) | Разработан: | Сантехпроект Госстроя СССР
| Утверждён: | 21.08.1972 ГПИ Сантехпроект (157)
| Расположен в: |
|
                                       
|