Информационная система
«Ёшкин Кот»

Скачать базу одним архивом
Скачать обновления
История создания базы
Карта сайта

Скачать Типовой проект 903-4-71.13.87 Альбом II. Раздел II-2. Тепломеханическая и санитарно-техническая части

Дата актуализации: 10.08.2017

Типовой проект 903-4-71.13.87

Альбом II. Раздел II-2. Тепломеханическая и санитарно-техническая части

Обозначение: Типовой проект 903-4-71.13.87
Обозначение англ: 903-4-71.13.87
Статус:действует
Название рус.:Альбом II. Раздел II-2. Тепломеханическая и санитарно-техническая части
Дата добавления в базу:01.09.2013
Дата актуализации:05.05.2017
Дата введения:04.08.1986
Оглавление:Чертежи основного комплекта марки ТМ
   Общие данные
   План с расстановкой оборудования
   Разрезы 1-1, 2-2
   Принципиальная схема
   План с разводкой трубопроводов. Вид А-А. Экспликация оборудования
   План с разводкой трубопроводов в осях А - В, 1 - 4. Вид Б-Б
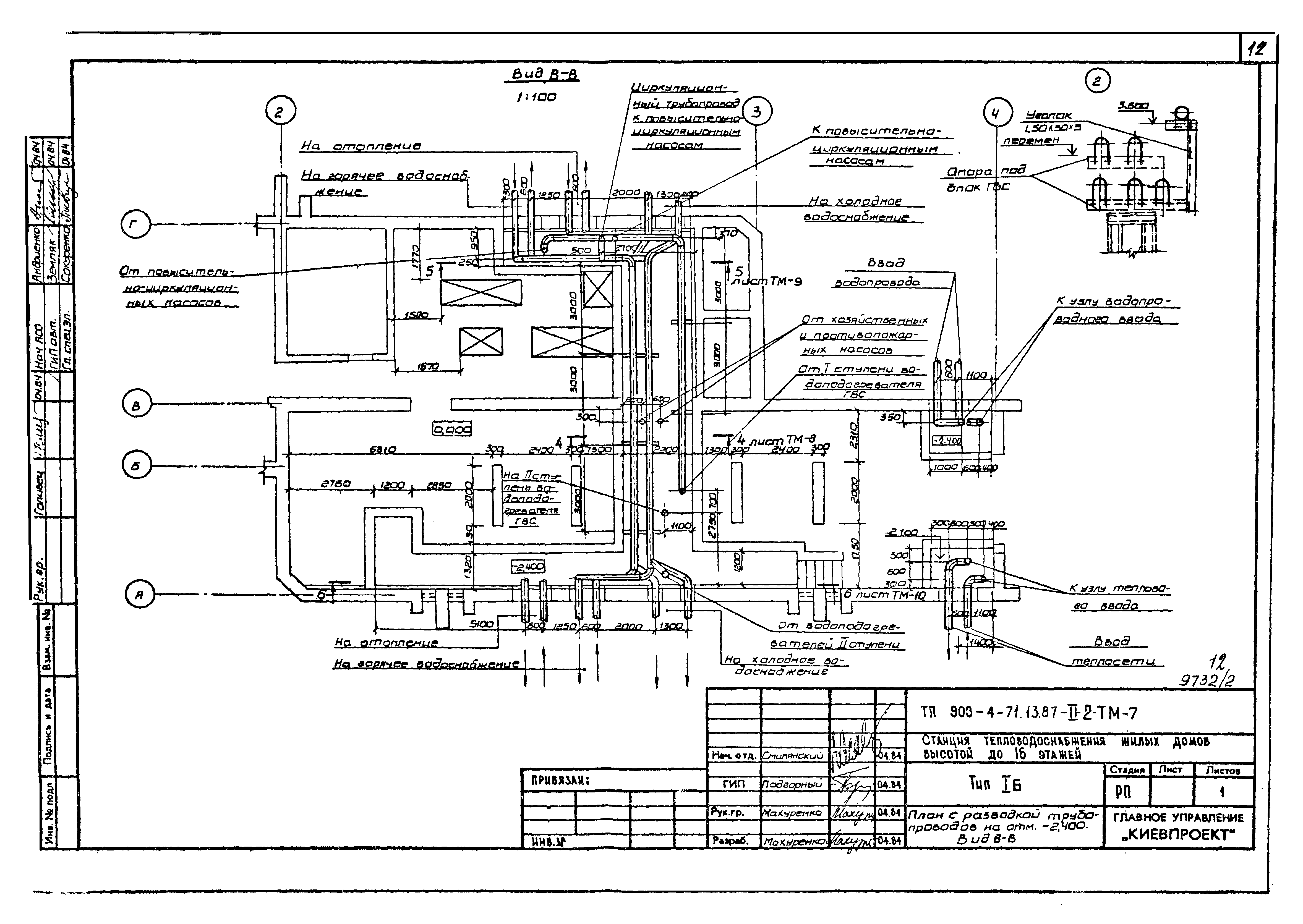
   План с разводкой трубопроводов на отм. - 2.400. Вид В-В
   План с разводкой трубопроводов на отм. - 2.400. Вид Г-Г. Разрез 4-4
   План с разводкой трубопроводов на отм. - 2.400. Вид Д-Д. Разрез 5-5
   Разрезы 1-1, 2-2, 3-3, 6-6
   Разрезы 7-7, 8-8, 9-9. Узел 1
   Схемы трубопроводов теплосети, водоснабжения
   Узел теплового ввода
   Узел водопроводного ввода
   Узел водопроводного и теплового ввода. Таблицы размеров
   Установка для силикатной обработки воды. План. Разрезы 1-1, 2-2
   Блок водоподогревателей горячего водоснабжения. Спецификация
   Установка регуляторов расхода, давления и температуры. Принципиальная схема и общий вид. Спецификация
Чертежи основного комплекта марки ОВ
   Общие данные
   Отопление и вентиляция. План
   Вентиляция. Характеристика вентиляционных систем. Разрезы
   Отопление и вентиляция. Схемы
Чертежи основного комплекта марки ВК
   Общие данные
   План
   Схемы водопровода, канализации и водостока
Разработан: Киевпроект Киевского горисполкома
Утверждён:25.07.1986 Госстрой УССР (UkrSSR Gosstroy 143)
Расположен в:Техническая документация Строительство Справочные документы Типовые строительные конструкции, изделия и узлы Общероссийский строительный каталог Промышленные предприятия, здания и сооружения Здания и сооружения санитарно-технические Теплоснабжение Здания и сооружения разные
Типовой проект 903-4-71.13.87Типовой проект 903-4-71.13.87Типовой проект 903-4-71.13.87Типовой проект 903-4-71.13.87Типовой проект 903-4-71.13.87Типовой проект 903-4-71.13.87Типовой проект 903-4-71.13.87Типовой проект 903-4-71.13.87Типовой проект 903-4-71.13.87Типовой проект 903-4-71.13.87Типовой проект 903-4-71.13.87Типовой проект 903-4-71.13.87Типовой проект 903-4-71.13.87Типовой проект 903-4-71.13.87Типовой проект 903-4-71.13.87Типовой проект 903-4-71.13.87Типовой проект 903-4-71.13.87Типовой проект 903-4-71.13.87Типовой проект 903-4-71.13.87Типовой проект 903-4-71.13.87Типовой проект 903-4-71.13.87Типовой проект 903-4-71.13.87Типовой проект 903-4-71.13.87Типовой проект 903-4-71.13.87Типовой проект 903-4-71.13.87Типовой проект 903-4-71.13.87Типовой проект 903-4-71.13.87Типовой проект 903-4-71.13.87Типовой проект 903-4-71.13.87Типовой проект 903-4-71.13.87Типовой проект 903-4-71.13.87Типовой проект 903-4-71.13.87Типовой проект 903-4-71.13.87Типовой проект 903-4-71.13.87Типовой проект 903-4-71.13.87Типовой проект 903-4-71.13.87Типовой проект 903-4-71.13.87Типовой проект 903-4-71.13.87Типовой проект 903-4-71.13.87Типовой проект 903-4-71.13.87Типовой проект 903-4-71.13.87Типовой проект 903-4-71.13.87Типовой проект 903-4-71.13.87

© 2013 Ёшкин Кот :-) Карта сайта