Информационная система
«Ёшкин Кот»

Скачать базу одним архивом
Скачать обновления
История создания базы
Карта сайта

Скачать Типовой проект 320-45 Альбом I. Архитектурно-строительная часть

Дата актуализации: 10.08.2017

Типовой проект 320-45

Альбом I. Архитектурно-строительная часть

Обозначение: Типовой проект 320-45
Обозначение англ: 320-45
Статус:не определен законодательством
Название рус.:Альбом I. Архитектурно-строительная часть
Дата добавления в базу:01.09.2013
Дата актуализации:05.05.2017
Дата введения:30.09.1974
Оглавление:Содержание. Пояснительная записка
Фасад. Разрез по оси "А". План. Пример генплана
Конструкция фонтана. Монтажная схема сборных ж/б элементов фонтана
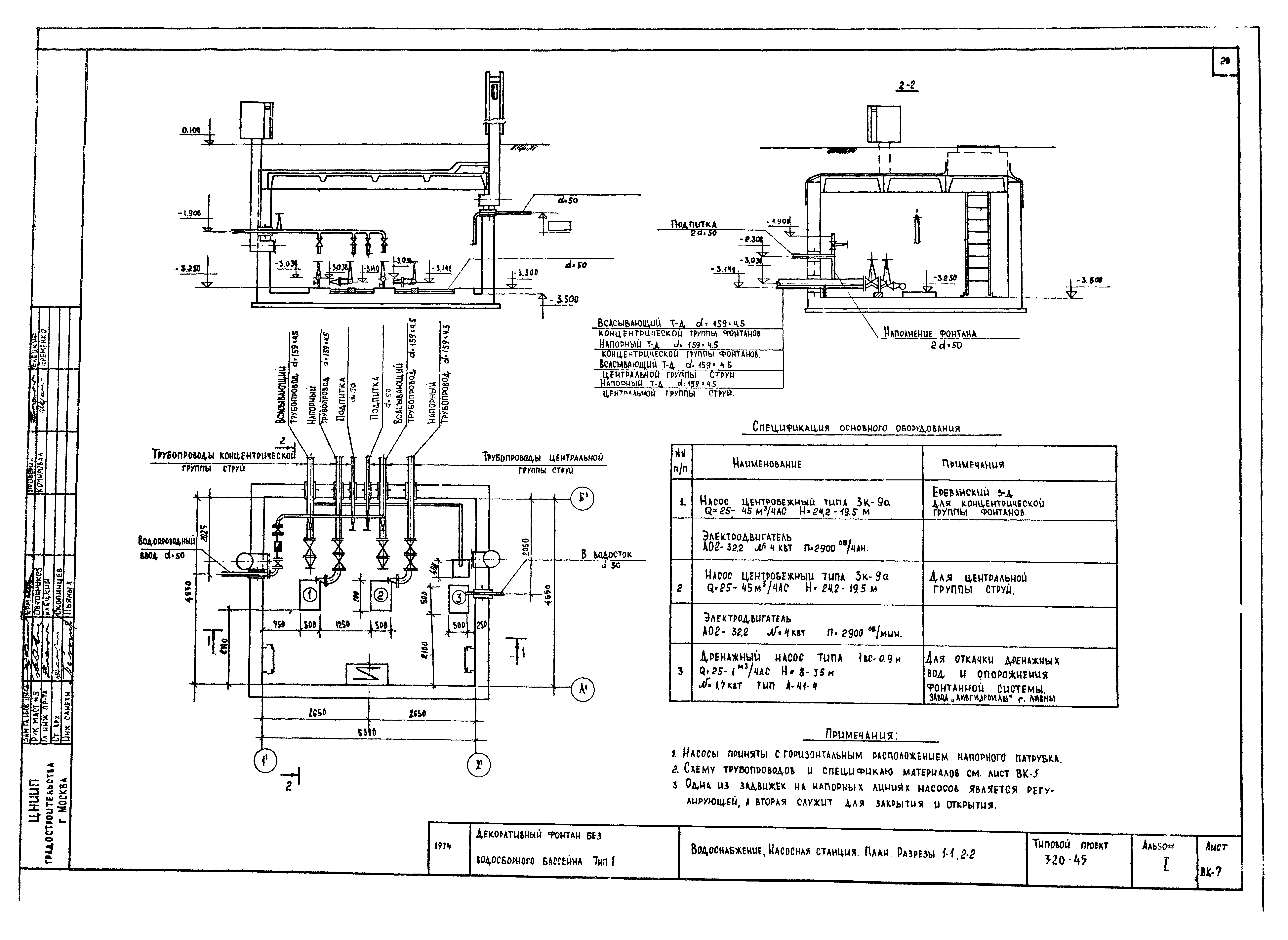
Разрез 1-1. Узлы
Конструкция центральной чаши
Конструкция декоративных решеток. Сетки СФ-1, СФ-2
Конструкция насосной станции. Монтажные схемы ж/б элементов
Узлы вентшахт и насосной станции. Подпиточная камера
Плиты П-1 - П-5. Чаша ЧФ-1
Камень КФ-1
Пространственный каркасы ПК-1 - ПК-7
Сетки и закладные элементы
Металлические марки
Водоснабжение. Ситуационный план. Перечень листов. Пояснительная записка
Водоснабжение. План. Разрез 1-1. Узлы "А" и "Б"
Водоснабжение. Технологическая схема водоснабжения. Спецификация
Водоснабжение. Напорно-всасывающие камеры В-1, В-2
Водоснабжение. Камера В-1. Насадки. Цилиндрическая насадка
Водоснабжение. Менажерная насадка. Детали 3, 4, 5, 6, 7
Водоснабжение. Насосная станция. План. Разрезы 1-1, 2-2
Насосная станция. Силовое оборудование и освещение. Перечень листов. Пояснительная записка
Насосная станция. Силовое оборудование. План сети. Расчетная схема. Вид спереди магнитной станции
Насосная станция. Силовое оборудование. Принципиальная монтажная схема. Управление дренажным насосом
Насосная станция. Силовое оборудование. Установка датчиков в дренажном приямке, принципиальная схема реле ЭРСУ-2
Насосная станция. Силовое оборудование и освещение. Спецификация. План сети освещения
Разработан: ЦНИИП градостроительства
Утверждён:12.08.1970 Госгражданстрой (Gosgrazhdanstroy 1-538)
Расположен в:Техническая документация Строительство Справочные документы Типовые строительные конструкции, изделия и узлы Общероссийский строительный каталог Малые формы архитектуры и элементы благоустройства Малые архитектурные формы Фонтаны, бассейны, питьевые фонтанчики
Типовой проект 320-45Типовой проект 320-45Типовой проект 320-45Типовой проект 320-45Типовой проект 320-45Типовой проект 320-45Типовой проект 320-45Типовой проект 320-45Типовой проект 320-45Типовой проект 320-45Типовой проект 320-45Типовой проект 320-45Типовой проект 320-45Типовой проект 320-45Типовой проект 320-45Типовой проект 320-45Типовой проект 320-45Типовой проект 320-45Типовой проект 320-45Типовой проект 320-45Типовой проект 320-45Типовой проект 320-45Типовой проект 320-45Типовой проект 320-45Типовой проект 320-45Типовой проект 320-45Типовой проект 320-45

© 2013 Ёшкин Кот :-) Карта сайта