Скачать Типовой проект 284-5-34 Часть 2. Часть 3. Отопление и вентиляция. Водопровод и канализацияДата актуализации: 10.08.2017 Типовой проект 284-5-34
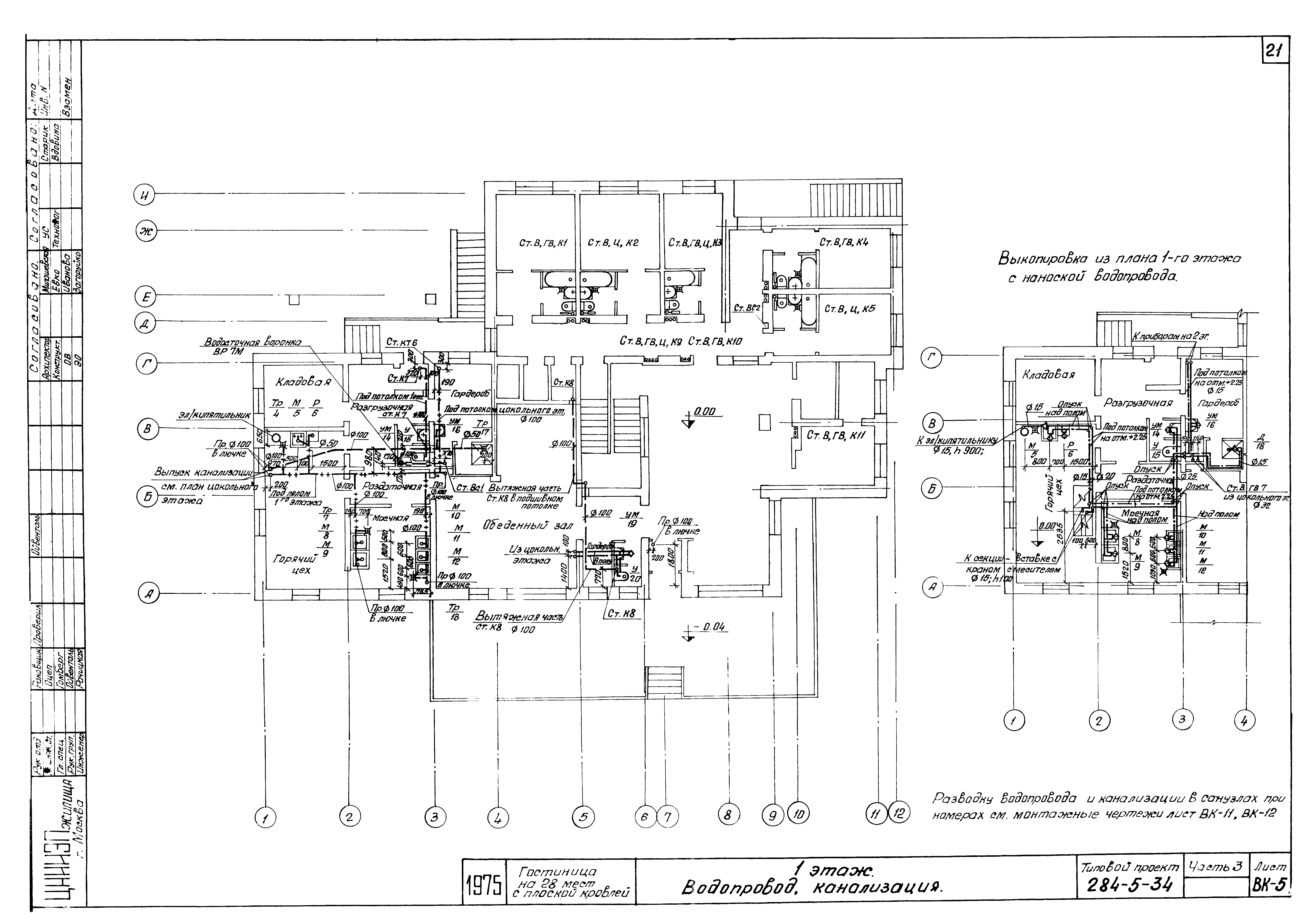
Часть 2. Часть 3. Отопление и вентиляция. Водопровод и канализацияОбозначение: | Типовой проект 284-5-34 | Обозначение англ: | 284-5-34 | Статус: | не действует | Название рус.: | Часть 2. Часть 3. Отопление и вентиляция. Водопровод и канализация | Дата добавления в базу: | 01.09.2013 | Дата актуализации: | 05.05.2017 | Оглавление: | Заглавный лист Часть 2. Отопление, вентиляция Заглавный лист Пояснения к проекту. Условные обозначения Комплектовочные ведомости радиаторов. Таблица теплопотерь Таблицы поверхности нагрева радиаторов в ЭКМ Спецификация. Коэффициенты теплопередачи Цокольный этаж 1 этаж 2 этаж 3 этаж Кровля Вентиляция кухни с модулированным оборудованием. Схемы вытяжных систем вентиляции ВС-1; ВС-2; ВС-3 и приточной ПС-1 Схема трубопроводов системы отопления План венткамеры. Разрезы I-I, II-II. Спецификация Технологическая схема автоматизации приточной системы ПС-1 Часть 3. Водопровод, канализация Состав проекта. Основные данные по проекту. Указания по монтажу и привязке Спецификация Цокольный этаж. Водопровод Цокольный этаж. Канализация 1 этаж. Водопровод, канализация 2 этаж. Водопровод, канализация 3 этаж. Водопровод, канализация Схема водопровода Разрезы по канализации и водостоку Разрезы по канализации Монтажный чертеж спаренного санузла Монтажный чертеж санузла | Разработан: | ЦНИИЭП жилища
| Утверждён: | 01.01.1975 Госкомитет по гражданскому строительству и архитектуре при Госстрое СССР (National Committee on Nonindustrial Construction and Architecture, USSR Gosstroy )
| Расположен в: |
|
                          
|