Скачать Типовой проект 816-242 Альбом III. Отопление и вентиляция, внутренний водопровод и канализация, установки автоматического пожаротушения. Производственная частьДата актуализации: 10.08.2017 Типовой проект 816-242
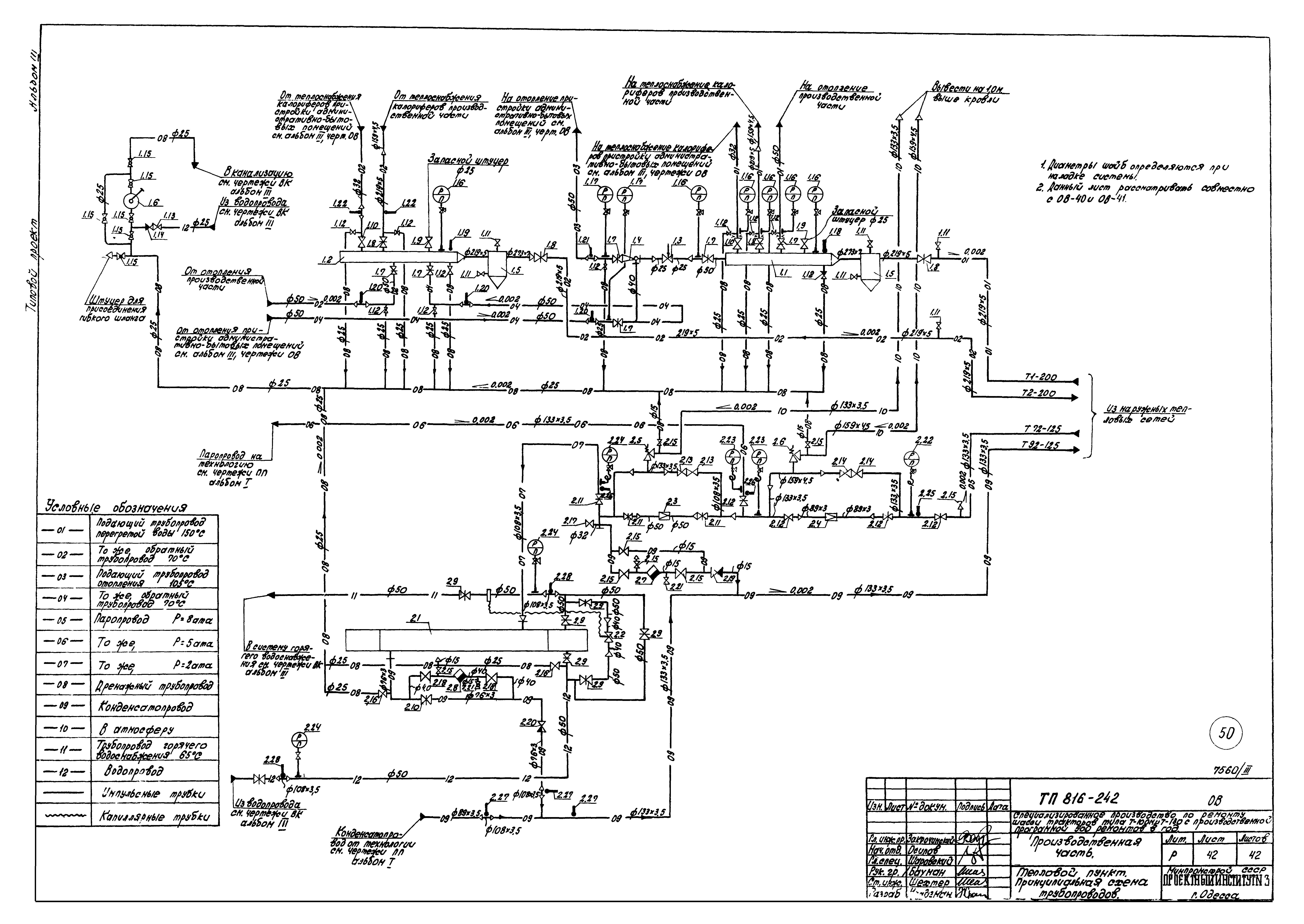
Альбом III. Отопление и вентиляция, внутренний водопровод и канализация, установки автоматического пожаротушения. Производственная частьОбозначение: | Типовой проект 816-242 | Обозначение англ: | 816-242 | Статус: | действует | Название рус.: | Альбом III. Отопление и вентиляция, внутренний водопровод и канализация, установки автоматического пожаротушения. Производственная часть | Дата добавления в базу: | 01.09.2013 | Дата актуализации: | 05.05.2017 | Дата введения: | 02.12.1977 | Оглавление: | Содержание Пояснительная записка Общие данные Местные отсосы от технологического оборудования План в осях 4 - 11 - А - Л на отм. 0.000 и 4.200 с нанесением отопления и теплоснабжения калориферов План в осях 12 - 18 - А - Л на отм. 0.000 и 4.200 с нанесением отопления и теплоснабжения калориферов Схема теплоснабжения калориферов Схема отопления Схемы обвязок калориферов План с нанесением систем вентиляции в осях 3 -10 План с нанесением систем вентиляции в осях 11 - 18 План и таблица вытяжных вентиляционных выбросов Схемы систем П1 - П8 Схемы систем П9, П10, У1 - У3 Схемы систем В2 - В6, В8, ПА1, ПА2 Схемы систем В9 - В17; В19 Схемы систем В20 - В31 Установки систем П1, У1. Спецификация установки У1 Установки систем П2, П3, В2, В3, В5, В6, В8 - В10, В24, ПА1. Спецификация установок П2, П3 Установки систем П4, В12, В13. Спецификация установок П4, В12, В13 Установки систем П5, П6. Спецификация установок П5, П6 Установки систем П7, П8, П10, В14 - В16, В18, В19, В31. Спецификация установки П7 Установки систем П9, В22, В23, В28 - В30, В4*, У3. Спецификация установки П9 Установки систем У2, У2', В20. Спецификация установки В20 Спецификация установок П1, П8, П10 Спецификация установок В2, В3, В5, В6, В8, В9, В14, В22, В23, В24, В28, В29 Установки В4, В25, В26, В27. План, разрезы. Спецификация установок В4, В25 Установки В11, В21, ПА2. План, разрезы. Спецификация установок В11, В21, ПА1, ПА2 Спецификация установок В10, В16, В18, В19, В26, В27, В30, В31 Тепловой пункт. План и разрез 1-1 Тепловой пункт. Разрезы 2-2, 3-3 Тепловой пункт. Принципиальная схема трубопроводов Общие данные по марке ВК Данные по производственному водопотреблению и водоотведению Сводная спецификация систем водопровода и канализации План на отм. 0.000 Схемы систем ВО, Т3 и В5 Схемы систем К1, К3, К4, К7 и В6 План кровли с подвесными водостоками Общие данные по марке ППА План с сетями спринклерного пожаротушения. Схема дренчерной завесы. Разрез 2-2 План с сетями дренчерного пожаротушения. Детали Разрез 1-1. Узел управления установки пожаротушения. План, схема Узел управления дренчерной установкой (ГД-65) Узел управления дренчерной установкой (ГД-100) Узел управления спринклерной установкой (ВС-100) | Разработан: | Проектный институт №3 Минпромстроя СССР
| Утверждён: | 05.04.1977 Союзсельхозтехника (13)
| Расположен в: |
|
                                                                  
|