| ||||||||||||||||||||||||||
Скачать Серия ИИ-04-12 Выпуск 8. Монтажные узлы и детали для зданий в 1 - 4 этажа. Рабочие чертежиДата актуализации: 10.08.2017
|
| Обозначение: | Серия ИИ-04-12 |
| Обозначение англ: | Series ИИ-04-12 |
| Статус: | действует |
| Название рус.: | Выпуск 8. Монтажные узлы и детали для зданий в 1 - 4 этажа. Рабочие чертежи |
| Дата добавления в базу: | 01.09.2013 |
| Дата актуализации: | 05.05.2017 |
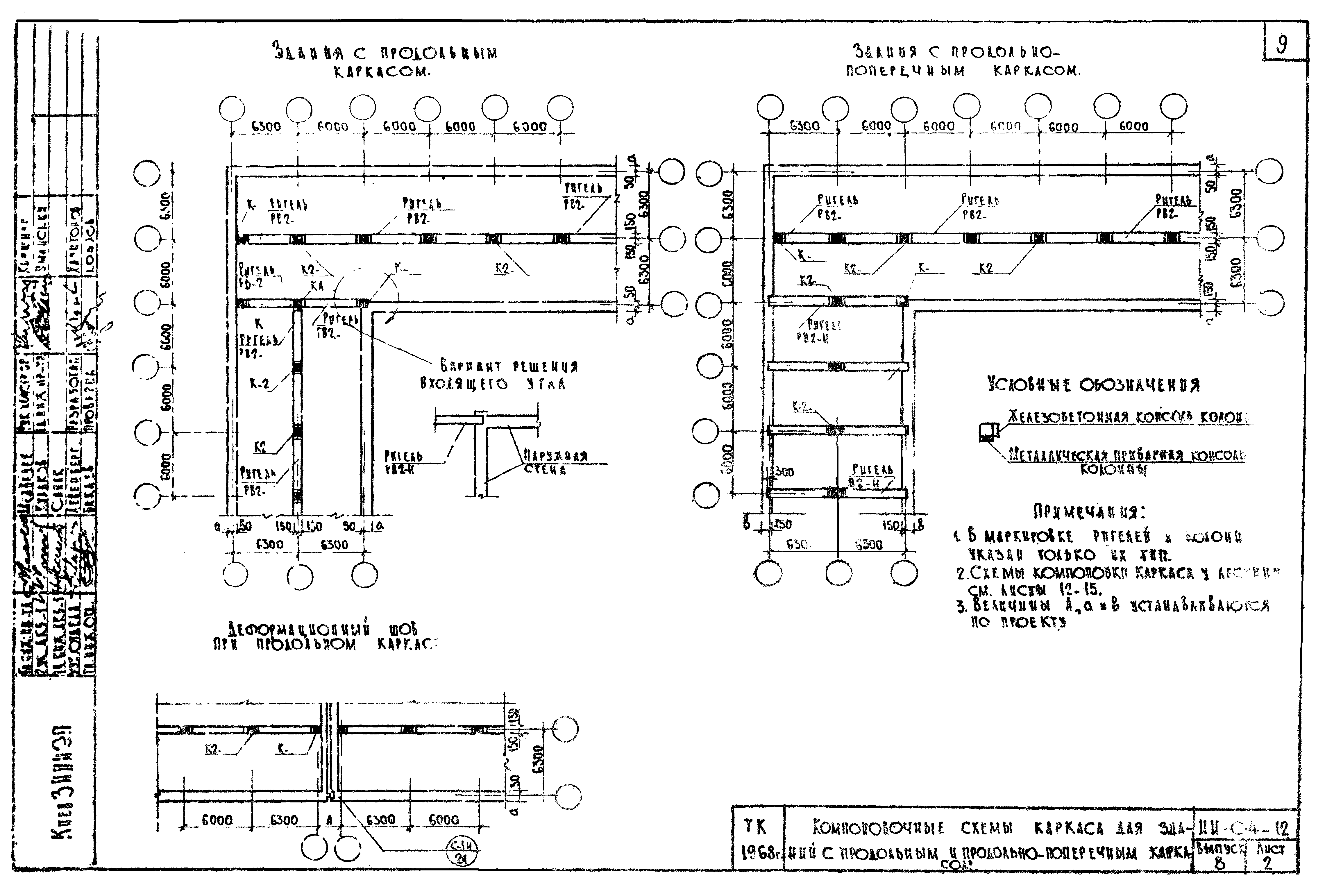
| Оглавление: | Перечень выпусков серии Содержание выпуска Пояснительная записка Компоновочные схемы каркасов для зданий с поперечным каркасом Компоновочные схемы каркасов для зданий с продольным и продольно-поперечным каркасом Узел С-6н. Опирание ригелей типа РВ-2 на наружную стену Узел С-7н. Опирание ригелей типа РВЛ на наружную стену Узел С-8н. Опирание ригелей типа РВЛ на пилястру лестничной клетки Узлы С-9н,С-12н. Сопряжение колонны с наружной торцовой стеной. Сопряжение кирпичной диафрагмы жесткости с наружной кирпичной стеной Схемы крепления железобетонных диафрагм жесткости, примыкающих к наружным кирпичным стенам Схемы установок связей между кирпичными диафрагмами жесткости с наружными стенами из кирпича Узлы К-(4 в степени д)н;К-(4 в степени е)н. Крепление диафрагм жесткости Узлы С-(10 в степени а)н;С-(10 в степени б)н; С-11п. Сопряжение железобетонной диафрагмы жесткости с наружной кирпичной стеной и кирпичной диафрагмы с колонной Узел С-13н. Сопряжение диафрагм жесткости с крупноблочной кладкой цокольных стен Поперечные основные рамы каркаса. Схемы расположения лестниц вдоль основных рам каркаса и раскладка элементов перекрытия при высоте этажа 3,30 м Поперечные основные рамы каркаса. Схема расположения лестниц перпендикулярно направлению основных рам каркаса и раскладки элементов перекрытия при высоте этажа 3,30 м Продольные основные рамы каркаса. Схема расположения лестниц перпендикулярно направлению основных рам каркаса и раскладки элементов перекрытия при высоте этажа 3,30 м Продольные основные рамы каркаса. Схема расположения лестниц вдоль основных рам каркаса и раскладка элементов перекрытия при высоте этажа 3,30 м Узлы П-7н;П-9н. Сопряжение плит перекрытий с наружными стенами Узел П-10н. Крепление плит перекрытия к ригелю Узел П-11н. Крепление плит перекрытия между собой Узел П-8е. Крепление плит перекрытия /при опирании ригеля на кирпичную пилястру во входящем углу/ Примеры решения деформационных швов перекрытия при поперечных основных рамах каркаса Узел С-1н. Пример решения деформационного шва при продольных основных рамах каркаса Узел П-14н. Решение перекрытия в месте деформационного шва у наружной стены Узел П-15н. Решение перекрытия в месте деформационного шва у наружной стены Монтажные схемы лестниц Примеры расположения лестниц. Сечения (1 в степени э)н-(1 в степени э)н;(2 в степени э)н-(2 в степени э)н;(3 в степени э)н-(3 в степени э)н;(4 в степени э)н-(4 в степени э)н;(6 в степени э)н-(6 в степени э)н;(7 в степени э)н-(7 в степени э)н Разрезы наружных стен для зданий с высотой этажа 3,30 м и 4,20 м Детали устройства кровли Установка отопительных приборов и оконных блоков Разрезы наружных стен подземной части зданий Детали устройства кровли и стены в местах перепада высоты здания Пример решения фасадов при высоте этажа h=3,5 м Анкеры ММС-1н,ММС-2н,ММП-1н,ММП-2нММП-4н,АС-1н,АС-2н,ММД-6н,ММП-3н Поперечные основные рамы каркаса. Схема расположения лестниц вдоль основных рам каркаса и раскладка элементов перекрытия при высоте этажа 3,30 м. /Вариант с кирпичными лестничными клетками/ Поперечные основные рамы каркаса. Схема расположения лестниц перпендикулярно направлению основных рам каркаса и раскладки элементов перекрытия при высоте этажа 3,30 м. /Вариант с кирпичными лестничными клетками/ Продольные основные рамы каркаса. Схема расположения лестниц перпендикулярно направлению основных рам каркаса и раскладка элементов перекрытия при высоте этажа 3,30 м. /Вариант с кирпичными лестничными клетками/ Продольные основные рамы каркаса. Схема расположения лестниц вдоль основных рам каркаса и раскладки элементов перекрытия при высоте этажа 3,30 м. /Вариант с кирпичными лестничными клетками/ Монтажные схемы лестниц. /Вариант с кирпичными лестничными клетками/ Узлы С-14н. Опирание ригеля РВЛ 40-33ан при кирпичных лестничных клетках |
| Разработан: | КиевЗНИИЭП |
| Утверждён: | 19.02.1969 Государственный комитет по гражданскому строительству и архитектуре при Госстрое СССР (38) |
| Издан: | ЦИТП Госстроя СССР (CITP, Gosstroy (USSR) 1968 г. ) |
| Расположен в: |















































