Информационная система
«Ёшкин Кот»

Скачать базу одним архивом
Скачать обновления
История создания базы
Карта сайта

Скачать Типовые проектные решения 902-03-19 Альбом II. Чертежи

Дата актуализации: 10.08.2017

Типовые проектные решения 902-03-19

Альбом II. Чертежи

Обозначение: Типовые проектные решения 902-03-19
Обозначение англ: 902-03-19
Статус:заменен
Название рус.:Альбом II. Чертежи
Дата добавления в базу:01.09.2013
Дата актуализации:05.05.2017
Дата введения:01.09.1987
Оглавление:ТПР 902-03-19-НК-1 Содержание альбома
ТПР 902-03-19-НК-2 Вариант с первичным отстаиванием и сушкой осадка на иловых площадках. Технологическая схема
ТПР 902-03-19-НК-3 Вариант без первичного отстаивания и сушкой осадка на иловых площадках. Технологическая схема
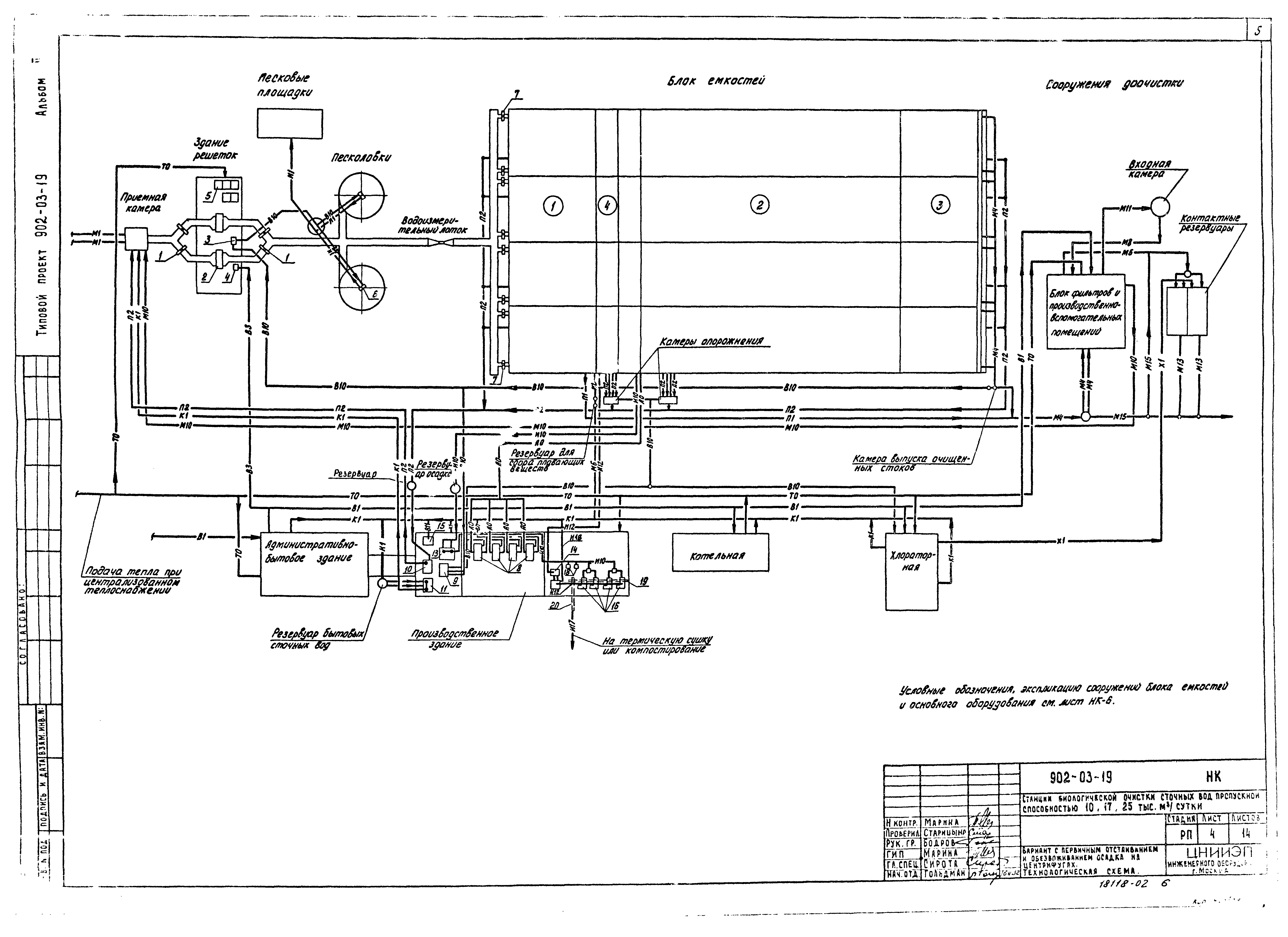
ТПР 902-03-19-НК-4 Вариант с первичным отстаиванием и обезвоживанием осадка на центрифугах. Технологическая схема
ТПР 902-03-19-НК-5 Вариант без первичного отстаивания и обезвоживанием осадка на центрифугах. Технологическая схема
ТПР 902-03-19-НК-6 Условные обозначения, экспликация основного оборудования и сооружений блока емкостей
ТПР 902-03-19-НК-7 Вариант с первичным отстаиванием и сушкой осадка на иловых площадках. Экспликация зданий и сооружений
ТПР 902-03-19-НК-8 Вариант без первичного отстаивания и сушкой осадка на иловых площадках. Схема генплана
ТПР 902-03-19-НК-9 Фрагменты генпланов станций
ТПР 902-03-19-НК-10 Станция пропускной способностью 10 тыс. м³/сутки. Вариант с первичным отстаиванием и сооружениями доочистки. Схема высотного расположения сооружений доочистки
ТПР 902-03-19-НК-11 Камеры опорожнения аэротенков и аэробных стабилизаторов. Камера выпуска очищенных сточных вод. Резервуар для сбора плавающих веществ
ТПР 902-03-19-НК-12 Узлы и детали иловых площадок
ТПР 902-03-19-НК-13 Детали иловых площадок. Конструкция дренажей и дренажных труб
ТПР 902-03-19-НК-14 Детали иловых площадок. Колодец иловой воды
Разработан: ЦНИИЭП иженерного оборудования
Утверждён:17.08.1981 Госгражданстрой (Gosgrazhdanstroy 247)
Расположен в:Техническая документация Строительство Справочные документы Типовые строительные конструкции, изделия и узлы Общероссийский строительный каталог Промышленные предприятия, здания и сооружения Здания и сооружения санитарно-технические Канализация Сооружения биологической (биохимической) очистки Станции биологической очистки сточных вод
Заменяет собой:
Чем заменён:
Типовые проектные решения 902-03-19Типовые проектные решения 902-03-19Типовые проектные решения 902-03-19Типовые проектные решения 902-03-19Типовые проектные решения 902-03-19Типовые проектные решения 902-03-19Типовые проектные решения 902-03-19Типовые проектные решения 902-03-19Типовые проектные решения 902-03-19Типовые проектные решения 902-03-19Типовые проектные решения 902-03-19Типовые проектные решения 902-03-19Типовые проектные решения 902-03-19Типовые проектные решения 902-03-19Типовые проектные решения 902-03-19Типовые проектные решения 902-03-19Типовые проектные решения 902-03-19

© 2013 Ёшкин Кот :-) Карта сайта