Информационная система
«Ёшкин Кот»

Скачать базу одним архивом
Скачать обновления
История создания базы
Карта сайта

Скачать Типовой проект 903-1-225.86 Альбом 10.7. Металлоконструкции топливоподачи. Конвейер ленточный реверсивный № 6 (из ТП 903-1-224.86)

Дата актуализации: 10.08.2017

Типовой проект 903-1-225.86

Альбом 10.7. Металлоконструкции топливоподачи. Конвейер ленточный реверсивный № 6 (из ТП 903-1-224.86)

Обозначение: Типовой проект 903-1-225.86
Обозначение англ: 903-1-225.86
Статус:действует
Название рус.:Альбом 10.7. Металлоконструкции топливоподачи. Конвейер ленточный реверсивный № 6 (из ТП 903-1-224.86)
Дата добавления в базу:01.09.2013
Дата актуализации:05.05.2017
Оглавление:ТП 903-1-224.86 Содержание альбома
ТП 903-1-224.86 14.06.00.000 Конвейер ленточный желобчатый 8050-80; № 5 L=600
ТП 903-1-224.86 14.06.00.001 Опора
ТП 903-1-224.86 14.06.00.000 СБ Конвейер ленточный желобчатый 8050-80; № 5 L=602. Сборочный чертеж
ТП 903-1-224.86 14.06.01.000 Кронштейн
ТП 903-1-224.86 14.06.01.001 Стойка
ТП 903-1-224.86 14.06.01.000 СБ Кронштейн. Сборочный чертеж
ТП 903-1-224.86 14.06.02.000 Ограждение муфты
ТП 903-1-224.86 14.06.02.001 Обечайка
ТП 903-1-224.86 14.06.02.000 СБ Ограждение муфты. Сборочный чертеж
ТП 903-1-224.86 14.06.03.000 Ограждение муфты
ТП 903-1-224.86 14.06.03.001 Обечайка
ТП 903-1-224.86 14.06.03.000 СБ Ограждение муфты. Сборочный чертеж
ТП 903-1-224.86 14.06.04.000 Рама приводного барабана
ТП 903-1-224.86 14.06.06.000 Рама натяжки
ТП 903-1-224.86 14.06.04.000 СБ Рама приводного барабана. Сборочный чертеж
ТП 903-1-224.86 14.06.04.001 Косынка
ТП 903-1-224.86 14.06.04.002 Кронштейн
ТП 903-1-224.86 14.06.04.003 Кронштейн
ТП 903-1-224.86 14.06.04.004 Кронштейн
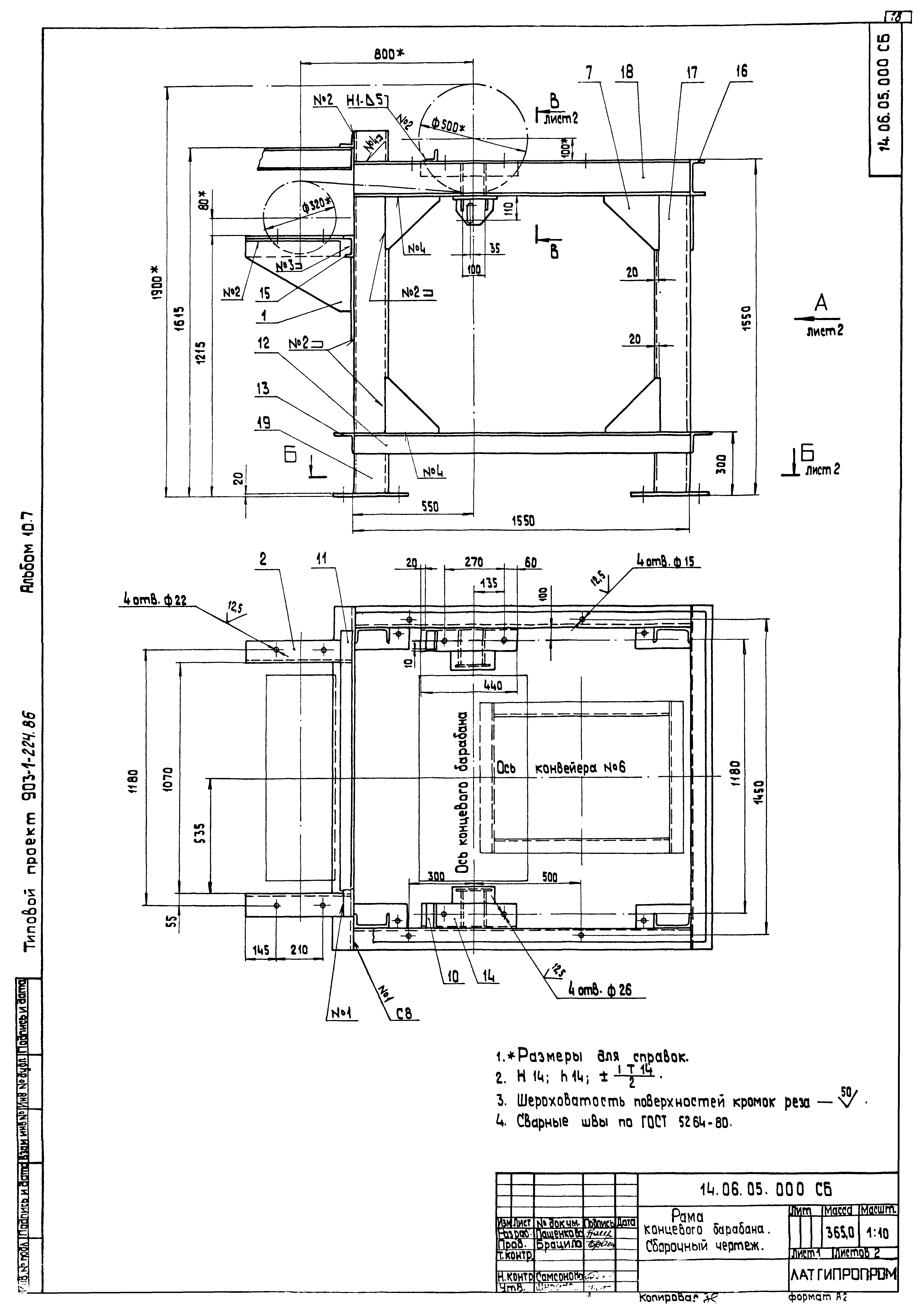
ТП 903-1-224.86 14.06.05.000 Рама концевого барабана
ТП 903-1-224.86 14.06.02.005 Косынка
ТП 903-1-224.86 14.06.05.000 СБ Рама концевого барабана. Сборочный чертеж
ТП 903-1-224.86 14.06.05.001 Косынка
ТП 903-1-224.86 14.06.05.002 Кронштейн
ТП 903-1-224.86 14.06.05.003 Косынка
ТП 903-1-224.86 14.06.05.004 Кронштейн
ТП 903-1-224.86 14.06.06.000 СБ Рама натяжки. Сборочный чертеж
ТП 903-1-224.86 14.06.07.000 Секция загрузочная L=4890
ТП 903-1-224.86 14.06.08.000 Устройство загрузочное
ТП 903-1-224.86 14.06.07.000 СБ Секция загрузочная L=4890. Сборочный чертеж
ТП 903-1-224.86 14.06.08.000 СБ Устройство загрузочное. Сборочный чертеж
ТП 903-1-224.86 14.06.08.100 Лоток направляющий загрузочный
ТП 903-1-224.86 14.06.08.101 Резина боковая
ТП 903-1-224.86 14.06.08.112 Накладка
ТП 903-1-224.86 14.06.08.113 Резина
ТП 903-1-224.86 14.06.08.100 СБ Лоток направляющий загрузочный. Сборочный чертеж
ТП 903-1-224.86 14.06.08.110 Завеса боковая
ТП 903-1-224.86 14.06.08.111 Завеса
ТП 903-1-224.86 14.06.08.110 СБ Завеса боковая. Сборочный чертеж
ТП 903-1-224.86 14.06.08.120 Корпус
ТП 903-1-224.86 14.06.08.122 Крышка
ТП 903-1-224.86 14.06.08.121 Боковина
ТП 903-1-224.86 14.06.08.120 СБ Корпус. Сборочный чертеж
ТП 903-1-224.86 14.06.08.130 Прижим боковой
ТП 903-1-224.86 14.06.08.131 Лист
ТП 903-1-224.86 14.06.08.130 СБ Прижим боковой. Сборочный чертеж
ТП 903-1-224.86 14.06.08.140 Стойка левая
ТП 903-1-224.86 14.06.08.140 СБ Стойка левая. Сборочный чертеж
ТП 903-1-224.86 14.06.08.150 СБ Стойка правая. Сборочный чертеж
ТП 903-1-224.86 14.06.08.150 Стойка правая
ТП 903-1-224.86 14.06.08.200 Лоток направляющий промежуточный
ТП 903-1-224.86 14.06.08.201 Резина боковая
ТП 903-1-224.86 14.06.08.211 Боковина
ТП 903-1-224.86 14.06.08.212 Диафрагма
ТП 903-1-224.86 14.06.08.200 СБ Лоток направляющий промежуточный. Сборочный чертеж
ТП 903-1-224.86 14.06.08.210 Корпус
ТП 903-1-224.86 14.06.08.210 СБ Корпус. Сборочный чертеж
ТП 903-1-224.86 14.06.08.220 Прижим боковой
ТП 903-1-224.86 14.06.08.221 Лист
ТП 903-1-224.86 14.06.08.220 СБ Прижим боковой. Сборочный чертеж
ТП 903-1-224.86 14.06.09.000 Укрытие барабана
ТП 903-1-224.86 14.06.09.001 Стенка задняя
ТП 903-1-224.86 14.06.09.002 Стенка боковая
ТП 903-1-224.86 14.06.09.003 Стенка верхняя
ТП 903-1-224.86 14.06.09.000 СБ Укрытие барабана. Сборочный чертеж
Разработан: Латгипропром
Утверждён:20.05.1986 Госстрой СССР (Государственный комитет Совета Министров СССР по делам строительства) (USSR Gosstroy АЧ-30)
Расположен в:Техническая документация Строительство Справочные документы Типовые строительные конструкции, изделия и узлы Общероссийский строительный каталог Промышленные предприятия, здания и сооружения Здания и сооружения санитарно-технические Теплоснабжение Котельные установки Закрытые системы теплоснабжения Топливо - каменные и бурые угли
Типовой проект 903-1-225.86Типовой проект 903-1-225.86Типовой проект 903-1-225.86Типовой проект 903-1-225.86Типовой проект 903-1-225.86Типовой проект 903-1-225.86Типовой проект 903-1-225.86Типовой проект 903-1-225.86Типовой проект 903-1-225.86Типовой проект 903-1-225.86Типовой проект 903-1-225.86Типовой проект 903-1-225.86Типовой проект 903-1-225.86Типовой проект 903-1-225.86Типовой проект 903-1-225.86Типовой проект 903-1-225.86Типовой проект 903-1-225.86Типовой проект 903-1-225.86Типовой проект 903-1-225.86Типовой проект 903-1-225.86Типовой проект 903-1-225.86Типовой проект 903-1-225.86Типовой проект 903-1-225.86Типовой проект 903-1-225.86Типовой проект 903-1-225.86Типовой проект 903-1-225.86Типовой проект 903-1-225.86Типовой проект 903-1-225.86Типовой проект 903-1-225.86Типовой проект 903-1-225.86Типовой проект 903-1-225.86Типовой проект 903-1-225.86Типовой проект 903-1-225.86Типовой проект 903-1-225.86Типовой проект 903-1-225.86Типовой проект 903-1-225.86Типовой проект 903-1-225.86Типовой проект 903-1-225.86Типовой проект 903-1-225.86

© 2013 Ёшкин Кот :-) Карта сайта