Скачать Типовой проект 903-1-213.84 Альбом III. Чертежи нетиповых конструкций. Газоходы. Бак промежуточный. Опорные конструкции №№ 5, 6Дата актуализации: 10.08.2017 Типовой проект 903-1-213.84
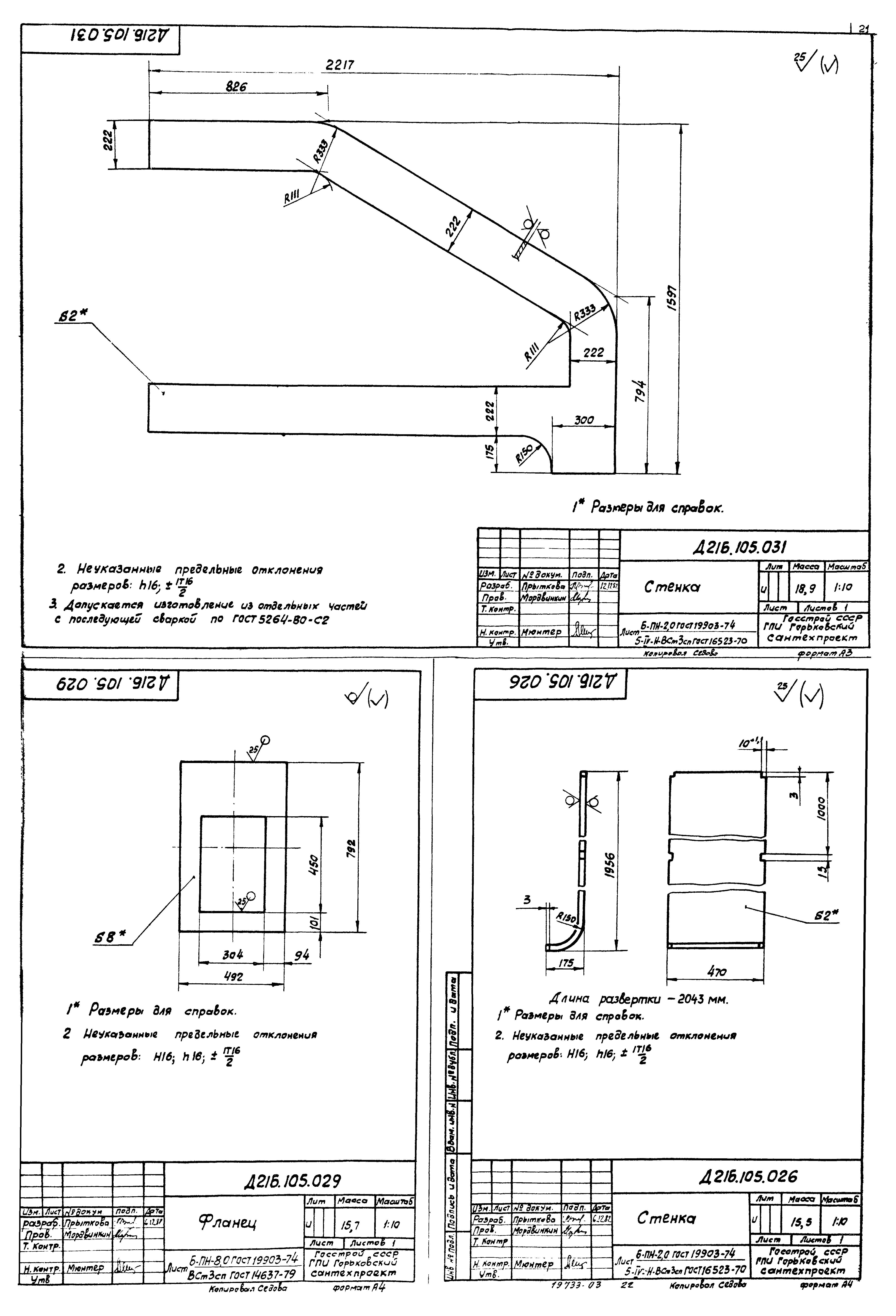
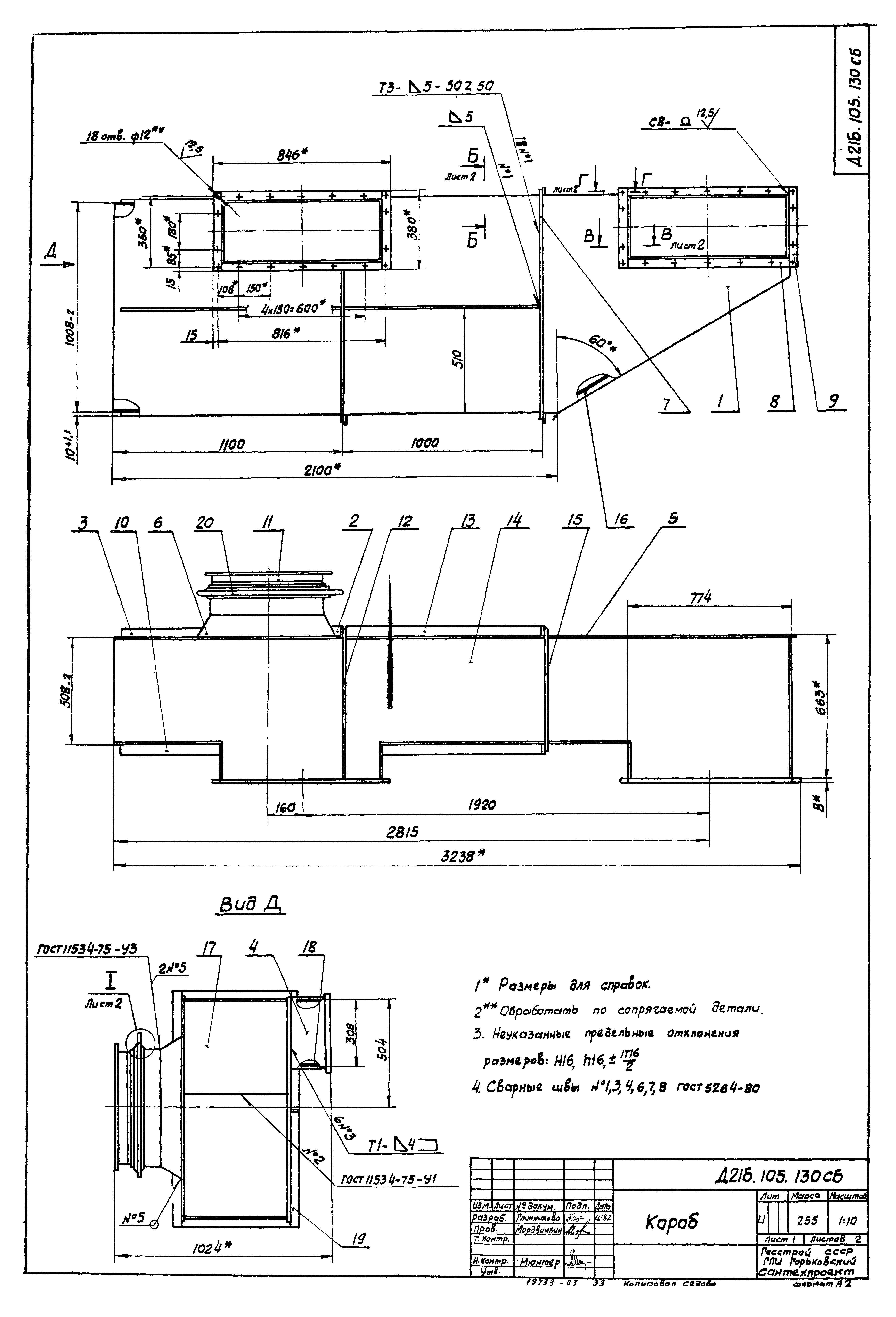
Альбом III. Чертежи нетиповых конструкций. Газоходы. Бак промежуточный. Опорные конструкции №№ 5, 6Обозначение: | Типовой проект 903-1-213.84 | Обозначение англ: | 903-1-213.84 | Статус: | не действует | Название рус.: | Альбом III. Чертежи нетиповых конструкций. Газоходы. Бак промежуточный. Опорные конструкции №№ 5, 6 | Дата добавления в базу: | 01.09.2013 | Дата актуализации: | 05.05.2017 | Оглавление: | ТП 903-1-213.84 Содержание ТП 903-1-213.84 Д21Б.105.000 Газоходы ТП 903-1-213.84 Д21Б.105.001 Труба ТП 903-1-213.84 Д21Б.105.000 ВС Газоходы. Ведомость спецификаций ТП 903-1-213.84 Д21Б.105.000 ВП Газоходы. Ведомость покупных изделий ТП 903-1-213.84 Д21Б.105.000 СБ Газоходы ТП 903-1-213.84 Д21Б.105.010 Переход ТП 903-1-213.84 Д21Б.105.010 СБ Переход ТП 903-1-213.84 Д21Б.105.003 Фланец ТП 903-1-213.84 Д21Б.105.002 Обечайка ТП 903-1-213.84 Д21Б.105.020 Тройник ТП 903-1-213.84 Д21Б.105.020 СБ Тройник ТП 903-1-213.84 Д21Б.105.004 Труба ТП 903-1-213.84 Д21Б.105.005 Патрубок ТП 903-1-213.84 Д21Б.105.030 Отвод ТП 903-1-213.84 Д21Б.105.030 СБ Отвод ТП 903-1-213.84 Д21Б.105.006 Звено ТП 903-1-213.84 Д21Б.105.007 Звено ТП 903-1-213.84 Д21Б.105.040 Заслонка ТП 903-1-213.84 Д21Б.105.040 СБ Заслонка ТП 903-1-213.84 Д21Б.105.011 Крышка ТП 903-1-213.84 Д21Б.105.012 Подшипник ТП 903-1-213.84 Д21Б.105.013 Заслонка ТП 903-1-213.84 Д21Б.105.014 Крышка сальника ТП 903-1-213.84 Д21Б.105.015 Валик ТП 903-1-213.84 Д21Б.105.016 Подшипник ТП 903-1-213.84 Д21Б.105.017 Прокладка ТП 903-1-213.84 Д21Б.105.018 Прокладка ТП 903-1-213.84 Д21Б.105.050 Короб ТП 903-1-213.84 Д21Б.105.021 Стенка ТП 903-1-213.84 Д21Б.105.050 СБ Короб ТП 903-1-213.84 Д21Б.105.070 Короб ТП 903-1-213.84 Д21Б.105.070 СБ Короб ТП 903-1-213.84 Д21Б.105.026 Стенка ТП 903-1-213.84 Д21Б.105.029 Фланец ТП 903-1-213.84 Д21Б.105.031 Стенка ТП 903-1-213.84 Д21Б.105.033 Стенка ТП 903-1-213.84 Д21Б.105.034 Стенка ТП 903-1-213.84 Д21Б.105.080 Переход ТП 903-1-213.84 Д21Б.105.080 СБ Переход ТП 903-1-213.84 Д21Б.105.032 Стенка ТП 903-1-213.84 Д21Б.105.036 Стенка ТП 903-1-213.84 Д21Б.105.090 Переход ТП 903-1-213.84 Д21Б.105.044 Фланец ТП 903-1-213.84 Д21Б.105.090 СБ Переход ТП 903-1-213.84 Д21Б.105.043 Обечайка ТП 903-1-213.84 Д21Б.105.100 Опора ТП 903-1-213.84 Д21Б.105.100 СБ Опора ТП 903-1-213.84 Д21Б.105.110 Отвод ТП 903-1-213.84 Д21Б.105.120 Короб ТП 903-1-213.84 Д21Б.105.051 Стенка ТП 903-1-213.84 Д21Б.105.120 СБ Короб ТП 903-1-213.84 Д21Б.105.055 Ребро ТП 903-1-213.84 Д21Б.105.059 Стенка ТП 903-1-213.84 Д21Б.105.061 Стенка ТП 903-1-213.84 Д21Б.105.064 Стенка ТП 903-1-213.84 Д21Б.105.065 Стенка ТП 903-1-213.84 Д21Б.105.066 Стенка ТП 903-1-213.84 Д21Б.105.067 Конус ТП 903-1-213.84 Д21Б.105.130 Короб ТП 903-1-213.84 Д21Б.105.130 СБ Короб ТП 903-1-213.84 Д21Б.105.073 Фланец ТП 903-1-213.84 Д21Б.105.076 Стенка ТП 903-1-213.84 Д21Б.105.078 Стенка ТП 903-1-213.84 Д21Б.105.079 Стенка ТП 903-1-213.84 Д21Б.105.140 Тройник ТП 903-1-213.84 Д21Б.105.084 Фланец ТП 903-1-213.84 Д21Б.105.140 СБ Тройник ТП 903-1-213.84 Д21Б.105.086 Труба ТП 903-1-213.84 Д21Б.105.085 Труба ТП 903-1-213.84 Д21Б.105.087 Патрубок ТП 903-1-213.84 Д21Б.105.150 Труба ТП 903-1-213.84 Д21Б.105.150 СБ Труба ТП 903-1-213.84 Д21Б.105.089 Фланец ТП 903-1-213.84 Д21Б.105.092 Накладка ТП 903-1-213.84 Д21Б.105.160 Отвод ТП 903-1-213.84 Д21Б.105.160 СБ Отвод ТП 903-1-213.84 Д21Б.105.170 Отвод ТП 903-1-213.84 Д21Б.105.093 Звено ТП 903-1-213.84 Д21Б.105.170 СБ Отвод ТП 903-1-213.84 Д21Б.105.094 Звено ТП 903-1-213.84 Д21Б.105.095 Переход ТП 903-1-213.84 Д21Б.105.096 Звено ТП 903-1-213.84 Д21Б.105.180 Короб ТП 903-1-213.84 Д21Б.105.102 Стенка ТП 903-1-213.84 Д21Б.105.180 Короб ТП 903-1-213.84 Д21Б.105.003 Стенка ТП 903-1-213.84 Д21Б.105.004 Стенка ТП 903-1-213.84 Д22Б.087.000 СБ Привод заслонки ТП 903-1-213.84 Д22Б.087.000 Привод заслонки ТП 903-1-213.84 Д22Б.087.010 Кронштейн ТП 903-1-213.84 Д22Б.087.010 СБ Кронштейн ТП 903-1-213.84 Д22Б.087.002 Планка ТП 903-1-213.84 Д22Б.087.020 Кронштейн ТП 903-1-213.84 Д22Б.087.020 СБ Кронштейн ТП 903-1-213.84 Д22Б.087.006 Косынка ТП 903-1-213.84 Д23Д.211.000 Подвеска ТП 903-1-213.84 Д23Д.212.000 Подвеска ТП 903-1-213.84 Д23Д.211.000 СБ Подвеска ТП 903-1-213.84 Д23Д.212.000 СБ Подвеска ТП 903-1-213.84 Д22В.010.000 Рама под вентилятор ТП 903-1-213.84 Д22В.010.000 СБ Рама под вентилятор ТП 903-1-213.84 Д23В.033.000 Бак промежуточный V=1,6³ ТП 903-1-213.84 Д23В.033.000 СБ Бак промежуточный V=1,6³ ТП 903-1-213.84 Д23В.033.001 Прокладка ТП 903-1-213.84 Д23В.033.002 Прокладка ТП 903-1-213.84 Д23В.033.004 Цилиндр ТП 903-1-213.84 Д23В.033.010 Бак ТП 903-1-213.84 Д23В.033.007 Накладка ТП 903-1-213.84 Д23В.033.010 СБ Бак ТП 903-1-213.84 Д23В.033.008 Лист верхний ТП 903-1-213.84 Д23В.033.011 Накладка ТП 903-1-213.84 Д23В.033.014 Лист ТП 903-1-213.84 Д23В.033.015 Обечайка ТП 903-1-213.84 Д23В.033.016 Фланец ТП 903-1-213.84 Д23В.033.017 Патрубок ТП 903-1-213.84 Д23В.033.019 Штуцер ТП 903-1-213.84 Д23В.033.020 Фланец ТП 903-1-213.84 Д23В.033.020 СБ Фланец ТП 903-1-213.84 Д23В.033.024 Лист ТП 903-1-213.84 Д23В.033.030 Люк ТП 903-1-213.84 Д23В.033.030 СБ Люк ТП 903-1-213.84 Д23В.033.026 Крышка ТП 903-1-213.84 Д23В.033.027 Ручка ТП 903-1-213.84 Д23В.033.028 Корпус ТП 903-1-213.84 Д23В.033.029 Кронштейн правый ТП 903-1-213.84 Д23В.033.031 Проушина ТП 903-1-213.84 Д23В.033.032 Ось ТП 903-1-213.84 Д23В.033.033 Прокладка ТП 903-1-213.84 Д23В.033.034 Кронштейн левый ТП 903-1-213.84 Д23Д.187.000 Помост ТП 903-1-213.84 Д23Д.187.000 СБ Помост ТП 903-1-213.84 Д23Д.187.003 Ограждение ТП 903-1-213.84 Д23Д.187.004 Полоса ТП 903-1-213.84 Д23Д.187.005 Ограждение ТП 903-1-213.84 Д23Д.187.008 Полоса ТП 903-1-213.84 Д23Д.187.009 Швеллер ТП 903-1-213.84 Д23Д.187.013 Накладка ТП 903-1-213.84 Д23Д.190.001 Косынка ТП 903-1-213.84 Д23Д.190.00 Опорная конструкция 5 ТП 903-1-213.84 Д23Д.190.000 СБ Опорная конструкция 5 ТП 903-1-213.84 Д23Д.190.00 Уголок ТП 903-1-213.84 Д23Д.190.005 Уголок ТП 903-1-213.84 Д23Д.191.000 Опорная конструкция 6 ТП 903-1-213.84 Д23Д.191.000 СБ Опорная конструкция 6 | Разработан: | ГПИ Горьковский Сантехпроект
| Утверждён: | 03.02.1984 Главпромстройпроект Госстроя СССР (4)
| Расположен в: |
|
                                                                
|