Информационная система
«Ёшкин Кот»

Скачать базу одним архивом
Скачать обновления
История создания базы
Карта сайта

Скачать Типовой проект 407-3-494.88 Альбом I. Электротехнические решения. Конструкции железобетонные. Ведомость потребности в материалах

Дата актуализации: 10.08.2017

Типовой проект 407-3-494.88

Альбом I. Электротехнические решения. Конструкции железобетонные. Ведомость потребности в материалах

Обозначение: Типовой проект 407-3-494.88
Обозначение англ: 407-3-494.88
Статус:не определен законодательством
Название рус.:Альбом I. Электротехнические решения. Конструкции железобетонные. Ведомость потребности в материалах
Дата добавления в базу:01.09.2013
Дата актуализации:05.05.2017
Дата введения:10.06.1988
Оглавление:ТП 407-3-494.88 Содержание альбома
ТП 407-3-494.88-ЭТ Электротехнические решения - ЭТ
ТП 407-3-494.88-ЭТ-1 Общие данные (начало)
ТП 407-3-494.88-ЭТ-2 Общие данные (окончание)
ТП 407-3-494.88-ЭТ-3 Схема электрических соединений подстанции. Вариант РУ 0.4 кВ с автоматами
ТП 407-3-494.88-ЭТ-4 Перечень элементов к схеме электрических соединений подстанции. Вариант РУ 0.4 кВ с автоматами
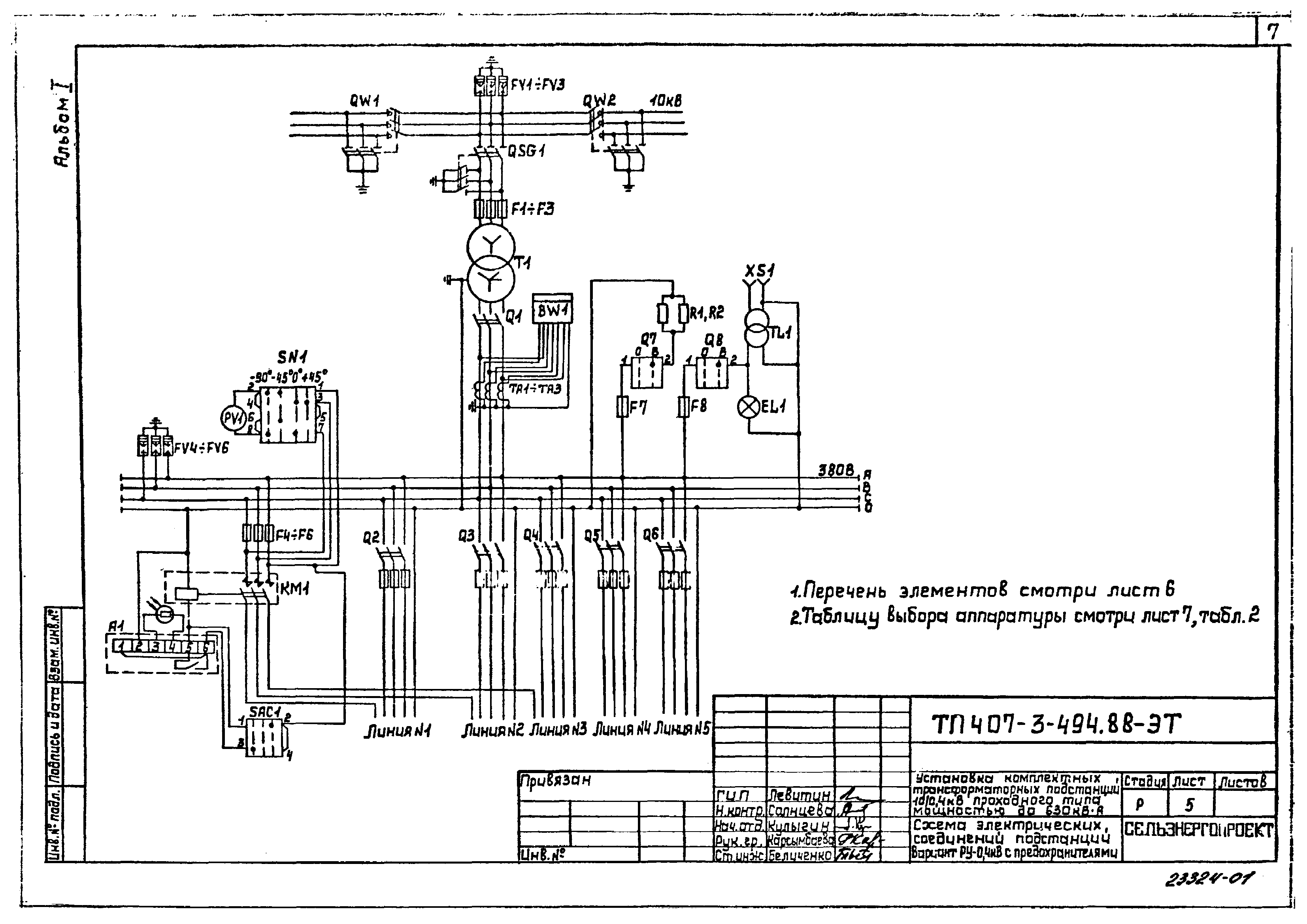
ТП 407-3-494.88-ЭТ-5 Схема электрических соединений подстанции. Вариант РУ 0.4 кВ с предохранителями
ТП 407-3-494.88-ЭТ-6 Перечень элементов к схеме электрических соединений подстанции. Вариант РУ 0.4 кВ с предохранителями
ТП 407-3-494.88-ЭТ-7 Таблицы выбора аппаратуры
ТП 407-3-494.88-ЭТ-8 Установка КТП ПВ
ТП 407-3-494.88-ЭТ-9 Установка КТП ПК
ТП 407-3-494.88-ЭТ-10 Присоединение ВЛ 10 кВ и ВЛ 0.4 кВ к подстанции с воздушными вводами (Пример)
ТП 407-3-494.88-ЭТ-11 Присоединение ВЛ 10 кВ и ВЛ 0.4 кВ к подстанции с кабельными вводами (Пример)
ТП 407-3-494.88-ЭТ-12 Узел А. Узел Б
ТП 407-3-494.88-КЖ Конструкции железобетонные - КЖ
ТП 407-3-494.88-КЖ-1 Общие данные (начало)
ТП 407-3-494.88-КЖ-2 Общие данные (окончание)
ТП 407-3-494.88-КЖ-3 Фундамент под КТП ПВ(К). Вариант 1
ТП 407-3-494.88-КЖ-4 Фундамент под КТП ПВ(К). Вариант 2
ТП 407-3-494.88-КЖ-5 Фундамент под КТП ПВ(К). Вариант 3
ТП 407-3-494.88-КЖ-6 Фундамент под КТП ПВ(К). Вариант 4
ТП 407-3-494.88-КЖ-7 Кронштейн КР1,КР2
ТП 407-3-494.88-КЖ-8 Подставка
ТП 407-3-494.88-КЖ-9 Хомут
ТП 407-3-494.88-КЖ-10 Ведомость потребности в материалах
Разработан: Сельэнергопроект Минэнерго СССР
Утверждён:10.06.1988 Минэнерго СССР (USSR Minenergo 21)
Издан: ЦИТП Госстроя СССР (CITP, Gosstroy (USSR) 1988 г. )
Расположен в:Техническая документация Строительство Справочные документы Типовые строительные конструкции, изделия и узлы Общероссийский строительный каталог Промышленные предприятия, здания и сооружения Предприятия, здания и сооружения промышленности и электроэнергетики Электроэнергетика Устройства и подстанции распределительные
Заменяет собой:
Типовой проект 407-3-494.88Типовой проект 407-3-494.88Типовой проект 407-3-494.88Типовой проект 407-3-494.88Типовой проект 407-3-494.88Типовой проект 407-3-494.88Типовой проект 407-3-494.88Типовой проект 407-3-494.88Типовой проект 407-3-494.88Типовой проект 407-3-494.88Типовой проект 407-3-494.88Типовой проект 407-3-494.88Типовой проект 407-3-494.88Типовой проект 407-3-494.88Типовой проект 407-3-494.88Типовой проект 407-3-494.88Типовой проект 407-3-494.88Типовой проект 407-3-494.88Типовой проект 407-3-494.88Типовой проект 407-3-494.88Типовой проект 407-3-494.88Типовой проект 407-3-494.88Типовой проект 407-3-494.88Типовой проект 407-3-494.88Типовой проект 407-3-494.88Типовой проект 407-3-494.88Типовой проект 407-3-494.88Типовой проект 407-3-494.88Типовой проект 407-3-494.88

© 2013 Ёшкин Кот :-) Карта сайта