Информационная система
«Ёшкин Кот»

Скачать базу одним архивом
Скачать обновления
История создания базы
Карта сайта

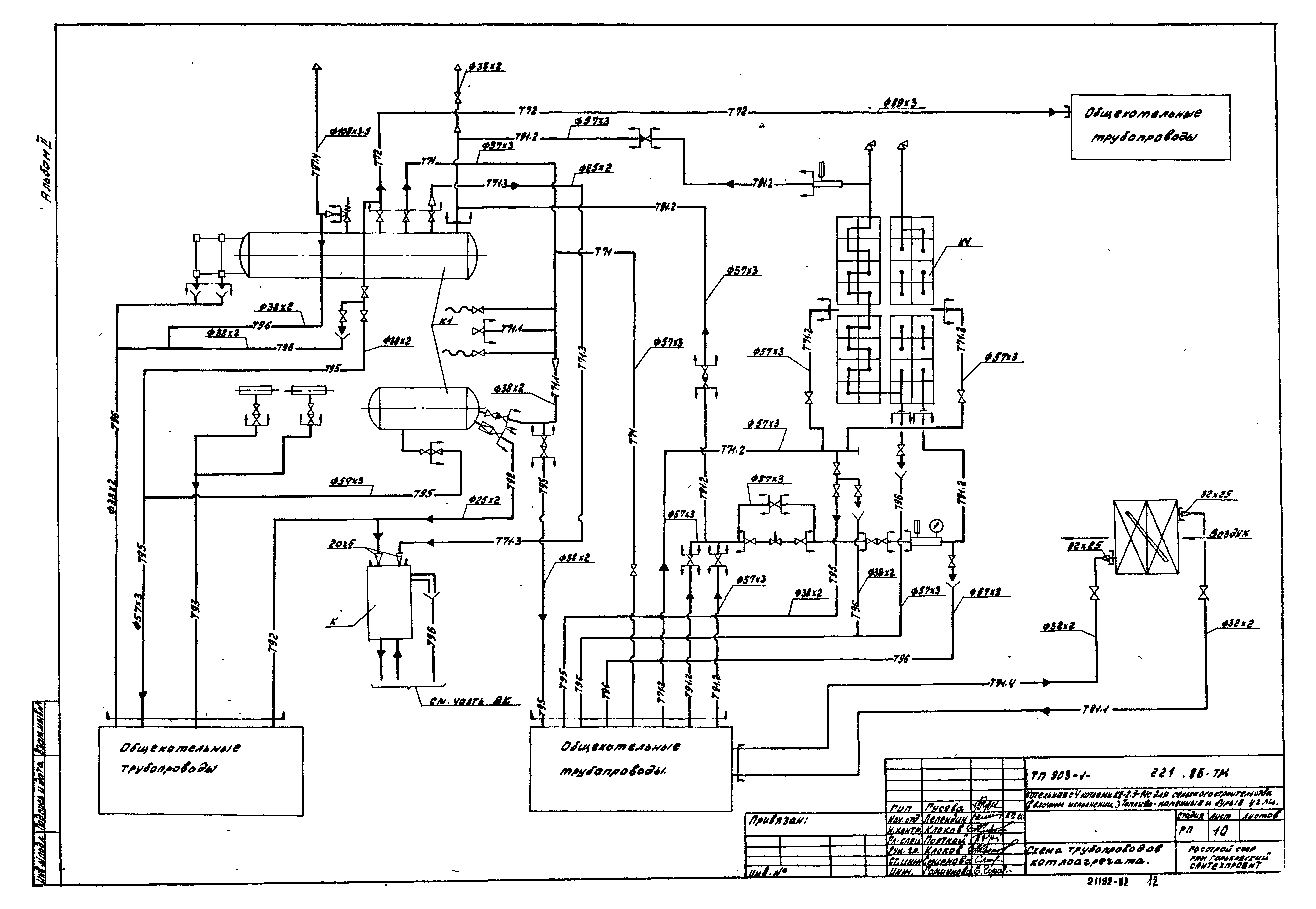
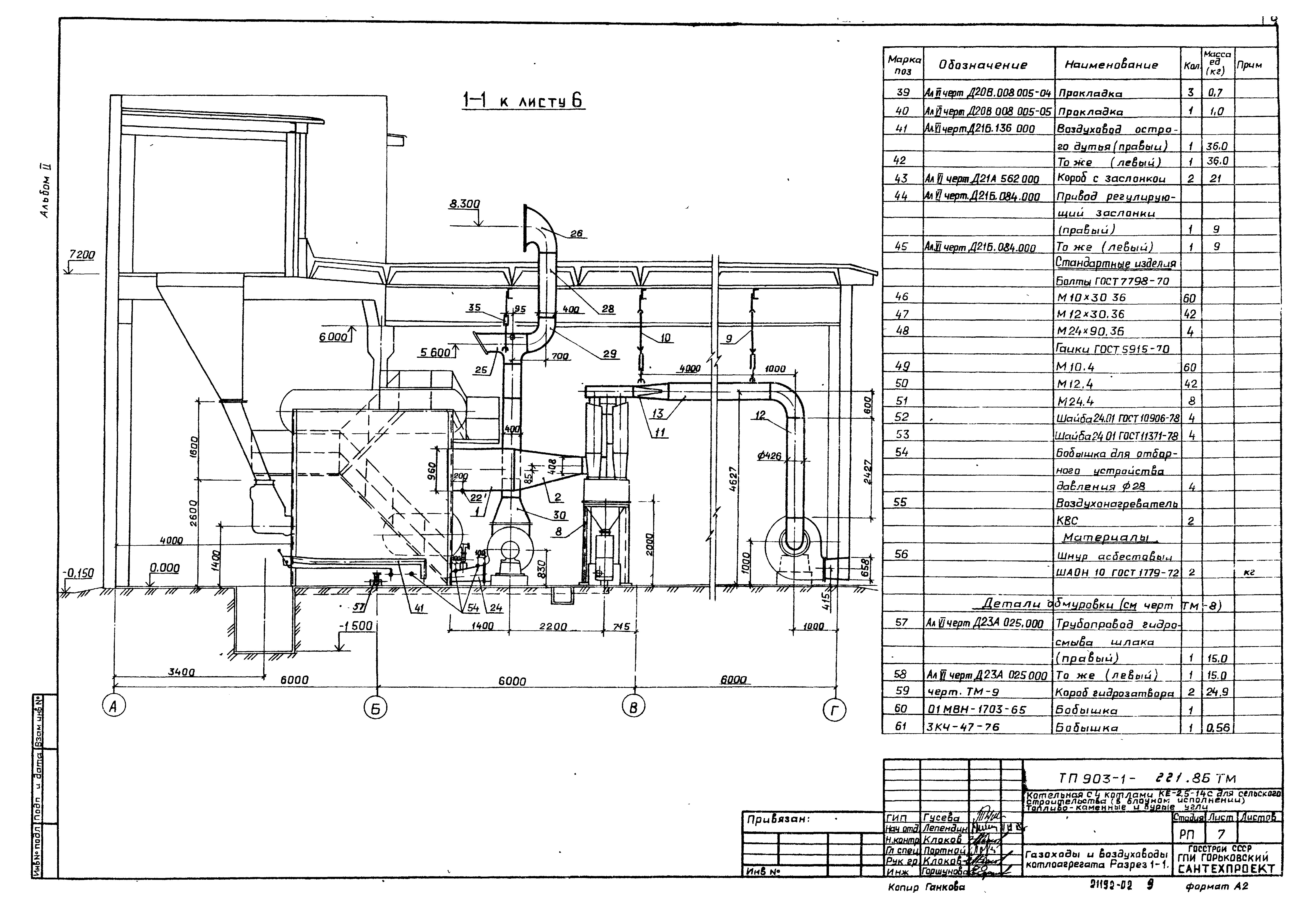
Скачать Типовой проект 903-1-221.86 Альбом 2. Тепломеханические решения. Топливо - каменный уголь

Дата актуализации: 10.08.2017

Типовой проект 903-1-221.86

Альбом 2. Тепломеханические решения. Топливо - каменный уголь

Обозначение: Типовой проект 903-1-221.86
Обозначение англ: 903-1-221.86
Статус:не определен законодательством
Название рус.:Альбом 2. Тепломеханические решения. Топливо - каменный уголь
Дата добавления в базу:01.09.2013
Дата актуализации:05.05.2017
Дата введения:18.12.1985
Разработан: Горьковский Сантехпроект
Утверждён:26.11.1985 Минсельхоз СССР (USSR Minselkhoz 93-ЭГ)
Расположен в:Техническая документация Строительство Справочные документы Типовые строительные конструкции, изделия и узлы Общероссийский строительный каталог Промышленные предприятия, здания и сооружения Здания и сооружения санитарно-технические Теплоснабжение Котельные установки Закрытые системы теплоснабжения Топливо - каменные и бурые угли
Типовой проект 903-1-221.86Типовой проект 903-1-221.86Типовой проект 903-1-221.86Типовой проект 903-1-221.86Типовой проект 903-1-221.86Типовой проект 903-1-221.86Типовой проект 903-1-221.86Типовой проект 903-1-221.86Типовой проект 903-1-221.86Типовой проект 903-1-221.86Типовой проект 903-1-221.86Типовой проект 903-1-221.86Типовой проект 903-1-221.86Типовой проект 903-1-221.86Типовой проект 903-1-221.86

© 2013 Ёшкин Кот :-) Карта сайта