| ||||||||||||||||||||||||||
Скачать Типовые материалы для проектирования 904-02-31.87 Альбом XII. Кондиционер с рециркуляцией, воздухонагревателем первого подогрева, оснащаемым циркуляционным насосом, и с двумя доводчиками. Электрическая система регулированияДата актуализации: 10.08.2017
|
| Обозначение: | Типовые материалы для проектирования 904-02-31.87 |
| Обозначение англ: | 904-02-31.87 |
| Статус: | cправочные материалы, мп, тпр |
| Название рус.: | Альбом XII. Кондиционер с рециркуляцией, воздухонагревателем первого подогрева, оснащаемым циркуляционным насосом, и с двумя доводчиками. Электрическая система регулирования |
| Дата добавления в базу: | 01.09.2013 |
| Дата актуализации: | 05.05.2017 |
| Дата введения: | 12.06.1986 |
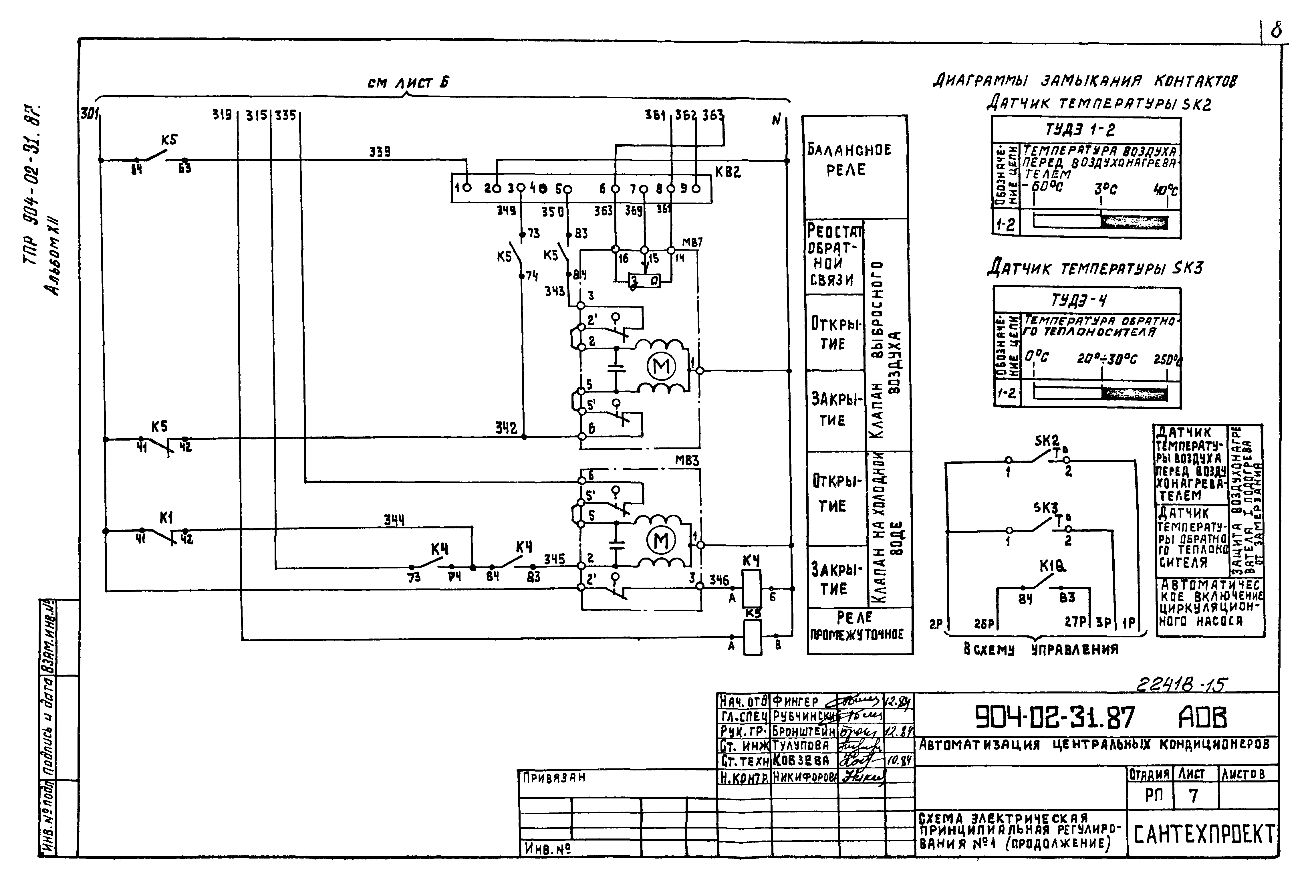
| Оглавление: | ТП 904-02-31.87-АОВ-1 Общие данные ТП 904-02-31.87-АОВ-2,3 Схема автоматизации ТП 904-02-31.87-АОВ-4-8 Схема электрическая принципиальная регулирования № 1 ТП 904-02-31.87-АОВ-9-11 Схема электрическая принципиальная регулирования № 2 ТП 904-02-31.87-АОВ-12-16 Щит Щ5Р1-ОД. Общий вид ТП 904-02-31.87-АОВ-17-22 Щит Щ5Р1-ОД. Таблица соединений ТП 904-02-31.87-АОВ-23-27 Щит Щ5Р1-ОД. Таблица подключения ТП 904-02-31.87-АОВ-28-32 Щит Щ5-2Д. Общий вид ТП 904-02-31.87-АОВ-33-36 Щит Щ5-2Д. Таблица соединений ТП 904-02-31.87-АОВ-37-39 Щит Щ5-2Д. Таблица подключения ТП 904-02-31.87-АОВ-40 Схема подключения №1 ТП 904-02-31.87-АОВ-41 Схема подключения №2 |
| Разработан: | Сантехниипроект Госстроя России |
| Утверждён: | 12.06.1986 Главстройпроект Госстроя СССР (32) |
| Расположен в: |































