Информационная система
«Ёшкин Кот»

Скачать базу одним архивом
Скачать обновления
История создания базы
Карта сайта

Скачать Типовой проект 902-2-445.87 Альбом IV. Электротехническая часть. Автоматизация. Связь и сигнализация

Дата актуализации: 10.08.2017

Типовой проект 902-2-445.87

Альбом IV. Электротехническая часть. Автоматизация. Связь и сигнализация

Обозначение: Типовой проект 902-2-445.87
Обозначение англ: 902-2-445.87
Статус:не определен законодательством
Название рус.:Альбом IV. Электротехническая часть. Автоматизация. Связь и сигнализация
Дата добавления в базу:01.09.2013
Дата актуализации:05.05.2017
Дата введения:04.09.1987
Оглавление:ТП 902-2-445.87-ЭМ Электрическая часть
ТП 902-2-445.87-ЭМ-1 Общие данные
ТП 902-2-445.87-ЭМ-2 Распределительная сеть ~380/220 В. Принципиальная схема (начало)
ТП 902-2-445.87-ЭМ-3 Распределительная сеть ~380/220 В. Принципиальная схема (окончание)
ТП 902-2-445.87-ЭМ-4 Вариант самотечной подачи сточной воды. Принципиальная схема управления насосами промывной воды
ТП 902-2-445.87-ЭМ-5 Принципиальная схема управления насосами грязной промывной воды
ТП 902-2-445.87-ЭМ-6 Схема аварийной сигнализации
ТП 902-2-445.87-ЭМ-7 Схема подключения электрооборудования (начало)
ТП 902-2-445.87-ЭМ-8 Схема подключения электрооборудования (продолжение)
ТП 902-2-445.87-ЭМ-9 Схема подключения электрооборудования (продолжение)
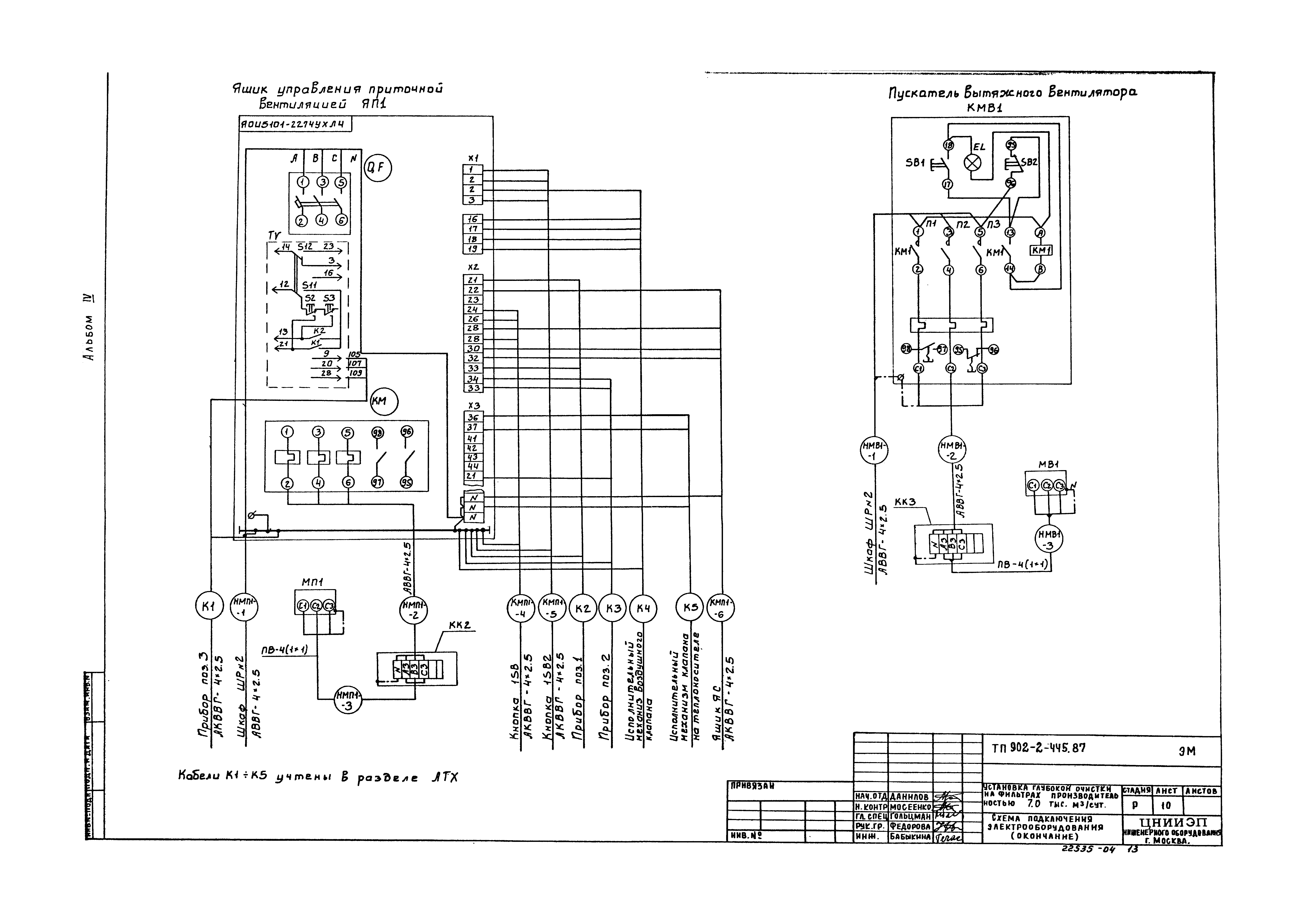
ТП 902-2-445.87-ЭМ-10 Схема подключения электрооборудования (окончание)
ТП 902-2-445.87-ЭМ-11 Кабельный журнал (начало)
ТП 902-2-445.87-ЭМ-12 Кабельный журнал (окончание)
ТП 902-2-445.87-ЭМ-13 План расположения электрооборудования и прокладки кабелей (начало)
ТП 902-2-445.87-ЭМ-14 Вариант самотечной подачи сточной воды. План расположения электрооборудования и прокладки кабелей (продолжение)
ТП 902-2-445.87-ЭМ-15 Вариант напорной подачи сточной воды. План расположения электрооборудования и прокладки кабелей (окончание)
ТП 902-2-445.87-ЭО Электрическое освещение
ТП 902-2-445.87-ЭО-1 Общие данные
ТП 902-2-445.87-ЭО-2 Электрическое освещение. План на отм. -4.200 и 0.000. План питающей сети
ТП 902-2-445.87-АТХ Автоматизация и КИП
ТП 902-2-445.87-АТХ-1 Общие данные. Схема автоматизации (начало)
ТП 902-2-445.87-АТХ-2 Схема автоматизации (окончание)
ТП 902-2-445.87-АТХ-3 Схема соединений внешних проводок
ТП 902-2-445.87-АТХ-4 План расположения (начало)
ТП 902-2-445.87-АТХ-5 Вариант самотечной подачи сточной воды. План расположения (окончание)
ТП 902-2-445.87-АТХ-6 Вариант напорной подачи сточной воды. План расположения (окончание)
ТП 902-2-445.87-СС Связь и сигнализация
ТП 902-2-445.87-СС-1 Общие данные. План на отм. 0.000 с сетями связи
Разработан: ЦНИИЭП иженерного оборудования
Утверждён:04.09.1987 Госгражданстрой (Gosgrazhdanstroy 277)
Расположен в:Техническая документация Строительство Справочные документы Типовые строительные конструкции, изделия и узлы Общероссийский строительный каталог Промышленные предприятия, здания и сооружения Здания и сооружения санитарно-технические Канализация Сооружения доочистки Установки очистные и контактные резервуары
Заменяет собой:
  • Типовой проект 902-2-327
Типовой проект 902-2-445.87Типовой проект 902-2-445.87Типовой проект 902-2-445.87Типовой проект 902-2-445.87Типовой проект 902-2-445.87Типовой проект 902-2-445.87Типовой проект 902-2-445.87Типовой проект 902-2-445.87Типовой проект 902-2-445.87Типовой проект 902-2-445.87Типовой проект 902-2-445.87Типовой проект 902-2-445.87Типовой проект 902-2-445.87Типовой проект 902-2-445.87Типовой проект 902-2-445.87Типовой проект 902-2-445.87Типовой проект 902-2-445.87Типовой проект 902-2-445.87Типовой проект 902-2-445.87Типовой проект 902-2-445.87Типовой проект 902-2-445.87Типовой проект 902-2-445.87Типовой проект 902-2-445.87Типовой проект 902-2-445.87Типовой проект 902-2-445.87Типовой проект 902-2-445.87Типовой проект 902-2-445.87

© 2013 Ёшкин Кот :-) Карта сайта