| ||||||||||||||||||||||||||
Скачать Типовые материалы для проектирования 407-03-536.89 Альбом III. Пояснительная записка. Полные схемыДата актуализации: 10.08.2017
|
| Обозначение: | Типовые материалы для проектирования 407-03-536.89 |
| Обозначение англ: | 407-03-536.89 |
| Статус: | cправочные материалы, мп, тпр |
| Название рус.: | Альбом III. Пояснительная записка. Полные схемы |
| Дата добавления в базу: | 01.09.2013 |
| Дата актуализации: | 05.05.2017 |
| Дата введения: | 14.03.1990 |
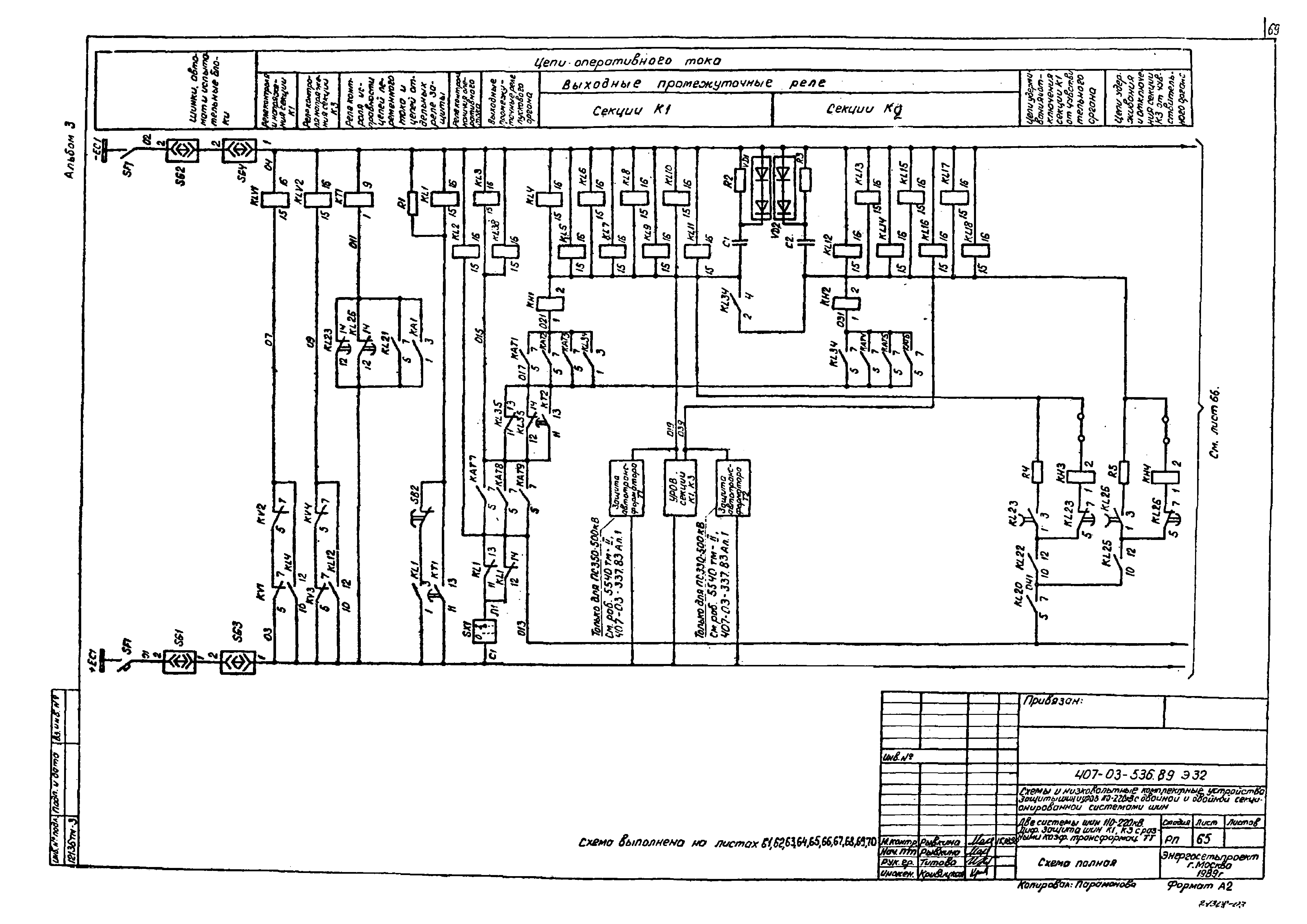
| Оглавление: | ТП 407-03-536.89-ПЗ2 Пояснительная записка ТП 407-03-536.89-ЭЗ2-1 Общие данные (начало) ТП 407-03-536.89-ЭЗ2-2 Общие данные (окончание) ТП 407-03-536.89-ЭЗ2-3 Таблица выбора чертежей и НКУ ТП 407-03-536.89-ЭЗ2-4 Две секционированные выключателями системы шин 110-220 кВ. Поясняющая схема ТП 407-03-536.89-ЭЗ2-5 Две системы шин 110-220 кВ. Поясняющая схема ТП 407-03-536.89-ЭЗ2-6,7 УРОВ 110-220 кВ. Токовые цепи. Схема полная ТП 407-03-536.89-ЭЗ2-8-12 Две секционированные выключателями системы шин 110-220 кВ. УРОВ. Цепи оперативного постоянного тока. Схема полная ТП 407-03-536.89-ЭЗ2-13 Две секционированные выключателями системы шин 110-220 кВ. УРОВ. Цепи оперативного постоянного тока. Схема подключения НКУ ТП 407-03-536.89-ЭЗ2-14-18 Две системы шин 110-220 кВ. УРОВ. Цепи оперативного постоянного тока. Схема полная ТП 407-03-536.89-ЭЗ2-19 Две системы шин 110-220 кВ. УРОВ. Цепи оперативного постоянного тока. Схема подключения НКУ ТП 407-03-536.89-ЭЗ2-20-30 Две секционированные выключателями системы шин 110-220 кВ. Дифференциальная защита шин К1,К3(К2,К4) с одинаковыми коэффициентами трансформации трансформаторов тока. Схема полная ТП 407-03-536.89-ЭЗ2-31-33 Две секционированные выключателями системы шин 110-220 кВ. Дифференциальная защита шин К1,К3(К2,К4) с одинаковыми коэффициентами трансформации трансформаторов тока. Схема подключения НКУ ТП 407-03-536.89-ЭЗ2-34-44 Две секционированные выключателями системы шин 110-220 кВ. Дифференциальная защита шин К1,К3(К2,К4) с разными коэффициентами трансформации трансформаторов тока. Схема полная ТП 407-03-536.89-ЭЗ2-45-47 Две секционированные выключателями системы шин 110-220 кВ. Дифференциальная защита шин К1,К3(К2,К4) с разными коэффициентами трансформации трансформаторов тока. Схема подключения НКУ ТП 407-03-536.89-ЭЗ2-48-57 Две системы шин 110-220 кВ. Дифференциальная защита шин К1,К3 с одинаковыми коэффициентами трансформации трансформаторов тока. Схема полная ТП 407-03-536.89-ЭЗ2-58-60 Две системы шин 110-220 кВ. Дифференциальная защита шин К1,К3 с одинаковыми коэффициентами трансформации трансформаторов тока. Схема подключения НКУ ТП 407-03-536.89-ЭЗ2-61-70 Две системы шин 110-220 кВ. Дифференциальная защита шин К1,К3 с разными коэффициентами трансформации трансформаторов тока. Схема полная ТП 407-03-536.89-ЭЗ2-71-73 Две системы шин 110-220 кВ. Дифференциальная защита шин К1,К3 с разными коэффициентами трансформации трансформаторов тока. Схема подключения НКУ |
| Разработан: | Энергосетьпроект |
| Утверждён: | 14.03.1990 Минэнерго СССР (USSR Minenergo 25) |
| Расположен в: |













































































